heatilator CGC150 36 Inch DV Gas Fireplace

Log Set Assembly

IMPORTANT: THIS IS DATED INFORMATION. Parts must be ordered from a dealer or distributor. Hearth and Home Technologies does not sell directly to consumers. Provide model number and serial number when requesting service parts from your dealer or distributor.
| ITEM | DESCRIPTION | COMMENTS | PART NUMBER | |
| Log Assembly | 21442 | Y | ||
| 1 | Log Twig | No longer available, Must order complete assembly | SRV17229 | |
| 2 | Side Log | SRV21445 | ||
| 3 | Front Log | SRV21459 | ||
| 4 | Middle Log | SRV21444 | ||
| 5 | Rear Log | SRV21443 | ||
| 6 | Face, Top Front | No longer available | 21434D | |
| 7 | Hood | No longer available | 15675 | |
| 8 | Glass Frame | Qty 2 req | 15687 | |
| 9 | Glass Panel | No longer available | SRV15573 | |
| 10 | Face, Bottom Front | No longer available | 15677B | |
| 11 | Face, Lower Front | No longer available | 20128B | |
| 12 | Screen Assembly | 19196C | ||
| 13 | Junction Box Kit | 22130 | Y |
Valve Assembly

| ITEM | DESCRIPTION | COMMENTS | PART NUMBER | |
|
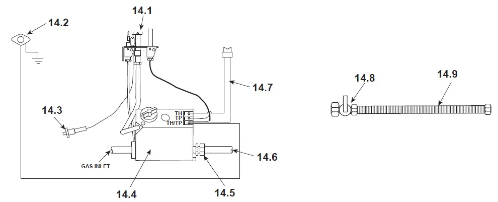
14.1 | Pilot Assembly – NG | Pre 39/95 | 4021-728 | Y |
| Post 39/95 | 4021-732 | Y | ||
| Pilot Assembly – LP | Pre 39/95 | 4021-729 | Y | |
| Post 39/95 | 4021-733 | Y | ||
| Pilot Tube Kit | Assembled | SRV446-301 | Y | |
| Unassembled | 26471 | Y | ||
| Thermocouple | SRV72956 | Y | ||
| Thermopile | 2103-512 | Y | ||
| 14.2 | High Limit Switch | Pre 18/99 | SRV24967 | Y |
| Post 18/99 | N/A | |||
| 14.3 | Push Button Ignitor | 291-513 | Y | |
|
14.4 | Valve – NG | Post 39/95 | SRV23363 | Y |
| Valve – LP | Post 39/95 | SRV25812 | Y | |
| Valve, R/S – NG | Pre 39/95 | 060-500 | Y | |
| Valve, R/S – LP | Pre 39/95 | SRV25810 | Y | |
| Valve, W/R – NG | Pre 39/95 | SRV71492 | Y | |
| Valve, W/R – LP | No longer available | 71485 | ||
| 14.5 | Brass Male Connector | 13425 | ||
| 14.6 | Burner Supply Tube | 21446 | Y | |
| 14.7 | Wall Switch Wire Assembly | No longer available | 14720 | |
| 14.8 | ON/OFF Valve | SRV15697 | Y | |
| 14.9 | Flex Line Assembly | No longer available | 17230B |
| ITEM | DESCRIPTION | COMMENTS | PART NUMBER | |
| Bolt | No longer available | 20079A | ||
| Brass Connector – 90 deg. | SRV4021-045 | |||
| Bulkhead Union 3/8 in. | SRV13405 | Y | ||
| Burner Orifice (.093) – NG | SRV16752 | Y | ||
| Burner Orifice (.056) – LP | 13845 | Y | ||
| Burner Tube | 21427 | Y | ||
| Burner Screen | No longer available | 21989A | ||
| Ceramic Glass Panel | No longer available | 17535A | ||
| Flame Sensor | No longer available | 18555B | ||
| Glass Gasket | 10 Ft | 28091/10 | Y | |
| High Limit Switch Bracket | No longer available | 15920C | ||
| Lava Rock | 4021-296 | |||
| Log Support, Rear | No longer available | 21437C | ||
| Log Support, Side | No longer available | 21461C | ||
| Micro Switch | No longer available | SRV13426 | ||
| Mineral Wool | SRV14333 | |||
| Nailing Flange | Qty. 4 req. | 31190 | ||
| Pilot Bracket | 24458A | |||
| Touch-up Paint | 71479 | |||
| Valve Bracket, R/S | No longer available | 19303C | ||
| Valve Bracket, W/R | No longer available | 18795D | ||
| Vermiculite | 28746 | |||
| Wiring Kit, Simplified | 25268A | Y | ||
| Converison Kit NG | CKN | Y | ||
| Conversion Kit LP | CKP | Y | ||
| Pilot Orifice (.0115) – LP | SRV446-517 | Y | ||
| Pilot Orifice (.021) – NG | SRV446-505 | Y | ||
| Installation Instructions | 21322 |




















