AMGO EM06 6000 lbs Portable Mid-Rise Scissor Lift User Manual

I. PRODUCT FEATURES AND SPECIFICATIONS MID-RISED MODEL EM06
- Low voltage(24V) electric control system, refinement control cabinet.
- Dual oil circuit design and hydraulic self-lock system
- Dual hydraulic cylinders to make the operation more stable.
- Movable drive-in ramps and extended platforms accommodate varying wheelbase vehicles.
- Stop switch and alarm tone when coming down from 300mm to ground
- Non-skid diamond runway.

MODEL EM06 SPECIFICATIONS

II. INSTALLATION REQUIREMENT
A. TOOLS REQUIREMENT

B. Equipment storage and installation requirements.
The equipment should be stored or installed in a shady, normal temperature, ventilated and dry place.
C. The equipment should be unload and transfer by forklift.

D. POWER SUPPLY
The electrical source must be 2.0HP minimum. The source cable size must be 2.5mm² and in good condition of contacting with floor.
III. STEPS OF INSTALLATION
A. Location of installation
Check the installation location (concrete, layout, space size etc.) is suitable for lift installation (See Fig. 4).

B. Check the parts before assembly, make sure all the parts are completed.
- Packaged lift, Parts box, Control cabinet and the optional wheel dolly. Move the parts aside, open the outer packing and check the parts according to the shipment list (See Fig. 5).

- Open the parts box, check the parts according to the part list (See Fig. 6).

C. Lay out the lift and control cabinet according to step A and connect oil hoses (See Fig. 7).

D. Hydraulic system (See Fig.8)

E. Install Circuit System
1. 220V Circuit connection
1.1 Connect the power source wire and limit switch according to the Wiring diagram (See Fig.9).

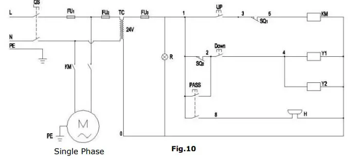
1.2 Circuit Diagram (See Fig.10)

1.3 Electric Component

2. Limit switch installation illustration
2.1 Higher limit switch illustration (See Fig.11)

2.2 Lower alarm device instruction (See Fig.12)

IV. EXPLODED VIEW

PARTS LIST FOR EM06



CONTROL CABINET
Part #10650051Single Phase


WHEEL DOLLY (Optional)

CYLINDER


ELECTRIC POWER UNIT
220V, 60HZ/1 Phase


AMGO Electric power unit valve illustration

V. OPERATION INSTRUCTIONS
- Install the oil hoses between oil cylinders and power unit, connect the power wire. The machine can be ready to use.
- Drive the vehicle on the platform, select the suitable rubber pad.
- To lower lift Clean the obstacles around and under the lift, ensure people in safety area. Press the DOWN button to lower the lift.
- Move the lift: Raise or lower the lift from 200mm to the ground, use the optional wheel dolly to move (See Fig.19)

VI. MAINTENANCE SCHEDULE
Monthly

2. Check all connectors, bolts and pins to insure proper mounting.
3. Make a visual inspection of all hydraulic hoses/lines for possible wear or leakage.
Every six months
- Make a visual inspection of all moving parts for possible wear, interference or damage.
- Check all fastener and re-torque.
VII. TROUBLE SHOOTING


VIII. Lift disposal
When the car lift cannot meet the requirements for normal use and needs to be disposed, it should follow local laws and regulations.

AMGO HYDRAULIC CORPORATION
1931 Jo Rogers Blvd, Manning, South Carolina, USA
Tel: (803) 505-6410
Fax: (803) 505-6410
Manual Part No.: 72175407
Revision Date: 2020/08

















