![]()
1645 Lemonwood Dr.
Santa Paula, CA, 93060 USA
Toll Free: (800) 253-2363
Telephone: (805) 933-9970
bendpak.com
Portable Mid-Rise Scissor Lift
Installation and Operation Manual
Manual P/N 5900108 — Manual Revision F2 — April 2021
Models:
• MD-6XP

Designed and engineered by BendPak Inc. in Southern California, USA. Made in China.
DANGER
Read the entire contents of this manual before using this product. Failure to follow the instructions and safety precautions in this manual can result in serious injury or death. Make sure all other operators also read this manual. Keep the manual near the product for future reference. By proceeding with setup and operation, you agree that you fully understand the contents of this manual and assume full responsibility for product use.
Manual. MD-6XP Mid-Rise Scissor Lift, Installation and Operation Manual, Manual Part Number 5900108, Manual Revision F2, Released April 2021.
Copyright. Copyright © 2021 by BendPak Inc. All rights reserved. You may make copies of this document if you agree that: you will give full attribution to BendPak Inc., you will not make changes to the content, you do not gain any rights to this content, and you will not use the copies for commercial purposes.
Trademarks. BendPak and the BendPak logo are registered trademarks of BendPak Inc. All other company, product, and service names are used for identification only. All trademarks and registered trademarks mentioned in this manual are the property of their respective owners.
Limitations. Every effort has been made to ensure complete and accurate instructions are included in this manual. However, product updates, revisions, and/or changes may have occurred since this manual was published. BendPak reserves the right to change any information in this manual without incurring any obligation for equipment previously or subsequently sold. BendPak is not responsible for typographical errors in this manual. You can always find the latest version of the manual for your product on the BendPak website.
Warranty. The BendPak warranty is more than a commitment to you: it is also a commitment to the value of your new product. Contact your nearest BendPak dealer or visit www.bendpak.com/support/warranty for full warranty details. Go to bendpak.com/support/register-your-product/ and fill out the online form to register your product (be sure to click Submit).
Safety. Your product was designed and manufactured with safety in mind. However, your safety also depends on proper training and thoughtful operation. Do not install, operate, maintain, or repair the unit without reading and understanding this manual and the labels on the unit; do not use your Lift unless you can do so safely!
Owner Responsibility. In order to ensure operator safety and maintain your product properly, it is the responsibility of the product owner to read and follow these instructions:
- Follow all setup, operation, and maintenance instructions.
- Make sure product setup and use conforms to all applicable local, state, and federal codes, rules, and regulations, such as state and federal OSHA regulations and electrical codes.
- Read and follow all safety instructions. Keep them readily available for operators.
- Make sure all operators are properly trained, know how to safely operate the unit, and are properly supervised.
- Do not operate the product until you are certain all parts are in place and operating correctly.
- Carefully inspect the product on a regular basis and perform all maintenance as specified.
- Service and maintain the unit only with approved replacement parts.
- Keep all instructions permanently with the product and make sure all labels are clean and visible.
- Only use the Lift if it can be used safely!
Unit Information. Enter the Model Number, Serial Number, and the Date of Manufacture from the label on your unit. This information is required for part or warranty issues.
Model:_________________________
Serial:__________________________
Date of Manufacture:______________
Introduction
This manual describes the MD-6XP, which is a mid-rise, frame-engaging, scissor Lift that is portable and comes with a small footprint designed for narrower bays and low-ceiling garages. The MD-6XP can raise Vehicles up to 6,000 lbs (2,722 kg). This manual is mandatory reading for all MD-6XP users, including anyone who sets up, operates, maintains, or repairs them.
DANGER
Be very careful when setting up, operating, maintaining, or repairing this equipment; failure to do so could result in property damage, product damage, injury, or (in very rare cases) death. Make sure only authorized personnel operate this equipment. All repairs must be performed by an authorized technician. Do not make modifications to the unit; this voids the warranty and increases the chances of injury or property damage. Make sure to read and follow the instructions on the labels on the unit.
Keep this manual on or near the device so that anyone who uses or services it can read it. If you are having issues, refer to the Troubleshooting section of this manual for assistance. Technical support and service is available from your dealer, on the Web at bendpak.com/support, by email at [email protected], or by phone at (800) 253-2363, extension 196. You may also contact BendPak for parts replacement information (please have the model and serial number of your unit available) at (800) 253-2363, extension 191.
Shipping Information
Your equipment was carefully checked before shipping. Nevertheless, you should thoroughly inspect the shipment before you sign to acknowledge that you received it.
When you sign the bill of lading, it tells the carrier that the items on the invoice were received in good condition. Do not sign the bill of lading until after you have inspected the shipment. If any of the items listed on the bill of lading are missing or damaged, do not accept the shipment until the carrier makes a notation on the bill of lading that lists the missing and/or damaged goods.
If you discover missing or damaged goods after you receive the shipment and have signed the bill of lading, notify the carrier at once and request the carrier to make an inspection. If the carrier will not make an inspection, prepare a signed statement to the effect that you have notified the carrier (on a specific date) and that the carrier has failed to comply with your request.
It is difficult to collect for loss or damage after you have given the carrier a signed bill of lading. If this happens to you, file a claim with the carrier promptly. Support your claim with copies of the bill of lading, freight bill, invoice, and photographs. Our willingness to assist in helping you process your claim does not make us responsible for collection of claims or replacement of lost or damaged materials.
Safety Considerations
Read this manual carefully before using your new product. Do not set up or operate the product until you are familiar with all operating instructions and warnings. Do not allow anyone else to operate the product until they are also familiar with all operating instructions and warnings.
General Safety Information
- The product is a mid-rise scissor Lift. Use it only for its intended purpose. Do not make any modifications to the product.
- The product should only be operated by authorized personnel.
- You must wear OSHA-approved (publication 3151) personal protective equipment at all times when installing, using, maintaining, or repairing the Lift: leather gloves, steel-toed work boots, eye protection, back belts, and hearing protection are mandatory.
- Keep loads centered and balanced on the Lift.
- Never exceed the rated capacity of the Lift.
- When the product is in use, keep all body parts away from it.
- Make sure all operators read and understand the Installation and Operation Manual. Keep the manual near the device at all times.
- Make a visual inspection of the product before using it. Check for damage or missing parts. Do not use the product if you find any issues. Instead, take it out of service, then contact your dealer, email [email protected], visit bendpak.com/support, or call (800) 253-2363.
- Make a thorough inspection at least once a year. Replace any damaged or severely worn parts, decals, or warning labels.
Symbols
Following are the symbols used in this manual:
DANGER Calls attention to an immediate hazard that will result in injury or death.
WARNING Calls attention to a hazard or unsafe practice that could result in injury or death.
CAUTION Calls attention to a hazard or unsafe practice that could result in minor personal injury, product, or property damage.
NOTICE
Calls attention to a situation that, if not avoided, could result in product or property damage.
Tip
Calls attention to information that can help you use your product better.
Liability Information
BendPak Inc. assumes no liability for damages resulting from:
- Use of the product for purposes other than those described in this manual.
- Modifications to the equipment without prior, written permission from BendPak Inc.
- Injury or death caused by modifying, disabling, overriding, or removing safety features.
- Damage to the equipment from external influences.
- Incorrect operation of the equipment.
Components
MD-6XP components include:
- Scissor Structure. Holds the Lift together. Pivots in the middle. The two scissor pieces move together to raise the Lift, move apart to lower it.
- Power Unit. Provides Hydraulic Fluid to the Hydraulic Cylinders, which they use to raise the Scissor Structure. Connects to an external power source.
- Platform. Located on the top of the Scissor Structure. Holds the Arms and the Lift Pads.
- Hydraulic Cylinders. Move the Scissor Structure and Platform up to raise a Vehicle, move them down to lower a Vehicle.
- Long Hydraulic Hose. Connects to the Hydraulic Cylinder on the Lift closest to the Power Unit.
- Short Hydraulic Hose. Connects the two Hydraulic Cylinders on the Lift.
- Safety Locks. Hold the Platform in place, once they are engaged. The MD-6XP has three Safety Lock positions, which lets you select the right Vehicle height for your needs.
- Latch. Located at the Base of the Lift, used for moving the Lift.
- Lift Arm. Attaches to the inside channels of the Platform, used for holding the Lift Pads.
- Lift Pads. Black, rubber Pads that make contact with the Lifting Points on the underside of the Vehicle being raised; do not raise a Vehicle on the Platform. The Lift comes with four Short Pads and four Tall Pads/Adapters/Bases. Using the Lift Pads is required.
- Portable Stand. Holds the Power Unit, has two mounting holes to attach the Power Unit.
- Tow Cart. Used for moving the Lift around your work space.
- Tow Pin. Attached to the Tow Cart, hooks to the Lift so you can move it.

Specifications

| Model | MD-6XP |
| Lifting capacity | 6,000 lbs. / 2,722 kg |
| a Lifting Height (no Pads)* | 47″ (3.9 feet) / 1,190 mm |
| b Overall Width | 41.5″ (3.6 feet) / 1,054 mm |
| c Overall Length | 76″ (6.4 feet) / 1,930 mm |
| d Frame Length | 60″ (5 feet) / 1,524 mm |
| Lowered Height | 4.75″ / 121 mm |
| Top Locking Position (no Pads)** | 42″ (3.5 feet) / 1,067 mm |
| Middle Locking Position (no Pads)** | 33.25″ (2.8 feet) / 844 mm |
| Bottom Locking Position (no Pads)** | 22″ (1.8 feet) / 562 mm |
| Raising/Lowering Time*** | 45 seconds |
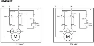
| Motor**** | 115/220 VAC, 50/60 Hz, 1 Ph |
* Distance is from ground to top of Platform; does not include height of Arms or Pads.
** For height comparison only; do not raise a Vehicle without Lift Pads.
*** Lowering is much slower with no Vehicle on the Lift.
**** Must specify at time of ordering.
Specifications subject to change without notice.
Installation Checklist
Following are the steps needed to install an MD-6XP Lift. Perform them in the order shown.
| ☐ 1. Review the installation Safety Rules. | ☐ 10. About Hydraulic Fluid Contamination. |
| ☐ 2. Make sure you have the necessary Tools. | ☐ 11. About Thread Sealants. |
| ☐ 3. Select the Installation Site. | ☐ 12. Connect the Hydraulic Hoses. |
| ☐ 4. Planning for Electrical Work. | ☐ 13. Install the Lift Arms. |
| ☐ 5. Check clearances. | ☐ 14. Connect the Power Unit. |
| ☐ 6. Unloading and unpacking. | ☐ 15. Install a Thermal Disconnect Switch (Electrician required). |
| ☐ 7. Assemble the Portable Stand. | ☐ 16. Fill the Hydraulic Fluid Reservoir. |
| ☐ 8. Attach the Power Unit to the Portable Stand. | ☐ 17. Test the Lift. |
| ☐ 9. Set up the Tow Cart. | ☐ 18. Review the Final Checklist. |
Installation
This section describes how to install an MD-6XP. Perform the steps in the order listed.
WARNING
Use only the factory-supplied parts that came with your Lift. If you use parts from a different source, you void your warranty and compromise the safety of everyone who installs or uses the Lift. If you are missing parts, visit bendpak.com/support or call (800) 253-2363, extension 191.
Safety Rules
When installing the Lift, your safety depends on proper training and thoughtful operation.
WARNING
Do not install this equipment unless you have automotive Lift installation training. Always use proper tools, such as a Forklift or Shop Crane, to move heavy components. Do not install this equipment without reading and understanding this manual and the safety labels on the unit.
BendPak recommends referring to the ANSI/ALI ALIS Standard (R2015) Safety Requirements for Installation and Service for more information about safely installing, using, and servicing your Lift. Only fully trained personnel should be involved in installing this equipment. Pay attention at all times. Use appropriate tools and equipment. Stay clear of moving parts.
WARNING You must wear OSHA-approved (publication 3151) personal protective equipment at all times when installing, using, maintaining, or repairing the Lift: leather gloves, steel-toed work boots, eye protection, back belts, and hearing protection are mandatory.
Tools
You may need some or all of the following tools:
- Hammer, mallet, crowbar, or pry bar
- Open-end wrench set
- Socket and ratchet set
- Medium crescent wrench
- Medium flat screwdriver
- Tape measure
- Fork Lift or Shop Crane
Select a Site
The MD-6XP is portable, so you may be moving it and using it at a variety of locations. Keep the following in mind when selecting a location for your Lift:
- Clearance. You must have adequate space on all sides, plus enough space above for the Vehicles you will be raising. See Clearance Around the Lift for more information.
- Check for overhead obstructions. Check for overhead obstructions such as building supports, heaters, electrical lines, low ceilings, hanging lights, and so on. You do not want the Vehicles on the Lift hitting obstructions.
- Operator. The operator must have a full, unobstructed view of the Lift when raising and lowering Vehicles.
- Level Floor. Only install the Lift on a dry, flat, and stable floor; do not install the Lift on dirt or an uneven surface.
- Concrete specifications. Do not install the Lift on or within 6 in / 152 mm of expansion seams or cracked or defective concrete. Make sure the concrete is at least 4.25 inches thick, 3,000 psi, and cured for at least 28 days (if newly poured).
- Power. You will need a 115 VAC or 220 VAC power source available near the Power Unit.
- Operating temperature. The Lift is designed to be used between temperatures of 41º to 104ºF (5º to 40ºC).
- Outdoor installation. The Lift cannot be installed outside. It is designed for indoor use only. If you use it outside, use it outside temporarily; make sure to keep it completely moisture free while it is outside.
DANGER
Keep the Power Unit away from damp environments; the motor must not get wet.
- Second floor installs. Do not install the Lift on a second floor or elevated floor without first consulting the building architect and getting their permission.
- Dress properly. Always wear protective gear when installing the Lift. Leather gloves, steel-toed work boots, eye protection, back belts, and hearing protection are mandatory. Do not wear loose clothing or jewelry; contain long hair; keep hair, clothing, and gloves away from moving parts.
WARNING You must wear OSHA-approved (publication 3151) Personal Protective Equipment at all times when using the Lift.
Planning for Electrical Work (220 VAC only)
If you received a Power Unit configured for 220 VAC operation (must have been specified at the time of ordering), you will need to have a licensed, certified Electrician at some point in the installation.
DANGER
All wiring must be performed by a licensed, certified Electrician.
A Power Unit configured for 220 VAC operation is shipped with a pigtail for wiring to the power source. Have your Electrician remove the pigtail and wire from inside the Electrical Box on the Power Unit to an appropriate Power Cord and Plug. Note:
The Power Cord and Plug are not supplied with the Lift.
Clearance Around the Lift
For safety purposes, a certain amount of clear space around the Lift is required.
Extra distance is required on both ends so that you can drive Vehicles onto and off of the Lift in either direction.
You also need to make sure to leave enough space above the Vehicles you will be raising. Be sure to check for low-hanging obstructions such as hanging lights, beams, and so on.
Unloading and Unpacking
Try to have the components of the Lift unloaded near the installation location. Once the components are unloaded, it is your responsibility to move them around. As the Lift includes a number of heavy pieces, the closer you unload it to the installation location, the better off you are.
CAUTION The Frame is heavy; if handled incorrectly, it can damage materials like tile, sandstone, and brick. Try to handle the Lift components twice: once when delivered and once when moved to the installation location. Use care when moving the Frame.
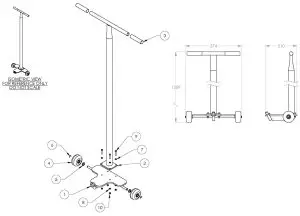
Assemble the Portable Stand
The Portable Stand allows you to easily move the Power Unit to a location near the Lift. Assemble the Portable Stand as shown below.
| Item No. | Part Number | Description | Qty |
| 1 | 5601407 | Low Rise Power Unit Stand | 1 |
| 2 | 5737141 | Low Rise Power Unit Extension Plate | 1 |
| 3 | 5716192 | Polyurethane Wheel | 2 |
| 4 | 5545026 | Washer M6 x Ø12 SL | 2 |
| 5 | 5530027 | HHB M6 x 1.0 x 35 | 2 |
| 6 | 5535357 | Nut M6 x 1.0 NL | 2 |
| 7 | 5545202 | Washer M8 x Ø 15 SL | 2 |
| 8 | 5530304 | HHB M8 x 1.25 x 20 | 2 |
| 9 | 5535001 | Nut M8 x 1.25 NL | 2 |
Attach the Power Unit to the Portable Stand
Attach the Power Unit to the Portable Stand using the included M8 x 25 mm Bolts, Washers, and Nuts.
Tip
The Power Unit is heavy and awkward. We recommend having one person hold the Power Unit while a second person bolts it onto the Stand. 
Set up the Tow Cart
The Tow Cart lets you move the Lift around your work space. Keep the Tow Cart in an accessible area for future use.
The following drawing shows how to set up the Tow Cart.

IMPORTANT! PLEASE READ NOW

Hydraulic Fluid Contamination
Hydraulic Fluid Contamination poses a serious issue for your Lift; contaminants such as water, dirt, or other debris can get into the Hydraulic Hoses and Fittings on the Lift, making your new Lift inoperable.
Your Lift is shipped with clean components; however, Bendpak strongly recommends that you take secondary precaution and clean all Hydraulic Hoses and Fittings prior to making connections. It is better and less costly to take these extra steps now so that you do not need to take your Lift out of service later to fix issues that could have been prevented at the time of installation.
There are several ways to clean Hydraulic Hoses and Fittings:
- Compressed Air. Use an air compressor to blow out contaminants from each Hydraulic Hose and Fitting prior to installation. Clean, dry air is preferred. Wear eye protection (safety glasses, goggled, or face shield) when using compressed air for cleaning. Never point an air hose nozzle at any part of your body or any other person.
- Fluid Flushing. As long as the Hydraulic Fluid is clean and compatible with the system fluid, you can flush the Hoses and Fittings to create turbulent flow and remove particulates. Always ensure that the fluid itself is contaminant-free.
Some additional steps that will keep the Hydraulic Fluid clean:
- Remove old thread seal tape. Some ports on the Hydraulic Cylinders are shipped with temporary plugs secured with thread seal tape, so make sure to thoroughly remove any leftover thread seal tape that may inadvertently enter the Hydraulic System.
- Use a liquid thread sealant only. Teflon paste-type thread sealant or Loctite™ 5452 thread sealant is recommended for all NPT Fittings. Do not over tighten NPT Fittings or they may crack. Never use thread seal tape on JIC Fittings or ORB O-Ring Fittings.
- Always use clean equipment. If you use a dirty bucket or funnel to transfer the Hydraulic Fluid into the Hydraulic Fluid Reservoir, the more likely it is that contaminants will be introduced to the Fluid. If you use cleaning rags, use a lint-free rag.
- Proper storage. Keep the Hydraulic Fluid sealed in its container until ready for use; store the fluid in a dry, clean, and cool area.
- Cover the Fittings. During installation or when performing maintenance on the Lift, do not leave the ends of the Fittings exposed; the same applies for the Hydraulic Hoses. As a general rule, keep the Hydraulic Hoses and Fittings capped and kept in a clean area until ready for use.
- Filter the new Hydraulic Fluid. Just because it is new does not necessarily mean it is clean. Use an offline filtration cart or kidney loop system to make sure the Hydraulic Fluid is clean before being transferred into the Hydraulic Fluid Reservoir (even using a heavy duty nylon mesh screen is better than trusting what is left at the bottom of the barrel).
- Avoid mixing different types of Hydraulic Fluid. If Hydraulic Fluid needs to be replaced, make sure to flush the Hydraulic System of the old Hydraulic Fluid before you add the replacement fluid; do not mix the two together.
About Thread Sealants
The efficiency of your Lift’s Hydraulic system relies on secure connections, which help prevent leaks and keep contaminants out. We recommend using a Liquid Thread Sealant (like Loctite™ 5452 or similar PTFE Thread Sealant) to seal the Hydraulic components on your Lift.
Thread Sealant can be used with most Hydraulic Fittings, although you probably only need to use it with NPT connectors.
To apply Thread Sealant:
- Make sure the Fittings and connectors you are going to use are clean and dry.
If you are adding Thread Sealant to a Fitting or connector that has already been used with a different sealant, use a wire brush to thoroughly remove the old sealant before adding more. - Apply a small amount of Thread Sealant to the first four threads of the Fitting.
WARNING Make sure to wear the proper protective equipment when handling Thread Sealant. You only need a small amount because the sealant spreads to the other threads as it is tightened into place. If you put too much, the excess liquid will be pushed out when the Fitting is tightened; use a rag to wipe the excess. - Tighten the Fitting into the connector; do not over tighten the Fitting.
- Allow the manufacturer-recommended curing time before pressurizing the system.
Connect the Hydraulic Hoses
Hydraulic Hoses provide Hydraulic Fluid to the Hydraulic Cylinders, where it is used to raise the Platform.
The Power Unit can be placed on either side of the Frame, as long as the operator has an unobstructed view of the Lift at all times.
The following drawing shows how to route the Hydraulic Hoses on the Lift.

Drawing shows Power Unit on the left side of the Frame. Drawing not to scale. Some components not shown, other components exaggerated for clarity.
To connect the Hydraulic Hoses:
- Locate the Long Hydraulic Hose, two Quick-Connect Fittings, and a Straight Fitting.
- Clean the Hydraulic components using the information in Hydraulic Fluid Contamination.
- The Short Hydraulic Hose is shipped from the factory already connected between the Hydraulic Cylinders.
If it is not, remove the Shipping Plugs from the Hydraulic Hose Ports near the bottom of each Hydraulic Cylinder on the Lift, attach Hydraulic Elbow Fittings (04 JIC – 04 NPT) to the inside Hydraulic ports, and then connect the Short Hydraulic Hose to the Elbow Fittings you just attached, making sure to route the Hose through the Retaining Ring near the top of the Hydraulic Cylinders. Make sure to keep the Hydraulic Cylinder Ports and Fittings contaminant-free. - Attach a Hydraulic Straight Fitting (NPL 04 JIC – 04 NPT) to the outside Hydraulic Port of the Hydraulic Cylinder closest to where the Power Unit will be.
- Route the Long Hydraulic Hose through the opening in the Frame, and then connect it to the Straight Fitting.
- Connect the Female Quick-Connect Fitting to the other end of the Hydraulic Hose.
- On the Power Unit, remove the Shipping Plug from the Hydraulic Out Port you want to use; it does not matter which one you use.
The following drawing shows the possible port configurations, depending on your Power Unit.

Hydraulic Out Ports are usually labeled P on the Power Unit. Not all components of the Power Unit are shown. Not drawn to scale.
8. Attach the ORB end of the Male Quick-Connect Fitting to the Power Unit, then connect the other end of the Male Quick-Connect Fitting to the Female Quick-Connect Fitting. Once all Hoses and Fittings have been attached, securely tighten all connections.
Install the Lift Arms
The Lift Arms are used with the Lift Pad accessories so that you can raise a Vehicle by the manufacturer’s recommended Lifting Points.
The following drawing shows the Lift Arm.
To install the Lifting Arms:
- Remove the Washer and Nut from the Lift Arm Pin.
- Slide the Pin through the Channel and secure the Pin in place with the same Washer and Nut.
Do not over-tighten the Nut; keep it loose enough so that the Arm can move and pivot within the Channel.
- Repeat Steps 1 and 2 for the remaining Lift Arms.
Each Lift Arm can be fitted with either a Short Pad or a Tall Pad/Adapter/Base combination based on the Vehicles you will be raising.
To switch them, remove the Lock Screw on the end of the Lift Arm, remove the current Pad, slide on the desired Pad, and then replace the Lock Screw.
Connect the Power Unit
The standard Power Unit for your Lift comes fully assembled from the factory, configured for 115 VAC operation.
If you have a 220 VAC Power Unit, it will come with a pigtail for wiring to a power source. Have your Electrician remove the pigtail and wire from inside the Electrical Box on the Power Unit to an appropriate Power Cord and Plug. Important electrical information:
- Improper electrical installation can damage the Power Unit motor; this damage is not covered under warranty.
- Use a separate circuit breaker for each Power Unit.
- The circuit must be grounded and protected with a time-delay fuse or circuit breaker. For a 115 VAC, 1 phase circuit, use a 20 amp or greater fuse. For a 230 VAC, 1 phase circuit, use a 25 amp or greater breaker.
DANGER
All wiring must be performed by a licensed, certified Electrician.
CAUTION
The Power Unit’s Motor is not thermally protected.
The following drawing shows the Power Unit for your Lift (220 VAC option only).

To connect to a power source:
4. Find the Power Cord on the Power Unit, and then make sure the Power Cord has an appropriate plug on the end.
Important:
If you have a 220 VAC Power Unit, have your Electrician put a 220 VAC Plug appropriate for your location. Remember, all wiring must performed by a licensed, certified Electrician for this process.
5. Plug the Power Cord to an appropriate power outlet.
6. Begin using the Lift.
Install a Thermal Disconnect Switch
WARNING The motor on the Power Unit supplied with your Lift has no thermal overload protection.
Have the Electrician connect a motor Thermal Disconnect Switch or overload device that will make sure the equipment shuts down in the event of an overload or an overheated motor.
DANGER
Installing a Thermal Disconnect Switch must be performed by a licensed, certified Electrician. Do not perform any maintenance or installation on the Lift without first making sure that main electrical power has been disconnected from the Lift and cannot be re-energized until all procedures are complete.
High running electrical current (amps) that exceed the motor’s full load amps (FLA) rating may result in permanent damage to the motor. BendPak strongly recommends you not exceed the rated duty cycle of the motor.
Fill the Hydraulic Fluid Reservoir
The Hydraulic Fluid Reservoir on the Power Unit must be filled with Hydraulic Fluid or automatic transmission fluid before you begin normal operation.
The Hydraulic Fluid Reservoir holds approximately 1.5 gallons / 5.7 liters. The Power Unit will not work correctly until the reservoir is filled with approved Hydraulic Fluid.
Approved Hydraulic Fluids are any general purpose ISO-32, ISO-46, or ISO-68 hydraulic oil or approved automatic transmission fluids such as Dexron III, Dexron VI, Mercon V, Mercon LV, Shell Tellus S4 / S3 / S2, or any synthetic multi-vehicle automatic transmission fluid.
WARNING Do not run the Power Unit without Hydraulic Fluid; you will damage it.
Test the Lift
Before putting your Lift into normal operation, we recommend raising and lowering it a few times. This will help you get a feel for how to operate the controls and help get any residual air out of the Hydraulic System (sometimes called “bleeding” the system).
Tip
Residual air in the Hydraulic System can cause the Lift to shake, move erratically, or squeak; this is normal when you first start using the Lift. It will soon stop doing this, as the Hydraulic System is self-bleeding.
To test your Lift:
- Check the area around and above the Lift for obstructions; move them away if you find any.
- Make sure the Lift is fully lowered.
- On the Power Unit, press and hold the Up button.
- When the Lift moves past the first Safety Lock, release Up.
- Press and hold the Lowering Handle.
- When the Lift gets to the ground, release the Lowering Handle. Wait for one minute.
- Repeat the process, this time raising the Lift to the top Safety Lock and then lowering it back down to the ground.
- If the Lift is working without shaking, moving erratically, or squeaking, there is no need to repeat the procedure.
If the Lift is shaking, moving erratically, or squeaking, repeat the procedure one more time. If you continue to have issues, refer to Troubleshooting for assistance.
Final Checklist Before Operation
Make sure these things have been done before using your Lift:
WARNING Before applying power to the hydraulic system, always double check all hydraulic connections are tight, including fittings, hoses, and auxiliary port plugs.
WARNING Never replace any factory-supplied part with aftermarket or non-OEM part.
- Review the Installation Checklist to make sure all steps have been performed.
- Check the Hydraulic Fluid reservoir; it must be full of approved Hydraulic Fluid or automatic transmission fluid. You can harm the motor by running it without enough fluid.
- Check the Hydraulic System for leaks.
- Make sure that all Safety Locks are cleared and free.
- Leave the Manual with the Owner/Operator so that it is available for anyone who needs to read it.
Operation
This section describes how to operate your Automotive Lift.
DANGER
When you even hear the words “Automotive Lift,” your brain should automatically remember that lifting a Vehicle is a serious endeavor with life-threatening risks. Focus on what you are doing. Automotive Lifts are dangerous tools when used by inexperienced or impaired operators. Do not assume you are going to be safe this time because nothing happened last time.
Safety Considerations
WARNING
Your safety is dependent on reading, understanding, and implementing these Safety Rules. Do not skip over them—read them carefully and follow them; your life could literally depend on it!
WARNING
Before raising a Vehicle, verify there is at least 1 inch (25.4 mm) of clearance between the Lift Pads and the Vehicle. The Lift cannot raise a full load from a completely flat starting position, and attempting to lift in this manner will damage the Lift and could injure persons nearby.

WARNING
NEVER lower a vehicle all the way to the floor with the wheels removed. Failure to comply with these instructions will void the product warranty. Manufacturer will assume no liability for loss or damage of any kind, expressed or implied resulting from improper installation or use of this product.
WARNING
Always position the Lift Arms and Pads under the Vehicle so that they are directly under the manufacturers lifting points. If you are unsure of the Lifting Points’ location, consult Vehicle Lifting Points for Frame Engaging Lifts, which is available on the ALI website. (www.autolift.org/ali-store) Keep loads centered and balanced.


Each time before you raise a Vehicle on your Lift:
- Check the Lift. Walk all the way around the Lift, checking for any missing, heavily worn, or damaged parts. Do not operate the Lift if you find any issues; instead, take it out of service, then contact your dealer, email [email protected], or call (800) 253-2363.
- Check the area. Keep the area around and under the Lift clean and free of obstructions; anything that could cause a problem. Do not forget to check above the Lift. If you find an obstruction, move it out of the way.
- Check the operators. Make sure everyone who is going to operate the Lift has been trained in its use, has read the labels on the unit, and has read the manual. Only the operator at the Controls should be within 30 feet of the Lift while it is moving. Do not allow children to operate the Lift. Do not allow anyone under the influence of drugs, alcohol, or medication to operate the Lift. Do not allow any unauthorized personnel to operate the Lift.
- Check for safety. Make sure everyone who is going to be walking near the Lift is aware of its presence and takes appropriate safety measures. Only put Vehicles on the Platform. When raising a Vehicle, do not leave it until it is engaged on a Safety Lock. When lowering the Lift, do not leave it until it is on the ground.
- Check the Vehicle. Never exceed the Lift’s weight rating. Do not allow people inside a Vehicle you are going to raise. Make sure the Vehicle is not overbalanced on either end or either side.
- Check the spacing between the MD-6XP and the Vehicle to be lifted. This lift requires at least one inch of upward movement prior to lifting a heavy load. It cannot raise a heavy load from a completely flat starting position.
If this happens to you, refer to Troubleshooting, visit Bendpak.com/support, or send an email to [email protected] for instructions.
About Safety Locks
Your Lift comes with three Safety Lock positions; they serve two important functions:
- Safety. Safety Locks hold the Platform in place. Once the Lift is engaged on the desired Safety Lock, the weight of the Vehicle holds the Platform in place. If the power goes out, the Safety Lock holds the Platform, and anything on it, in place.
WARNING
Always leave your Lift engaged on a Safety Lock or fully lowered. Although rare, it is possible for Hydraulic Fluid in the Hydraulic Cylinders to leak, causing the Platform to slowly come down if it is not engaged on a Safety Lock. - Adjustable height. Having multiple Safety Locks means you can raise the Vehicle to just the right height for the work you are performing.
To put your Lift on a Safety Lock:
- Press the Up button on the Power Unit to raise the Platform.
The Release Cam has not passed over the Lock Block; the Lift would not go on a Safety Lock at this point. - To use that Safety Lock, keep pressing Up for another half a second, then release Up.
- Press and hold the Lowering Handle for a few seconds; the Release Cam moves into a locked position on the Lock Block it just passed.

If you miss the desired Safety Lock, there’s no problem; just try it again until you get it right.
Raising a Vehicle
This section describes how to raise a Vehicle on the Lift.
To raise a Vehicle:
- Check the items listed in Safety Considerations. If you find any issues, resolve them before raising the Vehicle; only use the Lift if it can be used safely.
- Make sure the Lift is fully lowered and the Lift Arms are out of the way.
- Drive the Vehicle over the Lift and then stop.
- Put the Vehicle in park, put on the parking brake, and turn off the Vehicle. If the Vehicle is a manual transmission, put it into first gear before turning it off; you do not want the Vehicle moving while it is raised.
- Walk around the Vehicle and make sure there are no obstructions or any other issues that will interfere with the raising the Lift.
- Position the Lifting Arms on the manufacturer’s recommended Lifting Points of the Vehicle you are raising. If you are unsure where the Lifting Points are, consult Vehicle Lifting Points for Frame Engaging Lifts, which is available on the ALI website (www.autolift.org/ali-store), or provided by the manufacturer of the Vehicle.
- Put the Lift Pads under the Vehicle so that they are directly under the Lifting Points for the Vehicle you are raising. If necessary, use the included Lift Pad Extensions for extra height.
- On the front of the Power Unit, press and hold the Up Button to raise the Lift until just before the Lifting Arms make contact with the Lifting Points.
- Check to make sure the Lifting Arms will make solid contact with the Lifting Points when raised further. Adjust them if necessary.
- Raise the Lift until the tires of the Vehicle are a few inches off the ground.
If the Lift becomes unstable or the Vehicle starts moving, release the Up Button immediately. - Check to make sure the Lift Arms are making solid contact with the Lifting Points. If any of the Lift Pads are not making solid contact with the Lifting Points, lower the Lift and adjust the Lift Pads so that they make better contact.
- Rock the Vehicle to make sure the Vehicle is stable and balanced. If the Vehicle is not stable and balanced, lower the Lift back to the ground and start over. If the Vehicle is stable and balanced, it is safe to raise further.
WARNING
Do not raise the Lift further until you are certain the Vehicle on the Lift is both stable and balanced. If the Vehicle is not stable and balanced, it could fall, which could damage the Vehicle, damage the Lift, or injure or kill anyone under the Vehicle. - On the Power Unit, press and hold the Up button.
- When the Lift just passes the desired height, release the Up button.
- Press and hold the Lowering Handle briefly to move the Lift back down, which engages it on the most recently passed Safety Lock.
If you miss the desired Safety Lock, press and hold Up again and go for somewhat further past the desired Safety Lock. Release Up, then hold the Lowering Handle again to lower the Platform onto the desired Safety Lock.
Lowering a Vehicle
This section describes how to lower a Vehicle that is raised on the Lift.
To lower a Vehicle:
- Check the items listed in Safety Considerations.
If you find any issues, resolve them before starting to lower the Vehicle. - On the Power Unit, press and hold the Up Button for a few seconds.
This moves the Lift off the Safety Lock on which it was engaged.
The following drawing shows the Release Cam disengaged from the Lock Block.
- Press and hold the Lowering Handle on the Power Unit.
- When the Lift is fully lowered, release the Lowering Handle.
- Push the Lift Arms in towards the Frame.
This is so they are not in the way when the Vehicle is moved. - Carefully drive the Vehicle off the Lift.
Move the Lift
DANGER
Do not move the Lift or perform any maintenance without first confirming that electrical power has been disconnected and cannot be re-energized.
The following drawing shows the components used to move the Lift.
To move the Lift:
- Make sure the Lift is fully lowered, then disconnect the Quick-Connect Fitting from the Long Hydraulic Hose.
WARNING Do not attempt to connect or disconnect the Hydraulic Hoses while equipment is loaded or while the Hydraulic System is under pressure. - Hook the Tow Pin into the Latch near the bottom the Frame.
- Using a downward force, push the Tow Cart to raise the Lift onto its rear wheels, and then carefully move the Lift to the desired location.

Lubricate the Lift
The drawing to the right details the lubrication points on the Lift.
Maintenance
WARNING
Before performing maintenance on your Lift, make sure it is disconnected from power. The Lift uses electrical energy; if your organization has Lockout/Tagout policies, make sure to implement them before performing any maintenance. If you come into contact with high voltage/current, you could be injured or killed.
To maintain your Lift:
- Daily: Keep the Lift clean. Wipe up any oil spills, clean any dirt.
- Daily: Make a visual inspection of all moving parts and check for damage or excessive wear. If you find any damaged or worn parts, take the Lift out of service until they are replaced.
- Daily: Make sure the Safety Locks are in good operating condition. If you find that the Safety Locks are damaged or excessively worn, take the Lift out of service until they are replaced. Do not use your Lift if the Safety Locks are damaged or excessively worn.
- Weekly: Check all controls to make sure they are functioning normally.
- Weekly: Check all labels on the unit. Replace them if they are illegible or missing.
- Monthly: Lubricate the grease fittings. We recommend using white lithium grease or similar.
- Monthly: Check the Power Unit’s Hydraulic Fluid levels. Refill if low.
WARNING: Do not operate your Lift if you find issues; instead, take it out of service, then contact your dealer, email [email protected], visit bendpak.com/support, or call (800) 253-2363, extension 196.
Troubleshooting
This section describes how to troubleshoot your Lift.
Note:
If your Lift is not functioning correctly, you must take it out of service until it is fixed. All repair work must be done by qualified personnel.
WARNING The Lift uses electrical energy; if your organization has Lockout/Tagout policies, make sure to implement them before performing any Troubleshooting.
| Issue | Action to Take |
| Platform moves erratically or squeaks when in use. | Move the Platform up and down a few times, with a break between each; there could be residual air in the Hydraulic System. |
| Platform does not go up or down. | Verify the Power Unit is connected to an appropriate power source. Verify none of the Hydraulic Hoses are pinched or leaking. Verify there is sufficient Hydraulic Fluid in the reservoir on the Power Unit. |
| Hydraulic Fluid is old or dirty. | Replace the dirty fluid with clean, approved Hydraulic Fluids, such as Dexron Ill, Dexron VI, Mercon V, Mercon LV, Shell Tellus S4 / S3 / S2, or comparable. |
| Lift make odd noises when in use. | Lubricate hinge points using white lithium grease. |
| Lift is slowly lowering on its own. | Make sure the Lift is engaged on a Safety Lock (if not, Hydraulic Fluid could be getting pushed back into the tank on the Power Unit, lowering the Lift). Only leave the Lift either fully lowered or engaged on a Safety Lock |
| Lift Frames cannot not rise from a zero net rise position with weight on the lift. | The MD-6XP cannot raise a full load from a completely flat position. Refer to Vehicle with No Tires Fully Lowered. |
If you continue to have problems with your Lift, contact your dealer, visit bendpak.com/support, email [email protected], or call (800) 253-2363, extension 196. If you are still unable to lower the frames, contact BendPak Technical Support for assistance.
Vehicle with No Tires Fully Lowered
When the MD-6XP is completely flat and there is too much weight on the Lift Deck, there is no room to develop any upward force. The weight on the Lift must be reduced by at least half or raise the Vehicle off the Lift Deck or Lift Pads in some other manner.
Methods that have resolved this issue include:
- Use a floor jack to raise the Vehicle from four to six inches.
- Using lifting equipment to raise the Vehicle. If you are still unable to raise your Vehicle, contact BendPak Technical Support for assistance.
Wiring Diagrams

Labels



Parts Diagrams


ITEM NO | PART NUMBER | DESCRIPTION | QTY | REV |
| 1 | 5245128 | MD-6XP LIFT SUPERSTRUCTURE | 1 | M |
| 2 | 5215871 | LOW RISE TOW CART ASSEMBLY | 1 | B |
| 3 | 5250128 | MD-6XP PARTS BOX | 1 | W |
| 4 | 5570054 | LR-60/60P, MD-6XP HYD HOSE ASSEMBLY 06.4 x 540mm DS | 1 | C |
| 5 | 5550086 | FTG ELB -04 NPT x -04 JIC | 2 | — |
| 6 | 5550145 | FTG PLG -04 NPT | 2 | — |
| 7 | 5905204 | BENDPAK LABEL | 1 | — |
| 8 | 5930609 | BLACK AND YELLOW HAZARD 2″ x 10ft | 1 | — |
| 9 | 5905465 | MANUFACTURER LABEL | 1 | — |
| 10 | 5905940 | PRODUCT DATA LABEL | 1 | — |
| 11 | 5905951 | SERIAL TAG B | 1 | — |
| 12 | 5905576 | LABEL; MD-6XP WARNING DRIVE CAR OVER LIFT & CYLINDER SEALS LIFE EXPENTANCY | 1 | — |
| 13 | 5905577 | LABEL; MD-6XP OPERATION WARNNING; OPERATION INSTRUCTIONS &SAFETY LOCKED POSITION | 1 | — |
| 14 | 5905176 | WARNING TO PROLONG LIFE, ENG-FRE | 1 | — |
| 15 | 5905285 | SERIALTAG EXTERIOR PEEL OFF INVENTORY LABEL | 1 | — |
| 16 | 5940001 | MD-6XP PALLET | 1 | A |
| 17 | 5940002 | MD-6XP CARRIER BOX CORNER SUPPORT | 2 | A |
| 18 | 5905966 | MD-6XP PACKAGING LABEL | 1 | — |
| 19 | 5781003 | MD-6XP CARRIER BOX | 1 | A |
| 20 | 5600237 | MD-6XP LIFT ARM WELDMENT | 4 | C |
| 21 | 5215983 | LOW RISE WHEELED POWER UNIT STAND ASSEMBLY | 1 | A |




| ITEM NO | PART NUMBER | DESCRIPTION | QTY | REV |
| 1 | 5545343 | WASHER, M20 FLAT | 4 | – |
| 2 | 5535017 | NUT M20 x2.6 NL | 4 | – |
| 3 | 5530336 | SHCS M12 x1.76 x20 | 4 | – |
| 4 | 5550413 | FTG NFL -06 ORB x I /4 NS; QUICK-CON COUP MALE | 1 | B |
| 5 | 5550147 | FTG NPL -04 JIC x -04 NPT | 1 | – |
| 6 | 5535001 | NUT M8 x 1.26 NL | 2 | – |
| 7 | 5545202 | WASHER M8 x 016 SL | 2 | – |
| 5530304 | 8 HHB M8 x 1.26 x 20 | 2 | – | |
| 9 | 5215523 | MD-6XP/P9000/RBJ4500 SHORT ROUND LIFT PAD ASSEMBLY | 4 | G |
| 10 | 5600257 | MD-6XP/139000/R BJ4600 LIFT PAD WELDMENT BASE | 4 | D |
| 11 | 5746390 | MEDIUM LIFT PAD EXTENSION 035 x 1 13mm | 4 | E |
| 12 | 5215507 | ROUND LIFT PAD ADAPTER ASSEMBLY | 4 | G |
| 13 | 5570245 | HYDRAULIC HOSE ASSEMBLY 06A x 3660mm DS-M | 1 | A |
| 14 | 5900108 | MD-6XP INSTALLATION MANUAL | 1 | – |
| 15 | 5580012 | LIQUID FIFE THREAD SEALANT 60m1 | 1 | – |
| 16 | 6660031 | FTG NPL-04 NPT F x 1/4 QUICK-CONNECTOR COUPLER FEMALF: NON SPILL DFSIGN | 1 | B |


| ITEM NO | PART NUMBER | DESCRIPTION | OTY | REV |
| 1 | 5601405 | LOW RISE TOW CART BASE WELDMENT | 1 | A |
| 2 | 5601406 | LOW RISE TOW CART HANDLE WELDMENT | 1 | A |
| 3 | 5715363 | LOW RISE TOW CART PLASTIC HANDLE COVER | 2 | B |
| 4 | 5215872 | LOW RISE TOW CART PLASTIC WHEEL ASSEMBLY | 2 | B |
| 5 | 5545347 | WASHER, M12 FLAT WASHER | 2 | — |
| 6640116 | TRUARC 012mm 6103-60 | 2 | — | |
| 7 | 5545026 | WASHER M6 x 012 SL | 4 | — |
| 8 | 5545005 | M6 FLAT WASHER | 4 | — |
| 9 | 5400959 | SHCS M6 x 1.0 x 30 | 4 | — |
| 10 | 5535357 | NUT M6 x 1.0 NL | 4 | — |

Maintenance Log
Automotive Lift Institute (ALI) Store
You probably checked the ALI’s Directory of Certified Lifts (www.autolift.org/ali-directory-ofcertified-lifts/) before making your most recent Lift purchase, but did you know the ALI Store (www.autolift.org/ali-store/) offers a wide variety of professional, easy-to-use, and reasonably priced training and safety materials that will make your garage a safer place to work?
The ALI Store is your trusted source for workplace safety!



Visit today and get the training and materials you need to work safely: www.autolift.org/ali-store/.
1645 Lemonwood Drive
Santa Paula, CA 93060 USA
© 2021 by BendPak Inc. All rights reserved.
bendpak.com
Unit Information. Enter the Model Number, Serial Number, and the Date of Manufacture from the label on your unit. This information is required for part or warranty issues.

The Release Cam has not passed over the Lock Block; the Lift would not go on a Safety Lock at this point.















