IDEC HS1B Safety Switch

Thank you for purchasing this IDEC product. Confirm that the delivered product is what you have ordered. Read this instruction sheet to make sure of correct operation.
SAFE T Y P R ECAUT IONS
In this operation instruction sheet, safety precautions are categorized in order of importance to Warning and Caution :
![]()
Warning notices are used to emphasize that improper operation may cause severe personal injury or death.
![]()
Caution notices are used where inattention might cause personal injury or damage to equipment.
Type
- HS1B

- HS2B

- HS2B is equipped with a retaining mechanism, that prevents easy separation of the actuator from the switch.
- Type No. in [ ] are not supplied as standard. Contact IDEC if required.
Specifications and Ratings
| Applicable Standards | EN ISO / ISO14119 IEC60947-5-1, EN60947-5-1 GS-ET-15, UL508 CSA C22.2 No.14 | |||||
| Standards for Use | IEC60204-1/ EN60204-1 | |||||
| Interlocking device Type /the level of coded | Type 2 Interlocking device / low level coded actuator (EN ISO / ISO14119) | |||||
| Applicable Directives | Low Voltage Directive, Machinery Directive | |||||
| Operating Condition | Operating Temperature: -20 to+ 70°C (no freezing) Operating Humidity: 45 to 85%RH (no condensation) Storage Temperature: -40 to +80°C (no freezing) Pollution Degree: 3 Altitude: 2,000m maximum | |||||
| lnpulse withstand voltage <Uimp> | 4kV | |||||
| Read Insulation voltage <Ui> | 300V (Between ground and LED : 30V) | |||||
| Thermal Current <Ith > | 10A | |||||
| Contact Ratings (Reference Values) <Ue , le > | 30V | 125V | 250V | |||
| AC | Resistive load (AC-12) | 10A | 10A | 6A | ||
| Inductive load (AC-15) | 10A | SA | 3A | |||
| DC | Resistive load (DC-12) | 8A | 2.2A | 1.1A | ||
| Inductive load (DC-13) | 4A | 1.1A | 0.6A | |||
| Class of Protection | HS1B: Class I (IEC61140) HS2B : Class TI (IEC61140) | |||||
| Operating Frequency | 900 operations / hour | |||||
| Operating Speed | 0.05 to 1.0 m / s | |||||
| 810d | 2,000,000 (EN ISO 13849-1 Annex C Table C.1) | |
| Mechanical Durability | 1,000,000 operations min. (GS-ET-15) | |
| Electrical Durability | 100,000 operations min. (900 operations / hour, Rated Load ) | |
| Shock Resistance | Damage Limits : 1,000m/s2 | |
| Vibration Resistance | Operating Extremes :10 to 55Hz, half amplitude 0.5mm Damage Limits : 30Hz, half amplitude 1.5mm | |
| Direct Opening Travel | 11 mm minimum | |
| Direct Opening Force | HS1B, HS2B (Without Retaining Mechanism) : 20N minimum HS2B (With Retaining Mechanism) : 36N minimum | |
| Contact Resistance | 50 mn maximum (Initial value) | |
| Degree of Protection | IP67 (IEC60529) | |
| Conditional short circuit current | 100A(250V) | |
| Short-Circuit Protective Device | 250V AC,1OA fast acting type fuse | |
| Indicator | Rated Operating Voltage | DC24V |
| Rated Current | 10mA | |
| Light Source | LED lamp | |
| Illumination Color | R(Red), G(Green) (<t>12Lens) | |
| Weight | HS1B : Approx.280g, HS2B : Approx.130g | |
*3 Basic insulation of 4kV impulse withstand voltage is ensured between different contact circuits and between contact circuits and LED or solenoid in the enclosure. When both SELV (safety ex1ra low voltage) or PELV (protective extra low voltage) circuits and other circuits (such as 230V AC circuits) are used for the solenoid power and contact circuits at the same time, the SELV or PELV requirements are not met any more.
Ratings approved by safety agencies
(1) TOV rating
AC-15 250V, 3A
(2) UL, c-UL rating
3A, 250V ac, General Use
3A, 250V ac, Resistive
3A, 30Vdc
Mounting Examples
- Install the interlock switch on the immovable machine or guard, and install the actuator on the movable door. Do not install both interlock switch and actuator on the movable door, otherwise the angle of insertion of the actuator to the safety switch may become inappropriate, and failure will occur.
(Examples of Mounting on Sliding Doors)

(Examples of Mounting on Hinged Doors)

Minimum Radius of Hinged Door
When using the safety switch for a hinged door, the minimum radius of the applicable door is shown in the following figures.
When the center of the hinged door is on the ex1ension line of the actuator mounting surface.
When the center of the hinged door is on the ex1ension line of the contact surface of actuator and safety switch.
- L-shaped actuator : HS9Z-A2

- Adjustable actuator: HS9Z-A3

![]()
When the center of the hinged door is on the ex1ension line of the contact surface of actuator and safety switch. The figures shown above are based on the condition that the actuator enters and
exits the actuator entry slot smoothry when the door is closed or opened. Since there may be deviation or dislocation of the hinged door, make sure of correct operation in the actual application before installation.
Actuator Mounting Reference Position
- As shown below, the mounting reference position of the actuator inserted into the safety switch is the actuator cover or stop film touches the safety switch lightly. (After mounting the actuator, remove the actuator cover or stop film from the safety switch.)
Note : During installation, ensure that there is no excess force applied between the safety switch and actuator by installing a door stopper as shown in the image.

Actuator Mounting Tolerance
- Mounting tolerance of the actuator is 1.0mm from the center of the actuator to up, down, right, and, left.
- Make sure the actuator can be inserted into the entry slot without any issue.

- Actuator can move 3.8mm (HS9Z-A1 and -A2) / 2.7mm (HS9Z-A3) from the mounting position without affecting the contact operation.
(Deviation of actuator position) + (Deviation of door position) < 3.8 1 2. 7mm
- When closing the door (when actuator is inserted into safety switch), the solenoid is locked as the actuator has reached at approx. 6.4mm (HS9Z-A1 and -A2) 15.3mm (HS9Z-A3) to the mounting reference position.

Recommended Screw Tightening Torque
| Name or Use | Screw Tightening Torque | |
| For mounting the safety switch (MS hexagon socket head cap screw) *4 | HS1B | 4_5-.,5_5 N•m |
| HS2B | 3.2-.,3.8 N•m | |
| For mounting the actuator (M6 hexagon socket head cap screw) *4 | 4.5-.,5.5 N•m | |
| For mounting the lid (M4) | HS1B | 1.1-.,1.3 N•m |
| HS2B | 0.8-.,1.0 N•m | |
| Connector (G1/2) | 2.7 ,3_3 N•m | |
| Plug for Unused Conduit Hole (G1/2) | 1.8-.,2.2 N•m | |
| Terminal screw (M3.5) | 0.9-.,1.1 N•m | |
| Ground Terminal screw (M4) | 0.9-.,1.1 N•m | |
| Angle adjusting screw of HS9Z-A3 (M3 hexagon socket head cap screw) | 0.8 N•m | |
![]()
*4 When the torque is not enough to recommended screw tightening torque, make sure that the screw do not become loose by using adhesive sealants etc. to keep right operation and mounting positioning.
Adjusting the Angle Adjustable Actuator (HS9Z-A3)
- Using the angle adjusting screw (M3 hexagon socket head screw), the actuator angle can be adjusted up to 20°.
- The larger the actuator angle, the smaller the applicable radius of the door swing. After installing the actuator, open the door. Then adjust the actuator Angle adjusting angle so that the actuator enters the entry slot of the safety switch properly.
- After adjusting the actuator angle, apply loctite or the like on the adjusting screw to prevent loosening.
Precautions for Operation
Installation
- Do not apply an excessive shock to the safety switch when opening or closing the door. A shock to the safety switch exceeding 1,000 m/s2 may cause failure.
- Provide a door guide, and ensure that force is applied on the safety switch only in the actuator insertion direction.
- Entry of foreign objects in the actuator entry slot may affect the mechanism of the switch and cause a breakdown. If the operating atmosphere is contaminated, use a protective cover to prevent the entry of foreign objects into the switch through the actuator entry slots.
- Make sure to install the product in a place where it cannot be damaged. Make sure to conduct a proper risk assessment evaluation before using the product, and use a shield or a cover to protect the product if need be.
- When opening the safety switch lid to wire, open the lid only. (See the figure on the right.)Never remove other screws, otherwise the safety switch may be damaged.
- The safety switch cover can be only removed or installed with the special L-shaped key wrench supplied with the switch. (applicable HS1 B only)Avoid foreign objects such as dust, liquid, and oil from entering the switch while connecting a conduit or wiring.
- Use only the designated actuator for the HS1 B / HS2B. Other actuators will cause a breakdown of the switch.
Opening the connector hole (only HS28)
- The HS2B safety switch has 3 conduits hole knockouts formed on the switch housing. Break a desired knockout to mount a connector using a hammer or a screwdriver.
- When breaking the knockout to open a connector hole, be careful not to damage the contact block inside.
- Use an optional connector hole plug to close an unused connector hole
- Turn off the power to the safety switch before starting installation, removal, wiring, maintenance, and inspection on the safety switch. Failure to turn power off may cause electrical shocks or fire hazard.
- Use wires of a proper size to meet voltage and current requirements. Tighten the terminal screws to a recommended tightening torque of 1.0N•m. Loose terminal screws will cause unexpected heating and fire hazard during operation.
![]()
- HS1 B / HS2B Series Safety Switches are Type 2 low-level coded interlocking devices (EN ISO/ ISO14119). The following system installation & mounting instructions are EN ISO/ ISO14119 requirements to prevent function failure from the interlock switch.
- Using permanent fixing methods (e.g. welding, rivets, special screws etc) to prevent dismantling or de-positioning of the interlock device. However, permanent fixing methods are not an adequate solution if you expect the interlock device to fail during the machinery lifetime, or if you need to replace the product in quick manner. In these situations, other measures (see 2.) should be put in place to reduce the risks of function failure.
- At least one of the following measures should be applied to prevent function failure.
- Mounting the interlock device in a place out of reach from workers
- Using shielding protection to prevent physical obstruction of the device
- Mounting the interlock device in a hidden position
- Integrate status monitoring & cycling testing of the device to the control system to prevent product failure.
- Regardless of door types, do not use the safety switch as a door stop. Install a mechanical door stop at the end of the door to protect the safety switch against an excessive force.
- Mount the actuator so that it will not hit the operator when the door is open, otherwise injury may be caused.
- Pay attention to the management of spare actuator. Safety function of door interlock switch will be lost in case the spare actuator is inserted into the interlock switch. Ensure that the actuator is firmly fastened to the door (welding, rivet, special screw) in the appropriate location, so that the actuator cannot be removed easily.
- Do not cut or remodel the actuator, otherwise failure will occur.
- If multiple safety components are wired in series, the Performance Level to ISO13849-1 will be reduced due to the restricted error detection under certain circumstance.
- The insulation of the cable has to withstand environmental influences.
- The entire concept of the control system, in which the safety component is integrated, must be validated to ISO13849-2.
Contact Operation

The Actuator is inserted , and HS1 B /HS2B is locked
Wiring
Wire Length inside the Safety Switch
| Screw Terminal No | Through Conduit Hole | |||
| ➀ | ➁ | ➂ | ||
| HS1B HS2B | HS1B, HS2B | HS1B, HS2B | ||
| Wire Length L1(mm)
| 1 | 60±2 45±2 | 30±2 | 80+2 |
| 2 | 60±2 45±2 | 80±2 | 30±2 | |
| 3 | 30±2 20±2 | 30±2 | 50±2 | |
| 4 | 30±2 20±2 | 50±2 | 30+2 | |
| + | 45±2 35±2 | 25±2 | 70±2 | |
| – | 45±2 35±2 | 70±2 | 25±2 | |
| E | 70+2 – | 95+2 | 40+2 | |
| Wire Stripping Length : L2 (mm) | 7±1 | |||

Recommended Wire Core Size
0.5 to 1.25mm’
Applicable Crimping Terminal

Note : Make sure to use an insulation tube on the crimping terminal.
Applicable Connectors
Use a connector with a degree of protection IP67.
- When using flexible conduit and metal connector
Applicable Flexible Conduit Example
: Type VF-03 (made by Nihon Flex)
Applicable Metal Connector Example (G1/2)
: Type RLC-103 (made by Nihon Flex) - When using plastic connector, metal connector and multi-core cable (G1/2)
- Applicable Plastic Connector Example: Type SCS-10 □ (made by Seiwa Electric) Applicable Metal Connector Example: Type ALS-16 □□ (made by Nihon Frex )
Note : Confirm the outside diameter of the multi-core cable, the connector type depends on the outside diameter of multi-core cable.
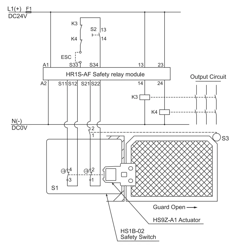
Example of wiring Diagram realizing Safety Category
Example of a circuit diagram for Safety Category 3 (attainable PL = d)
(Condition 1: To apply the fault exclusion of mechanical structural parts including the actuator –+ Make sure to use the product within the product specification range described in this manual and the version of the manual provided with the product.) (Condition 2: Documentation of the reason for the machine/equipment manufacturer to have applied the fault exclusion based on ISO13849-1, ISO13849-2 or IEC62061.)

S1: HS1 B-02 Safety Switch with Solenoid)
S2: Starting Switch (HW Series Momentary
S3: Safety limit Switch
ESC: Outside start condition
K3, 4: Safety Contactor
F1: Outside fuse of safety relay module at power supply line
Example of a circuit diagram for Safety Category 4 (attainable PL= e)

Note: Use the monitoring device(Safety relay module) provided the capability to detect a cross short circuit. The insulation of the cable has to withstand environmental influences. If a control device other than the one shown in the draft is used, the used control device has to be equipped with a cross short circuit monitor.
Dimensions (mm)
Type: HS1B

Type: HS2B

Accessories dimensions
Type: HS9Z-A1

Type : HS9Z-A2

Type : HS9Z-A3


Precaution for Disposal
Dispose of the HS1 B / HS2B safety switch as an industrial waste.
IDEC CORPORATION
Manufacturer: IDEC CORP.
2-6-64 Nishimiyahara Yodogawa-ku, Osaka 532-0004, Japan
EU Authorized Representative: IDEC Elektrotechnik GmbH
Heselstuecken 8, D-22453 Hamburg, Germany
DECLARATION OF CONFORMITY
We, IDEC CORPORATION 2-6-64, Nishimiyahara Yodogawa-ku,Osaka 532-0004, Japan declareunder our sole responsibility that the product:
Description: Safety Switch
Model No: HS1 BI HS2B
to which this declaration relates is in conformity with the EC Directive on the following standard(s} or other normative document(s}. In case of alteration of the product, not agreed upon by us, this declaration will lose its validity.
Applicable EC Directive: Low Voltage Directive (2014/35/EU} Machinery Directive (2006/42/EC}
Applicable Standard(s} : EN 60947-5-1,GS-ET-15



























