MINN KOTA 2774061 Ultrex Control Board Replacement Instruction Manual

Ultrex Control Board Replacement
TOOLS AND RESOURCES REQUIRED
- #2 Phillips Screwdriver
- Pliers
- Flat Blade Screw Driver
- #1 Phillips Screwdriver
- Needlenose Pliers
- Appx. 1 hour
- Wire Cutter
- 1/2″ Open End Wrench
CAUTION
Always wear safety glasses and gloves. Disconnect all power to th~ trolling motor before beginning any work or maintenance. Johnson Outdoors Inc. is not respom;ible for ct·;y da1Ti~ge due to improper rigging or instaliation. if you do not have the skills, experience and tools to perform the following rnaintenance and repairs, we recommend you seek the help of a
Minn Kota Authorized Service Center. A list of Authorized Service Centers can be found at http://www.minnkotamotors.com/
Authorized-Service-Providers/. Or contact our Technical Service Department by email at [email protected] or, by dialing 800-227-6433.
NOTE: Put the motor in the deployed position so f hat you can turn the motor lower unit in relation to the steer housing. This allows you to change the posttn of the foot pedal and better access the components of the pedal. If the motor cannot be in the deployer position and steered as described a second person will probably be necessary to control the motor as the f oot pedal and control board are worked on.
DISASSEMBLY
- a. Position the Motor Lower Unit so the Foot Pedal is “Toe Down”. Grasp the Lower Unit or Control
Box and rotate it to manually position the foot pedal.
b. Use the #1 Phillips Screwdriver to remove the two #4-24 x 1/4″ Screws from the sensor at the heel, in the base of the foot pedal.
c. Tip the sensor to slide it into the opening in the foot pedal base. Set the two screws aside, they _ will be reused during reassembly. - a. Rotate the Motor Lower Unit so the Foot Pedal is “Toe Up”.
b. Use the #1 Phillips Screwdriver to remove the two #4-24 x 1/4″ Screws from the sensor adjacent to the steering cables, in the base of the foot pedal.
c. Tip the sensor to slide it into the opening in the foot pedal base. Set the two screws aside, they · will be reused during reassembly.
d. l:{se the pliers to firmly grasp the E-ring securing, . the speed selector knob, and pull the E-ring off. · ·
With the E-ring removed the knob and spring will pull straight out the side of the pedal; set the
E-ring, knob, and spring aside for reuse during reassembly.
e. Use the 1/2″ wrench to loosen the nut on the potentiometer (blue shaft and housing that the speed selector knob was connected to). Once the nut is loose the potentiometer assembly can be slid off its mounting location on the pedal.
f. Use the wire cutter to remove the zip tie that secures the wires from the momentary switch (two thin black wires) to the wires coming from the steering sensor board.
g. Remove the Momentary Button by pushing the exposed tab on the underside of the Foot Pedal Upper so it unlatches, then lift the Button until it clears the Button cavity ..
h. Remove the Reed Switch and Reed Switch Clip from the Foot Pedal Upper by squeezing the Reed Switch Clip with a pliers at the underside of the Foot Pedal Upper and pushing the Reed Switch Clip up through the Foot Pedal Upper.
1. Slide the Reed Switch out of the Reed Switch Clip by pushing the bottom edge of the Reed Switch with your small flat blade screwdriver upward though the slot in the side of the Reed Switch Clip.
j. Unroute the wiring for the Potentiometer and the Reed Switch so both are ready to be pulled through the base of the Foot Pedal.
3 Turn the Foot Pedal Assembly over to expose the Bottom Plate. Use the #2 Phillips Screwdriver to remove all the screws in the Bottom Plate. Note that there are two types of Screws used here, the
(2) #10-32 x 1/2″ Machine Screws that secure the control board to the Bottom Plate and the
(12) #8-18 x 5/8″ Thread Cutting Screws that hold the Bottom Plate to the Foot Pedal Base.
Discard the (2) #10-32 x 1/2″ Machine Screws, replacements are included in this kit. Set the (12) #8-18 x 5/8″ Screws aside, they will be reused in assembly
.
4 Cut the cable tie that secures the Power Switch wires, End of Travel Sensor Wires and Indicator Light Board ribbon cable.
Remove the two White Leads from the Power Swit ch. Remove and set aside the conduit that covers the white wires and the sensor wires.
Use the #2 Phillips Screwdriver to rem.ave the screw securing the Indicator Light Assembly to the Foot Pedal Base. Set this screw aside, it will be reused during reassembly.
NOTE: The screw securing the Indicator Light
Assembly is the same thread size as the screws for the bottom plate, but it is longer.
5 a. Use the Needlenose Pliers to disconnect the Power Leads and Motor Leads from the Control Board.
b. Disconnect the Accessory Plug, pull straight apart on the two sides of the connector avoid twisting as this can damage the pins in the connector.
c. Remove the Connector for the Steering Sensor from the control board. Use the small flatblade screwdriver to disengage the locking tab on the plug connector as you pull the plug straight away from the control board. Grasp the plug, not the wires.
d. Disconnect the Steering Leads (the white and black leads connected by bullet connectors).
e. Disconnect the Lower Unit Bonding Wire (the brown wire connected to the board via blade connector).
6 a. Pull the Reed Switch, then the Potentiometer through the opening in the Foot Pedal Base.
b. Pull the ~ of Travel Sensors through the Foot Pedal Base.
c. Remove the Old Control Board from the Foot Pedal Assembly.
ASSEMBLY
a. Guide the Potentiometer through the upper opening in the Foot Pedal Base, then guide the Reed Switch through that same opening.
b. Slide the Control Board under the Auto Pilot Sensor Arm with Magnet and place the Control Board in the Foot Pedal Base Assembly.
c. Place the Steer Right/End of Travel (Unmarked) Sensor through the opening next to the cables toward the toe end of the Foot Pedal Base. The two end of Travel Sensors exit the board close to each other, the one closest to the toe of the Pedal Assembly/edge of the Control Board is the Steer Right/end of Travel Sensor. ‘ ‘
d. 0 se-#2 Phillips Screv-:idriver fo Remov~he’c2f,frli’ screws retaining the Pulley Cover and remove the Pulley Cover. Place the Steer Left/end of
Travel Sensor (Marked with a dot on the back , side) through the opening at the heel end of Foot Pedal Base. The Steer Left/end of Travel Sensor is the one with wires exiting the board closest to· the plug connector for the Steering Sensor Cable. Reinstall the Pulley Cover and the (2) #8-18 x 3/8″ Screws that retain it.
2 a. Connect the Brown Bonding wire to the brown lead from the control board.
b. Connect the White and Black wires from the steering motor to the white and black leads with bullet connectors on the control board.
c. Plug the connector from the Steeering Sensor Board into its receptacle on the control board.
d. Connect the Accessory Cable to the Accessory Plug on the Control Board. Place the Accessory Plug in “Gate” just oward the toe end of the Pedal from the Control Board.
ASSEMBLY (CONTINUED)
3 a. Install the motor leads as indicated by the included wiring diagram.
b. Install the Power Leads as indicated by the included wiring diagram.
4 a. Position the Indicator Light Assmbly so the LEDs are in the light tubes and the screw hole is aligned with the screw receptacle in the Foot Pedal Base.
b. · Fold the ribbon cable to the Indicator Light Assembly so the ribbon cable lies flat in the bridge between the Control Board Area and the Power Switch side of the Foot Pedal Base.
c. Use the #8-18 x 3/4″ (this screw is 1/8″ longer than the ones for the Base Plate) to secure the Indicator Light Assembly in Place.
d. Install the two white wires with female blade terminals onto the power switch terminals (these connections are not polarity sensitve).
e. Place the two white wires to the power switch and the red, black and blue wires from the Right
End of Limit Sensor in the section of conduit and i position the conduit on the bridge between the Control Board and Power Switch.
f. Install one of the included Cable Ties so that it secures the wires for the Power Switch and Toe/
Right End of Travel Sensor and the Ribbon Lead for the Indicator Light Assembly .
5. a. Position the Bottom Plate over the Foot Pedal Base.
b. Using the two new #10-32 x 1/2″ Screws included in this kit Secure the Control Board to the Bottom Plate.
c. Install the 12 #8-18 x 5/8″ Screws Securing the Bottom Plate to the Foot Pedal Base.
6. a. Turn the Foot Pedal over so the Base is down. Rotate the Control Head/Lower Unit to place the Foot Pedal in the “Toe Up” position.
b. Place the Right End of Travel sensor in the recess next to the cable assemblies with the printing on the sensor facing up ( visible). Use the #1 Phillips Screwdriver to install the two #4-24 x 1/4″ Screws securing the sensor.
c. Guide the Reed Switch up through the opening at the bottom of the momentary button cavity.
d. Slide the wires for the Reed Switch into the slot in the side of the Reed Switch Clip so the wires exit the narrower end of the Reed Switch Clip and the Reed Switch is at the wider end of the Reed
Switch Clip. Push the Reed Switch into the Reed Switch Clip until the top edge of the Reed Switch is just below flush with the bottom surface of the bowl shaped portion of the Reed Switch Clip.
e. Push the Reed Switch Clip with the Reed Switch installed in it into the round opening at the base of the momentary button cavity until it snaps into place.
f. Place the momentary button spring onto the detail that supports the spring in the Mommentary Button Cavity. Place the shorter tab of the Mommentary Button into the corresponding slot adjacent to the Momentary Button Cavity, guide the longer tab onto the opposite wall of the Momentary Button Cavity then push the Button Down until the longer tab cat ches.
g. Use one of the included Zip Ties to secure the wires going to the momentary switch to the cable from the Steering Sensor Board.
h. Loosen the 1/2″ nut on the Potentiometer. Slide the Shaft of the Potentiometer into the bracket next to the Speed Knob so the body of the Potentiometer is toward the mid line of the Foot Pedal Assembly with the ribbon cable pointed straight toward the heel end of the pedal, and the nut and star washer on the Speed Knob side of the bracket.
1. Use the 1/2″ wrench to tighten the Potentiometer Nut.
j . Make sure the spring is still installed on the Speed Selector Knob .. Align the flat side of the “D” shape in the Speed Selector Knob with the flat side of the Potentiometer shaft and Push the Speeed Selector Knob through the openings in the side of the Foot Pedal Assembly and onto the Potetiometer Shaft.
k. Push the E-ring onto the groove of the speed selector knob to secure the knob in place.
7 a. Reposition the Motor Lower Unit so the Foot Pedal Assembly is positioned “Toe Down”.
b. Position the Left End of Travel Sensor in the cavity at the heel of the pedal with the printing facing up.
c. Use the #1 Phillips Screwdrive to install the two #4-24 that secure the Left End of Limit Switch.
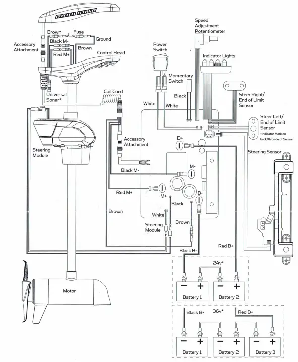
WIRING DIAGRAM·
For warranty information please visit minnkotamotors.com































