
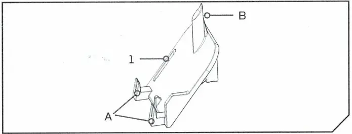
Ulterra Power Button Clip
2774083

| Item/Detail | Part# | Description | Qty. |
| 1 | 2200823 | CLIP POWER BUTTON | 1 |
| A | LOCKING TABS | ||
| B | SUPPORT PEG |
CAUTION
Always wear safety glasses and gloves. Disconnect all power to the trolling motor before beginning any work or maintenance. Johnson Outdoors Inc. is not responsible for any damage due to improper rigging or installation. If you do not have the skills, experience and tools to perform the following maintenance and repairs, we recommend you seek the help of a Minn Kota Authorized Service Center. A list of Authorized Service Centers can be found at http://www.minnkotamotors.com/ Authorized-Service-Providers/. Or contact our Technical Service Department by email at [email protected] or, by dialing 800-227-6433.
INSTALLATION
- a. Instructions assume the Sideplates and Center Housing Cover are removed and the control board is installed in the base extrusion.
b. Install the Power Button Board in the Center Hosing Cover, the end closest to the LEDs on the Power Button Board is captured in a small groove, then press the Power Button side of the Power Button Board in until that side is captured by the spring finger. - a. Install the Power Button Clip, position the front of the locking tabs (A) against the inside surface of the Center Housing Cover below the Power Button Board and then Slide the Power Button Clip up until the Support Peg (B) is in contact with the upper surface of the Center Housing Cover. Part of the Spring Finger that retains the Power Button Board in the Center Hosing Cover will stick out of the Power Button Clip. Once the Center Housing Cover is installed on the Base Extrusion the Power Button Clip will be resting on the Actuator Pin that supports the Tilt Motor Assembly, the Illustration shows a completed installation of the Power Button Clip.

Ulterra Control Board Replacement

| Item/Assembly | Part# | Description | Qty. |
| 1 | ▼ | CONTROL BOARD ASSY. MAIN | 1 |
| 2 | 2305403 | SHRINK TUBE-500 IDX1.0″ ADHSV | 4 |
| 3 | 2305415 | SHRINK TUBE-472 ID X 2.25″ | 1 |
| 4 | 2305410 | SHRINK TUBE-315 OD X 2.25″ | 2 |
▼ Control Board Programmed to Motor Length, Voltage, and Region
NOTE: Euro Programmed Control Boards will not communicate with US/AUS/CAN Trim Housings and vice versa. Verify that the control board region is the same as the motor prior to installing.
TOOLS AND RESOURES REQUIRED
- #2 Phillips Screwdriver
- #1 Phillips Screwdriver
- Heat Gun
- 3/16″ Allen Wrench
- #3 Phillips Screwdriver
- Small Flat Blade Screwdriver
CAUTION
Always wear safety glasses and gloves. Disconnect all power to the trolling motor before beginning any work or maintenance. Johnson Outdoors Inc. is not responsible for any damage due to improper rigging or installation. If you do not have the skills, experience and tools to perform the following maintenance and repairs, we recommend you seek the help of a Minn Kota Authorized Service Center. A list of Authorized Service Centers can be found at http://www.minnkotamotors.com/ Authorized-Service-Providers/. Or contact our Technical Service Department by email at [email protected] or, by dialing 800-227-6433.
MOUNTING CONSIDERATIONS
These instructions assume the control board has been completely removed and the motor is in the fully deployed position.
This kit includes heat shrinks; use the heat shrinks for installation on Riptide Ulterra Motors. The heat shrinks are not required on freshwater installations.
CAUTION
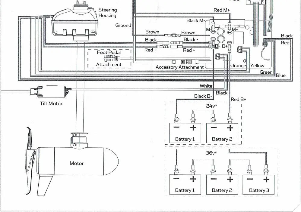
Follow the wiring diagram carefully. The same type plug is used to connect both the tilt motor and steering motor to the control board; reversing these connections will damage the new board.
INSTALLATION
- a. Place the control board onto the extrusion.
b. Reuse the two #10-24 screws that secured the previous board. Using a #2 Phillips Screwdriver install those screws through the base extrusion into the drilled and tapped holes in the transfer bar of the control board. It is easiest to start both screws prior to fully tightening either of them.
- c. Locate the cam sensor. It is the sensor with the gray wire loom (the other two are in black looms).
d. Route the sensor out of the control board area, under the tilt motor, through the tilt bracket, to its mounting location next to the cam magnet.
e. Using the #1 Phillips Screwdriver to reuse the two #4-40 screws that held the previous cam sensor in place. The sensor is installed with the writing facing up/toward the cam magnet.
- f. Locate the plunger sensor. Of the two sensors with the black wire loom the plunger sensor has the longer wires.
g. Use the #1 Phillips Screwdriver reuse the #4-24 screws that held the previous plunger sensor in the motor ramp.
h. The plunger sensor wire should be routed so it exits the board area behind the coil cord and is supported by the wire clamps on the left side of the motor.
i. Use the 3/16″ Allen Wrench to install the left motor ramp and plunger assembly to the base extrusion.
- j. Route the tilt sensor so its wires exit the control board area behind the coil cord and the wires are supported by the rear wire clamp on the left side of the motor.
k. Using the #1 Phillips Screwdriver reuse the two #4-40 screws that secured the previous tilt sensor to secure the new tilt sensor to the base extrusion. - l. For Riptide installations position the (4) .500 x 1″ Heat Shrinks on the two motor wires and the two battery lead wires, the (2) .315 x 2.25″ Heat Shrinks on the red and black Trim Housing brush leads, and the .472 x 2.25″ Heat Shrink on the brown lead.
m. Install the lead wires and plug connections on the control board according to the wiring diagram below.
n. For Riptide installations use the heat gun to shrink the heat shrinks sealing the connections listed in step I.

- o. Position the power button in the center cover. The narrower end of the power button board assembly is captured by fingers on one end, line up the button and LEDs then push the board toward the cover until the large tab on the other end engages the edge of the board assembly.
p. Place the cover over the control board. Use the #2 Phillips Screwdriver to tighten the two screws that hold the center cover in place. - q. Connect the motor power leads to a power source.
r. Press and hold the power button (about S seconds) until the status (red) and power (green) lights begin to flash (typically the red light will blink once and the green light will blink until the motor is powered off.
NOTE: If you do not get a continuously flashing green light the Trim Housing is not “Learned”. Verify it is correctly installed, recheck that it is the correct control board for your motor, turn the motor off and repeat step r.
s. When the trim housing is “Learned”, push and hold the power button until the motor turns off (about 3 seconds).
WARNING
During the next step the motor will make a series of automated moves. Keep hands and other body parts clear of any potential pinch points.
t. Reset the trim count. Press the power button 3 times in less than 2 seconds, the motor will trim up until it contacts the underside of the steering housing then trim back down 6″.
NOTE: If the motor was manually moved to the deployed position you will need to “trick” the cam sensor. Hold the cam magnet directly centered on the cam sensor during the next several steps.
NOTE: At this point the motor has steered the lower unit to what it expects is the Park Position. If the motor is not steered to a point that it will stow properly, manually turn it to the park position prior to turning the motor back on. - u. Complete the installation by using the 3/16″ Allen Wrench to install the right motor rest, and #3 Phillips Screwdriver to install the side plates.
For warranty information please visit minnkotamotors.com

minnkotamotors.com
Minn Kota Consumer & Technical Service
Johnson Outdoors Marine Electronics, Inc.
PO Box 8129
Mankato, MN 56001
![]()
121 Power Drive
Mankato, MN 56001
Phone (800) 227-6433
Fax (800) 527-4464
©2018 Johnson Outdoors Marine Electronics, Inc.
All rights reserved.






NOTE: If you do not get a continuously flashing green light the Trim Housing is not “Learned”. Verify it is correctly installed, recheck that it is the correct control board for your motor, turn the motor off and repeat step r.















