Iwata C90 R-14.5 Air Curtain

Before using the product, please carefully read this instruction book and install it with the help of a specialist.
Product Overview
The selection of the model is mainly based on the width and height of the door, the length of the air curtain, and the wind wheel diameter of the air curtain. Generally, the width of the door should be shorter than the length of the air curtain. If the door is higher, select the bigger diameter of the wheel air curtain. Otherwise, select the smaller diameter of the wheel air curtain. When the environment is quiet, please select the smaller diameter of the wheel air curtain.
The use environment
The project working conditions temperature, ambient air relative humidity, altitude above sea level, and fixed supply voltage deviation should be taken into consideration.
Installment
The external dimensions and install size for each model are as follows:
| Model | A | B | C | D | E | F | G |
|---|---|---|---|---|---|---|---|
| C90(R)-14.5 | 900 | 105 | 230 | 120 | 230 | 212 | 230 |
| C120(R)-14.5 | 1200 | 105 | 330 | 120 | 330 | 212 | 230 |
| C150(R)-14.5 | 1500 | 90 | 330 | 120 | 330 | 212 | 230 |
| C90(R)-18 | 900 | 105 | 230 | 120 | 230 | 212 | 230 |
| C120(R)-18 | 1200 | 105 | 330 | 120 | 330 | 212 | 230 |
| C150(R)-18 | 1500 | 90 | 330 | 120 | 330 | 212 | 230 |
The air curtain is already designated on the best installment hole on the bottom for the user. Please loosen the binding screw, which separates the bottom from the box body, has been equipped with the installment hole on the bottom (Picture 1). When it is installed, the position must be accurate and reliable. The method of installation is as follows:
- Fix on the concrete wall:
- According to the different specifications, give the mounting dimensions and choose the position (picture 2)
- Splits out explodes bolt’s hole which matches M8 to pull on the position, will pull explodes the bolt to fix on the concrete wall, simultaneously should protect bolt’s swinging radius is 15mm (picture 3)
- With the gasket, the nut fastens the bottom, then install the complete machine (picture 4)
- Installation on the wood wall: with the wooden tooth screw fixed firmly the bottom on a good position (picture 5), then installs the complete machine again.
Installation Precaution
The control and use of air curtains:
- Installation of the flange connecting valve is on the diagram (Picture 6). It is controlled by an outside switch. If connected to the outside knob, it will achieve the step-less speed.
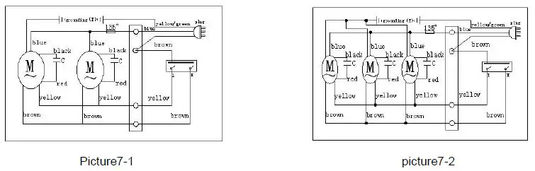
- With a key switch, and a two-speed air curtain control circuit (Picture 7-1, 7-2). Please press LO or HI to obtain the appropriate airspeed. Press the OFF key to stop.
- The air deflector of the air curtain is adjustable. The air direction changes depending on the air deflector (Picture 8).
Technology Parameter
| Item | Model | C90(R)-14.5 | C120(R)-14.5 | C150(R)-14.5 | C90(R)-18 | C120(R)-18 | C150(R)-18 |
|---|---|---|---|---|---|---|---|
| Rated Voltage (V) | 220 | 220 | 220 | 220 | 220 | 220 | |
| Rated Frequency (Hz) | 60 | 60 | 60 | 60 | 60 | 60 | |
| Specification (mm) | 120 | 120 | 120 | 120 | 120 | 120 | |
| Max Input Power (w) | 280 | 360 | 460 | 360 | 480 | 600 | |
| Max Wind Speed (m/s) | 14.5 | 14.5 | 14.5 | 18 | 18 | 18 | |
| Fuselage Noise Size (dB) (kg) | C90(R)-14.5 | 44 16.0 | 45 19.5 | 48 25.0 | 46 16.5 | 47 21.0 | 50 26.0 |
| Packing box (mm) | 212 | 212 | 212 | 212 | 212 | 212 | |
| Effective height m | 3.0-3.5 | 3.0-3.5 | 3.0-3.5 | 4.0-4.5 | 4.0-4.5 | 4.0-4.5 |
Product Usage Instructions
- Carefully read the user manual before using the product.
- Select the appropriate model based on the width and height of the door, the length of the air curtain, and the wind wheel diameter of the air curtain.
- Consider the project working conditions temperature, ambient air relative humidity, altitude above sea level, and fixed supply voltage deviation before using the product.
- Loosen the binding screw and separate the bottom from the box body to install the air curtain accurately and reliably.
- If fixing on a concrete wall, choose the position according to the different specifications, give the mounting dimensions, pull explodes bolt to fix on the concrete wall, and fasten the bottom with a gasket and nut. If fixing on a wood wall, use a wooden tooth screw to fix the bottom on a good position and install the complete machine again.
- Control and use the air curtain by installing a flange connecting valve on the diagram (Picture 6) or using a key switch two-speed air curtain control circuit (Picture 7-1, 7-2).
Before the use please carefully reads this instruction book and installs by the specialist.
- If the supply cord is damaged, it must be replaced by the manufacturer, its service agent or similarly qualified persons in order to avoid a hazard.
- This appliance is not intended for use by persons (including children) with reduced physical, sensory or mental capabilities, or lack of experience and knowledge, unless they have been given supervision or instruction concerning use of the appliance by a person responsible for their safety.
- Children should be supervised to ensure that they do not play with the appliance.
- The method of fixing is not to depend on the use of adhesives since they are not considered to be a reliable fixing means.
- Ensure that the fan is switched off from the supply mains before removing the guard.
Product Overview
Our company produces the FM series air curtain, which relies on the company flow survey center to ventilate domain many year accumulations the core technologies, in absorbs the domestic and foreign advanced experiences fully in the foundation, develops new generation sequence product. Including centrifugal and cross flow air curtain. This product air volume is suitable, the noise is low, suits installs guesthouse, meeting room, theater, office, freezer storage, operating room and so on , widely applies electron, measuring appliance, drugs manufacture, food, precision sizing, medical service. (For example entrance) forms the curtain wall in the specific region, has is cut off the inside and outside air mixing, the reduced heat change, Moisture-proof, Provide against pollution, against fly screen.
Select Model
Selecting the model mainly basis the width and height of the door, the length of air curtain and the wind wheel diameter of air curtain. General speaking, the width of door should be shorter than the length of air curtain, please use two or more assemblies;If the door is higher, please select the bigger diameter of wheel air curtain, Otherwise then selects the smaller diameter of wheel air curtain; When the environment is quiet, please select the smaller diameter of wheel air curtain.
The use environment
| Project | Specification |
| Working conditions temperature, ℃ | -10~40 |
| Ambient air relative humidity, % | ≤90 |
| Altitude above sea level, m | ≤1000 |
| Fixed supply voltage deviation, % | ±10 |
Installment
The external dimensions and install size:
| Model | A | B | C | D | E | F | G |
| C90(R)-14.5 | 900 | 105 | 230 | 120 | 230 | 212 | 230 |
| C120(R)-14.5 | 1200 | 105 | 330 | 120 | 330 | 212 | 230 |
| C150(R)-14.5 | 1500 | 90 | 330 | 120 | 330 | 212 | 230 |
| C90(R)-18 | 900 | 105 | 230 | 120 | 230 | 212 | 230 |
| C120(R)-18 | 1200 | 105 | 330 | 120 | 330 | 212 | 230 |
| C150(R)-18 | 1500 | 90 | 330 | 120 | 330 | 212 | 230 |
The air curtain had already been designated the best installment hole on the bottom for the user. Please loosen the binding screw, which separates the bottom from the box body, which has been equipped with the installment hole on the bottom (Picture 1). When it is installed, the position must be accurate and reliable, the method of installation to be as follows:
Fix on the concrete wall
- According to the different specifications to give the mounting dimensions, choose the position (picture 2)
- Splits out explodes bolt’s hole which matches M8 to pull on the position, will pull explodes the bolt to fix on the concretes wall, simultaneously should protect bolt’s swinging radius is 15mm. (picture 3)
- With the gasket, the nut fastens the bottom, then install the complete machine (picture 4)

Installation on the wood wall
With the wooden tooth screw fixed firmly the bottom on the good position (picture 5), then installs the complete machine again.
Installation precaution
When the customer installs the air curtain, please note the following, can increase the efficiency of air curtain.
- Please install on a solid place, which prevents the work from vibration, and prevents noise which vibration to be produced.
- Please install the air curtain on the inside of the room.
- Please install to be suitable the model, if the installation position is too high, will be unable to display is scheduled the function.
- When installing the air curtain, make sure the air outlet is right to the bottom of the fitting surface.
- If the width of door is wider than the length of air curtain, please use two or more assemblies. In this situation, please make sure the distance is about 20~40mm.
- When installing the air curtain, please make sure the air curtain hangs the wall plate and the wall cannot leave space.
- The distance between the air curtain and the ceiling do not be smaller than 30mm.
- Please make sure the level to install.
- When installed, please make sure the distance between air outlet and the ground is more than 2.3m.
The control and use of air curtain
- Installation of flange connecting valve is on the diagram (Picture 6), It is controlled by an outside switch, if connected to the outside knob, it will achieve the step-less speed

- With key switch two speed air curtain control circuit (Picture 7-1, 7-2); Please press LO or HI, then obtains the appropriate airspeed, press the OFF key to stop

- The air deflector of air curtain is adjustable,The air direction changes depending to the air defector.(Picture8)

The technology parameter
| Item
Model | Rated Voltage (V) | Rated Frequ ency (Hz) | Specif ication (mm) | Max Input Power (w) | Max Input Flow (m³/h) | Max Wind Speed (m/s) |
Noise (dB) |
N.W
(kg) | Fuselage Size (mm) | Packing box (mm) | Effective height (m) |
| C90(R)-14.5 | 220 | 60 | 120 | 280 | 1020 | 14.5 | ≤44 | 16.0 | 900×230×
212 | 960×290×
270 | 3.0-3.5 |
| C120(R)-14.5 | 220 | 60 | 120 | 360 | 1360 | 14.5 | ≤45 | 19.5 | 1200×230
×212 | 1260×290
×270 | 3.0-3.5 |
| C150(R)-14.5 | 220 | 60 | 120 | 460 | 1700 | 14.5 | ≤48 | 25.0 | 1500×230
×212 | 1560×290
×270 | 3.0-3.5 |
| C90(R)-18 | 220 | 60 | 120 | 360 | 1260 | 18 | ≤46 | 16.5 | 900×230×
212 | 960×290×
270 | 4.0-4.5 |
| C120(R)-18 | 220 | 60 | 120 | 480 | 1680 | 18 | ≤47 | 21.0 | 1200×230
×212 | 1260×290
×270 | 4.0-4.5 |
| C150(R)-18 | 220 | 60 | 120 | 600 | 2100 | 18 | ≤50 | 26.0 | 1500×230
×212 | 1560×290
×270 | 4.0-4.5 |
Service and maintenance
- The power should be cut off before inspection and maintenance.
- Motors and electrical components should be moisture-proof to prevent a short circuit.
- Every six months carry out normal periodic repairs and maintenance to remove the dirt from the air curtain. Please use cleaning detergents to clean, and then wipe with a clean soft cloth. Do not use gasoline, thinner, kerosene, fungicides or metal brush to clean the machine.
- Damaged supply cords are to be replaced by the manufacturer, service agent, or similarly qualified person to avoid hazards.
Product Warranty
- This appliance is not intended for use by persons (including children) with reduced physical, sensory or mental capabilities, or lack of experience and knowledge unless they have been given supervision or instruction concerning the use of the appliance by a person responsible for their safety.
- Children should be supervised to ensure that they do not play with the appliance.
- In one month after the products be sold, the quality of the products is indeed a problem. The products are return, replaced or repair free of charge.
- The product is sold within one year, under normal use and maintenance of machines,The products in a free repair period.
- Repair products for life, but one of the following charging repairs:
- the damage of use, maintenance or custody caused by improper;
- damage to the demolition or moving of the company maintenance department to repair damage;
- without a valid invoice or the purchase certificate;
- Model and the invoice inconsistent maintenance products;
- damage due to force majeure;
- Expire the valid date of three packs . 6. Three packs of products with a valid certificate for the invoice or purchase, in addition to the above, according to the explanation and requirements for China economic and trade (1995) No. 458, “part of the replacement of returned goods repair liability” implementation.
| Maintenance Code | ||||
| Product Name | Product Type | |||
| Serial number | Date of purchase | |||
| User name | To buy store | |||
| User telephone | Postcode | |||
| User Address | ||||
| The date | Fault conditions | Replacement parts | Service station | Repairer |






















