
R615DC1016 CCTV Rack Mount DC Power Supplies
R615DC1016 Series
CCTV Rack Mount DC Power Supplies
Models Include: R615DC1016
– 6-15VDC @ 10A.
– Sixteen (16) Fuse Protected Outputs
R615DC1016CB
– 6-15VDC @ 10A.
– Sixteen (16) PTC Protected Outputs
Installation Guide
Rev. 050106
Installing Company: _______________ Service Rep. Name: __________________________________
Address: _____________________________________________ Phone #: __________________
Overview:
Altronix R615DC1016 Series Rack Mount CCTV Power Supplies provide 6-15VDC distributed via sixteen (16) fuse or PTC protected outputs for powering CCTV cameras, heaters, and other video accessories.
Sixteen (16) Output Rack Mount Configuration Reference Chart:
| Altronix Model Number | Total Output Current | Output Voltage | Number of Outputs | PTC Protected Outputs (auto- resettable) | Fuse Protected Outputs | Output Current (max per output) | 115VAC 50/60Hz Input Current |
| R615DC1016 | 10A | 6-15VDC | 16 | – | √ | 3.5A | 19A |
| R615DC1016CB | √ | – | 2.5A |
Specifications:
Input:
- 115VAC, 50/60Hz, 1.9A.
Output: - Sixteen (16) fuse or PTC protected outputs.
- 6-15VDC @ 10A total output current. (0.625A per device, 3.5A max.)
- Outputs are rated @ 3.5A (fused) or 2.5A (PTC).
- Filtered and electronically regulated outputs.
- Short circuit and thermal overload protection.
Electrical: - System AC input VA requirement: 218.5VA.
Features:
- Sixteen (16) power LEDs.
- Illuminated master power disconnect circuit breaker with manual reset.
- 3-wire grounded line cord.
- Removable terminal blocks with locking screw flange.
- Spare fuses provided.
Rack Dimensions (H x W x D approximate): - 2U rack mount chassis for use in standard EIA 19” rack.
3.26” x 19.125” x 8.5” (83mm x 486mm x 216mm).
Installation Instructions:
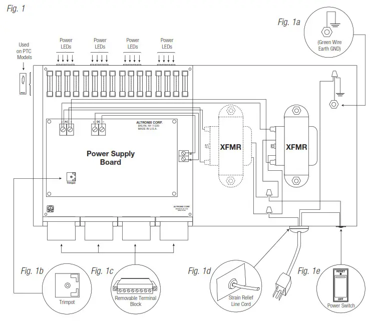
- Unit is factory set at 12VDC. To adjust the output voltage remove the bottom cover to access trimpot on the power supply board (Fig. 1b, pg. 3).
- Mount unit in the desired rack location (Space unit at least 3” from any video monitors).
- Set power switch on the back of the unit to the OFF position (Fig. 1e, pg. 3).
- Plug power cord into a grounded 115VAC, 50/60Hz receptacle (Fig. 1d, pg. 3).
- Set power switch to the ON (RESET) position and measure output voltage before connecting devices (Fig. 1e, pg. 3). This helps avoiding potential damage.
- Set power switch on the back of the unit to the OFF position (Fig. 1e, pg. 3).
- Connect devices to the removable terminal blocks marked [1P & 1N through 16P & 16N] (Fig. 1c, pg. 3).
When wiring is completed on terminal blocks, they can be locked down by tightening screw flanges.
All terminals with common suffix (P) “1P, 2P…” are the same polarity (positive).
All terminals with common suffix (N) “1N, 2N…” are the same polarity (negative). - Upon completion of the wiring set power switch on the back of the unit to the ON (RESET) position (Fig. 1e, pg. 3).
- Green power LEDs on faceplate will illuminate when AC power is present. When an output is in a trouble condition (blown fuse or tripped PTC), the corresponding LED will not be illuminated (Fig. 1, pg. 3).
a. Blown fuse (R615DC1016) – Set power switch on the back of the unit to the OFF position (Fig. 1e, pg. 3).
Remove front faceplate to access fuses. Replace with fuses rated @ 3.5A/250VA (Altronix model # Fuse1).
b. Tripped PTC (R615DC1016CB) – To reset PTC set power switch on back of unit to the OFF position.
After approximately 30 secs. set power switch to the ON (RESET) position (Fig. 1e, pg. 3). - Power switch with built-in circuit breaker:
OFF position – Switch not illuminated. Outputs not powered.
RESET (ON) position – Switch illuminated. Outputs powered.
Circuit breaker tripped – Switch not illuminated. Power LEDs on faceplate are not illuminated. Outputs not powered.
To reset circuit breaker set power switch to the ON (RESET) position (Fig. 1e, pg. 3).
WARNING: To reduce the risk of fire or electric shock, do not expose the unit to rain or moisture.
This installation should be made by qualified service personnel and should conform to the National Electrical Code and all local codes.
CAUTION: Equipment to be installed / serviced by authorized / trained personnel only.
Shut branch circuit power before installing / servicing equipment.
The lightning flash with arrowhead symbol within an equilateral triangle is intended to alert the user to the presence of an insulated DANGEROUS VOLTAGE within the product’s enclosure that may be of sufficient magnitude to constitute an electric shock.
The exclamation point within an equilateral triangle is intended to alert the user to the presence of important operating and maintenance (servicing) instructions in the literature accompanying the appliance.
CAUTION RISK OF ELECTRIC SHOCK DO NOT OPEN![]()
CAUTION: To reduce the risk of electric shock do not open enclosure.
There are no user serviceable parts inside.
Refer servicing to qualified service personnel.
Rack Mechanical Drawing and Dimensions:

Altronix is not responsible for any typographical errors.
140 58th Street, Brooklyn, New York 11220 USA
phone: 718-567-8181
fax: 718-567-9056
website: www.altronix.com
e-mail: [email protected]
Lifetime Warranty
IIR615DC1016 Series
K24UR615DC1016
Series Installation Guide



















