
More than just power.™
R615DC220 Series
CCTV Rack Mount DC Power Supplies
Models Include:
| R615DC616220 – 6-15VDC @ 6A – Sixteen (16) Fuse Protected Outputs | R615DC616CB220 – 6-15VDC @ 6A – Sixteen (16) PTC Protected Outputs |
| R615DC1016220 – 6-15VDC @ 10A – Sixteen (16) Fuse Protected Outputs | R615DC1016CB220 – 6-15VDC @ 10A – Sixteen (16) PTC Protected Outputs |
Installation Guide
Rev. 120403
Installing Company: _______________ Service Rep. Name: __________________________________
Address: _____________________________________________ Phone #: __________________
Overview:
Altronix R615DC220 Series Rack Mount CCTV Power Supplies provide 6-15VDC distributed via sixteen (16) fuse or PTC protected outputs for powering CCTV cameras, heaters, and other video accessories.
Sixteen (16) Output Rack Mount Configuration Reference Chart:
| Altronix Model Number | Total Output Current (Power) | Output Voltage | Number of Outputs | PTC Protected Outputs (auto-resettable) | Fuse Protected Outputs | Output Current (max per output) | 220VAC 50/60Hz Input Current |
| R615DC616220 | 6A | _ | √ | 3.5A | 0.8A | ||
| R615DC616CB220 | √ | _ | 2.5A | ||||
| R615DC1016220 | 10A | _ | √ | 3.5A | 0.9A | ||
| R615DC1016CB220 | √ | _ | 2.5A |
Specifications:
Input:
- 220VAC (working range 198VAC – 256VAC), 50/60Hz.
Output:
- Sixteen (16) fuse or PTC protected outputs.
- 6-15VDC output voltage.
- Outputs are rated @ 3.5A (fused) or 2.5A (PTC).
- Filtered and electronically regulated outputs.
- Short circuit and thermal overload protection.
Features:
- Sixteen (16) power LEDs.
Features (cont’d):
- Illuminated master power disconnect circuit breaker with manual reset.
- 3-wire grounded line cord.
- Removable terminal blocks with locking screw flange.
- Spare fuses provided.
Rack Dimensions:
- 2U rack mount chassis for use in standard EIA 19” rack.
- Enclosure Dimensions (H x W x D approx.):
3.26” x 19.125” x 8.5” (83mm x 486mm x 216mm).
Installation Instructions:
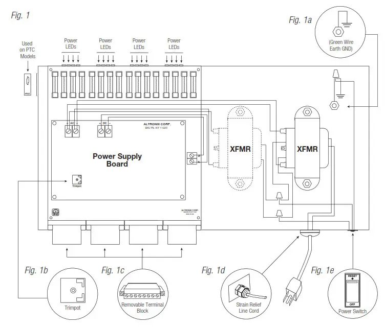
- Unit is factory set at 12VDC. To adjust the output voltage remove the bottom cover to access trimpot on the power supply board (Fig. 1b, pg. 3).
- Mount unit in the desired rack location (Space unit at least 3” from any video monitors).
- Set power switch on the back of the unit to the OFF position (Fig. 1e, pg. 3).
- Plug power cord into a grounded 220VAC, 50/60 Hz receptacle (Fig. 1d, pg. 3).
- Set power switch to the ON (RESET) position and measure output voltage before connecting devices (Fig. 1c, pg. 3). This helps avoiding potential damage.
- Set power switch on the back of the unit to the OFF position (Fig. 1e, pg. 3).
- Connect devices to the removable terminal blocks marked [1P & 1N] through [16P & 16N] (Fig. 1c, pg. 3).
When wiring is completed on the terminal blocks they can be locked down by tightening screw flanges.
All terminals with common suffix (P) “1P, 2P…” are the same polarity (positive).
All terminals with common suffix (N) “1N, 2N…” are the same polarity (negative). - Upon completion of the wiring, set power switch on back of unit to the ON (RESET) position (Fig. 1e, pg. 3).
- Green power LEDs on faceplate will illuminate when AC power is present. When an output is in a trouble condition (blown fuse or tripped PTC), the corresponding LED will not be illuminated (Fig. 1, pg. 3).
a. Blown fuse (R615DC416220) – Set power switch on the back of the unit to the OFF position (Fig. 1e, pg. 3). Remove front faceplate to access fuses. Replace with fuses rated @ 3.5A/250VA (Altronix model # Fuse1).
b. Tripped PTC (R615DC416CB220) – To reset PTC, set power switch on the back of the unit to the OFF position. After approximately 30 secs. set power switch to the ON (RESET) position (Fig. 1e, pg. 3). - Power switch with built-in circuit breaker:
OFF position – Switch not illuminated. Outputs not powered.
RESET (ON) position – Switch illuminated. Outputs powered.
Circuit breaker tripped – Switch not illuminated. Power LEDs on faceplate are not illuminated.
Outputs not powered. To reset circuit breaker set power switch to the ON (RESET) position (Fig. 1e, pg. 3).
WARNING: To reduce the risk of fire or electric shock, do not expose the unit to rain or moisture.
This installation should be made by qualified service personnel and should conform to the National Electrical Code and all local codes.
CAUTION: Equipment to be installed / serviced by authorized / trained personnel only.
Shut branch circuit power before installing / servicing equipment.
The lightning flash with arrowhead symbol within an equilateral triangle is intended to alert the user to the presence of an insulated DANGEROUS VOLTAGE within the product’s enclosure that may be of sufficient magnitude to constitute an electric shock.
The exclamation point within an equilateral triangle is intended to alert the user to the presence of important operating and maintenance (servicing) instructions in the literature accompanying the appliance.
CAUTION: To reduce the risk of electric shock do not open enclosure.
There are no user serviceable parts inside.
Refer servicing to qualified service personnel.
Rack Mechanical Drawing and Dimensions:
3.26” x 19.125” x 8.5” (83mm x 486mm x 216mm)
![]()
Altronix is not responsible for any typographical errors.
140 58th Street, Brooklyn, New York 11220 USA | phone: 718-567-8181
fax: 718-567-9056
website: www.altronix.com
e-mail: [email protected]
Lifetime Warranty
IIR615DC220 Series K23U
R615DC220 Series Installation Guide



















