72D48, 72N48, 73D48 VerifEye Advanced Multi Circuit Meter
Instruction Manual
72D48, 72N48, 73D48 VerifEye Advanced Multi Circuit Meter
WARNINGS
- RISK OF DEATH OR ELECTRIC SHOCK, EXPLOSION, OR ARC FLASH. DO NOT ENERGIZE METER WITH THE VOLTAGE COVER REMOVED. CAREFULLY READ AND FOLLOW INSTRUCTIONS.
- TO AVOID FIRE, SHOCK, OR DEATH, turn off all power sources supplying the equipment before working on or inside the equipment. Use a properly rated voltage sensing device to confirm that power is off.
- This equipment MUST be installed and serviced by an electrician or other qualified personnel, with the requisite knowledge. training, and experience related to the installation and operation of this equipment, and in accordance with applicable codes.
- Do not depend on this product for voltage indication.
- Only install this product on insulated conductors.
CAUTIONS
- This product is not intended for life or safety applications.
- Do not install this product in hazardous or classified locations.
- Mount this product inside a suitable fire and electrical enclosure.
- If the collector is connected directly to a source of voltage. the pulse isolator will immediately burn out and become non-responsive.
DO NOT EXCEED 346V Line-to-Neutral or 600V Line-to-Line. This meter is equipped to monitor loads of up to 346V Line-Neutral. Exceeding this voltage will cause damage to the meter and danger to the user. Always use a Potential Transformer (PT) for voltages in excess of 346V Line-to-Neutral or 600V Line-to-Line. The Verif Eye- is a 600 Volt Over Voltage Category III device. For use in a Pollution Degree 2 or better environment only. A Pollution Degree 2 environment must control conductive pollution and the possibility of condensation or high humidity. Consider the enclosure, the correct use of ventilation, thermal properties of the equipment. and the relationship with the environment. Installation Category: CAT II or CAT III Provide a disconnecting device to disconnect the meter from the supply source. Place this device in close proximity to the equipment. within easy reach of the operator, and mark it as the disconnecting device. The disconnecting device shall meet the relevant requirements of IEC 60947.1 and IEC 60947-3. and shall be suitable for the application. In the US and Canada. disconnecting fuse holders can be used. Provide over-current protection and a disconnecting device for supply conductors. with approved current-limiting devices suitable for protecting the wiring. If the equipment is used in a manner not specified by the manufacturer. the protection provided by the device may be impaired.
For the complete safety information for this product, see the full user guide at wwwleviton.com
Installation
- Remove covers. Screws are provided.

- Mount.
Use the enclosure as a template. NOTE: If the meter is not available to use as a template, see the mechanical specifications drawing in the online user guide at www.levition.com.
- Connect.
• Conduit fillings
• Conduits
• Blanking plugs
- Connect voltage leads.
WARNING: RISK OF ELECTRIC SHOCK, EXPLOSION, OR ARC FLASH. DO NOT ENERGIZE METER WITH THE VOLTAGE COVER REMOVED. CAREFULLY READ AND FOLLOW INSTRUCTIONS.
Connect the voltage leads (L1. L2. L3. and N. as necessary) to the meter. through a dedicated disconnect or circuit breaker.
NOTE: Verify the circuit breaker is marked as the disconnect breaker for the meter.
Wiring the Meter In a Single-Phase Application:
The meter is powered through the voltage between LI and L2. For Single-Phase installations in which no L2 exists, install a jumper from N to 1_2. This connection provides power to the meter. maintaining LI-N as the metering voltage reference.
- Attatch high-voltage cover.
NOTE: IP30 TOUCH-SAFE (with internal cover installed). - Connect CT and communications wiring.

Communication Verification
The LCD user interface can be used to quickly confirm the settings required for each combination of interface and protocol. The interface is intuitive and groups commonly associated registers together. Arrows indicate how to move from one menu display to the next. The active menu item is indicated by a blinking character on the LCD. The ENTER button is used to select a property. and the UP and DOWN buttons are used to select among the values supported by the meter.
NOTE: Verification includes confirmation of BOTH the physical interface settings (serial or ethernet) and the votocol (Modbus or BACnet) settings. NOTE: Changes to the meter configuration are limited to the communication interface. using the LCD. If additional changes (such as CT type) are required, they must be made using a software interlace.
VerifEye S7 Configuration Utilities/Web Application
If your VerifEye model does not include the LCD user interface, or if you prefer to verify the installation using software. then verification is facilitated through the VerifEye S7 Configuration Utilities PC application or the Web App, which shares a common design. For an overview of the VenfEye S7 Configuration Utilities or the VerifEye web App, refer to the section on Configuration Details in the full user guide.
Pulse Inputs
Series 7200.’7300 meters are equipped with 2 pulse inputs. Pulse counting supports accumulation of consumption data from any external meter. using a dry contact (Form A Relay) or open collector outputs. The AcquiSuite Ally pulse inputs are compatible with -low-speed- meters. The pulse duration must exceed 50 ill’s in both the logic low and high state. allowing for a maximum input frequency of 10 Hz. Pulse scaling. resetting. and accumulated values are accessed through registers and are -system- in scope. Refer to the register list. the S7 Configuration Utilities. or the full user guide for more information.
NOTE : A Tull navigational map is available in me Appendix of the user guide. available at www.leviton.com 
Wiring
- a. Wiring in a 3-Wire. Split-Phase Service Panel
WARNING: TO AVOID FIRE. SHOCK. OR DEATH, turn on all power that is supplying the equipment before working on or inside the equipment. Use a properly rated voltage sensing device to confirm that power is off.
WARNING: HIGH VOLTAGES THAT ARE LIFE-THREATENING MAY BE PRESENT. RISK OF ELECTRIC SHOCK.
Configurations shown below are for service types available in the METER SETUP drop-down menu.
EXAMPLE LOADS:
Single-Phase L1-N or 12-N 110 VAC: lighting, appliance. living zone. etc.
Single-Phase L1-I.2 220 VAC: water heater. clothes dryer. equipment with no neutral wire, etc.
Split-Phase L142 220 VAC: service entrance. equipment with neutral wire. etc.
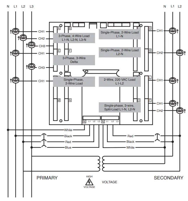
b. Wiring in a 3-Phase. 4-Wire Service Panel
Configurations shown below are for service types available in the METER SETUP drop-down menu.
NOTE: The VentEye Meter Series uses the Neutral terminal as a voltage reference. For systems without a Neutral conductor. Leviton suggests connecting a Ground wire to this terminal. If the Neutral terminal is left open. Line.to-Line measurements will be accurate. but Line.to.Neutral measurements may not be symmetric. If a Ground wire is connected to the Neutral terminal. <2mA will flow into the Ground wire. - Wiring the CTs to the Meter
The diagram to the right shows how to connect CTs to the input terminals on the 572007300. for each service type. For service types that are not specifically listed. choose SINGLE-PHASE service from the drop-clove’ menu and configure each channel individually. The 3-Phase loads that are illustrated on the left side of the diagram and the Spll.Phase loads on the right side of the diagram are shown as examples only. Elements are fully interchangeable on the meter.
NOTE: Current and voltage inputs must be installed in phase’ for accurate readings (e.g.. CTI on Line I. CT2 on Line 2. etc.). Orientation is critical. Ensure that all CTs are properly oriented with the line and load. as marked. Failure to install CTs in the correct orientation and on the correct phase will lead to inaccurate meter readings.
FCC COMPLIANCE STATEMENT:
This equipment has been tested and found to comp), with the limits for a Class A digital device. pursuant to part 15 of the FCC Rules. These limns are designed to provide reasonable protection against harmful interference when the equipment is operated in a commercial environment. This equpment generates. uses. and can radiate radio frequency energy and. rf not installed and used in accordance with the instruction manual. may cause harmful interference to radio communications. Operation of this equipment in a residential area is likely to cause harmful interference in which case the user will be required to correct the interference at his awn expense. Any changes of modifications not expressly approved by Lemon Manufacturing Co.. could void the user’s authority to operate the equipment.
INDUSTRY CANADA COMPLIANCE STATEMENT:
This device contains hcense.exempt transminewreceiver that comply with Innovation. Science and Economic Development Canada’s license.exempt RSSts). Operation is subject to the following two conditions: CI) This device may not cause interference. (2) This device must accept any interference. including interference that may cause undesired operation of the device.
TRADEMARK DISCLAIMER:
Lemon and the Leviton logo are the registered trademarks of Leviton Manufacuring Co.. Inc. VerifEye is a Leviton trademark registred in the U.S.. Canada. and Mexico. Use herein of third party trademarks. service marks. trade names. brand names ander product names are for informational purposes only. are’may be the trademarks of their respective owners: such use is not meant to imply affiliation. sponsorship. or endorsement. Patents covering this product. if any. can be found on Lemon.compatents.
FOR CANADA ONLY
For warranty information and/or product returns, residents of Canada should contact Leviton in writing at Leviton Manufacturing of Canada ULC to the attention of the Quality Assurance Department, 165 Hymus Blvd, Pointe-Claire (Quebec), Canada H9R 1E9 or by telephone at 1-800-405-5320.
| TECHNICAL SPECIFICATIONS | |
| Service Types | Single-Phase: Split-Phase: 3-Phase. 4-Wire (WYE): 3-Phase. 3-Wire (Delta) |
| Voltage Input | 90-346 VAC Line-to-Neutral, 600V Line-to-Line, CAT Ill |
| Current Channels | 48 channels, 0.525 VAC max, 333 mV CTs, 0-4,000+ Amps (depending on current transducer) |
| Maximum Current Input | 150% of current transducer rating (mV CTs) to maintain accuracy. Measure up to 4000A with ROCoil CTs. |
| Measurement Type | True RMS, using high-speed digital signal processing (DSP) with continuous sampling |
| Line Frequency | 50-60 Hz |
| Power | From Ll Phase to L2 Phase. 90-600VAC, RMS, CAT III, 50/60 Hz, 500mA AC Max Use of 12V auxiliary output requires 100 VAC minimum input voltage. |
| AC Protection | 0.5A Fuse 200kA interrupt capacity |
| Power Out | Unregulated 12VDC output, 200mA, self-resetting fuse |
| Waveform Sampling | 1.8 kHz |
| Parameter Update Rate | 1 second |
| Measurements | Volts, Amps, kW, WAR, kVA, aPF, dPF, kW demand, kVA demand, Import (Received) kWh, Export (Delivered) kWh, Net kWh, Import (Received) kVAh, Export (Delivered) kVAh, Net kVAh, Import (Received) kVARh, Export (Delivered) kVARh, Net kVARh, THD, Theta, Frequency. All parameters for each phase and system total. |
| Accuracy | 0.2% ANSI C12.20-2010, Class 0.2 |
| Resolution | Values reported in IEEE-754 single-precision floating point format (32 bit). |
| Indicators | 4-line display, tricolor backlight (PhaseChekTM) |
| Pulse Inputs | VerifEye 48.2 Inputs 3.3V sourcing voltage (current limited) to customer dry contact pulse output Maximum Pulse Rate of 10 Hz (50 m/s minimum transition time) |
| Alarm Output | Voltage Phase Loss Alarm (SPDT Relay – 30 VDC) (only) |
| Communication | |
| Hardware | RS-485, Ethernet, USB (for configuration only) |
| Supported Protocols | Modbus RTU or BACnet Master Slave Token Passing protocol (MS/TP) Modbus ((using Su nSpec IEEE-754 single-precision floating point model) Modbus TCP BACnet IP |
| Max Communication Length (RS485) | 1200 meters total length Belden 1120A or equivalent cable, with Data Range of 100K bits/second or less |
| RS-485 Loading | 1/8 unit |
| Communication Rate (baud) | Modbus: 9600 (Default), 19200, 38400, 57600, 76800, 115200 BACnet: 9600 (Default), 19200, 38400, 76800 |
| Data Bits | 8 |
| Parity | None, Even, Odd |
| Stop Bit | 2, 1 |
| Termination | None provided |
| Mechanical | |
| Wire Connections and Voltage | 12-22 AWG 600 VAC. Voltage connection must be #14 AWG or larger and 600 VAC rated. |
| Mounting | Enclosure or panel mount |
| High-Voltage Cover | IP30 (embedded version) |
| Operating Temperature | -20°C to + 60°C (-4°F to 140°F) |
| Humidity | 5% to 95% non-condensing |
| Enclosure | ABS plastic, 94-VO flammability rating, connections sized for 1-inch EMT conduit |
| Dimensions | (L) 33.7 cm x (W) 25.1 cm x (H) 8.0 cm (13.3 in. x 9.8 in. x 3.1 in.) (enclosure version) (L) 26.2 cm x (W) 24.1 cm x (H) 8.0 cm (10.3 in. x 9.5 in. x 3.1 in.) (mounting plate version) |
| PCBA Dimensions | (L) 21.6 cm x (W) 21.6 cm x (H) 6.4 cm (8.5 in. x 8.5 in. x 2.5 in.) |
| VerifEye S7 Configuration Utilities Minimum System Requirements | |
| Operating System | Windows(‘ 7, Windows 8, Windows 10 |
| Communications Port | USB or Ethernet connectivity |
| Certifications | FCC Part 15, Class A |

FCC SUPPLIER’S DECLARATION OF CONFORMITY:
Models 72D48, 72N48, and 73D48 are sold by Leviton Manufacturing Inc. 201 N Service Rd, Melville, NY 11747. This device complies with part 15 of the FCC Rules. Operation is subject to the following two conditions:
- This device may not cause harmful interference, and
- this device must accept any interference received, including interference that may cause undesired operation.
FOR CANADA ONLY
For warranty information and/or product returns, residents of Canada should contact Leviton in writing at Leviton Manufacturing of Canada ULC to the attention of the Quality Assurance Department, 165 Hymus Blvd, Pointe-Claire (Quebec), Canada H9R 1E9 or by telephone at 1-800-405-5320.
LIMITED 5 YEAR WARRANTY AND EXCLUSIONS
Leviton warrants to the original consumer purchaser and not for the benefit of anyone else that this product at the time of its sale by Leviton is free of defects in materials and workmanship under normal and proper use for five years from the purchase date. Leviton’s only obligation is to correct such defects by repair or replacement, at its option. For details visit www.leviton.com or call 1-800-824-3005. This warranty excludes and there is disclaimed liability for labor for removal of this product or reinstallation. This warranty is void if this product is installed improperly or in an improper environment, overloaded, misused, opened, abused, or altered in any manner, or is not used under normal operating conditions or not in accordance with any labels or instructions. There are no other or implied warranties of any kind, including merchantability and fitness for a particular purpose, but if any implied warranty is required by the applicable jurisdiction, the duration of any such implied warranty, including merchantability and fitness for a particular purpose, is limited to five years. Leviton is not liable for incidental, indirect, special, or consequential damages, including without limitation, damage to, or loss of use of, any equipment, lost sales or profits or delay or failure to perform this warranty obligation. The remedies provided herein are the exclusive remedies under this warranty, whether based on contract, tort or otherwise
© 2021 Leviton Mfg. Co., Inc.
For Technical Assistance
Call: 1-800-824-3005 (USA Only) or 1-800-405-5320
(Canada Only) www.leviton.com





EXAMPLE LOADS:
NOTE: The VentEye Meter Series uses the Neutral terminal as a voltage reference. For systems without a Neutral conductor. Leviton suggests connecting a Ground wire to this terminal. If the Neutral terminal is left open. Line.to-Line measurements will be accurate. but Line.to.Neutral measurements may not be symmetric. If a Ground wire is connected to the Neutral terminal. <2mA will flow into the Ground wire.



















