
Amicus AquaStore
HEAT PUMP
WATER HEATER 
KEY FEATURES
- 8kW output: The UK’s largest heat pump water heater
- Plug & Play: Quick and easy to install with space saving design
- Touch screen display for custom settings and status reports
- Monoblock construction
- 65˚C output in heat pump mode
- Up to 350 l/hr at a 50˚ temperature rise with immersion
- Built in redundancy – up to 12kW immersion available for backup
Lochinvar Amicus AquaStore Heat Pump Water Heater
Amicus AquaStore is a packaged heat pump water heater designed to provide DHW only and can work at temperatures up to 65°C without immersion heater support. There are 3 models in the range all with an 8kW heat pump but with different sized immersion back-up available up to 12 kW. They can provide hot water recovery rates of 350 litres per hour based on a temperature rise of 50˚C. Suitable for a range of small to medium sized commercial applications they provide hot water with zero on site emissions: as such they are fully BREEAM compliant.

ErP / EcoDesign certified product
The range has been tested and certified in accordance with the EcoDesign directive, providing peace of mind for specifiers, contractors and end users.
Insulated and jacketed storage vessel
With a storage vessel construction from enamelled steel, Amicus AquaStore water heaters are capable of operating at working pressures of up to 8bar.
An integral magnesium anode provides cathodic protection.
The storage vessel is insulated with 50mm polyurethane foam and encased in an enamelled grey jacket.
Designed for ease of maintenance
Access to refrigeration lines and compressor is provided from the front of the Amicus AquaStore water heater.

BREEAM and zero on-site emissions
BREEAM is the world’s longest established method of assessing, rating, and certifying the sustainability of buildings. It aims to help construction professionals and building owners to manage and mitigate risk through demonstrating sustainability performance during planning, design, construction, operation, or refurbishment. It is also designed to help lower running costs, maximise returns through market value, attract, and retain tenants with desirable places to live and work. Amicus AquaStore water heaters do not have any on-site carbon or NOx emissions making them particularly suitable for BREEAM projects.
breeam
Water heater connections
| Description | |
| 1 | T&P valve connection |
| 2 | Hot outlet |
| 3 | Drain |
| 4 | Cold inlet |
| 5 | Touch screen display |
| 6 | Electrical cable entry point |

Technical specifications
| Model | LAAS 8-455-6 | LAAS 8-455-9 | LAAS 8-455-12 | |
| General data | ||||
| Input power heat pump operation | kW | 2.22 | 2.22 | 2.22 |
| Heating capacity heat pump (EN 16147- A15) | kW | 8 | 8 | 8 |
| Efficiency COP | 3.2 | 3.2 | 3.2 | |
| Heating capacity electric elements | kW | 6 | 9 | 12 |
| Power supply | 400Vac/3N | 400Vac/3N | 400Vac/3N | |
| Total heating capacity | kW | 14 | 17 | 20 |
| Flow rate @50°c Peak Hour (Heat pump only) | Ltr | 350 | 350 | 360 |
| Flow rate @50°c Peak Hour (Heat pump + immersion) | Ltr | 460 | 480 | 490 |
| Continuous @50°C (Heat pump only) | Ltr | 200 | 220 | 250 |
| Continuous @50°C (Heat pump + immersion) | Ltr | 250 | 300 | 350 |
| Peak current (= L2) | A | 16.9 | 22.5 | 30 |
| Maximum current (L1)- heat pump | A | 9.6 | 9.6 | 9.6 |
| Maximum input (L2)- back up element 1 + controls + fans | A | 16.9 | 22.5 | 30 |
| Maximum current (L3)- back up element 2 | A | 13 | 18.7 | 26.1 |
| Refrigerant (weight.CO2 equivalent) | (kg/ton) | R134 (1.85/2.646) | R134 (1.85/2.646) | R134 (1.85/2.646) |
| Tank volume | Ltr | 455 | 455 | 455 |
| Max Water Temperature Efficiency or Hybrid mode | °C | 65 | 65 | 65 |
| Max Water Temperature Immersion heaters only | °C | 82 | 82 | 82 |
| Operating range | °C | -7- 43 | -7- 43 | -7- 43 |
| Shipping weight | kg | 250 | 250 | 250 |
| Weight when full | kg | 684 | 684 | 684 |
| Noise | dB | 59 | 59 | 59 |
ErP Data
| Model | LAAS 8-455-6 | LAAS 8-455-9 | LAAS 8-455-12 | |
| General data | ||||
| Load profile | – | XL | XL | XL |
| Energy efficiency class | – | A+ | A+ | A+ |
| Energy efficiency (average climate) | % | 132 | 132 | 132 |
| Energy efficiency (cold climate) | % | 132 | 132 | 132 |
| Energy efficiency (hot climate) | % | 132 | 132 | 132 |
| Daily electricity consumption (average climate) | kWh | 6.01 | 6.01 | 6.01 |
| Daily electricity consumption (cold climate) | kWh | 6.01 | 6.01 | 6.01 |
| Daily electricity consumption (hot climate) | kWh | 6.01 | 6.01 | 6.01 |
| Annual electricity consumption (average climate) | kWh/year | 1272 | 1272 | 1272 |
| Annual electricity consumption (cold climate) | kWh/year | 1272 | 1272 | 1272 |
| Annual electricity consumption (hot climate) | kWh/year | 1272 | 1272 | 1272 |
| Daily fuel consumption (average climate) | GJ/year | 0 | 0 | 0 |
| Daily fuel consumption (cold climate) | GJ/year | 0 | 0 | 0 |
| Daily fuel consumption (hot climate) | GJ/year | 0 | 0 | 0 |
| Annual fuel consumption (average climate) | kWh GCV | 0 | 0 | 0 |
| Annual fuel consumption (cold climate) | kWh GCV | 0 | 0 | 0 |
| Annual fuel consumption (hot climate) | kWh GCV | 0 | 0 | 0 |
| Mixed water 40°C (acc. to V40) | ltr. | 526 | 526 | 526 |
| Other load profile | – | N/A | N/A | N/A |
| Smart controls | – | – | – | – |
| Work only during off peak hours | – | – | – | – |
| Default value setpoint | °C | 50 | 50 | 50 |
| Noise level Lwa (inside) | dB(A) | 59 | 59 | 59 |
Installation
The Amicus AquaStore should be sited in an area which:
- Can bear the weight of the unit
- Has enough space around the unit to allow maintenance, see clearances
- Does not present a noise nuisance to users of the building and neighbours
- Has enough ventilation
- Frost free
- Has an air humidity of max 93% RH at 25˚C
Dimensions
| Description | LAAS 8-455-6 | LAAS 8-455-9 | LAAS 8-455-12 | ||
| A | Device height | mm | 1770 | ||
| D | Device width | mm | 785 | ||
| E | Device depth | mm | 995 | ||
| M | Height cold water supply connection | mm | 165 | ||
| B | Height hot water outlet connection | mm | 1470 | ||
| R | Height drain valve connection | mm | 165 | ||
| S | Height T&P-valve connection | mm | 1470 | ||
| W | Height condensate drain connectioon | mm | 15 | ||
| 1 | Cold water supply connection (female) | NPT | 3/4″ | ||
| 2 | Hot water outlet connection (female) | NPT | 3/4″ | ||
| 4 | Drain valve connection (female) | NPT | 3/4″ | ||
| 5 | T&P-valve connection (female) | NPT | 3/4″ | ||

Operational limits
Amicus AquaStore can provide domestic hot water at temperatures up to 65°C when in Hybrid mode and over 82˚C when in power mode using the electrical elements only, for example for pasteurisation.
Sizing
When sizing the AquaStore heat pump careful consideration needs to be taken of the hot water load and peak demand period. Lochinvar can help with sizing your project, contact your local area sales manager or email [email protected]
Positioning on site
Amicus AquaStore must only be installed in a plantroom it is not suitable for external installation, the plantroom must be large enough to prevent the plantroom from cooling down too much whilst the unit is in operation. The size of the plantroom required will depend on the usage patterns of the heat pump, the larger the peak the larger the plantroom will need to be. The largest plantroom size required will be 90m³ . If the plantroom size is too small ventilation louvres will need to be fitted to allow both air in and exhaust air out to avoid pressurising the plantroom. Ventilation should ideally be supplied via a heated space to prevent the plantroom from being overcooled risking frost damage to the AquaStore and general plant area.
Clearances
Amicus AquaStore require minimum clearances around them to enable maintenance of the unit
The front of the unit must maintain a clearance of at least 1000mm to ensure the exhaust fans are not restricted which will cause operational issues.
Airflow
Amicus AquaStore require a constant air flow when in operation of 2275 m3/h across the evaporator, this will result in a gradual cooling of the plantroom air. The unit should not cool the room by more than 8˚C, if it does this indicates that there is insufficient air within the plantroom. The amount of ventilation required will depend on the usage pattern of the water heater and can be calculated by Lochinvar Limited.

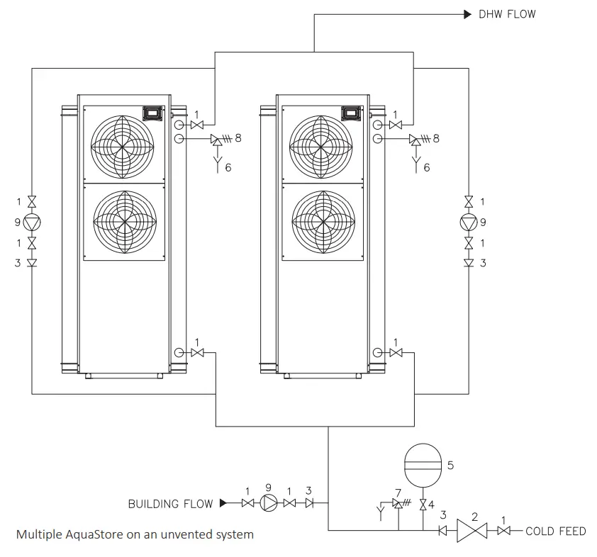
Positioning multiple units
When positioning multiple units’ minimum distances must be observed, airflow requirements will also be larger. please contact Lochinvar technical support for further help and guidance.
Ancillary items available
WH9 Destratification pump
To improve stratification within the vessel it may be a site requirement to install a de-stratification pump, this is available from Lochinvar as an ancillary extra.
The WH9 de-stratification kit consists of:
- 1no LM900139A Bronze pump
- 2no 28mm gate valves
- 1no 28mm NRV
| DRIVE | ||
| Pump type | Potable | |
| Motor | Electric with integrated motor protection | |
| Electrical requirements | 230V /1Ph/ 50hz | |
| Enclosure rating | IP44 | |
| Thermal class | F | |
| Temperature class | TF 110 | |
| Enclosure class | IP44 | |
| Bearings | Product lubricated special plain bearing | |
| Operating modes | 3 fixed speed levels | |
| GENERAL DATA | ||
| Pump housing | Stainless steel | |
| Impellor | Composite PES/PP | |
| Connection type | Screw end | |
| Connection size | inch | R1½ |
| Maximum pressure | bar | 10 |
| Maximum temperature | °C | 110 |
| Weight | kg | 2,9 |
| Power consumption speed 1/2/3 | W | 35/45/50 |
| Current draw speed 1/2/3 | A | 0.16/0.2/0.23 |
| Approvals | CE,WEEE,WRAS | |
| DIMENSIONS | ||
| Port to port length | mm | 130 |

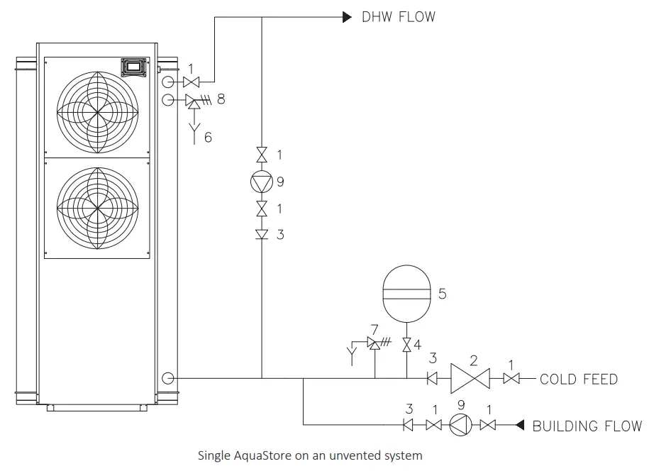
Unvented Installation
When installing AquaStore on an unvented system a suitable kit of components is available from Lochinvar as an ancillary extra.
The WH15A-RF unvented kit includes all components required and includes:
- 22mm Monoblock incorporating a pressure reducing valve, non-return valve and 6 bar pressure relief valve
- ¾” temperature and pressure relief valve
- 22mm tundish
- 25 litre flow through expansion vessel

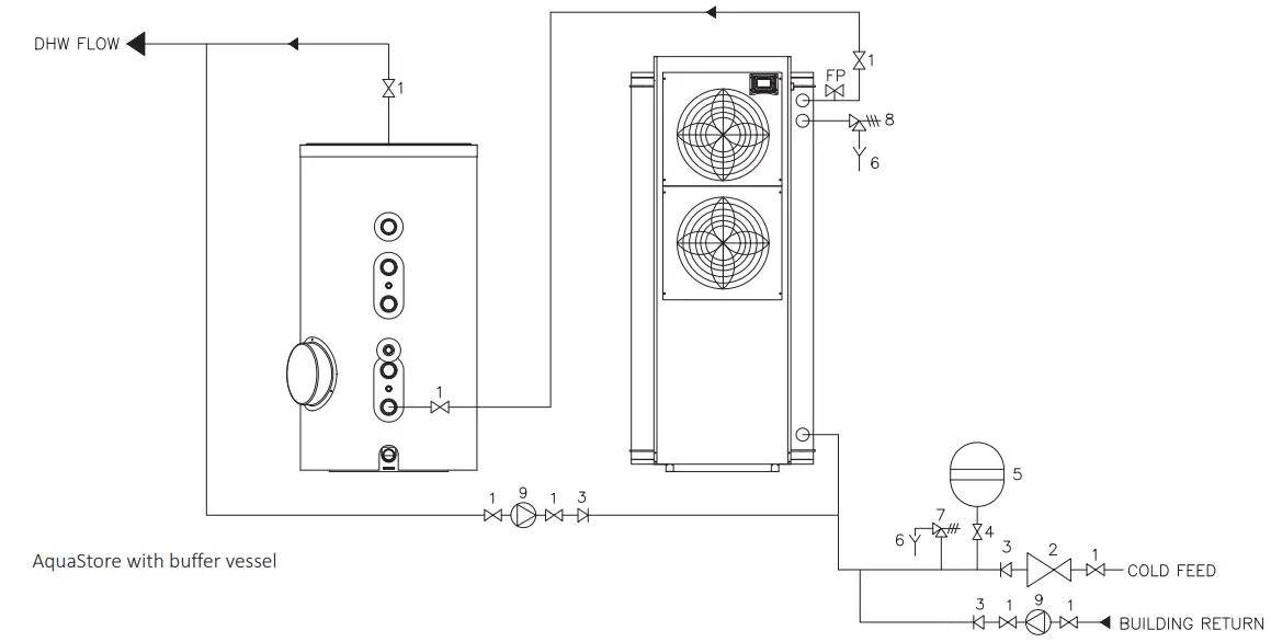
Amicus AquaStore can be installed as a single unit or in multiples depending upon the load, if there is a larger peak load than the unit can supply and then a prolonged period with limited demand (such as a football training ground), AquaStore can be matched with a suitable sized buffer vessel. This will reduce capital cost whilst allowing an efficient method of producing hot water without using extra immersion heaters


Electrical Connections
All models require a 3-phase supply with standard electrical requirements as per technical specifications. Provision should be made for local isolation with a lockable isolator fitted on or very close to the heat pump. A single 230v plug socket should also be fitted close to the unit to aid commissioning and future maintenance.

Energy label, product fiche and ErP data table are available at www.lochinvar.ltd.uk
For further information on the Amicus AquaStore heat pump water heaters, including ICM & user instructions and our full warranty terms and conditions, please visit our website: www.lochinvar.ltd.uk
8 Lombard Way, The MXL Centre, Banbury, Oxon, OX16 4TJ
Tel: +44(0) 1295 269 981, Fax: +44(0) 1295 271 640, Email: [email protected]
www.lochinvar.ltd.uk
Lochinvar Ltd reserves the right to change specifications without prior notice
LOC_23_0001 | LAAS | February 2023

















