DAIKIN EWYD-4Z Multipurpose Unit with Inverter Driven Single Screw Compressor

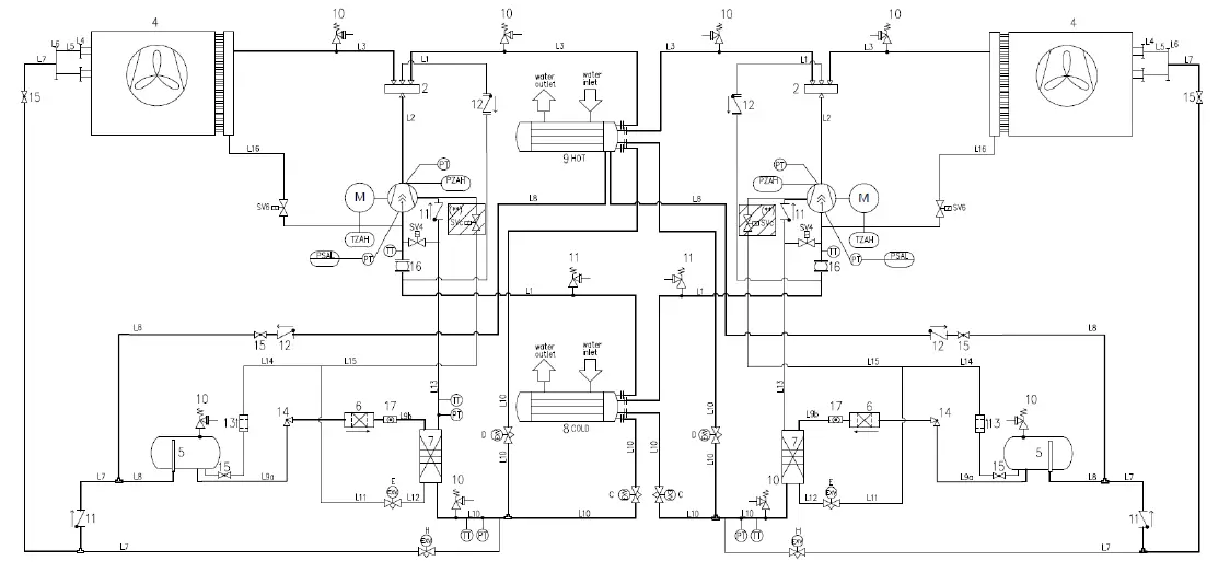
Typical refrigerant circuit
Water inlet and outlet are indicative. Please refer to the machine dimensional diagrams for exact water connections.

LEGEND
| EQUIPMENTS & INSTRUMENTS | |
| 1 | SCREW COMPRESSOR VFD |
| 2 | 4-WAY VALVE (4WV) |
| TZAH | MOTOR THERMISTOR (140°C) |
| PZAH | HIGH PRESSURE SWITCH (21,5 bar) |
| PT | PRESSURE TRANSDUCER |
| TT | TEMPERATURE TRANSDUCER |
| 4 | FINS & TUBES HEAT EXCHANGER |
| 5 | LIQUID RECEIVER |
| 6 | DRIER FILTER |
| 7 | BRAZED PLATE HEAT EXCHANGER – ECONOMIZER (BPHE) |
| 8 | SHELL&TUBE HEAT EXCHANGER – COLD WATER |
| 9 | SHELL&TUBE HEAT EXCHANGER – HOT WATER |
| 10 | PRESSURE RELIEF VALVE (Psat=24.5 bar + CHANGEOVER DEVICE (OPTIONAL) |
| 11 | PRESSURE RELIEF VALVE (Psat=15.5 bar) + CHANGEOVER DEVICE (OPTIONAL) |
| 12 | CHECK VALVE |
| 13 | COPPER FILTER |
| 14 | ANGLE VALVE |
| 15 | BALL VALVE |
| 16 | RUBBER BELLOW (FOR XL-XR VERSION) |
| 17 | SIGHT GLASS |
| ELECTRONIC EXPANSION VALVES (EXV) | |
| C | EXV SHELL&TUBE HEAT EXCHANGER – COLD WATER |
| H | EXV SHELL&TUBE HEAT EXCHANGER – HOT WATER |
| E | EXV ECONOMIZER |
| D | EXV DEFROST |
| SOLENOID VALVES (SV) | |
| SVc | VFD COOLING SYSTEM |
| SV4 | SUBCOOLER |
| SV6 | OIL RECOVERY |
Description of labels applied to the electrical panel

| 1 – Manufacturer’s logo | 5 – Cable tightening warning |
| 2 – Gas type | 6 – Non flammable gas symbol |
| 3 – Hazardous Voltage warning | 7 – Unit nameplate data |
| 4 – Electrical hazard symbol | 8 – Lifting instruction |
INTRODUCTION
This manual provides information on the standard functions and procedures of all units in the series and is an important supporting document for qualified personnel, but can never replace it.
All units are delivered with wiring diagrams, certified drawings, nameplate; and DOC (Declaration Of Conformity); these documents show all technical data for the unit you have bought. In case of any discrepancies between the contents of the manual and the documentation provided with the unit, always rely on the unit because it is an integral part of this manual. Read this manual carefully before installing and starting up the unit. Improper installation could result in electric shock, short-circuits, leaks, fire or other damage to the equipment or injure to people. The unit must be installed by professional operators / technicians in compliance with the laws in force in the country of installation. The start up of the unit must also be performed by authorized and trained personnel and all activities must be carried out in compliance, in full compliance with local laws and regulations. INSTALLATION AND START UP ARE ABOSOLUTELY FORBIDDEN IF ALL INSTRUCTIONS CONTAINED IN THIS MANUAL ARE NOT CLEAR. If you are unsure about assistance and for more information, contact an authorized representative of the manufacturer.
Precautions against residual risks
- install the unit according to the instructions set out in this manual
- regularly carry out all the maintenance operations foreseen in this manual
- wear protective equipment (gloves, eye protection, hard hat, etc.) suited to the work in hand; do not wear clothes or accessories that can get caught or sucked in by flows of air; tie back long hair before entering the unit
- before opening the machine panelling make sure that it is firmly hinged to the machine
- the fins on heat exchangers and the edges of metal components and panels can cause cuts
- do not remove the guards from mobile components while the unit is operating
- make sure that mobile component guards are fitted correctly before restarting the unit
- fans, motors and belts drives might be running: before entering, always wait for these to stop and take appropriate measures to prevent them from starting up
- the surfaces of the machine and pipes can get very hot or cold and cause the risk of scalding
- never exceed the maximum pressure limit (PS) of the water circuit of the unit.
- before removing parts on the pressurised water circuits, close the section of the piping concerned and drain the fluid gradually to stabilise the pressure at the atmospheric level
- do not use your hands to check possible refrigerant leaks
- disable the unit from the mains using the main switch before opening the control panel
- check that the unit has been grounded correctly before starting it
- install the machine in a suitable area; in particular, do not install it outdoors if it is intended for use indoors
- do not use cables with inadequate sections nor extension cord connections, even for very short periods or emergencies
- for units with power correction capacitors, wait 5 minutes after removing the electric power supply before accessing the inside of the switch board
- if the unit is equipped with centrifugal compressors with integrated inverter, disconnect it from the mains and wait a minimum of 20 minutes before accessing it to carry out maintenance: residual energy in the components, which takes at least this length of time to dissipate, poses the risk of electrocution
- the unit contains pressurised refrigerant gas: the pressurised equipment must not be touched except during maintenance, which must be entrusted to qualified and authorised personnel
- connect up the utilities to the unit following the indications set out in this manual and on the panelling of the unit itself
- In order to avoid an environmental risk, make sure that any leaking fluid is collected in suitable devices in accordance with local regulations.
- if a part needs to be dismantled, make sure it is correctly re-assembled before starting the unit
- when the rules in force require the installation of fire-fighting systems near the machine, check that these are suitable for extinguishing fires on electrical equipment and on the lubricating oil of the compressor and the refrigerant, as specified on the safety data sheets of these fluids
- when the unit is equipped with devices for venting overpressure (safety valves): when these valves are triggered, the refrigerant gas is released at a high temperature and speed; prevent the release of gas from harming people or objects and, if necessary, discharge the gas according to the provisions of EN 378-3 and the local regulations in force.
- keep all the safety devices in good working order and check them periodically according to the regulations in force
- keep all lubricants in suitably marked containers
- do not store inflammable liquids near the unit
- solder or braze only empty pipes after removing all traces of lubricant oil; do not use flames or other heat sources in the vicinity of pipes containing refrigerant fluid
- do not use naked flames near the unit
- the machinery must be installed in structures protected against atmospheric discharge according to the applicable laws and technical standards
- do not bend or hit pipes containing pressurised fluids
- it is not permitted to walk or rest other objects on the machines
- the user is responsible for overall evaluation of the risk of fire in the place of installation (for example, calculation of the fire load)
- during transport, always secure the unit to the bed of the vehicle to prevent it from moving about and overturning
- the machine must be transported according to the regulations in force taking into account the characteristics of the fluids in the machine and the description of these on the safety data sheet
- inappropriate transport can cause damage to the machine and even leaking of the refrigerant fluid. Before start-up, the machine must be checked for leaks and repaired accordingly.
- the accidental discharge of refrigerant in a closed area can cause a lack of oxygen and, therefore, the risk of asphyxiation: install the machinery in a well ventilated environment according to EN 378-3 and the local regulations in force.
- the installation must comply with the requirements of EN 378-3 and the local regulations in force; in the case of installations indoors, good ventilation must be guaranteed and refrigerant detectors must be fitted when necessary.
General Description
The unit you bought is an “air to water multipurpose”, a machine aimed to provide cooled and heated water on two separate loops independently during all year. The unit is aimed to operate within the limits described in the following. The unit operation is based on vapour compression, condensation and evaporation according to reverse Carnot cycle.
The main components are:
- Inverter driven Screw compressor to rise the refrigerant vapour pressure from evaporation pressure to condensation pressure
- Evaporator, where the low pressure liquid refrigerant evaporates to cool the water
- Condenser, where the high pressure vapour refrigerant condensates to heat the water
- Air heat exchanger, where the exceeding heating or cooling energy is exchanged in the atmosphere thanks to the fans.
- Expansion valves allowing to reduce the pressure of condensed liquid from condensation pressure to evaporation pressure.
Receiving The Unit
The unit must be inspected for any possible damage immediately upon reaching final place of installation. All components described in the delivery note must be inspected and checked.
Should the unit be damaged, do not remove the damaged material and immediately report the damage to the transportation company and request they inspect the unit.. Immediately report the damage to the manufacturer representative, a set of photographs are helpful in recognizing responsibility Damage must not be repaired before the inspection of the transportation company representative. Before installing the unit, check that the model and power supply voltage shown on the nameplate are correct. Responsibility for any damage after acceptance of the unit cannot be attributed to the manufacturer.
OPERATING LIMITS
Storing Storage
Environmental conditions must be within the following limits
- Minimum ambient temperature : -20°C
- Maximum ambient temperature : 57°C
- Maximum R.H. : 95% not condensing
Storing below the minimum temperature may cause damage to components. Storing above the maximum temperature causes opening of safety valves. Storing in condensing atmosphere may damage electronic components. As a general rule, the unit should be operated with an evaporator water flow rate between 50% and 120% of nominal flow rate (at standard operating conditions), however check with the unit selection software the correct minimum and maximum allowed values for the specific model
Operating limits Air to Water operation
Cooling Mode:

Heating Mode:

The following options must be included according to the specific operating area: Ref. area 1: standard unit (no options are required to operate in this area) Ref. area 2: standard unit – opt. 08 (Brine) (unit may not unload to minimum load) Ref. area 3: standard unit – opt. 142 (High Ambient kit)
Note:
- The above graph refers to the unit operating at full load. Unit may be able to operate outside the above envelope with compressors unloading. Please contact factory for further details.
- For operation with temperature at the outlet of the cold heat exchanger below +4°C, the unit must operate with glycol mixture (ethylene or propylene glycol). The glycol percentage must be provided according to the minimum ELWT needed.
- The above graphic represents a guideline about the operating limits of the range. Please refer to the latest Chiller Selection Software (CSS) for real operating limits working conditions for each size.
- Opt. 142 provides EC motors fans. The performances will differ from the standards.
Operating limits Water to Water operation (Recovery Mode)

The following options must be included according to the specific operating area: Ref. area 1: standard unit (no options are required to operate in this area) Ref. area 2: standard unit – opt. 08 (Brine) (unit may not unload to minimum load)
Note:
- The above graph refers to the unit operating at full load. Unit may be able to operate outside the above envelope with compressors unloading. Please contact factory for further details.
- For operation with temperature at the outlet of the cold heat exchanger below +4°C, the unit must operate with glycol mixture (ethylene or propylene glycol). The glycol percentage must be provided according to the minimum ELWT needed.
- The above graphic represents a guideline about the operating limits of the range. Please refer to the latest Chiller Selection Software (CSS) for real operating limits working conditions for each size.
MECHANICAL INSTALLATION
Safety
The unit must be firmly secured to the soil. It is essential to observe the following instructions:
- The unit can only be lifted using the lifting points marked in yellow fixed to its base.
- It is forbidden to access the electrical components without having opened the unit main switch and switched off the power supply.
- It is forbidden to access the electrical components without using an insulating platform. Do not access the electrical components if water and/or moisture are present.
- Sharp edges and the surface of the condenser section could cause injury. Avoid direct contact and use adeguate protection device
- Switch off power supply, by opening the main switch, before servicing the cooling fans and/or compressors. Failure to observe this rule could result in serious personal injury.
- Do not introduce solid objects into the water pipes while the unit is connected to the system.
- A mechanical filter must be installed on the water pipe connected to the heat exchanger inlet.
- The unit is supplied with safety valves, that are installed both on the high-pressure and on the low-pressure sides of the refrigerant circuit.
It is absolutely forbidden to remove all protections of moving parts. In case of sudden stop of the unit, follow the instructions on the Control Panel Operating Manual which is part of the on-board documentation delivered to the end user. It is strongly recommended to perform installation and maintenance with other people. In case of accidental injury or unease, it is necessary to:
- keep calm
- press the alarm button if present in the installation site
- contact immediately emergency rescue personnel of the building or the Health Emergency Service
- wait without leaving the injured person alone until the rescue operators come
- give all necessary information to the rescue operators
Noise and sound protection
The unit is a source of noise mainly due to rotation of compressors and fans. The noise level for each model size is listed in sales documentation. If the unit is correctly installed, operated and maintained the noise emission level do not require any special protection device to operate continuously close to the unit without any risk. In cases where the installation is subject to compliance with special sound requirements, it may be necessary to use additional noise attenuation devices, it is necessary to isolate the unit from its base with extreme care, correctly applying the anti-vibration elements (supplied as optional). Flexible joints must be installed on the water connections, as well.
Moving and lifting
Avoid bumping and/or jolting during loading/unloading unit from the truck and moving it. Do not push or pull the unit from any part other than the base frame. Secure the unit inside the truck toprevent it from moving and causing damages. Do not allow any part of the unit to fall during transportation or loading/unloading All units of the series are supplied with lifting points marked in yellow. Only these points may be used for lifting the unit, as shown in the following figure.Use spacing bars to prevent damage to the condensation bank. Position these above the fan grills at a distance of at least 2.5 metres. The equipment, ropes, lifting accessories and handling procedures must comply with local regulations and current regulations. Use only lifting hooks with locking device. The hooks must be securely fixed before handling. The lifting ropes, hooks and spacing bars must be strong enough to support the unit safely. Please check the unit weight on the unit nameplate. The installer has the responsibility to ensure the selection and correct use of the lifting equipment. However, it is advisable to use ropes with a minimum vertical capacity equal to the total weight of the machine. The machine must be lifted with the utmost attention and care following lifting label instructions; lift the unit very slowly, keeping it perfectly level.
Positioning and assembly
All units are designed for installation outdoors, either on balconies or on the ground, provided that the installation area is free of obstacles that could reduce air flow to the condensers coil. The unit must be installed on a robust and perfectly level foundation; should the unit be installed on balconies or roofs, it might be necessary to use weight distribution beams.
Lifting
Unit with 4 lifting points (The drawing shows only the 6 fans version. For the 4 fans version the lifting mode is the same)

Unit with 6 lifting points (The drawing shows only the 12 fans version. The lifting mode is the same for the different number of fans)
Unit with 8 lifting points


Unit Levelling

For installation on the ground, a strong concrete base, at least 250 mm thickness and wider than the unit must be provided. This base must be able to support the weight of the unit. The unit must be installed above antivibrating mounts (AVM), rubber or spring types. The unit frame must be perfectly levelled above the AVM. Installation such as in the figure above must always be avoided. In case the AVM’s are not adjustable the flatness of the unit frame must be guaranteed by using metal plate spacers. Before unit commissioning, the flatness must be verified by using a laser levelling device or other similar devices. The flatness shall not be over 5 mm for units within 7 m length and 10 mm for units over 7 m. If the unit is installed in places that are easily accessible to people and animals, it is advisable to install protection grids for the condenser and compressor sections.
- Avoid air flow recirculation.
- Make sure that there are no obstacles to hamper air flow.
- Make sure to provide a strong and solid foundation to reduce noise and vibrations.
- Avoid installation in particularly dusty environments, in order to reduce soiling of condensers coils.
- The water in the system must be particularly clean and all traces of oil and rust must be removed. A mechanical water filter must be installed on the unit’s inlet piping.
Minimum space requirements
It is fundamental to respect minimum distances on all units in order to ensure optimum ventilation to the condenser. Limited installation space could reduce the normal air flow, thus significantly reducing the machine’s performance and considerably increasing consumption of electrical energy. When deciding where to position the machine and to ensure a proper air flow, the following factors must be taken into consideration: avoid any warm air recirculation and insufficient air supply to the air-cooled condenser. Both these conditions can cause an increase of condensing pressure, which leads to a reduction in energy efficiency and refrigerating capacity. Thanks to the geometry of their air-cooled condensers, the units are less affected by poor air circulation conditions. Also, the software has particularly the ability to compute the machine’s operating conditions to optimise the load under abnormal operating circumstances. Every side of the machine must be accessible for post-installation maintenance operations. Figure 4 shows the minimum space required. Vertical air discharge must not be obstructed as this would significantly reduce capacity and efficiency. If the machine is surrounded by walls or obstacles of the same height as the machine, it must be installed at a distance of at least 2500 mm. If these obstacles are higher, the machine must be installed at a distance of at least 3000 mm. Should the machine be installed without observing the recommended minimum distances from walls and/or vertical obstacles, there could be a combination of warm air recirculation and/or insufficient supply to the air-cooled condenser which could cause a reduction of capacity and efficiency. In any case, the microprocessor will allow the machine to adapt itself to new operating conditions and deliver the maximum capacity available under any given circumstances, even if the lateral distance i lower than recommended. When two or more machines are positioned side by side, a distance of at least 3600 mm between the respective condenser banks is recommended. For further solutions, please consult Daikin technicians.
Minimum clearance requirements for machine maintenance


The minimum distances reported above, ensure the functionality of the unit in most applications. However, there are specific situations that include multiple unit installations: in this case the following recommendations have to be followed:
Multiple unit installed side by side in a free field with the dominant wind. Considering an installation in areas with a dominant wind from a specific direction (as shown in the
- Unit N°1: is performing normally without any ambient over-temperature
- Unit N° 2: is working in a warmed ambient. The first circuit (from the left) is working with air recirculating from Unit 1 and the second circuit to the recirculating air from the unit N°1 and recirculation from itself.
- Unit N° 3: circuit on the left is working in a over-temperature ambient due to the recirculating air from the other two units, circuit on the right is working quite normally.
Multiple Chiller Installation

In order to avoid the hot air recirculation due to dominant winds, the installation where all units are aligned to the dominant wind is preferred (see figure below):

Multiple unit installed side by side in a compound.
In case of compounds with walls of the same height of the units or higher, the installation is not recommended. Unit 2 and unit 3 work with sensible higher temperature due to the enhanced recirculation. In this case special precautions must be taken in to account according to the specific installation (eg: louvered walls, install the unit on base frame in order to increase the height, ducts on the discharge of the fans, high lift fans, etc).

All the above cases are even more sensitive in case of design conditions close to the limits of the unit operating envelope.
NOTE: Daikin cannot be considered responsible in case of malfunctions generated by hot air recirculation or insufficient airflow as result of improper installation if the above recommendations are ignored.
Water piping
Piping must be designed with the lowest number of elbows and the lowest number of vertical changes of direction. In this way, installation costs are reduced considerably and system performance is improved. The water system must have:
- Anti-vibration mountings in order to reduce transmission of vibrations to the structures.
- Isolating valves to isolate the unit from the water system during maintenance.
- Flow switch, in order to protect the unit must be protected against freezing by continuous monitoring of the water flow in the evaporator. In most cases, on-site the flow switch is set to produce an alarm only when the water pump switches OFF and the water flow fall to zero. it is recommended to adjust the flow switch in order to produce a “Water Loss Alarm” when the water flow reaches 50% of the nominal value, in this case the evaporator is protected against the freezing and the flow switch can detect the water filter clogging.
- Manual or automatic air venting device at the system’s highest point; drain device at the system’s lowest point.
- Neither the evaporator nor the heat recovery device must be positioned at the system’s highest point.
- A suitable device that can maintain the water system under pressure (expansion tank, etc.).
- Water temperature and pressure indicators to assist the operator during service and maintenance.
- A filter or device that can remove particles from the fluid. The use of a filter extends the life of the evaporator and pump and helps to keep the water system in a better condition. The water filter must be installed as close as possible to the unit, as in Fig. 7. If the water filter is installed in another part of the water system, the Installer has to guarantee the cleaning of the water pipes between the water filter and the evaporator.
- Recommended maximum opening for strainer mesh is:
- 0,87 mm (DX S&T)
- 1,0 mm (BPHE)
- 1,2 mm (Flooded)
- Evaporator and condenser have an electrical resistance with a thermostat that ensures protection against water freezing at ambient temperatures as low as –16°C.
- All the other water piping/devices outside the unit must therefore be protected against freezing.
- The heat recovery device must be emptied of water during the winter season, unless an ethylene glycol mixture in appropriate percentage is added to the water circuit.
- If case of unit substitution, the entire water system must be emptied and cleaned before the new unit is installed. Regular tests and proper chemical treatment of water are recommended before starting up the new unit.
- In the event that glycol is added to the water system as anti-freeze protection, pay attention to the fact that suction pressure will be lower, the unit’s performance will be lower and water pressure drops will be greater. All unit-protection systems, such as anti-freeze, and low-pressure protection will need to be readjusted.
- Before insulating water piping, check that there are no leaks.
Water treatment
Before putting the unit into operation, clean the water circuit. The evaporator and the condenser must not be exposed to flushing velocities or debris released during flushing. It is recommended that a suitably sized bypass and valve arrangement is installed to allow flushing of the piping system. The bypass can be used during maintenance to isolate the heat exchanger without disrupting flow to other units. Any damage due to the presence of foreign bodies or debris in the shell&tube heat exchangers will not be covered by warranty. Dirt, scales, corrosion debrits and other material can accumulate inside the heat exchanger and reduce its heat exchanging capacity. Pressure drop can increase as well, thus reducing water flow. Proper water treatment therefore reduces the risk of corrosion, erosion, scaling, etc.. The most appropriate water treatment must be determined locally, according to the type of system and water characteristics.
The manufacturer is not responsible for damage to or malfunctioning of equipment caused by failure to treat water or by improperly treated water.
Table 1- Water quality requirements
| DAE Water quality requirements | Shell&tube + Flooded | BPHE |
| Ph (25 °C) | 6.8 ÷ 8.4 | 7.5 – 9.0 |
| Electrical conductivity [μS/cm] (25°C) | < 800 | < 500 |
| Chloride ion [mg Cl- / l] | < 150 | < 70 (HP1); < 300 (CO2) |
| Sulphate ion [mg SO42- / l] | < 100 | < 100 |
| Alkalinity [mg CaCO3 / l] | < 100 | < 200 |
| Total Hardness [mg CaCO3 / l] | < 200 | 75 ÷ 150 |
| Iron [mg Fe / l] | < 1 | < 0.2 |
| Ammonium ion [mg NH4+ / l] | < 1 | < 0.5 |
| Silica [mg SiO2 / l] | < 50 | – |
| Chlorine molecular (mg Cl2/l) | < 5 | < 0.5 |
| Note: 1. Heat Pump 2. Cooling Only | ||
Evaporator and condenser exchangers anti-freeze protection
Evaporator and condenser are supplied with a thermostatically controlled anti-freeze electrical resistance, which provides adequate anti-freeze protection at temperatures as low as –16°C.
However, unless the heat exchangers are completely empty and cleaned with anti-freeze solution, additional methods must also be used against freezing. Two or more of below protection methods shall be considered when designing the system as a whole:
- Continuous water flow circulation inside piping and exchangers
- Addition of an appropriate amount of glycol inside the water circuit
- Additional heat insulation and heating of exposed piping
- Emptying and cleaning of the heat exchanger during the winter season
Installing the flow switch
To ensure sufficient water flow through the evaporator and condenser, it is essential that a flow switch be installed on both water circuits. The flow switch can be installed either on the inlet or outlet water piping. The purpose of the flow switch is to stop the unit in the event of interrupted water flow, thus protecting the evaporator and the condenser. The manufacturer offers, as optional, a flow switch that has been selected for this purpose. This paddle-type flow switch is suitable for heavy-duty outdoor applications (IP67) and pipe diameters in the range of 1” to 8”. The flow switch is provided with a clean contact which must be electrically connected to terminals shown in the wiring diagram. Flow switch has to be tune to intervene when the evaporator and/or condenser water flow is lower than 50% of nominal flow rate. For a proper unit operation, the water flow-rate of both heat exchangers (evaporator and condenser) must always recirculate when the unit switch is active (On).

| a | Single pump |
| b | Twin pump |
| c | Drain ½ ‘’ NPT |
| d | Automatic filling valve |
| e | Plugged fitting¼’’ NPT |
| f | Safety valve 10 BAR 1/2 ‘’ G |
| g | Electrical heater ¾’’ G 100 W 230 V |
| j | Water filter |
| TT | Temperature sensor |
| TS | Temperature switch |
| PI | Pressure gauge |
| FS | Flowswitch |
Minimum system water volume (for Cold and Hot side)
All cold and hot water systems need adequate time to react to a load change. In case of multipurpose unit, the machine follows the set-point on cold side as well as the se-point on hot side. The control of the heating and cooling capacity of the unit is achieved by managing the load of the compressors (with VFD) and by cycling each circuit independently between the following operating modes: cooling only, cooling + heating, and heating only. The potential for short cycling usually exists when the cooling and heating loads falls below the minimum unit’s capacity or in systems with insufficient water volumes Design considerations for systems water volume are the minimum cooling and heating load; the minimum cooling and heating unit’s capacity; the time for each circuit to perform the switch of operating mode; on heating side also the defrost effects needs to be considered The water content is necessary to ensure the stability of plant operation and accurate temperature control. To determine the right value all the component of the systems should be considered as well as the plant layout and control strategy in place.
Assuming that there are no sudden load changes and that the chiller plant has reasonable turndown, a rule of thumb of “6,5 litres per kW” is considered for comfort cooling and comfort heating application. The water content is calculated on the bases of the “6.5 lt/kW” rule, is intended as the useful water volume always flowing through both cold and hot heat exchangers.
Note that in presence of any bypass that cause short circuit of the supply water with the return the resulting useful volume will be lower and lead to system instability.
For process cooling and/or heating applications, the request is typically for very high accuracy and stability of the supplied water temperatures. In al those cases the minimum water content to be considered should be increased from the “6.5 lt/kW”. In that situation a deeper analysis must be carried by the system designer with full awareness of the whole system characteristic and final user’s expectations. To comply with the minimum water volume could be necessary to add a buffer water tank to the circuit. The solution is to use a “two-attack” buffer tank installed on the return from the system to the unit.
OPERATION
Operator’s responsibilities
It is essential that the operator is appropriately trained and becomes familiar with the system before operating the unit. In addition to reading this manual, the operator must study the microprocessor operating manual and the wiring diagram in order to understand start-up sequence, operation, shutdown sequence and operation of all the safety devices. During the unit’s initial start-up phase, a technician authorized by the manufacturer is available to answer any questions and to give instructions as to the correct operating procedures. The operator must keep a record of operating data for every installed unit. Another record should also be kept of all the periodical maintenance and servicing activities. If the operator notes abnormal or unusual operating conditions, he is advised to consult the technical service authorized by the manufacturer.
MAINTENANCE
Routine maintenance
This unit must be maintained by qualified technicians. Before beginning any work on the system the personnel shall assure that all security precautions have been taken. Neglecting unit maintenance in these environments could degrade all parts of the units (coils, compressors, frames, pipes, etc..) with a negative effect on performances and functionality. There are two different levels of maintenance, which can be chosen according to the type of application (critical/noncritical) or to the installation environment (highly aggressive). Examples of critical applications are process cooling, data centres, etc. Highly Aggressive Environments can be defined as the follows:
- Industrial environment (with a possible concentration of fumes result of combustion and chemical process)
- Costal environment;
- Highly polluted urban environment;
- Rural environment close to of animal excrement and fertilizers, and high concentration of exhaust gas from diesel generators.
- Desert areas with risk of sandstorms;
- Combinations of the above
Table 2 lists all Maintenance activities for standard applications and standard environments. Table 3 lists all Maintenance activities for critical applications or highly aggressive environments. Following below instructions is mandatory for cases listed above, but also advised for units installed in standard environments.
Standard Routine Maintenance Plan
| List of Activities | Weekly | Monthly (Note 1) | Yearly/Seas Onal (Note 2) |
| General: | |||
| Reading of operating data (Note 3) | X | ||
| Visual inspection of unit for any damage and/or loosening | X | ||
| Verification of thermal insulation integrity | X | ||
| Clean and paint where necessary | X | ||
| Analysis of water (6) | X | ||
| Check of flow switch operation | X | ||
| Electrical: | |||
| Verification of control sequence | X | ||
| Verify contactor wear – Replace if necessary | X | ||
| Verify that all electrical terminals are tight – Tighten if necessary | X | ||
| Clean inside the electrical control board | X | ||
| Visual inspection of components for any signs of overheating | X | ||
| Verify operation of compressor and oil heater | X | ||
| Measure compressor motor insulation using the Megger | X | ||
| Clean air intake filters of the electrical panel | X | ||
| Verify operation of all ventilation fans in the electrical panel | X | ||
| Verify operation of inverter cooling valve and heater | X | ||
| Verify status of capacitors in the inverter (signs of damage, leaks, etc) | X | ||
| List of Activities | Weekly | Monthly (Note 1) | Yearly/Seas Onal (Note 2) |
| Refrigeration circuit: | |||
| Check for any refrigerant leakage | X | ||
| Verify refrigerant flow using the liquid sight glass – Sight glass full | X | ||
| Verify filter dryer pressure drop | X | ||
| Verify oil filter pressure drop (Note 5) | X | ||
| Analyse compressor vibrations | X | ||
| Analyse compressor oil acidity (7) | X | ||
| Condenser section: | |||
| Clean water rinse condenser banks (Note 4) | X | ||
| Verify that fans are well tightened | X | ||
| Verify condenser bank fins – Comb if necessary | X |
Notes:
- Monthly activities include all the weekly ones.
- The annual (or early season) activities include all weekly and monthly activities.
- Unit operating values should be read on a daily basis thus keeping high observation standards.
- In environments with a high concentration of air-borne particles, it might be necessary to clean the condenser bank more often.
- Replace the oil filter when the pressure drop across it reaches 2.0 bar.
- Check for any dissolved metals.
- TAN (Total Acid Number) : 0,10 : No action Between 0.10 and 0.19 : Replace anti-acid filters and re-check after 1000 running hours. Continue to replace filters until the TAN is lower than 0.10. 0,19 : Replace oil, oil filter and filter dryer. Verify at regular intervals.
| List of Activities (Note 8) | Weekly | Monthly (Note 1) | Yearly/Seas Onal (Note 2) |
| General: | |||
| Reading of operating data (Note 3) | X | ||
| Visual inspection of unit for any damage and/or loosening | X | ||
| Verification of thermal insulation integrity | X | ||
| Clean | X | ||
| Paint where necessary | X | ||
| Clean and paint where necessary | X | ||
| Analysis of water (6) | X | ||
| Check of flow switch operation | X | ||
| Electrical: | |||
| Verification of control sequence | X | ||
| Verify contactor wear – Replace if necessary | X | ||
| Verify that all electrical terminals are tight – Tighten if necessary | X | ||
| Clean inside the electrical control board | X | ||
| Visual inspection of components for any signs of overheating | X | ||
| Verify operation of compressor and oil heater | X | ||
| Measure compressor motor insulation using the Megger | X | ||
| Clean air intake filters of the electrical panel | X | ||
| Verify operation of all ventilation fans in the electrical panel | X | ||
| Verify operation of inverter cooling valve and heater | X | ||
| Verify status of capacitors in the inverter (signs of damage, leaks, etc) | X | ||
| Refrigeration circuit: | |||
| Check for any refrigerant leakage | X | ||
| Verify refrigerant flow using the liquid sight glass – Sight glass full | X | ||
| Verify filter dryer pressure drop | X | ||
| Verify oil filter pressure drop (Note 5) | X | ||
| Analyse compressor vibrations | X | ||
| Analyse compressor oil acidity (7) | X | ||
| Condenser section: | |||
| Clean water rinse condenser coils (Note 4) | X | ||
| Quarterly clean condenser coils (E-coated only) | X | ||
| Verify that fans are well tightened | X | ||
| Verify condenser coil fins – Comb if necessary | X | ||
| Check the aspect of the plastic protection of the copper/aluminum connection | X |
Unit exposed to a highly aggressive environment can face corrosion in a shorter time than ones installed on a standard environment. Corrosion causes a rapid rusting of the frame core, consequently decreases unit structure life time. To avoid that, it is necessary to wash periodically the frame surfaces with water and suitable detergents. In case of part of unit frame paint came off, it is important to stop its progressive deterioration by repainting the exposed parts using proper products. Please contact factory to get the required products specifications.
Note: in case of just salt deposits are present, it is enough to rinse the parts with fresh water.
Refrigerant charge verification
The multiporpouse units are design to operate in extremely variable conditions and modes (air to water ans water to water). The refirgerant charge indicated on the name plate has been approved by the manufacturer allowing the unit to operate within the declared operating envelope. The highgly variable conditions lead to situations where the sight glass on the liquid line shows flashing of the refrigerant. Generally this phenomenon lead the field operator to charge refrigenat in the unit. On a mutlipurpose unit doesn’t add or remove refrigerant based only on the indication of the flashing in sight glass. The refrigerant charge must be adjusted in water to water operation (Recovery mode) in order to avoid flashing at sight glass on the liquid line
Inverter Electrolytic Capacitors
Compressor Inverters include electrolytic capacitors which have been designed to last a minimum of 15 years in normal use. Heavy duty conditions may reduce the actual life of capacitors.
The unit calculates capacitor residual life based on actual operation. When residual life gets below a give threshold, a warning is issued by the controller. In this case replacement of capacitors is recommended. This operation must be done only by qualified technicians. Replacement must be carried out through the following procedure:
- Power off the unit
- Wait for 5 minutes before opening the inverter case
- Check that residual dc voltage in the dc link is zero.
- Open the inverter case and replace old capacitors with new ones.
- Reset the unit controller through the maintenance menu. This will allow the controller to recalculate the new estimated life of the capacitors.
Low Ambient Start-up Inverters include a temperature control which allows them to withstand ambient temperatures down to -20°C. However they should not be switched on at temperatures lower than 0°C unless the following procedure is executed:
- Open the switchbox (only trained technicians should perform this operation)
- Open compressor fuses (by pulling the fuse holders) or compressor circuit breakers
- Power on the unit
- Keep the unit powered on for 1 hour at least (this allows inverter heaters to warm-up the inverter).
- Close fuse holders
- Close the switchbox
SERVICE AND LIMITED WARRANTY
All units are factory-tested and guaranteed for 12 months as of the first start-up or 18 months as of delivery. These units have been developed and constructed according to high quality standards ensuring years of failure-free operation. It is important, however, to ensure proper and periodical maintenance in accordance with all the procedures listed in this manual and with good practice of machines maintenance. We strongly advise stipulating a maintenance contract with a service authorized by the manufacturer in order to ensure efficient and problem-free service, thanks to the expertise and experience of our personnel. It must also be taken into consideration that the unit requires maintenance also during the warranty period. It must be borne in mind that operating the unit in an inappropriate manner, beyond its operating limits or not performing proper maintenance according to this manual can void the warranty. Observe the following points in particular, in order to conform to warranty limits:
- The unit cannot function beyond the specified limits
- The electrical power supply must be within the voltage limits and without voltage harmonics or sudden changes.
- The three-phase power supply must not have un unbalance between phases exceeding 3%. The unit must stay turned off until the electrical problem has been solved.
- No safety device, either mechanical, electrical or electronic must be disabled or overridden.
- The water used for filling the water circuit must be clean and suitably treated. A mechanical filter must be installed at the point closest to the evaporator inlet.
- Unless there is a specific agreement at the time of ordering, the evaporator water flow rate must never be above 120%and below 50% of the nominal flow rate.
PERIODIC OBLIGATORY CHECKS OF APPLIANCES UNDER PRESSURE
The units are included in category I → IV of the classification established by the European Directive 2014/68/EU (PED). For units belonging to this category, some local regulations require a periodic inspection by an authorized agency. Please check with your local requirements.
DISPOSAL
The unit is made of metal, plastic and electronic parts. All of these components must be disposed of in accordance with local disposal laws and if in scope with the national laws implementing the Directive 2012/19/EU (RAEE). Lead batteries must be collected and sent to specific waste collection centers. Avoid the escape of refrigerant gases into the environment by using suitable pressure vessels and tools for transferring the fluids under pressure. This operation must be carried out by competent personnel in refrigeration systems and in compliance with the laws in force in the country of installation. The present publication is drawn up by of information only and does not constitute an offer binding upon Daikin Applied Europe S.p.A.. Daikin Applied Europe S.p.A. has compiled the content of this publication to the best of its knowledge. No express or implied warranty is given for the completeness, accuracy, reliability or fitness for particular purpose of its content, and the products and services presented therein. Specification are subject to change without prior notice. Refer to the data communicated at the time of the order. Daikin Applied Europe S.p.A. explicitly rejects any liability for any direct or indirect damage, in the broadest sense, arising from or related to the use and/or interpretation of this publication. All content is copyrighted by Daikin Applied Europe














