STIEBEL ELTRON SHC 15 Stiebel Small Water Heater

SPECIAL INFORMATION
- The appliance may be used by children aged 8 and older and persons with reduced physical, sensory or mental capabilities or a lack of experience and know-how, provided that they are supervised or they have been instructed on how to use the appliance safely and have understood the resulting risks. Children must never play with the appliance. Children must never clean the appliance or perform user maintenance unless they are supervised.
- When permanently connected to the power supply using a dedicated junction box, the appliance must be able to be isolated from the mains power supply by an isolator that disconnects all poles with at least 3 mm contact separation.
- The power cable may only be replaced (for example if damaged) by a qualified contractor authorised by the manufacturer, using an original spare part.
- Secure the appliance as described in chapter “Installation / Installation”.
- Observe the maximum permissible pressure (see chapter “Installation / Specification / Data table”).
- Drain the appliance as described in chapter “Installation / Maintenance / Draining the appliance”.
- The appliance is pressurised. During the heat-up process, expansion water will drip from the safety valve.
- Regularly activate the safety valve to prevent it from becoming blocked, e.g. by limescale deposits.
- Install a type-tested safety valve in the cold water supply line. Depending on the supply pressure, you may also need a pressure reducing valve.
- Size the drain pipe so that water can drain off unimpeded when the safety valve is fully opened.
- Fit the drain pipe of the safety valve with a constant downward slope and in a room free from the risk of frost.
- The safety valve drain must remain open to the atmosphere.
OPERATION
General information
The chapters “Special Information” and “Operation” are intended for both the user and qualified contractors.
The chapter “Installation” is intended for qualified contractors.
![]() | Note Read these instructions carefully before using the appliance and retain them for future reference. Pass on the instructions to a new user if required. |
Safety instructions
Structure of safety instructions
![]() | KEYWORD Type of risk Here, possible consequences are listed that may result from failure to observe the safety instructions. Steps to prevent the risk are listed. |
Symbols, type of risk
| Symbol | Type of risk |
![]() | Injury |
![]() | Electrocution |
![]() | Burns (burns, scalding) |
Keywords
| KEYWORD | Meaning |
| DANGER | Failure to observe this information will result in serious injury or death. |
| WARNING | Failure to observe this information may result in serious injury or death. |
| CAUTION | Failure to observe this information may result in non-serious or minor injury. |
Other symbols in this documentation
![]() | Note General information is identified by the adjacent symbol.
|
| Symbol | Meaning |
![]() | Material losses (appliance damage, consequential losses and environmental pollution |
![]() | Appliance disposal |
- This symbol indicates that you have to do something. The action you need to take is described step by step.
Units of measurement
![]() | Note All measurements are given in mm unless stated otherwise. |
Safety
Intended use
This sealed unvented (pressurised) appliance is intended for heating domestic hot water. The appliance can supply one or more draw-off points.
This appliance is intended for domestic use. It can be used safely by untrained persons. The appliance can also be used in a non-domestic environment, e.g. in a small business, as long as it is used in the same way.
Any other use beyond that described shall be deemed inappropriate. Observation of these instructions and of instructions for any accessories used is also part of the correct use of this appliance.
General safety instructions
![]() | WARNING Burns During operation, the tap and safety valve can reach temperatures in excess of 60 °C. There is a risk of scalding at outlet temperatures in excess of 43 °C. |
![]() | WARNING Injury The temperature selector should only be removed by a qualified contractor. |
![]() | WARNING Injury The appliance may be used by children aged 8 and older and persons with reduced physical, sensory or mental capabilities or a lack of experience and know-how, provided that they are supervised or they have been instructed on how to use the appliance safely and have understood the resulting risks. Children must never play with the appliance. Children must never clean the appliance or perform user maintenance unless they are supervised. |
Where children or persons with limited physical, sensory or mental abilities are allowed to use this appliance, we recommend a permanent temperature limit. A qualified contractor can set this limit.
![]() | Material losses The user should protect the appliance, the water pipes, the safety valve and the tap against frost |
![]() | Material losses If the drain pipe of the safety valve is sealed, expanding water can lead to water damage.
|
Test symbols
See type plate on the appliance.
Appliance description
The appliance constantly keeps the water content available at the preselected temperature. The appliance switches on automatically as soon as its temperature falls below the set value. Subject to season, varying cold water temperatures can result in different maximum mixed water and outlet volumes.
![]() | Note A qualified contractor can set a temperature limit on the appliance (see “Installation / Settings / Setting the temperature limit”) |
![]() | Note The appliance is under mains water pressure. The water volume increases as the cylinder is being heated up. During this process, expansion water drips through the safety valve. This is a necessary and normal process. |
Settings
You can set any required DHW outlet temperature at the temperature selector. The heat-up indicator illuminates during the heat-up process.

- Temperature selector
- Heat-up indicator
Depending on the system, the actual temperatures may vary from the set value.
* = Cold. On this setting, the appliance is protected from frost. The tap water lines and safety valve are not protected.
MAX = Highest selectable temperature
Cleaning, care and maintenance
- Never use abrasive or corrosive cleaning agents. A damp cloth is sufficient for cleaning the appliance.
- Check the taps regularly. Limescale deposits at the tap outlets can be removed using commercially available descaling agent
- Regularly activate the safety valve to prevent it from becoming blocked, e.g. by limescale deposits.
- Have the protective anode checked by a qualified contractor after the first 2 years of operation. The qualified contractor will then determine the intervals at which it must be checked thereafter.
Almost every type of water will deposit limescale at high temperatures. This settles inside the appliance and affects both the performance and service life. The heating element should therefore be descaled if necessary. A qualified contractor who is aware of the local water quality will tell you when the next descaling is due.
Troubleshooting
| Problem | Cause | Remedy |
| The appliance does not supply hot water | The temperature selector is set to “*”. | Switch the appliance ON by turning the temperature selector. |
| No power at the appliance. | Check the plug / fuses in the fuse box | |
| Water can only be drawn at a reduced rate | The aerator in the tap is scaled up or dirty | Descale / replace the aerator. |
| Loud boiling noises inside the appliance. | The appliance is scaled up | Have the appliance descaled by a qualified contractor. |
| Water drips from the safety valve after heat-up | The safety valve is scaled up or dirty. | Switch the appliance off. Depressurise the appliance by disconnecting it from the power and water supply. Have the safety valve checked by a qualified contractor. |
If you cannot remedy the fault, notify your qualified contractor. To facilitate and speed up your enquiry, please provide the serial number from the type plate. (000000):
INSTALLATION
Safety
Only a qualified contractor should carry out installation, commissioning, maintenance and repair of the appliance.
General safety instructions
We guarantee trouble-free function and operational reliability only if original accessories and spare parts intended for the appliance are used.
Instructions, standards and regulations
![]() | Note Observe all applicable national and regional regulations and instructions |
Appliance description
The sealed unvented (pressurised) appliance is only suitable for undersink installation.
The appliance is intended for heating cold water and to supply one or several draw-off points.
The appliance may only be installed with pressure taps in conjunction with a type-tested safety valve (see chapter “Installation / Appliance description / Standard delivery”).
The type-tested safety valve protects the appliance against unacceptable excess pressure. The enamelled internal steel cylinder is equipped with a protective anode. The protective anode protects the inner cylinder against corrosion.
Standard delivery
The following are delivered with the appliance:
– Wall mounting bracket
SHC 10 | SHC 15 Stiebel
-Two reducers from G 1/2 to G 3/8
SHC 10 GB Eltron | SHC 15 GB Eltron
– Two locking ring fittings G 1/2 x 15
Accessories
SHC 10 | SHC 15 Stiebel
– Safety assembly G 1/2 (optional)
Preparations
Water installation
A type-tested safety valve is required.
The appliance is engineered for a design pressure of 0.6 MPa. The safety valve must prevent the water pressure in the cylinder from exceeding the design pressure by more than 0.1 MPa.
Taps
Only install pressure taps in conjunction with the safety valve.
Installation site
![]() | Material losses Install the appliance in a room free from the risk of frost. |
![]() | Material losses Mount the appliance on the wall. The wall must have a sufficient load-bearing capacity |
![]() | Material losses The appliance is only suitable for undersink installation. The water connections of the appliance point upwards. |
![]() | Note Ensure that the appliance is freely accessible for maintenance work. |
Always install the appliance vertically and near the draw-off point.
Installation
Appliance installation
- Mark out the holes to be drilled on the wall (see chapter “Installation / Specification / Dimensions and connections”).
- Drill the holes and insert suitable rawl plugs.
- Secure the wall mounting bracket using suitable screws.
- Hang the appliance on the wall mounting bracket
![]() | Note Surplus cable can be stored in the cable compartment. |
Safety valve installation
- Install the safety valve in the cold water supply line of the appliance.
- Size the drain pipe so that water can drain off unimpeded when the safety valve is fully opened.
- Fit the drain pipe of the safety valve with a constant downward slope and in a room free from the risk of frost.
- The safety valve drain must remain open to the atmosphere.
- Fit a pressure reducing valve upstream of the safety valve in the cold water supply line if the supply pressure is > 0.48 MPa.
Water connection
![]() | Material losses Carry out all water connection and installation work in accordance with regulations. |
![]() | Material losses The appliance may lose its function.
|
- Observe the maximum permissible pressure (see chapter “Installation / Specification / Data table”).
- If necessary, fit the reducers/locking ring fittings (part of the standard delivery) to the appliance connectors:
SHC 10 | SHC 15 Stiebel
1 Reducers from G 1/2 to G 3/8
SHC 10 GB Eltron | SHC 15 GB Eltron
2 Locking ring fittings G 1/2 x 15
- Match up the colour coding on the water connections of the tap and the appliance:
– R.h. side blue = “Cold water inlet”
– L.h. side red = “DHW outlet” - Secure the water connections from the tap to the appliance.
![]() | Note Ensure that the water connections are not kinked during installation. Prevent any tensioning during installation. |
Power supply
![]() | WARNING ELECTROCUTION Carry out all electrical connection and installation work in accordance with relevant regulations. |
![]() ![]() | WARNING ELECTROCUTION When permanently connected to the power supply using a dedicated junction box, the appliance must be able to be isolated from the mains power supply by an isolator that disconnects all poles with at least 3 mm contact separation |
![]() | WARNING ELECTROCUTION Ensure that the appliance is earthed |
![]() | Material losses The voltage specified on the type plate must match the mains voltage.
|
The following electrical connections are permissible:
| SHC 10 | SHC 10 GB Eltron | SHC 15 Stiebel | SHC 15 GB Eltron | |
| Connection to a freely accessible standard socket with matching plug | X | – | X | – |
| Permanent connection to an appliance junction box with earth conductor | X | X | X | X |
Commissioning
![]() | WARNING ELECTROCUTION Commissioning may only be carried out by a qualified contractor in accordance with safety regulations. |
Initial start-up

- Either open the DHW valve of the tap or set the mono lever mixer tap to “hot” until the water that flows out is free of air bubbles.
- Turn the temperature selector to maximum.
- Insert the plug into the standard socket or set the fuse/MCB in the fuse box.
- Check the function of the appliance. Ensure that the temperature controller switches off.
- Check that the safety valve is working correctly.
- Check the entire hydraulic installation for tightness.
![]() | Note If you fail to follow the correct sequence (first water, then power), the high limit safety cut-out will trip. Proceed as follows:
|
Appliance handover
- Explain the functions of the appliance to the user. Show the user how to operate the appliance.
- Make the user aware of potential dangers, especially the risk of scalding.
- Hand over these instructions and, if applicable, the instructions for any accessories.
Recommissioning
See chapter “Installation / Commissioning / Initial start-up”.
Settings
Setting the temperature limit

- Limiting ring
Temperature settings: - 38°C
- 49 °C
- 65 °C
Placing the limiting ring behind the temperature selector allows you to limit the setting range of the temperature selector to a specific maximum temperature.
- Turn the temperature selector to zero (fully to “*”).
- Pull off the temperature selector and the limiting ring.
- Push the limiting ring with the required maximum setting onto the appliance cover.
- Install the temperature selector set to zero (“*”).
Shutdown
- Isolate the appliance from the power supply by removing the plug or by tripping the MCB in the fuse box.
- Drain the appliance (see chapter “Installation / Maintenance / Draining the appliance”).
Troubleshooting
| Fault | Cause | Remedy |
| The appliance does not supply hot water | The high limit safety cut-out has tripped. | Remedy the cause of the fault. If necessary, replace the combined temperature controller / high limit safety cut-out. Make the high limit safety cut-out operational by pressing the reset button on the high limit safety cut-out (see chapter “Installation / Troubleshooting / Activating the high limit safety cut-out”). |
| The controller is faulty. | ||
| The flanged immersion heater is faulty. | Replace the combined temperature controller / high limit safety cut-out. | |
| Loud boiling noises inside the appliance. | The appliance is scaled up | Replace the flanged immersion heater |
| Descale the appliance. | ||
| Water drips from the safety valve after heat-up. | The safety valve is scaled up or dirty. | Clean / descale the valve seat. |
Activate high limit safety cut-out
- Open the appliance (see chapter “Installation / Maintenance / Opening the appliance”).
- Pull off the adaptor.
- Press the reset button on the high limit safety cut-out.
- Fit the adaptor.
- Close the appliance cover.
- Fit the limiting ring and temperature selector.

- Adaptor
- Reset button, high limit safety cut-out
Maintenance
![]() | WARNING ELECTROCUTION Before any work on the appliance, disconnect all poles of the appliance from the power supply. |
- Dismantle the appliance for maintenance work.
Checking the safety valve
- Check the function of the safety valve regularly.
Draining the appli
![]() | WARNING ELECTROCUTION Before any work on the appliance, disconnect all poles of the appliance from th |
- Drain the appliance via its connectors.
Opening the appliance

- Pull off the temperature selector and the limiting ring.
- Remove the 4 screws from the casing.
- Open the appliance cover by pivoting the cover upwards and then removing it.
- Remove the upper insulation semi-shell if required.
Removing the flanged immersion heater and temperature controller / high limit safety cutout

- Flanged immersion heater
- Combined temperature controller / high limit safety cut-out
- Disconnect all wires from the combined temperature controller/high limit safety cut-out.
- Remove the combined temperature controller / high limit safety cut-out from the flanged immersion heater.
- Remove the flanged immersion heater.
Checking the protective anode and replacing if necessary
Checking the protective anode
- Check the protective anode for the first time 2 years after installation. This requires removal of the flanged immersion heater. Replace the protective anode if consumed.
- Decide the intervals in which further checks should be carried out.
Replacing the protective anode
- Hold the protective anode with pliers.

- Remove the nut.

- Remove the protective anode through the aperture for the flanged immersion heater
- Remove the protective anode through the aperture for the flanged immersion heater.
- Insert a new protective anode with gasket and support ring into the tank aperture.
- Secure the protective anode with a contact washer and nut to a torque of 11±1.2 Nm.
Fitting the flanged immersion heater and temperature controller / high limit safety cutout

- Insert the flanged immersion heater into the cylinder aperture well as far as it will go.
- Push the combined temperature controller / high limit safety cut-out into the flanged immersion heater as far as it will go.
- Align the flanged immersion heater and the combined temperature controller / high limit safety cut-out in accordance with the diagram.
- Reconnect all wires in their original positions on the combined temperature controller/high limit safety cut-out.
Descaling the appliance
![]() | Material losses Never treat the protective anode with descaling agents. |
- Remove the flanged immersion heater (see chapter “Installation / Maintenance / Flanged immersion heater and temperature controller / Removing the high limit safety cut-out”).
- Carefully tap the heating element to remove coarse limescale deposits.
- Immerse the heating element up to the flange plate in descaling agent.
1Replacing the power cable
The power cable must only be replaced by a qualified contractor with an original spare part.
Checking the earth conductor
- Check the earth conductor (in Germany DGUV V3 for example) across a water connector and the earth conductor contact of the power cable.
Specification
Dimensions and connections
SHC 10 | SHC 15 Stiebel



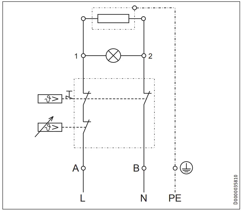
Wiring diagram
1/N/PE ~ 220-240 V

Heat-up diagram
The heat-up period depends on the degree of scaling and residual heat. For the heat-up time for a cold water supply at 10 °C and a maximum temperature setting, see the diagram.

x Temperature in °C
y Duration in min
1 15 l appliance
2 10 l appliance
Country-specific approvals and certifications
The test symbols can be seen on the type plate.
Extreme operating and fault conditions
In the case of faults, a peak temperature of up to 99 °C may briefly occur in the system.
Details on energy consumption
Product data complies with EU regulations relating to the Directive on the ecodesign of energy related products (ErP).

Data table

GUARANTEE | ENVIRONMENT AND RECYCLING
Guarantee
The guarantee conditions of our German companies do not apply to appliances acquired outside of Germany. In countries where our subsidiaries sell our products a guarantee can only be issued by those subsidiaries. Such guarantee is only granted if the subsidiary has issued its own terms of guarantee. No other guarantee will be granted.
We shall not provide any guarantee for appliances acquired in countries where we have no subsidiary to sell our products.
This will not affect warranties issued by any importers.
Environment and recycling
We would ask you to help protect the environment. After use, dispose of the various materials in accordance with national regulations.
United Kingdom and Ireland
STIEBEL ELTRON UK Ltd.
Unit 12 Stadium Court
Stadium Road | CH62 3RP Bromborough
Tel. 0151 346-2300 | Fax 0151 334-2913
[email protected]
www.stiebel-eltron.co.uk
United States of America
STIEBEL ELTRON, Inc.
17 West Street | 01088 West Hatfield MA
Tel. 0413 247-3380 | Fax 0413 247-3369
[email protected]
www.stiebel-eltron-usa.com

References
eltron.at
ELTRON • IT-oplossingen op maat. Gespecialiseerd in facturatiesoftware
This domain has been registered for a customer by nicsell
eltron.co.uk
eltron.cz
Sachverständigenbüro ELTRON - Startseite
The domain name eltron.nl is available for rent
ELTRON
eltron.ru
Tankless Water Heater | Renewable Energy | Stiebel Eltron USA
STIEBEL ELTRON | Technik zum Wohlfühlen
Warmtepompen - warwater - verwarming | STIEBEL ELTRON
STIEBEL ELTRON | Wärmepumpen-Spezialist
Home - Stiebel Eltron UK
STIEBEL ELTRON International
STIEBEL ELTRON | Tepelná čerpadla | větrání | vytápění | ohřev vody
STIEBEL ELTRON | Technik zum Wohlfühlen
STE - Thermia Redirect | Thermia
STIEBEL ELTRON - Fabricant Allemand de pompes à chaleur
STIEBEL ELTRON - Főoldal
STIEBEL ELTRON
STIEBEL ELTRON | Pompy ciepła | Wentylacja | Ogrzewacze wody i pomieszczeń
STIEBEL ELTRON | Официальный сайт | Интернет-магазин
STIEBEL ELTRON | Ohrev vody, vykurovanie, vetranie, chladenie
Instantaneous Hot Water Systems, Electric Water Heaters - STIEBEL ELTRON
世创电能(原斯宝亚创)| STIEBEL ELTRON CHINA
stiebeleltronasia.com


























