STIEBEL ELTRON UFP 5 h Open Vented Small Water Heater
SPECIAL INFORMATION
- The appliance may be used by children aged 3 and older and persons with reduced physical, sensory or mental capabilities or a lack of ex-perience and know-how, provided that they are supervised or they have been instructed on how to use the appliance safely and have understood the resulting risks. Children aged 3 to 8 years are only allowed to operate the tap connected to the appliance. Children must never play with the appliance. Children must never clean the appliance or perform user maintenance unless they are supervised.
- When permanently connected to the power supply using a dedicated junction box, the appliance must be able to be isolated from the mains power supply by an isolator that disconnects all poles with at least 3 mm contact separation.
- The power cable may only be replaced (for example if damaged) by a qualified contractor authorized by the manufacturer, using an original spare part.
- Never connect the appliance via a time switch.
- Secure the appliance as described in chapter “Installation/Installation”.
- During heating, expansion water drips from the tap outlet.
- The appliance must only be installed with an open (non-pressurized) tap.
- Never subject the appliance to water pressure.
- The tap outlet has a vent function. Scale build-up can block the outlet and subject the appliance to pressure.
- Never seal the tap outlet.
- Only use special aerators for non-pressurized water heaters.
- Never extend the tap outlet with a hose.
- Drain the appliance as described in chapter “Installation/Maintenance/Draining the appliance”.
OPERATION
General information
The chapters “Special Information” and “Operation” are intended for both the user and qualified contractors. The chapter “Installation” is intended for qualified contractors.
Note
Read these instructions carefully before using the appli-ance and retain them for future reference. Pass on the instructions to a new user if required.
Safety instructions
Layout of safety instructions
KEYWORD Type of risk
Here, possible consequences are listed that may result from failure to observe the safety instructions.
Symbols, type of risk
- Injury
- Electrocution
- Burns (burns, scalding)
Keywords
DANGER
Failure to observe this information will result in serious injury or death.
WARNING
Failure to observe this information may result in serious injury or death.
CAUTION
Failure to observe this information may result in non-seri-ous or minor injury.
Other symbols in this documentation
Note
General information is identified by the adjacent symbol.
- Read these texts carefully.
- Material losses (appliance damage, consequential losses and environmental pollution)
- Appliance disposal
- T his symbol indicates that you have to do something. The ac-tion you need to take is described step by step.
Units of measurement
Note
All measurements are given in mm unless stated otherwise.
Safety
This open-vented (non-pressurized) appliance is designed for heat-ing domestic hot water. The appliance can supply one draw-off point. This appliance is intended for domestic use. It can be used safely by untrained persons. The appliance can also be used in a non-domestic environment, e.g. in a small business, as long as it is used in the same way. Any other use beyond that described shall be deemed inappropriate. Observation of these instructions and of the instructions for any accessories used is also part of the correct use of this appliance.
General safety instructions
WARNING Burns
- During operation, the tap can reach temperatures in ex-cess of 60 °C.
- There is a risk of scalding at outlet temperatures in ex-cess of 43 °C.
WARNING Injury
The temperature selector should only be removed by a qualified contractor.
WARNING Injury
The appliance may be used by children aged 3 and older and persons with reduced physical, sensory or mental capabilities or a lack of experience and know-how, provided that they are supervised or they have been instructed on how to use the appliance safely and have understood the resulting risks. Children aged 3 to 8 years are only allowed to operate the tap connected to the appliance. Children must never play with the appliance. Children must never clean the appliance or perform user maintenance unless supervised.
Where children or persons with limited physical, sensory or mental abilities can use this appliance, we recommend a permanent temperature limit. A qualified contractor can set this limit.
Appliance description
Material losses
The user should protect the appliance and its tap against frost.
Material losses
Never subject the appliance to water pressure. The tap outlet has a vent function. Scale build-up can block the outlet and subject the appliance to pressure.
- Never seal the tap outlet.
- Only use special aerators for non-pressurised water heaters.
- Never extend the tap outlet with a hose.
Material losses
Connecting the appliance via a time switch will cause an unintentional reset of the high limit safety cut-out.
- Never connect the appliance to the power supply via a time switch.
Test symbols
See type plate on the appliance.
The open-vented (non-pressurized) appliance constantly maintains the water content at the pre-selected temperature. During heating, expansion water drips from the tap. The appliance may only be installed with taps for open vented (non-pressurised) water heat-ers (see chapter “Installation / Appliance description / Required accessories”).
Operation
You can set any required DHW outlet temperature at the tem-perature selector. The heat-up indicator illuminates during the heat-up process.
- Heat-up indicator
- Temperature selector
Depending on the system, the actual temperatures may vary from the set value.
- °C= Cold. On this setting, the appliance is protected from frost. The tap and the water line are not protected.
- E= Recommended energy saving setting (approx. 60 °C), minor scaling
- 85= Highest selectable temperature
Note
A qualified contractor can set a temperature limit on the appliance (see chapter “Installation / Settings / Setting the temperature limit”).
Cleaning, care and maintenance
- Never use abrasive or corrosive cleaning agents. A damp cloth is sufficient for cleaning the appliance.
- Check the tap regularly. You can remove limescale deposits at the outlet using commercially available descaling agents.
Almost every type of water will deposit lime at high temperatures. This settles inside the appliance and affects both the performance and service life. The heating elements should therefore be des-caled if necessary. A qualified contractor who is aware of the local water quality will tell you when the appliance should next be descaled.
Troubleshooting

Safety
Only a qualified contractor should carry out installation, commissioning, maintenance and repair of the appliance.
General safety instructions
We guarantee trouble-free function and operational reliability only if original accessories and spare parts intended for the appliance are used.
Instructions, standards and regulations
Note
Observe all applicable national and regional regulations and instructions.
Appliance description
The open-vented (non-pressurized) appliance is suitable only for oversink installation. The appliance is intended to heat cold water and supply it to a single draw-off point.
The appliance must only be installed with an open (non-pres-surised) tap.
Standard delivery
Delivered with the appliance are the following:
- Wall mounting bracket
Required accessories
Select an open (non-pressurized) tap that is appropriate for your requirements and equipment:
Twin-handle mixer tap
- WKM
- Mono lever mixer tap
MEK
Preparations
F lush the water line thoroughly.
Water installation
A safety valve is not required.
Taps/valves
Sealed unvented taps are not permitted.
- Install an open vented tap.
Installation site
Material losses
Install the appliance in a room free from the risk of frost.
Material losses
Mount the appliance on the wall. The wall must have a sufficient load-bearing capacity.
Material losses
Connecting hose length (from tap to appliance) may not exceed 1 m.
For connecting hoses > 1 m:
- Install a tube aerator attachment in the overflow line.
Note
The appliance is only suitable for oversink installation. The water connections of the appliance point downwards.
Note
Ensure that the appliance is freely accessible for main-tenance work.
Always install the appliance vertically and near the draw-off point.
Installation
Appliance installation
- Mark out the holes to be drilled on the wall (see chapter “In-stallation / Specification / Dimensions and connections”).
- Drill the holes and insert suitable rawl plugs.
- Secure the wall mounting bracket using suitable screws.
- Hang the appliance on the wall mounting bracket.
Note
The surplus cable can be stored in the cable compartment.
Commissioning
Water connection
Material losses
Carry out all water connection and installation work in accordance with regulations.
Material losses
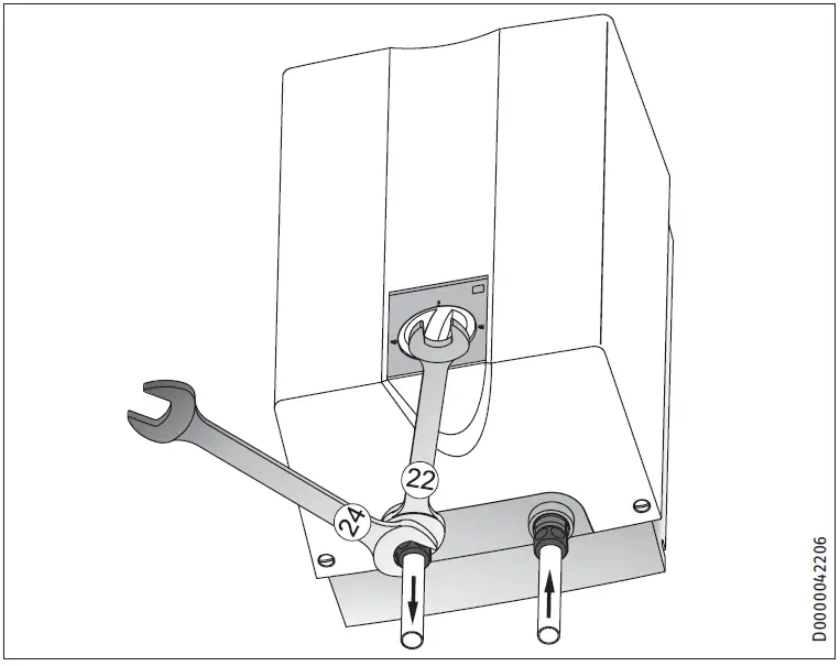
Counterhold with a suitable spanner when tightening fittings.
Material losses
The appliance may develop a leak and cease functioning.
- Never subject the appliance to water pressure.
- Never interchange the water connections.
- Set the flow rate (see tap instructions). Observe the maximum permissible flow rate with a fully opened tap (see chapter “Installation / Specification / Data table”).
Note
The levers for the twin-lever mixer tap for over sink installation are delivered DIN 44897-compliant:
- Cold water on the left (blue)
- Hot water on the right (red)
- Secure the water connections from the tap to the appliance.
Power supply
WARNING Electrocution
- Carry out all electrical connection and installation work in accordance with relevant regulations.
- When permanently connected to the power supply using a dedicated junction box, the appliance must be able to be isolated from the mains power supply by an isolator that disconnects all poles with at least 3 mm contact separation.
- Ensure that the appliance is earthed.
Material losses
The voltage specified on the type plate must match the mains voltage.
- Observe the type plate.
The following electrical connections are permissible:
Commissioning
WARNING Electrocution
Commissioning may only be carried out by a qualified contractor in accordance with safety regulations.
Initial start-up
- Either open the DHW valve of the tap or set the mono lever mixer tap to “hot” until the water that flows out is free of air bubbles.
- Insert the plug into the standard socket or set the fuse/MCB in the fuse box.
- Select a temperature.
- Check the entire hydraulic installation for tightness.
Note
If you fail to follow the correct sequence (first water, then power), the high limit safety cut-out will trip.
Proceed as follows:
- Disconnect the appliance from the power supply.
- Fill the appliance with water.
- Connect the appliance to the power supply.
Settings
Appliance handover
- Explain the functions of the appliance to the user. Show the user how to operate the appliance.
- Make the user aware of potential dangers, especially the risk of scalding.
- Hand over these instructions and, if applicable, the instructions for any accessories.
Recommissioning
See chapter “Installation / Commissioning / Initial start-up”.
Settings
Setting the temperature limit
- Temperature selector
- Limiting ring
Placing the limiting ring behind the temperature selector allows you to limit the setting range of the temperature selector. The appliance temperature can be limited to either a maximum or minimum temperature.
The limiting ring has four holes and two end-stops around its edge. The holes are inscribed with temperature markings. Insert the limiting ring into the appliance cover so that the spike in the appliance cover pokes through one of the holes with a temperature marking. The inscription on the limiting ring must be visible after insertion.
Setting a maximum temperature of 45 °C, 55 °C, 65 °C
- Turn the temperature selector to zero (fully anti-clockwise to “°C”).
- Pull off the temperature selector and the limiting ring.
- Insert the limiting ring into the appliance cover so that the spike in the appliance cover pokes through the hole with the required temperature marking.
- Install the temperature selector set to zero (°C).
The maximum appliance temperature is limited to the temperature indicated on the chosen hole.
Setting a minimum temperature limit > 65 °C
- Turn the temperature selector clockwise as far as it will go (85).
- Pull off the temperature selector and the limiting ring.
- Insert the limiting ring into the appliance cover so that the spike in the appliance cover pokes through the hole with the 55 temperature marking.
- Install the temperature selector set as far clockwise as possi-ble (85).
The temperature can be set to between 65 and 85 °C.
Shutdown
- Isolate the appliance from the power supply by removing the plug or by tripping the MCB in the fuse box.
- Drain the appliance (see chapter “Installation / Maintenance /Draining the appliance”).
Troubleshooting
Maintenance
WARNING Electrocution
Before any work on the appliance, disconnect all poles of the appliance from the power supply.
- Dismantle the appliance for maintenance work.
Draining the appliance
WARNING Burns
Hot water may escape during the draining process.
- Drain the appliance via its connectors.
Opening the appliance
- Pull off the temperature selector and the limiting ring.
- Remove the screws from underneath the temperature selector.
- Open the appliance cover by lowering the bolt screws in-wards and pivot the cover upwards, then remove it.
Descaling the appliance
Material losses
Never treat the cylinder surface with descaling agents.
- Remove the flanged immersion heater.
- Carefully tap the heating element to remove large limescale deposits.
- Immerse the heating element up to the flange plate in desca-ling agent.
Checking the earth conductor
- Pull off the temperature selector and the limiting ring.
- Check the earth conductor (in Germany, e.g. DGUV3) across a temperature controller fixing screw and the earth conductor contact of the power cable.
Replacing the power cable
A qualified contractor must only replace the power cable with an original spare part. Alternatively, the H05VV-F3x1.0 cable may be used.
Positioning the temperature sensor in its protective pipe
- When replacing the temperature controller, guide the tem-perature sensor into its protective pipe.
- Secure the temperature sensor in place below the earthed plug.

Specification
Dimensions and connections

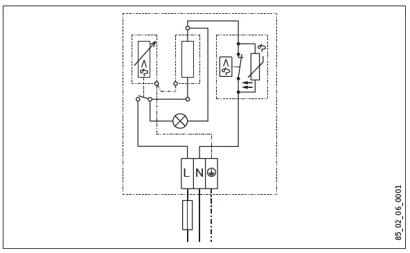
Wiring diagram
1/N/PE ~ 220 – 240 V
Heat-up diagram
The heat-up period depends on the degree of scaling and residual heat. For the heat-up time for a cold water supply at 10 °C and a maximum temperature setting, see the diagram.
- x Temperature in °C
- y Duration in min
Country-specific approvals and certifications
The test symbols can be seen on the type plate.
Extreme operating and fault conditions
In the case of faults, a peak temperature of up to 100 °C may briefly occur in the system.
Details on energy consumption
Product datasheet: Conventional water heaters to regulation (EU) no. 812/2013 and 814/2013 / (S.I. 2019 No. 539 / Schedule 2)
Data table

Guarantee
The guarantee conditions of our German companies do not apply to appliances acquired outside of Germany. In countries where our subsidiaries sell our products, those subsidiaries can only issue a guarantee. Such guarantee is only grant-ed if the subsidiary has issued its own terms of guarantee. No other guarantee will be granted.
We shall not provide any guarantee for appliances acquired in countries where we have no subsidiary to sell our products. This will not affect warranties issued by any importers.
Environment and recycling
We would ask you to help protect the environment. After use, dispose of the various materials in accordance with national regulations.
Deutschland
STIEBEL ELTRON GmbH & Co. KG
- Dr.-Stiebel-Straße 33 | 37603 Holzminden
- Tel. 05531 702-0
- Fax 05531 702-480
- [email protected]
- www.stiebel-eltron.de
Australia
- STIEBEL ELTRON Australia Pty. Ltd.
- 294 Salmon Street | Port Melbourne VIC 3207
- Tel. 03 9645-1833
- Fax 03 9644-5091
- [email protected]
- www.stiebel-eltron.com.au
Austria
- STIEBEL ELTRON Ges.m.b.H. Gewerbegebiet Neubau-Nord Margaritenstraße 4 A | 4063 Hörsching
- Tel. 07221 74600-0
- Fax 07221 74600-42
- [email protected]
- www.stiebel-eltron.at
United Kingdom
- STIEBEL ELTRON UK Ltd.
- Unit 12 Stadium Court Stadium Road | CH62 3RP Bromborough
- Tel. 0151 346-2300
- Fax 0151 334-2913
- [email protected]
- www.stiebel-eltron.co.uk
United States of America
- STIEBEL ELTRON, Inc.
- 17 West Street | 01088 West Hatfield MA
- Tel. 0413 247-3380
- Fax 0413 247-3369
- [email protected]
- www.stiebel-eltron-usa.com
























