STIEBEL ELTRON 232605 WKM Water Heaters Taps
OPERATION
General information
The chapter “Operation” is intended for appliance users and qualified contractors.
The chapter “Installation” is intended for qualified contractors.
Note
Read these instructions carefully before using the appliance and retain them for future reference.
Pass on the instructions to a new user if required.
Safety instructions
Structure of safety instructions
KEYWORD Type of risk
Here, possible consequences are listed that may result from failure to observe the safety instructions. steps to prevent the risk are listed.
Type of risk
- Burns(burns, scalding)
Keywords
- DANGER
Failure to observe this information will result in serious injury or death. - WARNING
Failure to observe this information may result in serious injury or death. - CAUTION
Failure to observe this information may result in non-serious or minor injury.
Units of measurement
Note
All measurements are given in mm unless stated otherwise.
Safety
Intended use
This product is intended for operation with an open vented (non-pressurized) over sink water heater.
- WKM for kitchen sinks
- WDM for showers
- WBM for baths
This product is designed for domestic use. It can be used safely by untrained persons. The appliance can also be used in a non-domestic environment, e.g. in a small business, as long as it is used in the same way.
Any other use beyond that described shall be deemed inappropriate. Observation of these instructions is also part of the correct use of this appliance.
Operation
Note
When the water in the water heater is being heated, ex-pansion water will drip from the outlet.
With non-pressurized water heaters with anti-drip func-tion, the expansion water remains inside the water heat-er.
Turn the right handle to draw off hot water. Turn the left handle to draw off cold water.
To achieve the required temperature, turn both handles and adjust the mix of cold and hot water by increasing or reducing the respective flow rates.
WBM: You can switch between spout and hand shower. For this, pull the diverter upwards while the water is running.
The tap automatically reverts to the original position after the draw-off has ended.
Cleaning and care
- Never use abrasive or corrosive cleaning agents. A damp cloth is sufficient for cleaning and caring for the product.
- For descaling, remove the aerator from the fitting
Safety
Only qualified contractors should carry out installation, commissioning as well as maintenance and repair of the product.
General safety instructions
We guarantee trouble-free function and operational reliability only if original accessories and spare parts intended for the product are used.
WARNING Burns
During operation, the tap can reach temperatures in excess of 60 °C.
Material damage
Scale build-up can block the outlet and thus subject the water heater to pressure.
Never block the spout, and use only aerators for non-pressurized taps, otherwise, the water heater could be damaged.
Instructions, standards, and regulations
Note
Observe all applicable national and regional regulations and instructions.
Appliance description
Standard delivery
WBM illustration
- Water inlet pipe
- Tap body
- Wall connection with butterfly valve and tap extension
- WDM | WBM: Hand shower with retainer
- WKM | WBM: Spout with aerator
- WBM: Changeover: Hand shower – outlet
- Handle for hot water
- Handle for cold water
Installation
Material damage
The water heater can leak.
- Never subject the water heater to water pressure.
- Ensure the shower hose is not kinked.
- Deburr the pipes if you have reduced them.
- thoroughly flush the cold water supply line.

- Attach the water inlet pipes to connect the water heater with the tap body.

Spanner size 24
- For water heaters with more than 30 l capacity, insert the tap extension between the wall connection and the tap body if required.
Commissioning
- Butterfly valve with adjusting screw
- WKM
- WDM WBM
- Fit the following onto the tap body:
- WKM: Pivoting spout
- WDM: Shower hose with a retainer for hand shower
- WBM: Pivoting arm with shower hose and retainer for hand shower
Commissioning
- Thoroughly flush the cold water supply line.
- Filling the water heater: Open the DHW valve.
- Wait until water flows from the outlet, then switch on the water heater.
Checking the maximum flow rate
Material damage
- With non-pressurized water heaters, observe the maximum permissible flow rate when the tap is fully open (see chapter “Specification / Data table”).
- If the flow rate exceeds the stated value when the
- tap is fully open, reduce the flow via the butterfly valve in the wall connection.
- For this, remove the cap and turn the adjusting screw clockwise with a screwdriver
Specification
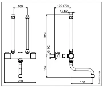
Dimensions and connections
WKM 

Data table
Guarantee
The warranty conditions of our German companies do not apply to appliances acquired outside of Germany. In countries where our subsidiaries sell our products, it is increasingly the case that warranties can only be issued by those subsidiaries. Such warranties are only granted if the subsidiary has issued its own terms of warranty. No other warranty will be granted.
We shall not provide any warranty for appliances acquired in countries where we have no subsidiary to sell our products. This will not affect warranties issued by any importers.
Environment and recycling
We would ask you to help protect the environment. After use, dispose of the various materials in accordance with national regulations.
References
eltron.at
ELTRON • IT-oplossingen op maat. Gespecialiseerd in facturatiesoftware
This domain has been registered for a customer by nicsell
eltron.co.uk
eltron.cz
Sachverständigenbüro ELTRON - Startseite
Norris Print-Tech A/S - Etiketter og stregkoder gennem 30 år
The domain name eltron.nl is available for rent
ELTRON
eltron.ru
Tankless Water Heater | Renewable Energy | Stiebel Eltron USA
STIEBEL ELTRON | Technik zum Wohlfühlen
Warmtepompen - warwater - verwarming | STIEBEL ELTRON
STIEBEL ELTRON | Wärmepumpen-Spezialist
Home - Stiebel Eltron UK
STIEBEL ELTRON International
STIEBEL ELTRON | Tepelná čerpadla | větrání | vytápění | ohřev vody
STIEBEL ELTRON | Technik zum Wohlfühlen
STE - Thermia Redirect | Thermia
STIEBEL ELTRON - Fabricant Allemand de pompes à chaleur
STIEBEL ELTRON - Főoldal
STIEBEL ELTRON
STIEBEL ELTRON | Pompy ciepła | Wentylacja | Ogrzewacze wody i pomieszczeń
STIEBEL ELTRON | Официальный сайт | Интернет-магазин
STIEBEL ELTRON | Ohrev vody, vykurovanie, vetranie, chladenie
Instantaneous Hot Water Systems, Electric Water Heaters - STIEBEL ELTRON
世创电能(原斯宝亚创)| STIEBEL ELTRON CHINA
stiebeleltronasia.com

























