STIEBEL ELTRON ESH 10 U-N Trend Electric Small Water Heater
SPECIAL INfOrMATION
- The appliance may be used by children over 8 years of age and persons with reduced physical, sensory or mental capabilities or a lack of experience and expertise, provided that they are supervised or have been instructed on how to use the appliance safely and have understood the potential risks. Children must never play with the appliance. Children must never clean the appliance or perform user maintenance unless they are supervised.
- When permanently connected to the power supply using a dedicated junction box, the appliance must be able to be isolated from the mains power supply by an isolator that dis-connects all poles with at least 3 mm contact separation.
- The power cable may only be replaced (for example if damaged) by a qualified contractor authorized by the manufacturer, using an original spare part.
- Never connect the appliance via a time switch.
- Secure the appliance as described in chapter “Installation / Installation”.
- During heating, expansion water drips from the tap outlet.
- The appliance must only be installed with an open (non-pressurized) tap.
- Never subject the appliance to water pressure.
- The tap outlet has a vent function. Scale build-up can block the outlet and subject the appliance to pressure.
- Never seal the tap outlet.
- Only use special aerators for non-pressurized water heaters.
- Never extend the tap outlet with a hose.
- Drain the appliance as described in chapter “Installation / Maintenance / Draining the appliance”.
OPErATION
General information
The chapters “Special information” and “Operation” are intended for both users and qualified contractors. The chapter “Installation” is intended for qualified contractors.
Note
Read these instructions carefully before using the appliance and retain them for future reference. Pass on the instructions to a new user if required.
Safety instructions
Structure of safety instructions
KEYWORD Type of risk
Here, possible consequences are listed that may result from failure to observe the safety instructions. fSfteps to prevent the risk are listed.
Symbols, type of risk
- Injury
- Electrocution
- Burns (burns, scalding)
Keywords
Other symbols in this documentation
This symbol indicates that you have to do something. The action you need to take is described step by step.
Units of measurement
Note
All measurements are given in mm unless stated otherwise.
Safety
Intended use
This open-vented (non-pressurized) appliance is designed for heating domestic hot water. The appliance can supply one draw-off point. The appliance is intended for domestic use. It can be used safely by untrained persons. The appliance can also be used in non-domestic environments, e.g. in small businesses, as long as it is used in the same way. Any other use beyond that described shall be deemed inappropriate. Observation of these instructions and of the instructions for any accessories used is also part of the correct use of this appliance.
General safety instructions
WARNING Burns
During operation, the tap can reach temperatures in excess of 60 °C. There is a risk of scalding at outlet temperatures in excess of 43 °C.
WARNING Injury
Only a qualified contractor is permitted to remove the temperature selector.
WARNING Injury
The appliance may be used by children over 8 years of age and persons with reduced physical, sensory or mental capabilities or a lack of experience and expertise, provided that they are supervised or have been instructed on how to use the appliance safely and have understood the potential risks. Children must never play with the appliance. Children must never clean the appliance or perform user maintenance unless they are supervised.
Where children or persons with limited physical, sensory or mental abilities are allowed to use this appliance, we recommend a permanent temperature limit. A qualified contractor can set this limit.
Appliance description
Material losses
The user should protect the appliance and its tap against frost.
Material losses
Never subject the appliance to water pressure. The tap outlet has a vent function. Scale build-up can block the outlet and subject the appliance to pressure.
- Never seal the tap outlet.
- Only use special aerators for non-pressurized water heaters.
- Never extend the tap outlet with a hose.
Material losses
Connecting the appliance via a time switch will cause an unintentional reset of the high limit safety cut-out. fever connects the appliance to the power supply via a time switch.
Test symbols
See the type plate on the appliance.
Appliance description
This open-vented (non-pressurized) appliance constantly maintains the water content at the pre-selected temperature. During heating, expansion water drips from the tap. The appliance may only be installed with taps for open vented (non-pressurized) water heaters (see chapter “Installation / Appliance description / Accessories”). Subject to season, varying cold water temperatures can result in different maximum amounts of the mixed outlet water.
Thermostop function
The thermostat function (thermal separation) of the ESH 10 U-N Trend prevents the tap from becoming hot in standby mode.
Operation
You can set any required DHW outlet temperature variably at the temperature selector. The heat-up indicator illuminates during the heat-up process.
- Heat-up indicator
- Temperature selector
Depending on the system, the actual temperatures may vary from the set value.
- Cold. In this setting, the appliance is protected from frost. The tap and the water line are not protected.
- Approx. 40 °C
- Recommended energy-saving setting (approx. 60 °C), minor scaling
Note
A qualified contractor can set a temperature limit on the appliance (see chapter “Installation / Settings / Setting the temperature limit”).
Cleaning, care, and maintenance
- Never use abrasive or corrosive cleaning agents. A damp cloth is sufficient for cleaning the appliance.
- Check the tap regularly. You can remove limescale deposits at the tap outlet using commercially available descaling agents.
Almost every type of water will deposit limescale at high temperatures. This settles inside the appliance and affects both performance and service life. The heating elements should therefore be descaled if necessary. A qualified contractor who is aware of the local water quality will tell you when the next descaling is due.
Troubleshooting
If you cannot remedy the fault, contact your qualified contractor. To facilitate and speed up your inquiry, please provide the serial number from the type plate (000000-0000-000000).
Safety
Only a qualified contractor should carry out installation, commissioning, maintenance and repair of the appliance.
General safety instructions
We guarantee trouble-free function and operational reliability only if original accessories and spare parts intended for the appliance are used.
Instructions, standards, and regulations
Note
Observe all applicable national and regional regulations and instructions.
Appliance description
The appliance is intended to heat cold water for supplying a single draw-off point.
ESH 10 U-N Trend
The open-vented (non-pressurized) appliance is only suitable for under-sink installation.
ESH 10 O-N Trend
The open-vented (non-pressurized) appliance is suitable only for over-sink installation.
Standard delivery
The following are delivered with the appliance:
- Wall mounting bracket
- Installation template
Accessories
The following taps are available as accessories for open vented operation:
Mixer taps
- WST, WUT
Mono-lever mixer taps
- MEW, MES, MEWC
Sensor tap
- WEN
Preparation
Flush the water line thoroughly.
Water installation
No safety valve is required.
Taps
Sealed unvented taps are not permitted. install a tap for open vented operation.
Installation site
Material losses
Install the appliance in a room free from the risk of frost.
Material losses
Mount the appliance on the wall. The wall must have sufficient load-bearing capacity.
Note
Ensure that the appliance is freely accessible for maintenance work.
Always install the appliance vertically and near the draw-off point.
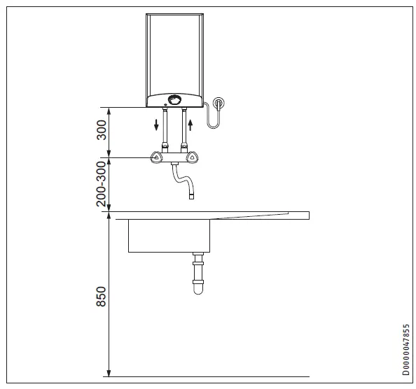
ESH 10 U-N Trend – undersink installation
Note
The ESH 10 U-N Trend is designed exclusively for under-sink installation. The water connections of the appliance are at the top.
ESH 10 O-N Trend – over sink installation
Note
The ESH 10 O-N Trend is designed exclusively for over sink installation. The water connections of the appliance point downwards.
Material losses
Connecting hose length (from tap to appliance) may not exceed 1 m.
For connecting hoses > 1 m:
- install a tube aerator attachment in the overflow line.
Installation
Appliance installation
- mark out the holes for drilling with the installation template supplied.
- Drill the holes and insert suitable rawl plugs.
- secure the wall mounting bracket using suitable screws.
- Hang the appliance on the wall mounting bracket.
Note
The surplus cable can be stored in the cable compartment.
Water connection
Material losses
Carry out all water connection and installation work in accordance with regulations.
Material losses
The appliance may develop a leak and cease functioning.
- Never subject the appliance to water pressure.
- Never interchange the water connections.
- Set the flow rate (see tap instructions). Observe the maximum permissible flow rate with a fully opened tap (see chapter “Installation / Specification / Data table”).
Material losses
When tightening the fittings, counter hold with a suitable spanner.
ESH 10 U-N Trend
Match up the color coding on the tap water connections and the appliance:
- R.h. side blue = “Cold water inlet”
- L.h. side red = “DHW outlet”
- Secure the water connections from the tap to the appliance.
Note
Ensure that the water connections are not kinked during installation. Prevent any tension during installation.
ESH 10 O-N Trend
Secure the water connections from the tap to the appliance.
Electrical connection
WARNING Electrocution
- Carry out all electrical connection and installation work in accordance with relevant regulations.
- When permanently connected to the power supply using a dedicated junction box, the appliance must be able to be isolated from the mains power supply by an isolator that disconnects all poles with at least 3 mm contact separation.
- Ensure that the appliance is earthed.
- The voltage specified on the type plate must match the mains voltage. Observe the type plate.
The following electrical connections are permissible:
Commissioning
WARNING Electrocution
Commissioning may only be carried out by a qualified contractor in accordance with safety regulations.
Initial start-up
- Either open the DHW valve of the tap or set the mono lever mixer tap to “hot” until the water that flows out is free of air bubbles.
- Insert the plug into the standard socket or set the fuse/MCB in the distribution board.
- Select a temperature.
- Check the entire hydraulic installation for tightness.
Note
If you fail to follow the correct sequence (first water, then power), the high limit safety cut-out will trip.
Proceed as follows:
- Disconnect the appliance from the power supply.
- Fill the appliance with water.
- Connect the appliance to the power supply.
Appliance handover
- Explain the functions of the appliance to the user. Show the user how to operate the appliance.
- Make the user aware of potential dangers, especially the risk of scalding.
- Hand over these instructions and, if applicable, the instructions for any accessories.
Recommissioning
See chapter “Installation / Commissioning / Initial start-up”.
Settings
Setting the temperature limit
The lever underneath the temperature selector allows you to limit the setting range of the temperature selector to a specific maxi-mum temperature.
- Turn the temperature selector to zero (fully anti-clockwise to “•”).
- Pull off the temperature selector.
- Adjust the lever to the required maximum temperature.
- Install the temperature selector set to zero (•).
Appliance shutdown
- Isolate the appliance from the power supply by removing the plug or by tripping the MCB in the distribution board.
- Drain the appliance (see chapter “Installation / Maintenance / Draining the appliance”).
Troubleshooting
Maintenance
WARNING Electrocution
Before any work on the appliance, disconnect all poles of the appliance from the power supply. ffDismantle the appliance for maintenance work.
Draining the appliance
WARNING Burns
Hot water may escape during draining.
- Drain the appliance via its connectors.
Opening the appliance
- Pull off the temperature selector.
- Remove the screws from underneath the temperature selector.
- Open the appliance cover by lowering the bolt screws inwards and pivot the cover upwards, then remove it.
Descaling the appliance
Material losses
Never treat the cylinder surface with descaling agents.
- Remove the flanged immersion heater.
- Carefully tap the heating element to remove coarse limescale deposits.
- Immerse the heating element up to the flange plate in a descaling agent.
Replacing the power cable
The power cable must only be replaced by a qualified contractor with an original spare part. Alternatively, the H05VV-F3x1.0 cable may be used.
Note
Never remove the plastic thread holding the profile plate.
Checking the earth conductor
- Pull off the temperature selector.
- Check the earth conductor (in Germany DGUV V3 for example) across a temperature controller fixing screw and the earth conductor contact of the power cable.
Positioning the temperature sensor in its protective pipe
ESH 10 U-N Trend
- When replacing the temperature controller, guide the temperature sensor into its protective pipe.

- Secure the temperature sensor in place below the earthed plug.
ESH 10 O-N Trend
- When replacing the temperature controller and the high limit safety cut-out, guide the temperature sensors into the protective pipe.

Specification
Dimensions and connections
ESH 10 U-N Trend
ESH 10 O-N Trend

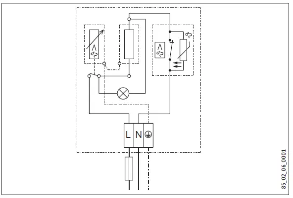
Wiring diagram
1/N/PE ~ 230 V
Heat-up diagram
The heat-up period depends on the degree of scaling and residual heat. For the heat-up time for a cold water supply at 10 °C and a maximum temperature setting, see the diagram.
- Temperature in °C
- Duration in min
Example:
- Temperature setting = 65 °C
- Heat-up time = approx. 18 minutes
Country-specific approvals and certifications
See the type plate for test symbols.
Extreme operating and fault conditions
In the case of faults, a peak temperature of up to 100 °C may briefly occur in the system.
Energy consumption data
Product datasheet: Conventional water heaters to regulation (EU) no. 812/2013 and 814/2013
| ESH 10 U-N Trend | ESH 10 O-N Trend | ||
| 201391 | 201393 | ||
| Manufacturer | STIEBEL ELTRON | STIEBEL ELTRON | |
| Load profile | XXS | XXS | |
| Energy efficiency class | A | A | |
| Energy conversion efficiency | % | 37 | 38 |
| Annual power consumption | kWh | 500 | 491 |
| Default temperature setting | °C | 55 | 55 |
| Sound power level | dB(A) | 15 | 15 |
| Daily power consumption | kWh | 2.330 | 2.280 |
Data table
| 15.7 Data table | |||
| ESH 10 U-N Trend | ESH 10 O-N Trend | ||
| 201391 | 201393 | ||
| Hydraulic data | |||
| Nominal capacity | l | 10 | 10 |
| Mixed water volume at 40 °C | l | 19 | 19 |
| Electrical data | |||
| Rated voltage | V | 230 | 230 |
| Rated output | kW | 2 | 2 |
| Rated current | A | 8.7 | 8.7 |
| Fuse protection | A | 10 | 10 |
| Phases | 1/N/PE | 1/N/PE | |
| Frequency | Hz | 50/60 | 50/60 |
| Application limits | |||
| Temperature setting range | °C | 35-85 | 35-85 |
| Max. permissible pressure | MPa | 0 | 0 |
| Max. flow rate | l/min | 10 | 10 |
| Energy data | |||
| Standby energy consumption/24 h at 65 °C | kWh | 0.32 | 0.31 |
| Energy efficiency class | A | A | |
| Versions | |||
| IP rating | IP 24 D | IP 24 D | |
| Undersink installation | X | ||
| Neversink installation | X | ||
| Type | Open vented | Open vented | |
| Inner cylinder material | PP | PP | |
| Thermal insulation material | EPS | EPS | |
| Casing material | PS | PS | |
| Colour | White | White | |
| Connections | |||
| Water connection | G 3/8 A | G 1/2 A | |
| Dimensions | |||
| Height | mm | 506 | 506 |
| Width | mm | 296 | 296 |
| Depth | mm | 276 | 276 |
| Weights | |||
| Weight | kg | 5 | 5 |
Guarantee
The guarantee conditions of our German companies do not apply to appliances acquired outside of Germany. In countries where our subsidiaries sell our products, a guarantee can only be issued by those subsidiaries. Such a guarantee is only granted if the subsidiary has issued its own terms of the guarantee. No other guarantee will be granted. We shall not provide any guarantee for appliances acquired in countries where we have no subsidiary to sell our products. This will not affect warranties issued by any importers.
Environment and recycling
We would ask you to help protect the environment. After use, dispose of the various materials in accordance with national regulations.























