OPERATOR’S MANUAL
MODEL #82001I-DF -UK
2000W Dual Fuel Inverter Generator
Patent Pending
82001I-DF 2000W Dual Fuel Inverter Generator
READ AND SAVE THIS MANUAL. This manual contains important safety precautions which should be read and understood before operating the product.
Failure to do so could result in serious injury. This manual should remain with the product.
Specifications, descriptions and illustrations in this manual are as accurate as known at the time of publication, but are subject to change without notice.
This product is rated in accordance with PGMA (Portable Generator Manufacturers’ Association) standard PGMA G300 (Standard for Testing and Validating Performance of Portable Generators).
NTRODUCTION
Congratulations on purchasing your invertor generator. Pleasefollow these instructions and maintain it correctly.
THIS BOOKLET
We reserve the right to change, alter or improve the product and this manual without prior notice.
Record the model and serial numbers as well as date and place of purchase for future reference. Have this information available when ordering parts and when making technical or warranty inquiries.
CPE TECHNICAL SUPPORT TEAM
MODEL NUMBER
SERIAL NUMBER
DATE OF PURCHASE
PURCHASE LOCATION
SAFETY DEFINITIONS
The purpose of safety symbols is to attract your attention to possible dangers. The safety symbols, and their explanations, deserve your careful attention and understanding. The safety warnings do not by themselves eliminate any danger. The instructions or warnings they give are not substitutes for proper accident prevention measures.
DANGER
DANGER indicates a hazardous situation which,if not avoided, will result in death or serious injury.
WARNING
WARNING indicates a hazardous situation which, if not avoided, could result in death or serious injury.
CAUTION
CAUTION indicates a hazardous situation which, if not avoided, could result in minor or moderate injury.
NOTICE
NOTICE is used to address practices not related to physical injury.
IMPORTANT SAFETY INSTRUCTIONS
DANGER
Generator exhaust contains carbon monoxide, a colorless, odorless, poison gas. Breathing carbon monoxide will cause nausea, dizziness, fainting or death. If you start to feel dizzy or weak, get to fresh air immediately.
OPERATE GENERATOR OUTDOORS ONLY IN A WELL VENTILATED AREA.
DO NOT operate the generator inside any building, including garages, basements, crawlspaces and sheds, enclosure or compartment, including the generator compartment of a recreational vehicle.
DO NOT allow exhaust fumes to enter a confined area through windows, doors, vents or other openings.
DANGER
Using a generator indoors CAN KILL YOU IN MINUTES.
Generator exhaust contains carbon monoxide. This is a poison you cannot see or smell.
NEVER use inside a home or garage, EVEN IF doors and windows are open.
ONLY use OUTSIDE and far away from windows, doors, and vents.

Install battery-operated carbon monoxide alarms or plug-in carbon monoxide alarms with battery back-up according to the manufacturer’s instructions.
DANGER
Rotating parts can entangle hands, feet, hair, clothing and/ or accessories. Traumatic amputation or severe laceration can result.
Keep hands and feet away from rotating parts.
Tie up long hair and remove jewelry.
Operate equipment with guards in place.
DO NOT wear loose-fitting clothing, dangling drawstrings or items that could become caught.
WARNING
Operation of this equipment may create sparks that can start fires around dry vegetation.
A spark arrestor may be required. The operator should contact local fire agencies for laws or regulations relating to fire prevention requirements.
DANGER
Generator produces powerful voltage.
DO NOT touch bare wires or receptacles.
DO NOT use electrical cords that are worn, damaged or frayed. Use Champion electrical cords only for proper application.
DO NOT operate generator in wet weather.
DO NOT allow children or unqualified persons to operate or service the generator
Use a ground fault circuit interrupter (GFCI) in damp areas and areas containing conductive material such as metal decking.
Connection to your home’s electrical system requires a listed 30A transfer switch installed by a licensed electrician and approved by the local authority having jurisdiction. The
connection must isolate the generator from the utility power and must comply with all applicable laws and electrical codes.
WARNING
Sparks can result in fire or electrical shock.
When servicing the generator:
Disconnect the spark plug wire and place it where it cannot contact the plug or any other metal object.
DO NOT check for spark with the plug removed.
Use only approved spark plug testers.
WARNING
Running engines produce heat. Severe burns can occur on contact. Combustible material can catch fire on contact.
DO NOT touch hot surfaces.
Avoid contact with hot exhaust gases.
Allow equipment to cool before touching.
Maintain at least 3 ft. (91.4 cm) of clearance on all sides to ensure adequate cooling.
Maintain at least 5 ft. (1.5 m) of clearance from combustible materials.
WARNING
Rapid retraction of the starter cord will pull hand and arm towards the engine faster than you can let go. Unintentional startup can result in entanglement, traumatic mputation or laceration. Broken bones, fractures, bruises or sprains could result.
When starting engine, pull the starter cord slowly until resistance is felt and then pull rapidly to avoid kickback.
DO NOT start or stop the engine with electrical devices plugged in and turned on.
CAUTION
Exceeding the generator’s running capacity can damage the generator and/or electrical devices connected to it.
DO NOT overload the generator.
DO NOT tamper with the governed speed.
DO NOT modify the generator in any way.
CAUTION
Start the generator and allow the engine to stabilize before connecting electrical loads.
Connect electrical equipment in the off position, and then turn them on for operation.
Turn electrical equipment off and disconnect before stopping the generator.
CAUTION
Improper treatment or use of the generator can damage it, shorten its life and void your warranty.
Use the generator only for intended uses.
Operate only on level surfaces.
DO NOT expose generator to excessive moisture, dust, or dirt.
DO NOT allow any material to block the cooling slots.
If connected devices overheat, turn them off and disconnect them from the generator.
DO NOT use the generator if:
- Electrical output is lost
- Equipment sparks, smokes or emits flames
- Equipment vibrates excessively
WARNING
Medical and life support uses.
In case of emergency, call 911 immediately.
NEVER use this product to power life support devices or life support appliances.
NEVER use this product to power medical devices or medical appliances.
Inform your electricity provider immediately if you or anyone in your household depends on electrical equipment to live.
Inform your electrical provider immediately if a loss of power would cause you or anyone in your household to experience a medical emergency.
Fuel Safety
DANGER
GASOLINE, GASOLINE VAPORS AND PROPANE (LPG) ARE HIGHLY FLAMMABLE AND EXPLOSIVE.
Fire or explosion can cause severe burns or death.
Gasoline and gasoline vapors:
- Gasoline is highly flammable and explosive.
- Gasoline can cause a fire or explosion if ignited.
- Gasoline is a liquid fuel but it’s vapors can ignite.
- Gasoline is a skin irritant and needs to be cleaned up immediately if spilled on skin or clothes.
- Gasoline has a distinctive odor, this will help detect potential leaks quickly.
- In any petroleum gas fire, flames should not be extinguished unless by doing so the fuel supply valve can be turned OFF.
This is because if a fire is extinguished and a supply of fuel is not turned OFF, then an explosion hazard could be created. - Gasoline expands or contracts with ambient temperatures.
Never fill the gasoline tank to full capacity, as gasoline needs room to expand if temperatures rise.
LPG:
- LPG is highly flammable and explosive.
- LPG is under pressure and can cause a fire or explosion if ignited.
- LPG is heavier than air and can settle in low places while dissipating.
- LPG has a distinctive odor added to help detect potential leaks quickly.
- In any petroleum gas fire, flames should not be extinguished unless the fuel supply valve is turned OFF. This is because if a fire is extinguished and a supply of fuel is not turned OFF, then an explosion hazard could be created.
- When exchanging LPG cylinders, be sure the cylinder valve is of the same type.
- Always keep the LPG cylinder in an upright position.
- LPG will burn skin if it comes in contact with it. Keep any and all LPG away from skin at all times.
When adding or removing gasoline:
Turn the generator off and let it cool for at least two minutes before removing the gasoline cap. Loosen the cap slowly to relieve pressure in the tank.
Only fill or drain gasoline outdoors in a well-ventilated area.
DO NOT pump gasoline directly into the generator at the gas station. Use an approved container to transfer the fuel to the generator.
DO NOT overfill the gasoline tank.
Always keep gasoline away from sparks, open flames, pilot lights, heat and other sources of ignition.
DO NOT light or smoke cigarettes.
When starting the generator:
DO NOT attempt to start a damaged generator.
Make certain that the gasoline cap, air filter, spark plug, fuel lines and exhaust system are properly in place.
Allow spilled gasoline to evaporate fully before attempting to start the engine.
Make certain that the generator is resting firmly on level
ground.
When operating the generator:
DO NOT move or tip the generator during operation.
DO NOT tip the generator or allow fuel or oil to spill.
When transporting or servicing the generator:
Make certain that the fuel valve is in the OFF position and the gasoline tank is empty.
For LPG compatible models, be sure that the LPG cylinder is disconnected and stored securely away from the generator.
Disconnect the spark plug wire.
When storing the generator:
Store away from sparks, open flames, pilot lights, heat and other sources of ignition.
Do not store generator, gasoline or LPG cylinders near furnaces, water heaters, or any other appliances that produce heat or have automatic ignitions.
WARNING
Never use a gasoline container, gasoline tank, LPG connector hose, LPG cylinder or any other fuel item that is damaged or appears damaged.
Safety Symbols
Some of the following symbols may be used on this product. Please study them and learn their meaning. Proper interpretation of these symbols will allow you to more safely operate the product.
| SYMBOL | MEANING |
| Caution. | |
| Read The Operator’s Instruction Manual Before Use. To reduce the risk of injury, user must read and understand operator’s manual before using this product. | |
| Not For General Waste Disposal. | |
| The generating set must not be connected to other power sources, such as the power company supply mains. | |
| Electric Hazard. Failure to use in dry conditions and to observe safe practices can result in electric shock. Improper connections to a building can allow current to backfeed into utility lines, creating an electrocution hazard. A transfer switch must be used when connecting to a building. | |
| Fire Hazard. Fuel and its vapors are extremely flammable and explosive. Fire or explosion can cause severe burns or death. Keep generator at least 5 feet (1.5m) from all objects to prevent combustion. | |
![]() | Risk Of Being Burnt. To reduce the risk of injury or damage, avoid contact with any hot surface. |
| Carbon Monoxide(co) Danger. | |
| Wet Conditions Alert. Do not expose to rain or use in damp locations except as follows: If you must operate in rain or damp locations, DO NOT operate without proper protection of the electrical components. Use of a safety canopy that is fire retardant and will provide proper air ventilation for the engines exhaust stream can be used. Keep all objects a minimum of 5 feet (1.5m) away from the generator at all times. Heat from the muffler surface and exhaust stream can ignite combustible materials. | |
| Clearance. Keep all objects at least 5 feet from this machine. Heat from the muffler and exhaust gas can ignite combustible objects. | |
| Ground. Consult with local electrician to determine grounding requirements before operation. | |
| Hot Surface. To reduce the risk of injury or damage, avoid contact with any hot surface. | |
| Open Flame Alert. Fuel and its vapors are extremely flammable and explosive. Keep fuel away from smoking, open flames, sparks, pilot lights, heat, and other ignition sources. |
Quickstart Label Symbols
Some of the following symbols may be used on this product. Please study them and learn their meaning. Proper interpretation of these symbols will allow you to more safely operate the product.

DANGER
Move generator outside and far away from windows, doors and intake ventilation covers.
- Check oil level. Recommended oil is 10W-30.
- Add fuel.
2a. If operating on gasoline, check gasoline level. When adding gasoline, use a minimum octane rating of 85 and an ethanol content of 10% or less by volume.
2b. If operating on propane, connect propane tank. Open valve on propane tank. - Fuel Selector
3a. Turn EZ Start dial to the right for gasoline operation. Then turn the fuel vent lever to the “ON” position.
3b. Turn EZ Start dial to the left for LPG operation. - Move EZ Start dial to “CHOKE” position.
- Pull the recoil cord.
- Move the EZ Start dial to “RUN” position.
- Plug in desired device.
Stopping the Engine
- Turn off and unplug all connected electrical loads.
- Fuel Valve 2a. If operating on gasoline, turn the fuel vent lever to the “OFF” position.
2b. If operating on LPG, close the valve on the LPG tank. - Turn the EZ Start dial to the “STOP” position.
Safety Labels
These labels warn you of potential hazards that can cause serious injury. Read them carefully.
If a label comes off or becomes hard to read, contact Technical Support Team for possible replacement.

| LABEL | DESCRIPTION | |
| A | CO Danger | |
| B | Safety Icons | |
| C | Fuel | |
| D | DO NOT TOUCH! Exhaust gases, muffler and engine components are extremely HOT and cause burns. Operation of this equipment may create sparks that can start fires arounddryvegetation. Asparkarrestormayberequired. The operator should contact local fire agencies for laws and regulations relating to fire prevention requirements. If installed, clean every 100 hours or every season. | Hot Surface |
CONTROLS AND FEATURES
Read this operator’s manual before operating your generator. Familiarize yourself with the location and function of the controls and features. Save this manual for future reference.
Generator

- Carrying Handle – Used to lift or carry the unit.
- Recoil Starter – Used to manually start the engine.
- LPG Inlet – Used to connect LPG fuel source to generator.
- EZ Start Dial – Used to start and stop the generator. When operating by propane, this switch will NOT stop the engine.
- Outlet Panel – See “Outlet Panel” section.
- Power Panel – See “Power Panel” section.
- Fuel Cap – Remove to add fuel.
- Fuel Lever Vent – Turn this valve to the “ON” position to supply air to the tank.
- Fuel Fill Assist LED – Push-button LED used to illuminate the gasoline fill area
- Maintenance Cover
- Muffler
Power Panel

- Power Output – Percentage of available power from generator being used.
- Maintenance Indicator
2a. Off – No service required.
2b. Yellow – Service required per Maintenance Schedule. - Low Oil Level Indicator
3a. Off – Oil level OK.
3b. Yellow – Oil level low. Unit will shut down or not start until oil is at required level. - Receptacle Status
4a. Green – All systems OK.
4b. Red – Nearing overload but receptacle still has power.
4c. Flashing Red – Overload fault and receptacle has no power. - LED Display
5a. Flashing Blue – Total run time (first 5 seconds after unit started).
5b. Amber – Remaining fuel run time or “LPG” in LPG
mode.
6. AC Overload Reset Button – Used to re-energize
receptacles after overload fault and reset maintenance
schedule.
6a. OFF – Systems normal.
6b. Yellow – Maintenance required.
6c. Blinking Red – Overload fault.
7. Economy Mode Switch – Enables/disables automatic idle
control.
7a. OFF – Economy mode OFF.
7b. Green – Economy mode ON.
8. Fuel Level Indicator – Amount of fuel remaining.
Outlet Panel

- Circuit Breakers (Push Reset) – Protects the generator against electrical overloads.
- Ground Terminal – Consult an electrician for local grounding regulations.
- Parallel Outlets – Used for parallel operation (parallel kit sold separately).
Parts Included
Accessories
Oil Funnel …………………………………………………………………… 1
2.3 ft. (0.7 m) LPG Hose with Regulator …………………………… 1
Dual 2.4A Port USB Adapter ………………………………………….. 1
| RECEPTACLES | ||
| A | 12V DC, 8 Amp (Automotive) May be used to supply electrical power for operation of 12 Volt DC, 8 Amp electrical loads. | |
| B | 2 x (240v 13amp) May be used to supply electrical power for operation of 240 Volt AC, single phase, 50 Hz electrical loads. | |
*Warning: Do not operate a device while it is plugged into the 12V DC outlet.
Prolonged exposure to engine exhaust can cause serious injury or death. While charging a device do no place on the exhaust side of the generator. Extreme heat caused by exhaust can damage the device, and cause a potential fire hazard.

ASSEMBLY
This unit ships from our factory without oil. It must be properly serviced with fuel and oil before operation.
If you have any questions regarding the assembly of your generator, call all our your nearest Champion Distributor.
Please have your serial number and model number available.
Unpacking
- Set the shipping carton on a solid, flat surface.
- Remove everything from the carton except the generator.
- Using the carrying handles of the unit, carefully remove the generator from the box (two people lifting is recommended).
Add Engine Oil
CAUTION
DO NOT attempt to crank or start the engine before it has been properly filled with the recommended type and amount of oil. Damage to the generator as a result of failure to follow these instructions will void your warranty.
NOTICE
The generator rotor has a sealed, pre-lubricated ball bearing that requires no additional lubrication for the life of the bearing.
NOTICE
The recommended oil type is 10W-30 automotive oil.

- Place the generator on a flat, level surface.
- Remove the maintenance cover.

- Remove oil fill cap/dipstick to add oil.
- Using a funnel, add up to 0.4 qt. (0.4 L) of oil (not included) and replace oil fill cap/dipstick. DO NOT OVERFILL.
- Check engine oil level daily and add as needed.

NOTICE
Once oil has been added, a visual check should show oil about 1-2 threads from running out of the fill hole.
If using the dipstick to check oil level, DO NOT screw in the dipstick while checking.
NOTICE
Check oil often during the break-in period. Refer to the Maintenance section for recommended service intervals.
CAUTION
The engine is equipped with a low oil shut-off and will stop when the oil level in the crankcase falls below the threshold level.
NOTICE
The first 5 hours of run time are the break-in period for the unit. During the break in period stay at or below 50% of the running watt rating and vary the load occasionally to allow stator windings to heat and cool. Adjusting the load will also cause engine speed to vary and help seat piston rings. After the 5 hour break-in period, change the oil.
NOTICE
Weather will affect engine oil and engine performance. Change the type of engine oil used based on weather conditions to suit the engine needs.
NOTICE
Synthetic oil may be used after the 5 hour initial breakin period. Using synthetic oil does not increase the recommended oil change interval. Full synthetic 5W-30 oil will aid in
starting in cold ambient <5º C (41º F).
Add Fuel: Gasoline
- Use clean, fresh, regular unleaded gasoline with a minimum octane rating of 85 and an ethanol content of 10% or less by volume. ybc

- DO NOT mix oil with gasoline.
- Remove the gasoline cap.
- Slowly add gasoline to the tank. Tank is full when gasoline reaches red circle on screen. DO NOT OVERFILL. Gasoline can expand after filling. A minimum of ¼ in. (6.4 mm) of space left in the tank is required for gasoline expansion, although more than ¼ in. (6.4 mm) is recommended. Gasoline can be forced out of the tank as a result of expansion if overfilled, and can affect the stable running condition of the generator.
- Screw on the gasoline cap and wipe away any spilled fuel.
CAUTION
Use regular unleaded gasoline with a minimum octane rating of 85 and an ethanol content of 10% or less by volume.
DO NOT mix oil and gasoline.
Fill tank to approximately ¼ in. (6.4 mm) below the top of the tank to allow for gasoline expansion.
DO NOT pump gasoline directly into the generator at the pump. Use an approved container to transfer the gasoline to the generator.
DO NOT fill tank indoors.
DO NOT fill tank when the engine is running or hot.
DO NOT overfill the tank.
DO NOT light cigarettes or smoke when filling the tank.
WARNING
Pouring gasoline too fast through the fuel screen may result in blow back of gasoline at the operator while filling.
NOTICE
Our engines work well with 10% or less ethanol blend gasoline. When using ethanol-gasoline blends there are some issues worth noting:
- Ethanol-gasoline blends can absorb more water than gasoline alone.
- These blends can eventually separate, leaving water or a watery goo in the tank, fuel valve and carburetor.
- With gravity-fed supplies, the compromised gasoline can be drawn into the carburetor and cause damage to the engine and/or potential hazards.
- There are only a few suppliers of fuel stabilizer that are formulated to work with ethanol-gasoline blends.
- Any damages or hazards caused by using improper gasoline, improperly stored gasoline, and/or improperly formulated stabilizers, are not covered by manufacturer’s warranty.
It is advisable to always shut off the gasoline supply, run the engine to starvation and drain the tank when the equipment is not in use for more than 30 days.
Add Fuel: Propane (LPG)
- Confirm the EZ Start dial is in the OFF position.
- If using a new propane cylinder, remove the plastic cap from the cylinder valve.
- Attach the LPG hose assembly (included) to the propane cylinder valve and hand tighten.
- Remove the rubber boot covering the propane connection port on the inverter.
- Align the plastic finger on the male hose fitting on the LPG hose assembly with the slot below the female quick connect coupling on the inverter.
- Insert the hose fitting into the quick connect coupling and push in until you hear a “click” and the outside collar of the quick connect coupling moves forward.

- Check all connections for leaks by wetting the fittings with a solution of soap and water. Bubbles which appear or bubbles which grow indicate that a leak exists. If a leak exists at a fitting then turn off the valve on the cylinder and tighten the fitting. Turn the valve back on and recheck the fitting with the soap and water solution. If the leak continues or if the leak is not at a fitting then do not use the generator and contact customer service.
NOTICE
- The LPG hose included with this unit works with standard 20 and 30 pound LPG tanks.
- Verify the requalification date on the cylinder has not expired.
- All new cylinders must be purged of air and moisture prior to filling. Used cylinders that have not been plugged or kept closed must also be purged.
- The purging process should be done by an LPG supplier. (cylinders from an exchange supplier should have been purged and filled properly already).
- Always position the cylinder so the connection between the cylinder valve and generator inlet won’t cause sharp bends or kinks in the LPG hose.
CAUTION
Do not allow children to tamper or play with the LPG cylinder or hose connections.
CAUTION
Use approved LPG cylinders equipped with an OPD (overfilling prevention device) valve. Always keep the cylinder in a vertical position with the valve on top and installed at ground level on a flat surface. Cylinders must not be installed near any heat source and should not be exposed to sun, rain, and dust. When transporting and storing, turn off the cylinder valve and generator LPG valve, and disconnect the cylinder. Plug the outlet, usually by a plastic protective cap, if one is available. Keep cylinders away from heat and ventilated when in a vehicle.
WARNING
If there is a strong smell of LPG: Close valve on the cylinder.
Check all connections for leaks by wetting the fittings with a solution of soap and water. Bubbles which appear or bubbles which grow indicate that a leak exists. Do not smoke or light a cigarette, or check for leaks using a match, open flame source or lighter. Contact a qualified technician to inspect and repair an LPG system if a leak is found,
before using the generator.
Grounding
Your generator must be properly connected to an appropriate ground to help prevent electric shock.
WARNING
Failure to properly ground the generator can result in electric shock.
A ground terminal connected to the frame of the generator has been provided (see Controls and Features for terminal location).
For remote grounding, connect of a length of heavy gauge (12 AWG minimum) copper wire between the generator ground terminal and a copper rod driven into the ground. We strongly recommend that you consult with a qualified electrician to ensure compliance with local electrical codes.
OPERATION
Generator Location
NEVER operate the generator inside any building, including garages, basements, crawlspaces and sheds, enclosure or compartment, including the generator compartment of a recreational vehicle. Please consult your local authority. In some areas, generators must be registered with the local utility. Generators used at construction sites may be subject to additional rules and regulations. Generators should be on a flat, level surface at all times. (Even while not in operation) Generators must have at least 5 ft. (1.5 m) of clearance from all combustible material. In addition to clearance from all combustible material, generators must also have at least 3 ft. (91.4 cm) of clearance on all sides to allow for adequate cooling, maintenance and servicing. Generators should never be started or operated in the back of a SUV, camper, trailer, in the bed of a truck (regular, flat or otherwise), under staircases/stairwells, next to walls or buildings, or in any other location that will not allow for adequate cooling of the generator and/or the muffler. DO NOT contain generators during operation. Allow generators to properly cool before transport or storage.
Install battery-operated carbon monoxide alarms or plug-in carbon monoxide alarms with battery back-up in your home according to the manufacturer’s instructions.
Place the generator in a well-ventilated area. DO NOT place the generator near vents or intakes where exhaust fumes could be drawn into occupied or confined spaces. Carefully consider wind and air currents when positioning generator.
Failure to follow proper safety precautions may void manufacturer’s warranty.
WARNING
Do not operate or store the generator in rain, snow, or wet weather.
Using a generator or electrical appliance in wet conditions, such as rain or snow, or near a pool or sprinkler system, or when your hands are wet, could result in electrocution.
WARNING
During operation the muffler and exhaust fumes produced will become hot. If adequate cooling and breathing space are not supplied, or if the generator is blocked or contained, temperatures can become extremely heated and may lead to fire.
Grounding
A ground terminal connected to the frame of the generator has been provided (see Controls and Features for terminal location).
Neutral Floating*
- Neutral circuit IS NOT electrically connected to the frame/ ground of the generator.
- The generator (stator winding) is isolated from the frame and from the AC receptacle ground pin.
- Electrical devices that require a grounded receptacle pin connection will not function if the receptacle ground pin is not functional.
Neutral Bonded to Frame*
- Neutral circuit IS electrically connected to the frame/ground of the generator.
- The generator system ground connects lower frame cross-member below the alternator. The system ground is connected to the AC neutral wire.
* See your model’s control panel for specified type of grounding.
Surge Protection
Electronic devices, including computers and many programmable appliances use components that are designed to operate within a narrow voltage range and may be affected
by momentary voltage fluctuations. While there is no way to prevent voltage fluctuations, you can take steps to protect sensitive electronic equipment.
- Install UL1449, CSA-listed, plug-in surge suppressors on the outlets feeding your sensitive equipment.
Surge suppressors come in single- or multi-outlet styles. They’re designed to protect against virtually all shortduration voltage fluctuations.
Starting the Engine: Gasoline
- Make certain the generator is on a flat, level surface.
- Disconnect all electrical loads from the generator. Never start or stop the generator with electrical devices plugged in or turned on.
- Turn the fuel cap vent lever to the “ON” position.

- Turn EZ Start dial clockwise to the full CHOKE position.

- Pull the starter cord slowly until resistance is felt and then pull rapidly.

- As the engine warms up, move the EZ Start dial to the RUN position.

NOTICE
Keep EZ Start dial in “CHOKE” position for only 1 pull of the recoil starter. If generator does not start after first pull, rotate the EZ Start dial to the RUN position for the next three pulls. Too much choke leads do spark plug fouling and engine flooding. This will cause the engine not to start.
NOTICE
For gasoline restarts with hot engine in hot ambient > 30°C (86°F): Rotate the EZ Start dial to 75% of the full choke position for only one pull of the recoil starter. If generator does not start after first pull, rotate the dial to the RUN position for the next three pulls. Too much choke leads do spark plug fouling and engine flooding. This will ause the engine not to start.
NOTICE
For gas starting in cold ambient <15°C (59°F): The choke must be in 100% of the “CHOKE” position for recoil start procedures. Do not over-choke. As soon as the engine
starts, turn the EZ Start dial to the RUN position.
NOTICE
If the engine starts but does not continue to run make certain that the generator is on a flat, level surface. The engine is equipped with a low oil sensor that will prevent the
engine from running when the oil level falls below a critical threshold.
Starting the Engine: Propane (LPG)
- Make certain the generator is on a flat, level surface.
- Disconnect all electrical loads from the generator. Never start or stop the generator with electrical devices plugged in or turned on.
- Open the fuel valve on the propane cylinder.
- Turn EZ Start dial counterclockwise to the full CHOKE position.

- Slowly pull the starter cord 2-4 times to prime the engine.

- Move the EZ Start dial to the “RUN” position.

- Pull the starter cord slowly until resistance is felt and then pull rapidly.
NOTICE
Accumulation of frost on LPG cylinder and regulators is common during operation and normally is not an indication of a problem. As LPG vaporizes and travels from the cylinder to the generator engine it expands. The amount of frost that forms can be affected by the size of the cylinder, the amount of LPG being used, the humidity of the air and other operating conditions.
In unusual situations this frost may eventually restrict the flow of LPG to the generator resulting in deteriorating performance. For example, if the cylinder temperature is reduced to a very low level then the rate at which the LPG vaporizes is also reduced and may not provide sufficient flow to the engine. This is not an indication of a problem with the generator but only a problem with the flow of LPG from the cylinder. If generator performance seems to be deteriorating at the same time that ice formation is observed on tank valve, hose or regulator then some actions may be taken to eliminate this symptom.
In these rare situations it can be helpful to reduce or eliminate the cold fuel system effects by doing one of the following:
- Exchanging fuel cylinders to allow the first cylinder to warm up, repeating as necessary.
- Placing the cylinder at the end of the generator near the handle, where engine fan air flows out from the generator. This air is slightly heated by flowing over the engine. The cylinder should not be placed in the path of the muffler outlet.
- The cylinder can be temporarily warmed by pouring warm water over the top of the cylinder.
Connecting Electrical Loads
Let the engine stabilize and warm up for a few minutes after starting.
Plug in and turn on the desired 240 Volt AC single phase, 50 Hz electrical loads.
- DO NOT connect 3-phase loads to the generator.
- DO NOT connect 60 Hz loads to the generator.
- DO NOT overload the generator.
WARNING
Connecting a generator to your electric utility company’s power lines or to another power source may be against the law. In addition this action, if done incorrectly, could damage your generator and appliances and could cause serious injury or even death to you or a utility worker who may be working on nearby power lines. If you plan to run a portable electric generator during an outage, please notify your electric utility company immediately and remember to plug your appliances directly into the generator. Do not plug the generator into any electric outlet in your home. Doing so could create a connection to the utility company power lines. You are responsible for ensuring that your generator’s electricity does not feed back into the electric utility power lines.
If the generator will be connected to a building electrical system, consult your local utility company or a qualified electrician. Connections must isolate generator power from
utility power and must comply with all applicable laws and codes.
Do Not Overload Generator
Capacity
Follow these simple steps to calculate the running and starting watts necessary for your purposes:
- Select the electrical devices you plan on running at the same time.
- Total the running watts of these items. This is the amount of power you need to keep your items running.
- Identify the highest starting wattage of all devices identified in step 1. Add this number to the number calculated in step 2. Starting wattage is the extra burst of power needed to start some electric driven equipment. Following the steps listed under “Power Management” will guarantee that only one device will be starting at a time.
Power Management
Use the following formula to convert voltage and amperage to watts:
Volts × Amps = Watts
To prolong the life of your generator and attached devices, follow these steps to add electrical load:
- Start the generator with no electrical load attached
- Allow the engine to run for several minutes to stabilize.
- Plug in and turn on the first item. It is best to attach the item with the largest load first.
- Allow the engine to stabilize.
- Plug in and turn on the next item.
- Allow the engine to stabilize.
- Repeat steps 5-6 for each additional item.
NOTICE
Never exceed the specified capacity when adding loads to the generator.
Eco (Economy) Mode
The Eco Mode switch can be activated to turn on economy control in order to minimize fuel consumption and noise while operating the unit during times of reduced electrical output. Eco Mode allows the engine speed to idle during periods of non-use.
The engine speed returns to normal when an electrical load is connected. When the economy switch is off, the engine runs at normal speed continuously.

CAUTION
For periods of high electrical load or momentary fluctuations, the Eco Mode should be off.
12V DC Automotive Style Outlet
The 12V DC outlet(s) can be used with the supplied accessories and other commercially available 12V DC automotive style plugs. The DC output is unregulated and can damage some products. Confirm the input voltage range of your item is at least 12-24V DC. When using the DC outlet turn the Eco Mode switch to the “OFF” position.
WARNING
Do not operate a device while it is plugged in to the 12V DC outlet.
Prolonged exposure to engine exhaust can cause serious injury or death.
CAUTION
While charging a device do not place on the exhaust side of the generator. Extreme heat caused by exhaust can damage the device, and cause a potential fire hazard.
Battery Charging
- Before connecting the battery charging cable (not included) to a battery that is installed in a vehicle, disconnect the vehicle battery ground cable from the negative (–) battery terminal.
- Plug the battery charging cable into the 12V DC receptacle of the generator.
- Connect the red (+) battery charger lead to the red (+) battery terminal.
- Connect the black (–) battery charger lead to the black (–) battery terminal.
- Start the generator.
Important: The 12V DC output is unregulated and may damage other 12V DC products. When using the 12V DC outlet, turn the Economy mode switch to the “OFF” position.
CAUTION
Do not start the vehicle while the battery charging cable is connected and the generator is running. It will not give the battery a boost of power. The vehicle or the generator may be damaged. Charge only vented wet lead acid batteries. Other types of batteries may burst, causing personal injury or damage.
NOTICE
Be sure all electric devices including the lines and plug connections are in good condition before connection to the generator.
Parallel Operation
The Champion model 82001i-DF-UK is parallel ready and can be operated in parallel with another Champion unit to increase the total available electrical power. A Champion model 100468 parallel kit (optional equipment) is required for parallel operation.
Detailed instructions for parallel kit installation and operation of the connected generators are provided in the parallel kit owner’s manual.
Stopping the Engine
Gasoline
- Turn off and unplug all electrical loads. Never start or stop the generator with electrical devices plugged in or turned on.
- Let the generator run at no-load for several minutes to stabilize internal temperatures of the engine and generator.
- Turn the EZ Start dial counterclockwise to the STOP position.
Important: Always ensure that the EZ Start dial and fuel vent on the fuel cap are in the “OFF” position when the generator is not in use.
Propane
- Turn off and unplug all electrical loads. Never start or stop the generator with electrical devices plugged in or turned on.
- Let the generator run at no-load for several minutes to stabilize internal temperatures of the engine and generator.
- Close the fuel valve on the propane cylinder.
- Turn the EZ Start dial clockwise to the STOP position.

NOTICE
If the generator will not be used for a period of two (2) weeks or longer, please see the Storage section for proper engine and fuel storage.
MAINTENANCE
Make certain that the generator is kept clean and stored properly. Only operate the unit on a flat, level surface in a clean, dry operating environment. DO NOT expose the unit to extreme conditions, excessive dust, dirt, moisture or corrosive vapors.
NOTICE
When the Maintenance Indicator light is yellow, service is required per the Maintenance Schedule Section. To reset the Maintenance Indicator Light, hold down the AC Overload Reset Button for 3 seconds. (See Power Panel section under Controls and Features.)
WARNING
Never operate a damaged or defective generator.
WARNING
Improper maintenance will void your warranty.
NOTICE
Maintenance, replacement, or repair of emission control devices and systems may be performed by any non-road engine repair establishment or individual.
The owner/operator is responsible for all periodic maintenance.
Complete all scheduled maintenance in a timely manner.
Correct any issue before operating the generator.
Cleaning the Generator
CAUTION
DO NOT spray engine with water.
Water can enter the generator through the cooling slots and damage the generator windings. It can also contaminate the fuel system.
- Use a damp cloth to clean exterior surfaces of the generator.
- Use a soft bristle brush to remove dirt and oil.
- Use an air compressor (25 PSI) to clear dirt and debris from the generator.
- Inspect all air vents and cooling slots to ensure that they are clean and unobstructed.
To prevent accidental starting, remove the spark plug wire before performing any service. Make sure spark plug wire end does not rest on any metal parts.
Changing the Engine Oil
Change oil when the engine is warm. Refer to the oil specification to select the proper grade for your operating environment.
- Set the generator on top of a work bench or table.
- Remove the maintenance cover.
- Remove the oil filler cap.
- Tilt the generator on its side and allow the oil to drain completely.
- Add oil according to “Add Engine Oil” on Assembly section. DO NOT OVERFILL. Oil not included for routine maintenance.

- Reinstall the maintenance cover.
- Dispose of used oil at an approved waste management facility.
NOTICE
Once oil has been added, a visual check should show oil about 1-2 threads from running out of the fill hole. If using the dipstick to check oil level, DO NOT screw in the dipstick while checking.
Cleaning and Adjusting the Spark Plug(s)
- Remove the maintenance cover.

- Remove the spark plug wire from the spark plug.
- Use a spark plug socket tool (not included), or a 13/16 in. (21 mm) socket (not included) to remove the plug.
- Inspect the electrode on the plug. It must be clean and not worn to produce the spark required for ignition.
- Make certain the spark plug gap is 0.024-0.028 in. (0.6-0.7 mm).

- Refer to the spark plug types in Specifications when replacing the plug.
- Firmly re-install the plug.
- Attach the spark plug wire to the spark plug.
- Reinstall the maintenance cover.
Cleaning the Air Filter

- Remove the maintenance cover.
- Locate the air filter plastic cover. Remove the screw using a Phillips head screwdriver.
- Remove the foam element.
- Wash in liquid detergent and water. Squeeze thoroughly dry in a clean cloth.
- Saturate in clean engine oil.
- Squeeze in a clean, absorbent cloth to remove all excess oil.
- Place the filter in the assembly.
- Reattach the air filter cover.
- Reinstall the maintenance cover and tighten the cover screw securely.
Cleaning the Spark Arrestor
- Allow the engine to cool completely before servicing the spark arrestor.
- Remove the 4 screws holding the cover plate on the muffler side of the generator.
- Remove the clamp(C) and cap(B) which retain the spark arrestor(A) to the muffler.

- Remove the spark arrestor screen.
- Carefully remove the carbon deposits from the spark arrestor screen with a wire brush.

- Replace the spark arrestor if it is damaged.
- Position the spark arrestor on the muffler and attach by reversing the steps from above.
CAUTION
Failure to clean the spark arrestor will result in degraded engine performance.
NOTICE
Federal and local laws and administrative requirements indicate when and where spark arrestors are required. When ordered, spark arrestors are required for operation of this generator in National Forest lands. In California, this generator must not be used on any forest-covered land, brush-covered land, or grass-covered land unless the engine is equipped with a spark arrestor.
Replacing Fuel Light batteries
- Use a small screwdriver to disassemble the upper cover.
NOTICE
There is a notch on both sides to allow access with a screwdriver. - Move the round copper cover plate and remove the battery cells.

- Keep the small spring attached to the copper pillar and place the compressed spring back into the bottom of the assembly.
NOTICE
The compressed spring will have the small end facing outward. - Place new battery cells (2 × LR1130) back into the assembly with negative (−) pole facing upwards and positive (+) facing towards the compressed spring. Move
the round copper cover plate to cover and touch the button cell.
- Insert the small spring back into the pocket of the upper cover and press the upper cover into place to complete the installation.

Adjusting the Governor
WARNING
Tampering with the factory set governor will void your warranty.
The air-fuel mixture is not adjustable. Tampering with the governor can damage your generator and your electrical devices and will void your warranty.
Maintenance Schedule
Follow the service intervals indicated in the following maintenance schedule.
Service your generator more frequently when operating in adverse conditions.
EVERY 8 HOURS OR DAILY
- Check oil level
- Clean around air intake and muffler
FIRST 5 HOURS
- Change oil
EVERY 50 HOURS OR EVERY SEASON
- Clean air filter
- Change oil if operating under heavy load or in hot environments
EVERY 100 HOURS OR EVERY SEASON
- Change oil
- Clean/adjust spark plug
- Check/adjust valve clearance*
- Clean spark arrestor
- Clean fuel tank and filter*
EVERY 250 HOURS
- Clean combustion chamber*
EVERY 3 YEARS - Replace fuel line*
* To be performed by knowledgeable, experienced owners or CPE certified service centers.
STORAGE
DANGER
Gasoline and gasoline vapors are highly flammable and extremely explosive.
Fire or explosion can cause severe burns or death. Only fill or drain fuel outdoors in a well-ventilated area. DO NOT pump gasoline directly into the generator. Use an approved container to transfer the fuel to the generator. Never use a gasoline container, gasoline tank, or any other fuel item that is damaged or appears damaged. DO NOT overfill the gasoline tank. Always keep fuel away from sparks, open flames, pilot lights, heat and other sources of ignition.
DO NOT light or smoke cigarettes.
Short Term Storage (up to 1 year)
Gasoline in the gasoline tank has a maximum shelf life of up to 1 year with the addition of properly formulated fuel stabilizers and if stored in a cool, dry place. Gasoline in the carburetor, however, may gum up and clog the carburetor if it isn’t used or drained within 2-4 weeks.
- Be sure all appliances are disconnected from the generator2. Add a properly formulated fuel stabilizer to the gasoline tank.
- Start engine by following directions in the “Starting the Engine: Gasoline” section.
- Run the generator for 10 minutes so the treated gasoline cycles through the fuel system and carburetor.
- Turn the EZ Start dial counterclockwise to the “RUN OUT OF FUEL” position.
- Let the engine run until fuel starvation has stopped the engine. This usually takes a few minutes.
- After the engine stops, turn the EZ Start dial counterclockwise to the “STOP” position.
- Allow the engine to cool.
- Remove maintenance cover.
- Remove the spark plug and pour about a tablespoon of oil into the cylinder.
- SLOWLY pull the recoil to rotate the engine to distribute and lubricate the cylinder.
- Re-install the spark plug and spark plug wire.
- Re-install the maintenance cover.
- Clean the generator according to Cleaning the Generator.
- Store the generator in a cool, dry place out of direct sunlight.
Long Term Storage (more than 1 year)
For storage over 1 year, the gasoline tank and carburetor must be completely drained of gasoline.
- Be sure all appliances are disconnected from generator.
- Place inverter on blocks to allow appropriate gasoline container or pan to slide under inverter.
- Remove the maintenance cover.
- Turn the EZ Start dial to the RUN position for gasoline.
- Using a Phillips screwdriver, rotate drain screw counterclockwise (3) full turns. Gasoline will drain through clear tubing out underneath the inverter. Make sure draining gasoline empties into an appropriate container.

- When gasoline stops flowing from the clear tube, rotate drain screw clockwise until tight. Properly dispose of the drained gasoline according to local regulations or guidelines.
- Turn the EZ Start dial to the STOP position.
- Follow steps 8-12 according to Short Term Storage.
Removing from Storage
If the generator has been improperly stored for a long period of time with gasoline in the gasoline tank and/or carburetor, all fuel must be drained and the carburetor must be thoroughly cleaned. This process involves technically advanced tasks. For assistance please call your nearest Champion distributor.
If the gasoline tank and carburetor were properly emptied of all gasoline prior to the generator being stored, follow the below steps when removing from storage.
- Be sure the EZ Start dial is in the STOP position.
- Add gasoline to the generator according to Add Fuel: Gasoline.
- Move the EZ Start dial to the START position.
- After 5 minutes check the carburetor and air filter areas for any leaking gasoline. If any leaks are found, the carburetor will need to be disassembled and cleaned or replaced. If no gasoline leaks are found, turn the EZ Start dial to the “STOP” position.
- Check engine oil level and add clean, fresh oil if needed. See Oil Specifications for proper oil type.
- Check and clear air filter of any obstructions such as bugs or cobwebs. If necessary, clean air filter according to Cleaning the Air Filter.
- Start the generator according to Starting the Engine.
DANGER
Generator exhaust contains odorless and colorless carbon monoxide gas.
To avoid accidental or unintended ignition of your generator during periods of storage, the following precautions should be followed:
- When storing the generator make sure the EZ Start dial is set to the “OFF” position.
SPECIFICATIONS
Generator Specifications
Generator Model …………………………… 82001i-DF-UK
Start Type ………………………………………… Manual
Watts (Starting/Running) ……………………… 2000/1600
Watts (LPG) (Starting/Running) …………………. 1800/1440
AC Volts ………………………………………………. 240
AC Amps …………………………………………….. 6.67
DC Volts ………………………………………………..12
DC Amps ………………………………………………… 8
Frequency ………………………………………….. 50 Hz
Phase ……………………………………………….Single
Gross Weight ……………………………. 57.5 lb. (26.1 kg)
Net Weight ………………………………..48.7 lb. (22.1 kg)
Length ……………………………………. 20.5 in. (52 cm)
Width ………………………………….. 12.8 in. (32.5 cm)
Height …………………………………….. 16.9 in. (43 cm)
Measured sound pressure level (7m Eco Mode) …….53 dB(A)
Guaranteed sound power level …………………….89 dB(A)
Noise measurement uncertainty …………………≤1.5 dB(A)
Engine Specifications
Model ……………………………………….YF149FD-L_G
Displacement ……………………………………….. 80 cc
Type ………………………………………… 4-Stroke OHV
Oil Specifications
DO NOT OVERFILL.
Type …………………………………….. *See chart below
Capacity ……………………………………. 0.4 qt. (0.4 L)

NOTICE
Weather will affect engine oil and engine performance.
Change the type of engine oil used based on weather conditions to suit the engine needs.
Fuel Specifications
Use regular unleaded gasoline with a minimum octane rating of 85 and an ethanol content of 10% or less by volume. DO NOT USE E15 or E85. DO NOT OVERFILL.
Gasoline Capacity ……………………………1.1 gal. (4.2 L)
Spark Plug Specifications
OEM Type ……………………………………. NHSP E7RTC
Replacement Type ……………….NGK BPR7HS or equivalent
Gap ………………………….0.024-0.028 in. (0.6-0.7 mm)
Valve Specifications
Intake Clearance ……………………….. 0.004 in. (0.1 mm)
Exhaust Clearance ……………………… 0.004 in. (0.1 mm)
NOTICE
A technical bulletin regarding valve adjustment procedures is available at www.championpowerequipment.co.uk
Temperature Specifications
Starting Temperature Range (°F/°C) …….. 5 to 104/-15 to 40
NOTICE
An important message about temperature: Your product is designed and rated for continuous operation at ambient temperatures up to 40°C (104°F). When your product is
needed it may be operated at temperatures ranging from 5°F (-15°C) to 122°F (50°C) for short periods of time. If exposed to temperatures outside this range during storage,
it should be brought back within this range before operation. In any event, the product must always be operated outdoors, in a well-ventilated area and away from doors,
windows and vents.
TROUbLESHOOTING
| Problem | Cause | Solution |
| Generator will not start. | No fuel. | Add fuel. |
| Faulty spark plug. | Replace spark plug. | |
| Unit loaded during start up. | Remove load from unit. | |
| Low oil level. | Fill crankcase to the proper level. | |
| Place generator on a flat, level surface. | ||
| Generator will not start; Generator starts but runs roughly. | Choke in the wrong position. | Adjust choke. |
| Spark plug wire loose. | Attach wire to spark plug. | |
| Generator shuts down during operation. | Out of fuel. | Fill fuel tank. |
| Low oil level. | Fill crankcase to the proper level. Place generator on a flat, level surface. | |
| Overload condition | Remove load, press reset button | |
| Overheat condition | Let generator cool down | |
| Generator cannot supply enough power or overheating. | Generator is overloaded. | Review load and adjust. See “Connecting Electrical Loads.” |
| Insufficient ventilation. | Check for air restriction. Move to a well ventilated area. | |
| No AC output. | Cable not properly connected. | Check all connections. |
| Connected device is defective. | Replace defective device. | |
| Circuit breaker is open. | Reset circuit breaker | |
| Loose wiring. | Inspect and tighten wiring connections. | |
| Other. | Contact the help line. | |
| Generator gallops. | Engine governor defective. | Contact the help line. |
| Repeated circuit breaker tripping. | Overload. | Review load and adjust. See “Connecting Electrical Loads.” |
| Faulty cords or device. | Check for damaged, bare or frayed wires. Replace defective device. |
Parts Diagram

Parts List
| # | Part Number | Description | Qty. |
| 1 | 1.818.0514.3 | Screw M5 x 14, Green | 12 |
| 2 | 62.200200.00 | Cover, Left, Black | 1 |
| 3 | 62.214000.00 | Indicator Light Assembly, Fuel Tank | 1 |
| 4 | 62.490 | Engine, 80 cc | 1 |
| 5 | 2/3/1961 | Circlip | 2 |
| 6 | 62.214000.01 | Indicator Light Assembly, Control Panel | 1 |
| 7 | 62.200300.00 | Cover, Right, Black | 1 |
| 8 | 88.126000.00 | Ignition Assembly | 1 |
| 9 | 1.818.0414.3 | Screw M4 x 14 | 2 |
| 10 | 1.6177.1.04.1 | Lock Nut M4, Flange, Green | 6 |
| 11 | 82001i-DF-UK.21 | Control Panel Assembly | 1 |
| 12 | 62.200101.01.48 | Front Cover, Yellow | 1 |
| 13 | 1.5789.0615.3 | Flange Bolt M6 x 15 | 4 |
| 14 | 62.200106.00 | Protection Strip | 1 |
| 15 | 62.061200.00 | Guide Plate, Rope | 1 |
| 16 | 1.823.0412.3 | Screw M4 x 12 | 9 |
| 17 | 62.139002.00 | Cover, Rotary Knob | 1 |
| 18 | 62.139001.01 | Rotary Knob | 1 |
| 19 | 62.139008.00 | Ball Bearing, Rotary Knob | 1 |
| 20 | 62.139004.01 | Fixed Plate | 1 |
| 21 | 5.1050.008 | Microswitch | 1 |
| 22 | 62.139007.00 | Spring, Steel Ball | 1 |
| 23 | 62.070400.01 | Fuel Valve | 1 |
| 24 | 62.139006.00 | Pressure Plate | 1 |
| 25 | 2/6/1916 | Clamp, 08.7 x b8 | 2 |
| 26 | 62.070011.00 | Pipe, Fuel Valve to Carburator | 1 |
| 27 | 2/6/1907 | Clamp, 08 x b6 | 1 |
| 28 | 2/2/1936 | Thin Hexnut M16 x 1.5 | 1 |
| 29 | 62.130200.00 | Pull Choke Assembly | 1 |
| 30 | 62.130201.00 | Spring, Pull Choke | 1 |
| 31 | 62.200401.00.48 | Supporter, Rear Cover, Yellow | 1 |
| 32 | 81.200102.00 | Rotundity Jacket | 3 |
| 33 | 62.200402.01.48 | Protector, Rear Cover, Yellow | 1 |
| 34 | 1.896.05 | Split Washer 05 | 1 |
| 62.200410.00 | Rotary Knob, Protector35 Rear Cover | 1 |
| # | Part Number | Description | Qty. |
| 36 | 1.819.0414.2 | Sunk Screw M4 x 14 | 4 |
| 37 | 62.210017.00 | Multifunction Display | 1 |
| 38 | 88.070011.01 | Pipe, Fuel Tank to Valve | 1 |
| 39 | 111.070300.01 | Fuel Filter, Wire Mesh | 1 |
| 40 | 2/6/1918 | Clamp, 010.5 x b8 | 1 |
| 41 | 122.070036.00 | Seal Ring | 1 |
| 42 | 62.070035.00 | Fuel Level Sensor | 1 |
| 43 | 1.819.0516.2 | Sunk Screw M5 x 16 | 5 |
| 44 | 62.070100.00 | Fuel Tank Cap | 1 |
| 45 | 62.070300.00 | Fuel Filter | 1 |
| 46 | 62.200502.00 | Spillway, Fuel Tank | 1 |
| 47 | 82.080009.00 | Mustache clip | 1 |
| 48 | 62.071000.00 | Fuel Tank, 4.2L, Black | 1 |
| 49 | 2/2/1910 | Cage Nut M5 | 10 |
| 50 | 81.200603.00 | Mount, End Cover | 1 |
| 51 | 81.200602.00 | Mounting Rubber, End Cover | 1 |
| 52 | 1.5789.0615 | Flange Bolt M6 x 15 | 6 |
| 53 | 81.200605.00 | Motor Mount | 4 |
| 54 | 2/5/1950 | Clamp, Wire, 100 | 1 |
| 55 | 1.61771.06.3 | Lock Nut M6, Flange, Green | 4 |
| 56 | 2/2/1913 | Cage Nut M6 | 4 |
| 57 | 1.5789.0620 | Flange Bolt M6 x 20 | 4 |
| 58 | 62.200604.00 | Mounting Rubber, Base Setting | 4 |
| 59 | 62.200601.00 | Base Setting Component | 1 |
| 60 | 1.845.2913 | Tapping Screw ST2.9 x 13 | 2 |
| 61 | 5.1800.009 | Rectifier | 1 |
| 62 | 1.5789.0612 | Flange Bolt M6 x 12 | 5 |
| 63 | 62.070045.01 | Supportor, Fuel Tank | 1 |
| 64 | 5.1820.004 | Charger | 1 |
| 65 | 81.220001.00 | Protector, Control Unit | 2 |
| 66 | 62.221000.03 | Control Unit, 1600W / 230V/ 50HZ | 1 |
| 67 | 81.220003.00 | Pressure Plate, Control Unit | 2 |
| 68 | 62.220006.00 | Air Shroud, Control Unit | 1 |
| 69 | 1.9074.1.0408 | Screw M4x 8 | 3 |
| 70 | 62.200102.00 | Circular Rubber Sheath | 1 |
| 71 | 87.070021.02 | Inlet Connection | 1 |
| # | Part Number | Description | Qty. |
| 72 | 5.1050.000 | Microswitch | 1 |
| 73 | 1.819.1.0330 | Sunk Screw M3 x 30 | 2 |
| 74 | 1.845.3513 | Tapping Screw ST3.5 x 13 | 4 |
| 75 | 2/6/1948 | Clamp 015.7 | 3 |
| 76 | 62.070012.00 | Pipe 220 mm | 1 |
| 77 | 2/6/1919 | Hose Clamp 015 | 1 |
| 78 | 62.070037.00 | Support, Inlet Connection | 1 |
| 79 | 1.6170.03 | Hexagon Nut M3 | 2 |
| 80 | 5.1200.308 | 8Amp Circuit Breaker, Push Button | 1 |
| 81 | 5.1210.915 | 15Amp Circuit Breaker’ Push Button, CSA | 1 |
| 82 | 5.1120.063 | Receptacle | 2 |
| 83 | 1.5783.0516 | Bolt M5 x 16 | 1 |
| 84 | 1.862.05 | Lock Washer 05, Toothed | 2 |
| 85 | 1.97.1.05 | Washer, 05 | 1 |
| 86 | 1.6170.05 | Nut M5 | 2 |
| 87 | 62.01.2.2 | Control Panel | 1 |
| 88 | 5.1110.005 | Receptacle, DC12V | 1 |
| 89 | 83.210001.01.1 | Connect Port, Black | 1 |
| 90 | 83.210001.01.3 | Connect Port, Red | 1 |
| 91 | 1.16674.0510 | Flange Bolt M5 x 10 | 1 |
| 92 | 62.130000.92 | LPG Hose With Regulator | 1 |
| 93 | 9.1700.008 | “Plug, USB 5V/2.4A” | 1 |
| 94 | 5.1320.029 | Plastic Pipe 170 mm | 1 |
| 95 | 2/12/1911 | Buffer Ring 015×9 | 1 |
| 96 | 62.130031.00 | Three Way Pipe | 1 |
| 97 | 62.070012.01 | Pipe 150 mm | 1 |
| 98 | 2/6/1949 | Clamp 010.5 | 1 |
| 99 | 2/12/1904 | Buffer Ring 09.5×10 | 1 |
| 100 | 62.200025.00 | Pressure Plate | 1 |
| 101 | 1.848.2995 | Tapping Screw ST2.9 x 9.5 | 2 |
| 102 | 1.818.0512.3 | Screw M5 x 12, Green | 2 |
| 103 | 5.1870.033 | Cover, Connect Port’ 125V/25A, Black | 1 |
| 104 | 5.1870.033.3 | Cover, Connect Port, 125V/25A, Red | 1 |
| 105 | 5.1870.014 | Circuit Breaker Cover, Push Button | 2 |
| 106 | 62.138000.90 | Regulator Cover | 1 |
| 107 | 1.5789.0612.1 | Flange Bolt M6 x 12, black | 4 |
Engine Parts Diagram

Engine Parts List
| # | Part Number | Description | Qty. |
| 1 | 62.190006.00 | Rubber Sleeve, End Cover | 1 |
| 2 | 1.5789.0512 | Flange Bolt M5 x 12 | 4 |
| 3 | 62.190002.01 | Cover, End Housing | 1 |
| 4 | 1.16674.0620 | Flange Bolt M6 x 20 | 4 |
| 5 | 62.190002.00 | End Housing, Motor | 1 |
| 6 | 1.16674.0612 | Flange Bolt M6 x 12 | 5 |
| 7 | 24.091008.01 | End Cap | 1 |
| 8 | 62.190001.00 | Cooling Fan, Rotor | 1 |
| 9 | 2/2/1918 | Nut M12 x 1.25 | 2 |
| 10 | 62.191100.00 | Rotor Component | 1 |
| 11 | 1.5789.0635 | Flange Bolt M6 x 35 | 2 |
| 12 | 62.191200.04 | Stator Component | 1 |
| 13 | 81.122000.00 | Trigger Assembly | 1 |
| 14 | 1.5789.0620 | Flange Bolt M6 x 20 | 12 |
| 15 | 81.030007.00 | Cover, Crankcase | 1 |
| 16 | 81.030006.00 | Plate, Coil | 1 |
| 17 | 1.5789.0608 | Flange Bolt M6 x 8 | 1 |
| 18 | 81.127000.00 | Oil Level Sensor | 1 |
| 19 | 1.5789.0612 | Flange Bolt M6 x 12 | 2 |
| 20 | 81.031000.00 | Oil Dipstick Assembly | 1 |
| 21 | 81.030035.00 | Oil Nipple | 1 |
| 22 | 81.030013.00 | Seal Strip 1, Crankcase Cover | 1 |
| 23 | 81.030013.01 | Seal Strip 2, Crankcase Cover | 1 |
| 24 | 81.040100.00 | Camshaft | 1 |
| 25 | 2/4/1902 | Dowel Pin 08 x 14 | 4 |
| 26 | 81.030008.00 | Gasket, Crankcase Cover | 1 |
| 27 | 2/14/1913 | Woodruff Key 3 x 5 x 13 | 2 |
| 28 | 1.276.6204 | Bearing 6204 | 2 |
| 29 | 81.050100.00 | Crankshaft | 1 |
| 30 | 2/11/1919 | Oil Seal 020 x 035 x 5 | 2 |
| 31 | 81.030100.00 | Crankcase | 1 |
| 32 | 81.080001.00 | Cooling Fan | 1 |
| 33 | 81.060001.00 | Pulley, Starter | 1 |
| 34 | 62.080100.00 | Fan Cover | 1 |
| 35 | 1.5789.0615 | Flange Bolt M6 x 15 | 9 |
| 36 | 62.061000.00 | Recoil Assembly | 1 |
| 37 | 2/1/1949 | Stud Bolt M6x99 | 2 |
| 38 | 81.130002.00 | Gasket, Insulator | 1 |
| 39 | 62.130001.00 | Insulator, Carburetor | 1 |
| # | Part Number | Description | Qty. |
| 40 | 81.130003.00 | Gasket, Carburetor | 1 |
| 41 | 62.130000.03 | Carburetor Assembly | 1 |
| 42 | 81.130004.00 | Gasket, Air Cleaner | 1 |
| 43 | 81.090004.00 | Pipe, Air Cleaner | 1 |
| 44 | 81.090003.00 | Joint, Breather Pipe | 1 |
| 45 | 81.090005.00 | Pressure Plate, Air Filter Tube | 1 |
| 46 | 1.6177.1.06.3 | Flange Lock Nut M6 | 6 |
| 47 | 2/2/1913 | Cage Nut M6 | 1 |
| 48 | 62.091100.00 | Base, Air Cleaner | 1 |
| 49 | 81.091003.00 | Element, Air Cleaner | 1 |
| 50 | 62.091200.00 | Cover, Air Cleaner | 1 |
| 51 | 2/8/1953 | Bolt M6 x 20 | 1 |
| 52 | 81.030009.00 | Gasket, Cylinder Head | 1 |
| 53 | 62.010100.02 | Cylinder Head | 1 |
| 54 | 1.5789.0655 | Flange Bolt M6 x 55 | 4 |
| 55 | 81.040013.00 | Lifter, Valve | 2 |
| 56 | 81.040005.00 | Push Rod | 2 |
| 57 | 81.040002.00 | Valve, Intake | 1 |
| 58 | 83.040003.01 | Spring, Valve | 2 |
| 59 | 81.040017.00 | Oil Seal, Valve | 1 |
| 60 | 83.040014.01 | Valve Collet | 2 |
| 61 | 81.040016.00 | Shaft, Rocker Arm | 1 |
| 62 | 81.040012.00 | Screw, Valve Adjustment | 2 |
| 63 | 62.020002.00 | Gasket, Cylinder Head Cover | 1 |
| 64 | 2/1/1927 | Stud Bolt M6 x 27 | 6 |
| 65 | 62.080200.00 | Air Shroud, Cylinder | 1 |
| 66 | 62.021000.00 | Cover, Cylinder Head | 1 |
| 67 | 2/6/1910 | Clamp, 010.5 x 01 | 2 |
| 68 | 62.020001.00 | Breather Tube | 1 |
| 69 | 2/15/1913 | Spark Plug E7RTC | 1 |
| 70 | 2/2/1909 | Nut M5 x 0.5, Lock | 2 |
| 71 | 81.040009.00 | Rocker Arm, Intake Valve | 2 |
| 72 | 83.040001.01 | Retainer, Valve Spring | 2 |
| 73 | 81.040006.00 | Valve, Exhaust | 1 |
| 74 | 81.050200.00 | Connecting Rod Assembly | 1 |
| 75 | 81.050005.02.1 | Piston | 1 |
| 76 | 81.050303.02 | Ring Assembly, Oil | |
| 77 | 81.050302.02 | Piston Ring, Second | 1 |
| 78 | 81.050301.02 | Piston Ring, First | 1 |
| # | Part Number | Description | Qty. |
| 79 | 81.050003.00 | Wrist Pin, Piston | 1 |
| 80 | 2/9/1907 | Circlip 013.5 x 01 | 2 |
| 81 | 81.123000.01 | Ignition Coil | 1 |
| 82 | 81.080003.00 | Air Duct | 1 |
| 83 | 81.081001.00 | Muffler Protector Seal | 1 |
| 84 | 62.081100.00 | Muffler Protector, Side | 1 |
| 85 | 81.081003.00 | Fastening Insert Piece | 1 |
| 86 | 81.100001.00 | Gasket, Exhaust Pipe | 1 |
| 87 | 81.081002.00 | Rubber Seal Sleeve | 1 |
| 88 | 62.101100.00 | Muffler Assembly | 1 |
| 89 | 1.6175.06.3 | Nut M6 | 2 |
| 90 | 81.101300.00 | Spark Arrester | 1 |
| 91 | 2/6/1911 | Clamp, 025 x b10 | 1 |
| 92 | 81.101501.00 | Cap, Spark Arrester | 1 |
| 93 | 62.081200.00 | Middle Shield, Muffler | 1 |
| 94 | 1.70.0616 | Inside Hexagonal Bolt M6X16 | 1 |
| 95 | 1.845.4817 | Tapping Screw ST4.8 x 17 | 4 |
| 96 | 62.081300.00 | Terminal Shield, Muffler | 1 |
| 97 | 1.818.0306.1 | Screw M3 x 6 | 2 |
| 98 | 62.132200.00 | Stepper Motor | 1 |
| 99 | 1.9074.1.0408 | Screw M4 x 8 | 2 |
| 100 | 81.132100.00 | Stepper Motor Base | 1 |
| 101 | 1.9074.4.0535 | Screw M5 x 35 | 2 |
| 102 | 62.130005.00 | Support, Stepper Motor | 1 |
| 103 | 81.130010.00 | Spring, Connecter | 1 |
| 104 | 81.130008.00 | Connecter, Choke Valve Axis | 1 |
| 105 | 81.131000.03 | Carburetor | 1 |
| 106 | 1.9074.3.0510 | Screw M5 x 10 | 1 |
| 107 | 62.130007.00 | Pressure Plate, Choke Control Line | 1 |
| 108 | 81.130006.00 | Brace, Support Plate | 2 |
| 109 | 62.080005.00 | Plate, Middle Shield | 1 |
| 110 | 1.845.4295 | Tapping Screw ST4.2 x 9.5 | 1 |
| 111 | 2/6/1949 | Clip 010.5 | 1 |
| 112 | 62.070012.02 | Pipe 315 mm | 1 |
| 113 | 2/5/1955 | Clamp 09.5 | 1 |
| 114 | 62.010000.00 | Cylinder Head Assembly | 1 |
| 115 | 81.030032.00 | Wire Jacket | 1 |
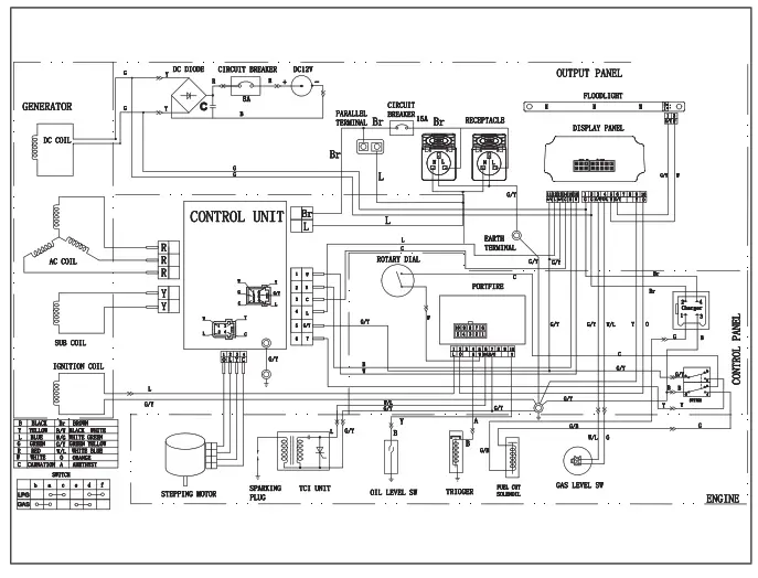
Wiring Diagram

EC DECLARATION OF CONFORMITY
We: CHAMPION POWER EQUIPMENT, INC.
12039 SMITH AVENUE, SANTA FE SPRINGS, CA 90670, USA
Hereby declare that the following Appliance complies with the appropriate basic safety and health requirements of the UKCA Directives (see item 3 & 4) based on its design and type, as brought into circulation by us.
This declaration relates exclusively to the machinery in the state in which it was placed on the market, and excludes components which are added and/or operations carried out subsequently by the final user.
Designation / Function:
Low Power generating sets
- Type: 82001I-UK, 82001I-DF-UK
- Serial number: xxxxxxxxxxxxx (on Dataplate Label and Package )
- Used harmonized standards:
– ISO 8528-13:2016 - Applicable EC Directives:
– Supply of Machinery (Safety)Regulations 2008
– Directive (EU) 2016/1628
– Noise Emission in the Environment Regulations S.I. 2001/1701
– Electrical Equipment (Safety) Regulations 2016
– Electromagnetic Compatibility Regulations 2016
Guaranteed sound power level:-89 dB(A) for 82001i-UK,82001i-DF-UK - Responsible for documentation: CHAMPION POWER EQUIPMENT, INC.
Address: 12039 SMITH AVENUE, SANTA FE SPRINGS, CA 90670, USA - Person responsible for compiling the technical files established within the EUName, Surname: Winch Solutions LTD
Address: Unit 17-18 Bradley Trading Estate, Bradley lane, Standish, Greater Manchester, WN6 0XQ, UK - Date/Place/Authorized Signature: June 17th 2022/Hangzhou/LI JIE

- Title of Signatory: General Manager
Note:
The person importing the products becomes responsible for ensuring that they comply with the directives which apply to them. At the very last, it is recommended that the importer obtain a copy of the original Declaration of conformity from manufacturer
Made in China – REV 20220624
Champion Power Equipment,
Inc., Santa Fe Springs, CA USA







































