Falcon 4270101871 Concealed Vertical Rod Panic Device Instruction Manual

Concealed Vertical Rod Panic Device
Before Installation
- Check “Series 1990 Parts List” (see page 5).
- Prepare door, threshold, and head jamb: aluminum door page 7; hollow metal door page 8; threshold and head jamb page 6
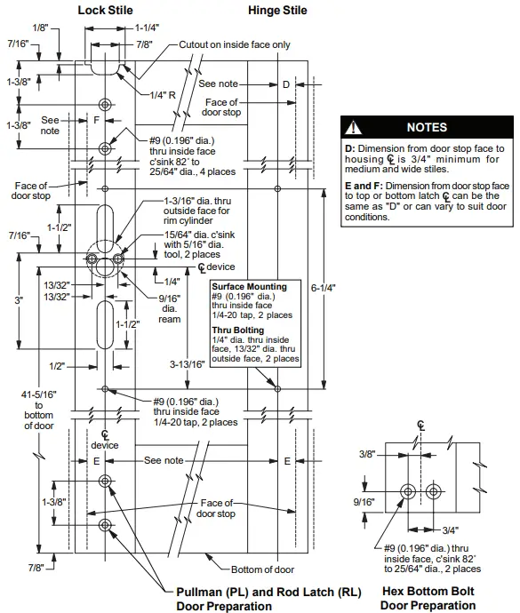
NOTES
- Handing of device can be changed.
- Latch mounting center lines need not be the same as the housing center lines. The operating rod can work at an angle to permit ounting of latches so they will clear projections inside the door.
- Crossbar length equals the distance between the housing vertical centerlines minus 1-3/4
INSTALLATION
Install rod assemblies.
- For hollow metal door, attach latch brackets to sides of top and bottom latches with #10-32 x 1/4” UFPH machine screws (Figure 1-1). 1b Slide top rod assembly into door. Hollow metal door: Secure each latch bracket to door with two #10-32 x 3/8” FPHmachine screws. Aluminum door: Secure top latch to door with two #10-32 x 1/4” UFPH machine screws through face
of door into front mounting holes on latch. 1c Install bottom rod assembly into door. If using rod latch (RL) bottom rod assembly: For hollow metal door, secure each
latch bracket to door with two #10-32 x 3/8” FPH machine screws; for aluminum door, secure top latch to door with two #10-32 x 1/4” UFPH machine screws through face of door into front mounting holes on latch. 1d For hex bottom rod, install hex rod guide in door with #10-24 x 3/8” UFPHTC screws (Figure 1-2). 1e Install rod bearing bushing over end of each rod and secure with retaining ring (Figure 1-3).
1f Check latch operation and rod length adjustment:
a. Place traveler over rod ends.
b. Slide traveler up. Top latch should release and hold rods in up position, and bottom latch should be completely retracted (flush with bottom edge of door).
c. Move top latch back to locked position. Rods should drop down, locking top latch and extending bottom latch approximately 1/2”.
d. If necessary, adjust rod lengths for correct operation. Remove traveler after adjustment
2 Install cylinder
Install cylinder. If required, cut cylinder tailpiece as shown. Heads of cylinder mounting bolts must be flush with door surface
3 Install pinion cam and traveler
4 Install retracto
Hold-back (HB): Turning key one
complete rotation retracts latch bolt. If key is removed in this position, latch bolt stays retracted. Returning key to original position before removing allows latch bolt to extend.
Night latch (NL): Turning key as far as it will go retracts latch bolt. Key must be returned to original position to be removed, leaving the door locked.
5 Install top strike.
Install top strike with four #8-32 x 1/4” flat head Phillips undercut screws. The top strike is fabricated off center to permit pin adjustment by rotating the strike 90°. Use strike shims (supplied with strike) as needed to adjust the projection of the strike pin.
6 Install housing mounting studs, housings, and crossbar.
6a Install four housing mounting studs (Figure 6-1).
6b Install lock stile housing over mounting studs and secure with set screws (Figure 6-2). Test operation.
6c Install crossbar and hinge stile housing (Figure 6-3). Secure housing with set screws. Secure crossbar with two 1/4-20 x 1” Taptite screws.
SERIES 1990 PARTS LIST
PARTS LIST (CONTINUED)
HEAD JAMB AND THRESHOLD PREPARATION
ALUMINUM DOOR PREPARATION
HOLLOW METAL DOOR PREPARATION

































