RCI 35-40 Chiller and Heat Pump

Product Information
The Cod. 3QE47110 – Rev. 00 – 10/2021 RCI 35-40 air-cooled liquid chillers and heat pumps with axial fans, inverter scroll compressor, and EC inverter are designed for efficient cooling and heating operations. The product comes in two versions, cooling-only and reversible heat pump, and has a Class A energy efficiency rating. The machine identification and compliance details are provided in the user manual. The product has safety guidelines and basic precautions to be followed during installation, maintenance, and usage.
Range
The product is available in two models, RCI 35 and RCI 40, with plate evaporators. The available versions are cooling-only and reversible heat pump.
Accessories
The product comes with factory-fitted accessories such as a low water temperature kit, coil with pre-coated fins or epoxy treatment, single circulating pump, antifreeze heater for the evaporator, and loose accessories such as a remote control panel,
Modbus RTU protocol RS485 serial interface, coils protection metallic guards, and rubber shock absorbers.
Compliance
The product complies with safety standards outlined in the user manual. It is important to follow safety guidelines provided in the manual to avoid injury or damage to the product.
Machine Identification
The product has a unique identification number, Cod. 3QE47110 – Rev. 00 – 10/2021, which is required for maintenance and user support purposes.
Intended Use
The product is intended for cooling and heating operations in a variety of settings such as commercial and industrial buildings.
Basic Safety Rules
- Ensure that the product is installed and maintained by a qualified technician.
- Read and follow the user manual instructions carefully before use.
- Do not operate the product in a hazardous environment.
- Only authorized personnel should access the product control panel.
- Disconnect the power supply before performing any maintenance or repair operations.
Product Usage Instructions
- Inspect the product upon receipt to ensure that it is undamaged and has all the necessary accessories.
- Position the product in a suitable location that meets the installation location requirements outlined in the user manual.
- Follow the connection diagram provided in the manual for proper water and electrical connections.
- Perform preliminary inspections and calibration before starting up the product for the first time or after long inactivity.
- Use the control panel to operate the product and make necessary adjustments to settings as required.
- Perform regular maintenance checks as outlined in the user manual to ensure optimal product performance and longevity.
- When decommissioning or disposing of the product, follow the instructions provided in the manual to avoid environmental damage or injury.
General
- A: Chapter
- B: Sequence of paragraphs
- C: Preliminary precautions
- D: Operations

- The manual is divided into chapters as follows:
- General;
- Shipment;
- Installation;
- Water connections;
- Electrical connections:
- Commissioning;
- Control panel;
- Maintenance.
- Attached.
- The preliminary precautions must be read before performing any of the following operations.
This document uses the following definitions:
- Danger zones: any area inside and/or near the machine in which the presence of an exposed person constitutes a risk to his/her own health and safety.
- Exposed person: any person who is entirely or partially in a danger zone.
- Operator/Maintenance Technician: the person/s assigned to operate, adjust, service, repair or move the machine.
Symbols
- This publication contains the following symbols:
![]() | Danger | Draws attention to actions that can cause serious injury if not performed correctly. |
![]() | Prohibited | Draws attention to actions that impose a prohibition. |
Range
Models with plate evaporator
| RCI | 35 |
| RCI | 40 |
Available versions
| RCI R | Cooling only |
| RCI P | Reversible Heat Pump |
Accessories
Factory fitted accessories
| BT | Low water temperature kit |
| TX | Coil with pre-coated fins |
| TXB | Coil with epoxy treatment |
| PS | Single circulating pump |
| FE | Antifreeze heater for evaporator |
Loose accessories
| CR | Remote control panel |
| IS | Modbus RTU protocol, RS485 serial interface |
| RP | Coils protection metallic guards |
| AG | Rubber shock absorbers |
Compliance
The device complies with the following standards:
- Machinery directive 9898/37/EC – 2006/42/EC
- Electromagnetic Compatibility Directive 2004/108/EC
- Low Voltage Directive: 2006/95/EC
Machine identification
- A: Packaging plate
- B: Frame feature plate
- C: Electric board plate
The equipment can be identified from:
- Packaging plate.
- It shows the identification data of the equipment.
- Frame feature plate.
- Affixed on the machine, it shows the technical and performance data of the equipment.
- Electrical board feature plate.
- Affixed on the panel from which the electrical board is accessed, it shows the electrical data of the equipment.
The loss of the label may compromise CE compliance. If it is lost or deteriorated, request a duplicate from Technical Support.
Tampering with, removal and deterioration of the identification plates complicate any installation, maintenance and spare part request.
Residual risk
Description
The description of the residual risk considers the following elements:
- the type of dangers those working around the machine are subject to;
- a description of main risks;
- who could be exposed to such risks;
- what are the main safety measures adopted to reduce the risk of injury.
The guidelines for the prevention of accidents reported below, with reference to the relative areas of residual risk, must be integrated with all the general instructions of this chapter and with the accident prevention regulations in force in the destination country of the system.
Residual risk near the machine
- Electrocution, if the electrical connection and earthing of the machine are not carried out correctly.
- Cuts or abrasions due to the presence of sharp edges.
- Suction of substances in the installation site and subsequent dispersion in the environment.
- Projection of any object that may fall on the fan blades.
- Leakage of water (in case of a fault).
- Formation of condensation water and ice in the area in front of the machine during the heating operation of the heat pump machines.
- Micro-climate alteration (during operation).
- Noise emission (during operation). The sound pressure levels of the individual units are listed in the technical booklet.
- Oil leaks (due to a fault).
- Refrigerant gas leak (due to a fault).
Refrigerant gas is a greenhouse gas effect substance. Vapours are heavier than air and they can cause suffocation by reducing oxygen available for breathing. Rapid evaporation of the liquid can cause freezing.
Measures to be adopted if refrigerant gas leaks
- Product type:
- R410A
First aid measures
- General information:
- do not administer anything to an unconscious person.
- Inhalation:
- transfer outdoors.
- use oxygen or artificial respiration if needed.
- do not administer adrenaline or similar drugs.
- Contact with eyes:
- rinse thoroughly with plenty of water for at least 15 minutes and consult a doctor.
- Contact with skin:
- wash immediately with plenty of water
- immediately remove all contaminated clothing
Measures in the event of accidental spillage
- Personal precautions:
- Move all personnel to safe areas.
- Provide adequate ventilation.
- Use personal protective equipment.
- Environmental precautions:
- Intercept the emission.
- Cleaning methods:
- Use absorbent products.
Operations with removed panels
Some of the operations and/or tests described below require the removal of the panels to access inside the unit.
There may be hot surfaces (piping, compressor, etc.) or cold (compressor, intake separator, etc.), sharp edges (coil fins) or moving parts (fans) even with the machine stationary.
The power supply must be disconnected before removing any panel.
Operations that require the panels to be opened must only be carried out by qualified personnel wearing personal protective equipment.
Intended use
This unit is designed to cool water (potentially added with inhibited ethylene glycol) that circulates in a closed circuit.
The heat pump units can cool or heat the water circuit, depending on the selected operating cycle.
The hot or cold air produced by the machine, may be used for air conditioning systems or industrial processes.
Any other use of the machine is forbidden.
Do not use flammable products near the machine.
Do not use substances that can form explosive mixtures close to the machine.
Do not use the machine where there are problems of environmental impact.
General precautions
- These units must be installed by a qualified company that at the end of the work provides the operator with a declaration of conformity with the regulations in force and the instructions provided by the manufacturer in this document.
- These units must comply with their intended use in line with their performance characteristics.
- Wear suitable and accident prevention clothing and equipment during installation and/or maintenance. The manufacturer declines any liability for non-compliance with safety and accident prevention regulations in force.
- All unit installation, connection, start-up and shut-down operations must only be implemented by qualified and authorized personnel.
- Comply with the laws in force in the country where the machine is installed, concerning the use and disposal of the packaging, the products used for cleaning and maintenance and for the management when the unit life cycle is complete.
- Any repairs or maintenance must be performed by the technical support of the manufacturer or by qualified personnel, in accordance with this publication.
- Preferably use original spare parts when replacing components.
- If the refrigerant should leak, ventilate the room. The liquid refrigerant produces toxic gas when exposed to a flame.
- In the case of a malfunction or spill of liquid or gas refrigerant, set the main switch to “off” and close the shut-off valves. Promptly call technical support or professional personnel. Do not intervene personally on the unit.
- If the outside temperature can drop below zero, there is a freezing hazard and the system must be drained or anti-freeze must be added.
- This unit contains fluorinated greenhouse gas covered by the Kyoto Protocol. Maintenance and disposal must be carried out only by qualified personnel.
The feature plate of the machine indicates the total quantity of refrigerant present in the system.
Basic safety rules
Using products that require electricity and water require some basic safety rules to be complied with, such as:
- It is prohibited to operate the unit before having disconnecting it from the power supply by setting the main switch to “off”.
- It is prohibited to modify the safety devices or the settings without authorization and instructions from the manufacturer of the unit.
- It is prohibited to pull, detach or twist the electrical cables coming from the unit, even if it is disconnected from the power supply.
- It is strictly prohibited to touch any moving parts, stand between them or introduce pointed objects through the grids.
- It is prohibited to use gas and water pipes to earth the unit.
- It is prohibited to touch the unit when barefoot or with wet or damp parts of the body.
- It is prohibited to stand on the unit, sit down on it and/or lean any type of object against it.
- It is prohibited to dispose of and leave the packaging material in the reach of children as it can be a potential source of danger.
- It is prohibited for children or unassisted disabled persons to use the unit.
- It is prohibited to release R410A in the atmosphere: R410A is a fluorinated greenhouse gas referred to in the Kyoto Protocol with a Global Warming Potential (GWP) = 2088.
User guidelines
- Keep this manual together with the wiring diagram in a place that is accessible by the operator.
- Take note of the unit identification data so as to provide them to the service center when required (see the “Machine identification” paragraph).
- It is recommended to keep track of the operations carried out on the unit, so as to facilitate any troubleshooting.
- Request the installer to be trained on:
- switching on/shut-down;
- shutting down for long periods;
- maintenance;
- what to do/not to do in case of a fault.
In case of a fault or malfunction:
- immediately disable the unit without resetting the alarm;
- verify the type of alarm to notify the service center;
- contact an authorized service center;
- request original spare parts.
Machine description
Features
- Frame.
Self-supporting frame in petalumen and galvanized steel frame, featuring rubber shock absorbers on the base. Stainless steel screws. - Compressors.
Scroll DC Inverter three phase with oil sight glass. They are fitted with internal overheat protection and crankcase heater, installed on rubber shock absorbers. - Fans.
Axial fan type with low rpm and special wing profile, directly coupled to external rotor motors.
A safety fan guard is fitted on the air flow discharge. - Condenser.
Made of a finned coil with copper pipes and aluminum fins. Complete with drain pan for heat pump version only. - Evaporator.
AISI 316 stainless steel braze welded plate evaporator. On the heat pump units an antifreeze heater is installed by standard. - Electrical board.
The electrical board includes: main switch with door safety interlock; fuses; thermal protection relays on compressors; thermos contacts for fans; remote ON/OFF; summer/winter switching; domestic hot water and external 3-way valve management. - Microprocessor.
For the automatic control of the following functions: water temperature regulation, antifreeze protection, compressor time control, alarms reset, alarms management and operating led, alarm cumulative contact for remote signal, local or remote cooling/heating cycle switching on he at pump units, visual system with digital display: running cycle (cooling or heating), com pressor demand/on, outlet water temperature, set point and differential setting, alarm code. - Proportional electronic device.
It attenuates the sound level of the unit using a continuous regulation of fan rotation speed.
This device also allows the cooling operation of the unit to outdoor air temperatures of -20 °C. - Control logic of the Inverter Scroll compressor.
Through the Inverter it adjusts the power supplied by the compressor as a function of the system’s thermal load, the condensing pressure and the outdoor air temperature. The control system, thanks to the Inverter technology, continuously monitors and adapts the performance of the Inverter compressor, circulator and fans in order to grant the best operating conditions of the unit. Thanks to Inverter logic, they are able to operate also with low water content in the unit, thus making the use of the inertial tank superfluous. - Circuito frigorifero versione solo freddo.
Made of copper pipe, it includes the following components on all models: electronic thermostatic expansion valve; filter drier; liquid and humidity indicator; high pressure switch (with fixed setting); high and low pressure transducers. - Circuito idraulico versione solo freddo.
It includes: evaporator; temperature sensor; antifreeze sensor; water differential pressure switch; manual air vent; high efficiency EC Inverter circulator; expansion vessel; water drain; safety valve. - Circuito frigorifero versione pompa di calore.
The heat pump version, in addition to the components installed on the cooling only version, includes: 4-way reversing valve; suction liquid separator; liquid receiver; check valves. - Circuito idraulico versione pompa di calore.
It includes: evaporator; temperature sensor; antifreeze sensor; water differential pressure switch; manual air vent; high efficiency EC Inverter circulator; expansion vessel; water drain; safety valve.
Shipment
Inspection on receipt
- A: Packaging plate

- Before accepting the delivery, check:
- That the unit has not been damaged during transport.
- That the delivered material corresponds to what is indicated on the transport document comparing the data with the packaging plate.
- In case of damage or faults:
- Immediately take note of the damage on the shipping document and write: “Accepted with reservations for evident loss/damage during transport”.
- Submit a complaint by fax and by registered mail with return receipt to the carrier and the supplier.
Position of the equipment
Removing the front panel provides access to the pocket containing the documentation.
- A: Front panel

- Keep the documentation in a dry place to prevent deterioration, for at least 10 years for future reference.
- Any accessories that are not factory-fitted are supplied in separate packages, with a relevant instruction sheet.
Equipment
- Installation, operating and maintenance manual;
- Wiring diagram;
- Refrigerant diagram;
- Water diagram;
- List of parameters.
Storage
The room temperature in which the units are stored must be between -20 / +50°C.
Handling
- The equipment is designed for two lifting systems.
It is prohibited to use the pipes or other components of the machine as lifting points.
During moving it is forbidden to pass the maximum inclination consented as indicated in the figure.
Lifting with forks
- A: Support

- Insert the forks from the side;
- Before placing the machine on the ground remove the wooden supports
Lifting with a crane
- A: Lifting bar
- B: Hole for the insertion of the bar
- C: Indication of enabled holes

- Insert the lifting bars into the arranged holes on the base and indicated by the relative labels.
- Lift the unit using suitable belts.
- It is recommended to use a system to prevent the belts from slipping from the bars during lifting.
- Place spacers and protectors in between prevent damaging the unit.
- Make sure that all the equipment used for handling (belts, bars, etc.) are appropriate for the weight of the unit.
Unpacking
- A: Wooden support
- B: Corner protector
- C: Coil protection
- D: Shrink
Before positioning the unit in the right installation place, remove the protective packing.
- Cut and remove the heat-shrink coating.
- Remove the corner protectors.
- Remove the protection from the coil.
- Lift the unit and remove the wooden supports.
The machine is supplied without shock absorbers. Install any shock absorbers before resting the machine definitely on the ground.
Only remove the packaging when set in the place of installation.
Access to internal parts
- A: Front panel
- B: Rear panel

To access to internal parts of the unit:
- Turn off power to the machine.
- Remove the front panel
Resting on the ground
The unit must be positioned on a perfectly horizontal surface that is able to withstand its weight.
Positioning must be performed slowly and so that all support points are touching the floor.
Installation
Installation location requirements
The installation place must be chosen as specified in standard EN 378-1 and the requirements of standard EN 378-3. In any case, the installation site must consider the risks associated with an accidental leak of refrigerant gas contained in the direct expansion units. Do not install the unit near flammable materials or others that could cause a fire. Provide specific fire-fighting measures.
Work fields
The work fields are indicative, near the operating range limits the units may choke the cooling capacity.
Check the actual capacity by using the capacity tables or the selection software.
Operating mode: cooling
Standard operation
Ta Ambient air temperature (°C)
To Outlet water temperature (°C)
Operating mode: heating
Standard operation
Ta Ambient air temperature (°C)
To Outlet water temperature (°C) 
Unit location
The unit should be positioned far from any obstacle.

It is forbidden to place the unit under roofs, coverings or inside air vents.
The heat pump units allow ice and condensation to form that pours on to the floor in front of the unit. Collect and drain the condensation and defrost water to prevent the floor from becoming slippery
Noise
During operation, the unit generates noise.
Avoid installation in reverberant environments.
Avoid placing the machine with the side of the coil in the direction where the noise level is more critical.
Windy areas (Resting on the ground)
Wind can affect the operating conditions. Minimize the effects by:
- Placing the unit with the long side parallel to the direction of the main winds.
Avoid placing it with the coil perpendicular to the direction of the main wind.
Resting on the ground
- A: Rubber tape
- H : Slab height

- Place the unit on a perfectly level support surface.
- Place a hard rubber band between the base of the machine and the support surface.
Verify that the support surface withstands the weight of the unit.
Provide a supporting slab of proportional dimensions with the unit if resting on unstable ground.
The slab must be horizontal and able to withstand approximately 200% of the operating weight of the machine.
If necessary, use shock absorbers (rubber or spring).
Verifying clearances (clearance area)
- W1 1000 mm
- W2 500 mm
- L1 1800 mm
- L2 1800 mm

- Installation, in addition to the spaces indicated, must enable access to the authorized personnel for the maintenance operations and must take into account the safety distances from any other equipment installed near the machine.
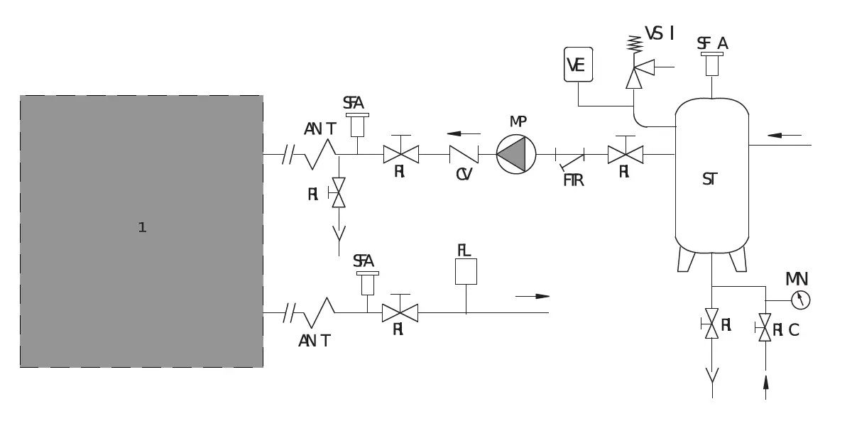
Water connections
Connection diagram
| 1 | Unit |
| ANT | Anti-vibration joint (recommended) |
| CV | Check valve |
| FL | Flow switch (mandatory) |
| FTR | Mesh filter (mandatory) |
| MN | Water gauge |
| MP | Circulating pump |
| RI | Shut-off ball valve |
| RIC | Automatic water filling valve |
| SFA | Automatic air vent (mandatory) |
| ST | Inertial tank |
| VE | Expansion vessel |
| VSI | Safety valve (mandatory) |
Some of the components in the diagram may already be included in the unit with the hydronic kit. Those not included must be provided by the installer.
Connection pipes must have a suitable diameter and be supported so as not to impose their weight on the unit.
Position of connections
The position of the water connections and the inlet and outlet direction is indicated by the labels on the connections
Hydraulic data
Water volume
The machine electronic control, to protect the electrical motor, limits hourly start up of the compressor.
This operation creates oscillations of the water temperature in the draw-off point, affecting plant efficiency.
For a proper operation it is necessary the water content complies with the following table:
| Evaporator water flow | Model | ||||
| 91 | 101 | 131 | 151 | ||
| Pmin | l/s | 0.95 | 0.85 | 1.01 | 1.14 |
| Pmax | l/s | 1.85 | 2.26 | 2.71 | 3.05 |
| V | L | 70 | 85 | 105 | 120 |
Pmin Evaporator minimum flow
Pmax Evaporator maximum flow
V Water volume
If the water volume in the circuit (V) does not reach what is indicated, installing a new inertial storage tanks shall be required.
Water features
Water features are important for the proper operation of the machine and for its lifetime.
Extreme water hardness leads to the formation of limestone in exchangers reducing their performance.
The table shows some water parameters to be observed for proper operation of the machine.
| Content | Concentration mg/l or ppm | Material | ||
| AISI 316L | Copper | |||
| pH | <6 | 2 | 2 | |
| 6-7.5 | 2 | 2 | ||
| 7.5-9 | 1 | 1 | ||
| >9 | 1 | 2 | ||
| Alkalinity | HCO3 | – <70 | 1 | 2 |
| 70-300 | 1 | 1 | ||
| >300 | 1 | 2 | ||
| Sulphate | SO42- | <70 | 1 | 1 |
| 70-300 | 1 | 3 | ||
| >300 | 1 | 3 | ||
| Alkalinity/Sulphate | HCO3-/SO42- | >1 | 1 | 1 |
| <1 | 1 | 3 | ||
| Electrical conductivity | μS/cm | <10 | 1 | 2 |
| 10-500 | 1 | 1 | ||
| >500 | 1 | 2 | ||
| Ammonium | NH4 | <2 | 1 | 1 |
| 2-20 | 1 | 2 | ||
| >20 | 1 | 3 | ||
| Free chlorine | Cl2 | <1 | 1 | 1 |
| 1-5 | 3 | 1 | ||
| >5 | 3 | 3 | ||
| Hydrogen Sulphide | H2S | <0.05 | 1 | 1 |
| >0.05 | 1 | 3 | ||
| Free Carbon Dioxide | CO2 | <5 | 1 | 1 |
| 5-20 | 1 | 2 | ||
| >20 | 1 | 3 | ||
| Nitrate | NO3 | <100 | 1 | 1 |
| >100 | 1 | 2 | ||
| Iron | Fe | <0.2 | 1 | 1 |
| >0.2 | 1 | 2 | ||
| Aluminum | AL | <0.2 | 1 | 1 |
| >0.2 | 1 | 2 | ||
| Manganese | MN | <0.1 | 1 | 1 |
| >0.1 | 1 | 2 | ||
- Good corrosion resistance.
- If different factors of this type are present, corrosion can occur.
- Use not recommended.
Protection against freezing
If you do not wish to drain the system during periods where the machine is not used, the water may freeze, or if the system must operate with temperatures less than 5°C, ethylene glycol must be mixed with the water.
Adding glycol changes the physical characteristics of the water and the performance of the machine.
The table indicates the multiplicative factors to calculate the performance change based on the percentage of glycol used.
| % G | 0 | 10 | 20 | 30 | 40 | 50 |
| Tc | 0 | -4.5 | -9.5 | -15.5 | -21.5 | -32.5 |
| CQ | 1 | 0.975 | 0.953 | 0.931 | 0.914 | 0.882 |
| CP | 1 | 1.01 | 0.995 | 0.99 | 0.985 | 0.975 |
| CG | 1 | 1.01 | 1.04 | 1.08 | 1.14 | 1.20 |
| CP | 1 | 1.05 | 1.13 | 1.21 | 1.26 | 1.32 |
% G = Glycol percentage
Tc = Water freezing temperature (°C)
CQ = Cooling capacity correction factor
CP = Electrical power absorbed correction factor CG = Correction factor of mixing flow
Cp = Pressure drops correction factor
Connection to the system
- A: Rear panel
In these models connections are placed outside the unit.
- Remove the protection caps from the connections.
- Connect the pipes to the connections.
Provide shut-off valves and anti-vibration joints on the connection pipes.
For threaded connections:
- Fasten by holding a part in order o tighten the other part.
- It is recommended to seal with hemp and green paste.
System fill-up
- A: Pump drainage shut-off valve
- Before performing any operation, make sure the main switch is off.
- If the hydronic kit is installed, make sure the pump drainage shut-off valve (A) is closed.
- Make sure that the drain valves are closed and the air vent valves are open.
- Open the shut-off valves of the water system.
- Start filling.
- When the water begins to leak from the vent valves, close them and bring the water pressure to the value required by the system (1 – 1.5 bar). Keep in mind that safety valve calibration is 6 bar.
- When the water pressure has stabilized (read the pressure gauges installed on the upper side), close the fill-up valve and check the tightness of the various joints.
It is advisable to periodically check the pressure in the water circuits to prevent malfunctions.
The water circuits must always be topped-up with the pumps off.
Electrical connections
Machine connection
- A: Access to electrical board

The unit already has holes for the power supply cables to be inserted.
- Insert the cables from the outside, guiding them towards the electrical board.
Avoid direct contact with non-insulated copper pipes and with the compressor.
It is forbidden to enter the device with electrical cables in positions not specifically required in this booklet.
To set up the electrical connections:
- Set the main switch to 0.
- Open the electrical board compartment (A).
- Make the connections as shown in the wiring diagram.
- Use the hole for the main power cable and the hole for the cables of other external connections.
- After completing the electrical connections lock the cables with the cable glands and close the doors of the electrical board.
Before connecting the remote ON-OFF switch, remove the jumper from the relative clamps.
Connections of the accessories
External consents
If you wish to enable or disable the unit remotely, connect the external consent to the contacts listed in the wiring diagram.
Avoid placing the control cables in the same duct as the power cables. Always use a suitable shielded cable.
The connection cables must have a minimum cross section of 1.5 mm².
Commissioning
Preliminary inspections
Electrical
- Verify that the voltage on terminals L1, L2 and L3 is that shown on the plate of the unit (tolerance allowed) ±5%, which can be checked with a tester. If voltage changes occur frequently, please contact our technical department to choose suitable protections.
- Verify the complete tightness of the fuse holder caps.
- Verify that the crankcase heaters (if applicable) are powered correctly: to check whether the heaters are working properly, check that the bottom of the compressor is at a temperature of 10 to 15 °C higher than the ambient temperature.
- Power and check the correct direction of rotation for the three-phase version, which should be clockwise looking at the motor from the fan side. Otherwise, invert any two of the phase conductors.
Hydraulic
- Make sure that the water circuit has been previously cleaned: it is recommended to wash the water circuit via by-passing the unit and then check the cleanliness of the system filter.
- The machines are shipped with open vents and drains, which must be closed during installation when filling the water circuit. Labels indicate their positions.
- Make sure that the hydraulic system has been bled, thereby eliminating any residual air. The operation must be performed by loading gradually and opening the venting devices set up by the installer in the upper part of the system.
- If you are using glycol water you can move the antifreeze set-point. The value must be equal to the value of the freezing temperature of the fluid plus 6K.
Cooling
- Check that there is no refrigerant leak, possibly using a leak detector.
First start-up or restart after long inactivity
Start-up
Activate the machine according to that described in the relative command section.
Checks during operation
- Check that the machine does not generate abnormal noise or excessive vibrations.
- After a few hours of operation verify that the crown of the liquid and humidity indicator indicates a dry circuit.
- Verify that the machine operates within the optimum working range.
- Verify that there is no excessive presence of bubbles in the liquid indicator. If there are this indicates low refrigerant.
- A few minutes after the compressors are started, during the summer mode cycle, make sure that the condensing temperature is 18±4K higher than the air temperature entering the condenser and that the average evaporating temperature is approximately 5K lower than the water temperature leaving the utility exchanger.
- Verify that the overheating temperature of the refrigerant is between 5 and 7K. To verify:
- Measure the temperature with a contact thermometer placed on the intake pipe of the condenser .
- Read the temperature indicated on the pressure gauge connected to the inlet.
- The difference between these temperatures provides the overheating value.
- Verify that the sub cooling temperature of the refrigerant is between 4 and 8K. To verify:
- Measure the temperature with a contact thermometer placed on the outlet pipe from the condenser.
- Read the temperature indicated on a pressure gauge connected to the liquid outlet of the condenser.
- The difference between these temperatures provides the sub cooling value.
Shut-down
Temporary shut-down
Disable the machine according to that described in the relative command section.
Do not disconnect the power supply by acting on the disconnecting switch on board the machine or the main switch of the system. If there is no voltage, the crankcase heaters and the antifreeze heaters cannot work, thereby, posing a risk of freezing.
The antifreeze protection function is only active if the unit is in “STAND-BY” mode. In case of operation, the unit controls pump start-up.
To safeguard the system and the units, we recommend installing an electrical heater on the connection pipes, or to fully empty the system.
The pump must be installed and supplied by the user. We recommend keeping the pump supplied even during periods of prolonged system inactivity to enable proper operation of the antifreeze function.
Shutting down for long periods;
Not using the unit for a long period of time requires the following operations to be performed:
- Disable the unit in any mode of operation it may be, from the control panel.
- Set the remote switch to “OFF” (if present) after having turned off the unit.
- Disable the internal terminal units by setting the switch of each unit to “off”.
- Set the main switch of the system to ”off”.
- Close the water valves.
If, during the period of inactivity the temperature drops below zero, the system must be fully empties or topped up with antifreeze liquid.
Flow rate calibration
Once the pump has started, verify that the fluid flow rate of the utilities is within the expected values for the unit.
To verify:
- Use pressure gauges set before and after the circulating pump to measure the pressure difference.
- Verify that the pressure difference measured is equal to the pressure drop in the system, including the heat exchanger.
To correct:
- Turn the valve installed downstream of the pump to increase or decrease the pressure difference.
- Mark the position of each valve to reposition it in the same position after closing for maintenance operations.
If there are no pressure gauges:
- Verify the temperature difference between the utility fluid input and output when the unit is operating regularly (all compressors on).
- The difference in water temperature between input and output must be between 4° and 6°C:
- If it is below 4°C, the water flow rate is too high: slightly close the discharge valve of the pump.
- If it is more than 6°C, verify the pressure drops in the water circuit.
For systems with two pumps, you will have to repeat the calibration for each pump.
Flow rate balance
When there are multiple units in parallel, the ΔT of the water produced by the running machines must be checked.
It may occur that the units closer to the pump produce a ΔT<5°C (high flow rate), while the units farther away may produce a ΔT>5°C (flow rate lower than nominal values).
To correct the potential flow rate offset, the shut off valves on the inlet and outlet of each machine must be adjusted.
Slightly close the valve on the units with high flow rate and make sure the shut off valves on the units with lower flow rate are fully open.
Control Panel
User interface
Control panel
The control panel enables all machine functions to be performed, to display its operation and any alarms which may be triggered.
Display 
From the display of the control panel it is possible to see the sizes of the values set and machine operation may be displayed through the LEDs.
Values
A space of four digits can be seen on the display, from which you may read the numerical values and letters corresponding to the entries of the menu and to the triggered alarms.
Alarm LED
The ALARM LED indicates that an alarm has been triggered. On: triggered alarm.
Flashing: resettable alarm.
Heating LED
The HEATING LED indicates that the unit is operating in Heat Pump mode.
On: heat pump operation.
Flashing: remote heat pump operation.
Cooling LED
The COOLING LED indicates that the unit is operating in cooling only mode.
On: cooling only operation.
Flashing: remote cooling mode only.
Stand-by LED 
The STAND-BY LED indicates that the unit is in Stand-By mode.
On: the unit is in Stand-By.
Flashing: the unit has been remotely placed in Stand-By.
Defrosting LED
DEFROSTING LED indicates that the unit is operating in defrosting mode.
Economy LED
The ECONOMY LED means that the economy function is on.
Clock LED 
The CLOCK LED means that the operating time bands are enabled.
On: time bands enabled.
Flashing: programming time bands.
Temperature LED 
The temperature LED means that the value on the display is a temperature value in centigrade
Pressure LED
The pressure LED means that the value on the display is a pressure value expressed in Bar.
Menu LED
The menu LED means that you are scrolling through the parameters menu.
Led 1
LED 1 indicates the Inverter compressor operation.
On: compressor in operation.
Flashing: compressor delay
Led 3
LED 3 indicates machine operation for domestic water production
Led 5
LED 5 means that the exchanger’s electrical heater is on.
Led 6
LED 6 means that the exchanger’s fan is on.
Led 7
LED 7 means that the circulating pump is on.
Keys

The keys on the control panel may be used to program and change the values of the machine settings.
They may be used by single press (press and release), prolonged press (pressed for 3 seconds) or with simultaneous press (simultaneously pressing 2 keys).
UP Function

By pressing the UP key once you may:
- Increase the setting of a value;
- Move up in the menu entries.
With press and hold UP key it is possible:
- Activate the automatic defrosting of the unit.
DOWN Function
By pressing the DOWN (ON – OFF) key once you may:
- Decrease the setting of a value;
- Move down in the menu entries.
With press and hold DOWN key it is possible:
- Switch from ON status to OFF status;
ESC Function

By pressing the ESC (mode) key once you may:
- Exit an entry of the menu without saving the set value;
- Return to a previous level of the menu.
With press and hold ESC key it is possible to:
- Set the unit in stand-by.
SET Function

By pressing the SET (disp) key once you may:
- Save a set value;
- Move to the next level of a parameter;
- Access to the States Menu
Prg Function
By simultaneously pressing the ESC and SET keys (Prg) you may:
- Enter the programming menu.
Alarm reset function

By simultaneously pressing the UP and DOWN keys (alarm reset) you may:
- Reset an alarm.
ON, OFF, Stand-By
ON
By holding down the DOWN key you can turn the unit on.
In the ON condition the unit is fully turned on.
OFF
By holding down the DOWN key you can turn the unit off.

With the unit in the OFF condition it is nevertheless possible to access some parameters using the SET key.
Stand-by
By holding down the ESC (mode) key you enable Stand-by mode.

Settings
Clock and calendar setting
The control panel has clock and calendar to manage the alarm log.
To access the clock menu press set (disp).

Using the UP and DOWN keys, scroll through the rows to the CL menu
Press the SET key to access to the menu.
Then hold down the SET key until the menu name starts flashing.

Using the UP and DOWN keys you can select which parameter to edit: TIME, DATE, YEAR.

Press the SET key to edit the parameter. 
Use the UP and DOWN keys to set the required value.
Press the SET key to confirm the set value.
Press the ESC key to return to the previous menu. 
Set-point setting
The set-point indicates the value of the temperature-controlled water in Celsius degrees.
From the control panel you can set the set-point value.
Press SET (disp) to access the list of editable parameters.
Using the UP and DOWN keys scroll through the menu to the SP parameter. 
Press the SET key to enter the Set-Point menu.
With UP and DOWN keys it is possible to select COOL (liquid chiller operation), HEAT (heat pump operation) or AS (domestic hot water) Set-point. 

Chose the Set-Point to edit, press the SET key to access to the Set-point value which can be edited.

Use the UP and DOWN keys to edit the set-point value 
Press SET to save the set value.

States menu
The STATES menu displays the state of a number of parameters set on the machine during its operation.
Press the SET key to access the STATES menu.
Ai menu
The Ai menu allows to display the status of local and extended analogue inputs.
Press SET to view the selected parameter
Press SET to view the value of the selected parameter
Press the ESC key to return to the previous menu.
Press UP to move to the next parameter.
Press SET to view the value of the selected parameter.
Press the ESC key to return to the previous menu.
Press UP to move to the next parameter.
rEL menu
The rEL menu displays the installed firmware version
Press SET to view the value of the selected parameter.
Press DOWN to view the value of the next parameter.
Press ESC repeatedly to return to the previous menu.
Press DOWN to select the next menu.
Hr menu
The Hr menu displays the tens of hours of compressor (CP) and pump (PU) operation.

Press SET to view the selected parameter. 
Press SET to view the value of the selected parameter.
Press the ESC key to return to the previous menu.
Press DOWN to select the next menu
Press SET to view the value of the selected parameter
Press ESC repeatedly to return to the previous menu.
Press DOWN to select the next menu.
Sr menu
The Sr menu displays the real set-point on the machine.
Press SET to view the selected parameter
Press SET to view the value of the selected parameter.

Press the ESC key to return to the previous menu.
Press DOWN to select the next menu.
dO menu
dO menu displays the status of local and extended digital outputs.

Press SET to view the selected parameter.

Press SET to view the value of the selected parameter.
Press the ESC key to return to the previous menu.
Press UP to move to the next parameter.
A0 menu
AO menu displays the status of local and extended analogue outlets.

Press SET to view the selected parameter
Press SET to view the value of the selected parameter 
Press the ESC key to return to the previous menu.
Press DOWN to move to the next parameter.
Press SET to view the value of the selected parameter. 
Press ESC repeatedly to return to the previous menu.
Press DOWN to select the next menu.
di menu
di menu displays the status of local and extended digital inputs.
Press SET to view the selected parameter 
Press SET to view the value of the selected parameter. 
Press the ESC key to return to the previous menu.
Press UP to select the next menu.
Programming menu
The programming menu is used to set some of the machine parameters.
To access the parameters menu (PAr) you must press the SET and ESC keys simultaneously.
Parameters Menu (PAr)
The parameters menu (PAr) provides access to the parameters that need editing.

Press the SET key to access the parameters list.
Press ESC repeatedly to return to the previous menu.
Press DOWN to move to the next parameter
Alarms events menu (EU)
The alarms events menu (EU) displays the data of triggered alarms.

Press SET to access the list of triggered alarms.
Using the UP and DOWN keys you can scroll through the list of triggered alarms (EU00 refers to the last alarm, EU01 refers to the second last, and so forth).
Press SET to view the code for the triggered alarm. 
Press DOWN to view the type of alarm reset: automatic (AUtO) or manual (MAnU).

Press DOWN to view the date that the alarm occurred on.

Press DOWN to view the time that the alarm occurred at.
Press ESC repeatedly to return to the previous menu.
Press DOWN to move to the next parameter.
Password menu (PASS)
The password menu provides access to additional protected parameters (only accessible to authorized staff with the password).
Press SET to enter the password.

By using the UP and DOWN keys it is possible to increase or decrease the value of the password being entered.
Press SET to confirm the entered password.
Press ESC repeatedly to return to the previous menu.
Functions menu (FnC)
The functions menu (FnC) is used to change some of the machine functions.
Press DOWN to move to the next parameter. 
Press SET to access the functions that need editing.

Alarms
Alarm presence
If an alarm is triggered during machine operation, the ALARM icon and the code for the triggered alarm will be displayed.
To view the type of triggered alarms simply go to the ALARMS menu.
Press the SET (disp) key to access the menu.

Use the UP and DOWN keys to scroll through the menu to the AL parameter (only there if there are triggered alarms).
Press the SET (disp) key to access the menu. 
Use the UP and DOWN keys to scroll through the list of triggered alarms (if more than one alarm has occurred).
In the alarms table it is possible to detect the triggered alarm based on the code seen on the display.
Alarms reset
Automatic alarms reset
Automatically-reset alarms shall be automatically reset by the machine control as soon as the
operating conditions return to the pre-set values.
The alarm icon shall turn off automatically.
Semiautomatic reset
Semiautomatic reset alarms automatically reset three times, then you must manually reset the alarm.
Manual alarms reset
When the reason for the alarm has been resolved, the manual reset alarms must be manually reset from the unit’s control panel.
To reset a manual alarm simply press the UP and DOWN keys at the same time.
The alarm will be reset and the ALARM icon on the display will turn off. 
Alarms table
From the alarms table it is possible to display the triggered alarms and the type of reset for each alarm.
CODE Alarm description Reset
| E000 | General alarm | Automatic |
| E001 | High pressure (digital) circuit 1 | |
| E002 | High pressure (digital) circuit 2 | |
| E003 | High pressure (analogue) circuit 1 | |
| E004 | High pressure (analogue) circuit 2 | |
| E005 | Low pressure (digital) | |
| E007 | Low pressure (analogue) circuit 1 | |
| E008 | Low pressure (analogue) circuit 2 | |
| E009 | Unloaded machine | |
| E010 | Thermal overload protection compressor 1 | |
| E011 | Thermal overload protection compressor 2 | |
| E012 | Thermal overload protection compressor 3 | |
| E013 | Thermal overload protection compressor 4 | |
| E015 | Oil switch compressor 1 | |
| E016 | Oil switch compressor 2 | |
| E017 | Oil switch compressor 3 | |
| E018 | Oil switch compressor 4 | |
| E020 | Primary circuit flow switch | |
| E021 | Thermal protection pump 1 primary circuit | |
| E022 | Thermal protection pump 2 primary circuit | |
| E025 | Open circuit flow switch | |
| E026 | Open circuit pump thermal protection | |
| E030 | Primary circuit antifreeze | Automatic |
| E031 | Open circuit antifreeze | Automatic |
| E032 | Vacuum circuit 1 | Manual |
| E033 | Vacuum circuit 2 | Manual |
| E035 | High temperature | Automatic |
| E040 | Fans thermal overload protection of the primary exchanger | |
| E041 | Fans thermal overload protection of the open exchanger | |
| E042 | Fans thermal overload protection of the open exchanger | |
| E045 | Faulty clock error | Automatic |
| E046 | Clock needs adjusting error | Automatic |
| E047 | LAN communication error | Automatic |
| E048 | Anti-legionella | Automatic |
| E050 | Thermal protection electrical heaters 1 primary exchanger | Automatic |
| E051 | Thermal protection electrical heaters 2 primary exchanger | Automatic |
| E056 | Auxiliary outlet thermal protection | Automatic |
| E060 | Exchanger inlet water or air temperature sensor | Automatic |
| E061 | Faulty primary exchanger outlet water or air temperature sensor | Automatic |
| Faulty primary circuit 1 exchanger outlet water temperature sensor | Automatic | |
| Faulty primary circuit 2 exchanger outlet water temperature sensor | Automatic | |
| E062 | Faulty circuit 1 open exchanger temperature sensor | Automatic |
| Faulty circuit 2 open exchanger temperature sensor | Automatic | |
| E063 | Faulty open exchanger inlet water temperature sensor | Automatic |
| E064 | Faulty open exchanger outlet water temperature sensor | Automatic |
| E065 | Faulty indoor room temperature sensor | Automatic |
| E066 | Faulty DHW temperature sensor | Automatic |
| E067 | Faulty display sensor (temperature and/or pressure) | Automatic |
| E068 | Faulty external temperature sensor | Automatic |
| E069 | Faulty high pressure inlet circuit 1 | Automatic |
| Faulty high pressure inlet circuit 2 | Automatic | |
| E070 | Faulty low pressure inlet circuit 1 | Automatic |
| Faulty low pressure inlet circuit 2 | Automatic | |
| E071 | Faulty discharge temperature sensor compressor 1 | Automatic |
| E073 | Faulty dynamic set-point input | Automatic |
| E074 | Faulty circuit 1 primary exchanger pressure | Automatic |
| Faulty circuit 2 primary exchanger pressure | Automatic | |
| E075 | Faulty circuit 1 open exchanger pressure | Automatic |
| Faulty circuit 2 open exchanger pressure | Automatic | |
| E080 | Configuration Error | Automatic |
| E081 | Alert that compressor operating hours have been exceeded | Manual |
| E085 | Alert that primary circuit pump operating hours have been exceeded | Manual |
| E086 | Alert that open circuit pump operating hours have been exceeded | Manual |
| E090 | Alert that the number of records in the manual alarms log has been exceeded | Manual |
Maintenance
Maintenance
Regular maintenance is essential to maintain the efficiency of the unit in terms of operation and energy.
The maintenance schedule that the Service or the Refrigerator Technician must observe with regular frequency, involves the following operations and checks.
Weekly checks
Regular maintenance is essential to maintain the efficiency of the unit in terms of operation and energy.
The maintenance schedule that the Service or the Refrigerator Technician must observe with regular frequency, involves the following operations and checks.
Routine maintenance
The routine maintenance operations are the cleaning and control of machine components or parts that may compromise its operation, safety or efficiency.
These operations must be performed by qualified personnel and enabled to work on this type of products.
All maintenance operations must be performed with the machine off and electrically isolated, paying particular attention to the safety instructions and laws in force in the country of operation. The machine can be restarted after completing the routine maintenance operations, checking its proper operation.
Extraordinary maintenance
The extraordinary maintenance operations are the replacement and the repair of machine components or parts that compromise its operation, safety or efficiency.
These operations must be performed by qualified personnel and enabled to work on this type of products.
All maintenance operations must be performed with the machine off and electrically isolated, paying particular attention to the safety instructions and laws in force in the country of operation. After completing the repair and replacement operations, the machine can be restarted following the first start-up instructions, verifying its proper operation.
Monthly checks
- Verify the tightness of the terminals inside the electrical board and in the terminal board of the compressors. Check the mobile and fixed contacts of the remote switches and replace them if deteriorated.
- Verify the complete tightness of the fuse holder caps.
- Verify the proper refrigerant charge in the circuit through the liquid and humidity indicator.
- Check that the compressor is not leaking oil.
- Verify that the fan of the electrical board (if applicable) works properly.
- Verify that there are no abnormal vibrations of the compressor.
- Verify that the power consumption of the compressor falls within the plate limits.
- Verify that the temperatures and pressures of the compressor fall within those indicated for proper operation.
- Check that the water circuit does not leak water.
- Vent the hydraulic system.
- Check any compressors crankcase heaters.
- Clean the metal filters in the hydraulic pipes.
- Clean the finned coil (and the relative metal filters, if applicable), using a jet of compressed air, aimed in the opposite direction of the air flow. If the filters are particularly clogged, use a water jet.
- Verify that the noise emission of the machine is regular.
- Check that any antifreeze heaters are working properly.
- Verify that the following safety devices work properly:
- High pressure switch;
- Low pressure switch;
- Compressor protection module;
- Water flow switch;
- Defrost sensor;
- Check the correct reading of the temperature and pressure sensor.
- Check the following operating factors:
- Subcooling and superheating of the refrigerant;
- No bubbles on the liquid indicator;
- Refrigerant leaks near the joints;
- Proper closure of the solenoid valve (if applicable);
- The difference in temperature of the utility liquid between input and output.
Decommissioning and disposing
This product falls within the field of application of Directive 2012/19/EU on the management of waste electric and electronic equipment (WEEE).
These types of products may contain substances that are potentially harmful to human health and the environment and cannot be disposed of as household waste.
When the machine needs to be replaced or dismantled it must be disposed of according to local regulations on sorted waste, otherwise you must contact your local dealer for information on free pick-up.
Annual checks
- Proceed with the verification of the fastening, balancing and general conditions of the fans.
- Verify the colour of the liquid and humidity indicator; if the colour indicates a wet circuit, the filter must be replaced.
- Check the condition of the paint: any scratches should be touched up to prevent corrosion.
- Verify the cleanliness of the heat exchanger on the air side.
Verify the cleanliness of the metal guard filter on water circuit.
Water circuit
Water circuit load
- Before starting to load, set the main switch of the system to “off”;
- Verify that the drain cocks of the chiller and the system are closed;
- Open all the vent valves of the chiller, the system and the relative terminals.

- Open the shut-off devices of the system;
- Start filling by slowly opening the system water fill-up valve outside the unit;
- When water begins to leak from the vent valves, close them and continue filling until the expected system pressure value is reached.
Verify the hydraulic tightness of the joints.
It is advisable to repeat this operation after the unit has been operating for a few hours and regularly check the system pressure. Top-ups must be carried out with the machine off (pump OFF).
The system must be filled to a pressure range between 1 and 2 bar.
Draining of the water circuit
- Before starting to load, set the main switch of the system to “off”;
- Verify that the drain cocks of the chiller and the system are closed;
- Open all the vent valves of the chiller, the system and the relative terminals.

- Before starting to empty, set the main switch of the system to ”off”;
- Verify that the system water load/top-up valve is closed;
- Verify that the system water load/top-up valve is closed.
If the system is supplemented with antifreeze liquid, this should not be drained freely
Exchanger cleaning
The material not trapped by the filters, the water hardness or the high concentration of low freezing point solutions may dirty the water exchangers, reducing the efficiency of the heat exchange.
By using a differential pressure gauge it is possible to check the pressure loss between exchanger inlet and outlet.
If, from an inspection, it is found that the pressure values compromise regular operation or reduce machine efficiency, cleaning the exchanger will be required.
The exchangers must be cleaned with the machine off and by personnel authorised and trained for this type of operation.
The exchangers must be cleaned by using the specific pressure sockets and with specific detergents. At the end of the cleaning operation the exchangers must be appropriately rinsed to prevent detergent from circulating in the system.
At the end of the operation the water system must be reloaded and vented before restarting.
Refrigerant circuit
Cooling circuit repair
These operations should be carried out only by qualified personnel, using standard techniques typical of cooling systems that use halogen fluids such as refrigerants.
Refrigerant top up
They should be carried out only after having identified and repaired the leaking points.
No more than two top ups are permitted. If an additional top-up is required, the cooling circuit must be emptied completely and filled with virgin refrigerant.
FERROLI S.p.A.
Via Ritonda 78/a
37047 San Bonifacio – Verona – ITALY www.ferroli.com
Made in Italy

























