HeatPumps4Pools HSI078 Inverter Swimming Pool Heat Pump

Warning:
a. Please read the following tips before installation, use and maintenance.
b. Installation, removal and maintenance must be carried out by professional personnel in accordance with the instructions.
c. Gas leakage test must be done before and after installation.
Use
a. It must be installed or removed by professionals, and it is forbidden to dismantle and refit without permission.
b. Don’t put obstacles before the air inlet and outlet of the heat pump
Installation
a. This product must be kept away from any source of fire.
b. The installation can’t be in a closed environment or indoors, and must be kept well ventilated.
c. Vacuum completely before welding, field welding is not allowed, welding can only be performed by professional personnel in professional maintenance center.
d. Installation must be stopped if any gas leakage, and the unit must be returned to professional maintenance center.
Transportation & Storage
a. Sealing is not allowed during transportation
b. Transporting goods at a constant speed is needed to avoid sudden acceleration or sudden braking, so as to reduce the collision of goods.
c. The unit must be far away from any source of fire.
d. Storage place must be bright, wide, open and good ventilation, ventilation equipment is required.
Maintenance Notice
a. If maintenance or scrap is required, contact an authorized service center nearby
b. Qualification requirement
All operators who dispose gas must be qualified by valid certification which issued by professional agency.
c. Please strictly comply with the requirement from manufacturer when maintenance or filling gas. please refer to the technical service manual.
Thank your choosing our product and your trust in our company. To help you get maximum pleasure from using this product, please read this instruction manual carefully and operate strictly according to the user manual before starting the machine, otherwise the machine may be damaged or cause you unnecessary harm.
Application
- Set swimming pool water temp efficiently and economically to provide you comfort and pleasure.
- User may choose the model technical parameter according to professional guide, this series of swimming pool heater has been optimized in factory (refer to technical parameter table).
Features
- High efficient titanium heat exchanger.
- Sensitive and accurate temp control and water temp display.
- High pressure and low pressure protection.
- Exceeding low temp auto stop protection.
- Temp control compulsory defrosting.
- International brand compressor.
- Easy installation and operation.
Technical Parameter
Model | PSL-150 0203 | PSL-150 0204 | PSL-150 0205 | PSL-150 0206 | PSL-150 0207 | PSL-150 0208 | PSL-150- 0209 |
| Advised pool volume (m3) | 14~28 | 20~35 | 20~40 | 30~55 | 35-70 | 45-85 | 55-100 |
Operating air temperature (℃) | 0~43 | ||||||
Performance Condition: Air 26°C, Water 26°C, Humidity 80% | |||||||
Heating capacity (kW) | 6.0 | 8.0 | 9.5 | 12.5 | 16.5 | 20.0 | 25.0 |
Prestatyn Voorwaarde: Lucht 15°C, Water 26°C, Vochtigheid 70% | |||||||
Heating capacity (kW) | 4.3 | 6.0 | 7.0 | 9.0 | 11.5 | 14.0 | 17.0 |
| Rated input power at air 15°C (kW) | 0.29~1.0 | 0.34~1.4 | 0.35~1.6 | 0.36~2.1 | 0.57~2.7 | 0.62~3.4 | 0.70~3.95 |
Rated input current at air 15°C (A) | 1.26~4.2 | 1.48~6.0 | 1.52~7.0 | 1.57~8.7 | 2.48~11.7 | 2.7~15.0 | 3.04~17.1 |
| Power supply | 230V/1 Ph/50Hz | ||||||
Advised water flux (m³/h) | 2~4 | 2~4 | 3~4 | 4~6 | 6~8 | 8~10 | 10~12 |
| Water pipe in-out Spec (mm) | 50 | ||||||
| Net Dimension LxWxH (mm) | 872×349× 654 | 872×349× 654 | 872×349× 654 | 872×349× 654 | 962×349× 654 | 962×349× 754 | 1092×420× 958 |
| Net Weight (kg) | 42 | 46 | 47 | 49 | 60 | 68 | 90 |
Notice:
- This product can work well under air temp 0℃~+43℃, efficiency will not be guaranteed out of this range. Please take into consideration that the pool heater performance and parameters are different under various conditions.
- Related parameters are subject to adjustment periodically for technical
improvement without further notice. For details please refer to nameplate.
Dimension

| UNIT=MM | A | B | C | D | E | F | G | H | |
| MODEL | PSL-150-0203 | 324 | 560 | 330 | 349 | 872 | 310 | 74 | 654 |
| PSL-150-0204 | 324 | 560 | 330 | 349 | 872 | 250 | 74 | 654 | |
PSL-150-0205 | 324 | 560 | 330 | 349 | 872 | 320 | 74 | 654 | |
| PSL-150-0206 | 324 | 590 | 330 | 349 | 962 | 350 | 74 | 654 | |
PSL-150-0207 | 324 | 590 | 325 | 349 | 962 | 350 | 74 | 754 | |
| PSL-150-0208 | 324 | 590 | 325 | 349 | 962 | 350 | 74 | 754 | |
PSL-150-0209 | 395 | 720 | 392 | 420 | 1092 | 620 | 74 | 958 |
Note:
The picture above is the specification diagram of the pool heater, for technician’s installation and layout reference only. The product is subject to adjustment periodically for improvement without further notice.
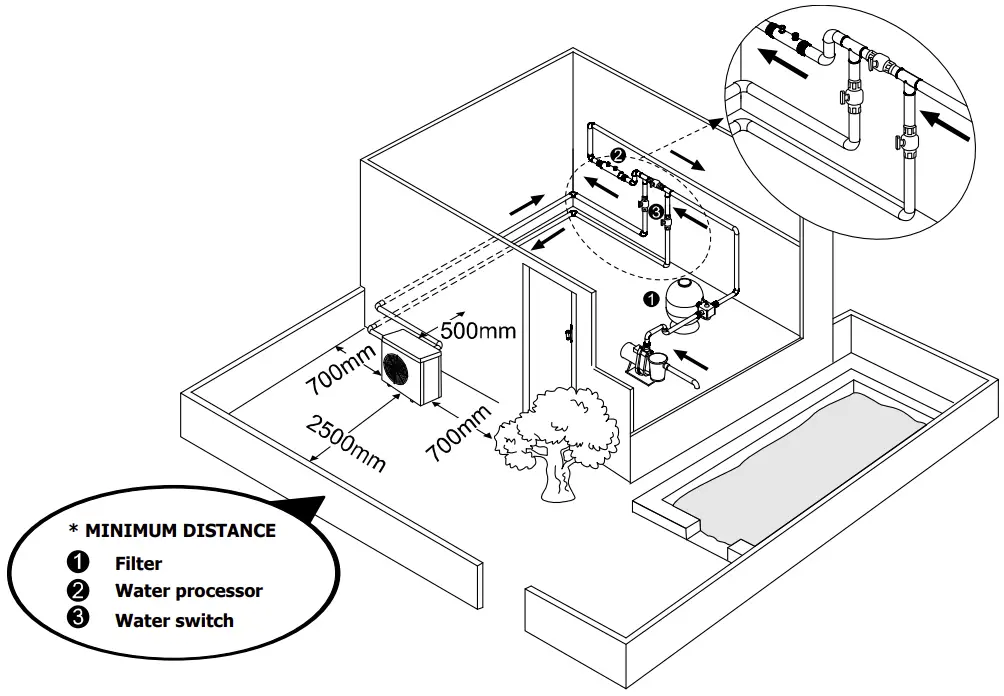
Installation instruction
Drawing for water pipes connection

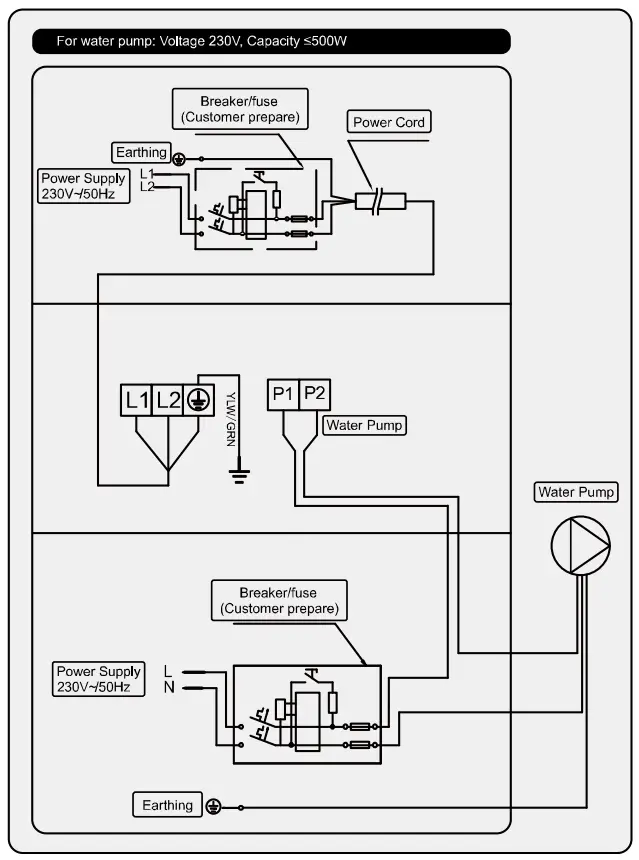
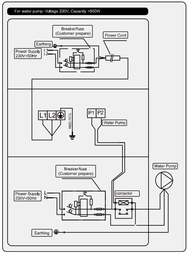
Connecting your power wire
For power supply: 230V 50Hz
Note:
Must be hard wired, no plug allowed.
The swimming pool heater must be earthed well.
Electric Wiring Diagram
Options for protecting devices and cable specification
MODEL | PSL-150- 0203 | PSL-150- 0204 | PSL-150- 0205 | PSL-150- 0206 | PSL-150- 0207 | SL-150- 0208 | PSL-150- 0209 | |
| Breaker | Rated Current A | 8.0 | 9.5 | 11.5 | 15.0 | 20.5 | 23.5 | 24.0 |
Rated Residual Action Current mA | 30 | 30 | 30 | 30 | 30 | 30 | 30 | |
Fuse | A | 8.0 | 9.5 | 11.5 | 15.0 | 20.5 | 23.5 | 24.0 |
| Power Cord | (mm2 ) | 3×1.5 | 3×1.5 | 3×2.5 | 3×2.5 | 3×4 | 3×6 | 3×6 |
Signal cabl | (mm2 ) | 3×0.5 | 3×0.5 | 3×0.5 | 3×0.5 | 3×0.5 | 3×0.5 | 3×0.5 |
Above data is subject to modification without notice.
Note: The above data is adapted to power cord ≤ 10m. If power cord is>10m, wire diameter must be increased. The signal cable can be extended to 50m at most.
Installation instruction and requirement
The heat pump must be installed by a professional team. The users are not qualified to install by themselves, otherwise the heat pump might be damaged and risky for users’ safety.
A. Installation
- The inlet and outlet water unions can’t bear the weight of soft pipes.
The heat pump must be connected with hard pipes!
- In order to guarantee the heating efficiency, the water pipe length should be ≤10m between the pool and the heat pump.
B. Installation instruction
- Location and size
The heat pump should be installed in a place with good ventilation
- The frame must be fixed by bolts (M10) to concrete foundation or brackets. The concrete foundation must be solid and fastened; the bracket must be strong enough antirust treated;
- Please don’t stack substances that will block air flow near inlet or outlet area, and there is no barrier within 50cm behind the main machine, or the efficiency of the heater will be reduced or even stopped;
- The machine needs an appended pump (Supplied by the user). The recommended pump specification-flux: refer to Technical Parameter, Max. lift ≥10m;
- When the machine is running, there will be condensation water discharged from the bottom, please pay attention to it. Please hold the drainage nozzle (accessory) into the hole and clip it well, and then connect a pipe to drain the condensation water out.
C. Wiring
- Connect to appropriate power supply, the voltage should comply with the rated voltage of the products.
- Earth the machine well.
- Wiring must be handled by a professional technician according to the circuit diagram.
- Set leakage protector according to the local code for wiring (leakage operating current ≤ 30mA).
- The layout of power cable and signal cable should be orderly and not affecting each other
D. Switch on after finishing all wiring construction and re-checking.
Operation instruction
Picture for keys

| SYMBOL | DESIGNATION | OPERATION |
![]() | Power ON/OFF | Press to power on or off the heat pump |
![]() | Mode | Press to select Smart/Silence mode Smart mode:100%-20% capacity Silence mode:80%-20% capacity |
![]() | Up/ Down | Press to set desired water temperature |
![]() | Compressor | When the light is on, the compressor is running. |
Note:
- You may set the desired water temperature from 18 to 40℃.
- The center of the screen shows the inlet pool temperature, when the up and down keys are pressed, the digital flashing displays the set temperature.
- After you turn on the heat pump, the fan will start to run in 3 minutes. In another 30 seconds, the compressor will start to run.
- During heating, the
will be light.
Mode selections
- Smart
will be light as standard when you turn on the heat pump. - Press the
button to enter the Silence mode, the Silence
will be light. - Press the
button again to exit and enter the SMART mode.
Compulsory defrosting
- When the heat pump is heating and the compressor is working continuously for 10 minutes, press both “
” and “
” buttons for 5 seconds to start compulsory defrosting. (Note: the interval between compulsory defrosting should be more than 30 minutes.) - The heating light will be twinkling when heat pump is in compulsory or auto defrosting.
- The running process and ending of compulsory defrosting are the same as auto-defrosting.
Testing
Inspection before use
A. Check installation of the whole machine and the pipe connections according to the pipe connecting drawing;
B. Check the electric wiring according to the electric wiring diagram and earthing connection;
C. Make sure that the main machine power switch is off;
D. Check the temperature setting;
E. Check the air inlet and outlet.
Trial
A. The user must “Start the Pump before the Machine, and Turn off the Machine before the Pump”, or the machine will be damaged;
B. The user should start the pump, check for any leakage of water; and then set suitable temperature in the thermostat, and then switch on power supply;
C. In order to protect the swimming pool heater, the machine is equipped with a time lag starting function, when starting the machine, the blower will run 1 minutes earlier than the compressor;
D. After the swimming pool heater starts up, check for any abnormal noise from the machine.
Precautions
Attention
A. Set proper temperature in order to get comfortable water temperature to avoid overheating or overcooling;
B. Please don’t stack substances that can block air flow near inlet or
outlet area, or the efficiency of the heater will be reduced or even
C. Please don’t put hands into outlet of the swimming pool heater, and don’t remove the screen of the fan at any time;
D. If there are abnormal conditions such as noise, smell, smoke and electrical leakage, please switch off the machine immediately and contact the local dealer. Don’t try to repair it yourself;
E. Don’t use or stock combustible gas or liquid such as thinners, paint and fuel to avoid fire;
F. In order to optimize the heating effect, please install heat preservation insulation on pipes between swimming pool and the heater. During running period of the swimming pool heater, please use a recommended cover on the swimming pool;
G. Connecting pipes of the swimming pool and the heater should be ≤10m, or the heating effect of the heater cannot be ensured;
H. This series of machines can achieve high efficiency under air temperature of +15℃~+25℃.
Safety
A. Please keep the main power supply switch far away from the children;
B. When a power cut happens during running, and later the power is restored, the heater will start up automatically. So please switch off the power supply when there is a power cut, and reset temp when power is restored;
C. Please switch off the main power supply in lightning and storm weather to prevent from machine damage that caused by lightning;
D. If the machine is stopped for a long time, please cut off the power supply and drain water clear of the machine by opening the tap of inlet pipe.
Maintenance
| Caution: Danger of electric shock |
| “Cut off” power supply of the heater before cleaning, examination and repairing |
A. In winter season when you don’t swim:
- Cut off power supply to prevent any machine damage
- Drain water clear of the machine.

- Cover the machine body when not in use.
B. Please clean this machine with household detergents or clean water, NEVER use gasoline, thinners or any similar fuel.
C. Check bolts, cables and connections regularly.
Trouble shooting for common faults
| FAILURE | REASON | SOLUTION |
| Heat pump doesn’t run | No power | Wait until the power recovers |
| Power switch is off | Switch on the power | |
| Fuse burned | Check and change the fuse | |
| The breaker is off | Check and turn on the breaker | |
| Fan running but with insufficient heating | evaporator blocked | Remove the obstacles |
| Air outlet blocked | Remove the obstacles | |
| 3 minutes start delay | Wait patiently | |
| Display normal, but no heating | Set temp. too low | Set proper heating temp. |
| 3 minutes start delay | Wait patiently | |
| If above solutions don’t work, please contact your installer with detailed information and your model number. Don’t try to repair it yourself. | ||
Note: If the following conditions happen, please stop the machine immediately, and cut off the power supply immediately, then contact your dealer:
a) Inaccurate switch action;
b) The fuse is frequently broken or leakage circuit breaker jumped.
Failure code
NO. | DISPLAY | NOT FAILURE DESCRIPTION |
1 | E3 | No water protection |
2 | E5 | Power supply excesses operation range |
3 | E6 | Excessive temp difference between inlet and outlet water(Insufficient water flow protection) |
4 | Eb | Ambient temperature too high or too low protection |
5 | Ed | Anti-freezing reminder |
NO. | DISPLAY | FAILURE DESCRIPTION |
1 | E1 | High pressure protection |
2 | E2 | Low pressure protection |
3 | E4 | 3 phase sequence protection (three phase only) |
4 | E7 | Water outlet temp too high or too low protection |
5 | E8 | High exhaust temp protection |
6 | EA | Evaporator overheat protection (only at cooling mode) |
7 | P0 | Controller communication failure |
8 | P1 | Water inlet temp sensor failure |
9 | P2 | Water outlet temp sensor failure |
10 | P3 | Gas exhaust temp sensor failure |
11 | P4 | Evaporator coil pipe temp sensor failure |
12 | P5 | Gas return temp sensor failure |
13 | P6 | Cooling coil pipe temp sensor failure |
14 | P7 | Ambient temp sensor failure |
15 | P8 | Cooling plate sensor failure |
16 | P9 | Current sensor failure |
17 | PA | Restart memory failure |
18 | F1 | Compressor drive module failure |
19 | F2 | PFC module failure |
20 | F3 | Compressor start failure |
21 | F4 | Compressor running failure |
22 | F5 | Inverter board over current protection |
23 | F6 | Inverter board overheat protection |
24 | F7 | Current protection |
25 | F8 | Cooling plate overheat protection |
26 | F9 | Fan motor failure |
27 | Fb | Power filter plate No-power protection |
28 | FA | PFC module over current protection |
Appendix 1: Heating priority (Optional)

Appendix 2: Heating priority (Optional)

Parallel connection with filtration clock

Note: The installer should connect A parallel with B (as above picture). To start the water pump, condition A or B is connected. To stop the water pump, both A and B should be disconnected.






















