KOSPEL EKP.LN2M Electric Central Heating Flow Boiler

Product Information
The Electric Central Heating Flow Boiler is an electrically-controlled water heater designed to heat domestic hot water in households, sanitary facilities, laboratories, and workshops. It is equipped with safety valves, cutoff valves, and a wet central heating system with an appropriate expansion vessel made according to binding norms of hydraulic installation. The boiler must be installed on an even wall surface and all installation work must be performed by a qualified professional installer. The electrical installation should be equipped with residual current protective devices and other solutions that ensuredisconnecting the heater from the power source.
Product Usage Instructions
- Read and strictly follow the installation and operating instructions to ensure a long life and reliable boiler operation.
- Ensure that the electrical installation has been completed in accordance with the binding norms of electric installation.
- Ensure that the wet central heating system is equipped with appropriate expansion vessels made according to binding norms of hydraulic installation and is flushed before boiler installation.
- Do not install any barrier fittings (e.g. valves) on the outlet of the safety valve.
- Hang the boiler up in a vertical position on fixing screws with the inlet and outlet pipes to the bottom, maintaining clearances from the walls and the ceiling.
- Connect the boiler to the central heating system equipped with a cutoff valve.
- Fill the central heating system with treated water or non-freezing liquid.
- Connect the water heater to the water system.
- Vent the central heating system.
- Open the cold water supply valve and check the tightness of the water connections.
- Ensure that all installation work is performed when the power and water supply are turned off.
- Ensure that children aged 3 years and above and persons with reduced physical, sensory or mental capabilities or lack of experience and knowledge are supervised or instructed concerning the use of the appliance in a safe way and understand the hazards involved. Children shall not play with the appliance. Cleaning and user maintenance shall not be made by children without supervision.
- Ensure that the boiler is not emptied of water, which may occur if there is no water in the supply network.
- Ensure that the controller is in standby mode and do not cut off power supply between the heating seasons.
- Vent the unit each time after the water has been emptied from the heater or pipes (e.g. when the water supply system has been repaired or maintained).
- Ensure that failure to install the magnetic filter on water supply pipe can cause unit damage.
- Ensure that limescale built-up on the heater’s elements may limit water flow and lead to the heater’s failure.
Assembly and operating instructions
This appliance can be used by children aged 3 years and above and persons with reduced physical, sensory or mental capabilities or lack of experience and knowledge if they have been given supervision or instruction concerning use of the appliance in a safe way and understand the hazards involved. Children shall not play with the appliance. Cleaning and user maintenance shall not be made by children without supervision
Safety instructions
- Read and strictly follow the installation and operating instructions to ensure a long life and reliable boiler operation.
- An efficient electrical installation that has been completed in accordance with the binding norms of electric installation.
- A wet central heating system equipped with an appropriate expansion vessel made according to binding norms of hydraulic installation- a closed system.
- A wet central heating system must be flushed before boiler installation.
- Do not install any barrier fittings (e.g. valves) on the outlet of the safety valve.
- The boiler must be installed on an even wall surface.
- The boiler must not be installed in a humid place, in a place exposed to the danger of explosion or in a place where the ambient temperature may drop below 0°C.
- Boiler installation and all electrical and hydraulic work must be performed by a qualified professional installer.
- All installation work must be performed when the power and water supply is turned off.
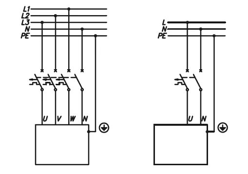
- Electric installation should be equipped with residual current protective devices and other solutions which will ensure disconnecting the heater from the source of power (intervals between all their poles should not be less than 3 mm).
- The electronically controlled heater is an electrical surge-sensitive device, therefore the electrical installation must contain surge protection devices.
- Do not drain the water from the central heating system after the heating season.
- Leave the controller in standby mode and do not cut off the power supply between the heating seasons.
- The water heater is designed to heat DHW in households, sanitary facilities, laboratories, workshops, etc.
- The maximum inlet water temperature should not exceed 60°C.
- The instant heater should always be vented before initial start-up. Vent the unit each time after the water has been emptied from the heater or pipes (e.g. when the water supply system has been repaired or maintained).
- Plastic pipes at the inlet and outlet may be used to connect the water heater, and in the case of the outlet pipes, their strength shall be at least 20 bar at 70°C.
- Make sure that the heater is not emptied of water, which may occur if there is no water in the supply network.
- Failure to install the magnetic filter on the water supply pipe can cause unit damage.
- Lime scale built-up on the heater’s elements may limit water flow and lead to heater damage. Such damages are not subjected to warranty rights. Water heater and sanitary fittings should be periodically descaled, whereas, the frequency of this process should be adjusted to water hardness in given installation. Lime scale built-up may be partially limited by the usage of magnetic descalers installed on the cold water inlet pipe.
- Appropriate precautions must be taken when using hot water. The temperature of water over 40°C may cause hot feeling and can be dangerous for children, whereas, temperature above 50°C may lead to first-degree burns (especially amongst small children).
DIMENSION
While mounting the room thermostat make sure there is no voltage on its entry!
Do not connect any voltage into RT, NA, Tos entries. This can result in permanent controller damage.
- Hang the boiler up in a vertical position on fixing screws with the inlet and outlet pipes to the bottom, maintaining clearance from the walls and the ceiling.
- Connect the boiler to the central heating system equipped with cutoff valves.
- Fill the central heating system with treated water or non-freezing liquid.
- Connect the water heater to the water system.
- Vent the central heating system.
- Open the cold water supply valve and check the tightness of the water connections.
- Vent the DHW system according to the ” DHW system venting” section.
- Connect the device to the electric system.
- Mount the room thermostat in accordance with the device’s manual.
- Connect the room thermostat (by using two wires 2 x 0,35 mm2) to the terminal of the control panel (RT entry).
- Once you have finished the above procedures, you can start the boiler. See the „Start-up” section.
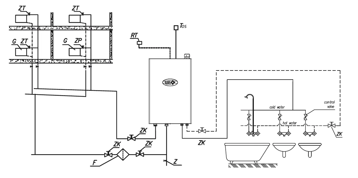
Boiler connection to the CH system
- ZK – cut-off valve
- ZT – thermostatic valve
- ZP – passage valve
- F – magnetic filter
- G – radiator
- RT – room temperature thermostat
- Tos – outside temp. sensor WE-027
- Z – drain valve
Connection of external appliances
- Room thermostat (RT entry) – when the voltage free contact gets opened the boiler will stop heating. The entry is responsible for boiler’s control depending on the room temperature (room thermostat connection details – section ‘Installation ‘, sub clause 10).
- Master appliance (MA entry) – you can limit the power used, i.e. the boiler can be switched off while another appliance consumes electricity. To do it, an electrician should install in line an extra open contact to the MA entry (voltage free entry), so that when a master appliance gets on, the contact will be opened and the boiler will be switched off. When the MA contact gets opened, heating will be turned off and the pump will be stopped. If the device works as a secondary heat source, the master boiler stops the heating by opening the MA contact.
- WE-027 outside temperature sensor (Tos entry) – for connection details please, refer to the figure. If there is need to extend the wire- it is necessary to make it as short as possible. The wires should not run close to mains cables and they must not go around other electric wires. It is recommended to mount the sensor on the northern or north-west facade of the building away from windows and exhaust fans.
- Note! If outside temperature sensor hasn’t been connected then it is necessary to switch off the weather compesation in the advanced settings section.
DHW system venting
- Shut off the heater’s electric supply.
- Turn the flow on (turn the hot water tap on) in order to vent the water installation (for about 15-30 seconds), until the flow of water becomes constant and even.
- Switch on the electric supply.
Start up – CH system
- Check if the required pressure has been reached within the installation (see section “Technical Data”). In order to check it use or button when the control panel is „on’’.
Flashing A symbol (see section “Failures”) indicates too low installation pressure. The above description does not apply to open-type installations. - Set the pump at constant mode (see section “Advanced settings”).
- Switch the boiler on (press the button).
- Check if the appropriate medium flow rate has been reached (the „H” indicator is on with a constant light). The pump should auto-vent itself after a short working time, however, if necessary, vent the pump in the following way:
- close the cut-off valve on the outlet,
- let the boiler with the pump on run for 15-30 s.
- open the cut-off valve.
- Switch the boiler off (press and hold button for 3 seconds).
- Set the pump at automatic mode (see section “Advanced settings”).
- Connect the room thermostat.
- Switch the boiler on (press ).
- Set parameters of heating curve adjusted to the building (heating curve coefficient and offset) – see section “Advanced settings”. Reset of the curve’s slope switches off weather compensation and starts boiler’s operation in accordance with manual adjustments of the installation
Advanced settings
For advanced settings switch the control panel to stand-by mode (press and hold button for approximately 3 seconds) then press and hold , button, and for a short period of time press and let go.
To select parameter press to change the value press or :
- heating curve coefficient, weather compensation switch off:
- f = 4 – 25,
- f = 0 – weather compensation switched off, manual regulation of installation’s temperature.
- heating curve offset:
- o = -9°C ÷ 9°C.
- outside temperature of CH switch off: setting outside temperature above which CH circuit is switched off.

- outside temperature of CH switch off: setting outside temperature above which CH circuit is switched off.
- pump’s working mode:
- PA – automatic,
- PC – constant.
- pump’s efficiency [E]:
- E3.0 – 3.0m,
- E4.0 – 4.0m,
- E5.0 – 5.0m,
- E7.0 – 7.0m,
- E7.5 – 7,5m.
- pump pressure mode [PPn]:
- the constant pressure difference (pressure indicator- on),
- the variable pressure difference (pressure indicator- flushing).
- the pressure sensor in CH installation,:
- active (1),
- inactive (0), sensor should be deactivated in open-type installations
- maximum temperature of CH installation.
- number of active heaters [AH].
- work time counter of boiler (read-only). Counter displays digits (without preceding zeros) from the most significant one with 0,5 sec breaks- after the display of the least significant digit, display is blanked for 2 sec
Control panel
- A – pressure [bar]
- B – flow [l/min]
- C – power [kW]
- D – temperature [°C]
- E – digital display
- F – an indicator of room thermostat and heating activity (for central heating)
- G – an indicator of pump and flow activity
- H – an indicator of weather compensation controller
- I – inlet temperature indicator
- J – outlet temperature indicator
- K – an indicator of boiler activity (CH)
- L – an indicator of boiler activity (DHW)
- M – control buttons
Stand-by mode
- In standby mode the pump is activated every day for 2 min, which prevents the seizure of the pump. To switch between stand-by mode and summer/winter mode press and hold the power button
for 3 seconds. - Stand-by is indicated by briefly showing on the display followed by the display turning blank.
- Pressing
or
buttons displays the parameter of installation pressure. After 1 min of inactivity, the display becomes blank again. Pressing,
the button in the standby mode shifts the boiler’s operation to winter or summer mode depending on the valid settings adjusted before activation of stand-by mode.
Winter mode (CH)
Winter mode is activated when![]()
icon is on. In winter mode control panel displays pictograms that describe the current boiler’s operation mode- a digital display indicates the heating medium’s temperature.
Pressing button shifts to the preview of current parameters and settings of the boiler’s operation in the following order
- domestic water temperature setting (indicators L and D). Using buttons
or
you can change the domestic water setting value, - domestic water temperature at the inlet (indicators I, L, D),
- domestic water temperature at the output (indicators J, D and L),
- value of water flowing through the heater (indicators L and B),
- current power consumed by the water heater (indicators C and L),
- CH medium temperature adjustment (indicators K and D), indicator H is on when the weather compensation regulator is active (advanced settings). Indicator H flashes when there is no possibility to determine installation temperature due to the lack or failure of outside sensor- the boiler shifts to manual adjustments. Pressing or buttons when the heating medium temperature is indicated on the display results in a heating medium value change. Note, it works only when weather compensation regulator is switched off (advanced settings – parameter C=0) or when there is no outside sensor,
- inlet temperature CH (indicators I, K and D),
- outlet temperature CH (indicators J, K and D),
- outside temperature (indicators F, D, K),if the weather compensation regulator is disabled, the parameter is ignored. In case of a failure of the external sensor andthe weather compensation controller is turned on, are shown on the digital display characters such as “—”
- the flow of the medium through the boiler (indicators K and B),
- pressure in CH installation (indicators K and A),
- current power charged by the boiler (indicators K and C).
Summer mode
Summer mode is active when the
icon is active and the icon
is inactive. In summer mode (main view) the control panel displays icons describing the current device operation. Digital display shows the output temperature of domestic water, if heating conditions exist.
Pressing the button shows a preview of current parameters and device settings in the following order:
- domestic water temperature setting (indicators L and D). Using buttons
or
you can change the domestic water setting value, - domestic water temperature at the inlet (indicators L, I, and D),
- domestic water temperature at the output (indicators J, D and L),
- value of water flow through the heater (indicators L and B),
- current power consumed by the water heater (indicators C and L),
If the control panel is in the preview/parameter setting mode, pressing the button or if the keyboard is not used for 1 minute, it will return you to the main view.
If the control panel is in the main view, short-press the button to enter to winter mode.
If the control panel is in the preview/parameter setting mode, pressing the
button or if the keyboard is not used for 1 minute, it will return you to the main view.
If the control panel is in the main view, short-press the button to enter to winter mode.
Icons and indicators
Fault finding
| Symptom | Reason | Action |
| Indicators on control panel are off |
lack of device’s power supply. | check parameters of power network and fuses |
| contact authorised service | ||
|
A indicator flickers | insufficient pressure (below 0,5 bar) | shift the controller to the pressure view, increase pressure within the installation to required level (1.5bar Cold) |
| pressure sensor failure | switch the controller to pressure pre- view, if display E indicates “–” contact authorised service | |
|
G indicator flickers | pump blocked or seized | unblock pump’s rotor |
| ack of medium’s flow through the boilerboiler’s blockage | air locked central heating system, vent the installation, pump and boiler & re-set pressure check water quality of CH installation and clean the filter | |
| failure of pump’s power supply | contact authorised service | |
| failure of pump or flow sensor | contact authorised service | |
| F indicator is off (in winter mode), room thermostat indicates heating on | check room thermostat is providing | check programmer/thermostat. linked out RT & MA if no response, change PSK Controller |
| continuity across RT connection | contact authorised service | |
| I indicator flickers | failure of inlet temp. sensor, heating blockage | contact authorised service |
| J indicator flickers | failure of inlet temp. sensor, heating blockage | contact authorised service |
| F indicator flickers and the boiler doesn’t work | failure of installation that connects master appliance | check connecting installation |
| failure of electronic module | contact authorised service | |
| H indicator flickers | failure of outside temp. sensor | contact authorised service |
| L indicator flickers (red) | failure of DHW temp. sensor | contact authorised service |
Technical data
| EKP.LN2M | 11 | 13 | 18 | 24 | |
| Rated power | kW | 11 | 13.2 | 18 | 24 |
| Rated voltage | 230V~ | 400V 3N~ | |||
| Rated current | A | 52.2 | 57.5 | 3×26.3 | 3×34.6 |
| Min. connecting wires section | mm2 | 3×16 | 5×4 | 5×6 | |
| Max. connecting wires section | mm2 | 3 x 25 | 5 x 25 | ||
| The maximum allowed network impedance | Ω | 0.24 | 0.22 | 0.27 | 0.13 |
| Water heater | |||||
| Efficiency (at Δt = 30°C and water pressure at 0,4 MPa) | l/min | 5.3 | 6.3 | 8.7 | 11.6 |
| Pressure in the water mains | MPa | 0.1 ÷ 1.0 | |||
| Activation point (min. rate of flow) | l/min | 2,5 | |||
| Temperature adjustment range | °C | 30 ÷ 60 | |||
| Water fittings | ø 15mm (connections position 50mm) | ||||
| The minimal resistivity of water 150C | Ωcm | 1100 | |||
| EKP.LN2M | 11 | 13 | 18 | 24 | |
| Rated power | kW | 10.1 | 12.1 | 16.3 | 21.7 |
| Rated voltage | 220V~ | 380V 3N~ | |||
| Rated current | A | 54.5 | 60.0 | 3×27.3 | 3×36.5 |
| Min. connecting wires section | mm2 | 3×16 | 5×4 | 5×6 | |
| Max. connecting wires section | mm2 | 3 x 25 | 5 x 25 | ||
| The maximum allowed network impedance | Ω | 0.24 | 0.22 | 0.27 | 0.13 |
| Water heater | |||||
| Efficiency (at Δt = 30°C and water pressure at 0,4 MPa) | l/min | 4.9 | 5.8 | 7.8 | 10.3 |
| Pressure in the water mains | MPa | 0.1 ÷ 1.0 | |||
| Activation point (min. rate of flow) | l/min | 2.5 | |||
| Temperature adjustment range | °C | 30 ÷ 60 | |||
| Water fittings | ø 15mm (connections position 50mm) | ||||
| The minimal resistivity of water 150C | Ωcm | 1100 | |||
| CH boiler | ||
| Max. pressure | MPa | 0,3 (3 bar) |
| Min. pressure | MPa | 0,05 (0,5 bar) |
| Outlet temperature | °C | 20 ÷ 85 |
| Max. temperature | °C | 100 |
| Dimensions (height x width x depth) | mm | 690 x 451 x 258 |
| Weight | kg | ~19 |
| Boiler’s connections | ø 22mm | |
| Expansion vessel | l | 6 |
| Safety class | IP 21 | |
DISPOSAL
- Used product can’t be treated as general communal waste. Disassembled appliance has to be delivered to the collection point of electrical and electronic equipment for recycling. Appropriate utilisation of used product prevents potential negative environmental influences that may occur as a result of inappropriate handling of waste.
- In order to get more detailed information about recycling this product you should contact the local government unit, waste management service or the shop where this product has been purchased
KOSPEL Sp. z o.o. 75-136 Koszalin, ul. Olchowa 1, Poland
tel. +48 94 31 70 565
[email protected] www.kospel.pl
Made in Poland


























