KOSPEL EKCO.L3 Electric Central Heating Flow Boiler

Safety Instructions
- Read and strictly follow the installation and operating instructions to ensure a long life and reliable boiler operation.
- An efficient electrical installation which has been completed in accordance with the binding norms of electric installation.
- Central heating system equipped with an appropriate expansion vessel completed in accordance with binding norm of hydraulic installation.
- Rinse the heating installation thoroughly before installing the boiler.
- Do not install any barrier fittings (e.g. valves) on the outlet of the safety valve.
- Boiler must be installed on the flat surface.
- Boiler must not be installed in a humid place, in a place exposed to the danger of explosion or in which the temperature may drop below 0°C
- Boiler installation and all electrical and hydraulic work must be performed by a qualified professional installer in accordance with the manufacturer’s instructions..
- All installation work must be performed when the power and water supply is turned off.
- Electric installation should be equipped with residual current protective devices and other solutions which will ensure disconnecting the heater from the source of power (intervals between all their poles should not be less than 3 mm).
- Boiler is preset by the manufacturer to work with the central heating system. Change the factory settings in the advanced settings to shift to boiler’s cooperation with DHW Cylinder.
- Electronically controlled boiler is a electrical surge sensitive device, therefore the electrical installation must contain surge protection devices.
- Do not drain the water from central heating system after the heating season.
- Leave the controller in stand-by mode and do not cut off power supply between the heating seasons.
Installation Notes
EKCO.LN3 boilers are equipped with an expansion vessel (capacity: 5l, pressure: 1.5bar). The expansion vessel is sufficient for following capacities of the heating system at given temperatures of the medium and central heating system pressure.
| Temperature of heating medium (feed and return) | Capacity of central heating system | Pressure in central heating system |
| [°C] | [l] | [bar] |
| 85/70 | 56 | 1,5 |
| 70/55 | 80 | |
| 55/45 | 127 | |
| 50/40 | 153 | |
| 45/35 | 188 |
Shall the capacity of the wet central heating installation be larger, an extra expansion vessel should be installed on it as applicable in accordance with binding norm.
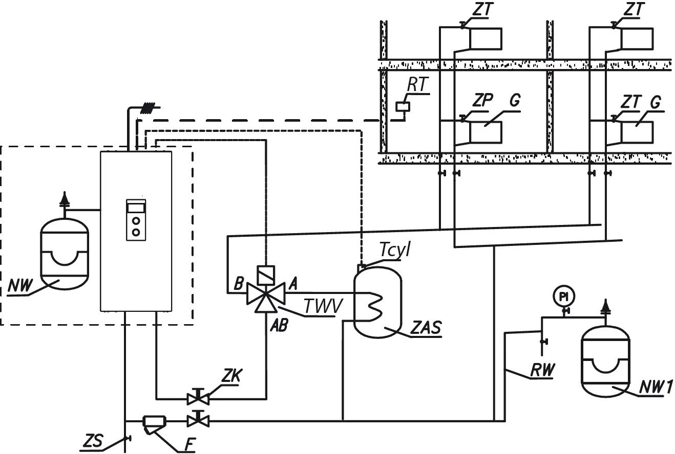
Boiler Connection to the Central Heating System


- PI – manometer
- ZK – cut-off valve
- RW – expansion pipe
- NW – built-in expansion vessel
- NW1 – expansion vessel
- ZT – thermostatic valve
- ZP – passage valve
- F – filter
- G – radiator
- ZS – drain valve
- Z3D – three-way valve
- ZAS – DHW Cylinder
- TWV – three-way valve
- RT – alternative room temperature sensor
- Tcyl – DHW cylinder temperature sensor
The filter should be installed that the heating medium flow direction matches the arrow cast on the hull, and the cover was at the bottom of the filter. Filters can be mounted on horizontal and vertical pipelines. It is recommended that using shut-off valves immediately behind and ahead of the filter, which will make it easy cleaning the filter insert or replacing it.
Assembly and Installation
- Hang the boiler up in a vertical position on fixing screws or the attached hanger, with the inlet and outlet pipes to the bottom, maintaining clearances from the walls and the ceiling.
- Connect the boiler to the central heating system equipped with a cut-off valves.
- Fill the central heating system with treated water or non-freezing liquid what influences on the durability of immersion heaters.
- Vent the central heating system.
- Connect a boiler to the electrical system.
- Assembly and connect the room regulator sensor and other devices cooperating, according to the “Connection point external sensors and devices”.
- After completing the above steps start the boiler, set up boiler language and maximum output and vent the pump [CONFIGURATION> PUMP> VENTING> TURN ON].
- Set the maximum temperature factor in the installation [CONFIGURATION> CENTRAL HEATING> MAX BOILER TEMP.].

Do not connect any voltage into FN, MA, RT, Tcyl, Tos, Tr entries! This can result in permanent controller damage.

Connection to One-Phase Electrical System 230V 1N~

- PNL – connection points of neutral, protective and phase conductors
- Temperature limiter
- Additional conductors (for one-phase system only)
Connection to the Three-Phase Electrical System 400V 3N~

- PNL – points of neutral and protective conductor connection
- PF – points of phase conductors connection
- Temperature limiter
Selecting the Type of Power Supply Installation

- MA – master appliance
- RT – alternative room temperature sensor
- Tcyl – DHW cylinder temperature sensor
- TWV – the place of assembly three-way valve
- PUMP.C – the place of circulation pump assembly

Do not connect any voltage into MA, RT, Tcyl, entries! This can result in permanent controller damage.
Tcyl – DHW Cylinder Temperature Sensor
The connection cable of the temperature sensor should be as short as possible, it should not be route it in close proximity to the power cords and do not twist around other cords. The DHW cylinder temperature sensor can be optionally replaced thermostat, to do this switch the input type Tcyl [CONFIGURATION> DHW TEMPERATURE> REGULATION> OUTSIDE] and connect the NO contacts of the thermostat to the Tcyl terminals.
MA – Master Appliance (Entry MA)
In order to limit the power used, i.e. the boiler can cooperate with other appliances such as an electric water heater. In order to do so, an electrician should install in line an extra open contact to the MA entry (voltage free entry), so that when a master appliance gets on, the contact opens, and the boiler switches off- it results in heating blockage and pump’s standstill.
RT – Room Temperature Regulator
Optional controlling the boiler operation depending on the room temperature. RT entry should be activated [CONFIGURATION> ROOM TEMP.> TEMP. SENSOR> RT] – then opening the voltage free contact will result in the switch off heating up the CH.
Three-Way Valve Control (TWV Entry)
Switching the boiler operation to central heating or heating water in the coil of DHW cylinder is carried out using a three-way dividing valve with an actuator. Depending on the model used, the device should be connected as shown on the diagrams, page no. 8and the manual of valve and servomotor. Note: In case of activation DHW cylinder you should follow Service / Configuration – cylinder. Valves can be purchased in KOSPEL.
Control Panel

Use the operating dial [3] to set one of the modes: winter + / summer / off. By turning the navigation dial [2] (left or right), with winter or summer mode active, change between function screens on the display [1].
- Main: informs about the basic boiler’s parameters
- Settings: it allows on the customization of boiler’s parameters and additional heating circuits to user’s preferences
- Service / configuration: allows to heating system configuration to object’s conditions (available for installation company and specialized services after entering the access code) and preview of input and output boilers’ signals and current parameters
- PARTY / HOLIDAY / MANUAL: It allows to the fast change of work’s algorithm depending on the needs.
- Display
- Navigation dial to preview dial and settings
- Dial to choose operating mode
Entering individual functions takes place after selecting a corresponding function screen and pressing the navigation dial.
Boiler’s error is signaled on the main function screen Err. After pressing the navigation dial, there is a list of detected errors.
MAIN SCREEN

- Heat reception signaling
- Temperature of return from installation
- Temperature of charging installation
- Preset temperature in the installation or symbol (when heating is blocked by a signal from the main device)
- DHW cylinder temperature
- Executing of heating program
- Signaling of closed controller contact room (order to heat the room)

![]() | Device’s error indication |
![]() | Circulation pump operation indication (pulsating means that minimum flow is not activated) |
![]() | Circulation pump venting |
![]() | Heating blocked by signal from master device |
![]() | Heating on indication |
![]() | Request for heating from regulator (with the internal regulator switched off) |
Heat Reception | |
![]() | Hot water heating / DHW cylinder |
![]() | Central heating system heating |
Signaling of Heating Program Implementation | |
![]() | According to the daily/weekly schedule |
![]() | PARTY – maintaining a comfortable temperature in the DHW cylinder |
![]() | HOLIDAY – maintaining the temperature in the cylinder to protect against frost |
![]() | Implementation of the frost protection program |
![]() | DHW cylinder disinfection |
SETTINGS

Adjusting boiler parameters to user preferences.
- BOILE R TEMPERATURE : Target CH temperature
- DHW CYLINDER TEMPERATURE: (only available in systems with a DHW cylinder and with switched on internal adjustment [CONFIGURATION> DHW TEMPERATURE> REGULATION> INSIDE])
- ECONOMY TEMP. , COMFORT : setting the hot water temperature available in schedules,
- DHW CYLINDER TEMPERATURE (only available in DHW cylinder systems with internal adjustment activated [CONFIGURATION> DHW TEMPERATURE> REGULATION> INSIDE])

- No. of time frame according to schedule (max 5)
- Start time of the selected temperature
- Finish time of the selected temperature
- Temperature selection:
- No. 1 … No. 8> setting 8 of daily programs in each daily program where there are 3 editable time frames, which can have one of the room temperature sets. The procedure for setting daily programs is described in the Daily schedule.
In any other case, the economic temperature will be activated. - WEEKLY: assign one of for each day of the week daily programs.
- No. 1 … No. 8> setting 8 of daily programs in each daily program where there are 3 editable time frames, which can have one of the room temperature sets. The procedure for setting daily programs is described in the Daily schedule.
- CIRCULATION PROGRAM (available only within active circulation in system DHW):

- No. of time frame according to schedule (max 5)
- Start time of circulation pump operation
- Finish time of circulation pump operation
- No. 1 … No. 8> setting of 8 daily programs in each daily program. There are 3adjustable time intervals in which it will work circulation pump.
The procedure for setting daily programs is described in the Daily schedule. - WEEKLY: assign one for each day of the week from set daily programs.
- No. 1 … No. 8> setting of 8 daily programs in each daily program. There are 3adjustable time intervals in which it will work circulation pump.
- DISINFECTION (only available in systems with DHW):
- TEMPERATURE: the value of the temperature in the cylinder during disinfection,
- WEEK DAY: the day for disinfection during automatic program,
- TIME: the time it takes to disinfect with automatic program,
- WORKING TIME: time of disinfection (calculated from the moment the temperature is reached disinfection),
- AUTOMATIC WORK: automatic work start of disinfection at the set time (time, day of the week),
- CIRCULATION: it is possible to set disinfection of the entire installation or only DHW,
- ACTIVATE NOW: manual start of disinfection (independent of the day’s or time’s set.
- TIME/ DATE:
- setting of the current system time (YEAR / MONTH/ DAY / HOUR / MINUTE).
- AUTOMATIC TIME CHANGE: Yes > automatic system time changeover from summer to winter and vice versa.
- INTERFACE:
- BRIGHTNESS MIN: setting of the brightness of the display in stand-by mode.
- BRIGHTNESS MAX: setting of the brightness of the display during the work.
- SOUND:
Yes – the sound of working dial
No – there is no sound of the working dial. - DIAL SENSITIVITY: 1 – high / 4 – low.
- LANGUAGE:
- the choice of menu’s language.
- SYSTEM:
- TYPE: EKCO.Lx3 (identity),
- MSK PROGRAM: shows the version of boiler’s controllers program,
- PW PROGRAM: shows the version of panel’s program,
- MAX RATED POWER: shows the settled power of boiler,
- RESET: boiler’s start-up,
- FACTORY SETTINGS: restore.
SERVICE / CONFIGURATION

PREVIEW OF PARAMETERS:
preview of boiler’s input and output signals.
CONFIGURATION
adaptation of the boiler to the heating system in the facility:
* Changes in the configuration menu are possible after entering an access code. When prompted for an access code, turn the navigation dial to the required code and confirm the code by pressing the dial. If you want to retract from the code request screen, hold the navigation dial or wait until automatic return to main function screen.
Code : 987
- CENTRAL HEATING:
- MAX BOILER TEMP.: maximum CH temperature
Attention: adjustment of too high temperature parameters not compatible with the type of building, central heating installation and building’s insulation may lead to high exploitation costs. - MAN the temperature of charging: set point of temperature flow CH.
- BOILER PROTECTION:
Yes – if the temp of inside’s sensor of boiler drops below 5, the circulation pipe will be turned-on
No – protection turned-off. The need of configuration in case of central heating installation filled in with non-freezing liquid.
- MAX BOILER TEMP.: maximum CH temperature
- DHW CYLINDER:
- HW COIL TEMPERATURE: the setting of coil’s power.
- REGULATION: DHW cylinder temperature control – INSIDE> according to Tcyl sensor/OUTSIDE> according to external thermostat (not available when OUTSIDE there are items in the menu: DHW CYLINDER TEMPERATURE, DHW CYLINDER PROGRAM, DISINFECTION and MANUAL mode).
- CANCEL: turning off the function of DHW.
* If function DHW is turned-off, there will be only a possibility to turn-on.
- CIRCULATION:
switching the circulation “YES” or “NO”, - PUMP:
- PUMP OVER RUN: time when the pump is switched on for a short period of time with a long standstill (blocking protection),
- AUTOMATIC MODE:
Yes – works depending on the demand,
No – continuous work. - TYPE: pump’s type,
- REGULATION:
CONST P. – constant pressure,
VARIABLE P. – variable pressure.
In the regulation mode (CONST P.)the pressure difference produced by the pump is maintained at the constant set level in terms of performance to pump’s maximum characteristics. This type of regulation is recommended for floor heating circulations or older heating systems with pipes of larger diameters, as well as for all applications with constant characteristics. In regulation mode (VARIABLE P.) the pressure’s difference produced by the pump is maintained at the level of settings changing linearly between 1/2H and H. Setting pressure differences decreases or increases depending on the flow. This regulation type is recommended for heating systems with heaters, thanks to which flow noise in thermostatic valves is reduced. - VENTING: TURN ON / CANCEL
During venting procedure (10 min) the pump works alternately with a maximal and minimal rotation speed. Thanks to this air bubbles are concentrated and easier to remove from the installation. - H MAX- pump’s raising height
- MAX RATED POWER: the setting of boiler’s rated power.
- PRESSURE SENSOR:
No – switching the control off- pressure control should be switched off only when boiler works in the open installation.
Exit any menu item by pressing “END” or by pressing and holding the navigation dial. When not operated by the user, main function screen will appear after about 3 min.
PARTY / HOLIDAY

Fast switching algorithm of work depending on the needs.
- PARTY: SET DURATION TIME (from 1 to 24 hours or until the user’s change).
- HOLIDAY: SET DURATION TIME (from 1 to 60 days or until the user’s change).
* if any of the above modes is turned on, after entering the “PARTY/ HOLIDAY” we can turn it off.
* the symbol of the activated mode is signaled on the main function screen.
Daily Schedule

- Time period panel
- No. of time frame according to schedule (max 5)
- Start time
- Finish time
- Temperature selection (applies to DHW cylinder)
- Command (active when editing):
- Accept
- Delete
- Add
For the hot water circuit in the daily schedule, the start time is defined (3) and the end time (4) of keeping the selected temperature (5) in the tank. Outside the set time intervals, the temperature will be maintained in the tank economic. The start time is set in the schedule for the circulation circuit and end of circulation pump operation.
To change the parameters for the daily schedule select chosen program number and press navigation dial.
The first parameter flashes (starting time) – use the navigation dial to set the new time frame value (hour and minutes separately) by turning the dial left/right and confirm it by pressing the dial again. At the same time next screen starts to flash allowing edition of next parameters (finishing time). Last editable position is a command. In order to save changes select command ‘save’ and press the dial to finish editing. To delete selected time frame start editing chosen time frame and by pressing the dial go to command position, select command ‘delete’ and press the dial. To add new time frame, select last defined time frame and by pressing the dial go to command position, select command ‘add’ and press the dial to add new time frame (edition of new time frames described above).

If there are no defined time frames, then after selecting “new” the time frame 00:00am to 23:59pm will be set, which should be edited in accordance with user’s needs.

The daily program will be saved to the boiler’s settings by pressing the command “END”.
Technical Data
| Max. pressure | MPa | 0,3 (3 bar) | |
| Min. pressure | MPa | 0,05 (0,5 bar) | |
| Outlet flow temperature | °C | 20 ÷ 85 | |
| Max. temperature | °C | 100 | |
| Dimensions (height x width x depth) | EKCO.LN3 | mm | 716 x 316 x 235 |
| EKCO.L3 | 716 x 316 x 191 | ||
| Weight | EKCO.LN3 | kg | ~20,5 |
| EKCO.L3 | ~15,8 | ||
| Boiler’s connections | G 3/4″ (inside thread) | ||
| Expansion vessel | EKCO.LN3 | l | ~5 |
| Safety class | IP 22 | ||
| Boiler | 4 / 6 / 8 | |||||||
| Rated power | kW | 2 | 4 | 6 | 8 | 4 | 6 | 8 |
| Rated voltage | 230V~ | 400V 3N~ | ||||||
| Rated current | A | 8,7 | 17,4 | 26,1 | 34,8 | 3×5,8 | 3×8,7 | 3×11,6 |
| Min. power supply cable cross-section | mm2 | 3×2,5 | 3×4 | 3×6 | 5×2,5 | |||
| Max. power supply cable cross-section | mm2 | 5 x 16 | ||||||
| Max. allowed network impedance | Ω | 0,27 | 0,17 | 0,15 | 0,27 | |||
| Boiler | 12 / 16 / 20 / 24 | ||||
| Rated power | kW | 12 | 16 | 20 | 24 |
| Rated voltage | 400V 3N~ | ||||
| Rated current | A | 3×17,4 | 3×23,1 | 3×28,8 | 3×34,6 |
| Min. power supply cable cross- section | mm2 | 5 x 2,5 | 5 x 4 | 5 x 6 | |
| Max. power supply cable cross- section | mm2 | 5 x 16 | |||
| Max. allowed network impedance | Ω | 0,27 | 0,13 | ||
KOSPEL Sp. z o.o. 75-136 Koszalin, ul. Olchowa 1, Poland
Tel: +48 94 31 70 565
[email protected]
www.kospel.pl

































