KOSPEL EKCO.MN3 Electric Central Heating Flow Boiler

This appliance can be used by children aged from 3 years and above and persons with reduced physical, sensory or mental capabilities or lack of experience and knowledge if they have been given supervision or instruction concerning use of the appliance in a safe way and understand the hazards involved. Children shall not play with the appliance.
Cleaning and user maintenance shall not be made by children without supervision.
Used product can’t be treated as general communal waste.
Disassembled appliance has to be delivered to the collection point of electrical and electronic equipment for recycling.
Appropriate utilisation of used product prevents potential negative environmental influences that may occur as a result of inappropriate handling of waste. In order to get more detailed information about recycling this product you should contact the local government unit, waste management service or the shop where this product has been purchased.
Safety instructions
- Read and strictly follow this installation and operating instructions to ensure a long life and reliable boiler operation.
- An efficient electrical installation which has been completed in accordance with the binding norm of electric installation.
- Central heating system equipped with an appropriate expansion vessel completed in accordance with binding norm of hydraulic installation.
- Rinse the heating installation thoroughly before installing the boiler.
- Do not install any barrier fittings (e.g. valves) on the outlet of the safety valve.
- Boiler can only be installed on the flat surface.
- Boiler must not be installed in a humid place, in a place exposed to the danger of explosion, or in which the temperature may drop below 0°C.
- Boiler installation and all electrical and hydraulic work must be performed by a qualified professional installer in accordance with the manufacturer’s instructions.
- All installation work must be performed when the power and water supply is turned off.
- Electric installation should be equipped with residual current protective devices and other solutions which will ensure disconnecting the heater from the source of power (intervals between all their poles should not be less than 3mm).
- Boiler is preset by the manufacturer to work with the central heating system. Change the factory settings in the advanced settings to shift to boiler’s cooperation with DHW Cylinder.
- Electronically controlled boiler is a electrical surge sensitive device, therefore the electrical installation must contain surge protection devices.
- Do not drain the water from central heating system after the heating season.
- Leave the controller in stand-by mode and do not cut off power supply between the heating seasons.
Installation notes
EKCO.MN3 boilers are equipped with an expansion vessel (capacity: 5l, pressure: 1,5 bar). The expansion vessel is sufficient for following capacities of the heating system at given temperatures of the medium and central heating system pressure.
| Temperature of heating medium (feed and return) | Capacity of central heating system | Pressure in central heating system |
| [°C] | [l] | [bar] |
| 85/70 | 56 |
1,5 |
| 70/55 | 80 | |
| 55/45 | 127 | |
| 50/40 | 153 | |
| 45/35 | 188 |
Shall the capacity of the wet central heating installation be larger, an extra expansion vessel should be installed on it as applicable in accordance with binding norm.
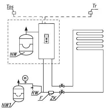
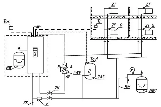
Boiler connection to the central heating system


- PI – manometer
- ZK – cut-off valve
- RW – expansion pipe
- NW – built-in expansion vessel (EKCO.MN3)
- NW1 – expansion vessel
- ZT – thermostatic valve
- ZP – passage valve
- F – filter
- G – radiator
- ZS – drain valve
- TWV – three-way valve
- ZAS – DHW Cylinder
- Tr – regulator of room temperature
- Tcyl – DHW cylinder temperature sensor
- Tos – outside temp. sensor
Assembly and installation
- Hang the boiler up in a vertical position on fixing screws or the attached hanger, with the inlet and outlet pipes to the bottom, maintaining clearances from the walls and the ceiling.
- Connect the boiler to the central heating system equipped with a cut-off valves.
- Fill the central heating system with treated water or non-freezing liquid what influences on the durability of immersion heaters.
- Vent the central heating system.
- Connect a boiler to the electrical system.
- Assembly and connect the room regulator sensor and other devices cooperating, according to the „Connection point external sensors and devices”.
- After completing the above steps start the boiler, set up boiler language and maximum output and vent the pump [CONFIGURATION> PUMP> VENTING> TURN ON].
- Set the maximum temperature factor in the installation [CONFIGURATION> CENTRAL HEATING> MAX BOILER TEMP.].

Do not connect any voltage into FN, MA, RT, Tcyl, Tos, Tr entries! This can result in permanent controller damage.

Connection to one-phase electrical system 230V 1N~

- PNL – connection points of neutral, protective and phase conductors
- [1] – temperature limiter
- [2] – additional conductors (for onephase system only)
Connection to the three-phase electrical system 400V 3N~

- PNL – points of neutral and protective conductor connection
- PF – points of phase conductors connection
- [1] – temperature limiter
Selecting the type of power supply installation

- FN – external adjustment of selected room temperature
- MA – master appliance
- RT – alternative room temperature sensor
- Tcyl – DHW cylinder temperature sensor
- Tos – outside temperature sensor
- Tr – room temperature sensor
- TWV – the place of assembly three-way valve
- PUMP.C- the place of circulation pump assembly

Do not connect any voltage into FN, MA, RT, Tcyl, Tos, Tr entries! This can result in permanent controller damage.
Temperature sensors
The connection cable of the temperature sensor should be as short as possible, it should not be route it in close proximity to the power cords and do not twist around other cords.
The DHW cylinder temperature sensor can be optionally replaced thermostat, to do this switch the input type Tcyl [CONFIGURATION> DHW TEMPERATURE> REGULATION> OUTSIDE] and connect the NO contacts of the thermostat to the Tcyl terminals.
Master appliance (entry MA)
In order to limit the power used, i.e. the boiler can cooperate with other appliances such as an electric water heater. In order to do so, an electrician should install in line an extra open contact to the MA entry (voltage free entry), so that when a master appliance gets on, the contact opens, and the boiler switches off- it results in heating blockage and pump’s standstill.
External adjustment of selected room temperature (inlet FN)
Closing FN contact shifts boiler’s work to the mode of maintaining the temperature previously set in the configuration menu [CONFIGURATION> ENTRY FN].
RT – room temperature regulator
Optional controlling the boiler operation depending on the room temperature. RT entry should be activated [CONFIGURATION> ROOM TEMP.> TEMP. SENSOR> RT] – then opening the voltage free contact will result in the switch off heating up the CH.
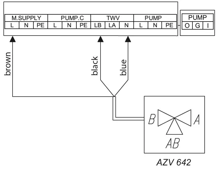
Three-way valve control (TWV entry)
Switching the boiler operation to central heating or heating water in the coil of DHW cylinder is carried out using a three-way dividing valve with an actuator. Depending on the model used, the device should be connected as shown on the diagrams, page no. 8 and the manual of valve and servomotor. Note: In case of activation DHW cylinder you should follow Service / Configuration – cylinder. Valves can be purchased in KOSPEL.
Control panel

- display
- navigation dial to preview dial and settings
- dial to choose operating mode
Use the operating dial [3] to set one of the modes: winter
+
/ summer
/ off
.
By turning the navigation dial [2] (left or right), with winter or summer mode active, change between function screens on the display [1].
- main: informs about the basic boiler’s parameters (details in the table)
- settings: it allows on the customization of boiler’s parameters and additional heating circuits to user’s preferences
- service/configuration: allows to heating system configuration to object’s conditions (available for installation company and specialized services after entering the access code) and preview of input and output boilers’ signals and current parameters,
- PARTY / HOLIDAY / MANUAL: it allows to the fast change of work’s algorithm depending on the needs.
Entering individual functions takes place after selecting a corresponding function screen and pressing the navigation dial.
Boiler’s error is signalled on the main function screen
. After pressing the navigation dial, there is a list of detected errors.
MAIN SCREEN

- heat reception signaling
- executing of a heating program
- temperature settings for the room
- room temperature
- outside temperature
- storage temperature


SETTINGS
Adjusting boiler parameters to user preferences.

- BOILER TEMPERATURE: Target CH temperature (only available in basic mode and setting the constant parameters of CH [CONFIGURATION> CENTRAL HEATING> REGULATION> CONSTANT])
- ROOM TEMP. (available with activated Tr [CONFIGURATION> ROOM TEMP> TEMP. SENSOR> ROOM SENSOR]):
- ECONOMY TEMP. , COMFORT MINUS , COMFORT , COMFORT PLUS : setting hot water temperature values available in schedules,
- PARTY, HOLIDAY: select temperature parameters for programs: PARTY & HOLIDAY.
- DHW CYLINDER TEMPERATURE (available only in installation with domestic hot water cylinder and with activated inside regulation. [CONFIGURATION> HOT WATER> REGULATION> INSIDE]):
- ECONOMY TEMP. , COMFORT : setting hot water temperature values available in schedules,
- CH PROGRAM (only available in basic mode and source with activated sensor Tr) [CONFIGURATION> ROOM TEMP.> TEMP. SENSOR> ROOM SENSOR]):
- No. 1…No. 8 > setting 8 daily programs. In each daily program there are 5 editable

- no. of time frame according to schedule (max 5)
- time of starting the selected temperature
- time of finishing the selected temperature
- temperature selection:
time frames, which can have one of the room temperature sets
. In any other case, the economy temperature will be activated (
).
Setting up daily programs procedure is described in Daily Schedule paragraph.
- WEEKLY: assigning for each week day one of the previously set daily programs.
- BUFFER LOAD PROGRAM (only available in buffer’s mode).

- the number of the time interval (max.5)
- buffer charging start time
- buffer charging finish time
- BUFFER LOAD PROGRAM (only available in buffer’s mode).
- No.1…No.8 – setting of 8 daily programs, in each daily program there are available 5 time intervals in which cylinder buffer will be charging.
Setting procedure of daily programs is described in daily timetable. - Weekly: assignment of one of the daily programs set for each day of the week.
- DHW CYLINDER PROGRAM (only available in DHW cylinder systems with internal adjustment activated [CONFIGURATION> DHW TEMPERATURE> REGULATION> INSIDE]):

- 1the number of the time interval (max.5)
- start time of the selected temperature
- finish time of the selected temperature
- temperature selection:
,
- DHW CYLINDER PROGRAM (only available in DHW cylinder systems with internal adjustment activated [CONFIGURATION> DHW TEMPERATURE> REGULATION> INSIDE]):
- No. 1…No. 8 > setting 8 daily programs. In each daily program there are 5 editable time frames, which can have one of the room temperature sets ( , ,)
In any other case, the economy temperature will be activated ( ).
Setting procedure of daily programs is described in daily timetable. - Weekly: assignment of one of the daily programs set for each day of the week.
- CIRCULATION PROGRAM (available only within active circulation in system DHW):

- no. of time frame according to schedule (max 5)
- start time of circulation pump operation
- finish time of circulation pump operation
- CIRCULATION PROGRAM (available only within active circulation in system DHW):
- No. 1 … No. 8> setting of 8 daily programs in each daily program. There are 5 adjustable time intervals in which it will work circulation pump The procedure for setting daily programs is described in the Daily schedule.
- WEEKLY: assign one for each day of the week from set daily programs.
- DISINFECTION (only available in systems with DHW):
- TEMPERATURE: the value of the temperature in the tank during disinfection,
- WEEK DAY: the day for disinfection during automatic program,
- TIME: the time it takes to disinfect with automatic program,
- WORKING TIME: time of disinfection (calculated from the moment the temperature has reached disinfection),
- AUTOMATIC WORK: automatic work start of disinfection at the set time (time, day of the week),
- CIRCULATION: it is possible to set disinfection of the entire installation or only DHW,
- ACTIVATE NOW: manual start of disinfection (independent of the day’s or time’s set).
- TIME / DATE:
- setting of the current system time (YEAR / MONTH/ DAY / HOUR / MINUTE).
- AUTOMATIC TIME CHANGE: Yes > automatic system time changeover from summer to winter and vice versa.
Attention, in case of cooperation of the boiler with the Internet module, automatic time change should be switched off.
- INTERFACE:
- BRIGHTNESS MIN: setting of the brightness of the display in stand-by mode.
- BRIGHTNESS MAX: setting of the brightness of the display during the work.
- SOUND: yes> the sound of working dial/no> there is no sound of the working dial.
- DIAL SENSITIVITY: 1 – high / 4 – low.
- LANGUAGE:
- the choice of menu’s language
- SYSTEM:
- TYPE: EKCO.Mx3 (identity)
- MSK PROGRAM: shows the version of boiler’s controllers program
- PW PROGRAM: shows the version of panel’s program
- MAX RATED POWER: shows the settled power of boiler
- RESET: boiler’s start-up
- FACTORY SETTINGS: restore
SERVICE / CONFIGURATION
PREVIEW OF PARAMETERS:
Preview of input and output signals of the boiler.
CONFIGURATION: adaptation of the boiler to the heating system in the facility.

Changes in the configuration menu are possible after entering an access code. When prompted for an access code, turn the navigation dial to the required code and confirm the code by pressing the dial. If you want to retract from the code request screen, hold the navigation dial or wait until automatic return to main function screen.
![]()
- BUFFER (available only in buffer’s mode)
- BUFFER TEMP.: temperature of the buffer charging factor.
- LOAD OFF-PROGRAM: Yes- means consent to work outside the schedule with parameters according to the needs of the heating modules
- CENTRAL HEATING:
- WEATHER COMP.*: Choice of heating curve.
- OFFSET*: offset of the heating curve.
- MAX BOILER TEMP.: maximum CH temperature.
Attention: adjustment of too high temperature parameters not compatible with the type of building, central heating installation and building’s insulation may lead to high exploitation costs. - SET BOILER TEMP.: Temperature in CH installation when cooperating with constant parameters and in emergency conditions.
- REGULATION: PER CURVE / CONSTANT.
Per curve > temperature in CH installation is calculated on the basis of outside temperature and heating curve parameter. Constant > temperature in CH installation is equivalent to Supply temperature MAN - OUTSIDE TEMP. OFF: setting of selected temperature above which CH circuit will be switched off.
- FROST PROTECTION: frost protection of the building ON.
not available in buffer modenot available in source mode - BOILER PROTECTION:
Yes – if the temp of inside’s sensor of boiler drops below 5, the circulation pipe will be turned on,
No – protection turned-off. The need of configuration in case of central heating installation filled in with non-freezing liquid
- DHW CYLINDER:
- HW COIL TEMPERATURE: the setting of coil’s power temperature.
- REGULATION: DHW cylinder temperature control – INSIDE> according to Tcyl sensor/OUTSIDE> according to external thermostat (not available when OUTSIDE there are items in the menu: DHW CYLINDER TEMPERATURE, DHW CYLINDER PROGRAM, DISINFECTION and MANUAL mode).
- CANCEL: turning off the function of DHW.
If function DHW is turned-off, there will be only a possibility to turn-on.
- CIRCULATION: switching the circulation „YES” or „NO”.
- ROOM TEMP.:
- TEMP. SENSOR*:
RT – set outside room sensor: shifting boiler’s control to the external regulator (RT clasp).
Tr – internal room regulator. - TEMP. CONTROL**:yes -> heating turned off after reaching the set room temperature.
- TEMP. HYSTERESIS**: room temperature hysteresis when „Tr control” is on.
Parameter available only for constant mode [Regulation > basic mode]
Parameter for configuration of the internal switch, available only in the setting [CONFIGURATION> ROOM TEMP.> TEMP. SENSOR> ROOM SENSOR].
- TEMP. SENSOR*:
- AUT. TURBO MODE:
- TEMP. HYSTERESIS: room temperature fall triggers this function.
- HOT WATER: No – turns off hot water for the Turbo function.
- CANCEL – turns off automatic Turbo function.
If Turbo function is off – menu will only show a possibility to turn it on (‘On’).
- PUMP:
- PUMP OVER RUN: time to turn the pump on for a short time at a longer standstill (protection against blocking).
- AUTOMATIC MODE: YES -> works according to user’s needs / NO -> works constantly
- TYPE: pump’s type,
- REGULATION: constant p. ->CONST P. / VARIABLE P. > variable pressure.
In the regulation mode (CONST P.), the pressure difference produced by the pump is maintained at the constant set level in terms of performance to pump’s maximum characteristics. This type of regulation is recommended for floor heating circulations or older heating systems with pipes of larger diameters, as well as for all applications with constant characteristics.
H. Setting pressure differences decreases or increases depending on the flow. This regulation type is recommended for heating systems with heaters, thanks to which flow noise in thermostatic valves is reduced. - VENTING: TURN ON / CANCEL
During venting procedure (10 min) the pump works alternately with a maximal and minimal rotation speed. Thanks to this air bubbles are concentrated and easier to remove from the installation. - H MAX- pump’s raising height.
- MAX RATED POWER: setting heater’s rated power.
- COMMUNICATION:
- DEVICE NUMBER: device’s number on the mains.
- ENTRY FN: selection of reaction to closing FN inlet: either setting economy temperature or frost protection.
- PRESSURE SENSOR : no -> switching the control off- pressure control should be switched off only when boiler works in the open installation.
- WORKING MODE: STANDARD/SOURCE/BUFFER
STANDARD > boiler is the only device that controls CH system.
BUFFER > boiler supervises buffer charging, buffer’s discharge is done by heating modules (working mode of the system described in operation manual of the heating module). - SERVICE: Code available only for specialized servicemen.
Exit any menu item by pressing „END” or by pressing and holding the navigation dial. When not operated by the user, main function screen will appear after about 3 min.
PARTY / HOLIDAY / MANUAL

Fast switching algorithm of work depending on the needs.
- PARTY: SET DURATION TIME [HOURS] (from 1 to 24 hours or until the user’s change).
- HOLIDAY: SET DURATION TIME [DAYS] (from 1 to 60 days or until the user’s change).
- MANUAL: SET ROOM TEMPERATURE by the system control – until cancelled.
- TURBO: turning on the place’s heating up with max parameters – until reaching the set room temperature.
Attention: the option is available if the room temperature falls below the current working temperature resulting from the schedule.
If any of the above modes is ON then after entering PARTY/ HOLIDAY/ MANUAL there is a possibility to turn it off, and in case of setting the MANUAL mode, it is also possible to change the set temperature.
The symbol of the activated mode is signalled on the main function screen.
Start-up
With the start-up of the boiler or after the restoration of the factory settings it is neces-sary to select MENU’s language and boiler’s rated power. Boiler is ready to work properly only after selection of these parameters.
Daily schedule:

- time period panel
- no. of time frame according to schedule (max 5)
- start time
- finish timeg
- temperature selection (CH and DHW cylinder)
- command (active when editing):
accept![]()
delete![]()
add![]()
In daily schedule CH circuit and DHW cylinder have defined starting time (3) and finishing time (4) of maintaining selected temperature value (5) in the room (CH) or DHW cylinder. Outside defined time frames economy temperature will be maintained in the room/cylinder. For circulation circuit within the schedule there is an adjustment of start time (3) and finish time (4) of circulation pump’s operation. In buffer mode there is an adjustment of start time (3) and finish time (4) of buffer’s charging.
To change the parameters for the daily schedule select chosen program number and press navigation dial.
The first parameter flashes (start time) – use the navigation dial to set the new time frame value (hour and minutes separately) by turning the dial left/right and confirm it by pressing the dial again. At the same time next screen starts to flash allowing edition of next parameters (finish time). Last editable position is a command. In order to save changes select command „save”
and press the dial to finish editing. To delete selected time frame start editing chosen time frame and by pressing the dial go to command position, select command „delete”
and press the dial. To add new time frame, select last defined time frame and by pressing the dial go to command position, select command „add”
and press the dial to add new time frame (edition of new time frames described above) .
If there are no defined time frames, then after selecting „new” the time frame 00:00am to 23:59pm will be set , which should be edited in accordance with user’s needs.

The daily program will be saved to the boiler’s settings by pressing the command „END”.
TURBO function
If the facility is cold and if it is necessary to heat it up quickly, there is a possibility to turn on the TURBO function. This function, when conditions to turn on the heating are fulfilled, starts central heating installation with maximum parameters and continues until required temperature is reached in a room. This function can start automatically when room’s temperature falls down by the set room temperature hysteresis.
Automatic work is set in menu CONFIGURATION > AUT. TURBO MODE. Selection of „Hot water tank- NO” will result in switching off hot water heating priority for the time of using Turbo function. In menu PARTY/ HOLIDAY/ MANUAL it is possible to turn on this function manually (without hot water heating up priority), in condition that the room’s temperature is lower than the programmed one. Sensor Tr is required to turn on Turbo function
Frost protection
Frost protection is activated automatically during stand- by and HOLIDAY mode (power mode only on cylinder). It can be activated in the time frames for installations of CH and DHW or during the HOLIDAY mode. The installation protection will be activated if the outside temperature falls below 2°C or the room temperature drops below 7°C. In this case, the CH circulation will be activated.
The temperature will be set according to the heating curve estimations or manually set according to the regulation. Tr sensor is required to activate this function.
The function is disabled when the boiler is controlled by an external room controller or other external sensor connected to the RT input. In this case, the frost protection mode must be enabled on the external controller, the boiler will maintain temperature set manually or based on heating curves.
Heating curve
Boiler’s controller is responsible for maintaining proper temperature in central heating installation depending on the outside temperature. While the temperature outside the facility is low, heat demand within the facility is higher, whereas while the temperature outside is high, analogically, there’s no need to maintain high temperature within the installation. Correlation between outside temperature and heating installation’s temperature can be presented in a graphical form of so called heating curve. The diagram below presents a compilation of heating curves for the set point of room temperature equal 22°C. Depending on the facility characteristics, climate zone, and the type of heating installation one must select appropriate heating curve.

In case of the need to offset the heating curve, it is necessary to change the parameter [heating curve]. The diagram below presents heating curve no. 12 with the offset -10°C and 10°C.

Technical data



KOSPEL Sp. z o.o. 75-136 Koszalin, ul. Olchowa 1, Poland tel. +48 94 31 70 565
[email protected] www.kospel.pl
Made in Poland






















