Item no. 013433 ~
DIESEL HEATER
Instruction Manual
013433 Diesel Heater
Important! Read the user instructions carefully before use. Save them for future reference. (Translation of the original instructions).
Care for the environment!
Recycle discarded product in accordance with local regulations.
Jula reserves the right to make changes. For latest version of operating instructions, see www.jula.com
JULA AB, BOX 363, SE-532 24 SKARA 2022-01-11 © Jula AB.


SAFETY INSTRUCTIONS
- Read all the instructions and safety instructions carefully before use and save them for future reference. Never allow children, or anyone who is unfamiliar with the product and these instructions, to install, start, adjust or use the product.
- Failure to follow all the instructions and safety instructions can result in the risk of electric shock, fire and/or serious personal injury
- Service must only be carried out by qualified personnel.
- The product consumes air (oxygen) in the space where it used. Ensure an adequate supply of air for combustion and ventilation. Follow the instructions.
- The product must be connected to a correctly installed and RCD protected power point.
- Pull out the plug before cleaning and/or maintenance.
- Check the power cord and plug for damage before use.
- A damaged cord or plug must be replaced by an authorised service centre or qualified person to ensure safe use. Use an earthed power cord with an earthed plug, and with the same technical data as the original power cord.
- The front output is very hot during and after use – risk of burn injury.
- The product is not intended to be used by persons (children or adults) with any form of functional disorders, or by persons who do not have sufficient experience or
knowledge on how to use it, unless they have received instructions concerning the use of the product from someone who is responsible for their safety. - Never leave the product unattended when running.
- Do not touch the product, power cord or plug with wet hands, or if the product, power cord or plug is wet.
- Do not cover the product. Never block the air openings on the product.
- The product is very hot during and after use – risk of burn injury. Use personal protective equipment if necessary.
- Keep children under supervision to make sure they do not play with the product.
WARNING!
- Do not store or use flammable liquids or gas, such as petrol, in the vicinity of the product.
- Risk of fire, inhalation and/or explosion. Store solid flammable materials, such as building materials, paper and cardboard, at a safe distance from product. Follow the instructions. Do not use the product in an explosive environment, for example in the vicinity of flammable liquids, gas or dust.
- Incorrect use, such as using indoors without adequate ventilation, or malfunctioning, can cause carbon monoxide poisoning, which can be fatal.
- Failure to follow all the warnings, safety instructions and other instructions can result in the risk of fatal or serious personal injury and/or material damage as a result of explosion, fire, suffocation, burn injury, carbon monoxide poisoning and/or electric shock. Never allow persons who are not familiar with the product, or who have not read these instructions, to use it. Contact your dealer if you have any problems or questions.
- The product is not intended to be used in the home or in recreational vehicles.
HOW TO USE
- The product must only be used in an upright position.
- Do not place the product near a wall, corner or low ceiling.
- Do not place the product immediately below a power point.
- Never put the product in a vehicle that is moving or on any other surface where there is a risk of it tipping over.
- Do not place the product near flammable, combustible, explosive or corrosive objects or substances.
- Do not place the product near curtains etc. that can block the air intake/output.
- Never block the air openings on the product.
- Keep the power cord away from heat, oil, sharp edges and moving parts.
- Do not expose the product to rain or moisture.
- Do not place the product near a bath, shower or swimming pool.
- Always comply with fire safety regulations.
leave the following free space around the product:
– Side 0,6 m
– Air intake side 1 m
– Above: 1.5 m
– Hot air output side: 3 m
– Under: Om - The floor and ceiling where the product is used must be made of fireproof materials.
- Never connect the product to air ducts.
SYMBOLS
| Read the instructions. | |
| Approved in accordance with the relevant directives. | |
| Recycle discarded product in accordance with local regulations. |
TECHNICAL DATA
| Rated voltage | 230 V 50 Hz |
| Protection rating | IPX4 |
| Heat output | 20kW |
| Hot air, out | 550 m³/h |
| Air speed | 4.9m/s |
| Tank volume, fuel | 19l |
| Fuel | Diesel, paraffin |
| Fuel consumption | 1.65 kg/h |
| Air pressure | 0.32 bar |
| Permanent operation | 10 h |
| Ambient temperature | -20- +40°C |
| Size | 75.5 42 x 54 cm |
| Net weight | 16.5 kg |
DESCRIPTION
- Handle
- Screw
- Spring washer
- Flat washer
- Frame
- NutM5
- Cotter pin
- Wheel axle
- Wheel
- Flat washer 0 12
- Nut M12
FIG. 1
INSTALLATION
Assemble the product as instructed below. See diagram 1.
- Put the wheel axle (8) through the holes in the frame. Put the cotter pins ((7) into the holes in the axle. Put the wheels (9) on the wheel axle. Put a fiat washer (10) at each end of the wheel axle. Lock the wheels on the axle with the nuts (11)
- Put the product on the frame and align the 4 holes in the handle (1) with the 4 holes in the frame.
- Fit the frame with the wheels and handle on the tank with screws (2), spring washers (3), fiat washers (4) and nuts (6)
USE
INTENDED
Product is intended to be used outdoors mn open spaces or well ventilated areas indoors. When used indoors there must be permanent ventilation openings of at least 25 cm’/kW, evenly spaced over the height of the walls, with a minimum total area of 250 cm’.
HOW TO USE
IMPORTANT:
Place the product on a non-flammable and level, stable surface.
Starting
- Fill the fuel tank with fresh fuel. Only use diesel oil or paraffin. The fuel indicator over the tank shows the fuel level.
- Plug the plug into an earthed power point.
- When the above steps have been completed the voltage indicator goes on and the display shows the ambient temperature.
- Put the power switch in the ON position (I).
- If the thermostat dial is set to a higher temperature than the ambient temperature the electrodes will spark and the product will start after 7 seconds.
- If the thermostat dial is set to a lower temperature than the ambient temperature, turn the thermostat dial to the required temperature setting. The electrodes will spark and the heater will start after 7 seconds.
Cold start
At low ambient temperature, put a finger over the air hole (12) when lighting to make it easier to start. FIG. 2
Manual reset/restart
- If the product is in locked mode, check and remedy the reason why it had been locked before restarting.
- Reset by moving the power switch to position O and then back to position I.
NOTE: It is not possible to reset the product by turning the thermostat dial.
Switching off
- Put the power switch in switched off position (O)
- Pull out the plug from the power point if the product is not going to be used for some time.
NOTE: Never pull out the plug from the power point when the product is running.
MALFUNCTION
In the event of a malfunction (extinguished flame, reduced air flow, poor combustion etc.) the product switches off and the status light flashes. The code for locked mode is shown in the display
OVERHEATING PROTECTION
The overheating protection switches off the heater if it overheats.
MAINTENANCE
NOTE:
Switch off the product, pull out the plug from the power point, and allow the product to cool for at least 15 minutes before cleaning and/or maintenance.
- Wipe the casing at regular intervals with a soft cloth or sponge. If necessary, use a cloth or sponge moistened with a mild detergent and wipe dry with a dry cloth. Make sure that no water or other liquid gets into the product when cleaning.
- Do not open the product casing to clean internal parts. Do not spray water or any other liquid on the product.
- Do not use petrol, detergent or solvent. Keep the air intake and fan free from dust and dirt. Clean internal parts by carefully blowing with compressed air through the
air intake. - Check the power cord and plug for damage at regular intervals. A damaged cord or plug must be replaced by an authorised service centre or qualified person to ensure safe use.
- Allow the product to cool and dry before putting it away. Put the product in a plastic bag and place it in the original packaging. Store in a dry, well-ventilated area.
ANNUAL MAINTENANCE
The following check should be carried out every season. The checks should be carried out by qualified personnel.
Nozzle
Carefully unscrew the nozzle from the connection. Blow clean the nozzle with compressed air. Replace the nozzle if necessary.
Air filter
Clean the air filter. Remove the filter cover (13), wash the air intake filter (14) with a mild detergent, allow to dry and replace. Replace the air intake filter (15) every year.
FIG. 3
Ignition electrodes
Clean, adjust and if necessary replace the ignition electrodes. Adjust the electrode gas as shown in diagrams 4–5 (measured in mm).
FIG. 4
FIG. 5
Setting the compressor pressure
The compressor pressure is set at the factory and should only be checked and adjusted by qualified personnel. Unauthorised adjustment can result in a risk of fatal or serious personal injury
- Remove the cover over the manometer port (16) FIG. 6
- Connect a manometer to the manometer port on the back of the casing.
- Start the product and read off the pressure.
- Adjust the pressure, if necessary, by turning the adjuster screw.
- Turn the adjuster screw clockwise to increase the pressure, and anticlockwise to reduce the pressure.
CHECKING THE FUEL TANK
Check that the tank is free from water/residue. Clean the tank, if necessary.
EMPTYING THE FUEL TANK
- Place the product on a suitable table and put a container under the fuel tank.
- Undo the drain screw and empty the fuel.
- Replace the drain screw and wipe off any residual fuel.
Electrical system
Check cables, electrical components and connections.
MAINTENANCE INTERVAL
WARNING!
Switch off the diesel heater, pull out the plug from the power point, check that the flame has extinguished, and allow the heater to cool before maintenance, otherwise there is a risk of fire and/or serious personal injury.
| Component | Maintenance |
| Fuel tank | Clean the tank at intervals of 750-200 hours of operation. |
| Outlet filter | Clean at intervals of 200 hours of operation t and/ or replace the filter once a year. |
| Inlet filter | Wash with warm water and soap at intervals of 500 hours of operation or when necessary. |
| Spark plug | Clean regularly |
| Fan motor | Check each season and lubricate when necessary. |
TRANSPORT
- Pull out the plug from the power point before moving the product. Never move the product by pulling the power cord. Do not pull the power cord to pull out the plug.
- Empty the fuel tank before transporting in a vehicle. Make sure that the product is properly secured when transporting in a vehicle.
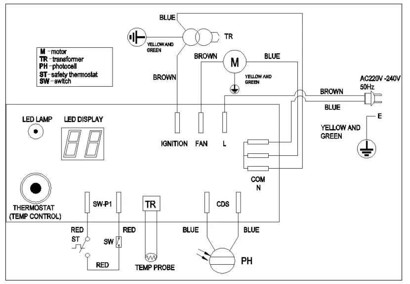
WIRING DIAGRAM

TROUBLESHOOTING
| Problem | Possible cause | Action |
| The motor will not start. – El is P c::•vvn in. the display | No power supply or low supply voltage. | Check the power supply and voltage. |
| Check the fuse, and replace if necessary. | ||
| The power cord or plug is defective or damaged. | Check and replace, if necessary | |
| Motor/capacitor defective. | Check and replace, if necessary. | |
| The product is in locked mode as a result of overheating. | Identify the reason for overheating. Switch off the product. Check air intake and air output. Wait a few minutes and then restart the product. | |
| — E2 is shown in the display. | The temperature sensor is defective or has come loose. | Check and replace the temperature sensor, if necessary. |
| Check and replace the circuit board, if necessary. | ||
| The motor is working, but the product does not start and goes Into locked mode after a while. — El is shown in thedisplay. | The fuel tank is empty, or the fuel is contaminated or of the wrong type. | Empty the contaminated or wrong type of fuel. Fill the tank with fresh diesel oil or paraffin. |
| Fuel fitter is clogged. | Clean or replace fuel filter. | |
| Air leak in the oil line. | Check hoses and connections, tighten and/or replace if necessary. | |
| The burner nozzle is blocked. | Blow dean the nozzle with compressed air. Replace, if necessary. | |
| The viscosity of the fuel has increased as result of low temperature. | Mix the diesel oil with 10-20% of paraffin. | |
| Flame burst (flames burst out through the output). — E1 is shown in the display. | Air supply to combustion chamber too low. | Check the air intake, fan and motor. |
| Compressor pressure is too high. | Check the air pressure, and adjust if necessary. | |
| The product switches off when in use. — The ambient temperature is shown on the display. | The set room temperature has been reached. | This is perfectly normal. Turn the temperature dial to a higher temperature setting to start the product. |
| The product switches off when in use. — E1 is shown in the display. | Flame extinguished. | Identify and remedy the reason for the malfunction. Reset by moving the power switch to position 0 and then back to position I. Contact the service workshop if the problem persists. |
| Poor combustion. | ||
| Reduced air flow. | ||
| Overheating. |
Im
| Model: 013433 | ||
| Indirect heating function: No | ||
| Direct heat output:20 kW | ||
| Fuel | Fuel oil | Emission during room heating (1 |
| NOx | ||
| Select fuel type | Liquid | 79 mg/kWh n (GCV) |
()NOx = nitrogen oxides
| Symbol | Value | Unit | Symbol | Value | Umt | ||
| Heat output | Efficiency | ||||||
| Nominal heat output | Pnom | 20 | kW | Efficiency atnominalheatoutput | nth,nom | 100 | % |
| Min heat output | Pmin | N/A | kW | Efficiency at min heat output | nth/min | N/A | % |
| Electricity consumption peripherall equipment | ||||
| At nominall heat output | electricity max | 0.002. | kW | |
| At Inn. heat output | electricity min | N/A | kW | |
| In standby imode | electricity SB | N/A | kW | |
| Type of control of heat output/room temperature (select one) | |
| One-stage heat output, no room temperature control | No |
| At least two manual stages, no room temperature control | No |
| Room temperature control with mechanical thermostat | No |
| Room temperature control with electronic thermostat | Yes |
| Room temperature control with 14-hour timer | No |
| Room temperature control plus -week timer | No |
| Change control option (several possible) | |
| Room temperature control with attendance detection | No |
| Room temperature control with detection of open window | No |
| Remote control option | No |
| Adaptive start control | No |
| Run time limit | No |
| Black bulb sensor | No |
| Power requirement, permanent pilot flame | ||||
| Power requirement, pilot flame ff appbbable) | Designation | vale | oat | |
| pot | N/A | kw | ||
| contact details: www.illacom | ||||



















