BEHLER-YOUNG AGATWNDTE01C Twinning Kit for Non-Condensing and Condensing Gas Furnaces 
SAFETY CONSIDERATIONS
WARNING
FIRE, EXPLOSION, ELECTRICAL SHOCK AND CARBON MONOXIDE POISONING HAZARD
Failure to follow this warning could result in personal injury, death and/or property damage.
Improper installation, adjustment, alteration, service, maintenance, or use can cause carbon monoxide poisoning, explosion, fire, electrical shock, other conditions, which could result in personal injury or death. Consult a qualified service agency, local gas supplier, or your distributor or branch for information or assistance. The qualified service agency must use only factory-authorized kits or accessories when modifying this product.
WARNING
FIRE, EXPLOSION, ELECTRICAL SHOCK, AND CARBON MONOXIDE POISONING HAZARD
Failure to follow this warning could result in dangerous operation, personal injury, death, or property damage.
Furnaces shall NOT be twinned (i.e. tandem or staged operation) unless approved in factory technical specifications literature for the furnace. A factory authorized, field-supplied Twinning Kit MUST be used. Consult furnace pre-sale literature for specific models approved for twinning and the correct twinning kit. Twinned furnaces must be installed on both a common supply AND a common return duct system as shown in the Twinning Kit Installation Instructions. Only two furnaces can be twinned on a common supply and return duct system using a factory-authorized twinning kit.
Improper installation, adjustment, alteration, service, maintenance, or use can cause explosion, fire, electrical shock, or other conditions which may cause death, personal injury, or property damage. Consult a qualified installer, service agency, or your distributor or branch for information or assistance. The qualified installer or agency must use factory-authorized kits or accessories when modifying this product. Refer to the individual instructions packaged with the kits or accessories when installing.
Follow all safety codes. Wear safety glasses, protective clothing, and work gloves. Have a fire extinguisher available. Read these instructions thoroughly and follow all warnings or cautions included in the literature and attached to the unit. Consult local building codes, the current editions of the National Fuel Gas Code (NFGC) NFPA 54/ANSI Z223.1 and the National Electrical Code (NEC) NFPA 70.
In Canada, refer to the current editions of the National Standards of Canada CAN/CSA-B149.1 and .2 Natural Gas and Propane Installation Codes, and Canadian Electrical Code CSA C22.1
Recognize safety information. This is the safety alert symbol. When you see this symbol on the unit and in instructions or manuals, be alert to the potential for personal injury.
Understand the signal words DANGER, WARNING, and CAUTION. These words are used with the safety alert symbol. DANGER identifies the most serious hazards which will result in severe personal injury or death. WARNING signifies hazards that could result in personal injury or death. CAUTION is used to identify unsafe practices which may result in minor personal injury or product and property damage. NOTE is used to highlight suggestions that will result in enhanced installation, reliability, or operation.
SEQUENCE OF OPERATION
CAUTION
ELECTRICAL SHOCK AND FIRE HAZARD
Failure to follow this warning could result in personal injury, death, and/or property damage.
Turn off the gas and electrical supplies to the furnace and install lockout tag before performing any installation or modification. Follow the operating instructions on the label attached to the furnace.
CAUTION
CUT HAZARD
Failure to follow this caution may result in personal injury.
Sheet metal parts may have sharp edges or burrs. Use care and wear appropriate protective clothing, safety glasses and gloves when handling parts, and servicing furnaces.
INTRODUCTION
This twinning kit permits connection of two multi-speed constant torque (MCT) ECM, variable-speed constant torque (VCT), fixed-speed constant torque (FCT) ECM, or PSC blower motor equipped furnaces controlled by a mechanical thermostat. An electronic User Interface cannot be used and is not approved for twinned furnaces. This furnace twinning kit permits two of the following furnaces of the same size to operate as a single unit on the same duct work. The furnaces must be installed with common supply and return plenums. For upflow installations, the common return plenum or platform must use some or all of the bottom return opening as shown in the DUCT CONNECTIONS section. This kit ensures both furnace blowers operate simultaneously so air flows through the duct work rather than recirculating in a loop between the furnaces.
Twinned single-stage furnaces can operate as a single unit or as staged units. With staged single-stage furnaces, the left-hand furnace is used for first-stage heat, and both furnaces are used for second-stage heat. A field supplied two-stage thermostat is required for staged operation of single-stage furnaces. Staged heating operation of twinned furnaces is permitted only with this twinning kit.
NOTE: As a result of staged heating with single-stage furnaces, the air temperature distribution in the supply plenum may be uneven when only one furnace is heating.
Twinned two-stage furnaces can only operate as staged units. With the two-stage furnaces, low-heat in both furnaces is used for first-stage heat, and high-heat in both furnaces is used for second-stage heat. Two-stage furnaces can be configured to use a field supplied single-stage thermostat and the furnace control staging algorithm or they can use a field supplied two-stage thermostat to control the staging. Refer to the CONNECT ELECTRICAL COMPONENTS section for two-stage thermostat details.
Cooling units used with twinned furnaces must be single-stage A/C unit(s). Heat pumps cannot be twinned with gas furnaces.
When installing twinned outdoor units with twinned gas furnaces, it is necessary to use a field-supplied 24-VAC pilot-duty relay and a field-supplied 24-VAC/115-VAC transformer as shown in the individual wiring diagrams to prevent overloading furnace 24-VAC/115-VAC transformer.
Table 1 – Kit Contents
| QUANTITY | DESCRIPTION |
| 1 | Extension Harness Assembly |
| 1 | Main Twinning Harness Assembly |
| 1 | Secondary Twinning Harness Assembly |
| 3 | Wiring Labels |
| 1 | Reference Label |
| 1 | Instructions |
Table 2 – Condensing Models
| 90+% Condensing Furnaces | ||||
| Single Stage MCT ECM | ||||
| 59SC6A | 916SA | PG96MSAA | (N/R)96MSN | WFSX (Major Series B) |
| 060M17–16 | 48060M17 | 48060B | 0601716 | 060B048 |
| 080M17–16 | 48080M17 | 48080B | 0801716 | 080B048 |
| 080M21–20 | 60080M21 | 60080C | 0802120 | 080C060 |
| 100M21–20 | 60100M21 | 60100C | 1002120 | 100C060 |
| 120M24–22 | 66120M24 | 66120D | 1202422 | 120D066 |
| 140M24–22 | 66140M24 | 66140D | 1402422 | 140D066 |
| 59SC2E | 912SE | PG92MSAA | (N/R)92MSN | WFAX (Major Series B) |
| 060M17–14 | 42060M17 | 42060B | 0601714 | 060B042 |
| 080M17–16 | 48080M17 | 48080B | 0801716 | 080B048 |
| 080M21–20 | 60080M21 | 60080C | 0802120 | 080C060 |
| 100M21–20 | 60100M21 | 60100C | 1002120 | 100C060 |
| 120M24–20 | 60120M24 | 60120D | 1202420 | 120D060 |
| Single Stage VCT ECM | ||
| 59SP6B | 926SB | N96VSN (Major Series B) |
| 060V17–14 | 42060V17 | 0601714 |
| 080V17–16 | 48080V17 | 0801716 |
| 080V21–20 | 60080V21 | 0802120 |
| 100V21–20 | 60100V21 | 1002120 |
| 120V24–22 | 66120V24 | 1202422 |
| Two Stage VCT ECM | |||||
| 59TP6C | 926TC | PG96VTAB | GG96VTAB | (F/G)96VTN (Major Series B) | WFST |
| 060V17–16 | 48060V17 | 48060 | 48060 | 0601716 | 060B048 |
| 080V17–16 | 48080V17 | 48080 | 48080 | 0801716 | 080B048 |
| 080V21–20 | 60080V21 | 60080 | – | 0802120 | – |
| 100V21–20 | 60100V21 | 60100 | 60100 | 1002120 | 100C060 |
| 120V24–22 | 66120V24 | 66120 | 66120 | 1202422 | – |
| Single Stage PSC | ||||||||||
| 59SC2 (Series A) | 912S (Series A) | PG92SAS | 59SC5A | 915SA | PG95S_S | N9MSE | N9MSB (Series A) | R9MSB (Series A) | WFAR (Series A) | WFSR |
| 060–10 | 30060 | 30060 | 060-10 | 30060 | 30060 | 0601410 | 0601412 | |||
| 060–12 | 36060 | 36060 | 060-14 | 42060 | 42060 | 0601714 | 0601716 | 0601716 | 060B048 | 060B042 |
| 060–14 | 42060 | 42060 | 080-16 | 48080 | 48080 | 0801716 | 0801716 | 0801716 | 080B048 | 080B048 |
| 060–16 | 48060 | 48060 | 080-20 | 60080 | 60080 | 0802120 | 0802120 | 080C060 | 080C060 | |
| 080–16 | 48080 | 48080 | 100-14 | 42100 | 42100 | 1002114 | 1002116 | 100C048 | 100C042 | |
| 080–20 | 60080 | 60080 | 100-16 | 48100 | 48100 | 1002120 | 1002122 | 100C060 | ||
| 100–14 | 42100 | 42100 | 100-20 | 60100 | 60100 | |||||
| 100–16 | 48100 | 48100 | 120-20 | 60120 | 60120 | |||||
| 100–20 | 60100 | 60100 | ||||||||
| 100–22 | 66100 | 66100 | ||||||||
| 120–20 | 60120 | 60120 | ||||||||
| 120–22 | 66120 | 66120 | ||||||||
| Single Stage FCT ECM | |||||||
| 59SP5 | 925S | (F/G)9MXE | 59SC5B | 915SB | PG95ESAA | (N/R)95ESN | WFSX |
| 060–12 | 36060 | 0601412 | 060E17–14 | 42060E17 | 42060B | 0601714 | 060B042 |
| 060–14 | 42060 | 0601714 | 080E17–16 | 48080E17 | 48080B | 0801716 | 080B048 |
| 080–16 | 48080 | 0801716 | 080E21–20 | 60080E21 | 60080C | 0802120 | 080C060 |
| 080–20 | 60080 | 0802120 | 100E21–20 | 60100E21 | 60100C | 1002120 | 100C060 |
| 100–16 | 48100 | 1002120 | 120E24–22 | 66120E24 | 66120D | 1202422 | 120D066 |
| 100–20 | 60100 | 1202422 | 140E24–22 | 66140E24 | 66140D | 1402422 | 140D066 |
| 120–20 | 60120 | 1202422 | |||||
| 120–22 | 66120 | ||||||
| 59SC2D | 912SD | PG92ESAA | (N/R)92ESN | WFAX | |||
| 060E17–14 | 42060E17 | 42060B | 0601714 | 060B042 | |||
| 080E17–16 | 48080E17 | 48080B | 0801716 | 080B048 | |||
| 080E21–20 | 60080E21 | 60080C | 0802120 | 080C060 | |||
| 100E21–20 | 60100E21 | 60100C | 1002120 | 100C060 | |||
| 120E24–20 | 60120E24 | 60120D | 1202420 | 120D060 | |||
| Two Stage FCT ECM | |||
| 59TP5 | 925T | PG95X_T | (F/G)9MXT |
| 060–12 | 36060 | 36060 | 0601412 |
| 060–14 | 42060 | 42060 | 0601714 |
| 080–16 | 48080 | 48080 | 0801716 |
| 080–20 | 48100 | 48100 | 0802120 |
| 100–16 | 60080 | 60080 | 1002120 |
| 100–20 | 60100 | 60100 | 1202422 |
| 120–22 | 66120 | 66120 | 1202420 |
Table 3 – Non-Condensing Models
| 80% Non-Condensing Furnaces | |||||||
| Single Stage MCT ECM | |||||||
| 58SC(0/1) | 58SB(0/1) | 81(0/1)S | 80(0/1)S | PG80MS(A/L) | N80MS(N/L) | WFE(R/L) | R80ES(N/L) |
| 070M21–16 | 070M21–16 | 48070M21 | 48070M21 | 48070C | 0702116 | 070C48 | 0702116 |
| 090M21–16 | 090M21–16 | 48090M21 | 48090M21 | 48090C | 0902116 | 090C48 | 0902116 |
| 090M21–20 | 090M21–20 | 60090M21 | 60090M21 | 60090C | 0902120 | 090C60 | 0902120 |
| 090M24–20 | 090M24–20 | 60090M24 | 60090M24 | 60090D | 0902420 | 090D60 | 0902420 |
| 110M21–20 | 110M21–20 | 60110M21 | 60110M21 | 60110C | 1102120 | 110C60 | 1102120 |
| 110M24–20 | 110M24–20 | 60110M24 | 60110M24 | 60110D | 1102420 | 110D60 | 1102420 |
| 135M24–20 | 135M24–20 | 60135M24 | 60135M24 | 60135D | 1352420 | 135D60 | 1352420 |
| 155M24–20 | 60155M24 | ||||||
| 80% Non-Condensing Furnaces | ||
| Single Stage VCT ECM | ||
| 58SP(0/1)B | 82(0/1)B | N80VSL (B Series) |
| 070V17–16 | 48070V17 | 0701716 |
| 090V17–16 | 48090V17 | 0901716 |
| 090V21–20 | 60090V21 | 0902120 |
| 110V21–22 | 66110V21 | 1102122 |
| 135V24–22 | 66135V24 | 1352422 |
| 80% Non-Condensing Furnaces | ||||
| Two Stage VCT ECM | ||||
| 58TP0B/58TP1B | 820TB/821TB | PG80VTLB | (F/G)80VTL (B Series) | WFET |
| 070V17–16 | 48070V17 | 48070B | 0701716 | 070A036 |
| 090V17–16 | 48090V17 | 48090B | – | – |
| 090V21–20 | 60090V21 | 60090C | 0902120 | – |
| 110V21–22 | 66110V21 | 66110C | 1102122 | 110C066 |
| 135V24–22 | 66135V24 | 66135D | – | – |
| Non-Condensing Furnaces | |||||||
| Single Stage PSC | |||||||
| N8MS(N/L) | 58ST(A/X) | 58DL(A/X) | 310(A/J)AV | 311(A/J)AV | PG8(M/J)AA | WFM(R/L) | R8MS(N/L) |
| 451408 | 045–08 | 045–08 | 024045 | 024045 | 024045 | 045A024 | |
| 451412 | 045–12 | 045–12 | 036045 | 036045 | 036045 | 045A036 | 451412 |
| 701408 | 070–08 | 070–08 | 024070 | 024070 | 024070 | 070A024 | |
| 701412 | 070–12 | 070–12 | 036070 | 036070 | 036070 | 070A036 | 701412 |
| 701716 | 070–16 | 070–16 | 048070 | 048070 | 048070 | ||
| 901714 | 090–14 | 090–14 | 042090 | 042090 | 042090 | 090B042 | |
| 902116 | 090–16 | 090–16 | 048090 | 048090 | 048090 | 090C048 | |
| 902120 | 090–20 | 090–20 | 060090 | 060090 | 060090 | 902120 | |
| 1101712 | 110–12 | 110–12 | 036110 | 036110 | 036110 | ||
| 1102116 | 110–16 | 110–16 | 048110 | 048110 | 048110 | 110C048 | |
| 1102122 | 110–22 | 110–22 | 066110 | 066110 | 066110 | 110C066 | 1102122 |
| 1352116 | 135–16 | 135–16 | 048135 | 048135 | 048135 | ||
| 1352422 | 135–22 | 135–22 | 066135 | 066135 | 066135 | 135D066 | |
| 1552420 | 155–20 | 155–20 | 060155 | 060155 | 060155 | ||
| Single Stage FCT ECM | |||||||
| 58SC(0/1) | 58SB(0/1) | 81(0/1)S | 80(0/1)S | PG80ES(A/L) | N80ES(N/L) | WFE(R/L) | R80ES(N/L) |
| 70E21–16 | 70E21–16 | 48070E21 | 48070E21 | 48070C | 0702116 | 070C48 | 0702116 |
| 90E21–16 | 90E21–16 | 48090E21 | 48090E21 | 48090C | 0902116 | 090C48 | 0902116 |
| 90E21–20 | 90E21–20 | 60090E21 | 60090E21 | 60090C | 0902120 | 090C60 | 0902120 |
| 90E24–20 | 90E24–20 | 60090E24 | 60090E24 | 60090D | 0902420 | 090D60 | 0902420 |
| 110E21–20 | 110E21–20 | 60110E21 | 60110E21 | 60110C | 1102120 | 110C60 | 1102120 |
| 110E24–20 | 110E24–20 | 60110E24 | 60110E24 | 60110D | 1102420 | 110D60 | 1102420 |
| 135E24–20 | 135E24–20 | 60135E24 | 60135E24 | 60135D | 1352420 | 135D60 | 1352420 |
| 155E24–20 | 60155E24 | 60155D | 1552420 | ||||
| Two Stage PSC | |||||
| (F/G)8MTL | (F/G)8MTL | 58CT(A/X) | 58CT(A/X) | 312(A/J)AV | 312(A/J)AV |
| 451408 | 0902120 | 045-08 | 090–20 | 024045 | 060090 |
| 451412 | 1101712 | 045-12 | 110–12 | 036045 | 036110 |
| 701408 | 1102116 | 070-08 | 110–16 | 024070 | 048110 |
| 701412 | 1102122 | 070-12 | 110–22 | 036070 | 066110 |
| 701716 | 1352116 | 070-16 | 135–16 | 048070 | 048135 |
| 901714 | 1352422 | 090-14 | 135–22 | 042090 | 066135 |
| 902116 | 1552420 | 090-16 | 155–20 | 048090 | 060155 |
Some sizes are not available for all models shown.
DESCRIPTION AND USAGE
IMPORTANT: Only the furnace sizes listed in Table 2 or Table 3 can be twinned with this kit. Both furnaces must have the same product number, including heating and cooling sizes, to achieve correct operation. One furnace is the Main furnace and the other furnace is the Secondary furnace. The Main furnace controls the operation of the Secondary furnace. All control connections are made to the Main furnace and Main furnace wiring harness.
Twinned furnaces in these instructions are also referred to as the left-hand furnace (LH) and right hand furnace (RH) or back-to-back.
NOTE: To determine referencing of Left Hand (LH) and Right Hand (RH) furnace:
- In the Side-by-Side, upflow and downflow applications, reference the furnaces from the front, as you would see them in the upflow application. (See Fig. 2 and Fig. 3) The LH furnace is the Main furnace and the RH furnace is the Secondary furnace.
- In the Back-to-Back, upflow, downflow and horizontal applications, reference the furnaces from the side of the external extension harness. The LH furnace is the Main furnace and the RH furnace is the Secondary furnace, as you would see them in the upflow application. (See Fig. 1 and Fig. 3)
Kit contents are shown in Table 1.
NOTE: Refer to the Installation, Start-Up, and Operating Instructions supplied with each furnace for information on venting, clearances, start-up, maintenance, and other information not covered in this publication.
WARNING
UNIT AND PROPERTY DAMAGE HAZARD
Failure to follow this warning could result in unit and property damage. A non-condensing furnace shall NOT be twinned with a condensing furnace. Two-stage condensing or non-condensing furnaces shall not be twinned with any single-stage furnace. Do not twin furnaces that have a different number of blower motor speed taps together. Furnaces shall only be twinned in the positions shown. Furnaces with variable-speed constant airflow motors (VCA) furnaces shall not be twinned.
SECTION 1
DUCT CONNECTIONS – ALL MODELS
For all furnaces: All furnaces must have a common supply plenum attached to the furnaces or evaporator coils prior to any branch supply trunk or take-off. The height of the plenum should be at least as high (upflow/downflow) or as long (horizontal) as the width of one furnace. Supply air dampers, when used, should be installed in the branch ducts, not in the common plenum. Fire or smoke dampers, when required by code, may be installed in the common plenum. Refer to the damper manufacturer’s ratings installation instructions for proper application. The damper should not create an undue restrictions in the open position.
All furnaces must be installed to ensure sufficient return air to both furnaces:
For upflow furnaces: A combination of one full side of each and bottom inlet plenum or bottom-only inlet plenum shall be used for return air to each furnace. The preferred method is to have all return air brought into the bottom of the furnaces through a common bottom plenum. The bottom return-air plenum shall be at least as high as the width of the furnace bottom return-air opening. For example, if two 17 1/2-in. (445 mm) wide furnaces are twinned together, the full height common return air plenum must be at least 17 1/2-in. (445 mm) tall. When there are height limitations, the bottom return-air plenum height can be reduced to 8-in. (203 mm) minimum if one entire side return-air opening of each furnace is used in conjunction with the bottom return opening. The rear of the furnace casing cannot be used for all or part of the return air connection. If rear return air connections are required, connect the return air duct to the rear of the return air plenum. Connect all return trunks or branch return ducts to common return plenum. (See Fig. 2)
For downflow and horizontal furnaces: All return air must be brought into the bottom opening of the furnace through a common return air plenum. The return-air plenum shall be at least as long (horizontal) or tall (downflow) as the width of the furnace return-air opening. Connect all return trunks or branch return ducts to common return plenum. (See Fig. 3)
NOTE: Throughout these instructions, when the furnace installed side-by-side, the left-hand (LH) side will be referred to as the LH furnace, and the furnace installed on the right-hand (RH) side as the RH furnace. When the furnaces are installed back-to-back, the left-hand (LH) side will be referred to as the LH furnace, and the furnace installed on the right-hand (RH) side as the RH furnace when viewed from the side with the extension harness installed.
NOTE: Upflow – Single Return
The return duct cannot obstruct access to either furnace
Return Air can enter through any combination of:
- Left side only
- Right side only
- Bottom only
- Back of platform when height of platform equals Dimension “A” as shown

NOTE: Upflow – Two Returns
- When furnaces are installed Back-to-Back (not shown) return duct MUST connect to the common return plenum and side inlet of BOTH furnaces
- Return duct cannot obstruct access to either furnace

NOTE: Downflow Application
- Do not connect return air to any side of the furnace
- Connect return air plenum as shown

NOTE: Horizontal Application
- Do not connect return air to any side of the furnace
- Do not stack condensing furnaces on top of each other
- Horizontal stacking only permitted with mid-efficiency furnaces.
- Back-to back installations, platform or suspended is approved for all models
- For back-to-back installations, Dimension “A” is measured across the front of one furnace, similar to upflow/downflow installations.
Fig. 3 – Downflow/Horizontal Ductwork Connections
ELECTROSTATIC DISCHARGE (ESD) PRECAUTION
CAUTION
UNIT DAMAGE HAZARD
Failure to follow this caution may result in unit and component damage.
Failure to follow this caution could result in unit and component damage. Electrostatic discharge can affect electronic components. Take Precautions during furnace installation and servicing to protect the furnace electronic control. Precautions will prevent electrostatic discharges from personnel and hand tools which are held during the procedure. These precautions will help to avoid exposing the control to electrostatic discharge by putting the furnace, the control and the person at the same electrostatic potential.
- Disconnect all power to the furnace. DO NOT TOUCH THE CONTROL OR ANY WIRE CONNECTED TO THE CONTROL PRIOR TO DISCHARGING YOUR BODY’S ELECTROSTATIC CHARGE TO GROUND.
- Firmly touch a clean, unpainted, metal surface of the furnace chassis which is close to the control. Tools held in a person’s hand during grounding will be satisfactorily discharged.
- After touching the chassis you may proceed to service the control or connecting wires as long as you do nothing that recharges your body with static electricity (for example; DO NOT move or shuffle your feet, DO NOT touch ungrounded objects, etc).
- If you touch ungrounded objects (recharge your body with static electricity), firmly touch furnace again before touching control or wires.
- Use this procedure for installed and uninstalled (ungrounded) furnaces.
- Before removing a new control from its container, discharge your body’s electrostatic charge to ground to protect the control from damage. If the control is to be installed in a furnace, follow items 1 through 5 before bringing the control or yourself into contact with the furnace. Put all used AND new controls into containers before touching ungrounded objects.
- An ESD service kit (available from commercial sources) may also be used to prevent ESD damage.
SECTION 2
GENERAL – ALL ORIENTATIONS
Install furnaces
NOTE: Multipoise units can be installed in UPFLOW, DOWNFLOW, or HORIZONTAL configurations.
Refer to furnace Installation, Start-Up, and Operating Instructions or Product Specifications for appearance and dimensional drawing of twinned furnaces and their connection locations.
NOTE: Follow all clearances for combustibles and service as shown in the individual furnace installation instructions
- Select two identical heating and airflow furnaces. (See Table 2 or Table 3)
- Remove bottom closure panels from both furnaces. (See Fig. 5)
- Remove main and blower access doors.
- Remove screws from front filler panel.
- Rotate front filler panel downward to remove.
- Remove bottom closure panel and set aside.
- Reinstall front filler panel and bottom closure panel (when used)

- Lay furnace on the back or side
- Remove the two (2) screws that secure the bottom closure panel to the furnace casing and remove the panel
Fig. 5 – Removing Bottom Closure Panel for Condensing Furnaces - Apply two factory-supplied foam strips to mating side of one furnace. Locate strips equal distance from top and bottom as shown in Fig. 6.
- Refer to the appropriate orientation to install the furnaces.

UPFLOW INSTALLATION
NOTE: When the furnaces are positioned back-to-back, the external extension harness cannot be used on the same side of the furnace that the return air ducts connect to. Locate harness on opposite side of furnace where return air is used.
- Remove the 7/8-in. (22 mm) knockout in the mating side of each furnace blower compartment. Remove one right side knockout from one furnace and the left side knockout from the other furnace. The furnace with the right side knockout removed will become the Main furnace in side-by-side applications. In back-to-back applications, either furnace can be the Main furnace.
- For side-by-side applications insert one snap bushing through each 7/8-in. (22 mm) knockout.
- Position furnaces against each other on common return-air plenum (See Fig. 2). For side-by-side installations, adjust and shim each furnace to align 7/8-in. (22 mm) knockout in blower compartment, which will be used for wire routing between furnaces.
- Drill two 1/8-in. (3 mm) holes, approximately 1-in. (25 mm) below discharge air flange, from inside top of discharge opening and through both furnaces.(See Fig. 7)
- Drive 1 factory-supplied No. 6 x 3/4-in. (19 mm) LG screw through each hole and tighten until furnaces are secure and foam strips have sealed gap between furnaces.
- Bend or remove flanges on supply air outlet of furnace as shown in furnace installation instructions.
- Install indoor coil(s) and/or common supply plenum on supply air outlet of furnace. Seal all duct connections to furnace with code approved tape or sealant.
- Connect common return plenum on furnace. Seal all duct connections to furnace with code approved tape or sealant.
WARNING
UNIT DAMAGE AND FIRE HAZARD
Failure to follow this warning could result in unit damage, fire, personal injury or death.
DO NOT use the back of the furnace for return-air duct connections as limit cycling will occur.
- Refer to the furnace installation instructions to complete the remaining furnace installation.

DOWNFLOW INSTALLATIONS
NOTE: When the furnaces are positioned back-to-back, the external extension harness cannot be used on the same side of the furnace that the return air ducts connect to. Locate the harness on the opposite side of the furnace where return air is used.
- Remove the 7/8-in. (22 mm) knockout in the mating side of each furnace blower compartment. Remove one right side knockout from one furnace and the left side knockout from the other furnace. The furnace with the right side knockout removed will become the Main furnace in side-by-side applications. In back-to-back applications, either furnace can be the Main furnace.
- Insert one snap bushing through each 7/8-in. (22 mm) knockout.
- Bend or remove flanges on supply air outlet of furnace as shown in furnace installation instructions
- Position furnaces in the downflow position on the entering air-side of indoor coils and or common supply plenum. If no approved cased indoor coil is used, install the furnaces on accessory combustible floor bases. For side-by-side installations, adjust and shim each furnace to align unused 7/8-in. (22 mm) knockout in blower compartment, which will be used for wire routing between furnaces.
- Drill two 1/8-in. (3 mm) holes, approximately 1-in. (25 mm) below return air flange, from inside top of return air opening and through both furnaces. (See Fig. 8)
- Drive 1 factory-supplied No. 6 x 3/4-in. (19 mm) LG screw through each hole and tighten until furnaces are secure and foam strips have sealed gap between furnaces.
- Connect common return plenum to furnaces. Seal all duct connections to furnace with code approved tape or sealant.

WARNING
UNIT DAMAGE AND FIRE HAZARD
Failure to follow this warning could result in unit damage, fire, personal injury or death.
DO NOT use the back or side of the furnace for return-air duct connections as limit cycling will occur. - Follow individual furnace installation instructions for downflow applications. This includes, but not limited to: condensate trap, condensate/inducer housing tubing, pressure switch tubing venting and electrical connections.
- Go to Connect Electrical Components
HORIZONTAL INSTALLATION
General
When twinning furnaces in the horizontal position, consideration must be made to the type of building construction. Attic floors should be constructed to support normal live and dead loads of the furnaces and the person(s) servicing them.
Trusses, wood and metal are engineered for specific applications, and may not support the weight of two (2) furnaces suspended from the top chords or by the bottom chords of the trusses. Long horizontals spans may flex or sag, resulting in damage to the building. Contact the truss manufacturer for additional design and engineering assistance.
Do not suspend furnaces with straps or suspend furnaces from roof decking. Allow a minimum of 2-in. (51 mm) clearance below the unit for condensate drain connections.
Attic Platform Back to Back Installations for Condensing Furnaces and Non-Condensing Furnaces
- Construct a platform from 3/4-in. (19 mm) (nominal plywood), extending out 30 inches (762 mm) from the front of each furnace.(See Fig. 9 – Fig. 11)
- Maintain all clearances to combustibles per the furnace Installation, Start-up and Operating Instructions.
- Follow all additional building codes.
- Long truss spans may require additional support along the bottom chord of the truss. Consult the truss manufacturer’s guidelines for engineering assistance.
- Long rafter or attic joist spans may require additional support along the bottom of the rafter or joist. Consult local or regional building codes for design and loading requirements.
- Lay both furnaces in the required orientation with the knockouts in the blower compartment facing upward.
- Drill two 1/8-in. (3 mm) holes, approximately 1-in. (25 mm) below return air flange, from inside top of return air opening and through both furnaces. (See Fig. 8)
- Drive 1 factory-supplied No. 6 x 3/4-in. (19 mm) LG screw through each hole and tighten until furnaces are secure and foam strips have sealed gap between furnaces.
- Drill two 1/8-in. (3 mm) holes, approximately 1-in. (25 mm) below discharge air flange, from inside top of discharge opening and through both furnaces. (See Fig. 7)
- Drive 1 factory-supplied No. 6 x 3/4-in. (19 mm) LG screw through each hole and tighten until furnaces are secure and foam strips have sealed gap between furnaces.
- Install indoor coil(s) and/or common supply plenum on supply air outlet of furnace. Seal all duct connections to furnace with code approved tape or sealant.
- Connect common return plenum to furnaces. Seal all duct connections to furnace with code approved tape or sealant.
- Follow individual furnace installation instructions for horizontal applications. This includes, but not limited to: condensate trap, condensate/inducer housing tubing, pressure switch tubing venting and electrical connections.
- Go to Connect Electrical Components.
WARNING
UNIT DAMAGE AND FIRE HAZARD
Failure to follow this warning could result in unit damage, fire, personal injury or death.
DO NOT use the back or side of the furnace for return-air duct connections as limit cycling will occur.
Horizontal Suspended Installation for Condensing Furnaces
- Furnaces may be suspended using two (2) pieces of 1-1/2-in. x
1- 1/2-in. x 1/4-in. (38 mm x 38 mm x 6 mm) thick cold rolled angle iron underneath each furnace and four (4) 3/8-in. (10 mm) diameter threaded rods. Angle iron must be positioned as shown in Fig. 12. - Unistrut or similar material may be used, provided that the furnaces do not sag in the middle or bend or twist at the support ends. The support material must be secured to the bottom of each furnace in a manner similar to securing angle iron to the furnace.
- Each piece of angle iron must be secured to the bottom of each furnace with at least two (2) No..8 x 3/4-in. (19 mm) sheet metal screws.
- Drill four 5/16-in. (8 mm) holes through the angle iron and through each side of the casing for the suspension rods as shown in Fig. 12.
- Lay furnaces back-to-back on a flat surface with 7/8 knock-outs facing upward.
- Drill two 1/8-in. (3 mm) holes, approximately 1-in. (25 mm) below return air flange, from inside top of return air opening and through both furnaces. (See Fig. 8)
- Drive one factory-supplied No. 6 x 3/4-in. (19 mm) LG screw through each hole and tighten until furnaces are secure and foam strips have sealed gap between furnaces.
- Drill two 1/8-in. (3 mm) holes, approximately 1-in. (25 mm) below discharge air flange, from inside top of discharge opening and through both furnaces. (See Fig. 7)
- Drive one factory-supplied No. 6 x 3/4-in. (19 mm) LG screw through each hole and tighten until furnaces are secure and foam strips have sealed gap between furnaces.
- Insert the 1/4-in. (6 mm) threaded rod through each hole in the furnace and through the angle iron. Secure the threaded rod to the angle iron with a washer, lock washer and nut.
- To prevent the rod from falling out of the furnace, install a washer, lock washer and nut on portion of the threaded rod above the furnace.
- Raise and suspend the furnaces using the appropriate lift and secure the threaded rod with the appropriate field-supplied hardware. Use locking hardware such as lock washers and jamb nuts to prevent nuts or bolts from loosening.
- Install indoor coil(s) and/or common supply plenum on supply air outlet of furnace. Seal all duct connections to furnace with code approved tape or sealant.
- Connect common return plenum to furnaces. Seal all duct connections to furnace with code approved tape or sealant.
- Follow individual furnace installation instructions for horizontal applications. This includes, but not limited to: condensate trap, condensate/inducer housing tubing pressure switch tubing venting and electrical connections.
- Go to Connect Electrical Components.
WARNING
UNIT DAMAGE AND FIRE HAZARD
Failure to follow this warning could result in unit damage, fire, personal injury or death.
DO NOT use the back or side of the furnace for return-air duct connections as limit cycling will occur.
Horizontal, Suspended Installation for Non-Condensing Furnaces
- Furnaces may be suspended using two (2) pieces of 1-1/2-in. x
1- 1/2-in. x 1/4-in. thick cold rolled angle iron underneath each furnace and four (4) 3/8-in. (10 mm) diameter threaded rods. (See Fig. 13) - Allow for at least 9 inches (228 mm) in front of each door for door removal.
- Each piece of angle iron must be secured to the bottom of each furnace with at least two (2) No. 8 x 3/4-in. (19 mm) sheet metal screws.
- Maintain all clearances to combustibles per the furnace Installation, Start-up and Operating Instructions.
- Unistrut or similar material may be used, provided that the furnaces do not sag in the middle or bend or twist at the support ends. The support material must be secured to the bottom of each furnace in a manner similar to securing angle iron to the furnace.
- For all horizontal applications: Return air can only be connected to bottom opening of furnace. A common return air plenum is required for proper auxiliary limit switch operation.
- Apply two factory-supplied foam strips to the back of each furnace. Locate strips equal distance from top and bottom as shown in Fig. 6. Trim off excess material.
- Determine which side of furnace will be used to route external extension harness. Remove 7/8-in. diameter accessory hole knockouts in blower compartment side selected to attach harness to.(See Fig. 1)
- Position furnaces back-to-back on attic platform or suspended supports. Adjust and shim each furnace to align both furnaces. Follow all clearance to combustible material.
NOTE: DO NOT lay furnace down flat on the side that external extension harness is installed. Raise furnace up a minimum of 1-1/2 inches (38 mm) above deck so harness does not rub on casing or deck. - If furnaces are installed closer than 12 inches above a deck made from combustible material, provide rollout protection as shown in the furnace installation instructions. The bottom closure pan may be used for this purpose.
- Drill two 1/8-in. holes, approximately 1 in. (25 mm) below discharge flange, from inside top of discharge opening and through both furnaces. (See Fig. 7) Drill two 1/8-in. holes, approximately 1 in. (25 mm) below return air flange, from inside top of return air opening and through both furnaces. (Use Fig. 8 as an example).
- Drive one factory-supplied No. 6 x 3/4-in. LG screw through each hole and tighten until furnaces are secure and foam strips have sealed gap between furnaces.
- Connect return- and supply-air ducts to furnaces. Seal duct connections to prevent air leakage.
- Move 115V junction box JB in either furnace from left-hand side to right-hand side if required. Refer to furnace installation instructions for complete details.
- Go to Connect Electrical Components.

NOTE: Rollout protection required.
Install 12” x 22” (304 x 559 mm) sheet metal in front of and above the burner compartment area. The sheet metal MUST extend above the furnace casing by 1-in. (25 mm with the door removed. A 1-in. (25 mm) clearance minimum between top of furnace and combustible material is required. The entire length of furnace must be supported when furnace is used in horizontal position to ensure proper drainage
NOTE: Rollout protection required.
Install 12” x 22” (304 x 559 mm) sheet metal in front of burner compartment area.


Horizontal, Stacked Together for Non-Condensing ONLY
Do not suspend furnaces with straps or suspend furnaces from roof decking.
For attic installations on a platform, see Fig. 11:
- Construct a platform from 3/4-in. (nominal plywood), extending out 30 inches (762 mm) from the front of each furnace.
- Maintain all clearances to combustibles per the furnace Installation, Start-up and Operating Instructions.
- Follow all additional building codes.
- Long truss spans may require additional support along the bottom chord of the truss. Consult the truss manufacturer’s guidelines for engineering assistance.
- Long rafter or attic joist spans may require additional support along the bottom of the rafter or joist. Consult local or regional building codes for design and loading requirements.
For suspended installations, see Fig. 14.
(Not recommended for wood trusses unless approved by the truss manufacturer or other approved engineering methods):
- Furnaces may be suspended using two (2) pieces of 1-1/2-in. x
1- 1/2-in. x 1/4-in. thick cold rolled angle iron underneath the furnaces and four (4) 3/8-in. diameter threaded rods. - Allow for at least 9 inches (229 mm) in front of each door for door removal.
- Each piece of angle iron must be secured to the bottom of each furnace with at least two (2) #8 x 3/4-in. sheet metal screws.
- Maintain all clearances to combustibles per the furnace Installation, Start-up and Operating Instructions.
- Unistrut or similar material may be used, provided that the furnaces do not sag in the middle or bend or twist at the support ends. The support material must be secured to the bottom of each furnace in a manner similar to securing angle iron to the furnace.
- For all horizontal applications: Return air can only be connected to bottom opening of furnace.
- Apply 2 factory-supplied foam strips to mating side of each furnace. Locate strips equal distance from top and bottom as shown in Fig. 6.
- Remove 7/8-in. diameter accessory hole knockouts in blower compartment from mating sides of furnaces.
- Insert a plastic snap bushing through the 7/8-in. K.O. from the outside of the casing.
- Position furnaces on top of each other on the platform or suspended supports. Adjust and shim each furnace to align 7/8-in. diameter holes in both furnaces.
- Drill two 1/8 in. holes, approximately 1 in. (25 mm) below the discharge flange, from inside top of discharge opening and through both furnaces. (See Fig. 7) Drill two 1/8-in. holes, approximately 1 in. (25 mm) above return air opening flange, from inside blower compartment and through both furnaces. (See Fig. 8)
- Drive 1 factory-supplied screw through each hole and tighten until furnaces are secure and foam strips have sealed gap between furnaces.
- Connect return- and supply-air ducts to furnaces. Seal duct connections to prevent air leakage.
- Move 115-v junction box JB in the RH furnace (as viewed from the upflow position) from left-hand side to right-hand side. Refer to furnace installation instructions for complete details.
- Go to Connect Electrical Components.
SECTION 3
CONNECT ELECTRICAL COMPONENTS
WARNING
UNIT DAMAGE AND FIRE HAZARD
Failure to follow this warning could result in fire, personal injury or death.
Make no connections between the R 24-VAC connection in one furnace and the R 24-VAC connection in other furnace.
See Electrostatic Discharge Precaution Section.
NOTE: All electrical power connections must be made through exposed outer side of each furnace. Do not common connect any connection other than supply- and return-air ducts.
- For side-by-side furnaces in the upflow and downflow position, the LH furnace line voltage connections must be made on the left side of the furnace. The RH furnace line voltage connections must be made on the right hand side of the casing.
- Horizontal back-to-back installations, electrical connections should be made on the sides of the furnace facing up.
- Upflow and downflow back-to-back installations can use either side of the furnace for line voltage electrical connections.
VAC Connections to Furnace
WARNING
ELECTRICAL SHOCK, FIRE OR EXPLOSION HAZARD
Failure to follow this warning could result in personal injury or death, or property damage.
Before installing, modifying, or servicing system, main electrical disconnect switch must be in the OFF position and install a lockout tag. There may be more than one disconnect switch. Check accessories and cooling unit for additional electrical supplies that must be shut off during furnace servicing. Lock out and tag switch with a suitable warning label. Verify proper operation after servicing.
Each furnace shall be connected to its own 115-VAC power supply. The twinning kit installation interconnects the furnaces, allowing them to operate as a single furnace. The L1 (black) connection to each furnace must be connected to circuit breakers connected to the same service panel 115-VAC phase leg.
NOTE: If the furnaces are not connected to the same phase leg of the electrical power supply, the furnaces will not operate properly.
- On single-phase (residential) systems, each furnace circuit breaker should be located directly across from each other in service panel, or each furnace circuit breaker should be located on the same side of service panel, but must skip one space to be connected to the same leg of the single-phase power supply.
- On 3-phase (commercial) systems, each furnace circuit breaker should be located directly across from each other in service panel, or each furnace circuit breaker should be located on the same side of service panel, but must skip two spaces to be connected to the same leg of the 3- phase power supply.
The proper 115-VAC phasing of furnace connections permits 24-VAC transformer phasing as described below.
Phasing of the connected 24-VAC transformer secondary circuits can be determined with the LED status of both furnaces.
See furnace Installation, Start-Up, and Operating Instructions and status code labels on blower doors. The furnaces’ transformers’ black leads should be connected to PR1 connectors and white leads to L2 connectors on controls. If one or both LEDs are rapidly flashing, disconnect lead at TWIN/TEST terminal of LH furnace and observe LED at each furnace.
To verify that the furnaces are in phase, check from Main furnace L1 to Secondary furnace L1 with a voltmeter. If the furnaces are in phase, the voltage between both furnaces will be ZERO.
IF:
- Both LEDs are on continuously: System phasing is okay.
- One or both LEDs are rapidly flashing:
- Line voltage polarity is reversed.
- Furnace(s) are not grounded
- The transformer polarity is reversed.
- One LED is off, one LED is on continuously:
- The 24-VAC circuit is inoperative on furnace with LED light off.
- Check transformers, auxiliary limits, and door switches in both furnaces and correct problem.
- Reconnect lead at TWIN/TEST terminal of LH furnace and observe LED at each furnace. The LEDs will glow steady for proper phasing.
TWINNING KIT HARNESS CONNECTIONS
NOTE: There are three harnesses included in this kit. If the furnaces are side-by-side, only the Main and Secondary harnesses are required. If the furnaces are installed back-to-back, the extension harness included in the kit must be used.
The extension harness is shown in Fig. 16.
To install the Extension harness on the back-to-back furnace, follow the steps in Fig. 16. For other orientations, omit this step.
The Main furnace end of the harness is identified by a white label marked “MAIN” on the label near the end of the extension harness. The Secondary furnace end of the harness is identified by a white label marked “Secondary” on the label near the end of the extension harness.
- Verify the knockouts are removed from the same side of each furnace blower compartment.
- Remove the locknut from each end of the 1/2-in. BX connector
- Route the 4-pin plug and the 2-pin plug of the Main furnace end of the Extension harness one at a time through the knockout into the Main furnace blower compartment.
- Insert the plugs through the locknut of the 1/2-in. BX connector and tighten the locknut on the BX connector.
- Route the 4-pin plug and the 2-pin plug of the Secondary furnace end of the Extension harness one at a time through the knockout into the Secondary furnace blower compartment.
- Insert the plugs through the locknut of the 1/2-in. BX connector and tighten the locknut on the BX connector.
Install Main Twinning Kit Harness
NOTE: If the furnaces are installed back-to-back, verify which furnace is the Main furnace before installing Twinning Kit Harnesses. Refer to the tag on the ends of the Extension harness used for back-to-back installations.
The Main Twinning Kit harness is identified by a white label marked “MAIN” on the label near the two pin receptacle of the Main Auxiliary Limit Switch (ALS-M) leads. The Twinning Kit Relay (TKR) and Main Auxiliary Limit Switch (ALS-M) mount to the blower housing as shown in Fig. 15. The individual leads are labeled on the harness. (See Fig. 17) Refer to Fig. 19 location of control board components. Connect the Main Twinning Kit harness to furnace control board as follows: - Connect the Yellow wire labeled “TEST” to the “TEST/TWIN” terminal on the Main furnace control board.
- Remove the Red transformer lead from the “SEC-1/24 VAC” terminal on the Main furnace control board.
- Connect the Red transformer lead removed from the Main furnace control board to the Red wire labeled “TRANS” on the Main Twinning Kit harness.
- Connect the Orange wire labeled “SEC-1/24 VAC” to the “SEC-1/24 VAC” terminal on the Main furnace control board.
- Connect the Black wire with the fork terminal labeled “C” on the TKR to the “COM/24V” terminal on the thermostat strip of the Main furnace control board.
- Install the Twinning Kit Relay, (TKR)
- For single-stage operation of single-stage furnaces connect the White wire with the fork terminal labeled “W” on the TKR to the “W” terminal on the thermostat strip of the Main furnace control board. See Fig. 20.
- For staged operation of single-stage furnaces with a two-stage thermostat, remove the fork terminal from the terminal on the TKR and discard. The thermostat W2 lead is spliced into this wire. Refer to Fig. 21 and Thermostat Connections section for details.
- For operation of two-stage furnaces with a single-stage or two-stage thermostat, connect the White wire with the fork terminal on the TKR to the “W/W1” terminal on the thermostat strip of the Main furnace control board. Refer to Fig. 19 and Thermostat Connections section for details.
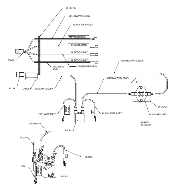
Install Secondary Twinning Kit Harness
The Secondary Twinning Kit harness is identified by a white label marked “SECONDARY” on the label near the two pin plug of the Auxiliary Limit Switch (ALS-S) leads. The Door Interlock Relay (ILR) and Secondary Auxiliary Limit Switch (ALS-M) mount to the blower housing as shown in Fig. 15. The individual leads are labeled on the harness. See Fig. 18. Connect the Secondary Twinning Kit harness to the furnace control board as follows:
- Connect the Yellow wire labeled “TEST SECONDARY” to the “TEST/TWIN” terminal on the Secondary furnace control board.
- Connect the Black wire with the fork terminal labeled “C SECONDARY” to the “COM/24V” terminal on the thermostat strip of the Secondary furnace control board.
- Connect the White wire with the fork terminal labeled “W SECONDARY” to the “W” or “W/W1” terminal on the thermostat strip of the Secondary furnace control board.
- Connect the Red wire with the fork terminal labeled “R SECONDARY” to the “R” terminal on the thermostat strip of the Secondary furnace control board.
- Remove the Red transformer lead from the “SEC-1/24 VAC” terminal on the Secondary furnace control board.
- Connect the Red wire with the piggy-back terminal labeled “SEC-1/24 VAC” on the ILR to the “SEC-1/24 VAC” terminal on the Secondary furnace control board.
- Connect the Red transformer lead to the piggy back terminal of the Red wire connected to the “SEC-1/24 VAC” terminal on the Secondary furnace control board.
- Remove the Blue transformer lead from the “SEC-2/COM” terminal on the Secondary furnace control board.
- Connect the Black wire with the piggy-back terminal labeled “C” on the ILR to the “SEC-1/24 VAC” terminal on the Secondary furnace control board.
- Connect the Blue transformer lead to the piggy back terminal of the Black wire connected to the “SEC-1/24 VAC” terminal on the Secondary furnace control board.
NOTE: Representative drawing only, some models may vary. Applies to both Non-Condensing & Condensing Furnaces.
NOTE:
- Mount Twinning Kit Relay and Interlock Relay on furnace blower housing as shown.
- Twining Kit Relay (TKR) mounts on LH Furnace blower housing
- Interlock Relay (ILR) mounts on RH furnace blower housing.




CONNECT ELECTRICAL COMPONENTS – COOLING
WARNING
ELECTRICAL SHOCK, FIRE OR EXPLOSION HAZARD Failure to follow this warning could result in personal injury or death, or property damage.
Before installing, modifying, or servicing system, main electrical disconnect switch must be in the OFF position and install a lockout tag. There may be more than one disconnect switch. Check accessories and cooling unit for additional electrical supplies that must be shut off during furnace servicing. Lock out and tag switch with a suitable warning label. Verify proper operation after servicing.
NOTE: Cooling units used with twinned furnaces MUST be single-stage A/C units. HEAT PUMPS CANNOT BE TWINNED with gas furnaces.
When installing twinned outdoor units with twinned gas furnaces, it is necessary to use field-supplied 24-VAC pilot-duty relay(s) and a field-supplied 24-VAC/115-VAC transformer as shown in the individual wiring diagrams to prevent overloading furnace 24-VAC/115-VAC transformer. Transformer VA rating must be able to handle the load imposed on it by the outdoor unit contactor(s).
- Connect the L1 lead of the field-supplied transformer line voltage lead to L1 on Main furnace control board.
- Connect the Neutral lead of the field-supplied transformer to an open Neutral terminal on the Main furnace control board.
NOTE: If sufficient room is available in the control box of the outdoor unit, a 24-VAC/240-VAC transformer may be used. Connect line voltage leads of the transformer to the appropriate connection locations on the outdoor unit, Refer to the outdoor unit wiring diagram for specific details.
For Single-Stage A/C Operation with Single-Stage Thermostat
See Fig. 20.
In the configuration both A/C units come on together as a single unit. It will be necessary to supply one pilot duty relay for A/C operation.
- Connect one coil terminal of the field-supplied pilot duty relay to the “COM/24V” terminal of the furnace control board.
- Connect the other coil terminal of the field-supplied pilot duty relay to the “Y or Y/Y2” terminal of the furnace control board.
- Connect the R terminal of the field-supplied transformer to the open contract of the pilot duty relay.
- Connect the other open contact to the wire for Y terminal of the contactor(s).
- Connect the Common terminal of the contactor(s) to the C terminal of the field supplied transformer.
For Two-Stage A/C Operation with a Two-Stage thermostat.
See Fig. 21.
In this configuration, the individual A/C unit(s) are staged on and run as controlled by the two-stage thermostat. It will be necessary to supply two pilot duty relays for staged A/C operation. Once A/C unit will be the first stage unit, the other A/C unit will be the second stage unit. Single-stage furnaces are staged individually by the thermostat.
- Connect one coil terminal of each of the pilot duty relay together.
- Connect these two terminals to the “COM/24V” terminal of the furnace control board.
- Select one of the relays to be the relay for first-stage cooling. Connect the coil terminal of this relay to the “Y or Y/Y2” terminal of the furnace control board.
- The other relay is the second-stage cooling relay. The coil terminal of this relay will connect to the “Y/Y2” terminal of the thermostat. Do not connect the terminal to the Y1 terminal on the furnace control board.
- Connect the R terminal of the field-supplied transformer to the open contract of each pilot duty relay.
- Connect the other open contact of the first stage cooling relay to the wire for Y terminal of the first stage contactor.
- Connect the other open contact of the first-stage cooling relay to the wire for Y terminal of the second stage contactor.
- Connect the Common terminal of the contactor(s) to the C terminal of the field supplied transformer.
THERMOSTAT CONNECTIONS
WARNING
UNIT DAMAGE AND FIRE HAZARD
Failure to follow this warning could result in fire, personal injury or death.
Make no connections between the R 24-VAC connector in one furnace and the R 24-VAC connector in other furnace.
NOTE: All thermostat connections MUST be made at the Main furnace control board. Do not make any thermostat connections to the Secondary furnace control board.
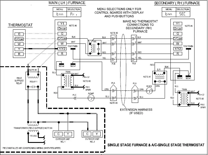
Single-Stage Furnaces with Single-Stage Thermostat (Field Supplied)
See Fig. 20 and Table 4
NOTE: This application allows both furnaces to operate together as a single unit. See furnace Installation, Start-Up, and Operating Instructions for further details on this heating mode.
- Connect thermostat W lead to “W” on the Main furnace control board.
- Connect thermostat Y lead to “Y or Y/Y2” on the Main furnace control board.
- Connect the G thermostat lead to the “G” terminal on the Main furnace control board.
- Connect thermostat R lead to “R” terminal on Main furnace control.
- Connect thermostat C or COM lead to the “COM/24V” terminal on the Main furnace control board.
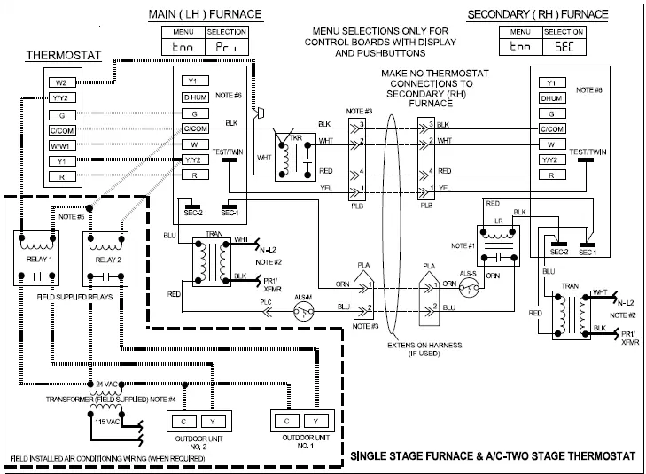
Single-Stage Furnaces and A/C with Two-Stage thermostat (Field Supplied)
See Fig. 21 and Table 4
NOTE: This application allows single-stage furnaces to operate with one furnace or with both furnaces as determined by a two-stage thermostat.
- Connect thermostat W1 lead to “W” on the Main furnace control board.
- Connect thermostat W2 lead to White wire labeled “W” on the twinning kit relay (TKR).
- Connect first stage cooling thermostat lead Y1 to “Y or Y/Y2” on the Main furnace control board.
- Connect the second stage cooling thermostat lead Y/Y2 to the pilot duty relay coil for the second stage contactor.
- Connect the G thermostat lead to the “G” terminal on the Main furnace control board.
- Connect thermostat R lead to “R” terminal on Main furnace control.
- Connect thermostat C or COM lead to the “COM/24V” terminal on the Main furnace control board.
- Connect the G thermostat lead to the “G” terminal on the Main furnace control board.
- Connect thermostat R lead to “R” terminal on Main furnace control.
- Connect thermostat C or COM lead to the “COM/24V” terminal on the Main furnace control board.




Two−Stage Furnaces with Single-Stage Thermostat
(Field Supplied)
See Fig. 22 and Table 5
NOTE: This application allows both two stage furnaces to operate in low heat for first-stage heat mode or both furnaces to operate in high heat for second-stage heat mode as determined by the staging algorithm of the Main furnace control. See furnace Installation, Start-Up, and Operating Instructions for further details on this heating mode.
To operate furnaces in two stage heating mode when a single-stage thermostat controls the staging:
- Connect thermostat W lead to “W/W1” on Main furnace control board.
- On Main/Primary Furnace Enable 1-stage heating thermostat on control board by:
- For boards with DIP switches, turn SW1-2 on furnace control OFF, see Fig. 22.
- For boards with 3 digit display, navigate to (Htt) and select (1St), see Fig. 22. See furnace installation manual for additional instructions.
- On RH/Secondary furnace, enable 2-stage thermostat on control board by:
- For boards with DIP switches, turn SW1-2 on furnace control ON, see Fig. 22.
- For boards with 3 digit display, navigate to (Htt) and select (2St), see Fig. 22. See furnace installation manual for additional instructions.
- Connect cooling thermostat lead Y to “Y/Y2” on the Main furnace control board.
- Connect the G thermostat lead to the “G” terminal on the Main furnace control board.
- Connect thermostat R lead to “R” terminal on Main furnace control.
- Connect thermostat C or COM lead to the “COM/24V”terminal on the Main furnace control board.
Two−Stage Furnaces with Two−Stage Thermostat (Field Supplied)
See Fig. 22 and Table 5
To operate furnaces in two-stage heating mode when a two-stage thermostat controls the staging:
- Connect thermostat W to “W/W1” on Main furnace control board.
- Connect thermostat W2 to “W2” on Main furnace control board.
- On Main/Primary Furnace Enable 2-stage heating thermostat on control board by:
- For boards with DIP switches, turn SW1-2 on furnace control ON, see Fig. 22.
- For boards with 3 digit display, navigate to (Htt) and select (2St), see Fig. 22. See furnace installation manual for additional instructions.
- On RH/Secondary furnace, enable 2-stage thermostat on control board by:
- For boards with DIP switches, turn SW1-2 on furnace control ON, see Fig. 22.
- For boards with 3 digit display, navigate to (Htt) and select (2St), see Fig. 22. See furnace installation manual for additional instructions.
- Connect first stage cooling thermostat lead Y1 to “Y/Y2”on the Main furnace control board.
- Connect the second stage cooling thermostat lead Y/Y2 to the pilot duty relay coil for the second stage contactor.
- Connect the G thermostat lead to the “G” terminal on the Main furnace control board.
- Connect thermostat R lead to “R” terminal on Main furnace control.
- Connect thermostat C or COM lead to the “COM/24V” terminal on the Main furnace control board.
Table 4 – Single-Stage Thermostat Connections
| Single-Stage Heating and Cooling with Single-Stage Thermostat Using Single-Stage Furnaces | ||
| THERMOSTAT CONNECTIONS | CONTROL BOARD CONNECTION | ACTION |
| C | C | Transformer Common |
| R | R | Power from control board to thermostat |
| W | W | Starts LH and RH furnaces for heating |
| Y | Y/Y2 (Y on standard control board) | Energizes accessory cooling relay(s) to start LH and RH A/C for cooling |
| G | G | Starts both indoor fans on continuous fan speed |
| Dehum* | Dehum* | Reduces airflow in cooling mode when Dehum input is removed. See furnace manual for specifics. |
| Two-Stage Heating and Cooling with Two-Stage Thermostat Using Two-Stage Furnaces | ||
| THERMOSTAT CONNECTIONS | CONTROL BOARD CONNECTION | ACTION |
| C | C | Transformer Common |
| R | R | Power from control board to thermostat |
| W1 | W | Starts LH furnace for first stage heating |
| W2 | None | Thermostat W2 wired directly to RH accessory relay to start RH Furnace for second stage heating |
| Y1 | Y/Y2 (Y on standard control board) | Energizes accessory cooling relay to start LH and A/C for first stage cooling and cooling speed blower |
| Y2 | None | Thermostat Y2 wired directly to RH accessory relay to start RH and A/C for second stage cooling |
| G | G | Starts both indoor fans on continuous fan speed |
| Dehum* | Dehum* | Reduces airflow in cooling mode when Dehum input is removed. See furnace manual for specifics. |
Table 5 – Two-Stage Furnace Thermostat Connections
| Two-Stage Heating with Single-Stage Thermostat Using Two-Stage Furnaces | ||
| THERMOSTAT CONNECTIONS | CONTROL BOARD CONNECTION | ACTION |
| C | C | Transformer Common |
| R | R | Power from control board to thermostat |
| W | W/W1 | Starts LH and RH furnaces in low heat or high heat, as determined by LH furnace control board* |
| Y 1 | Y/Y2 | Energizes accessory cooling relay to start both A/C units for cooling |
| Y2 | None | Thermostat Y2 wired directly to RH accessory relay to start RH and A/C for second stage cooling |
| G | G | Starts both indoor fans on continuous fan speed |
| Dehum* | Dehum† | Reduces airflow in cooling mode when Dehum input is removed. See furnace manual for specifics. |
| Two-Stage Heating with Two-Stage Thermostat Using Two-Stage Furnaces | ||
| C | C | Transformer Common |
| R | R | Power from control board to thermostat |
| W1 | W/W1 | Starts both furnaces in low heat for first stage heating* |
| W2 | W2 | Starts both furnaces in high heat for second stage heating* |
| Y 1 | Y/Y2 | Energizes accessory cooling relay to start both A/C units for cooling |
| Y2 | None | Thermostat Y2 wired directly to RH accessory relay to start RH and A/C for second stage cooling |
| G | G | Starts both indoor fans on continuous fan speed |
| Dehum* | Dehum† | Reduces airflow in cooling mode when Dehum input is removed. See furnace manual for specifics. |
*. Do not remove ACRDJ from furnace control boards
†. Dehum is not available on all thermostats or control boards LHT switches must be in correct configuration
VENTING
Refer to the Installation, Start-Up, and Operating Instructions supplied with each furnace for venting information. Each furnace must always be individually vented. Do not common-vent or breach-vent condensing furnaces. For allowable vent installations refer to furnace installation instructions for allowable configurations and proper termination. It is important that vent terminations be made as shown to avoid recirculation of flue gases.
GAS SUPPLY PIPING
All gas connections must be made through exposed outer side of each furnace. Do not common connect any connection other than supply and return-air ducts. Furnaces are recommended to be provided with a single shutoff valve. However, individual shutoff valves may be required by local codes or jurisdictions. Refer to Installation, Start-Up, and Operating Instructions provided with each furnace for additional gas supply information.
CONDENSATE DRAIN CONNECTIONS
For condensing furnaces, the condensate trap is factory installed in the furnace vestibule and factory connected for UPFLOW applications. Install condensate trap such that field drain connections are on the left side for LH (MAIN) furnace and on right side for RH (SECONDARY) furnace.
The condensate trap must be relocated for downflow and horizontal applications.
See furnace Installation, Start-Up, and Operating Instructions for details on relocating the condensate and attaching field drain connections.
START-UP AND ADJUSTMENT
WARNING
ELECTRICAL SHOCK, FIRE OR EXPLOSION HAZARD Failure to follow this warning could result in personal injury or death, or property damage.
Before installing, modifying, or servicing system, main electrical disconnect switch must be in the OFF position and install a lockout tag. There may be more than one disconnect switch. Check accessories and cooling unit for additional electrical supplies that must be shut off during furnace servicing. Lock out and tag switch with a suitable warning label. Verify proper operation after servicing.
NOTE: Refer to Installation, Start-Up, and Operating Instructions supplied with furnace for detailed information.
- Shut off all power and gas to both furnaces.
- For control boards with display and push-buttons, set the twinning menu item on the Secondary Furnace to SEC as shown on wiring label. For two-stage furnaces, also set the heating thermostat type (HTT) as shown on wiring label.
NOTE: The secondary furnace blower will not run with cooling if this is not set correctly - Set the heating blower speed to the same setting or tap on both furnaces. Repeat for cooling and continuous fan speed settings.
- Attach twinning connection wiring label above the existing furnace wiring label on the inside of the LH furnace blower door. Use the following labels for the following applications:
- Single-Stage furnaces with single-stage thermostat, 347781-101
- Single-Stage furnaces with two-stage thermostat, 347780-101
- Two-Stage furnaces with single-stage or two-stage thermostat, 348927–101
- Attach twinning reference label 348926-101 on the outside of blower access door of RH furnace.

- Manually close the door switch on both furnaces.
- Turn on power and gas to furnaces.
- For control boards with display and pushbuttons, observe the 3 digit display on both furnaces. When the display is showing system status, the dots at the bottom of the display indicate the communication status of the primary and secondary furnaces as shown in Fig. 24.
- Solid light = unit is communicating
- Flashing light = unit has lost communication
- No light = unit is not communicating
If the lights do not activate, check TWIN wire connection and confirm that the twinning (tnn) selection is set correctly on each furnace. See wiring label for correct settings. Next, cycle power.
NOTE: The indicators are not valid while the display is showing a fault code.
- Using the appropriate section below, operate furnaces through two cycles in each mode to confirm correct operation by operating only the thermostat.
- Single- or two-stage gas heating thermostat R to W/W1 for low-heat. Single-stage thermostat with adaptive heating mode causes furnace to operate in low-heat mode for up to 16 minutes, and then furnace automatically switches to high-heat. First stage of a two-stage thermostat without adaptive heating mode causes furnace to operate in low-heat mode indefinitely.
- First and second-stage of two-stage heating thermostat R to W/W1 and W2 for high-heat.
- Thermostat R to G for continuous fan. (SeeTable 4 or Table 5)
- Cooling thermostat R to G and Y or Y/Y2 for single stage cooling blower or for two-stage cooling high-cool blower.
- Reinstall doors on both furnaces.
- Instruct user in operation of furnaces and thermostat.
SEQUENCE OF OPERATION
See furnace twinning connection and schematic wiring diagrams while reviewing sequence of operation.
Twinning operation is controlled by LH or MAIN furnace. The TWIN/TEST connection wire ensures the two furnaces coordinate their blower and heating stage operation. When either furnace requires blower operation, both furnace blowers operate at same speed. Both furnaces operate simultaneously in the same mode: heat, cool, or continuous fan. Exceptions can occur if a safety switch on either furnace is opened by a problem (such as pressure switch, flame roll-out switch, main limit switch, twinning kit auxiliary limit switch, or flame-proving sensor). In such a case, the other furnace continues to operate unless open switch is the flame roll-out, main limit, or twinning kit auxiliary limit switch, in which case both furnaces respond.
Before performing component test, disconnect TKR yellow wire labeled TEST from LH furnace control center TWIN/TEST terminal. After removing yellow wire, component test can be initiated on each furnace individually as stated in Installation, Start-Up, and Operating Instructions.
SINGLE-STAGE HEAT, SINGLE-STAGE FURNACES WITH SINGLE-STAGE THERMOSTAT
- Operation in all modes (sequence of operation) is the same for twinned furnaces as for an individual furnace. See furnace Installation, Start-Up, and Operating Instructions for more information on the sequence of operation.
TWO-STAGE HEAT, SINGLE-STAGE FURNACES WITH TWO-STAGE THERMOSTAT
- The two-stage thermostat determines if furnaces are operating in first-stage heat (LH furnace operates in heat while RH furnace blower operates but RH furnace is not heating) or if furnaces are operating in second-stage heat (both furnaces operate in heat), depending on how many thermostat stages are calling for heat. If two-stage cooling is used, Y1 from the thermostat will initiate both furnace blowers to the cooling speed and the first A/C unit. Y2 from the thermostat will go directly to the outdoor unit and initiate the second A/C unit.
- Operation in all modes (sequence of operation) is the same for twinned furnaces as for an individual furnace. See furnace Installation, Start-Up, and Operating Instructions for more information on sequence of operation.
TWO-STAGE HEAT, TWO-STAGE FURNACES WITH SINGLE-STAGE THERMOSTAT
NOTE: See Electrical Connections for control board wiring and HTT menu setting or LHT switch setup switch depending on model. (See Fig. 25 and Table 6)
Table 6 – Setup Selection
| For Controls with Display and Pushbuttons | |||
| Thermostat Type | Menu | Selection Main (LH) | Selection Secondary (RH) |
| Both | tnn | Pri | SEC |
| One Stage | Htt | 1st | 2st |
| Two Stage | Htt | 2st | 2st |
- LH furnace control determines whether furnaces are both operating in low-heat or high-heat, depending on the control’s adaptive gas heating mode when the R-to-W/W1 circuit is closed in LH furnace.
- Operation in all modes (sequence of operation) is the same for twinned furnaces as for an individual furnace. See furnace Installation, Start-Up, and Operating Instructions for more information on sequence of operation.
TWO-STAGE HEAT, TWO-STAGE FURNACES WITH TWO-STAGE GAS-HEAT THERMOSTAT
NOTE: See Electrical Connections for control board wiring and HTT menu setting or LHT switch setup switch depending on model.(See Fig. 25 and Table 6)
- The two-stage thermostat (NOT the furnace control’s adaptive gas heating mode) determines whether furnaces are both operating in low-heat or high-heat, depending on whether one or both thermostat stages (W/W1 or W/W1 and W2) are calling for heat.
- Operation in all modes (sequence of operation) is the same for twinned furnaces as for an individual furnace. See furnace Installation, Start-Up, and Operating Instructions for more information on sequence of operation.




































