Amana Single Stage Gas Furnaces and Accessories Instructions

Service and Troubleshooting
This manual is to be used by qualified, professionally trained HVAC technicians only. Goodman does not assume any responsibility for property damage or personal injury due to improper service procedures or services performed by an unqualified person.
Pride and workmanship go into every product to provide our customers with quality products. It is possible, however,
that during its lifetime a product may require service. Products should be serviced only by a qualified service technician who is familiar with the safety procedures required in the repair and who is equipped with the proper tools, parts, testing instruments and the appropriate service manual. REVIEW ALL SERVICE INFORMATION IN THE APPROPRIATE SERVICE MANUAL BEFORE BEGINNING REPAIRS.
WARNING
Only personnel that have been trained to install, adjust, service or repair(hereinafter, “service”) the equipment specified in this manual should service the equipment. The manufacturer will not be responsible for any injury or property damage arising from improper service or service procedures. If you service this unit, you assume responsibility for any injury or property damage which may result. In addition, in jurisdictions that require one or more licenses to service the equipment specified in this manual, only licensed personnel should servise the equipment. Improper installation, adjustment, servicing or repair of the equipment specified in this manual, or attempting to install, adjust, service or repair the equipment specified in this manual without proper training may result in product damage, property damage, personal injury or death.
PROP 65 WARNING FOR CALIFORNIA CONSUMERS
WARNING
Cancer and Reproductive Harm – www.P65Warnings.ca.gov
IMPORTANT INFORMATION
IMPORTANT NOTICES FOR CONSUMERS AND SERVICERS RECOGNIZE SAFETY SYMBOLS, WORDS AND LABELS
Pride and workmanship go into every product to provide our customers with quality products. It is possible, however, that during its lifetime a product may require service. Products should be serviced only by a qualified service technician who is familiar with the safety procedures required in the repair and who is equipped with the proper tools, parts, testing instruments and the appropriate service manual. REVIEW ALL SERVICE INFORMATION IN THE APPROPRIATE SERVICE MANUAL BEFORE BEGINNING REPAIRS.
WARNING
TO PREVENT THE RISK OF PROPERTY DAMAGE, PERSONAL INJURY, OR DEATH, DO NOT STORE COMBUSTIBLE MATERIALS OR USE GASOLINE OR OTHER FLAMMABLE LIQUIDS OR VAPORS IN THE VICINITY OF THIS APPLIANCE.
WARNING
HIGH VOLTAGE
DISCONNECT ALL POWER BEFORE SERVICING OR INSTALLING THIS UNIT. MULTIPLE POWER SOURCES MAY BE PRESENT. FAILURE TO DO SO MAY CAUSE PROPERTY DAMAGE, PERSONAL INJURY OR DEATH.
IMPORTANT INFORMATION
WARNING
IF THE INFORMATION IN THESE INSTRUCTIONS IS NOT FOLLOWED EXACTLY, A FIRE OR EXPLOSION MAY RESULT CAUSING PROPERTY DAMAGE, PERSONAL INJURY OR LOSS OF LIFE.
– DO NOT STORE OR USE GASOLINE OR OTHER FLAMMABLE VAPORS AND LIQUIDS IN THE VICINITY OF THIS OR ANY OTHER APPLIANCE.
– WHATTODOIFYOUSMELLGAS:
- DO NOT TRY TO LIGHT ANY APPLIANCE.
- Do NOT TOUCH ANY ELECTRICAL SWITCH; DO NOT USE ANY PHONE IN YOUR BUILDING.
- IMMEDIATELY CALL YOUR GAS SUPPLIER FROM A NEIGHBOR’S PHONE. FOLLOW THE GAS SUPPLIER’S INSTRUCTIONS.
- IF YOU CANNOT REACH YOUR GAS SUPPLIER, CALL THE FIRE DEPARTMENT.
– INSTALLATION AND SERVICE MUST BE PERFORMED BY A QUALIFIED INSTALLER, SERVICE AGENCY OR THE GAS SUPPLIER.
WARNING
SHOULD OVERHEATING OCCUR OR THE GAS SUPPLY FAIL TO SHUT OFF, TURN OFF THE MANUAL GAS SHUTOFF VALVE EXTERNAL TO THE
FURNACE BEFORE TURNING OFF THE ELECTRICAL SUPPLY.
CARBON MONOXIDE POISONING HAZARD

Special Warning for Installation of Furnace or Air Handling Units in Enclosed Areas such as Garages, Utility Rooms or Parking Areas
carbon monoxide producing devices (such as an automobile, space heater, gas water heater, etc.) should not be operated in enclosed areas such as unventilated garages, utility rooms or parking areas because of the danger of carbon monoxide (CO) poisoning resulting from the exhaust emissions. If a furnace or air handler Is Installed in an enclosed area such as a garage, utility room or parking area and a carbon monoxide producing device ls operated therein, there must be adequate, direct outside ventilation. This ventilation is necessary to avoid the danger of CO poisoning which can occur if a carbon monoxide producing device continues to operate in the enclosed area. carbon monoxide emissions can be (re)circulated throughout the structure if the furnace or air handler is operating in any mode.
CO can cause serious illness including permanent brain damage or death.
PRODUCT IDENTIFICATION
The model and manufacturing number are used for positive identification of component parts used in manufacturing. Please use these numbers when requesting service or parts information.

PRODUCT IDENTIFICATION
| MODEL # | MFG# | DESCRIPTION |
| GMES92 | GMES920403ANAA GMES920603BNAA GMES920803BNAA GMES920804CNAA GMES920805CNAA GMES921004CNAA GMES921005CNAA GMES921205DNAA |
Goodman® Brand 92% Single Stage Gas Furnace. 34.5″ tall, Upflow/Horizontal Installation, 1-stage gas valve induced draft. Multispeed ECM motor. 120-volt silicon carbide 17-second hot surface ignition. Left or right gas pipe entry. The furnace also features an aluminized steel tubular heat exchanger. Available cabinet widths are 14″, 17.5″, 21″, and 24.5″ wide. |
| GMES96 | GMES960403ANAA GMES960603BNAA GMES960803BNAA GMES960804CNAA GMES960805CNAA GMES961005CNAA GMES961205DNAA |
Goodman® Brand 96% Single Stage Gas Furnace. 34.5″ tall, Upflow/Horizontal Installation, 1-stage gas valve induced draft.Multispeed ECM motor. 120 volt silicon carbide 17-second hot surface ignition. Left or right gas pipe entry. The furnace also features an alumininized steel tubular heat exchanger. Available cabinet widths are 14″, 17.5″ , 21″ and 24.5″ wide. |
| GCES96 | GCES960403BNAA GCES960603BNAA GCES960804CNAA GCES961005CNAA GCES961205DNAA | Goodman® Brand 96% Single Stage Gas Furnace. 34.5″ tall, Downflow/Horizontal Installation, 1-stage gas valve induced draft. Multispeed motor. 120-volt silicon carbide 17- second hot surface ignition. Left or right gas pipe entry. The furnace also features an aluminized steel tubular heat exchanger. Available cabinet widths are 17.5″, 21″ and 24.5 ” wide. |
| VMES96 | VMES960403ANAA VMES960603BNAA VMES960803BNAA VMES960804CNAA VMES961005CNAA | GMC® Brand 96% Single Stage Gas Furnace. 34.5″ tall, Upflow/Horizontal Installation, 1-stage gas valve induced draft. Multispeed motor. 120-volt silicon carbide 17-second hot surface ignition. Left or right gas pipe entry. The furnace also features an aluminized steel tubular heat exchanger. Available cabinet widths are 17.5″, and 21″ wide. |
| VCES96 | VCES960403BNAA VCES960603BNAA VCES960804CNAA VCES961005CNAA | GMC® Brand 96% Single Stage Gas Furnace. 34.5″ tall, Downflow/Horizontal Installation, 1-stage gas valve induced draft. Multispeed ECM motor. 120-volt silicon carbide 17-second hot surface ignition. Left or right gas pipe entry. The furnace also features an aluminized steel tubular heat exchanger. Available cabinet widths are 17.5″, and 21″ wide. |
PRODUCT IDENTIFICATION
| MODEL # | MFG# | DESCRIPTION |
| AMES920403ANAA |
Amana® Brand 92% Single Stage Gas Furnace. Upflow/Horizontal Installation, 34.5″ tall, 1-stage gas valve induced draft.Multispeed ECM motor. 120-volt silicon carbide 17-second hot surface ignition. Left or right gas pipe entry. The furnace also features a stainless steel tubular heat exchanger. Available cabinet widths are 14″, 17.5″, 21″, and 24.5″ wide. | |
| AMES920603BNAA | ||
| AMES920803BNAA | ||
| AMES92 | AMES920804CNAA AMES920805CNAA | |
| AMES921004CNAA | ||
| AMES921005CNAA | ||
| AMES921205DNAA | ||
| AMES960403ANAA | Amana® Brand 96% Single Stage Gas Furnace. Upflow/Horizontal Installation, 34.5″ tall, 1-stage gas valve induced draft. Multispeed ECM motor. 120-volt silicon carbide 17-second hot surface ignition. Left or right gas pipe entry. The furnace also features a stainless steel tubular heat exchanger. Available cabinet widths are 14″, 17.5″, 21″ & 24.5″ wide. | |
| AMES960603BNAA | ||
| AMES960803BNAA | ||
| AMES96 | AMES960804CNAA | |
| AMES960805CNAA | ||
| AMES961005CNAA | ||
| AMES961205DNAA | ||
| ACES96 | ACES960403BNAA ACES960603BNAA ACES960804CNAA ACES961005CNAA ACES961205DNAA | Amana® Brand 96% Single Stage Gas Furnace. Downflow/Horizontal Installation, 34.5″ tall, 1-stage gas valve induced draft. Multispeed ECM motor. 120- volt silicon carbide 17- second hot surface ignition. Left or right gas pipe entry. The furnace also features a stainless steel tubular heat exchanger. Available cabinet widths are 17.5″, 21″, and 24.5″ wide. |
SYSTEM OPERATION
Safety
WARNING
TO PREVENT PERSONAL INJURY OR DEATH DUE TO IMPROPER INSTALLATION, ADJUSTMENT, ALTERATION, SERVICE OR MAINTENANCE, REFER TO THIS MANUAL. FOR ADDITIONAL ASSISTANCE OR INFORMATION, CONSULT A QUALIFIED INSTALLER, SERVICE AGENCY OR THE GAS SUPPLIER.
Charge (ESD) Precautions
NOTE: Discharge body’s static electricity before touching unit. An electrostatic discharge can adversely affect electrical components. Use the following precautions during furnace installation and servicing to protect the integrated control module from damage. By putting the furnace, the control, and the person at the same electrostatic potential, these steps will help avoid exposing the integrated control module to electrostatic discharge. This procedure is applicable to both installed and uninstalled (ungrounded) furnaces
- Disconnect all power to the furnace. Do not touch the integrated control module or any wire connected to the control prior to discharging your body’s electrostatic charge to ground.
- Firmly touch a clean, unpainted, metal surface of the furnace near the control. Any tools held in a person’s hand during grounding will be discharged.
- Service integrated control module or connecting wiring following the discharge process in Step 2. Use caution not to recharge your body with static electricity; (i.e., do not move or shuffle your feet, do not touch ungrounded objects, etc.). If you come in contact with an ungrounded object, repeat Step 2 before touching control or wires.
- Discharge any static electricity from your body to ground before removing a new control from its container. Follow Steps 1 through 3 if installing the control on a furnace.
Return any old or new controls to their containers before touching any ungrounded object.
Product Application
This product is designed for use as a residential home gas furnace. It is not designed or certified for use in mobile home, trailer, or recreational vehicle applications. In the U.S.A., this furnace can be used in the following non-industrial commercial applications: Schools, Office buildings, Churches, Retail stores, Nursing homes, Hotels/motels, Common or office areas. In all applications, the furnace must be installed per the installation instructions. Goodman® brand G*ES9* and Amana® brand A*ES9* furnaces are ETL certified. All furnaces are built for use with Natural gas but can be converted for use with LP gas.
(NOTE: If using propane gas, a propane conversion kit is required). Goodman® brand G*ES9* and Amana® brand A*ES9* high efficiency furnaces are dual certified. Dual certification means that the combustion air inlet pipe is optional and the furnace can be vented as a:
- Non-direct vent (single pipe) central forced air furnace in which combustion air is taken from the installation area or from air ducted from the outside or,
- Direct vent (dual pipe) central forced air furnace in which all combustion air supplied directly to the furnace burners through a special air intake system outlined in this manual and the installation instructions.
To ensure proper installation, operation and servicing, thoroughly read the installation and service manuals for specifics pertaining to the installation, servicing and
application of this product. To ensure proper furnace operation, install, operate, maintain and service the furnace in accordance with the installation, operation and service instructions, all local building codes and ordinances. In their absence, follow the latest edition of the National Fuel Gas Code (NFPA 54/ANSI Z223.1), and/or CAN/CGA B149 Installation Codes, local plumbing or waste water codes, and other applicable codes. A copy of the National Fuel Gas Code (NFPA 54/ANSI Z223.1)
can be obtained from any of the following:
SYSTEM OPERATION
American National Standards Institute
25 West 43rd Street, 4th Floor
New York, NY 10036
National Fire Protection Association
1 Batterymarch Park
Quincy, MA 02169-7471
CSA International
8501 East Pleasant Valley
Cleveland, OH 44131
A copy of the CAN/CGA B149 Installation Codes can be obtained from:
CSA International
178 Rexdale Boulevard
Etobicoke, Ontario, Canada M9W, 1R3
The rated heating capacity of the furnace should be greater than or equal to the total heat loss of the area to be heated.
The total heat loss should be calculated by an approved method or in accordance with “ASHRAE Guide” or “Manual
J-Load Calculations” published by the Air Conditioning Contractors of America.
Location Requirements and Considerations
WARNING
TO PREVENT POSSIBLE EQUIPMENT DAMAGE, PROPERTY DAMAGE, PERSONAL INJURY OR DEATH, THE FOLLOWING BULLET POINTS MUST BE OBSERVED WHEN INSTALLING THE UNIT.
- Follow the instructions listed below when selecting a furnace location. Refer also to the guidelines provided in the Combustion and Ventilation Air Requirements section in this manual or the installation instructions for details. Centrally locate the furnace with respect to the proposed or existing air distribution system.
- Ensure the temperature of the return air entering the furnace is between 55°F and 100°F when the furnace is heating.
- If the furnace is installed in an application where the typical operating sound level of a furnace is deemed objectionable, an optional sound reduction kit is available. Consult your local distributor for more details.
- Provide provisions for venting combustion products outdoors through a proper venting system. Special consideration should be given to vent/flue pipe routing and combustion air intake pipe when applicable.
- 90% Furnaces: Refer to the Vent/Flue Pipe and Combustion Air Pipe -Termination Locations section in this manual or the installation instructions for appropriate termination locations. Also for 90% furnaces, refer to the Vent/Flue Pipe and Combustion Air Pipe -Termination Locations section in this manual or the installation
instructions to determine if the piping system from furnace to termination can be accomplished within the guidelines given. NOTE: The length of flue and/
or combustion air piping can be a limiting factor in the location of the furnace. - Locate the 90% furnace so that the condensate can be piped at a downward slope away from the furnace to the drain. Do not locate the furnace or its condensate drainage system in any area subject to below freezing temperatures without proper freeze protection. Refer to the Condensate Drain Lines and Trap section in this manual or the installation instructions for further details.
- Set the 90% furnace on a level floor to enable proper condensate drainage. If the floor becomes wet or damp at times, place the furnace above the floor on a concrete base sized approximately 1-1/2” larger than the base of the furnace. Refer to the Horizontal Applications and Considerations section in this manual or the installation instructions for leveling of horizontal furnaces.
- Ensure upflow or horizontal furnaces are not installed directly on carpeting, or any other combustible material. The only combustible material allowed is wood.
- A special accessory subbase must be used for upright counterflow unit installations over any combustible material (including wood). Refer to subbase instructions
for installation details. (NOTE: A subbase will not be required if an air conditioning coil is located beneath the furnace between the supply air opening and the
combustible floor. - Exposure to contaminated combustion air will result in safety and performance-related problems. Do not install the furnace where the combustion air is exposed to the
following substances:
chlorinated waxes or cleaners chlorine-based swimming pool chemicals water softening chemicals deicing salts or chemicals carbon tetrachloride halogen type refrigerants
cleaning solutions (such as perchloroethylene) printing inks paint removers varnishes hydrochloric acid cements and glues antistatic fabric softeners for clothes dryers
and masonry acid washing materials Isolate a nondirect furnace from an area contaminated by any of the above substances. This protects the non-direct vent furnace from airborne contaminants. To ensure that the enclosed non-direct vent furnace has an adequate supply of combustion air, vent from a nearby uncontaminated room or from outdoors. Refer to the
SYSTEM OPERATION
Combustion and Ventilation Air Requirements section in this manual or the installation instructions for details.
- If the furnace is used in connection with a cooling unit, install the furnace upstream or in parallel with the cooling unit coil. Premature heat exchanger failure will result if
the cooling unit coil is placed ahead of the furnace. - If the furnace is installed in a residential garage, position the furnace so that the burners and ignition source are located not less than 18 inches (457 mm) above the floor.
Protect the furnace from physical damage by vehicles. - If the furnace is installed horizontally, the furnace access doors must be vertical so that the burners fire horizontally into the heat exchanger. Do not install the unit with the
access doors on the “up/top” or “down/bottom” side of the furnace.
Clearances and Accessibility
Installations must adhere to the clearances to combustible materials to which this furnace has been design certified. The minimum clearance information for this furnace is provided on the unit’s clearance label. These clearances must be permanently maintained. Refer to Specification Sheet for minimum clearances to combustible materials. Clearances must also accommodate an installation’s gas, electrical, and drain trap and drain line connections. If the alternate combustion air intake or vent/flue connections are used on a 90% furnace, additional clearances must be provided to accommodate these connections. Refer to Vent Flue Pipe and Combustion Air Pipe section in this manual or the installation instructions for details. NOTE: In addition to the required clearances to combustible materials, a minimum of 24 inches service clearance must be available in front of the unit. A furnace installed in a confined space (i.e., a closet or utility room) must have two ventilation openings with a total minimum free area of 0.25 square inches per 1,000 BTU/hr of furnace input rating. One of the ventilation openings must be within 12 inches of the top; the other opening must be within 12 inches of the bottom of the confined space. In a typical construction, the clearance between the door and door frame is usually adequate to satisfy this ventilation requirement
Furnace Suspension
If suspending the furnace from rafters or joist, use 3/8” threaded rod and 2”x2”x1/8” angle iron as shown in the following figure. If the furnace is installed in a crawl space it
must also be suspended from the floor joist or supported by a concrete pad. Never install the furnace on the ground or allow it to be exposed to water. The length of rod will depend on the application and the clearances necessary.
Existing Furnace Removal
NOTE: When an existing furnace is removed from a venting system serving other appliances, the venting system may be too large to properly vent the remaining attached appliances. The following vent testing procedure is reproduced from the American National Standard/National Standard of Canada for Gas-Fired Central Furnaces ANSI Z21.47, latest edition, CSA-2.3b, latest edition Section 1.23.1.
The following steps shall be followed with each appliance connected to the venting system placed in operation, while any other appliances connected to the venting system are not in operation:
a. Seal any unused openings in the venting system;
b. Inspect the venting system for proper size and horizontal pitch, as required by the National Fuel Gas Code, ANSI Z223.1 or the CSA B149 Installation Codes and these instructions. Determine that there is no blockage or restriction, leakage, corrosion and other deficiencies which could cause an unsafe condition;
c. In so far as practical, close all building doors and windows and all doors between the space in which the appliance(s) connected to the venting system are located and other spaces of the building. Turn on clothes dryers and any appliance not connected to the venting system. Turn on any exhaust fans, such as range hoods and bathroom exhausts, so they shall operate at maximum speed. Do not operate a summer exhaust fan. Close fireplace dampers;
d. Follow the lighting instructions. Place the appliance being inspected in operation. Adjust thermostat so appliance shall operate continuously;
e. Test for draft hood equipped spillage at the draft hood relief opening after 5 minutes of main burner operation. Use the flame of a match or candle;
f. After it has been determined that each appliance connected to the venting system properly vents when tested as outlined above, return doors, windows, exhaust fans, fireplace dampers and any other gas burning appliance to their previous conditions of use;
g. If improper venting is observed during any of the above tests, the common venting system must be corrected.
SYSTEM OPERATION
Corrections must be in accordance with the latest edition of the National Fuel Gas Code NFPA 54/ANSI Z223.1 and/or CSA B149 Installation Codes.
If resizing is required on any portion of the venting system, use the appropriate table in Appendix G in the latest edition of the National Fuel Gas Code ANSI Z223.1 and/or CSA B149 Installation Codes.
Thermostat Requirements
A high quality single stage thermostat with a “C” terminal is recommended to control the G*ES9* and A*ES9* furnace.
Thermostat Location In an area having good air circulation, locate the thermostat about five feet high on a vibration-free inside wall. Do not install the thermostat where it may be influenced by any of the following:
- Drafts, or dead spots behind doors, in corners, or under cabinets.
- Hot or cold air from registers.
- Radiant heat from the sun.
- Light fixtures or other appliances.
- Radiant heat from a fireplace.
- Concealed hot or cold water pipes, or chimneys.
- Unconditioned areas behind the thermostat and dehumidistat, such as an outside wall.
COMBUSTION AND VENTILATION AIR REQUIREMENTS
WARNING
POSSIBLE PROPERTY DAMAGE, PERSONAL INJURY OR DEATH MAY OCCUR IF THE FURNACE IS NOT PROVIDED WITH ENOUGH FRESH AIR FOR PROPER COMBUSTION AND VENTILATION OF FLUE GASES. MOST HOMES REQUIRE OUTSIDE AIR BE SUPPLIED TO THE FURNACE AREA.
Improved construction and additional insulation in buildings have reduced heat loss by reducing air infiltration and escape around doors and windows. These changes have helped in reducing heating/cooling costs but have created a problem supplying combustion and ventilation air for gas fired and other fuel burning appliances. Appliances that pull air out of the house (clothes dryers, exhaust fans, fireplaces, etc.) increase the problem by starving appliances for air. When the furnace is installed as a direct vent (2-pipe) furnace, no special provisions for air for combustion are required. However, if this furnace is to be installed in the same space with other gas appliances, such as a water heater, ensure there is an adequate supply of combustion and ventilation air for the other appliances. Refer to the latest edition of the National Fuel Gas Code NFPA 54/ANSI Z223.1 (Section 9.3), or CAN/CGA B149 Installation Codes (Sections 7.2, 7.3, or 7.4), or applicable provisions of the local building codes for determining the combustion air requirements for the appliances.
Most homes will require outside air be supplied to the furnace area by means of ventilation grilles or ducts connecting directly to the outdoors or spaces open to the outdoors such as attics or crawl spaces. The following information on air for combustion and ventilation is reproduced from the National Fuel Gas Code NFPA 54/ANSI
Z223.1 Section 9.3. 9.3* Air for Combustion and Ventilation.
9.3.1 General.
9.3.1.1 Air for combustion, ventilation, and dilution of flue gases for appliances installed in buildings shall be obtained by application of one of the methods covered in 9.3.2 through 9.3.6. Where the requirements of 9.3.2 are not met, outdoor air shall be introduced in accordance with methods covered in 9.3.3 through 9.3.6. Exception No. 1: This provision shall not apply to direct vent appliances.
9.3.1.2 Appliances of other than natural draft design and other than Category 1 vented appliances shall be provided with combustion, ventilation, and dilution air in accordance with the appliance manufacturer’s instructions.
9.3.1.3 Appliances shall be located so as not to interfere with proper circulation of combustion, ventilation, and dilution air.
9.3.1.4 Where used, a draft hood or a barometric draft regulator shall be installed in the same room or enclosure as the appliance served so as to prevent any difference in pressure between the hood or regulator and the combustion air supply.
9.3.1.5 Makeup air requirements for the operation of exhaust fans, kitchen ventilation systems, clothes dryers, and fireplaces shall be considered in determining the adequacy of a space to provide combustion air requirements.
9.3.2 Indoor Combustion Air. The required volume of indoor air shall be determined in accordance with the method in 9.3.2.1 or
9.3.2.2 except that where the air infiltration rate is known to be less than 0.40 ACH, the method in 9.3.2.2 shall be used. The total required volume shall be the sum of the required volume calculated for all appliances located within the space. Rooms communicating directly with the space in which the appliances are installed through openings not furnished with doors, and through combustion air openings sized and located in accordance with 9.3.2.3, are considered a part of the required volume.
9.3.2.1* Standard Method. The minimum required volume shall be
50 ft 3 per 1,000/Btu/hour (4.8m3/kW).
SYSTEM OPERATION
9.3.2.2* Known Air Infiltration Rate Method. Where the air infiltration rate of a structure is known, the minimum required volume shall be determined as follows:
- For appliances other than fan-assisted, calculate using the following
equation:
Required Volum e 21 ft3 I other other > ________ _________ ACH 1000 Btu/hr - For fan-assisted appliances, calculate using the following equation:
15 ft3 I Required Volume fan fan > ________ _________ ACH 1000 Btu/hr
wher
I other = all appliances other than fan-assisted input in Btu per hour
I fan = fan-assisted appliances input in Btu per hour
ACH = air change per hour (percent of volume of space exchanged per hour, expressed as a decimal) - (3) For purposes of this calculation, an infiltration rate greater than 0.60 ACH shall not be used in the equations in 9.3.2.2(1) and 9.3.2.2(2).
9.3.2.3 Indoor Opening Size and Location. Openings used to connect indoor spaces shall be sized and located in accordance with the following:
(1)* Combining spaces on the same story. Each opening shall have a minimum free area of 1 in.2/1000Btu/hr (2200 mm2/kW) of the total input rating of all appliances in the space but not less than 100 in.2 (0.60m2). One opening shall commence within 12 in. (300 mm) of the top, and one opening shall commence within 12 in. (300 mm) of the bottom, of the enclosure [see Figure A.9.3.2.3(1)]. The minimum dimension of air openings shall be not less than 3 in. (80 mm).
NOTE: Each opening must have a free area of not less than one square inch per 1000 BTU of the total input rating of all equipment in the enclosure, but not
less than 100 square inches.
Figure A.9.2.3.3.(1) All Combustion Air from Adjacent Indoor Spaces through Indoor Combustion Air Openings.
(2) Combining spaces in different stories. The volumes of spaces in different stories shall be considered as communicating spaces where such spaces are connected by one or more openings in doors or floors having a total minimum free area of 2 in.2/1000 Btu/hr (4400 mm2/ kW) of total input rating of all appliances.
9.3.3 Outdoor Combustion Air. Outdoor combustion air shall be provided through opening(s) to the outdoors in accordance with the method n 9.3.3.1 or 9.3.3.2. The minimum dimension of air openings shall not be less than 3 in. (80 mm).
9.3.3.1 Two Permanent Openings Method. Two permanent openings, one commencing within 12 in. (300 mm) of the top and one commencing within 12 in. (300 mm) of the bottom, of the enclosure shall be provided. The openings shall communicate directly, or by ducts, with the outdoorsor spaces that freely communicate with the outdoors, as follows:
(1)* Where directly communicating with the outdoors or where communicating to the outdoors through vertical ducts, each opening shall have a minimum free area of 1 in.2/4000 Btu/hr (550 min2/kW) of total input rating of all appliances in the enclosure. [See Figure A.9.3.3.1(1)(a) and Figure A.9.3.3.1(1)(b).]

Figure A.9.3.3.1(1)(a) All Combustion Air From Outdoors – Inlet Air from Ventilated Crawl Space and Outlet Air to Ventilated Attic.
Figure A.9.3.3.1(1)(b) All Combustion Air From Outdoors through Ventilated Attic.
(2)* Where communicating with the outdoors through horizontal ducts, each opening shall have a minimum free area of 1 in.2/2000 Btu/hr (1100
min2/kW) of total input rating of all appliances in the enclosure. [See Figure A.9.3.3.1(2).]
SYSTEM OPERATION

Figure A.9.3.3.1(2) All Combustion Air From Outdoors through Horizontal Ducts
9.3.3.2* One Permanent Opening Method. One permanent openings, commencing within 12 in. (300 mm) of the top of the enclosure, shall be provided. The appliance shall have clearances of at least 1 in. (25 mm) from the sides and back and 6 in. (150 mm) from the front of the appliance. The opening shall directly communicate with the outdoors or shall communicate through a vertical or horizontal duct to the outdoors or spaces that freely communicate with the outdoors (see Figure A.9.3.3.2) and shall have a minimum free area of the following:
- 1 in.2/3000 Btu/hr (700 mm2 per kW) of the total input rating of all appliances located in the enclosure, and
- Not less than the sum of the areas of all vent connectors in the space

Figure A.9.3.3.2 All Combustion Air From Outdoors through Single Combustion Air Opening.
NOTE: The single opening must have a free area of not less than one square inch per 3000 BTU of the total input rating of all equipment
in the enclosure, but not less than the sum of the areas of all vent connectors in the confined space.
9.3.4 Combination Indoor and Outdoor Combustion Air. The use of a combination of indoor and outdoor combustion air shall be in accordance
with (1) through (3) (see example calculation in Annex J]:
- Indoor Openings: Where used, openings connecting the interior spaces shall comply with 9.3.2.3.
- Outdoor Opening(s) Location. Outdoor opening(s) shall be located in accordance with 9.3.3.
- Outdoor Opening(s) Size. The outdoor opening(s) size shall be calculated in accordance with the following:
(a) The ratio of the interior spaces shall be the available volume of all communicating spaces divided by the required volume.
(b) The outdoor size reduction factor shall be 1 minus the ratio of interior spaces.
(c) The minimum size of outdoor opening(s) shall be the full size of outdoor opening(s) calculated in accordance with 9.3.3, multiplied by the reduction factor. The minimum dimension of air openings shall not be less than 3 in. (80 mm).
9.3.5 Engineered Installations. Engineered combustion air installations shall provide an adequate supply of combustion, ventilation, and dilution air and shall be approved by the authority having jurisdiction
9.3.6 Mechanical Combustion Air Supply. Where all combustion air is provided by a mechanical air supply system, the combustion air shall be supplied form outdoors at the minimum rate of 0.35 ft3/min per 1000 Btu/hr (0.034 m3/min per kW) for all appliances located within the space.
9.3.6.1 Where exhaust fans are installed, additional air shall be provided to replace the exhausted air.
9.3.6.2 Each of the appliances served shall be interlocked to the mechanical air supply system to prevent main burner operation where the mechanical
air supply system is not in operation.
9.3.6.3 Where combustion air is provided by the building’s mechanical ventilation system, the system shall provide the specified combustion air rate in addition to the required ventilation air.
9.3.7 Louvers, Grilles, and Screens.
9.3.7.1 Louvers and Grilles. The required size of openings for combustion, ventilation, and dilution air shall be based on the net free area of each opening. Where the free area through a design of louver or grille or screen is known, it shall be used in calculating the size opening required to provide the free area specified. Where the louver and grille design and free area are not known, it shall be assumed that wood louvers will have 25 percent free area, and metal louvers and grilles will have 75 percent free area. Nonmotorized louvers and grilles shall be fixed in the open position.
9.3.7.2 Minimum Scree Mesh Size. Screens shall not be smaller than 1/4 in. mesh.
9.3.7.3 Motorized Louvers. Motorized louvers shall be interlocked with the appliance so they are proven in the full open position prior to main burner ignition and during main burner operation. Means shall be provided to prevent the main burner form igniting should the louver fail to open during burner startup and to shut down the main burner if the louvers close during burner operation.
9.3.8 Combustion Air Ducts. Combustion air ducts shall comply with
9.3.8.1 through 9.3.8.8.
9.3.8.1 Ducts shall be constructed of galvanized steel or a material having equivalent corrosion resistance, strength, and rigidity
Exception: Within dwellings units, unobstructed stud and joist spaces shall not be prohibited from conveying combustion air, provided that not more
than one fireblock is removed.
9.3.8.2 Ducts shall terminate in an unobstructed space, allowing free movement of combustion air to the appliances.
9.3.8.3 Ducts shall serve a single space.
9.3.8.4 Ducts shall not serve both upper and lower combustion air openings where both such openings are used. The separation between ducts servicing upper and lower combustion air openings shall be maintained to the source of combustion air.
SYSTEM OPERATION
9.3.8.5 Ducts shall not be screened where terminating in an attic space.
9.3.8.6 Horizontal upper combustion air ducts shall not slope downward toward the source of combustion air.
9.3.8.7 The remaining space surrounding a chimney liner, gas vent, special gas vent, or plastic piping installed within a masonry, metal, or factory built
chimney shall not be used to supply combustion air. Exception: Direct vent appliances designed for installation in a solid fuel- burning fireplace where installed in accordance with the manufacture’s installation instructions.
9.3.8.8 Combustion air intake openings located on the exterior of the building shall have the lowest side of the combustion air intake openings located at least 12 in. (300 mm) vertically from the adjoining grade level
Horizontal Applications and Considerations Horizontal applications, in particular, may dictate many of the installation’s specifics such as airflow direction, ductwork
connections, flue and/or combustion air pipe connections, etc. The basic application of this furnace as a horizontal furnace differs only slightly from an upright installation. When installing a furnace horizontally, additional consideration must be given to the following:
Drain Trap and Lines
In horizontal applications the condensate drain trap is secured to the furnace side panel, suspending it below the furnace. A minimum clearance of 5.5” below the furnace must be provided for the drain trap. Additionally, the appropriate downward piping slope must be maintained from the drain trap to the drain location. Refer to Condensate Drain Trap and Lines section in this manual or the installation instructions for further details. If the drain trap and drain line will be exposed to temperatures near or below freezing, adequate measures must be taken to prevent condensate from freezing. NOTE: The use of insulation and/or heat tape is recommended. Failure to provide proper condensate drainage can result in property damage.
Leveling
Leveling ensures proper condensate drainage from the heat exchanger and induced draft blower. For proper flue pipe drainage, the furnace must be level lengthwise from end to end. The furnace should also be level from back to front or have a slight tilt with the access doors downhill (approximately 3/4”) from the back panel. The slight tilt allows the heat exchanger condensate, generated in the recuperator coil, to flow forward to the recuperator coil front cover. In horizontal installations with the furnace laying on the left hand side, the alternate vent connection may be used. In this configuration the internal elbow is removed. The standard piping connections may also be used in these positions. Refer to Vent/Flue Pipe and Combustion Air Pipe section in the installation instructions for details concerning the conversion to the alternate vent/flue and combustion air connections on the 90% furnace.
The 34.5” single stage furnace is one of the products in our newly redesigned line of shorter chassis furnaces. It is available in 92% / 96% AFUE up flow / horizontal model and a down flow / horizontal model. The up flow / horizontal 34.5” single stage furnace is available in the following models:
*MES920403ANAA *MES920603BNAA
*MES9S0803BNAA *MES920804CNAA
*MES920805CNAA *MES921004CNAA
*MES921005CNAA *MES921205DNAA
*MES960403ANAA *MES960603BNAA
*MES960803BNAA *MES960804CNAA
*MES960805CNAA *MES961005CNAA
*MES961205DNAA
The down flow / horizontal 34.5” single stage furnace is available in the following models
*CES960403BNAA *CES960603BNAA *CES960804CNAA
*CES961005CNAA *CES961205CNAA
SYSTEM OPERATION


UPFLOW HORIZONTAL COUNTERFLOW HORIZONTAL
LEFT AIR DISCHARGE RIGHT AIR DISCHARGE

UPFLOW HORIZONTAL COUNTERFLOW HORIZONTAL
RIGHT AIR DISCHARGE LEFT AIR DISCHARGE
NOTE: Alternate “vertical” piping connections can not be used when an upflow 90% furnace is installed with supply air discharging to the right or when a counterflow furnace is installed with supply discharging to the left. In this case, use the standard flue and combustion air piping connections
Alternate Electrical and Gas Line Connections
Furnaces have provisions allowing for electrical and gas line connections through either side panel. In horizontal applications the connections can be made either through the
“top” or “bottom” of the furnace.
Drain Pan
A drain pan must be provided if the furnace is installed above a conditioned area. The drain pan must cover the entire area under the furnace (and air conditioning coil if applicable).
Freeze Protection
If the drain trap and drain line will be exposed to temperatures near or below freezing, adequate measures must be taken to prevent condensate from freezing. NOTE: The use of insulation and/or heat tape is recommended. Failure to provide proper condensate drainage can result in property damage.
Propane Gas and/or High Altitude Installations
WARNING
POSSIBLE PROPERTY DAMAGE, PERSONAL INJURY OR DEATH MAY OCCUR IF THE CORRECT CONVERSION KITS ARE NOT INSTALLED. THE APPROPRIATE KITS MUST BE APPLIED TO INSURE SAFE AND PROPER FURNACE OPERATION. ALL CONVERSIONS MUST BE PERFORMED BY A QUALIFIED INSTALLER OR SERVICE AGENCY
This furnace is shipped from the factory configured for natural gas at standard altitude. Propane gas installations require an orifice change to compensate for the energy content
difference between natural and propane gas. High altitude installations may require both a pressure switch and an orifice change. These changes are necessary to
compensate for the natural reduction in the density of both the gas fuel and the combustion air at higher altitude. Refer to the Accessories Charts in this manual or product
Specification Sheet for a tabular listing of appropriate manufacturer’s kits for propane gas and/or high altitude installations. The indicated kits must be used to insure
safe and proper furnace operation. All conversions must be performed by a qualified installer, or service agency.
This manual will refer to the pipe that discharges products of combustion to the outdoors as the “vent” pipe or “flue” pipe. The pipe that supplies air for combustion to the furnace will be referred to as the “intake” pipe or “combustion air” pipe. A condensing gas furnace achieves its high level of efficiency by extracting almost all of the heat from the products of combustion and cooling them to the point where condensation takes place. Because of the relatively low flue gas temperature and water condensation requirements, PVC pipe is used as venting material. This furnace must not be connected to Type B, BW, or L vent or vent connector, and must not be vented into any portion
of a factory built or masonry chimney except when used as a pathway for PVC as described later in this section. Never common vent this appliance with another appliance or use a vent which is used by a solid fuel appliance. It is the responsibility of the installer to follow the manufacturers’
recommendations and to verify that all vent/flue piping and connectors are compatible with furnace flue products. Additionally, it is the responsibility of the installer to ensure
that all piping Dual Certification: Non-Direct/Direct Vent (90%
Furnaces Only) The 90% furnace is dual certified and may be installed as a non-direct vent (single pipe) or direct vent (dual pipe) appliance. A non-direct vent installation requires only a vent/ flue pipe. A direct vent installation requires both a vent/flue pipe and a combustion air intake pipe. Refer to the appropriate section for details concerning piping size, length, number of elbows, furnace connections, and terminations.and connections possess adequate structural integrity and support to prevent flue pipe separation, shifting, or sagging during furnace operation.
WARNING
TO AVOID BODILY INJURY, FIRE OR EXPLOSION, SOLVENT CEMENTS MUST BE KEPT AWAY FROM ALL IGNITION SOURCES (I.E., SPARKS, OPEN FLAMES, AND EXCESSIVE HEAT) AS THEY ARE COMBUSTIBLE LIQUIDS. AVOID BREATHING CEMENT VAPORS OR CONTACT WITH SKIN AND/OR EYES.
Precautions should be taken to prevent condensate from freezing inside the vent/flue pipe and/or at the vent/flue pipe termination. It is our recommendation that all vent/flue piping exposed to temperatures below 35°F for extended periods of time should be insulated with 1/2” thick closed cell foam. Also all vent/flue piping exposed outdoors in excess of the terminations shown in this manual (or in unheated areas) should be insulated with 1/2” thick closed cell foam. Inspect piping for leaks prior to installing insulation
The following bullets and diagram describe the restrictions concerning the appropriate location of vent/flue pipe and combustion air intake pipe (when applicable) terminations. Refer to the installation instructions for specific details on termination construction.
- All terminations must be located at least 12 inches above ground level or the anticipated snow level.
- Vent terminations must terminate at least 3 feet above any forced air inlet located within 10 feet.
- NOTE: This provision does not apply to the combustion air intake termination of a direct vent application.
- The vent termination of a non-direct vent application must terminate at least 4 feet below, 4 feet horizontally from, or 1 foot above any door, window, or gravity air inlet into any building.
- The vent termination of a direct vent application must terminate at least 12 inches from any opening through which flue gases may enter a building (door, window, or gravity air inlet).
- The vent termination of vent pipe run vertically through a roof must terminate at least 12 inches above the roof line (or the anticipated snow level) and be at least 12
inches from any vertical wall (including any anticipated snow build up).
CAUTION
BE SURE NOT TO DAMAGE INTERNAL WIRING OR OTHER COMPONENTS WHEN REINSTALLING COUPLING AND SCREWS.
Vent/Flue Pipe Lengths and Diameters Refer to the following tables for applicable length, elbows, and pipe diameter for construction of the vent/flue pipe system of a
non-direct vent installation. In addition to the vent/flue pipe, a single 90° elbow must be secured to the combustion air intake to prevent inadvertent blockage. The tee or elbows used in the vent/flue termination must be included when determining the number of elbows in the piping system.
*MES9* / *CES9 Direct Vent (2-Pipe) & Non-Direct Vent (1-Pipe) (6 Maximum Allowable Length of Vent/Flue Pipe
Number of Elbows (3)(5) | |||||||||
| MODEL | PIPE SIZE | 1 | 2 | 3 | 4 | 5 | 6 | 7 | 8 |
| *MES920403AN | 2^ | 108 | 105 | 101 | 97 | 93 | 90 | 86 | 82 |
3 | 126 | 120 | 115 | 110 | 105 | 99 | 94 | 89 | |
| *MES920603BN | 2 | 55 | 50 | 45 | 40 | 35 | 30 | 25 | 20 |
3 | 127 | 120 | 113 | 106 | 99 | 92 | 85 | 78 | |
| *MES920803BN | 2 | 30 | 25 | 20 | 15 | 10 | 5 | N/A | N/A |
3 | 72 | 65 | 58 | 51 | 44 | 37 | 30 | 23 | |
| *MES920804CN | 2 | 30 | 25 | 20 | 15 | 10 | 5 | N/A | N/A |
3 | 72 | 65 | 58 | 51 | 44 | 37 | 30 | 23 | |
| *MES920805CN | 2 | 40 | 35 | 30 | 25 | 20 | 15 | 10 | 5 |
3 | 72 | 65 | 58 | 51 | 44 | 37 | 30 | 23 | |
| *MES921004CN | 2 | 60 | 55 | 50 | 45 | 40 | 35 | 30 | 25 |
3 | 168 | 161 | 154 | 147 | 140 | 133 | 126 | 119 | |
*MES921005CN | 2 | 30 | 25 | 20 | 15 | 10 | 5 | N/A | N/A |
3 | 113 | 106 | 99 | 92 | 85 | 78 | 71 | 64 | |
| *MES921205DN | 2 | N/A | N/A | N/A | N/A | N/A | N/A | N/A | N/A |
3 | 65 | 58 | 51 | 44 | 37 | 30 | 23 | 16 | |
| MODEL | PIPE | 1 | 2 | 3 | 4 | 5 | 6 | 7 | 8 |
*MES960403AN | 2^ | 75 | 71 | 67 | 63 | 60 | 56 | 52 | 48 |
3 | 126 | 120 | 115 | 110 | 105 | 99 | 94 | 89 | |
*MES960603BN | 2 | 45 | 40 | 35 | 30 | 25 | 20 | 15 | 10 |
3 | 168 | 161 | 154 | 147 | 140 | 133 | 126 | 119 | |
| *MES960803BN | 2 | 35 | 30 | 25 | 20 | 15 | 10 | 5 | N/A |
3 | 168 | 161 | 154 | 147 | 140 | 133 | 126 | 119 | |
| *MES960804BN | 2 | 60 | 55 | 50 | 45 | 40 | 35 | 30 | 25 |
3 | 113 | 106 | 99 | 92 | 85 | 78 | 71 | 64 | |
| *MES960805CN | 2 | 45 | 40 | 35 | 30 | 25 | 20 | 15 | 10 |
3 | 120 | 113 | 106 | 99 | 92 | 85 | 78 | 71 | |
| *MES961005CN | 2 | 40 | 35 | 30 | 25 | 20 | 15 | 10 | 5 |
3 | 151 | 144 | 137 | 130 | 123 | 116 | 109 | 102 | |
| *MES961205DN | 2 | N/A | N/A | N/A | N/A | N/A | N/A | N/A | N/A |
3 | 158 | 151 | 144 | 137 | 130 | 123 | 116 | 109 | |
| *CES960403BN | 2 | 100 | 95 | 90 | 85 | 80 | 75 | 70 | 65 |
3 | 137 | 130 | 123 | 116 | 109 | 102 | 95 | 88 | |
| *CES960603BN | 2 | 45 | 40 | 35 | 30 | 25 | 20 | 15 | 10 |
3 | 168 | 161 | 154 | 147 | 140 | 133 | 126 | 119 | |
| *CES960804CN | 2 | 40 | 35 | 30 | 25 | 20 | 15 | 10 | 5 |
3 | 120 | 113 | 106 | 99 | 92 | 85 | 78 | 71 | |
*CES961005CN | 2 | N/A | N/A | N/A | N/A | N/A | N/A | N/A | N/A |
3 | 113 | 106 | 99 | 92 | 85 | 78 | 71 | 64 | |
*CES961205DN | 2 | N/A | N/A | N/A | N/A | N/A | N/A | N/A | N/A |
3 | 110 | 103 | 96 | 89 | 82 | 75 | 68 | 61 |
- Maximum allowable limits listed on individual lengths for inlet and flue and NOT a combination.
- Minimum requirement for each vent pipe is five (5) feet in length and one elbow/ tee.
- Tee used in the vent/flue termination must be included when determining the number of elbows in the piping system.
- 2 1/2” or 3” diameter pipe can be used in place of 2” diameter pipe.
- Increased Clearance Configurations using (2) 45 deg. Long Sweep elbows should be considered equivalent to one 90 deg. elbow.
- One 90° elbow should be secured to the combustion air intake connection.
Vent/Flue and Combustion Air Pipe Lengths and Diameters
Refer to the preceding table for applicable length, elbows, and pipe diameter for construction of the vent/flue and combustion air intake pipe systems of a non-direct vent
(single pipe) installation. The number of elbows tabulated represents the number of elbows and/or tees in each (Vent/ Flue & Combustion Air Intake) pipe. Elbows and/or tees used in the terminations must be included when determining the number of elbows in the piping systems. If the combustion air intake pipe is to be installed above a
finished ceiling or other area where dripping of condensate will be objectionable, insulation of the combustion air pipe may be required. Use 1/2” thick closed cell foam insulation such as Armaflex or Insultube where required
Vent/Flue Pipe Terminations The vent/flue pipe may terminate vertically, as through a roof, or horizontally, as through an outside wall. Vertical vent/flue pipe termination should be as shown in the following figures. Refer to Vent/Flue Pipe and Combustion Air Pipe – Termination Locations section in this manual or
the installation instructions for details concerning location restrictions. The penetration of the vent through the roof must be sealed tight with proper flashing such as is used with a plastic plumbing vent.
NOTE: Terminate both pipes in the same pressure zone (same side of roof, no major obstacles between pipes, etc.).

VENT PIPE TERMINATION OPTIONS

Horizontal vent/flue pipe terminations should be as shown in the following figure. Refer to Vent/Flue Pipe and Combustion Air Pipe – Termination Locations section in this manual or the installation instructions for details concerning location restrictions. A 2 3/8” diameter wall penetration is required for 2” diameter pipe while a 3 1/2” diameter hole is required for 3” diameter pipe. To secure the pipe passing through the wall and prohibit damage to piping connections, a coupling should be installed on either side of the wall and solvent cemented to a length of pipe connecting the two couplings. The length of pipe should be the wall thickness plus the depth of the socket fittings to be installed on the inside and outside of the wall. The wall penetration should be sealed with silicone caulking material.

Horizontal Termination (Single Pipe) Above Highest Anticipated Snow Level

Standard Horizontal Terminations (Dual Pipe)
Alternate Horizontal Vent Termination (Dual Pipe)

Combustion Air Intake may also be snorkeled to obtain 12” min ground clearance.
Alternate Vent Termination Above Anticipated Snow Level
SYSTEM OPERATION

90% Furnace Horizontal Termination (Single Pipe) Above Highest Anticipated Snow Level
In a basement installation, the vent/flue pipe can be run between joist spaces. If the vent pipe must go below a joist and then up into the last joist space to penetrate the header,
two 45° elbows should be used to reach the header rather than two 90° elbows.
Direct Vent (Dual Pipe) Piping
Direct vent installations require both a combustion air intake and a vent/flue pipe. The pipes may be run horizontally and exit through the side of the building or run vertically and exit through the roof of the building. The pipes may be run through an existing unused chimney; however, they must extend a minimum of 12 inches above the top of the chimney. The space between the pipes and the chimney must be closed with a weather tight, corrosion resistant flashing. Both the combustion air intake and a vent/flue pipe terminations must be in the same atmospheric pressure zone. Refer to Vent/ Flue and Combustion Air Pipe – Termination Locations or Concentric Vent Termination section in this manual or the installation instructions for specific details on termination construction.
Concentric Vent Kits (DCVK) Application The DCVK-20 and DCVK-30 kit is designed to allow the terminations of a direct vent furnace to be “concentrically” vented through a wall or roof. This kit allows a single penetration to support terminations for both the vent/flue pipe and the combustion air intake pipe.
(DCVK) Vent Termination Clearances
- Determine termination locations based on clearances specified in furnace installation instructions, and following steps as shown in Figures 1,3,6,7,8 and 9.

- The vent termination must be located at least 12” above ground or normally expected snow accumulation levels.
- Do NOT terminate over public walkways. Avoid areas where condensate may cause problems such as above planters, patios, or adjacent to windows where steam may cause fogging.
- The vent termination shall be located at least 4’ horizontally from any electric meter, gas meter, regulator and any relief equipment. These distances apply ONLY to U.S. Installations.
- The vent termination shall be located at least 3’ above any forced air inlet located within 10’; and at least 10’ from a combustion air intake of another appliance, except another direct vent furnace intake.
- In Canada, the Canadian Fuel Gas Code takes precedence over the preceding termination instructions.

These kits are for vertical or horizontal termination of the combustion air inlet and the exhaust vent pipes on Category IV gas-fired condensing furnaces. The DCVK-30 kit can be used for 3” diameter pipe systems. The DCVK-20 kit can be used for the 2” diameter pipe system. For the correct pipe size for the furnace. Both the combustion air inlet and the exhaust vent pipes must attach to the termination kit. The termination kit must terminate outside the structure and must be installed per the instructions outlined below for vertical or horizontal termination. Vertical termination is preferred. Field supplied pipe and fittings are required to complete the installation.
- Determine the best location for the termination kit. Roof termination is preferred since it is less susceptible to damage, has reduced intake contaminants and less visible
vent vapors. For side termination, consideration should be given to:
a. Possible damage from the vapors to plants/shrubs, other equipment and building materials
b. Possible damage to the terminal from foreign objects
c. Wind effects that may cause recirculation of flue products, debris or light snow
d. Visible vent vapors.
WARNING
DO NOT OPERATE THE FURNACE WITH THE RAIN CAP REMOVED AS RECIRUCLATION OF THE FLUE GASES MAY OCCUR. WATER MAY ALSO
COLLECT INSIDE THE LARGER COMBUSTIN AIR PIPE AND FLOW TO THE BURNER ENCLOSURE. FAILURE TO FOLLOW THIS WARNING CAN RESULT IN PROPERTY DAMAGE, EQUIPMENT DAMAGE, PERSONAL INJURY OR DEATH.
Concentric Sidewall Vent Kit (0170K00000S)
This (sidewall only) vent kit is to be used with 2” – 3” vent systems. The vent kit must terminate outside the structure and may be installed with the intake and exhaust pipes located side-by side or with one pipe above the other. This kit is NOT intended for use with single pipe (non-direct vent) installations.

Condensate Drain Lines and Drain Trap
A condensing gas furnace achieves its high level of efficiency by extracting almost all of the heat from the products of combustion and cooling them to the point where condensation takes place. The condensate which is generated must be piped to an appropriate drain location.
WARNING
DO NOT OPERATE THE FURNACE WITH THE RAIN CAP REMOVED AS RECIRUCLATION OF THE FLUE GASES MAY OCCUR. WATER MAY ALSO
COLLECT INSIDE THE LARGER COMBUSTIN AIR PIPE AND FLOW TO THE BURNER ENCLOSURE. FAILURE TO FOLLOW THIS WARNING CAN RESULT IN PROPERTY DAMAGE, EQUIPMENT DAMAGE, PERSONAL INJURY OR DEATH.
- If the drain line is routed through an area which may see temperatures near or below freezing, precautions must be taken to prevent condensate from freezing within the drain line.
- If an air conditioning coil is installed with the furnace, a common drain may be used. An open tee must be installed in the drain line, near the cooling coil, to
relieve positive air pressure from the coil’s plenum. This is necessary to prohibit any interference with the function of the furnace’s drain trap
Drain Information for Horizontal Installations NOTE: Horizontal installations require 5.5” under the furnace to accommodate the drain trap. The horizontal furnace must be installed with ¾” slope from back to front to permit condensate flow towards the front of the furnace. When installing a *MES9* horizontally with the left side down, there are two options for connecting the vent pipe to the furnace. Option 1 Venting may be connected to the furnace vent pipe fitting on the original top (now the end) of the furnace.
Option 2 The internal vent pipe and elbow may be removed from the furnace to permit the vent to exit the top (original side) of the furnace. If this option is used, an RF000142 Vent-Drain coupling must be used to keep condensate from collecting in the inducer assembly.
- Remove screws from vent flange.
- Remove internal elbow and vent pipe.
- Cut pipe 2 1/2” from flange.
- Remove cabinet plug adjacent to inducer outlet and install an original cabinet vent hole.
- Install RF000142 coupling on inducer outlet.
- Install flanged vent section removed in step 2 and secure with clamps.
- Secure flange to cabinet using screws removed in step


GAS SUPPLY AND PIPING
The furnace rating plate includes the approved furnace gas input rating and gas types. The furnace must be equipped to operate on the type of gas applied. This includes any
conversion kits required for alternate fuels and/or high altitude.
Inlet gas supply pressures must be maintained within the ranges specified below. The supply pressure must be constant and available with all other household gas fired appliances operating. The minimum gas supply pressure must be maintained to prevent unreliable ignition. The maximum must not be exceeded to prevent unit overfiring.
| INLET GAS SUPPLY PRESSURE | ||
| Natural Gas | Minimum: 4.5″ w.c. | Maximum: 10.0″ w.c. |
| Propane Gas | Minimum: 11.0″ w.c. | Maximum: 13.0″ w.c. |
HIGH ALTITUDE DERATE
When this furnace is installed at high altitude, the appropriate High Altitude orifice kit must be applied. This is required due to the natural reduction in the density of both the gas fuel and combustion air as altitude increases. The kit will provide the proper design certified input rate within the specified altitude range. High altitude kits are purchased according to the installation altitude and usage of either natural or propane gas. Refer to the product Specification Sheet or the Accessory Matrix in this Manual for a tabular listing of appropriate altitude ranges and corresponding manufacturer’s high altitude (Natural, Propane gas, and/or Pressure Switch) kits.
Do not derate the furnace by adjusting the manifold pressure to a lower pressure than specified on the furnace rating plate. The combination of the lower air density and a lower manifold pressure will prohibit the burner orifice from drawing the proper amount of air into the burner. This may cause incomplete
combustion, flashback, and possible yellow tipping. In some areas the gas supplier may artificially derate the gas in an effort to compensate for the effects of altitude. If the
gas is artificially derated, the appropriate orifice size must be
determined based upon the BTU/ft3 content of the derated gas and the altitude. Refer to the National Fuel Gas Code, NFPA 54/ANSI Z223.1, and information provided by the gas supplier to determine the proper orifice size. A different pressure switch may be required at high altitude regardless of the BTU/ft3 content of the fuel used. Refer to the product Specification Sheet or Technical Manual for a tabular listing of appropriate altitude ranges and corresponding manufacturer’s pressure switch kits.
PROPANE GAS CONVERSION
WARNING
POSSIBLE PROPERTY DAMAGE, PERSONAL INJURY OR DEATH MAY OCCUR IF THE CORRECT CONVERSION KITS ARE NOT INSTALLED. THE APPROPRIATE KITS MUST BE APPLIED TO INSURE SAFE AND PROPER FURNACE OPERATION. ALL CONVERSIONS MUST BE PERFORMED BY A QUALIFIED INSTALLER OR SERVICE AGENCY.
This unit is configured for natural gas. The appropriate manufacturer’s propane gas conversion kit, must be applied for propane gas installations. **ES9* models using a White-Rodgers 36J22 single stage valve use LPM-07 LP Conversion Kit.
GAS VALVE
This unit is equipped with a 24 volt gas valve controlled during furnace operation by the integrated control module. As shipped, the valve is configured for natural gas. The valve is field convertible for use with propane gas by using the appropriate propane gas conversion kit. Taps for measuring the gas supply pressure and manifold pressure are provided on the valve.
NOTE: The gas supply pressure on White-Rodgers “J” model gas valve, used on single stage furnaces, can be checked with a gas pressure test kit (Part #0151K00000S)
available through our authorized distributors. The gas valve has a manual ON/OFF control located on the valve itself. This control may be set only to the “ON” or
“OFF” position. Refer to the Lighting Instructions Label or the “Putting the Furnace Into Operation” section of this manual or the installation instructions for use of this control during start up and shut down periods.
The gas piping supplying the furnace must be properly sized based on the gas flow required, specific gravity of the gas, and length of the run. The gas line installation must comply with local codes, or in their absence, with the latest edition of the National Fuel Gas Code, NFPA 54/ANSI Z223.1.
| Natural Gas Capacity of Pipe In Cubic Feet of Gas Per Hour (CFH) | |||||
| Length of Pipe in Feet | Nominal Black Pipe Size | ||||
1/2″ | 3/4″ | 1″ | 1 1/4″ | 1 1/2″ | |
10 | 132 | 278 | 520 | 1050 | 1600 |
20 | 92 | 190 | 350 | 730 | 1100 |
30 | 73 | 152 | 285 | 590 | 980 |
40 | 63 | 130 | 245 | 500 | 760 |
50 | 56 | 115 | 215 | 440 | 670 |
60 | 50 | 105 | 195 | 400 | 610 |
70 | 46 | 96 | 180 | 370 | 560 |
80 | 43 | 90 | 170 | 350 | 530 |
90 | 40 | 84 | 160 | 320 | 490 |
100 | 38 | 79 | 150 | 305 | 460 |
CFH =
Natural Gas Capacity of Pipe
In Cubic Feet of Gas Per Hour (CFH)
(Pressure 0.5 psig or less and pressure drop of 0.3″ W.C.; Based on 0.60
Specific Gravity Gas)
BTUH Furnace Input
Heating Value of Gas (BTU/Cubic Foot)
To connect the furnace to the building’s gas piping, the installer must supply a ground joint union, drip leg, manual shutoff valve, and line and fittings to connect to gas valve. In some cases, the installer may also need to supply a transition piece from 1/2” pipe to a larger pipe size. The following stipulations apply when connecting gas piping.
Refer to the following figures for typical gas line connections to the furnace.
- Use black iron or steel pipe and fittings for the building piping.
- Use pipe joint compound on male threads only. Pipe joint compound must be resistant to the action of the fuel used.
- Use ground joint unions.
- Install a drip leg to trap dirt and moisture before it can enter the gas valve. The drip leg must be a minimum of three inches long.
- Install a 1/8” NPT pipe plug fitting, accessible for test gage connection, immediately upstream of the gas supply connection to the furnace.
- Use two pipe wrenches when making connection to the gas valve to keep it from turning. The orientation of the gas valve on the manifold must be maintained as shipped from the factory.
- Install a manual shutoff valve between the gas meter and unit within six feet of the unit. If a union is installed, the union must be downstream of the manual shutoff valve, between the shutoff valve and the furnace.
- Tighten all joints securely.
GAS PIPING CHECKS
Before placing unit in operation, leak test the unit and gas connections.
WARNING
TO AVOID THE POSSIBLITY OF EXPLOSION OR FIRE, NEVER USE A MATCH OR OPEN FLAME TO TEST FOR LEAKS.
Check for leaks using an approved chloride-free soap and water solution, an electronic combustible gas detector, or other approved testing methods.
NOTE: Never exceed specified pressures for testing. Higher pressure may damage the gas valve and cause subsequent
overfiring, resulting in heat exchanger failure. Disconnect this unit and shutoff valve from the gas supply piping system before pressure testing the supply piping system with pressures in excess of 1/2 psig (3.48 kPa). Isolate this unit from the gas supply piping system by closing its external manual gas shutoff valve before pressure testing supply
piping system with test pressures equal to or less than 1/2 psig (3.48 kPa).
PROPANE GAS TANKS AND PIPING
A gas detecting warning system is the only reliable way to detect a propane gas leak. Iron oxide (rust) can reduce the level of odorant in propane gas. Do not rely on your sense of smell. Contact a local propane gas supplier about installing a gas detecting warning system. If the presence of gas is suspected, follow the instructions on this page.
All propane gas equipment must conform to the safety standards of the National Board of Fire Underwriters, NBFU Manual 58. For satisfactory operation, propane gas pressure must be 10 inch WC at the furnace manifold with all gas appliances in operation. Maintaining proper gas pressure depends on three main factors:
- Vaporization rate, depending on temperature of the liquid, and “wetted surface” area of the container or containers.
- Proper pressure regulation. (Two-stage regulation is recommended for both cost and efficiency).
- Pressure drop in lines between regulators, and between second stage regulator and the appliance. Pipe size will depend on length of pipe run and total load of all appliances.
Complete information regarding tank sizing for vaporization, recommended regulator settings, and pipe sizing is
available from most regulator manufacturers and propane gas suppliers. Use pipe dope approved for use with L.P. gas. Refer to the following illustration for typical propane gas
installations and piping.
Typical Propane Gas Installation
Sizing Betw een First and Second Stage Regulator*
Maximum Propane Capacities listed are based on 2 psig pressure drop at 10 psig setting. Capacities in 1,000 BTU/hou
| Pipe or Tubing Length Feet | Tubing Size, O.D. Type L | Nominal Pipe Size Schedule 40 | |||||
3/8″ | 1/2″ | 5/8″ | 3/4″ | 7/8″ | 1/2″ | 3/4″ | |
10 | 730 | 1,700 | 3,200 | 5,300 | 8,300 | 3,200 | 7,500 |
20 | 500 | 1,100 | 220 | 3,700 | 5,800 | 2,200 | 4,200 |
30 | 400 | 920 | 2,000 | 2,900 | 4,700 | 1,800 | 4,000 |
40 | 370 | 850 | 1,700 | 2,700 | 4,100 | 1,600 | 3,700 |
50 | 330 | 770 | 1,500 | 2,400 | 3,700 | 1,500 | 3,400 |
60 | 300 | 700 | 1,300 | 2,200 | 3,300 | 1,300 | 3,100 |
80 | 260 | 610 | 1,200 | 1,900 | 2,900 | 1,200 | 2,600 |
100 | 220 | 540 | 1,000 | 1,700 | 2,600 | 1,000 | 2,300 |
125 | 200 | 490 | 900 | 1,400 | 2,300 | 900 | 2,100 |
150 | 190 | 430 | 830 | 1,300 | 2,100 | 830 | 1,900 |
175 | 170 | 400 | 780 | 1,200 | 1,900 | 770 | 1,700 |
200 | 160 | 380 | 730 | 1,100 | 1,800 | 720 | 1,500 |
To convert to capacities at 15 psig settings -multiply by 1.130
To convert to capacities at 5 psig settings -multiply by 0.879
| Pipe or Tubing Length Feet | Tubing Size, O.D. Type L | Nominal Pipe Size Schedule 40 | ||||||||
3/8″ | 1/2″ | 5/8″ | 3/4″ | 7/8″ | 1/2″ | 3/4″ | 1″ | 1-1/4″ | 1-1/2″ | |
10 | 39 | 92 | 199 | 329 | 501 | 275 | 567 | 1,071 | 2,205 | 3,307 |
20 | 26 | 62 | 131 | 216 | 346 | 189 | 393 | 732 | 1,496 | 2,299 |
30 | 21 | 50 | 107 | 181 | 277 | 152 | 315 | 590 | 1,212 | 1,858 |
40 | 19 | 41 | 90 | 145 | 233 | 129 | 267 | 504 | 1,039 | 1,559 |
50 | 18 | 37 | 79 | 131 | 198 | 114 | 237 | 448 | 913 | 1,417 |
60 | 16 | 35 | 72 | 1,211 | 187 | 103 | 217 | 409 | 834 | 1,275 |
80 | 13 | 29 | 62 | 104 | 155 | 89 | 185 | 346 | 724 | 1,066 |
100 | 11 | 26 | 55 | 90 | 138 | 78 | 162 | 307 | 630 | 976 |
125 | 10 | 24 | 48 | 81 | 122 | 69 | 146 | 275 | 567 | 866 |
150 | 9 | 21 | 43 | 72 | 109 | 63 | 132 | 252 | 511 | 787 |
200 | 8 | 19 | 39 | 66 | 100 | 54 | 112 | 209 | 439 | 665 |
250 | 8 | 17 | 36 | 60 | 93 | 48 | 100 | 185 | 390 | 590 |
Propane Gas Piping Charts
When installing a propane storage tank, the contractor must consider proper tank sizing, safety, efficiency, ground characteristics and aesthetics. For a residential customer,
the size may range from 100-1,000 gallons, depending on household use. Typically, a 500 gallon tank is ample for an average four-bedroom home. However, it is best to consult
your local propane supplier to ensure the proper sizing for propane storage requirements. Determining the correct tank size for each household is a function of demand, economy, efficiency and convenience. It is a process that requires cooperation between the propane supplier and customer.
WIRING HARNESS
The wiring harness is an integral part of this furnace. Field alteration to comply with electrical codes should not be required. Wires are color coded for identification purposes.
Refer to the wiring diagram for wire routings. If any of the original wire as supplied with the furnace must be replaced, it must be replaced with wiring material having a temperature rating of at least 105° C. Any replacement wiring must be copper conductor
115 VOLT LINE VOLTAGE CONNECTION OF ACCESSORIES (HUMIDIFIER AND ELECTRONIC AIR CLEANER – 96% MODELS ONLY)
The furnace integrated control module is equipped with line voltage accessory terminals for controlling power to an optional field-supplied humidifier and/or electronic air cleaner. The accessory load specifications are as follows: Turn OFF power to the furnace before installing any accessories. Follow the humidifier or air cleaner manufacturers’ instructions for locating, mounting, grounding, and controlling these accessories. Accessory wiring connections are to be made through the 1/4” quick connect terminals provided on the furnace integrated control module. The humidifier and electronic air cleaner hot terminals
are identified as HUM and EAC. The humidifier and electronic air cleaner neutral terminals are identified as NEUTRAL. All field wiring must conform to applicable codes. Connections should be made as shown. (See Figure 28.) If it is necessary for the installer to supply additional line voltage wiring to the inside of the furnace, the wiring must
conform to all local codes, and have a minimum temperature rating of 105°C. All line voltage wire splices must be made inside the furnace junction box. The integrated control module single humidifier terminal (HUM) is energized with 115 volts whenever the induced draft blower is energized. This terminal can also be used to provide 115 volt power to a humidifier transformer. The remaining primary transformer wire would be connected to the Line N on the control board. The integrated control module
electronic air cleaner terminals (EAC) are energized with 115 volts whenever the circulator blower is energized.
NOTE: Wire routing must not to interfere with circulator blower operation, filter removal, or routine maintenance.
24 VOLT HUMIDIFIER
A 24 volt humidifier can be connected to the normally open terminal of the main pressure switch. The humidifier common would then be connected to “C” on the control board low voltage terminal strip. If it is necessary for the installer to supply additional line voltage wiring to the inside of the furnace, the wiring must conform to all local codes, and have a minimum temperature rating of 105°C. All line voltage wire splices must be made inside the furnace junction box.
24 VOLT THERMOSTAT WIRING
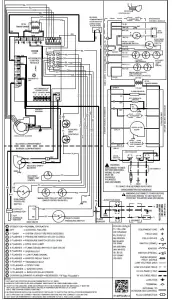
NOTE: Low voltage connections can be made through either the right or left side panel. Wire routing must not interfere with circulator blower operation, filter removal, or routine maintenance A 40 V.A. transformer and an integrated electronic control are built into the furnace to allow use with most cooling equipment. Consult the wiring diagram, located in the Technical Manual or on the blower door for further details of 115 Volt and 24 Volt wiring.
THERMOSTAT WIRING
The single stage furnace will have a “W” terminal and will use a single stage thermostat. The following drawing illustrates the typical field wiring for a heat only single stage system and a single stage heating/single stage cooling system. Refer to the following figures for proper connections to the integrated control module.

Typical Field Wiring (24 VAC Control Circuit)
CIRCULATING AIR AND FILTERS DUCTWORK – AIR FLOW
Duct systems and register sizes must be properly designed for the C.F.M. and external static pressure rating of the furnace. Ductwork should be designed in accordance with the recommended methods of “Air Conditioning Contractors of America” manual D. A duct system should be installed in accordance with Standards of the National Board of Fire Underwriters for the Installation of Air Conditioning, Warm Air Heating and Ventilating Systems, Pamphlets No. 90A and 90B. A return air filter is not supplied with the furnace. The installer must supply a means of filtering all of the return air. Filter(s) shall comply with UL900 or CAN/ULC-S111 Standards. Upflow furnaces with air delivery of less than 1800 CFM: Use one side return or one bottom return ductwork connection. Upflow furnaces with air delivery of 1800 CFM or higher: Use two side returns or one side return and one bottom return connection. Guide dimples locate the side and bottom return cutout locations. Use a straight edge to scribe lines connecting the dimples. Cut out the opening on these lines. An undersized opening will cause reduced airflow. For bottom return connection, remove the bottom of the cabinet before setting the furnace on the raised platform or return air duct. A closed return duct system must be used, with the return duct connected to the furnace. NOTE: Ductwork must never
be attached to the back of the furnace. Supply and return connections to the furnace may be made with flexible joints to reduce noise transmission, if desired. If a central return is used, a connecting duct must be installed between the unit and the utility room wall so the blower will not interfere with combustion air or draft. The room, closet, or alcove must not be used as a return air chamber. When the furnace is used in connection with a cooling unit, the furnace should be installed in parallel with or on the
upstream side of the cooling unit to avoid condensation in the heating element. With a parallel flow arrangement, the dampers or other means used to control the flow of air must be adequate to prevent chilled air from entering the furnace and, if manually operated, must be equipped with means to prevent operation of either unit unless the damper is in the full heat or cool position. When the furnace is heating, the temperature of the return air entering the furnace must be between 55°F and 100°F.
UPRIGHT FILTER INSTALLATIONS
Depending on the installation and/or customer preference, differing filter arrangements can be applied. Filters can be installed in the central return register and a side panel external filter rack kit (upflow filter kit # EFR02). As an alternative a media air filter or electronic air cleaner can be used as the requested filter. Refer to the following minimum filter requirement charts for determination of the minimum filter area to ensure proper unit performance. The following figures show possible filter locations. NOTE: A ductwork access door must be used in counterflow applications to allow filter removal. If the filter rack is used, the side of the plenum must be at least as tall as dimension “A” shown in the following illustration. For dimension of “A” refer to the following chart. Refer to Minimum Filter Area tables to determine filter area requirement. NOTE: Filters can also be installed elsewherein the duct system such as a central return.
Horizontal Installations
Filter(s) must be installed external to the furnace casing for horizontal installations. For most installations it is preferableto use a central return with filters installed in the duct behind the return air grill. In this way filter replacement is relatively simple by merely removing the grille, rather than going into the attic or crawl space.
ADDITIONAL FILTERING ACCESSORIES External Filter Rack Kit (EFR02)
The external filter rack kit is intended to provide a location external to the furnace casing, for installation of a permanent filter on upflow model furnaces. The rack is designed to mount over the indoor blower compartment area of either side panel, and provide filter retention as well as a location for attaching return air ductwork.
Electronic Air Cleaner (ASAS and GSAS) or Media Air Cleaner (AMU and GMU)
The electronic air cleaner and media air cleaner are multipositional high efficiency air filtration devices that can be installed in any position, except with the access door facing
down. The best location for the air cleaner is in the return air duct next to the blower compartment. Before installing the air cleaner, consider the application. The electronic air
cleaner must be readily accessible for periodic inspection and cleaning of the pre-filters and electronic cells while the media air cleaner must be readily accessible for periodic inspection and replacement of the Media Air Cleaner (AMU and GMU) filter cartridge (3 per carton) M0-1056, M1-1056, M2-1056, M8-1056, to maintain maximum efficiency and trouble-free operation. Carbon Filters 1156-3 and 1856-3 (set of 3) are also available. See Product Catalog for exact filter for your model.
NORMAL SEQUENCE OF OPERATION Power Up
- 115 VAC power applied to furnace.
- Integrated ignition control module performs internal checks.
- Integrated ignition control module LED will light.
- Integrated ignition control monitors safety circuits continuously.
- Furnace awaits call from thermostat.
Normal Heating Sequence
- R and W thermostat contacts close, initiating a call for heat.
- Integrated control module performs safety circuit checks.
- The induced draft blower is energized causing pressure switch contacts to close. Induced draft blower remains energized for pre-purge period.
- Ignitor warm up begins after pre-purge is completed. The ignition control has a WARM UP PERIOD OF 17
SECONDS. - Gas valve opens at end of ignitor warm up period, delivering gas to burners to establish flame.
- The control checks for a signal from the flame sensor within seven (4) seconds after the gas valve is energized.Gas will only continue to flow if a flame signal is present.
- Circulator blower is energized on heat speed following a fixed thirty (30) second blower on delay.
- Furnace runs, integrated control module monitors safety circuits continuously.
- R and W thermostat contacts open, allowing the gas valve to cycle off.
- Induced draft blower is de-energized following a fifteen (15) -second post purge.
- Circulator blower is de-energized following heat off delay period.
- Furnace awaits next call from thermostat
Cooling Mode
The normal operational sequence in cooling mode is as follows:
- R and Y thermostat contacts close, initiating a call for cool.
- Integrated control module performs safety circuit checks.
- Outdoor fan and compressor are energized.
- Circulator blower is energized on cool speed following a fixed seven (7) second on delay.
- Furnace circulator blower and outdoor cooling unit run, integrated control module monitors safety circuits continuously.
- R and Y thermostat contacts open, completing the call for cool.
- Outdoor fan and compressor are de-energized.
- Circulator blower is de-energized following a fixed sixty five (65) second cool off delay period.
- Furnace awaits next call from thermostat.
Fan Only Mode
The normal operational sequence in fan only mode is as follows:
- R and G thermostat contacts close, initiating a call for fan.
- Integrated control module performs safety circuit checks.
- Circulator blower is energized on heat speed. Electronic air cleaner terminals are energized.
- Circulator blower runs, integrated control module monitors safety circuits continuously.
- R and G thermostat contacts open, completing the call for fan.
- Furnace awaits next call from thermostat
- Furnace awaits next call from thermostat.
HEATING – Abnormal Operation
The following presents the probable causes of questionable furnace operation and how to fix them. Look through the observation window in the blower access door and make a note of the number of flashes in sequence between pauses. Next, refer to the Troubleshooting Chart on the following pages for an interpretation of the LED signals and to the information in this section for a description of the problem.
- Internal Control Failure with Integrated Ignition Control. Check for voltage to the furnace and low voltage at the control board. Check for blown fuse on the control
board. If the control determines it has an internal fault, it enters a locked-out state. Any of the situations mentioned will cause the diagnostic LED to provide no signal. The control board should only be replaced after all other checks from the Troubleshooting Chart have been verified. - System Lockout. If a flame is not sensed during the first seven (4) seconds after the gas valve is energized, the control turns off the gas. There will then be a 30 second delay while the induced draft blower is energized to purge the heat exchanger. The ignitor will next be energized and preheated. The gas valve will then be energized. If flame is not sensed in seven (4) seconds the gas valve will be de-energized and another purge will occur. The control will cycle the gas valve a total of three (3) times before
it determines it cannot establish measurable combustion and enters a locked out state. The diagnostic light code for this problem is one short flash followed by a longer pause. The control can be reset and brought out of lockout mode by turning the thermostat off for more than (5) seconds and less than (20) seconds and then back on. It
can also be reset by turning off the electrical disconnect switch to the furnace for a minimum of 5 seconds.
NOTE: The control board will automatically reset one hour after lockout occurs. If the furnace frequently has to be reset, it means that a problem exists that should be corrected. Refer to Troubleshooting Chart on the following pages for aid in determining the cause. - Pressure Switch Stuck Closed. If the control senses the pressure switch is closed when the induced draft blower is off, it waits until the fault is corrected. The diagnostic light code for this problem is 2 flashes. The probable cause is either a faulty pressure switch or wiring.
- Pressure Switch Stuck Open. If, after the induced draft blower is energized, the pressure switch does not close within 5 minutes, the control will go into a 1-hour lockout. The control will automatically reset from lockout and restart the ignition sequence. The diagnostic light code for this problem is three short flashes followed by a pause. The probable causes are either disconnected hose to the pressure switch, faulty pressure switch or wiring, or restricted air intake or flue piping.
- Open Primary or Auxiliary Limit. If the limit control opens, the air circulator blower will be turned on until the limit closes. The induced draft blower will turn off for 5 seconds then turn off. The diagnostic light code for this problem is four short flashes followed by a pause. The probable cause is either low conditioned air flow due to
dirty filter or resistance in duct work, faulty limit, faulty blower, or blower speed set to low. - Flame Sensed with No Call for Heat. If the control senses a flame when the gas valve is de-energized, it will run the air circulation blower and the induced draft blower continuously with no further furnace operation. The diagnostic flash code for this is a five flashes. The probable causes are either a short to ground in flame sense circuit, miswiring, lingering burner flame or a slow closing gas valve.
- Open Rollout Limit/Open Control Board Fuse. If the rollout control opens, the air circulator blower will be energized all the time. The diagnostic light code for this problem is six flashes followed by a pause. The probable cause is either restricted flue piping or improper air requirements.
- Low Flame Sense Signal. If the furnace continues to operate and the micro-amp signal from the flame sensor falls below specified level, the diagnostic light code for this problem will be seven flashes followed by a pause. The probable cause is either a coated/oxidized sensor, incorrectly positioned sensor in burner flame or lazy burner flame due to improper gas pressure or combustion
- Igniter circuit or poor ground. Improperly connected igniter, bad igniter or poor ground to the The diagnostic light code for this problem is eight flashes.
Combustion Quality
Combustion quality can be affected by several factors. Major factors are venting and draining.
Venting
The venting system should be planned and installed with the following in mind;
- Should not be longer than necessary
- Use 45°elbows rather than 90° elbows when possible
- Must not sag or otherwise trap condensate
- Use longest radius fittings possible
- If using 3” venting, make the transition from 2” to 3” as close as practically possible
- Make sure there is no flue gas recirculation into the combustion air pipe
Condensate Drainage
Furnace combustion can be affected if a furnace is holding condensate. Check for proper connections of drain hoses, make sure furnace condensate trap is clean. Make sure
furnace is not improperly sloped. Make sure air conditioning coil drain is not interfering with furnace drain.
Other Causes
- Manifold Gas Pressure must be set for the gas being used,
Natural or L.P., high and low firing rates. If converted to
L.P. gas, check size of all orifices
- Remove Draft Inducer, Check the integrity of the gasket between the inducer and the collector box cover, any air leak here will have a negative effect on combustion. Check the orifice hole in the collector box, it must be free of burrs on both sides
- Make sure burners are clean, not out of position and line up correctly with exchanger tubes, including the heat exchanger orifice plate between the burners and the heat exchanger tubes, make sure it is not loose, missing a screw or hanging down between the burners and heat exchangers causing flame
- Make sure the field installed gas line is not binding and causing distortion of burner assembly
- If the furnace is installed as a one pipe system; make sure the surrounding area and structure are adequate to provide combustion ai
- Make sure there are no cabinet air leaks allowing supply air to affect combustion
- If heat exchanger integrity is uncertain, follow procedures in Service Bulletin SF-041
Furnaces may be twinned without the use of a twinning kit. Furnaces must be the same model and equipped with PCBBF145 control boards. Follow the diagram provided i this manual. Connection of the “twin” terminals of each control together will allow simultaneous operation of two or more furnace indoor blowers to operate synchronously on a common duct system. Field installed low voltage thermostat wiring, 3/16” terminals are required to make this connection. An isilating relay (24 VAC coil & N/O SPST) contacts is also required if the furnaces are not fed from the same line voltage phase. A pulsing DC signal is used to share the call for fan operation between furnaces. The duration of the Pulse width determines the speed that the reading control will energize its blower motor
Maintenance
Improper filter maintenance is the most common cause of inadequate heating or cooling performance. Filters should be cleaned (permanent) or replaced (disposable) every two months or as required. It is the owner’s responsibility to keep air filters clean. When replacing a filter, it must be replaced with a filter of the same type and size.
Filter Removal
Depending on the installation, differing filter arrangements can be applied. Filters can be installed in the central return register, the bottom of the blower compartment (upflow only), a side panel external filter rack kit (upflow only), or the ductwork above a counterflow furnace. A media air filter or electronic air cleaner can be used as an alternate filter. The filter sizes given in the Product Design section of this manual or the product Specification Sheet must be followed to ensure proper unit performance. Refer to the following information for removal and installation of filters.
Filter Removal
Depending on the installation, differing filter arrangements can be applied. Filters can be installed in the central return register, the bottom of the blower compartment (upflow
only), a side panel external filter rack kit (upflow only), or the ductwork above a counterflow furnace. A media air filter or electronic air cleaner can be used as an alternate filter. The filter sizes given in the Product Design section of this manual or the product Specification Sheet must be followed to ensure proper unit performance. Refer to the following information for removal and installation of filters.
FILTER REMOVAL PROCEDURE
Media Air Filter or Electronic Air Cleaner Removal Follow the manufacturer’s directions for service. Horizontal Unit Filter Removal
Filters in horizontal installations are located in the central return register.
INDUCED DRAFT AND CIRCULATION BLOWERS
The bearings in the induced draft blower and circulator blower motors are permanently lubricated by the manufacturer. No further lubrication is required. Check motor windings for accumulation of dust which may cause overheating. Clean as necessary
CONDENSATE DRAINAGE SYSTEM (QUALIFIED SERVICER ONLY)
The drain tubes, standpipe, and field supplied drain line must be checked annually and cleaned as often as necessary to ensure proper condensate drainage.
FLAME SENSOR (QUALIFIED SERVICER ONLY) Under some conditions, the fuel or air supply can create a nearly invisible coating on the flame sensor. This coating acts
as an insulator, causing a drop in the flame sensing signal. If this occurs, a qualified servicer must carefully clean the flame sensor with steel wool. After cleaning, the flame sensor output should be as listed on the specification sheet.
Periodically during the heating season make a visual check of the burner flames. Turn the furnace on at the thermostat. Wait a few minutes since any dislodged dust will alter the normal flame appearance. Flames should be stable, quiet, soft and blue with slightly orange tips. They should not be yellow. They should extend directly outward from the burner ports without curling downward, floating or lifting off the ports.

TEST EQUIPMENT
Proper test equipment for accurate diagnosis is as essential as regular hand tools. The following is a must for every service technician and service shop.
- Dial type thermometers or thermocouple meter (optional) – to measure dry bulb temperature.
- Amprobe – to measure amperage and voltage.
- Volt-Ohm Meter – testing continuity, capacitors, and motor windings.
- Inclined Manometer – to measure static pressure, pressure drop across coils, filters, and draft.
- Water Manometer (12”) – to test gas inlet and manifold pressure. Other recording type instruments can be essential in solving abnormal problems, however, in many instances they may be rented from local sources. Proper equipment promotes faster, more efficient service and accurate repairs resulting in fewer call backs.
SCHEDULED MAINTENANCE
HEATING PERFORMANCE TEST
Before attempting to diagnose an operating fault, run a heating performance test and apply the results to the Service Problem Analysis Guide.
To conduct a heating performance test, the BTU input to the furnace must be calculated.
After the heating cycle has been in operation for at least fifteen minutes and with all other gas appliances turned off, the gas meter should be clocked.
To find the BTU input, multiply the number of cubic feet of gas consumed per hour by the heating value of the gas being used. (The calorific value of the gas being used is found by contacting your local utility.)
EXAMPLE: It is found by the gas meter, that it takes forty
(40) seconds for the hand on the cubic foot dial to make one complete revolution, with all appliances off, except the furnace. Take this information and locate it on the gas rate chart. Observe the forty (40) seconds, locate and read across to the one (1) cubic foot dial column. There we find the number 90, which shows that ninety (90) cubic feet of gas will be consumed in one (1) hour.
Let’s assume the local gas utility has stated that the calorific
value of the gas is 1,025 BTU per cubic foot.
Multiplying the ninety (90) cubic feet by 1,025 BTU per cubic foot gives us an input of 92,250 BTUH.
Checking the BTU input on the rating plate of the furnace being tested.
EXAMPLE:
INPUT: 92,000 BTU/HR
OUTPUT CAP: 84,000
Should the figure you calculated not fall within five (5) percent of the nameplate rating of the unit, adjust the gas valve pressure regulator or resize orifices.
To adjust the pressure regulator on the gas valve, turn down (clockwise) to increase pressure and input, and out (counterclockwise) to decrease pressure and input.
Since normally propane gas is not installed with a gas meter, clocking will be virtually impossible. The gas orifices used with propane are calculated for 2500 BTU per cubic foot gas and with proper inlet pressures and correct piping size, full capacity will be obtained.
With propane gas, no unit gas valve regulator is used; however, the second stage supply line pressure regulator should be adjusted to give 10” water column with all other gas consuming appliances running.
The dissipation of the heat transferred to the heat exchanger is now controlled by the amount of air circulated over its surface. The amount (CFM) of air circulated is governed by the external
static pressure in inches of water column of duct work, cooling
coil, registers, etc., applied externally to the unit versus the motor speed tap (direct drive) or pulley adjustments of the motor and blower (belt drive).
A properly operating unit must have the BTU per hour input and CFM of air, within the limits shown to prevent short cycling of the equipment. As the external static pressure goes up, the temperature rise will also increase. Consult the proper tables for temperature rise limitation.
SCHEDULED MAINTENANCE
| *MES92 Pressure Switch Trip Points And Usage Chart | |||||
|
Model | Coil Cover Set Point on Pressure Fall (PF) W.C. | Coil Cover Max Make On Pressure Rise W.C. | ID Blower Set Point on Pressure Fall (PF) W.C. | ID Blower Max Make On Pressure Rise W.C. | ID Blower Coil Cover Pressure Switch Assembly Part # |
*MES920403ANAA | – 0.10 ± .05 | -0.25 | – 0.20 ± .05 | -.035 | 0130F00641 |
*MES920603BNAA | – 0.10 ± .05 | -0.25 | – 1.20 ± .05 | -1.41 | 0130F00480 |
*MES920803BNAA | – 0.10 ± .05 | -0.25 | – 0.97 ± .05 | -1.12 | 0130F00479 |
*MES920804CNAA | – 0.10 ± .05 | -0.25 | – 1.20 ± .05 | -1.41 | 0130F00480 |
*MES920805CNAA | – 0.10 ± .05 | -0.25 | – 1.20 ± .05 | -1.20 | 0130F00480 |
*MES921004CNAA | – 0.10 ± .05 | -0.25 | – 0.97 ± .05 | -1.12 | 0130F00479 |
*MES921005CNAA | – 0.10 ± .05 | -0.25 | – 0.97 ± .05 | -1.12 | 0130F00479 |
*MES921205DNAA | – 0.10 ± .05 | -0.25 | – 1.20 ± .05 | -1.41 | 0130F00480 |
| *MES96 / *CES96 Pressure Switch Trip Points And Usage Chart | |||||
|
Model | Coil Cover Set Point on Pressure Fall (PF) W.C. | Coil Cover Max Make On Pressure Rise W.C. | ID Blower Set Point on Pressure Fall (PF) W.C. | ID Blower Max Make On Pressure Rise W.C. | ID Blower Coil Cover Pressure Switch Assembly Part # |
*MES960403ANAA | – 0.10 ± .05 | 0.25 | – 0.35 ± .05 | – 0.50 | 0130F00642 |
| *MES960603BNAA | – 0.10 ± .05 | – 0.25 | – 1.49 ± .07 | – 1.70 | 0130F00478 |
*MES960803BNAA | – 0.10 ± .05 | – 0.25 | – 1.27 ± .07 | – 1.48 | 0130F00477 |
*MES960804CNAA | – 0.10 ± .05 | – 0.25 | – 1.27 ± .07 | – 1.48 | 0130F00477 |
*MES960805CNAA | – 0.10 ± .05 | – 0.25 | – 1.27 ± .07 | -1.48 | 0130F00477 |
*MES961004CNAA | – 0.10 ± .05 | – 0.25 | – 1.27 ± .07 | – 1.48 | 0130F00477 |
*MES961205DNAA | – 0.10 ± .05 | – 0.25 | – 0.85 ± .05 | – 1.00 | 0130F00476 |
*CES960403BNAA | – 0.08 ± .04 | – 0.16 | – 1.49 ± .07 | – 1.70 | 0130F00484 |
*CES960603BNAA | – 0.10 ± .05 | – 0.25 | – 1.49 ± .07 | – 1.70 | 0130F00477 |
*CES960804CNAA | – 0.10 ± .05 | – 0.25 | – 1.49 ± .07 | – 1.70 | 0130F00477 |
*CES961005CNAA | – 0.10 ± .05 | – 0.25 | – 1.49 ± .07 | – 1.70 | 0130F00477 |
*CES961205CNAA | – 0.10 ± .05 | – 0.25 | – 0.85 ± .05 | – 1.00 | 0130F00476 |
SERVICING
As more and more electronic’s are introduced to the Heating Trade, Polarization of incoming power and phasing of pri- mary to secondary voltage on transformers becomes more important. Polarization has been apparent in the Appliance industry since the introduction of the three prong plug, however, the Heating Industry does not use a plug for incoming power, but is hard wired. Some of the electronic boards being used today, with flame rectification, will not function properly and/or at all without polarization of incoming power. Some also require phasing between the primary and secondary sides of step-down transformers. We recommend that these two items be checked during normal installation and/or service calls. See as follows:
CHECKING FOR PHASING – PRIMARY TO SECONDARY OF UNMARKED TRANSFORMERS*

meter reads approximately 96 volts – the primary to secondary are in phase – if reads approximately 144 volts out of phase – reverse low voltage wires.
*NOTE: For flame rectification the common side of the secondary voltage (24 V) is cabinet grounded. If you were to bench test a transformer the primary neutral and secondary common must be connected together for testing purposes

These then should be wired to the furnace accordingly. Some transformers will display phasing symbols as shown in the illustration to the left to assist in determining proper transformer phasing. Checking for polarization and phasing should become a habit in servicing. Let’s start now.
SERVICING

GAS RATE — CUBIC FEET PER HOUR | |||||||||||
| Seconds for One Revolution | Size of Test Dial | Seconds for One Revolution | S ize of Test Dial | ||||||||
| 1/4 cu/ft | 1/2 cu/ft | 1 cu/ft | 2 cu/ft | 5 cu/ft | 1/4 cu/ft | 1/2 cu/ft | 1 cu/ft | 2 cu/ft | 5 cu/ft | ||
10 | 90 | 180 | 360 | 720 | 1800 | 36 | 25 | 50 | 100 | 200 | 500 |
11 | 82 | 164 | 327 | 655 | 1636 | 37 | — | — | 97 | 195 | 486 |
12 | 75 | 150 | 300 | 600 | 1500 | 38 | 23 | 47 | 95 | 189 | 474 |
13 | 69 | 138 | 277 | 555 | 1385 | 39 | — | — | 92 | 185 | 462 |
14 | 64 | 129 | 257 | 514 | 1286 | 40 | 22 | 45 | 90 | 180 | 450 |
15 | 60 | 120 | 240 | 480 | 1200 | 41 | — | — | — | 176 | 439 |
16 | 56 | 113 | 225 | 450 | 1125 | 42 | 21 | 43 | 86 | 172 | 429 |
17 | 53 | 106 | 212 | 424 | 1059 | 43 | — | — | — | 167 | 419 |
18 | 50 | 100 | 200 | 400 | 1000 | 44 | — | 41 | 82 | 164 | 409 |
19 | 47 | 95 | 189 | 379 | 947 | 45 | 20 | 40 | 80 | 160 | 400 |
20 | 45 | 90 | 180 | 360 | 900 | 46 | — | — | 78 | 157 | 391 |
21 | 43 | 86 | 171 | 343 | 857 | 47 | 19 | 38 | 76 | 153 | 383 |
22 | 41 | 82 | 164 | 327 | 818 | 48 | — | — | 75 | 150 | 375 |
23 | 39 | 78 | 157 | 313 | 783 | 49 | — | — | — | 147 | 367 |
24 | 37 | 75 | 150 | 300 | 750 | 50 | 18 | 36 | 72 | 144 | 360 |
25 | 36 | 72 | 144 | 288 | 720 | 51 | — | — | — | 141 | 355 |
26 | 34 | 69 | 138 | 277 | 692 | 52 | — | — | 69 | 138 | 346 |
27 | 33 | 67 | 133 | 265 | 667 | 53 | 17 | 34 | — | 136 | 340 |
28 | 32 | 64 | 129 | 257 | 643 | 54 | — | — | 67 | 133 | 333 |
29 | 31 | 62 | 124 | 248 | 621 | 55 | — | — | — | 131 | 327 |
30 | 30 | 60 | 120 | 240 | 600 | 56 | 16 | 32 | 64 | 129 | 321 |
31 | — | — | 116 | 232 | 581 | 57 | — | — | — | 126 | 316 |
32 | 28 | 56 | 113 | 225 | 563 | 58 | — | 31 | 62 | 124 | 310 |
33 | — | — | 109 | 218 | 545 | 59 | — | — | — | 122 | 305 |
34 | 26 | 53 | 106 | 212 | 529 | 60 | 15 | 30 | 60 | 120 | 300 |
35 | — | — | 103 | 206 | 514 | ||||||
| Service Problem | No Heat | Unsatisfactory Heat |
Test Method Remedy |
See Service Procedure Reference | ||||||||
|
POSSIBLE CAUSE
DOTS IN ANALYSIS GUIDE INDICATE “POSSIBLE CAUSE” | SYMPTOM | System Will Not Start | Burner Won’t Ignite | Burner Ignites-Locks Out | Burner Shuts Off prior to T’Stat being Satisfied | Short Cycles | Long Cycles | Soot and /or Fumes | Too Much Heat | Not Enough Heat | ||
Pow er Failure | ● | Test Voltage | S-1 | |||||||||
Blow n Fuse | ● | Test Voltage | S-4 | |||||||||
Loose Connection | ● | Check Wiring | S-2 | |||||||||
Shorted or Broken Wires | ● | Check Wiring | S-3A | |||||||||
No Low Voltage | ● | Check Transformer | S-4 | |||||||||
Faulty Thermostat | ● | ● | ● | ● | ● | Check Thermostat | S-3A | |||||
Faulty Transformer | ● | Check Transformer | S-4 | |||||||||
Poor or High Resistance Ground | ● | Measure Ground Resistance | S-17B | |||||||||
Improper Heat Anticipator Setting | ● | ● | ● | ● | Adjust Heat Anticipator Setting | S-3B | ||||||
Improper Thermostat Location | ● | ● | ● | ● | Relocate Thermostat | S-316 | ||||||
Faulty Limit or Roll Out Sw itch | ● | ● | Test Control | S-300 / S-302 | ||||||||
Faulty Flame Sensor | ● | Test Flame Sensor | S-314 | |||||||||
Faulty Ignition Control | ● | ● | ● | Test Control | S-313 | |||||||
Gas Valve or Gas Supply Shut Off | ● | Turn Valves to On Position | S-317 | |||||||||
| Faulty Induced Draft Blow er | ● | ● | Test Induced Draft Motor | S-303 | ||||||||
Faulty Blow er Motor | ● | ● | Test Blow er Motor | S-16A,B,C | ||||||||
Broken or Shorted Ignitor | ● | Test Ignitor | S-308 | |||||||||
Dirty Flame Sensor, Low UA | ● | Clean Flame Sensor | S-314 | |||||||||
Stuck Gas Valve | ● | ● | ● | Replace Gas Valve | S-304 | |||||||
Faulty Gas Valve | ● | ● | ● | Replace Gas Valve | S-304 | |||||||
Open Auxiliary Limit | ● | ● | Reset Control | S-301 | ||||||||
Improper Air Flow or Distribution | ● | ● | Check Duct Static | S-200 | ||||||||
Cycling on Limit | ● | ● | ● | Check Controls & Temperature Rise | S-201 / S-300 | |||||||
Delayed Ignition | ● | Test for Delayed Ignition | S-312 | |||||||||
Flashback | ● | Test for Flashback | S-309 / S-311 | |||||||||
Orif ice Size | ● | ● | ● | Check Orifices | S-306 / S-311 | |||||||
Gas Pressure | ● | ● | ● | ● | Check Gas Pressure | S-307 | ||||||
Cracked Heat Exchanger | ● | Check Burner Flames | S-305 | |||||||||
Furnace Undersized | ● | ● | Replace w ith Proper Size Furnace | S-318 | ||||||||
Furnace Oversized | ● | Replace w ith Proper Size Furnace | S-318 | |||||||||
Faulty Pressure Sw itch | ● | ● | ● | Test Pressure Sw itch | S-310 | |||||||
Blocked or Restricted Flue | ● | Check Flue/Draw dow n Pressure | S-310 | |||||||||
Open Roll Out Sw itch | ● | ● | Test Flame Roll Out Control | S-302 | ||||||||
Bouncing On Pressure Sw itch | ● | Test Negative Pressure | S-310 | |||||||||
SERVICING
- Remove the burner door on furnaces to gain entry to the Junction Box.
- Remove cover from the Junction Box and gain access to incoming power lines.
- Using a voltmeter, measure the voltage across the hot and neutral connections.
NOTE: To energize the furnace, the Door Interlock Switch must be engaged at this point. - No reading – indicates open wiring, open fuse, no power, or faulty Door Interlock Switch from unit to fused disconnect service. Repair as needed.
- With ample voltage at line voltage connectors, energize the furnace blower motor by jumpering terminals R to G on the integrated ignition control.
- With the blower motor in operation, the voltage should be 115 volts ± 10 percent.
- If the reading falls below the minimum voltage, check the line wire size. Long runs of undersized wire can cause low voltage. If wire size is adequate, notify the
local power company of the condition. - After completing check and/or repair, replace Junction Box cover and reinstall the service panel doors.
- Turn on electrical power and verify proper unit operation.
S-2 CHECKING WIRING
- Check wiring visually for signs of overheating, damaged insulation and loose connections.
- Use an ohmmeter to check continuity of any suspected open wires.
- If any wires must be replaced, replace with AWM, 105°C. 2/64 thick insulation of the same gauge or its equivalent
CHECKING THERMOSTAT, WIRING AND ANTICIPATOR S-3A THERMOSTAT AND WIRING
- Remove the blower compartment door to gain access to the thermostat low voltage wires located at the furnace integrated control module terminals.
- Remove the thermostat low voltage wires at the furnace control panel terminal board.
- Jumper terminals R to W (or W1 and W2 for two-stage models) on the integrated ignition control. With Power On (and Door Interlock Switch closed):
- Induced Draft Motor must run and pull in pressure switch.
- If the hot surface ignitor heats and at the end of the ignitor warm-up period the gas valve opens and the burners ignite, the trouble is in the thermostat or wiring.
- With power off, check the continuity of the thermostat and wiring. Repair or replace as necessary. If checking the furnace in the air conditioning mode, proceed as follows.
- With power off, Jumper terminals R to Y to G.
- Turn on the power.
- If the furnace blower motor starts and the condensing unit runs, then the trouble is in the thermostat or wiring. Repair or replace as necessary.
- After completing check and/or repair of wiring and check and/or replacement of thermostat, reinstall blower
compartment door. - Turn on electrical power and verify proper unit operation.
S-3B HEATING ANTICIPATOR
On older thermostats the heating anticipator is a wire wound adjustable heater which is energized during the “ON” cycle to help prevent overheating of the conditioned space.
The anticipator is a part of the thermostat and if it should fail for any reason, the thermostat must be replaced. Modern thermostats do not have this type of heat anticipator. Many have a selector switch to adjust the number of cycles per hour
SERVICING
Cooling Anticipator
The cooling anticipator is a small heater (resistor) in the thermostat. During the “OFF” cycle it heats the bimetal element helping the thermostat call for the next cooling cycle.
This prevents the room temperature from rising too high before the system is restarted. A properly sized anticipator should maintain room temperature within 1 1/2 to 2 degrees. The anticipator is fixed in the subbase and is not to be replaced. If the anticipator should fail for any reason, the subbase must be changed.
S-4 CHECKING TRANSFORMER AND Control CIRCUIT A step-down transformer 120 volt primary to 24 volt secondary, 40 VA (Heating and Cooling Models) supplies ample capacity of power for either operation
- Remove blower compartment door to gain access to the thermostat low voltage wires located at the furnace integrated control module.
- Remove the thermostat low voltage wires at the furnace integrated control module terminals. With Power On (and Door Interlock Switch closed):
- Use a voltmeter, check voltage across terminals R and C. Must read 24 VAC.
- No voltage indicates faulty transformer, open fuse, bad wiring, bad splice, or open door interlock switch.
- Check transformer primary voltage at incoming line voltage connections, fuse, splices, and blower door interlock switch
- If line voltage is available to the primary side of transformer and not at secondary side, the transformer is inoperative. Replace.
- After completing check and/or replacement of transformer and check and/or repair of control circuit, reinstall blower compartment door.
- Turn on electrical power and verify proper unit operation.
S-16A CHECKING AIR CIRCULATOR BLOWER MOTOR (MULTI-SPEED ECM MOTOR)
1. Remove blower compartment door to gain access to the circulator blower motor and integrated ignition control.
2. Check for any obstruction that would keep the fan wheel / fan motor from turning.
3. Check wiring, the motor has two wiring harnesses, a main harness and a control harness. The main pin harness has: White neutral wire connected to the Neutral terminal on
the control board. Black wire connected to the CIRC H terminal on the control board. Red wire connected to the COM terminal, which is a female spade connection next to the T1 – T4 wires on the control board. Green ground wire connected to cabinet ground . The control harness has:
Blue wire connected to T1 on the control board. Red wire connected to T2 on the control board. Orange wire connected to T3 on the control board. Black wire connected to T4 on the control board. The multi-speed ECM motor requires a line voltage power supply (black connected to CIRC H and white connected
to neutral on the control board) as well as a signal on one of the speed taps (T1-T4). The speed tap voltage is A.C. and can vary which tap is energized depending on DIP switch selection. The voltage reading from any one of the speed taps is referenced between the female COM terminal next to the speed taps
on the control board. From COM to T1 or T2, T3, T4, you should read 24 VAC on the low voltage speed taps.
| Motor Tap Identification | ||
CONNECTOR ID | DESCRIPTION | CONNECTOR VOLTAGE |
L | LINE, L1 | LINE, L1 |
G | GROUND | CHASSIS GROUND |
N | LINE, L2 | LINE, L2 |
C | SIGNAL COMMON | 24VAC COMMON |
1 | TAP 1 | 24VAC |
2 | TAP 2 | 24VAC |
3 | TAP 3 | 24VAC |
4 | TAP 4 | 24VAC |
5 | TAP 5 | 24VAC |
| Heat Off Delay (S1-4) | ||||
S1-4 | Min | Nom | Max | Units |
ON | *150 | Seconds | ||
OFF | 100 | Seconds | ||
| * = DEFAULT SETTING | ||||
SERVICING
| COOL MOTOR SPEED DIP SWITCH SETTING (S1-1, S1-2, S1-3) | |||||||||||||
| 1 2 3 | 1 2 3 | 1 2 3 | 1 2 3 | ||||||||||
Position | OFF OFF OFF | ON OFF OFF | ON ON OFF | OFF ON OFF | |||||||||
Motor Speed COOL | Y | T1 | T2 | T3 | T4 | ||||||||
*1 | 2 | 3 | 1 | 2 | 3 | 1 | 2 | 3 | 1 | 2 | 3 | ||
Position | OFF OFF ON | OFF ON ON | ON OFF ON | ON ON ON | |||||||||
Motor Speed COOL | Y | T1+T2 | T1 | T1 | T1 | ||||||||
| * = DEFAULT SETTING | |||||||||||||
| HEAT MOTOR SPEED DIP SWITCH SETTING (S2-1, S2-2) | |||||
| 1 2 | *1 2 | 1 2 | 1 2 | ||
| Position | OFF OFF | ON OFF | ON ON | OFF ON | |
Motor Speed HEAT | W | T1 | T2 | T3 | T4 |
| * = DEFAULT SETTING | |||||
| FAN MOTOR SPEED DIP SWITCH SETTING (S2-3, S2-4) | |||||
*3 4 | 3 4 | 3 4 | 3 4 | ||
Position | OFF OFF | ON OFF | OFF ON | ON ON | |
Motor Speed FAN | G | T1 | T2 | T4 | T1+T2 |
| * = DEFAULT SETTING | |||||
S-200 CHECKING DUCT STATIC
The maximum and minimum allowable external static pressures are found in the specification section. These tables also show the amount of air being delivered at a given static
by a given motor speed or pulley adjustment. The furnace motor cannot deliver proper air quantities (CFM) against statics other than those listed. Too great of an external static pressure will result in insufficient air that can cause excessive temperature rise, resulting in limit tripping, etc. Whereas not enough static may result in motor overloading. To determine proper air movement, proceed as follows:
- With clean filters in the furnace, use a draft gauge (inclined manometer) to measure the static pressure of the return duct at the inlet of the furnace. (Negative Pressure)
- Measure the static pressure of the supply duct. (Positive Pressure)
- Add the two (2) readings together for total external static pressure.
NOTE: Both readings may be taken simultaneously and read directly on the manometer if so desired. If an air conditioner coil or Electronic Air Cleaner is used in conjunction with the furnace, the readings must also include theses components, as shown in the following drawing. - Consult proper tables for the quantity of air. If the total external static pressure exceeds the minimum or maximum allowable statics, check for closed dampers,
registers, undersized and/or oversized poorly laid out duct work.

S-201 CHECKING TEMPERATURE RISE
S-201 CHECKING TEMPERATURE RISE The more air (CFM) being delivered through a given furnace, the less the rise will be; so the less air (CFM) being delivered, the greater the rise. The temperature rise should be adjusted in accordance to a given furnace specifications and its external static pressure. An incorrect temperature rise may result in condensing in or overheating of the heat exchanger. An airflow and temperature rise table is provided in the blower performance specification section. Determine
and adjust temperature rise as follows:
- Operate furnace with burners firing for approximately ten minutes. Check BTU input to furnace – do not exceed input rating stamped on rating plate. Ensure all registers
are open and all duct dampers are in their final (fully or partially open) position. - Place thermometers in the return and supply ducts as close to the furnace as possible. Thermometers must not be influenced by radiant heat by being able to “see” the
heat exchanger
CROSS-HATCHED AREA SUBJECTED TO
RADIANT HEAT. DO NOT MEASURE
SUPPLY AIR TEMPERATURE IN THIS AREA.
- Subtract the return air temperature from the supply air temperature to determine the air temperature rise. Allow adequate time for thermometer readings to stabilize.
- Adjust temperature rise by adjusting the circulator blower speed. Increase blower speed to reduce temperature rise. Decrease blower speed to increase temperature rise.
Refer to Circulator Blower Speed section in the Product Design section of this manual for speed changing details. Temperature rise is related to the BTUH output of the
furnace and the amount of air (CFM) circulated over the heat exchanger. Measure motor current draw to determine that the motor is not overloaded during adjustments
S-300 CHECKING PRIMARY LIMIT CONTROL
Primary limit controls are nonadjustable, automatic reset, bi-metal type limit control. Refer to the following drawing for the location of the primary limit.

Primary Limit Control Location
The following drawing illustrates the style of limit switches used on the 90% furnaces.

- Remove burner compartment door to gain access to the primary limit.
- Remove low voltage wires at limit control terminals.
- With an ohmmeter, test between these two terminals as shown in the following drawing. The ohmmeter should read continuous unless heat exchanger temperature
is above limit control setting. If not as above, replace the control.
Testing Primary Limit Control
- After completing check and/or replacement of primary limit control, reinstall burner compartment door.
- Turn on electrical power and verify proper unit operation
To aid in identifying these controls, refer to the Primary Limit Charts in furnace Technical Manual for part number, temperature setting and color(s) code.
Manual Reset Auxiliary Limit Located in Blower Deck The 90% single-stage upflow furnaces use two auxiliary limit switch for control of high temperatures within the furnace or duct work. This control is preset, nonadjustable and auto reset. The control is located in the blower compartment of the furnace on the blower deck, as shown in the following illustration.

WARNING
TO AVOID POSSIBLE FIRE, ONLY RESET THE AUXILIARY LIMIT CONTROL ONCE. IF IT SHOULD OPEN A SECOND TIME, A QUALIFIED SERVICER
MUST DETERMINE WHY THE AUXILIARY LIMIT OPENED BEFORE RESETTING AGAIN.
To aid in identifying these controls, color coded labels are attached to the back of the controls. Refer to the Auxiliary Limit Charts in furnace Technical Manual for color codes and temperature settings.
S-302 CHECKING FLAME ROLLOUT CONTROL A temperature activated manual reset control is mounted to the manifold assembly on 90% furnaces, as shown in the
following illustrations. Should read continuous unless heat exchanger temperature is above limit control setting. If not as above, replace the control.

Flame Rollout Switch Location
The control is designed to open should a flame roll out oc control opens, the air circulation blower will run continuously. On single-stage models, the ignition control diagnostic light will flash (6) six times indicating a trip of the rollout switch or an open control board fuse. To aid in iderntifying these controls, color-coded labels have been affixed to the back of these controls. Refer to the Rollout Limit Charts in furnace Technical Manual for temperature settings and color codes.
- Remove the burner compartment door to gain access to the rollout switch(es) mounted to burner bracket. The servicer should reset the ignition control by opening and
closing the thermostat circuit. Then look for the ignitor glowing which indicates there is power to the ignition control. Measure the voltage between each side of the rollout control and ground while the ignition control tries to power the gas valve. - Measure the voltage between each side of the rollout control and ground during the ignition attempt. Refer to the following figure.

a. If no voltage is measured on either side of control it indicates ignition control or wiring to control problem.
b. If voltage is measured on one side of the control and not the other it indicates the control is open.
c. If voltage is measured on both sides of the control the wiring to gas valve or valve is at fault. - After check and/or replacement of rollout switch, reinstall burner compartment door and verify proper unit operation
S-303 INDUCED DRAFT BLOWER Motor

- Remove burner compartment door to gain access to the induced draft blower motor.
- Disconnect the motor wire leads from its connection point at the induced draft motor.
- Using a ohmmeter, test for continuity between each of the motor leads.
- Touch one probe of the ohmmeter to the motor frame (ground) and the other probe in turn to each lead. If the windings do not test continuous or a reading is obtained to ground, replace the motor.
- If the windings have a continuity reading, reconnect wires. Turn power on to the furnace and turn the thermostat on in the heating mode. Check voltage for
115V at the induced draft motor terminals during the trial or ignition. If you have 115V and the motor does not run, replace the induced draft motor. - After completing check and/or replacement of induced draft motor, reinstall burner compartment door.
- Turn on electrical power and verify proper unit operation.
S-304 CHECKING GAS VALVE (Redundant)
A combination redundant operator type gas valve which provides all manual and automatic control functions required for gas fired heating equipment is used.
The valve provides control of main burner gas flow, pressure regulation, and 100 percent safety shut-off.
Single stage gas valves should be tested on the furnace with 24 VAC connected to the gas valve and manometers reading supply line and manifold pressures.
S-305 CHECKING MAIN BURNERS The main burners are used to provide complete combustion of various fuels in a limited space, and transfer this heat of
the burning process to the heat exchanger. Proper ignition, combustion, and extinction are primarily due to burner design, orifice sizing, gas pressure, primary and
secondary air, vent and proper seating of burners. Burners have been redesigned for 34.5” chassis furnaces. Overall length and width dimensions remain the same as 40” model burners. The burners used 34.5” models have burner head insert with larger diameter center hole and a larger number of surrounding holes.
In checking main burners, look for signs of rust, oversized and undersized carry over ports restricted with foreign material, etc, refer to previous drawing. Burner cross-over slots should not be altered in size
S-306 CHECKING ORIFICES
Single stage furnaces are factory equipped with #45 gas orifices. Orifices should be treated with care in order to prevent damage. They should be removed and installed with a boxend wrench in order to prevent distortion. In no instance should an orifice be peened over and redrilled. This will change the angle or deflection of the vacuum effect or entraining of primary air, which will make it difficult to adjust the flame properly.
- Check orifice visually for distortion and/or burrs.
- Check orifice size with orifice sizing drills.
- If resizing is required, a new orifice of the same physicalsize and angle with proper drill size opening should be installed.
SERVICING

The length of Dimension “A” determines the angle of Gas Stream “B”.

A dent or burr will cause a severe deflection of the gas stream. S-307 CHECKING GAS PRESSURE Gas Supply Pressure Measurement
Gas inlet and manifold pressures should be checked and adjusted in accordance to the type of fuel being consumed. The line pressure supplied to the gas valve must be within the range specified below. The supply pressure can be measured at the gas valve inlet pressure tap or at a hose fitting installed in the gas piping drip leg. The supply pressure must be measured with the burners operating. To measure the gas supply pressure, use the following procedure.
- After turning off gas to furnace at the manual gas shutoff valve external to the furnace, remove burner compartment door to gain access to the gas valve.
- Connect a calibrated water manometer (or appropriate gas pressure gauge) at either the gas valve inlet pressure tap or the gas piping drip leg as shown in the following
figures.
NOTE: At either location, a hose fitting must be installed prior to making the hose connection.
NOTE: Use adapter kit #0151K00000S to measure gaspressure on White-Rodgers 36G22 gas valves.
- Turn ON the gas and electrical power supply and operate the furnace and all other gas consuming appliances on the same gas supply line.
- Measure furnace gas supply pressure with burners firing. Supply pressure must be within the range specified in the following table
| INLET GAS SUPPLY PRESSURE | ||
| Natural Gas | Minimum: 4.5″ w.c. | Maximum: 10.0″ w.c. |
| Propane Gas | Minimum: 11.0″ w.c. | Maximum: 13.0″ w.c. |
If supply pressure differs from above, make necessary adjustments to pressure regulator, gas piping size, etc., and/ or consult with local gas utility.
5. Disconnect manometer after turning off gas at manual shutoff valve. Reinstall plug before turning on gas to furnace.
6. Turn OFF any unnecessary gas appliances started in step
7. Turn on gas to furnace and check for leaks. If leaks are found, repair and then reinstall burner compartment door.
8. Turn on electrical power and verify proper unit operation
Gas Manifold Pressure Measurement and Adjustment
NOTE: Use adapter kit #0151K00000S to measure gas pressure on White-Rodgers 36J22 gas valves. Only small variations in gas pressure should be made by adjusting the gas valve pressure regulator. The manifold pressure must be measured with the burners operating. To measure and adjust the manifold pressure, use the following procedure.
- After turning off gas to furnace at the manual gas shutoff valve external to the furnace, remove burner compartment door to gain access to the gas valve.
- Connect a calibrated water manometer (or appropriate gas pressure gauge) at the gas valve outlet pressure tap. Refer to Measuring Gas Pressure: Single Stage Valves figure for single stage valve outlet pressure tap connections.
- Turn ON the gas and electrical power supply and operate the furnace.
- Measure gas manifold pressure with burners firing. Adjust manifold pressure using the table below.
Manifold Gas Pressure Natural Gas 3.5″ w.c. Propane Gas 10.0″ w.c. The final manifold pressure must not vary more than ± 0.3 “ w.c. from the above specified pressures. Any necessary major changes in gas flow rate should be made by changing the size of the burner orifice.
- White-Rodgers 36J22 Valves:
a. Back outlet pressure test screw (inlet/outlet pressure boss) out one turn (counterclockwise, not more than one turn).
b. Attach a hose and manometer to the outlet pressure outlet pressure boss.
c. Turn ON the gas supply.
d. Turn on power and close thermostat “R” and “W1” contacts to provide a call for heat.
e. Measure the gas manifold pressure with burners firing.Adjust manifold pressure using the Manifold Gas Pressure table shown below.
f. Remove regulator cover screw from the outlet pressure regulator adjust tower and turn screw clockwise to increase pressure or counterclockwise to decrease
pressure. Replace regulator cover screw.
i. Turn off all electrical power and gas supply to the system.
j. Remove the manometer hose from the hose barb fitting or outlet pressure boss.
k. Turn outlet pressure test screw in to seal pressure port (clockwise, 7 in-lb minimum) - Honeywell VR8215 Valve:
a. Remove the outlet pressure boss plug. Install an 1/8” NPT hose barb fitting into the outlet pressure tap.
b. Attach a hose and manometer to the outlet pressure barb fitting.
c. Turn ON the gas supply.
d. Turn on power and close thermostat “R” and “W1” contacts to provide a call for low stage heat.
e. Measure the gas manifold pressure with burners firing. Adjust manifold pressure using the Manifold Gas Pressure table shown.
f. Remove regulator cover screw from the outlet pressure regulator adjust tower and turn screw clockwise to increase pressure or counterclockwise to decrease pressure. Replace regulator cover screw.
i. Turn off all electrical power and gas supply to the system.
j. Remove the manometer hose from the hose barb fitting or outlet pressure boss.
k. Remove the 1/8” NPT hose barb fitting from the outlet pressure tap. Replace the outlet pressure boss plug and seal with a high quality thread sealer.
- Turn on gas to furnace and check for leaks. If leaks are found, repair and then reinstall burner compartment door.
- Turn on electrical power and verify proper unit operation
SERVICING

| Manifold Gas Pressure | |||
Gas | Rate | Range | Nominal |
Propane Gas | High Stage | 9.7 to 10.3″ w.c. | 10.0″ w.c. |
Low Stage | 5.7 to 6.3″ w.c. | 6.0″ w.c. | |
S-308 CHECKING HOT SURFACE IGNITOR
Single stage furnaces use a 115 volt silicon carbide igniter
(p/n 0130F00008) with 17-second warm up time.
- Remove burner compartment door to gain access to the ignitor.
- Ignitor cool – approximately 70 – 77°F.
- Disconnect the ignitor from the Ignition Control.
- Using an ohmmeter measure the resistance of the ignitor: at room temperature a normal reading will be 37 – 68 ohms.
- Reconnect ignitor
- Place unit in heating cycle, measure current draw of ignitor during preheat cycle.
S-309 CHECKING FOR FLASHBACK
Flashback will also cause burning in the burner venturi, but is caused by the burning speed being greater than the gas-air flow velocity coming from a burner port. Flashback may occur at the moment of ignition, after a burner heats up or when the burner turns off. The latter is known as extinction pop. Since the end results of flashback and delayed ignition can be the same (burning in the burner venturi) a definite attempt should be made to determine which has occurred. If flashback should occur, check for the following:
- Improper gas pressure – adjust to proper pressure (See
S-307 CHECKING GAS PRESSURE).. - Check burner for proper alignment and/or replace burner.
- Improper orifice size – check orifice for obstruction.
S-310 CHECKING PRESSURE SWITCH
The pressure control is a safety device to prevent the combustion cycle from occurring with inadequate venting caused by a restricted or blocked vent pipe.
- Remove burner compartment door to gain access to pressure switch(es).
- Remove wires from the pressure switch(es) electrical terminals.
- Remove the pressure control hose from the control and interconnect with an inclined manometer as shown in the following figures. With a call for heat and the inducer running, check across the pressure switch contacts with an ohm meter. If the contacts are not closed, compare the negative reading on the inclinedmanometer with the rating on the pressure switch to determine whether the switch is defective or if the negative pressure is inadequate to close the switch.

S-311 HIGH ALTITUDE APPLICATION (USA)
A high altitude kit is required for installations above 7,000 ft. Refer to the accessory matrix in this manual to determine the proper natural gas and LP gas high altitude kit for your furnace
S-312 CHECKING FOR DELAYED IGNITION
Delayed ignition is a delay in lighting a combustible mixture of gas and air which has accumulated in the combustion chamber.
Furnace design makes this extremely unlikely unless safety controls have been by-passed or tampered with. Never bypass or alter furnace controls. If delayed ignition should occur, the following should be checked:
- Improper gas pressure – adjust to proper pressure (See S-307 CHECKING GAS PRESSURE).
- Improper burner positioning – burners should be in locating slots, level front to rear and left to right.
- Carry over (lighter tube or cross lighter) obstructed – clean.
- Main burner orifice(s) deformed, or out of alignment to burner – replace.
S-313 C H E C K I N G I N T E G R AT E D I G N I T I O N CONTROL BOARDS
NOTE: Failure to earth ground the furnace, reversing the neutral and hot wire connection to the line (polarity), or a high resistance connection in the neutral line may cause the
control to lockout due to failure to sense flame
The ground wire must run from the furnace all the way back to the electrical panel. Proper grounding can be confirmed by disconnecting the electrical power and measuring resistance between the neutral (white) connection and the burner closest to the flame sensor. Resistance should be less than 2 ohms. The ignition control is a combination electronic and electromechanical device and is not field repairable. Complete unit must be replaced. These tests must be completed within a given time frame due
to the operation of the ignition control. The ignition control is capable of diagnosing many furnace failures to help in troubleshooting. The trial for ignition period
is 4 seconds. The indicator light/display may be viewed by looking through the sight glass in the blower compartment door. If the blower compartment door is removed, failure to hold the door switch closed while removing the blower compartment door will result in the loss of the stored failure code. In most cases recycling the ignition control will result in the same failure code originally displayed.
These tests must be completed within a given time frame due to the operation of the ignition control.
- Check for 120 volts from Line 1 (Hot) to Line 2 (Neutral) at the ignition control. No voltage, check the door switch connections and wire harness for continuity.
- Check for 24 volts from W to C terminal on the ignition control. No voltage. Check transformer, room thermostat, and wiring. If you have 24 volts coming off the transformer but receive approximately 13 volts on the terminal board between (C) and (R), check for blown fuse.
- Check for 120 volts to the induced draft blower by
measuring voltage between Pin 1 (on the 2-pin connector) and Line (Neutral) on the control board. No voltage, replace ignition control. - If voltage is present in Steps 1 through 3 and the induced draft blower is operating, check for 120 volts to the ignitor during the preheat cycle. Measure voltage between Pin 2 (on the 2-pin connector) and Line (Neutral) on the control board. No voltage, check pressure switch.
- After the ignitor warm-up time, begin checking for 24 volts to the gas valve. Voltage will be present for seven seconds only if proof of flame has been established
| ERROR CODE | |
| Red LED Flash | Error / Condition |
| Flash Codes stored in memory (auto-erased after 14 days) | |
| 1 | System Lockout (Retries Exceeded) |
| 2 | Pressure Switch stuck Closed |
| 3 | Pressure Switch stuck Open |
| 4 | Open High Temperature Limit Switch |
| 5 | Flame Sensed>4.25 Seconds with Gas Valve De-Energized |
| 6 | Open High Temperature Limit Switch |
| 8 | Igniter Relay Fault |
| 10 | Open Fuse |
| 11 | Igniter Open |
| 12 | Inducer Relay Error |
| Flash Codes NOT stored in memory | |
| 7 | Low Flame Sense Signal |
| 9 | Twinning Fault |
| OFF | Control Failure / No Power / Internal Fault / IRQ Loss. Gas Heating Lockout (Gas valve energized when it should be de-energized) Or Gas Valve De-energized when it should be Energized |
| Rapid Flash | Reverse Polarity |
PCBBF145 DIAGRAM

S-314 CHECKING FLAME SENSOR
A flame sensing device is used in conjunction with the ignition control module to prove combustion. If proof of flame is not present the control will de-energize the gas valve and “retry” for ignition or lockout
- Connect a micro-amp meter in series with this wire and the sensor terminal.
- Be sure the positive side of the meter is to the sensor (depending on the model) and the negative side of the meter is to sensor terminal.
- Place the unit into a heating cycle.
- As soon as flame is established a micro-amp reading should be evident once proof of flame (micro-amp reading) is established, the hot surface ignitor will be de-energized.
- The Integrated Ignition controls will have 1 to 4 microamps. If the micro-amp reading is less than the minimum specified, check for high resistance wiring connections,
sensor to burner gap, dirty flame sensor, or poor grounding. - If absolutely no reading, check for continuity on all components and if good – replace ignition control module.
NOTE: Contaminated fuel or combustion air can create a nearly invisible coating on the flame sensor. This coating works as an insulator causing a loss in the flame sense signal. If this situation occurs the flame sensor must be cleaned with steel wool.
ANNUAL INSPECTION
The furnace should be inspected by a qualified installer, or service agency at least once per year. This check should be performed at the beginning of the heating season. This will ensure that all furnace components are in proper working order and that the heating system functions appropriately. Pay particular attention to the following items. Repair or service as necessary.
- Flue pipe system. Check for blockage and/or leakage.Check the outside termination and the connections at and internal to the furnace.
- Combustion air intake pipe system (where applicable). Check for blockage and/or leakage. Check the outside termination and the connection at the furnace.
- Heat exchanger. Check for corrosion and/or buildup within the heat exchanger passageways.
- Burners. Check for proper ignition, burner flame, and flame sense.
- Drainage system. Check for blockage and/or leakage. Check hose connections at and internal to furnace.
- Wiring. Check electrical connections for tightness and/ or corrosion. Check wires for damage.
Filters must be used with this furnace. Filters do not ship with these furnaces but must be provided by the installer for proper furnace operation.
Remember that dirty filters are the most common cause of inadequate heating or cooling performance.
ACCESSORIES
MODEL # | MFG # | DESCRIPTION |
| AFE18-60A |
N/A | Fossil Fuel Kit. The AFE18-60A control is designed for use where the indoor coil is located above/downstream of a gas or fossil fuel furnace when used with a heat pump. It will operate with single and two stage heat pumps and single and two stage furnaces. The AFE18-60A control will turn the heat pump unit off when the furnace is turned on. An anti-short cycle feature initiates a 3 minute timed off delay when the compressor goes off. |
| AMU1620 AMU1625 AMU2020 AMU2025 | P1251305F P1251306F P1251307F P1251308F | Media Air Cleaner. A high efficiency air filtration device designed to remove dirt, dust, pollen and other microscopic particles from the air passing through it. Flexible performance range up to 2,000 CFM capacity. The air cleaner should be installed in the system so that all the system air is circulated through the air cleaner. The air cleaner will only remove the airborne contaminants delivered to it. Maximum performance is obtained when the system blower is set for continuous operation. Carbon filters (optional) are available. |
| GMU1620 GMU1625 GMU2020 GMU2025 |
N/A | |
| ASAS-10 ASAS-11 ASAS-12 ASAS-18 | P1251301F P1251302F P1251303F P1251304F | Electronic Air Cleaner. The High-Efficiency Electronic Air Cleaner is designed to remove air contaminants down to .01 microns. Carbon filters (optional) remove odors. Dual indicator lights show unit operation at a glance. Electronic proving switch cycles the air cleaner On/Off with the system fan. Durable powder-coat paint finish resists corrosion. |
|
CFSB17 CFSB21 CFSB24 |
N/A | Counterflow Subbase Kit. For use with 34.5″ down flow furnace models . These kits are available for the following furnace widths: 17.5″ wide (CFSB17), 21″ wide (CFSB21) and 24.5″ wide (CFSB24). The kits must be used to prevent excessive temperature from reaching combustible materials, if the furnace is installed on a combustible floor. This subbase effectively separated the furnace base and plenum from combustible materials. To ensure safe installation, do not install the counterflow floor base directly on carpeting, tile, or other combustible material other than wood flooring. |
| MODEL # | MFG # | DESCRIPTION |
| DCVK-20 (CVENT-2)
DCVK-30 (CVENT-3) |
N/A | Concentric Vent Kit. This kit is designed to allow terminations of a direct vent furnace to be “concentrically” vented through a wall or roof. This kit allows a single penetration to support terminations for both the vent/flue and the combustion air intak |
|
EFR02 |
N/A | External Filter Rack Kit. For use with 34.5″ up flow gas furnaces. This kit is intended to provide a location, external to the furnace casing for installation of a permanent filter. The rack is mounted over the indoor air blower compartment area of either |
| 0170K00000S | N/A | Side Wall Only Concentric Vent Kit. This kit is to be used with 2″ – 3″ vent systems. The vent kit must terminate outside the structure. This kit is NOT intended for use with single pipe (indirect vent) installations. |
| 0170K00001S | N/A | Side Wall Only Concentric Vent Kit. This kit is to be used with 2″ vent systems. The vent kit must terminate outside the structure. This kit is NOT intended for use with single pipe (indirect vent) installation |
| LPLP03 | N/A | LP Gas Low Pressure Kit. Designed for use with furnaces converted to LP gas. The kit monitors gas line pressure with a pressure switch and will open the circuit to the gas valve if the LP tank pressure gets low. |
| LPM-07 | N/A | LP Conversion Kit Converts a 34.5″ single stage furnace to operate on L.P. gas. The kit contains an L.P. gas valve and a set of six L.P. orifices. |
| RF000142 | N/A | Drain Coupling Kit For use when the drain/vent elbow has been removed in a horizontal left installation. This kit prevents condensate from getting in the inducer and routes the condensate to a drain. This kit can also be used on the furnace combustion air inlet to catch condensate. |
ACCESSORIES
GOODMAN® and AMANA® BRAND *MES9*/*CES9* Model Furance Accessories – 92% Single Stage


TROUBLESHOOTING



WIRING DIAGRAMS

WIRING DIAGRAMS

CUSTOMER FEEDBACK
We are very interested in all product comments. Please fill out the feedback form on one of the following links: Goodman® Brand Products: (http://www.goodmanmfg.com/about/contact-us). Amana® Brand Products: (http://www.amana-hac.com/about-us/contact-us). You can also scan the QR code on the right for the product brand you purchased to be directed to the feedback page.


WARNING
WARNING
WARNING


























