
OMCAN 40619 Santos Cheese Grater Instruction Manual

Model Santos 02
STOP
DO NOT RETURN
THIS PRODUCT TO THE STORE
For questions or assistance with this
product call OMCAN Toll Free:
1 800 465 0234
Customer Service
or
visit the Support section of
www.Omcan.com

Toll Free: 1-800-465-0234
Fax: 905-607-0234
Email: [email protected]
www.omcan.com

General Information
Omcan Manufacturing and Distributing Company Inc., Food Machinery of America, Inc. dba Omcan and Omcan Inc. are not responsible for any harm or injury caused due to any person’s improper or negligent use of this equipment. The product shall only be operated by someone over the age of 18, of sound mind, and not under the influence of any drugs or alcohol, who has been trained in the correct operation of this machine, and is wearing authorized, proper safety clothing. Any modification to the machine voids any warranty, and may cause harm to individuals using the machine or in the vicinity of the machine while in operation.
CHECK PACKAGE UPON ARRIVAL
Upon receipt of an Omcan shipment please inspect for external damage. If no damage is evident on the external packaging, open carton to ensure all ordered items are within the box, and there is no concealed damage to the machine. If the package has suffered rough handling, bumps or damage (visible or concealed), please note it on the bill of lading before accepting the delivery and contact Omcan within 24 hours, so we may initiate a claim with the carrier. A detailed report on the extent of the damage caused to the machine must be filled out within three days, from the delivery date shown in the shipping documents. Omcan has no recourse for damaged products that were shipped collect or third party.
Before operating any equipment, always read and familiarize yourself with all operation and safety instructions.
Omcan would like to thank you for purchasing this machine. It’s of the utmost importance to save these instructions for future reference. Also save the original box and packaging for shipping the equipment if servicing or returning of the machine is required.
Safety and Warranty
IMPORTANT SAFEGUARDS
READ ALL INSTRUCTIONS
When using, cleaning or maintaining the machine, always follow these instructions:
IMPROPER USE
- Do not place food in the channel and press with the plunger before you have started the machine.
- Cleaning in a jet of water or a high pressure spray is prohibited.
- The base must not be immersed in water.
- Never use the appliance if the power cord is damaged. It must be replaced by either a SANTOS approved dealer or a person with similar qualifications to avoid any danger.
- The appliance must be unplugged before any intervention on it: cleaning, general care, maintenance.
- It is forbidden to operate the appliance on a surface with a slope in excess of 10° with respect to the horizontal plane. The feet of the machine must always be resting on this surface.
- The use of spare parts other than certified original SANTOS parts is prohibited.
- Never connect several appliances to the same power socket.
- Never use the machine outdoors.
- Never place the appliance close to or on a source of heat.
- This appliance is a professional machine designed exclusively for professional use. It is not designed for household use.
- This appliance is not designed for use by people (including children) whose physical, sensorial or mental capacities are impaired or by people with no experience or knowledge, unless they have been supervised or given training in the use of the appliance beforehand by a person responsible for their safety. Supervise children to ensure they do not play with the appliance.
Line protection: The appliance shall be connected only to a power 2-pole and earth socket supplied by a branch circuit of suitable voltage. The branch circuit shall have been established by a qualified electrician according to national and local codes and laws, and provided with suitable protective equipments (such as fuse, circuit breaker, etc.) as defined by these codes and laws.
CARE:
- Before connecting the machine, check that the mains electrical voltage is the same as the voltage for your appliance. Its value is shown:
– Either on the identification plate under the machine.
– Or on the identification plate on the last page of this manual. - If the power cable is damaged, it must be replaced by either a SANTOS approved dealer or a person with similar qualifications to avoid any danger.
RESIDENTIAL USERS: Vendor assumes no liability for parts or labor coverage for component failure or other damages resulting from installation in non-commercial or residential applications. The right is reserved to deny shipment for residential usage; if this occurs, you will be notified as soon as possible.
1 YEAR PARTS AND LABOUR BENCH WARRANTY
Within the warranty period, contact Omcan Inc. at 1-800-465-0234 to schedule a drop off to either an Omcan authorized service depot in the area, or to an Omcan Service warehouse to repair the equipment.
Unauthorized maintenance will void the warranty. Warranty covers electrical and part failures, not improper use.
Please see https://omcan.com/disclaimer for complete info.
WARNING:
The packaging components are classified as normal solid urban waste and can therefore be disposed of without difficulty.
In any case, for suitable recycling, we suggest disposing of the products separately (differentiated
waste) according to the current norms.
DO NOT DISCARD ANY PACKAGING MATERIALS IN THE ENVIRONMENT!
Technical Specifications

Operation
RUN GRATER WITH DRY BREAD BEFORE INITIAL USE TO CLEAN IT.
USING (FIGURE 1)
- Prepare the pieces of cheese to be grated (or the ice cubes) beforehand.
- Make sure the drawer is correctly in place (1) (operating is servo-controlled by a safety device linked to the drawer’s presence). For the ice crusher: place the stainless steel sheet inside the drawer.
- Start the machine by operating the On/Off button (5).
- Lift up the lever (4), insert a piece of cheese to be grated (or ice cubes), and push on the lever steadily without forcing.
- Repeat the above procedure as many times as necessary.
- After use, stop the machine by operating the On/Off Button (5).
Note: removing the drawer (1) or lifting up the chute (3) stops the appliance from working (figure 6).
For easier cleaning, do not leave food to dry in the drawer or on the grating disc.
CHANGING DISC
Push the end of the lever (4), pull on the closing key (14) and remove the chute + lever unit to get to the disc (6) (figure 2).
TAKING APART (LEFT-HANDED THREAD): (FIGURE 3)
- Clamp the disc (6) and undo the screw (7) following the arrow (clockwise) with the closing key (14).
REASSEMBLING: (FIGURE 4)
- Check that the key (8) is present on the motor shaft.
- Check that the seal (13) is present on the disc (6).
- Place the disc on the motor shaft making the key match the key groove.
- Clamp the disc (6) and tighten the screw (7) following the arrow (anti-clockwise).
SAFE ACCESS TO THE TOOLS: (FIGURE 6)
The appliance can only start if the lever (4) is not extending out of the chute to insert the food (3) and if the drawer catching the food (1) is correctly placed on the slideway (2).
Removing the drawer (1) causes the machine to stop. Re-starting the appliance requires specific operation of the On / Off switch (5) again (position 1).
A cut in the mains power supply results in the On / Off switch (5) stopping (position 0).
The fact of lifting the lever to add food into the chute (3) causes the motor to stop, without causing the appliance to stop completely.
Lowering the lever (4) allows the motor to be restarted.
MOTOR OVERLOAD SAFETY FEATURE:
Should the motor become blocked (foreign body, object that is too hard, too much pressure with the lever on the products being processed), the On / Off switch (5) automatically trips to the 0 position.
Correct the problem and press the On / Off switch (5) (position 1).
If the problem persists, switch off the power supply to the machine (unplug the cord from the mains socket) and call in the maintenance service or contact a SANTOS approved dealer.
Maintenance
Before carrying out any work on the appliance, it must in all cases be unplugged from the mains power supply and the motor start capacitor discharged.
DISCHARGING THE CAPACITOR
Use a screwdriver with insulated handle to touch the 2 connectors on the capacitor (12). The appearance of an electric arc shows that the capacitor has discharged.
SPARE PARTS
IMPORTANT: Use of spare parts other than certified original SANTOS parts is prohibited.
This machine requires no specific maintenance. The bearings are lubricated for life. If work is required to replace worn parts such as start relay or the electric or other components, refer to the parts list.
For all spare part orders (see references in the exploded view at the end of the manual), state:
- The type.
- The machine serial number.
- The electrical specifications recorded under the machine.
The complete disc (6) can be considered to be a part subject to wear.
For the machine to operate properly, it is recommended that a check is also made that the seal (13) is in good condition, in particular the absence of any signs of tearing of the lip.
CLEANING
The appliance should neither be cleaned in a jet of water nor with a high pressure spray.
- Put the appliance on stop position by pushing the On/Off button and disconnect the plug.
- Remove the chute + lever assembly and the grating disk.
- Wash the chute + lever assembly, the grating disc and the drawer with washing-up detergent, rinse, dry and reassemble the unit.
- The frame is to be sponged clean then dried. Polish from time to time with a non-abrasive product for windows or a cleaning agent for metal.
Troubleshooting
Identifying the cause of appliance stoppage precisely.
THE APPLIANCE DOES NOT START: (FIGURE 6)
- Check: the mains supply, the condition of the supply cord.
- Check: the position of the drawer (1) on its slideway (2), the position of the lever (4) (no more than 2 cm outside the chute (3)).
THE APPLIANCE STOPS FURTHER TO AN OVERLOAD:
See the chapter “motor overload safety feature”.
Figure Drawings



Parts Breakdown
Model Santos 02 40619


Model Santos 02 40619



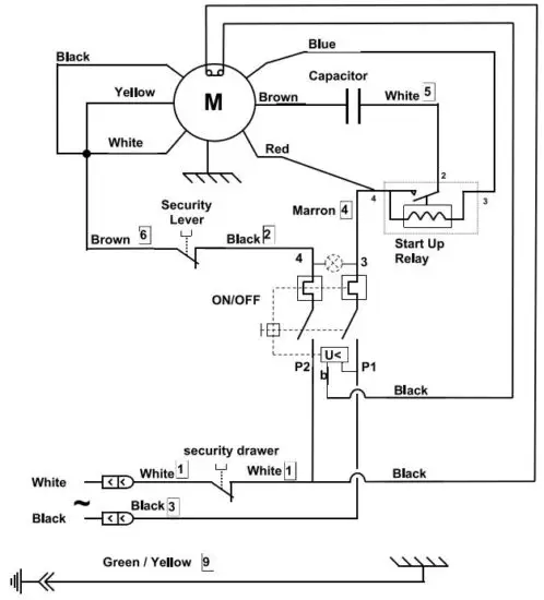
Electrical Schematics
Model Santos 02 40619


Warranty Registration
Thank you for purchasing an Omcan product. To register your warranty for this product, complete the information below, tear off the card at the perforation and then send to the address specified below. You can also register online by visiting:
For mailing in Canada
OMCAN
PRODUCT WARRANTY REGISTRATION
3115 Pepper Mill Court,
Mississauga, Ontario
Canada, L5L 4X5
For mailing in the US
OMCAN
PRODUCT WARRANTY REGISTRATION
4450 Witmer Industrial Estates, Unit 4,
Niagara Falls, New York
USA, 14305
or email to: [email protected]


Since 1951 Omcan has grown to become a leading distributor of equipment and supplies to the North American food service industry. Our success over these many years can be attributed to our commitment to strengthen and develop new and existing relationships with our valued customers and manufacturers. Today with partners in North America, Europe, Asia and South America, we continually work to improve and grow the company. We strive to offer customers exceptional value through our qualified local sales and service representatives who provide convenient access to over 5,000 globally sourced products.

Read More About This Manual & Download PDF:


















