MINNKOTA 2774036 12V HC TRX Control Board Kit

DIMINUTION
| Item/ Assembly | Part# | Description | Qty. |
1 | 2184027 | CONTROL BRO ASY, 24/36 TRXXIS | 1 |
1 | 2184016 | CONTROL BOARD ASSY, 12V TRAXXIS | 1 |
2 | 2305415 | SHRINK TUBE-.47210 X 2.25 | 1 |
| 3 | 2305410 | SHRINK TUBE-.315 OD X 2.25 | 1 |
3 | 2305403 | SHRINK TUBE -.500Xl.O” ADHSV | 4 |
NOTE: Use of Heat Shrinks not required when installing on Freshwater Motor

TOOLS AND RESOURCES REQUIRED
- #2 Phillips Screwdriver
- Heat Gun
- Utility Knife
- 1/2″ Wrench
- Needlenose Pliers
CAUTION
Always wear safety glasses and gloves. Disconnect all power to the trolling motor before beginning any work or maintenance. Johnson Outdoors Inc. is not responsible for any damage due to improper rigging or installation. If you do not have the skills, experience and tools to perform the following maintenance and repairs, we recommend you seek the help of a Mann Kota Authorized Service Center. A list of Authorized Service Centers can be found at http://www.minnkotamotors.com/ Authorized-Service-Providers/. Or contact our Technical Service Department by email at [email protected] or, by dialing 800-227-6433.
REMOVAL
WARNING
Always cut with the knife blade pointing away from yourself. Take care to not damage the wire insulation.
a. Use the #2 Phillips screwdriver to remove the (6) screws that hold the control box cover onto the control box.
b. Use the utility knife to cut the heat shrinks (if installed) on the board to be removed then remove the heat shrinks
c. Use the #2 Phillips Screwdriver to remove the 2 course thread screws that anchor the control board down to the control box. Set these screws aside they will be reused.
d. Use the #2 Phillips Screwdriver to remove the 2 machine screws that hold go through the back of control box and secure the transfer bar of the control board to the control box. Set these screws aside, they will be reused.
e. Remove the Handle Assembly and Control Board from the Control Box.
f. Use the 1/2″ wrench to remove the nut from the Control Board’s Potentiometer (blue knob); once the nut is removed remove the Fender washer and set it aside, this Fender Washer will be reused.
INSTALLATION
CAUTION
Ground yourself by touching grounded piece of metal prior to removing the new board from its package. Static Discharge may damage the new board.
a. Discharge any Static on yourself by touching a grounded piece of metal.
b. Remove the New board from its packaging.
c. Use the 1/2″ Wrench to remove the nut on the potentiometer of the new board, install the fender washer, re-install the nut on the potentiometer, and use the 1/2″ wrench to tighten the nut.
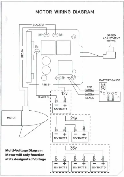
d. Position the board in the control box, slide the (4) 2305403 Heat Shrinks (if used) on the motor and power leads, install the motor and power leads onto the Control Board in the locations indicated by the wiring diagram below.
e. Slide the 2305415 Heat Shrink (larger of the two lorng shrinks)(if used) over the black lead going to the battery meter, Slide the 2305410 Heat Shrink over the red lead to the battery meter, make the battery meter connections
f. Place the control board in the control box routing the wires so they are not pinched and do not have excess wire above the control board. Start the two machine screws through the control box and into the transfer bar on the control board.
g. Tighten the machine screws and install the two coarse thread screws that secure the control board down to the control box.
h. Place the detent spring over the shaft of the potentiometer, slide the yoke of the handle assembly onto the D shaft of the potentiometer, place the potentiometer, detent spring, and handle assembly in the control box with the handle bearings in the recessed detail in the control box and the fender washer on the potentiometer captured in the slot in the uprights that secure the potentiometer.
I. Position the heat shrinks so they fully cover the connections, use the heat gun to seal the ] heat shrinks down, install the control box cove1
For warranty information please visit minnkotamotors.com
121 Power Drive
Mankato, MN 56001
Phone (800) 227-6433
Fax (800) 527-4464


















