Honeywell 50069443 Hall-Effect Rotary Position Sensors

GENERAL INFORMATION
The RTY Series uses a magnetically biased, Hall-effect integrated circuit (IC) to sense rotary movement of the actuator shaft over a set operating range. Rotation of the actuator shaft changes a magnet’s position relative to the IC. The resulting flux density change is converted to a linear output.
MOUNTING INFORMATION
Mount the sensor and/or lever using flat washers and screws as shown in Figures 1 and 2. In harsh applications, treat the screw threads with a suitable thread locking compound.
SPECIFICATIONS
| TABLE 1. SPECIFICATIONS | ||
| CHARACTERISTIC | PARAMETER LV (Low Voltage) HV (High Voltage) | |
| Supply voltage | 5 ±0.5 Vdc | 10 Vdc to 30 Vdc |
| Supply current | 20 mA max. | 32 mA max. |
| Supply current (during output to ground short) | 25 mA max. | 47 mA max. |
| Output: standard inverted2 | 0.5 Vdc to 4.5 Vdc ratiometric 4.5 Vdc to 0.5 Vdc ratiometric | 0.5 Vdc to 4.5 Vdc non-ratiometric 4.5 Vdc to 0.5 Vdc non-ratiometric |
| Output signal delay | 4 ms typ. | |
| Overvoltage protection | 10 Vdc | – |
| Reverse polarity protection | -10 Vdc | -30 Vdc |
| Output to ground short circuit protection | continuous | |
| Output load resistance (pull down to ground) | 10 kOhm typ. | |
| EMI: radiated immunity conducted immunity | 100 m/V per ISO11452-2 from 200 MHz to 1000 MHz 100 mA BCI per ISO11452-4 from 1 MHz to 200 MHz | 100 m/V per ISO11452-2 from 200 MHz to 1000 MHz 100 mA BCI per ISO11452-4 from 1 MHz to 400 MHz |
| EMC | exceeds CE, UKCA requirements | |
| Operating temp. range | -40 °C to 125 °C [-40 °F to 257 °F] | |
| Storage temperature range | -40 °C to 125 °C [-40 °F to 257 °F] | |
| Ingress protection | IP67 according to DIN 40050 | |
| Expected life | 35 M cycles | |
| Media compatibility | heavy transportation fluids | |
| Housing material | PBT plastic | |
| Shock1 | 50 G peak | |
| Vibration1 | 20 G peak tested from 10 Hz to 2000 Hz | |
| Salt fog | concentration 5% ±1% for 240 hr per SAE M1455 Section 4.3.3.1 (at 5.0 Vdc, 38 °C [100 F °]) | |
| Resolution | 12 bit | |
| Mating connector | AMA AMP Superseal 282087-1 | |
| Mechanical end stop | no | |
Approvals
- Applies to RTY sensor without lever only.
- Removes the requirement for the customer to have to invert the logic associated with the application. This is a convenient for the customer, and in some cases, can simplify the customer’s overall solution.
OUTPUT

PINOUT
| TABLE 3. PINOUT | |
| NORTH AMERICAN | EUROPEAN |
| Pin 1 = Vcc | Pin 1 = GND |
| Pin 2 = GND | Pin 2 = Vcc |
| Pin 3 = Output | Pin 3 = Output |
NOTICE
Ferrous material or more than 300 Gauss magnets within a 10 mm [0.39 in] radius of sensor may affect sensor performance.
FUNCTIONAL CHARACTERISTICS

- See table 2 for A, B, C references.
- The linearity error is the deviation of the measured value from the best fit line and is the quotient of the measured output ratio deviation from the best fit line at the measured temperature to the best fit line output ratio span at the measured temperature.
- Accuracy is measured as a deviation from the index line, where the index line is defined as the line with the ideal slope and sensor output voltage corrected at 0º position for its ideal value at 25 °C ±5 °C. Accuracy is valid only when the sensor out-put is correct at 0º position for its ideal value in the application.
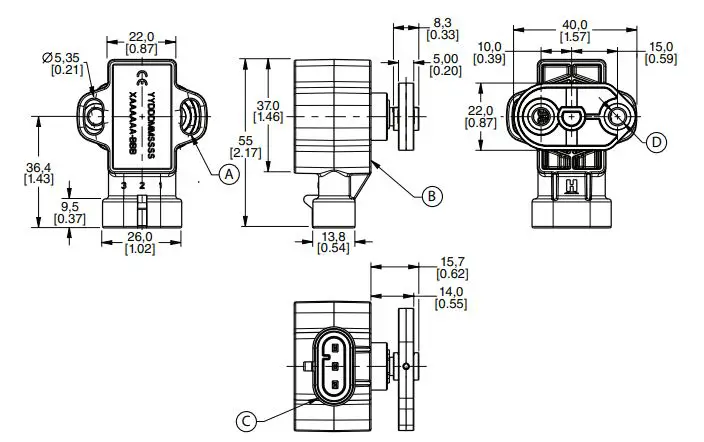
Dimensional Drawings for Sensor with Lever

- A Mount sensor with non-magnetic stainless steel M5 screws.
- B Mounting torque is 2,5 ± 0,5 N m [22.1 ±4.4 in-lb]. Mounting surface.
- C Mating connector: AMP super seal 282087-1.
- D Mount lever using M6x1 screws. Mounting torque 8 N m [70.8 in-lb] max.
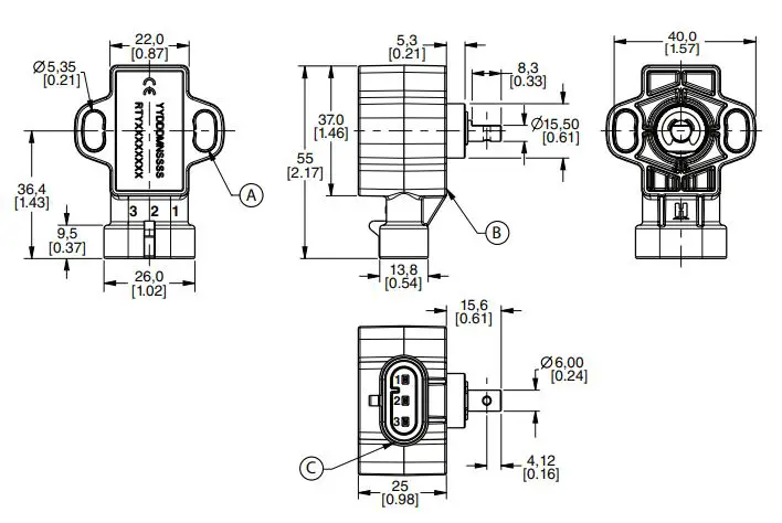
Dimensional Drawings for Sensor without Lever

- A Mount sensor with non-magnetic stainless steel M5 screws.
- B Mounting torque is 2,5 ± 0,5 N m [22.1 ±4.4 in-lb]. Mounting surface.
- C Mating connector: AMP superseal 282087-1.
WARNING PERSONAL INJURY
DO NOT USE these products as safety or emergency stop devices or in any other application where failure of the product could result in personal injury. Failure to comply with these instructions could result in death or serious injury.
WARNING MISUSE OF DOCUMENTATION
- The information presented in this product sheet is for reference only. Do not use this document as a product installation guide.
- Complete installation, operation, and maintenance information is provided in the instructions supplied with each product.
Failure to comply with these instructions could result in death or serious injury.
WARRANTY/REMEDY
Honeywell warrants goods of its manufacture as being free of defective materials and faulty workmanship during the applicable warranty period. Honeywell’s standard product warranty applies unless agreed to otherwise by Honeywell in writing; please refer to your order acknowledgment or consult your local sales office for specific warranty details. If warranted goods are returned to Honeywell during the period of coverage, Honeywell will repair or replace, at its option, without charge those items that Honeywell, in its sole discretion, finds defective. The foregoing is buyer’s sole remedy and is in lieu of all other warranties, expressed or implied, including those of merchantability and fitness for a particular purpose. In no event shall Honeywell be liable for consequential, special, or indirect damages.
While Honeywell may provide application assistance personally, through our literature and the Honeywell website, it is buyer’s sole responsibility to determine the suitability of the product in the application. Specifications may change without notice. The information we supply is believed to be accurate and reliable as of this writing. However, Honeywell assumes no responsibility for its use.
50069443-5-EN | 01/22
© 2022 Honeywell International Inc. All rights reserved.
Honeywell Advanced Sensing Technologies
830 East Arapaho Road Richardson, TX 75081
sps.honeywell.com/ast



















