TESB132F-C 13-Inch Built-In Gas Double Side Burner
Installation Guide

A message to our customers…
Congratulations on the purchase of your TWIN EAGLES Freestanding Side Burner! Our products are engineered for precision and designed for style. Each TWIN EAGLES product is manufactured in the USA at our own state-of-the-art facility in California.
This manual will give you easy-to-follow instructions for installing, operating, and maintaining your TWIN EAGLES freestanding side burner. We recommend reading this manual carefully before your first use to ensure safety, proper care, and operation.
At TWIN EAGLES, we want you to enjoy grilling and spending time together as much as we do – making memories that linger long after the grill cools down.
Thank you and welcome! Dante Cantal Owner and Founder
FOR YOUR RECORDS
Please record the product information below and refer to it when contacting TWIN EAGLES. This information is found on the rating/data plate, located on the inside back of the unit.
![]()
Model #:__________________________________
Serial #: __________________________________
Date of Purchase: __________________________
Place of Purchase: __________________________
Type of Gas:
NG
LP
To the Installer:
Please read these instructions completely before installation and give this manual to the owner.
To the Owner:
Keep this manual in a safe place for future reference.
IMPORTANT SAFETY INFORMATION
WARNING! Read this manual carefully and completely before using your side burner to ensure proper operation, proper installation, proper servicing and to reduce the risk of fire, burn hazard, and/ or another injury.
DANGER
If you smell gas:
- Shut off gas to the appliance.
- Extinguish any open flames.
- If odor continues, keep away from the appliance and immediately call your gas supplier or fire department.
W A R N I N G
- Do not store or use gasoline or other flammable vapors and liquids in the vicinity of this or any other appliance.
- An LP cylinder not connected for use shall not be stored in the vicinity of this or any other appliance.
THIS IS FOR OUTDOOR USE ONLY:
If stored indoors, detach and leave L.P. cylinder outdoors.
B E F O R E L I G H T I N G
- Read instructions before lighting.
- Open lid during lighting.
- If ignition does not occur in 5 seconds, turn the burner control(s) off, wait 5 minutes, and repeat the lighting procedure.
GENERAL SAFETY REQUIREMENTS
- The installation of this appliance must conform with local codes or, in the absence of local codes, either the National Fuel Gas Code, ANZI Z223.1/NFPA 54, or CAN/CGA- B149.1, Natural Gas Installation Code, or CAN/CGA-B149.2, Propane Installation Code.
- This outdoor cooking gas appliance is not intended to be installed in or on recreational vehicles and/or boats.
- This outdoor cooking gas appliance is intended for outdoor use and shall not be used in a building, garage or any other enclosed area.
- Minimum clearance of 12 inches from the back and sides of the unit to adjacent combustible construction must be maintained. This outdoor cooking gas appliance shall not be located under overhead-unprotected combustible construction.
- The utilization of an external electrical source requires that when installed, this outdoor cooking gas appliance must be electrically grounded in accordance with the local codes or, in the absence of local codes, with the National Electrical Code, ANSI/NFPA 70, or the Canadian Electrical Code, CSA C22.1. Keep any electrical supply cord, the rotisserie motor cord, and the fuel supply hose away from any heated surfaces.
- Keep your side burner in an area clear and free from combustible materials, gasoline, and other flammable vapors and liquids.
- DO NOT obstruct the flow of combustion and ventilation air to this appliance. Keep the ventilation openings of the cylinder enclosure free and clear from debris.
- Check all gas connections for leaks with soapy water solution and brush. Never use an open flame.
(Reference page 3 for leak test procedure). - Check flexible hoses for cuts and wear that may affect the safety before each use.
- Never use the side burner in a windy area.
- The pressure regulator and hose assembly supplied with the Twin Eagles Side Burner must be used.
Replacement pressure regulators and hose assemblies must be those specified by Twin Eagles.
WARNING: CALIFORNIA PROPOSITION 65
This product can expose you to chemicals including carbon monoxide which is known to the State of California to cause cancer and reproductive harm. To minimize exposure to the by-products of the burning fuel or from combustion, always operate this unit according to the use and care manual and provide good ventilation. California law requires businesses to warn customers of potential exposure to such substances. For more information go to www.P65Warnings.ca.gov.
In Massachusetts: All gas products must be installed using a “Massachusetts” licensed plumber or gasfitter. A “T” handle type manual gas valve must be installed in the gas supply line to this appliance. This applies to permanently installed natural gas and propane installations. This does not apply to propane portable installations using a 20-pound tank.
INSTALLATION INSTRUCTIONS
- Remove the front side shelf bracket. Save the screws.

- Remove side shelf off the cart. Store in the cart under the grill. Reinstall the side shelf bracket using the saved screws.
- Insert the pin of the rear bracket into the hole on the back side of the side burner housing. Then slide the front pin into the slotted hole on the front side of the side burner housing.

- Secure the side burner to the cart using the ¼-20 stainless steel nuts and bolts provided.
• For easy access inside the grill base cabinet, the access doors are removable by snapping off the hinges.
- Hook-up gas connection as shown. Use pipe sealant suitable for use with LP and NG. Check for leaks using the soapy water method outlined in the “Leak Test” section (pg. 3).

- Locate and connect extension wires from side burner to grill.

- Reinstall access door if removed.

LEAK TEST
CAUTION BEFORE TESTING
- Finding and/or fixing a gas leak is NOT a “DO-IT-YOURSELF” procedure.
- NEVER USE THE SIDE BURNER WITHOUT FIRST LEAK TESTING THE GAS CONNECTIONS.
- WARNING: DO NOT USE OPEN FLAME TO CHECK FOR LEAKS. THE USE OF AN OPEN FLAME COULD RESULT IN A FIRE, EXPLOSION, AND BODILY HARM.
- DO NOT SMOKE WHILE PERFORMING THE LEAK TEST!
- To prevent fire or explosion hazards, DO NOT use or permit sources of ignition in the area while performing a leak test. Perform leak test outdoors only.
- Check to ensure that flexible hoses do not have any cuts and wear that may affect the safety before each use.
Only the factory-supplied hose and regulator must be used. Use only replacement regulator and hose assemblies specified by Twin Eagles.
LEAK TEST
- Prepare a leak testing solution of sudsy water by mixing in a spray bottle with half liquid soap and half water.
- Confirm that all control knobs are in the OFF position.
- Turn the main gas valve supply ON.
- Apply leak testing solution by spraying on the pipe joints, fittings, and hose.
- A gas leak is detected if;
a) there is a faint gas smell and/or…
b) …growing bubbles appear on any of the connection points and/or hose, DO NOT attempt to ignite the side burner and IMMEDIATELY turn off the gas supply valve. - When there is a gas leak, call a qualified service technician. DO NOT use the side burner until the leak is corrected.

OPERATING INSTRUCTIONS
- Make sure all knobs are in the “OFF” position.
- Turn “on” the gas at the source. Caution: If you smell gas, shut off the gas supply and call for service.
- Before lighting, remove the side burner cover or any cooking utensils from the burner grate.
- Push-in and turn the burner knob counterclockwise to “HI” (LARGE FLAME) position and hold the knob in. You should hear a continuous clicking sound and see sparks being provided to the burner. (If the clicking sound is weak, replace the 9V battery).
- If the burner does not ignite within 5 seconds, turn the burner to “OFF” and wait for five minutes. Repeat the above procedures or try the following manual lighting procedures
a. Hold a lit match next to the burner ports
b. Push and turn the burner knob counterclockwise to ignite the burner. - Adjust flame set to “LOW” or “MEDIUM” or “HIGH”, if desired.
- Caution: Do not leave the side burner unattended while cooking.
- To shut down the burner, push and turn the burner knob clockwise to “OFF”.
- For complete shutdown, turn “off” the gas at the source.
![]() | ![]() |
CLEANING AND MAINTENANCE
GENERAL OVERVIEW
Proper care, maintenance, and cleaning will help ensure a long life of your Freestanding Side Burner. Periodic cleaning will help avoid the accumulation of flammable grease, fats, and other debris.
Caution: Always allow the Freestanding Side Burner to cool before cleaning.
STAINLESS STEEL & GENERAL PRODUCT CARE
To keep your TWIN EAGLES products free of surface corrosion and in good working order, it is important to take additional precautions under certain conditions.
If your TWIN EAGLES products are located in corrosive conditions, such as:
- A coastal environment where corrosive salty air is present
- Near a swimming pool, hot tub, or water feature with exposure to corrosive pool chemicals and/or chlorinated water
- Areas where muriatic acid (hydrochloric acid) or other corrosive cleaning solutions are used to clean concrete and masonry
- Areas, where corrosive masonry dust and debris are created by cutting stone or mixing cement These conditions, can create a highly corrosive environment that will cause the corrosions resistant type 304 stainless steel to develop surface oxidation, corrosion, or rust.
TWIN EAGLES products have been tested in saline solutions, highly chlorinated solutions and have been tested against exposure to highly acidic foods. The test results proved that type 304 stainless steel can withstand exposure over prolonged periods of time. However, the conditions outlined above, along with neglect, can lead to surface corrosion or rust.
It is recommended that your TWIN EAGLES products be kept dry and covered when not in use. This is even more important when long-term storage is intended.
Do not allow food particles or grease to be left inside your TWIN EAGLES products. These can attract rodents, which are unsanitary and are likely to cause physical damage by chewing on the wiring, which can cause permanent damage to the electrical components.
If you are located along the coast or in the desert, wind-driven sand is extremely abrasive and can pit and scratch the stainless steel. Keep your TWIN EAGLES products covered when not in use.
When routine cleaning, maintenance, and awareness of the conditions outlined above, you can enjoy many years of service from your TWIN EAGLES products. In the event that surface corrosion has developed on the stainless steel, it is typically not the stainless steel that is corroding but corrosive particles that have been deposited on the surface.
TWIN EAGLES products are made of all-welded stainless steel. It is non-rusting and non-magnetic. Never clean the stainless steel when it is hot. After the initial use, some areas may discolor. This is a normal discoloration caused by the intense heat given off by the burners.
Specks of grease can gather on the surface of the stainless steel and get baked on. These can be removed by using a mildly abrasive pad with a stainless steel cleaner. Use the mildest cleaner and always scrub in the direction of the grain. Do not use steel wool to clean the grill.
Do not use abrasives on the polished highlights. Be extra careful when cleaning around the highlights. Metal polisher or mild chrome cleaner can be used to bring back the luster on highlights. To touch-up minor scratches in the stainless steel, sand the affected surface very lightly, with 100-dry grit emery sandpaper in the direction of the grain.
S-GRATE
The easiest way to clean the grates is to scrub them with a soapy cloth after cooking is completed, the flame is turned off, and the side burner has had time to cool. The grate may discolor, this is a natural reaction to the intense heat given off by the burners.
SPIDER AND INSECT WARNING
Spiders and other insects can nest in the burners of this and any other grills, which causes the gas to flow from the front of the burner. This dangerous “condition” can cause a fire behind the valve panel, damaging the grill and making the grill unsafe to operate. Inspect the burners once a year or if the grill has not been used for more than one month or if any of the following conditions occur:
- The smell of gas in conjunction with the burner flames appears yellow.
- The grill does not reach temperature.
- The grill heats unevenly.
- The burners make popping noises.
EXPLODED VIEW

REPLACEMENT PARTS LIST
| Number | Part Number | Description | TESH132 FAH, | TrSI3132F-13N |
| I | S20256 | Top Cover | I | I |
| 21 | 513806 | S-Grates | I | I |
| 520255WY | Wind Guard | I | I | |
| 4 | 513309 | Enameled Cap | 2 | 1 |
| 5 | 513308 | Enameled Ring | 2 | 1 |
| 6 | 513307 | Aluminum Bowl | 2 | 1 |
| 7 | 513306 | Base with Electrode, LP | 2 | |
| 8 | 5I3320 | Base with Electrode, NG | ||
| 9 | 513204 | Logo, Twin Eagles | I | I |
| 10 | SI4160 | Tinnerman Clips | 2 | 2 |
| I I | 516196 | 12V Switch, Illuminated | I | I |
| 12 | 513270 | Light Bezel Assembly | 2 | 2 |
| 13 | SI3224 | Lens, Light Bezel | 2 | 2 |
| 14 | 5I3226 | Rubber Retention Ring | 2 | 2 |
| 15 | 513235 | Knob, Illuminated | 2 | 1 |
| 16 | 526360-132WY | Front Panel Welded Assembly | 1 | I |
| 17 | 5I6272 | Battery Pack | I | I |
| 18 | SI 6323 | Ignition Module | I | I |
| 19 | S21788 | Bracket, Module, Ignition | I | I |
| 20 | S15149YSB | Gas Valve w/ Microswitch | 2 | ) _ |
| 21 | S12710 | Mani fold | I | I |
| 22 | 512606 | 1/8 Pipe Plug | I | I |
| 23 | 512609 | Nut and Sleeve, .125 NPT x .312 CC | 2 | _ ‘ |
| 24 | 5I2610 | Bushing Reducer. Brass, .50 x .375 | 2 | ‘ – |
| 25 | 515303 | Regulator, NG | I | |
| 26 | 512602 | Adapter,’/: NPT x 3/8 Flare | I | |
| 27 | 5I5344 | Regulator, LP | I | |
| 28 | SI2413 | Gas Tube, Front | I | I |
| 29 | S12414 | Gas Tube, Rear | I | I |
| NON-SHOWN PARTS | ||||
| 5I3313 | Center Orifice,# 82, NG | |||
| 5I3314 | Outside Orifice, #175, NG | |||
| 5I3317 | Center Orifice, #50, LP | 2 | ||
| SI3318 | Outside Orifice, #100, LP | 2 | ||
| S12403 | Tubing, 3/8 flareX3/8 FIareX24″Long | I | ||
| 514105 | Hex Nut, 1/4-20 Hex | 2 | ||
| 5I4125 | Hex Bolt, V.-20 x .500 | |||
| 5I2637 | Connector, Brass, 3/8 M Flare x 1/4 MPT NH | I | ||
| 516006 | Wire Loop, 8″ | I | ||
| 5I6339 | Wire Harness, Module | I | ||
| 516259 | Wire Harness, 16″ Extension | I | ||
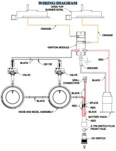
WIRING DIAGRAM
TESB132/132F-C WIRING DIAGRAM SHOWN
TROUBLESHOOTING GUIDE
BEFORE CALLING FOR SERVICE:
If your Twin Eagles Side Burner does not function properly, use the following troubleshooting guide before contacting your dealer for service. The troubleshooting guide may save you the cost of a service call and the inconvenience of being without your Side Burner.
IMPORTANT: Before any troubleshooting, make sure your Twin Eagles product is allowed adequate time to cool.
| PROBLEM | WHAT TO DO |
| Side will not light Side Burner | 1. Push in the knob and verify that the igniter sparks. 2. If the igniter does not spark verify the proper power supply. 9V. a.Purge the line of any trapped air. b.Check if you can match-light the burner. c.Check to see that the other burners operate (if you own a 2-burner Side Burner). NOTE: It is normal to hear a popping sound when the grill burners are first turned ON. |
| The burner flame is yellow and gas odor can be smelled. | 1. Check the burner ring(s) for obstruction…ex. Spiders, insects, etc. 2. Check any source of a gas leak. |
| Low heat generated with knob in HI position. | 1. Check if the problem is isolated to only one burner. If it appears so, cleans the orifice and burner, clearing ports of any obstruction. 2. Check for any bent or kinked fuel hose. 3. Check for proper gas supply and pressure. 4. If using LP gas, check for an empty tank. |
| Too much heat. | 1. Check for damaged orifice or no orifice. 2. Check for unauthorized regulator adjustment. |
| Excessive flare-up. | 1. Check if the enamel rings are dirty. Clean if necessary. |
| Burner blows out | 1. Check for any burner defect. 2. Check for proper burner installation. 3. Check if the fuel mixture is too lean. 4. Check if the gas supply is sufficient. 5. Check if the LP tank is empty. 6. Check if the Side Burner location is subject to high winds. |
| The bezel light / Switch light will not turn ON. | 1. Check if the unit is plugged into proper voltage (GFCI 120V). 2. Replacement of the Bezel Assembly may be required. |
| The spark igniter will not turn ON. | 1. Check if the unit is plugged into proper voltage (9V). 2. Check if the microswitch makes contact. |
LIMITED TWO YEAR WARRANTY:
Twin Eagles warrants the Side Burner to be free from defects in materials and workmanship under normal residential use for a period of two years from the original date of purchase. The actual part will be repaired or replaced, free of charge, with the owner paying for all other costs including labor, shipping, and handling.
ONE-YEAR FULL WARRANTY:
Twin Eagles warrants the Side Burner and all other components to be free from defects in materials and workmanship under normal residential use for a period of one year from the original date of purchase. Twin Eagles will repair or replace parts found to be defective at no cost to the original purchaser. Warranty service must be performed by a Twin Eagles authorized representative during normal business hours.
NINETY (90) DAY RESIDENTIAL PLUS WARRANTY:
This warranty applies to applications where the use of the product extends beyond normal residential use such as bed and breakfast inns and private clubs. The actual part will be repaired or replaced, free of charge, with the owner paying for all other costs including labor, shipping, and handling. This warranty excludes all commercial locations such as restaurants and foodservice locations.
WARRANTY LIMITATIONS & EXCLUSIONS
This warranty shall apply only to the products purchased and located in the continental United States and Canada. The warranty coverage begins on the original date of purchase and proof of date of purchase is required. To activate the warranty, we require that you send in the attached warranty registration card. This warranty applies only to the original owner and may not be transferred.
This warranty excludes discoloration, surface scratches, weather and atmospheric-related staining, and minor surface rust and oxidation which are normal conditions and are to be expected with any outdoor product. This warranty does not apply to damages resulting from negligence, alteration, misuse, abuse, accident, natural disaster, loss of electrical power to the product for any reason, improper installation or improper operation, unauthorized adjustments or calibrations, dings, dents, scratches, or damages due to harsh cleaning chemicals. This warranty does not apply to commercial use, or to products with altered or removed serial numbers. Display models are generally sold “as is” and are subject to the following warranty exclusions: missing components, scratches, dents, and other exterior or cosmetic damages, electrical, gas and ignition systems. Twin Eagles shall not be liable for incidental, consequential, special or contingent damages resulting from its breach of this written warranty or any implied warranty.
WARRANTY SERVICE & REPLACEMENT PARTS: Call your authorized selling dealer or call Twin Eagles directly at 800-789-2206. Be prepared to furnish the following information: Purchaser’s name, model and serial number of the grill, date of purchase, and the accurate description of the problem. Twin Eagles will not pay for service calls for correcting an installation problem. The owner shall be responsible for proper installation, providing normal care and maintenance, providing proof of purchase upon request, and making the grill accessible for service. In the event of any warranty replacement, all removal, replacement, installation, and shipping costs are the responsibility of the owner. If the unit is located in a remote area where Twin Eagles factory-authorized service is not available, you may be required to bring the unit to a Twin Eagles authorized service location at your own cost and expense.
Some states do not allow limitations on how long an implied warranty lasts or the exclusions of or limitations on consequential damages. This warranty gives you specific legal rights and you may have other rights, which vary from state to state.
THIS PAGE IS INTENTIONALLY LEFT BLANK
HOW TO OBTAIN SERVICE
For service, please contact your TWIN EAGLES dealer or call TWIN EAGLES direct at (800) 789-2206 or (562) 802-3488 or fax (562) 802-3391
Mailing address:
Twin Eagles, Inc.
13259 East 166 Street
Cerritos, CA 90703
Visit us at www.twineaglesgrills.com
Please provide:
- Model number
- Serial Number
- Date of Purchase
- A description of the problem
WARRANTY REGISTRATION
| Customer Name | Model # |
| Address | Serial # |
| City, State | Date Purchased |
| Zip | Dealer’s Name |
| Phone # | Dealer’s Address |
| e-mail: |
This Warranty Registration Card must be returned within thirty days of purchase to properly activate your warranty. This information is for our internal use only.
Or you may register online at https://www.twineaglesgrills.com/resources/warranty-registration
Customer Service
ATTN: Warranty Department
13259 East 166th Street
Cerritos, CA 90703
Fax no. (562) 802-3391























