iNTERLiNE 59695325 Heat Pump Compact Instruction

Preface
- In order to provide our customers with quality, reliability and versatility, this product has been made to strict producing standards. This manual includes all necessary information about installation, debugging, discharging and maintenance. Please read this manual carefully before you open or maintain the unit. The manufacturer of this product will not be held responsible if someone is injured or the uinit is damaged, as a result of improper installation, debugging or unnecessary maintenanc. It is vital that the instructions within this manual are adhere at all times. Only qualified person could install the unit.
- A qualified installer, centre, personnel or an authorized dealer, can only repair the unit.
- Maintenance and operation must be carried out according to the recommended time and frequency, as stated in this manual.
- Use genuine standard spare parts only. Failure to comply with these recommendations will void warranty.
- The swimming pool heat pump unit heats the swimming pool water and keeps the temperature constant.
Our heat pump has following characteristics:
- Durable
The heating exchanger is made of PVC & Titanium tube, which can withstand prolonged exposure ot swimming pool water. - Easy operation
The unit is very easy to operate: switch it on and set the desired pool water temperatue. - Quiet operation
The unit comprises an efficient rotary compressor and a low-noise fan motor, which guarantees its quiet operation. The unit can heat your swimming pool water when the air temperature is 10.C or higher. - Low cost
The operational cost is very low due to its high performance
Specifications
Parameter of Swimming Pool Heat Pump Unit
| Model | 59695325 | ||
| Heating Capacity in A27/W27℃ | W | 3000 | |
| BTU | 10200 | ||
| Heating Capacity in A15/W26℃ | W | 2200 | |
| BTU | 7480 | ||
| Heating Capacity | W | 2800 | |
| Heating Input Power | W | 550 | |
| Heating Running Current | A | 2 | |
| Power Supply | V/Ph/Hz | ||
| Quantity of Compressor | 1 | ||
| Compressor Type | |||
| Noise | dB(A) | 45 | |
| Water Connection | mm | 32 | |
| Water Flow Volume | m³/h | 2-4 | |
| Water Pressure Drop | kpa | 15 | |
| Dimension | L | 420 | |
| W | mm | 370 | |
| H | 490 | ||
| Packing Size | L | 450 | |
| W | mm | 400 | |
| H | 520 | ||
| Weight | Net Weight | kg | 25 |
| Gross Weight | 27 | ||
Above parameters is only for reference, exact details please as per nameplate.
Measurement conditions:
- Heating: Dry bulb 24° C, web bulb 19° C, inlet water temp. 27° C. Cooling:
- Dry bulb 35° C, web bulb 24° C, inlet water temp.27 C.
Dimension of swimming pool heat pump unit
| Model Size ( mm) | 59695325 |
| A | 370 |
| B | 240 |
| C | 353 |
| D | 390 |
| E | 383 |
| F | 412 |
| G | 56.2 |
| H | 200 |
Installation
The factory only provides the heat pump unit; the other items including an eventual bypass, in the illustration are necessary parts for the water system, provided by users or the installers. Attention:
Please follow these steps when installing the heat pump:
- All feeding of chemicals to the pool water has to be done downstream of the heat pump.
- Install a bypass when the flow of the pool pump is more than 20% above the rated flow of the heat exchanger of the heat pump.
- Install the heat pump above the level of the pool water.
- Install the heat pump on a solid foundation and use the damping rubbers to eliminate vibrations and noise.
- Always keep the unit straight up. If the unit has been tilted or put on his side, allow 24h before starting the unit.
Heat pump location
The unit may be installed virtually anywhere outdoors. For indoor pools please consult your suppliers. DO NOT put the unit in an enclosed area with a limited air volume where the unit discharge air will be re-circulated. DO NOT put the unit next to shrubs, which can block the air inlet, Such locations deny a continuous source of fresh air, which reduce its efficiency and may prevent adequate heat delivery. The picture below give the minimum required distances from each side of the heat pump.

How to close to the pool
Install the heat pump as close to the swimming pool as possible to minimize the loss of heat through the piping. Put it on a solid base and place the rubber blocks under the heat pump to eliminate vibrations.
Distance from the pool
Normally, the pool heat pump is installed within a 7.5 meter radius of the pool. The greater the distance from the pool, the greater the heat loss from the piping. Since the piping is buried for the most part, heat loss is minimal for distances of up to 30 meters (15 meters to and from the pump= 30 meters total),unless the soil is wet or the water level is high. Heat loss per 30 meters could roughly be estimated at 0.6kw-hour (2000 BTU) for every 5 ℃temperature difference between the pool water and the soil surrounding the pipe,which translates to an operation time increase of 3-5%.
Pool system set up
Connecting the by-pass (option)
- VALVE1–
Slightly closed( water pressure increased with just 100 to 200gr) - VALVE2–
Completely open - VALVE3–
Half way open - Setting the valve of the by-pass:
- Set all 3 valves entirely open
- Slightly close valve 1 ( see also 3.6)
- Close valve 3 about half way to adjust the refrigerant pressure
Electrical wiring
Note:-Verify the local power supply and the operating voltage of the heat pump. It is recommended to use a separate circuit breaker(slow type-D curve)for the heat pump together with the proper wiring characteristics (see table below). The current to the heat pump should only be applied when the filter pump is running. For example a relay controlled by the filter pump could be used to activate the current to the heat pump. Further connect the electrical supply to the junction box inside the unit. All PRO heat pumps require single-phase connection.
Grounding the heat pump is required to protect you against electrical shock caused by an eventual short circuit inside the unit. The heat pump is not equipped with a flow switch or any other kind of water flow detection. Therefore, the heat pump has to be wired electrically together with the filter pump to ensure water flow while the heat pump is running.
Initial start-up
Start up procedure- after the installation is completed, you should follow these steps:
- Turn on the filter pump, check for leaks and verify flow to and from the pool.
- Turn on the electrical power supply to the unit, then press the ON/ OFF key on the electronic control panel. The unit should start when the time delay period has lapsed .
- When the unit has been running for a couple of minutes, check if the air leaving the unit is cooler.
- Check the performance of the flow switch as follows: with the unit running, turn the filter pump off.
The unit should also switch off automatically. If not, the flow switch must be readjusted. - All the unit and filter pump to run 24 hours a day until the desired pool water temperature is reached. When the set temperature is reached, the unit switches itself off. The unit will now automatically restart (as long as your filter pump is running) when the temperature of the pool water experiences a drop of more than 1℃ below set temperature. Depending on the starting temperature of the pool water and the air temperature, it can take several days for the water to reach the desired temperature. Covering the pool can drastically reduced this period.
Water flow switch—the unit is equipped with a flow switch that is switched on when enough water has flowed through the unit and that is switched off when the water flow becomes too low. (e.g. when the filter pump is switched off ).
Time delay—the unit is equipped with a built-in 3-minute start delay included to protect electrical .components and contacts
After this time delay, the unit will automatically be restarted. Even a brief interruption of the power supply will activate the start delay and prevent the unit from starting immediately. Additional interruptions of the power supply during the delay period will have no effect on the 3-minute countdown.
Condensation
When the swimming pool water is being heated by the heat pump, the incoming air is cooled down quite a bit, which can cause condensation on the fins of the evaporator. Condensed volumes can attain severa l litres per hour underhigh atmospheric humidity. Sometimes, this is wrongfully interpreted as a water leak.
Guidelines
Water chemistry
Special attention should be paid to the chemical balance of the pool water. The pool water values should always stay within the following limits:
| Min | Max | |
| pH | 7.0 | 7.4 |
| Free chlorine(mg/1) | 0.5 | 1.2 |
| TAC(mg/1) | 80 | 120 |
| Salt(g/1) | 3 |
Important: failure to comply with these limits will invalidate the warranty.
Note: exceeding one or several limits can damage the heat pump beyond repair. Always install water treatment equipment past the heat pump’s water outlet, especially if the chemicals are automatically added to the water. A check-valve should also be installed between the outlet of the heat pump and this equipment in order to prevent products from flowing back into the heat pump if the filter pump stops.
Winterizing
Important: failure to winterizing could damage the heat pump and will void warranty
The heat pump, filter pump, filter and conduits must be protected in areas where the temperature can drop below the freezing point, Evacuate all water from the heat pump as follows:
- Turn off the electrical power supply to the heat pump
- Close the water supply to the heat pump: completely close valves 2 and 3 of the by-pass
- Disconnect the water inlet and outlet coupler fittings of the heat pump and let the water drain out of the unit
Spring startup
If your heat pump has been winterized, perform the following steps when starting the system in the spring:
- Inspect the system for any debris or structural poroblems.
- Connect the water inlet and outlet unions firmly.
- Turn on the filter pump to supply water to the heat pump. Adjust the by-pass to allow water flow through the heat pump.
- Turn on the electrical power to the heat pump at the main breaker panel.
Owner inspection
The heat pumps are designed and constructed to provide long performance life when installed and operated properly under normal conditions. Periodic inspection are important to keep your heat pump running safe and efficiently all the years.
The following basic guidelines are suggested for your inspection:
- Make sure the front of the unit is accessible for future service.
- Keep the surrounding areas of the heat pump clear of all debris.
- Keep all plants and shrubs trimmed and away from the heat pump.
- Keep lawn sprinkler heads from spraying on the heat pump to prevent corrosion and damage.
- If the unit is installed under a very sharp roof pitch or under a roof without a gutter, a gutter or diverter should be fitted to prevent excessive water from pouring down onto the unit.
- Do not use the heat pump if any parts has been under water. Immediately call a qualified professional technician to inspect the heat pump and replace any part of the control system, which has be submerged.
The heat pump will produce condensation(water) while in operation. The heat pump base is designed to allow the condensation to exit through the bottom drain port. The condensation will increase as the outdoor air humidity level increase. Check the following at regular intervals to ensure proper condensate drainage:
- Visually inspect and clear the bottom drain port of any debris that could clog the port.
- Keep the air intake area and discharge area clear of debris so the airflow through the heat pump is not restricted. The cooler discharge air should not accumulate and be drawn into the side air intake coils.
During normal operation, the heat pump produces ten to twenty liters of condensate per hour. If condensate drainage is above this range during operation or if water continues to drain from the base when the heat pump is not in operation for more than an hour, a leak in the internal plumbing may have occurred. Call a qualified heat pump technician to investigate the problem.
NOTE: A quick way to verify that the water running through the drain is condensation water is to shut off the unit and keep the pool pump running. If the water stops running out of the base pan, it is condensation water.
AN EVEN QUICKER WAY TEST THE DRAIN WATER FOR CHLORINE–if there is no chlorine present, then it’s condensation.
Setting step
- Standby status:
- Press M 10 seconds, get a sound “B” ,LCD display will show “0″ “27”.
- Press M again “1”,“27”. Press to enter heating temperature setting, press up or down to alter heating temperature. Press again to confirm.
- Press M again “8”,“1”.Press to enter Mode setting, press up or down to alter. Press again to confirm.
- Press M again “9”,“0” Press to enter water pump setting, press up or down to alter.
- Press again to confirm.
- Press M again “A”,“40” Press to enter return water temperature setting, press up or down to alter. Press again to confirm.
- Press M again “B”,“5” Press to enter Overheat protection (heating mode) setting, press up or down to alter. Press again to confirm.
- Press M again “B”,“35” Press to enter Electronic expansion valve setting, press up or down to alter. Press again to confirm.
- Press M again “E”,“40” Press to enter Max. temperature setting, press up or down to alter. Press again to confirm.
- Press M again “G”,“8” Press to enter Ambient temperature protection setting, press up or down to alter. Press again to confirm.
The functions of controller display

Setting operation parameter
- Under standby status,press M button 10s to enter Operation Parameter setting interface;
- Press M again to start setting (parameter from 00-D,see the Operation Parameter Table);
- Under parameter setting,press
or
to set data; - Please note no motion on the display for 10s,the LCD will display water-in/water out temp.(under running)or ambient temp.(under standby status)
- Under running status,you can press M 10 to check current parameter,but can not change data of parameter!
- Remarks:Standby status means the unit is connected with electricity but not running.

How to know the current status
- Under running status ,press “M” 10 seconds to check the current status of the unit!You can check water-in/water out temp,condenser temp and ambient temp,please note no motion on the display for 10s,the LCD w1il5l display water-in/water out temp/(under running)or ambient temp.(unit stops)
Operation data setting table:
| Electronic expansion valve mode | 0(Manul)/1(AUTO) | 1 | ||
| Automatic restarting after power off | 1(record) | |||
|
| 0-3 | 3(hot water) | ||
| Water pump keep running or stop after compressor stop for 30s | 0(keep running) /1(stop) | |||
| A | 8-60℃ | 40℃ | ||
| C | Electronic expansion valve manual steps | 10~50 | 35 | |
| E | Maximum temperature setting | 30-70℃ | 40℃ | |
| F | DeltaT setting | 1-20℃ | 2℃ | |
| G | Ambient temp. protection(Min.) | -15℃-15℃ | 8℃ |
Maintenance and Inspection
Maintenance
- To check the water supply device and the releaser often. You should avoid the condition of no water or air enter into system, or that will influence unit’s performance and reliability. You should clear the water filter regularly to avoid unit’s damage by filter’s jam.
- There should be dry, sanitary and ventilation around the units. To clean the side heating exchanger regularly for keeping good heating exchanging and saving energy.
- To check the operation of every process in the u nit, the operation pressure of the refrigerant system.
- You should maintain or change it in time.
- To check the power supply and cable connection often, there is abnormal action or bad smell about the electrical component. If there is, please maintain or change it in time.
- Please discharge all water in the water pump and water system lest freeze the water pump or water system. You should discharge the water at the bottom of water pump if the units will stop for long time. And you should check the units thoroughly and fill the system with water fully before power on the units again.
Trouble shooting guide
| malfunction | Controller display | Reason | resolution |
| Water in temp. Sensor failure | PP 01 | The sensor is open or short circuit | Check or replace a new sensor |
| Water out temp. Sensor failure | PP 02 | The sensor is open or short circuit | Check or replace a new sensor |
| Coil1 sensor failure(Heating mode) | PP 03 | The sensor is open or short circuit | Check or replace a new sensor |
| Gas return sensor failure | PP 04 | The sensor is open or short circuit | Check or replace the sensor |
| Ambient sensor failure | PP 05 | The sensor is open or short circuit | Check or replace the sensor |
| Temp. is too much different between water-in and water-out | PP 06 | Water volume isn’t enough | Increase water volume |
| High pressure protection | EE 01 | Refrigerant system pressure is high | Check pressure gauge,increase the water volume |
| Low pressure protection | E E02 | Refrigerant system pressure is low | Check pressure gauge,refeed refrigerant |
| Flow switch failure | EE 03 | No water/little water in water system. | Check the water flow volume, water pump is failure or not |
| 3times display PP06 (Temp. is too much different between water-in&out) in 30minutes |
EE 05 | Water flow volume not enough, water pressure difference is too low | Check the water flow volume, or water system is jammed or not |
| Communication failure | EE 08 | Wire controller and The PCB connection failure | Check the wire connection |
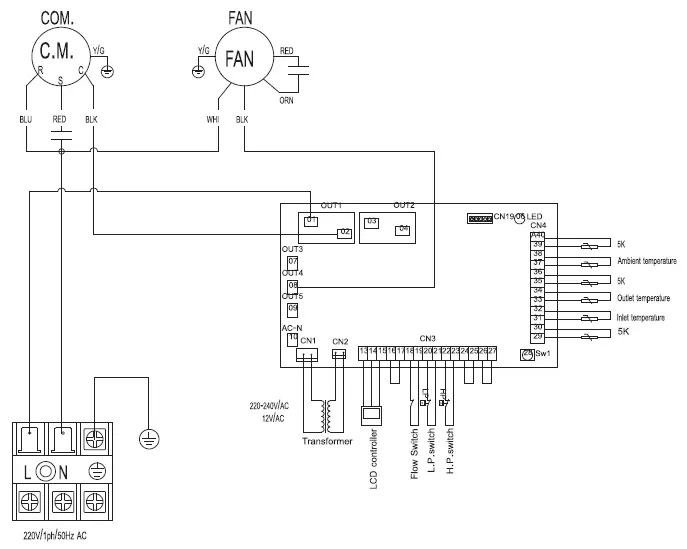
Wiring diagram

Safety Precautions
Meanings of symbols displayed on heat pump unit
- Since rotating parts and parts which could cause an electric shock are used in this product, be sure to read these “Safety Precautions” before use.
- Since the cautionary items shown here are important for safety, be sure to observe them.
- After reading this manual, keep it together with the installation manual in a handy place for easy reference.
- Be sure to receive a guarantee card from your dealer and check that the purchased data and shop name, etc. are entered correctly.
Marks and their meanings
| WARNING | Incorrect handling could cause serious hazard, such as death, serious injury, etc. with a high probability. | |
| CAUTION | Incorrect handling could cause serious hazard depending on the conditions. |
Meanings of symbols used in this manual
WARNING
|
| Do not connect the power cord to an intermediate point, use an extension cord, or connect multiple devices to heat pump. • This may cause overheating, fire, or electric shock. |
| Make sure the power plug is free of dirt and insert it securely into the outlet. • A dirty plug may cause fire or electric shock. | |
| Do not bundle, pull, damage, or modify the power cord, and do not apply heat or place heavy objects on it. • This may cause fire or electric shock. | |
| Do not turn the breaker OFF/ON or disconnect/connect the power plug during operation. • This may create sparks, which can cause fire. | |
| Do not expose your body directly to cool air for a prolonged length of time. • This could be detrimental to your health. | |
| The unit should not be installed, relocated, disassembled, altered, or repaired by the user. • An improperly handled heat pump may cause fire, electric shock, injury, or water leakage, etc. Consult your dealer. • If the power supply cord is damaged, it must be replaced by the manufacturer or its service agent in order to avoid a hazard. | |
| When installing, relocating, or servicing the unit, make sure that no substance other than the specified refrigerant (R32) enters the refrigerant circuit. • Any presence of foreign substance such as air can cause abnormal pressure rise and may result in explosion or injury. • The use of any refrigerant other than that specified for the system will cause mechanical failure, system malfunction, or unit breakdown. In the worst case, this could lead to a serious impediment to securing product safety. | |
| This appliance is not intended for use by persons (including children) with reduced physical, sensory or mental capabilities, or lack of experience and knowledge, unless they have been given supervision or instruction concerning use of the appliance by a person responsible for their safety. | |
| Children should be supervised to ensure that they do not play with the appliance. | |
| The appliance shall be stored in a room without continuously operating ignition sources (for example: open flames, an operating gas appliance or an operating electric heater). | |
| Do not insert your finger, a stick, or other objects into the air inlet or outlet. • This may cause injury, since the fan inside rotates at high speeds during operation. | |
![]() | In case of an abnormal condition (such as a burning smell), stop the heat pump and disconnect the power plug or turn the breaker OFF. • A continued operation in the abnormal state may cause a malfunction, fire, or electric shock. In this case, consult your dealer. |
|
| When the heat pump does not cool or heat, there is a possibility of refrigerant leakage. If any refrigerant leakage is found, stop operations and ventilate the room well and consult your dealer immediately. If a repair involves recharging the unit with refrigerant, ask the service technician for details. • The refrigerant used in the heat pump is not harmful. Normally, it does not leak. However, if refrigerant leaks and comes in contact with fire or heating part of such a fan heater, kerosene heater, or cooking stove, it will create harmful gas and there is risk of fire. |
|
| The user should never attempt to wash the inside of the indoor unit. Should the inside of the unit require cleaning, contact your dealer. • Unsuitable detergent may cause damage to plastic material inside the unit, which may result in water leakage. Should detergent come in contact with electrical parts or the motor, it will result in a malfunction, smoke, or fire. • The appliance shall be stored in a room without continuously operating ignition sources (for example: open flames, an operating gas appliance or an operating electric heater). • Be aware that refrigerants may not contain an odour. • Do not use means to accelerate the defrosting process or to clean the appliance, other than those recommended by the manufacturer. • Do not pierce or burn. |
| This unit should be installed outdoor or in rooms which exceed the floor space specified below. GL50 : 2.2 m2 or larger GL60 : 2.3 m2 or larger GL71/80: 3.1 m2 or larger |
CAUTION
![]()
| Do not touch the air inlet or the aluminum fins of the heat pump unit • This may cause injury. |
| Do not use insecticides or flammable sprays on the unit. • This may cause a fire or deformation of the unit. | |
| Do not expose pets or houseplants to direct airflow. • This may cause injury to the pets or plants. | |
| Do not place other electric appliances or furniture under the heat pump unit. • Water may drip down from the unit, which may cause damage or malfunction. | |
| Do not leave the unit on a damaged installation stand. • The unit may fall and cause injury. | |
| Do not step on an unstable bench to operate or clean the unit. • This may cause injury if you fall down. | |
| Do not pull the power cord. • This may cause a portion of the core wire to break, which may cause overheating or fire. | |
| Do not charge or disassemble the batteries, and do not throw them into a fire. • This may cause the batteries to leak, or cause a fire or explosion. | |
| Do not use the unit for special purposes, such as storing food, raising animals, growing plants, or preserving precision devices or art objects. • This may cause deterioration of quality, or harm to animals and plants. | |
| Do not expose combustion appliances to direct airflow. • This may cause incomplete combustion. | |
![]()
| Before cleaning the unit, switch it OFF and disconnect the power plug or turn the breaker OFF. • This may cause injury, since the fan inside rotates at high speeds during operation. |
| When the unit will be unused for a long time, disconnect the power plug or turn the breaker OFF. • The unit may accumulate dirt, which may cause overheating or fire. | |
| Ensure that the area is well-ventilated when the unit is operated together with a combustion appliance. • Inadequate ventilation may cause oxygen starvation. | |
| After the heat pump is used for several seasons, perform inspection and maintenance in addition to normal cleaning. • Dirt or dust in the unit may create an unpleasant odor, contribute to growth of fungi, such as mold, or clog the drain passage, and cause water to leak from the indoor unit. Consult your dealer for inspection and maintenance, which require specialized knowledge and skills. |
|
| Do not operate switches with wet hands. • This may cause electric shock. |
| Do not clean the heat pump with water or place an object that contains water, such as a flower vase, on it. • This may cause fire or electric shock. | |
![]() | Do not step on or place any object on the unit. • This may cause injury if you or the object falls down. |
IMPORTANT
- Dirty filters cause condensation in the heat pump which will contribute to the growth of fungi such as mold.
- It is therefore recommended to filters every 2 weeks.
FOR INSTALLATION
WARNING
|
| Consult your dealer for installing the heat pump. • It should not be installed by the user since installation requires specialized knowledge and skills. An improperly installed heat pump may cause water leakage, fire, or electric shock. |
| Provide a dedicated power supply for the heat pump. • A non-dedicated power supply may cause overheating or fire. | |
| Do not install the unit where flammable gas could leak. • If gas leaks and accumulates around the unit, it may cause an explosion. | |
![]() | Earth the unit correctly. • Do not connect the earth wire to a gas pipe, water pipe, lightning rod, or a telephone ground wire. Improper earthing may cause electric shock. |
CAUTION
























