KAKA INDUSTRIAL BS-1018B 10 Inch Metal Cutting Band Saw Machine Instruction Manual

1. SAFETY
Warnings
Read and understand the entire owner’s manual before attempting assembly or operation.
As with all machinery there are certain hazards with operation and use of the machine. Using the machine with respect and caution will considerably lessen the possibility of personal injury. However, if normal safety precautions are overlooked or ignored, personal injury to the operator may result.
This machine was designed for certain application only. We strongly recommend that this machine NOT be modified and/or used for any application other than for which it was designed. If you have any questions relative to its application DO NOT use the machine until you contact with us and we have advised you.
Your machine might not come with a power socket or plug before using this machine, please Do ask you local dealer to install the socket or plug on the power cable end.
A.USER:
- WEAR PROPER APPAREL. No loose clothing, gloves, rings, bracelets, or other jewelry to get caught in moving parts.No-slip foot wear is recommended. Wear protective hair covering to contain long hair.
- ALWAYS WEAR EYE PROTECTION. Refer to ANSLZ87.1 standard for appropriate recommendations. Also use face or dust mask if cutting operation is dusty.
- DON’T OVERREACH. Keep proper footing and balance at all times
- NEVER STAND NO TOOL. Serious injury could occur if the cutting tool is accidentally contacted.
- NEVER LEAVE TOOL RUNNING UNTTENDED.TURN POWER OFF. Don’t leave tool until it comes to a complete stop.
- DRUGS, ALCOHOL, MEDICATION. Don’t operate tool while under the influence of drug, alcohol or any medication.
- MAKE SURE TOOL IS DISCONNECTED FROM POWER SUOOLY. While motor is being mounted, connected or reconnected.
- ALWAYS keep hands and fingers away from the blade. (9).STOP the machine before removing chips.
- SHUT-OFF power and clean the BAND SAW and work area before leaving the machine.
B. USE OF MACHINE:
- REMOVE ADJUSTING KEYS AND WRENCHES. From habit of checking to see that keys and adjusting wrenches are removed from tool before turning it “on”.
- DON’T FORCE TOOL. If you will do the job better and be the rate for which it was designed.
- USE RIGHT TOOL. Don’t force tool or attachment to a job for which it was not designed.
- SECURE WORK. Use clamps or a vise to hold work when practical. It’s safer than using your hand frees both hands to operate too.
- MAINTAIN TOOLS IN TOP CONDITION. Keep tools sharp and clean for best and safest performance. Follow instructions for lubricating and changing accessories.
- USE RECOMMENDED ACCESSORIES. Consult the owner’s manual for recommended accessories. The use of improper accessories may cause hazards.
- AVOID ACCIDENTAL STARTING. Make sure switch is in “OFF” position before plugging in power cord.
- DIRECTIONOFFEED. Feed work into a blade or cutter against the direction of rotation of the blade or cutter only.
- ADJUST AND POSITION the blade guide arm before starting the cut.
- KEEP BLADE GUIDE ARM TIGHT, A loose blade guide arm will affect sawing accuracy. (11).MAKE SURE blade speed is set correctly for material being cut.
- CHECK for proper blade size and type.
- STOP the machine before putting material in the vise.
- ALWAYS has stock firmly clamped in vise before starting cut.
- GROUNDALL TOOLS. If tool is equipped with three-prong plug, it should be plugged into a three-hole electrical receptacle. If an adapter is used to accommodate a two prong receptacle, the adapter lug must be attached to a known ground. Never removed the third prong.
- ADJUSTMENT: Make all adjustments with the power off, in order to obtain the machine. Precision and correct ways of adjustment while assembling, the user should read the detailed instruction in this manual.
D.WORKING ENVIRONMENT:
- KEEP WORK AREA CLEANS. Cluttered areas and benches invite accidents.
- DON ‘T USE IN DANGEROUS ENVIRONMENT. Don’t use tools in damp or wet locations, or expose them to rain. Keep work area well-lighted.
- KEEP CHILDREN AND VISITORS AWAY. All children and visitors should be kept a safe distance from work area.
- DON’T install & use this machine in explosive, dangerous environment.
E. MAINTENANCE:
- DISCONNECT machine from power source when making repairs.
- CHECK DAMAGED PARTS. Before further use of the tool, a guard or other part that is damaged should be carefully checked to ensure that it will operate properly and perform its intended function check for alignment of moving parts, binding of moving parts, mounting, and any other conditions that may affect its operation. A guard or other part that is damaged should be properly repaired or replaced.
- DISCONNECT TOOLS before servicing and when changing accessories such as blades, bits, cutters, ect.
- MAKE SURE that blade tension and blade tacking are properly adjusted. (5).RE-CHECK blade tension after initial cut with a new blade.
- TO RPOLONG BLADELIFEALWAYS releases blade tension at the end of each work day.
- CHECK COOLANT DAILY. Low coolant level can cause foaming and high blade temperatures. Dirty or week coolant can clog pump, cause crooked. Cust, low cutting rate and permanent blade failure. Dirty coolant can cause the growth of bacteria with ensuing skin irritation.
- WHEN CUTTING MAGNESIUM NEVER use soluble oils or emulsions (oil water mix) as water will greatly intensify any accidental magnesium chip fire. See your industrial coolant supplier for specific coolant recommendations when cutting magnesium.
- TO PRNMT corrosion of machined surfaces when a soluble on is used as coolant pay particular attention to wiping dry the surfaces where a soluble on is used as coolant, pay particular attention to wiping dry the surfaces where fluid accumulates and does not evaporate quickly, such as between the machine bed and vise.
2. SPECIFICATION
| Model | BS-916B | BS-1018B | ||
| Motor | 1.5 Kw (3PH) | 1.5 Kw (3PH) | ||
|
Capacity | Circular 90° | 229 mm | 254 mm | |
| Rectangular | 90° | 127×406 mm | 457×127 mm | |
| Circular 45° | 150 mm | 150 mm | ||
| Rectangular | 45° | 150×190 mm | 150×190 mm | |
| 35 60 88 115 MPM | 35 60 88 115 MPM | |||
| 60 Hz | 114 196 288 377 FPM | 114 196 288 377 FPM | ||
| Saw blade speed | ||||
| 29 50 73 95 MPM | 29 50 73 95 MPM | |||
| 50 Hz | 95 164 239 314 FMP | 95 164 239 314 FMP | ||
| Blade size | 27×0.90×3075 mm | 27×0.90×3280 mm | ||
| N.W/G.W | 290/348 kgs | 310/385 kgs | ||
| Packing size | 174x86x115 cm | 183x83x115 cm | ||
3. TOOTH SELECTION
For maximum cutting efficiency and lowest cost per cut, it is important to select the blade with the number of teeth per inch (TPI) for the material being cut. The material size and shape dictate tooth selection.
TOOTH SELECTION

You need to consider:
- The width of the cut. That is the distance in the cut that each tooth must travel from the point enters the workpiece until it leaves the workpiece, and you need to consider.
- The shape of the workpiece.
- Squares, Rectangles, Flats (Symbol
- Locate the width of cut on the chart. (inches on the outer circle and millimeters on the inner circle.) Select the tooth pitch on the ring marked with the square shape which aligns with the width of cut. EXAMPLE:6”(150mm) Square, use a 2/3 Vari-Tooth.
- Round Soilds (Symbol
- Locate the diameter of your workpiece on the chart. Select the pitch on the ring marked with the round shape which aligns with the size of stock you are cutting. EXAMPLE: 4” (100mm) round use a 3/4 Vari-Tooth.
- Tubing, Pipe, Structural (Symbol: O H ^)
Determine the average width of cut by dividing the area of the workpiece by the distance the saw blade must travel to finish the cut. Locate the average width of cut on the chart. Select the tooth
Ditch on the ring marked with the tubing and structural shape which aligns with the average width you are cutting.
EXAMPLE: 4” (100mm) outside diameter, 3” (75mm) inside diameter tubing. 4” (100mm)
NOTE:
The band speed and cutting rate recommendations presented on this chart are approximations and are to be used as a starting point for most applications. For exact sawing parameters’ consult your saw blade supplier.
TELLTALE CHIPS
Chips are the best indicator of correct feed force. Monitor chip information and adjust feed accordingly.
Thin or powered chips-increase feed rate or reduce band speed.

Burned heavy chips-reduce feed rate and/or band speed.
Curly silvery and warm chips-optimum feed rate and band speed.
Electrical connections
Electrical connections must be made by a qualified electrician in compliance with all relevant codes. This machine must be properly grounded to help prevent electrical shock and possible fatal injury
Disconnect machine from power source before changing any voltage components !
Confirm that power available at the saw’s location matches that for which the saw is wired. Refer to the electrical wiring diagram supplied with your machine for instructions on how to connect saw to power
source.
4. OPERATION AND ADJUSTMENTS Starting and stopping machine
- Raise the saw frame to the up position.
- The machine is started by pushing the start button (B) Fig.2. And it will continue to run until the saw arm is in the down position at the end of the cut, or when the emergency stop button (C) is pushed.
- When in emergency push button (C), to stop the machine. After removing the trouble release emergency button .re-start the machine by pushing the start button (B).
- When using the coolant turn the select button (A) to the right.
- To adjust the feeding rate when in cutting, turn the volume valve (D) clockwise for faster feeding, counter clockwise for slower feeding. When valve (D) has been properly adjusted, turn the control valve (E) to handle saw action.
- An automatic shut-off limit switch is provided to stop the motor when the cut is completed. The limit switch
(D) is controlled by a lever (C) Fig.3, which contacts the top of the hydraulic cylinder (E) shutting off the.
motor and coolant pimp. - If the motor stops before the cut is completed or continues to run after the cut is completed, the limits switch (D) Fig.3. Can be adjusted up or down by loosening the two screws.
Adjusting downward travel of saw arm
The downward travel of the saw arm should be adjusted so that when the saw is in the extreme downward position, the teeth of the blade are 1/16 below the tab-le surface.
If an adjustment is necessary loosen lock nut (A) Fig.4. And turn stop screw (B) in or out until the correct adjustment is made. Then tighten lock nut (A).
Changing speed and adjusting belt tension
Your machine is provided with a range of four speeds, to change speeds, proceed as follows:
- Disconnect the machine from the power source.
- Release tension on the belt by loosening the tension lock knob (A) Fin.5. And letting the motor swing forward.

- Loosen belt guard screw (D) Fig.6.

- Shift the belt (G) Fig.7. To the desired grooves on the pulleys. When the belt is or the largest step of the motor pulley (E) and the smallest step of the gearbox pulley (F) the speed with be 275 feet per minute.

When the belt is on the smallest step of the motor pulley (E) and the larges step of gear box pulley (F) the speed will be 50 feet per minute. - Adjust belt tension by pivoting the motor to the rear until there is approximately 1/2” deflection of the belt at the center span of the pulleys using light finger pressure.
Then tighten tension lock knob (A) Fig.5. And inspect its function frequently.
NOTE:
There is an interlock switch on pulley cover; the machine will stop when the cover is opened. Do not remove this switch
for any reason, and inspect its function frequently
Adjusting blade tension
To tension the blade, lift up the left wheel cover and turn the blat tension handle (A) Fig.8, clockwise. A pointer and tension scale (B) is located underneath the wheel. The scale is graduated to indicate tension of 20,000, 30,000 and 35,000 pounds per square. inch (psi). For car-bon blades (similar to the one supplied with the machine) the blade should be tensioned at 20, 000 psi. For bi-metal blades, the blade should be at 30,000 psi. Always release blade tension at the end of each work day to prolong blade life.
Adjusting blade tracking
Make sure the blade is tensioned correctly before checking or adjusting. The blade is tracking properly when the back of the blade is just lightly touching the wheel
flanges of both wheels while the machine is dunning. If the blade is not touching the wheel flanges tighten or loosen screw (A) Fig.9. Until the blade tracks properly.
Adjusting blade guide support arm
The blade guide support arm (A) Fig.10, should be set as close to the workpiece as possible. To move the sup-port arm, first loosen clamp knob (B).move the support arm (A)
into relationship with the workpiece. When you are sure the support arm will not interfere with the workpiece, first tighten knob (B).

Adjusting feed rate
When the feed rate control knob is turned clockwise as far as it will go the saw frame will not move down, but it can be raised the up position. By turning the feed rate control knob counterclockwise, the flow of oil from the cylinder is regulated and determines the speed at which the saw frame will lower and the blade will feed through the work. Too many factors are involved to make tabulated data practical on feed rates. As a general rule, an even downward pressure without forcing the blade gives best results. Avoid forcing the blade at the starts as this may shorten blade life and produce a bad cut. By inspecting the chips while the cut is being made will indicate whether the feed rate is correct. Fine powdery chips indicate the feed is too light; the teeth
are rubbing over the surface instead of cutting. Burned chips indicate excessive feed, which cause the teeth to break off as the blade overheats. The ideal feed rate is indicated by chips that have a free curl
and this will give the fastest cutting time and longest blade life.
Adjusting cutting pressure of saw arm
The cutting pressure of the saw arm has been set at the factory and should not need further adjustment.
If adjustment should ever become necessary, lower the saw arm to the horizontal position. Loosen locknut (A) Fig.11. until the pressure is increased or decreased.
Operating and adjusting vise
The workpiece is placed between the jaws with the amount to be cut-off extending out past the blade.
Your machine is equipped with a “quick action” vise jaw which allows you to instantly position the moveable vise jaw (B) Fig.12. Simply turn hand wheel (A) counterclockwise 1/2 turn and move the vise jaw (B) to the desired position. Then tighten the vise (B) against the workpiece by turning hand wheel clockwise. The vise can be adjusted to cut any angle from a straight 90 degree cut-off to a 45 degree angle by loosening the two spring-loaded clamps handles (one located on each vise jaw), positioning the vise jaws to the desired angle and tightening the tow spring-loaded handles.
The right vise jaw is provided with positive stops to instantly position the jaw at 90 or 45 degrees. To check and adjust the positive stops proceed as follows:
- Pivot the right vise jaw (C) Fig.13. All the way to the right, and lock spring loaded clamp handle (D)

- Using a combination square (E), place one end of the square against the vise jaw and the other end against the blade as shown in Fig.13. Check to see if the vise jaw is 90 degrees to the blade.
- If an adjustment is necessary loosen clamp handle (D)
Fig.14. Loosen set screw (F) and turn adjusting screw (G) until the vise jaw is 90 degrees to the blade. NOTE: turn screw (G) from the opposite end, through the face of the vise jaw. End of screw (G) should contact stud of clamp handle (D) when vise jaw is 90 degrees to the blade.
Then tighten set screw (F). - If an adjusting is necessary, loosen clamp handle (D) Fig.14. Loosen set screw (K) should contact stud of clamp handle when vise jaw is 45 degrees to the blade. Then tighten set screw (H)
- Pivot the right vise jaw (C) all the way to the left as shown in Fig.15, and lock spring loaded clamp handle. (D)

- Using a combination square (E), place one end of the square the vise jaw and the other end against the blade, as shown in Fig.15. And check to see if the vise jaw is at 45 degrees to the blade.
Coolant
The use of proper cutting fluid is essential to obtain maximum efficiency from a band saw blade. The main cause of tooth failure is excessive heat build-up. This is the reason that cutting fluid is necessary for long blade life and high cutting rates. Cutting area and blade wheels should be kept clean at all the time. The rate of coolant flow is controlled by the stop valve lever (B) Fig.16 which directs the coolant onto the blade
at (C). The lever (B) is shown in the off position.
Adjusting stock advance stop
The stock advance stop is used mainly when more than one piece of work is to be cut to the same length. Simply position the stop (A) Fig.17 the desired distance away from the blade.
The stop may be repositioned by loosening lock screw (B) and moving the rod (C) in or out accord-ingly. Then tighten lock screw (&). Fine adjustment to the stop can be made by loosening nut (D) and turning stop screw (A). To move the stop (A) out of the way, loosen set screw (E) and move arm (F) to the down position.
Adjusting blade guide roller bearings, carbide blade guides and back-up bearings
Before making the following adjustments make sure the blade is tracking and tensioned properly:
- The back of the blade (A) Fig.18, should ride against the back-up bearing (B). To adjust, loosen set screw (C) and move the bearing (B) up or down until it lightly touches the back of the blade.

- The saw blade (A) should also ride between and lightly touch the two blade guide roller bearings (D) and (E) Fig.18.
The front bearing (E) Fig.18 and 19 is mounted on an eccentric and can easily be adjusted to suit blade thickness by loosening set screw (F) and turning shaft (G) Fig.19.
- The carbide blade guides (H) Fig.18, should also be adjusted so they lightly touch the blade by loosening screws (K).
- The blade guide roller bearings, carbide blade guides and back-up bearing on holder (L) Fig.18 and 19 should be adjusted in the same manner.
Setting up the machine for operation
- Select the proper speed and blade for the type of material you are cutting.
- Make sure the blade tension is adjusted properly.
- Raise the saw frame and close the feed ion/off knob (E) Fig.20.

- Place the stock (B) Fig.20, between the vise jaws. Adjust the stock for the desired length of cut and tighten the vise clamping and wheel (C).
- Make sure the blade guide arm (D) Fig.20, is adjusted as close as possible to the workpiece.
- Turn the machine on and adjust the coolant flow.

- Turn the feed rate control knob (A) Fig.20, counterclockwise until the saw blade begins to lower at the desired rate of speed.
- Proceed to cut through the workpiece. The motor and coolant pump will shut off upon completion of the cut.
- After adjusting the down speed (A), the saw frame position and down movement are controlled by on/off knob.
Removing and installing the blade
When it is becomes necessary to replace the blade. Proceed as follows:
- Disconnect the machine from the power source.
- Raise the saw frame about 6” and close the feed on off knob (E) Fig.21, by turning it clockwise as far as it will go.
- 3. Move the blade guide arm (B) to the right, as shown in Fig.21.

- Loosen two screws (D) and open upper blade guard (F) Fig.21.
- Open both wheel covers (A) Fig.21, and clean the swarf out of the machine.
- Release blade tension by turning the blade tension hand wheel (C) Fig.21 counterclockwise.
- Remove the blade from both wheels and out of each blade guide.
- Make sure the teeth of the new blade are pointing in the right direction. If necessary, turn the blade inside out.
- Place the new blade on the wheels, in the blade guides and adjust blade tension and blade guides.
Lubrication hydraulic system
The hydraulic system on this machine consists of a hydraulic cylinder which is operated by a needle valve, the saw frame is raised be hand and as this is done, oil passes to the underside of the piston. The restricted flow is regulated by the feed rate control knob and governs the speed that the saw frame lowers. If it ever becomes necessary to fill the hydraulic cylinder with oil, proceed as follows:
- Place the saw frame in the down position.
- Remove plug (A) Fig.22 from the top of the hydraulic system and replace with a suitable hose fitting (B) Fig.23. connect a clear hose (C) to the fitting, as shown.

- Put approximately one quart of Mobil-DTE (light) oil, available in one-quart of cans into a container (D) Fig.23 place hose (C) in the container (D) making sure end of hose is submerged in the oil, raise and lower saw arm until the bubbles disappear from inside the clear hose (C).
- Remove hose fitting (B) Fig.23 and replace plug (A) Fig.22.
Gear box
The gear box should be drained and refilled after the 50 hours of use and thereafter every 5 months, with mobile synthetic gear oil, SHC-636, ISO viscosity grade 680. This oil meets or exceeds American gear manufacturers association
(A.G.M.A) #8 Compounded cylinder oil specification. To change the gear box oil, proceed as follows:


- Run the machine for 10 minutes to warm up the gear box.
- Disconnect the machine from the power source.
- Raise the saw arm to its maximum position and close the feed. rate control knob.
- Drain the gear box by removing screw (A) Fig.24.
- Replace screw (A) Fig.24 and lower the saw arm to its lowest position.
- Remove oil breather nut (B) Fig.25.
- Fill the gear box with oil through the oil hole (B) until the oil reach 1/3 volume in the oil window. Then replace oil breather nut (B).
Pivot bearings
Occasionally lubricate the pivot bearings using waterproof grease at the two zerk fittings (C) Fig.24.
5. TROUBLE SHOOTING
| Symptom | Possible Cause(s) | Corrective Action |
|
Excessive Blade Breakage | 1. Materials loosen in vise. 2. Incorrect speed or feed. 3. Blade teeth spacing too large.
4. Material too coarse
5. Incorrect blade tension
6. Teeth in contact with material before saw is started. 7. Blade rubs on wheel flange. 8. Miss-aligned guide bearings. 9. Cracking at weld. | 1. Clamp work securely. 2. Adjust speed or feed 3. Replace with a small teeth spacing blade 4. Use a blade of slow speed and small teeth spacing 5. Adjust to where blade just doesn’t slip on wheel 6. Place blade in contact with work after motor is starred 7. Adjust wheel alignment 8. Adjust guide bearing] 9. Weld again, note the weld skill |
| 1. Teeth too coarse | 1. Use finer teeth 2. Decrease speed 3. Decrease spring tension on side of saw 4. Reduce speed, increase feed pressure 5. Increase feed pressure by reducing spring tension 6. Replace with a new blade, and adjust blade tension 7. Tighten blade tension adjustable knob 8. Tighten blade tension | |
| 2. Too much speed | ||
| 3. Inadequate feed pressure | ||
| 4.Hard spots or scale on material | ||
| Premature Blade Dulling | 5. Work hardening of material | |
| 6. Blade twist | ||
| 7. Insufficient blade | ||
| 8. Blade slide | ||
|
Unusual Wear on Side/Back of Blade | 1. Blade guides worn 2. Blade guide bearing not adjust properly 3. Blade guide bearing bracket | 1. Replace 2. Adjust as per operators manual
3. Tighten |
| Symptom | Possible Cause(s) | Corrective Action |
|
Teeth Ripping from Blade |
1. Tooth too coarse for work
2. Too heavy pressure; too slow speed 3. Vibrating work-piece
4. Gullets loading | 1. Use finer tooth blade 2. Decrease pressure increase speed 3. Clamp work piece securely
4. Use coarser tooth blade or brush or remove chips |
|
Motor running too hot | 1. Blade tension too high 2. Drive belt tension too high 3. Blade is too coarse for work 4. Blade is too fine for work 5. Gears aligned improperly | 1. Reduce tension on blade 2. Reduce tension on drive belt 3. Use finer blade 4. Use coarse blade 5. Adjust gears so that worm is in center of gear |
|
Bad Cuts (Crooked) | 1. Feed pressure too great 2. Guide bearing not adjusted properly 3. Inadequate blade tension 4. Dull blade 5. Speed incorrect 6. Blade guides spaced out too much 7. Blade guide assembly loose 8. Blade truck too far away from wheel flanges | 1. Reduce pressure by increasing spring tension on side of saw 2. Adjust guide bearing, the clearance can’t greater than 0.001 3. Increase blade tension by adjust blade tension 4. Replace blade 5. Adjust speed 6. Adjust guides space 7. Tighten 8. Re-track blade according to operating instructions. |
|
Bad cuts (Rough) | 1. Too much speed of feed 2. Blade is too coarse 3. Blade tension loose | 1. Decrease speed of feed 2. Replace with better blade 3. Adjust blade tension |
| Blade is twisting | 1. Cut is binding blade 2. Too much blade tension | 1. Decrease feed pressure 2. Decrease blade tension |
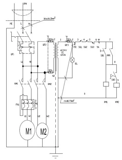
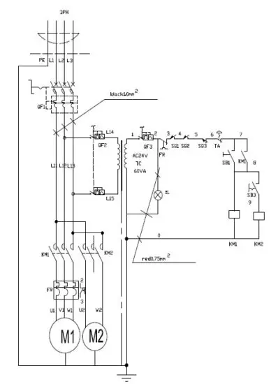
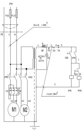
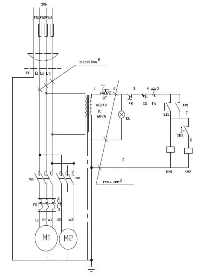
6. ELECTRICAL CONNECTION (BS-916B BS-1018B)

230V-50HZ-1PH CE

400V-50HZ-3PH CE

220V-60HZ-1PH

220V-60HZ-3PH
7. PART LIST (Model: BS-916B BS-1018B)
| Part No. | Description | Q’ty | Part No. | Description | Q’ty |
| 117 | Pivot shaft | 1 | 142 | Pin | 1 |
| 118 | Motor plate | 1 | 143 | Cylinder upper bracket | 1 |
| 119 | Bolt M8x45 | 4 | 144 | Washer | 3 |
| 120 | Nut | 4 | 145 | Screw M8x30 | 3 |
| 121 | Washer | 8 | 146 | Hydraulic cylinder | 1 |
| 122 | Pulley cover | 1 | 147 | Screw M8x16 | 1 |
| 123 | Screw M8x20 | 2 | 148 | Washer | 1 |
| 124 | Motor pulley | 1 | 149 | Pivot shaft | 1 |
| 125 | Belt ulley | 1 | 150 | Spring bracket | 1 |
| 126 | Key | 1 | 151 | Nut M12 | 2 |
| 127 | Waher | 4 | 152 | Bolt M8x30 | 2 |
| 128 | Screw M8x20 | 4 | 153 | Washer | 2 |
| 129 | Belt | 1 | 154 | Tension spring | 1 |
| 130 | Pulley cover | 1 | 155 | Spring | 1 |
| 131 | Hand wheel | 1 | 155.1 | Spring cover | 1 |
| 132 | Key | 1 | 155.2 | Screw M8x20 | 2 |
| 133 | Screw M6x8 | 1 | 155.3 | Washer | 2 |
| 134 | Washer | 1 | 155.4 | Nut M8 | 2 |
| 135 | Acme screw | 1 | 156 | Knob | 2 |
| 136 | Bracket | 1 | 157 | Washer | 2 |
| 137 | Screw M5x8 | 1 | 158 | Screw M10x30 | 1 |
| 138 | Acme nut | 1 | 159 | Washer | 1 |
| 139 | Pin | 1 | 160 | Vice fixed plate | 1 |
| 139.1 | Connecting plate | 1 | 161 | Screw M12x70 | 1 |
| 139.2 | Nut M8 | 2 | 162 | Nut M12 | 1 |
| 139.3 | Bolt M8x20 | 2 | 163 | Screw M12x35 | 1 |
| 139.4 | Washer | 2 | 164 | Washer | 1 |
| 140 | Retainer | 1 | 165 | Bushing | 1 |
| 141 | Base | 1 | 166 | Vise jaw bracket(front) | 1 |
| 141.1 | Scale | 1 | 167 | Screw M10x30 | 2 |
| Part No. | Description | Q’ty | Part No. | Description | Q’ty |
| 168 | Press plate | 1 | 193 | Electrical panel | 1 |
| 169 | Incline support | 1 | 194 | Screw M5x15 | 4 |
| 170 | Screw M8x25 | 2 | 195 | End cover | 2 |
| 171 | Washer | 2 | 196 | Connecting beam | 1 |
| 172 | Cover plate | 1 | 196.1 | Protector | 1 |
| 173 | Nut M24X1.5 | 2 | 197 | Protect cover | 1 |
| 174 | Washer | 2 | 198 | Washer | 4 |
| 175 | Position set bracket | 1 | 199 | Screw M8x20 | 4 |
| 176 | Nut M10 | 2 | 200 | Screw M4x16 | 4 |
| 177 | Screw | 2 | 200.1 | Power cord | 1 |
| 178 | Bolt M10x35 | 3 | 201 | Control box | 1 |
| 179 | Shaft | 1 | 202 | Stand | 1 |
| 180 | Bearing | 2 | 203 | Bolt M8x30 | 8 |
| 181 | Washer | 1 | 204 | Washer | 8 |
| 182 | Bracket | 1 | 205 | Nut M8 | 8 |
| 183 | Screw M8x40 | 3 | 206 | Bolt M8x30 | 8 |
| 184 | Shaft | 1 | 207 | Washer | 16 |
| 185 | Handgrip | 1 | 208 | Nut M8 | 8 |
| 186 | Ring | 1 | 209 | Cover | 1 |
| 187 | Screw M6X12 | 1 | 210 | Washer | 4 |
| 188 | Washer | 1 | 211 | Screw M6x20 | 4 |
| 189 | Abnormal-shaft | 1 | 212 | Cooling pump | 1 |
| 190 | Control box | 1 | 213 | Hose | 1 |
| 191 | Nut M8 | 2 | 214 | Coolant tank | 1 |
| 192 | Screw M8x30 | 2 |
Drawing (Model: BS-916B BS-1018B)


Note:
This manual is only for your reference. Owing to the continuous improvement of the machine, changes may be made at any time without obligation on notice. Please note the local voltage for operating this machine.

Warnings





























