SANTOS Cold Drinks Dispenser User Manual

USER AND MAINTENANCE MANUAL
IMPORTANT: documents included in this manual to be kept:
- “CE” COMPLIANCE DECLARATION
- WARRANTY CERTIFICATE
Translation of the original version
Read the user manual before unpacking the appliance.
Coffee grinders – Fruit juicers – Mixers – Blenders – Drinks dispensers – Planetary mixers Cheese graters – Ice crushers – Mincers – Vegetable slicers – Dough mixer
Coffee grinders – Fruit squeezers – Mixers – Blenders – Drinks dispensers – Mixer beaters – Dough mixer – Cheese graters – Ice crushers – Mincers – Vegetable cutters<0}
MODELS PATENTED IN FRANCE AND INTERNATIONALLY INTERNATIONALLY PATENTED MODELS
“EC” COMPLIANCE DECLARATION
THE MANUFACTURER:
SANTOS SAS – 140-150, Av. Roger SALENGRO 69120 VAULX-EN-VELIN (LYON)
FRANCE
declares that the appliance intended for the professional market described below:
Description: COLD DRINKS DISPENSER
Type number: 34-1, 34-2, 34-3
complies with
- the statutory provisions defined in appendix 1 of the European “machines” directive n°2006/42/CE and the national legislation transposing it
- the statutory provisions of the following European directives and regulations:
o N° 2006/95/CE (low voltage directive)
o N° 2004/108/CE (EMC directive)
o No. 2002/95/CE (RoHS directive)
o No. 2002/96/CE (WEEE directive)
o N° 1935/2004/CE (regulation) relating to materials and articles intended to come into contact with foodstuffs
Harmonised European standards used to give presumption of conformity with the essential requirements of the above-mentioned directives:
- NF EN ISO 12100 -1 and 2:2004: Safety of machinery – General principles for design
- NF EN 60204-1: 2006 : Safety of machinery – Electrical equipment of machines- General requirements
- NF EN 1672-2: 2005, Food processing machinery – Basic concepts – Hygiene requirements
- NF EN 60335-1: 2003 : Household and similar electrical appliances. Safety.
- NF EN 60335-2-64 :2004 : Particular requirements for commercial electric kitchen machines
SAFETY RULES
When using, maintaining or disposing of the appliance, always make sure the following elementary precautions are observed
Read the whole of the information manual
Note: To make understanding of the following paragraphs easier, please refer to the diagrams at the end of the manual
DO NOT:
- Never remove the paddle while filling.
- Do not fill the container beyond the 12 litre mark
- Never allow the appliance to be used without at the least full daily cleaning of the juice containers
- Never use an abrasive sponge or an abrasive product to clean the lid (1), container (2) or the sheet metal casing (10)
- Do not obstruct the ventilation vents (10) at the front and back of the appliance.
- Use only R134A to charge the condensing unit.
- The appliance should neither be cleaned in a jet of water nor with a high pressure spray.
- For electrocution risk protection reasons, never plunge the base into water or any other liquid.
- Unplug the appliance before carrying out any work on it: cleaning, maintenance or repair.
- The use of spare parts other than certified SANTOS original parts is prohibited.
- Use the appliance if the power cord is damaged. It must be replaced by a special assembly available from an approved SANTOS dealer or from SANTOS itself.
- Connect several appliances to the same power socket.
- Use the appliance outdoors.
- Never place the appliance close to or on a source of heat.
- This appliance is a professional machine designed exclusively for professional use. It is not designed for household use.
- This appliance is not designed for use by people (including children) whose physical, sensorial or mental capacities are impaired or by people with no experience or knowledge, unless they have been supervised or given training in the use of the appliance beforehand by a person responsible for their safety. Supervise children to ensure they do not play with the appliance.
INSTALLATION
Install the appliance on a counter which can take the weight of the appliance with the container full. Make sure that proper ventilation in the appliance is possible. A free space of a minimum
of 15 cm must be left at the front and back
CARE: Leave the appliance to stand without plugging in the electrical plug for 12 hours whenever it has been laid down or turned over during its transport or unpacking.
ELECTRICAL CONNECTION:
- The electric power supply for the appliance is available in 3 single-phase voltages:
– 110-120 V 50/60 Hz: 34V1 model
– 220-240 V 50 Hz: 34V2 model
– 220-240 V 60 Hz: 34V4 model
Line protection: the appliance should be connected to a standard 2-pole + earth electric socket. The system should be fitted with a ground fault circuit interrupter and a fuse rated at 10A. The appliance must be earthed.
CARE
• Before connecting the appliance, check that the mains electrical voltage is the same as the voltage for your machine. This value is given:
- either on the identification plate on the appliance rear panel.
- or on the identification plate on the last page of this manual.
- If the power supply lead is damaged, it must be replaced by a special assembly available from approved SANTOS dealers or from SANTOS.
TURNING ON FOR THE FIRST TIME (Fig. A ).
Thoroughly clean all parts coming into contact with the food. Wash with a standard dishwashing product: the lid (2), paddle (3) and juice container (5).
RECYCLING THE PRODUCT AT THE END OF ITS SERVICE LIFE
This appliance has the recycling symbol marking relating to waste electrical and electronic equipment. This means that this product must be processed by a waste sorting system in accordance with Directive
2002/96/CE (WEEE) – Professional Equipment section – so that it can be either recycled or disassembled in order to reduce any impact on the environment.
For further information, please contact your dealer or SANTOS.
For the elimination or recycling of the appliance components, please contact a specialist company or contact SANTOS
Electronic products which have not been out-sorted are potentially dangerous for the environment.
The packaging materials must be eliminated or recycled in accordance with regulations in force
APPLIANCE DESCRIPTION
- Refrigerated drinks dispensers No. 34 are of sturdy construction made of stainless steel plate and unbreakable transparent polycarbonate container and lid, and are particularly suitable for professional use: Cafés, Hotels, Restaurants, Collective caterers, etc.
- Refrigerated drinks dispensers No. 34 are available with 1, 2 or 3 containers, each of a capacity of 12 litres
- The temperature of each container is controlled by a thermostat which can be set to between 4 and 12°C. The thermostat is accessible after removal of the side panel.
- Except where specifically required, the cooling unit is charged with R134a-type refrigerant. Before any work, check the type of fluid for your appliance by referring to the identification plate.
USING THE APPLIANCE
OPERATION:
As for refrigerators, the mains power plug serves as the main switch. The switches (8) located on the front panel control each paddle.
The time required to cool the drink depends on many factors such as the volume of the drink, its original temperature, the ambient temperature, and the thermostat setting.
STARTING UP:
Preparation and use:
- Fill the container (2) up to a maximum of 12 litres. To prepare the drink, follow the manufacturer’s instructions for the product in question. Always put the water in first, then add the product,
- Put the paddle switch (8) to 1.
- Leave the appliance running, even during the night; the condensing unit will stop when the temperature is reached.
- However, for good performance, it is recommended that the evaporator (4) is always left covered and that the paddle is not stopped while there is still some product in the container
SETTING THE DRINK TEMPERATURE:
The temperature of the drink is controlled by factory-set thermostats. Changing that setting is not advised.
In normal operation, warm air should be released from the front or back panel.
However, if it is excessively hot, check the air inlet at the back of the appliance (minimum 15 cm free space). In any event, if the drink in the container is cold, the appliance is working properly
CLEANING:
IMPORTANT:
• Stop the paddle (3) and unplug the appliance power lead.
• Cleaning with a water spray or pressure spray is prohibited
Daily cleaning:
The appliance must be cleaned every day
Remove the juice container and clean with hot water (never an abrasive sponge or product)
Removing the juice container:
- Raise the container lid (1).
- Take off the paddle (3)
- Remove the container (2) by lifting it to separate it from the evaporator dome.
- Remove the evaporator seal (7).
- Take off the tap as follows:
a. Push the lever (11) to release the pourer spout (5),
b. Unscrew the distribution nozzle (6).

Assembling the juice container:
- Position the lever assembly (11) in the open position.
- Introduce the distribution nozzle (6) and screw back in.
- Place the evaporator seal (7) on the container (2).
- Put the container in place on the evaporator
(4) and push it fully down. o To facilitate insertion of the seal, moisten the evaporator dome (4). Or start up the appliance and wait until frost appears on the evaporator before pushing the container and seal down - Position the paddle (3)
MAINTENANCE
Before any work on the appliance, it is essential to unplug the
appliance from the mains
Monthly maintenance
Once a month: remove any dust from the condenser fins.
To access the condenser: unplug the appliance and unscrew the side panels (9).
Spare parts:
IMPORTANT: The use of spare parts other than certified SANTOS original
spare parts is prohibited
Apart from the monthly maintenance, this machine requires no specific maintenance. If work is required to replace wear parts such as the juice container, lid, paddle, distribution nozzle or the electrical or other components, refer to the components list (see the exploded view at the end of the manual).
For all spare part orders (see references in the exploded view at the end of the manual), state:
- the type,
- the appliance serial number and
- the electrical specifications marked on the appliance
FAULT FINDING
Identify the exact cause of the appliance stoppage
The paddles do not turn:
- Make sure that you have indeed actuated (position 1) the respective switches (8)
- Check the mains power supply and the condition of the power supply lead.
Liquid drips from the distribution nozzle:
- Clean the flexible distribution spout (5) (a solid body is probable stuck inside).
- The flexible spout (5) is a consumable. For hygiene reasons, do not hesitate to replace it regularly
The appliance overheats:
- Ventilation is required to ensure the proper performance of the appliance
- Make sure that the front and back ventilation vents (10) are not obstructed (leave a gap of at least 15cm).
- Check that there is no dust on the condenser grid (clean using a soft brush) o Access to the grid: remove the appliance side panels (9)
The temperature of the juice is too high:
See previous section “the appliance overheats”
- Depending on the volume of product and the ambient temperature, it is sometimes necessary to wait several hours before reaching the desired temperature.
- If after stabilisation the temperature is inadequate, then adjust the thermostats (12) (one per juice container; it is recommended that the same setting is used on all the thermostats)
o Access to the thermostats: remove the appliance side panels (9) - For multi-container appliances (2 or 3 containers), leaving at least one container with no liquid is not recommended.
o Frost quickly forms on the evaporation cup (4) and the thermostat is quickly triggered, thus stopping the compressor. The other containers are no longer cooled.
o Always fill the containers with a minimum of 5 cm of liquid
The appliance runs continually without cooling the juice:
- Have the system checked by a refrigeration engineer
- The refrigerant charge is stated on the appliance identification plate.
- Draining and filling the condensing unit is absolutely prohibited in any place not equipped to collect such gasses.
- Do not use anything other than R134A
APPLIANCE TECHNICAL SPECIFICATIONS
| ELECTRICAL SPECIFICATIONS (1) | ||||||||||
| Model no. 34 | 34-1 (1 bowl) | 34.2 (2 bowls) | 34-3 (3 bowls) | |||||||
| type | V1 | V2 | V4 | V1 | V2 | V4 | V1 | V2 | V4 | |
| Power supply voltage | (V) | 100-120 | 220-240 | 220-240 | 100-120 | 220-240 | 220-240 | 100-120 | 220-240 | 220-240 |
| Frequency | (Hz) | 50/60 | 50 | 60 | 50/60 | 50 | 60 | 50/60 | 50 | 60 |
| Input power | (W) | 160 | 260 | 260 | 260 | 260 | 260 | 330 | 330 | 330 |
| Capacitor (optional) | (µF) | – | – | – | – | – | 53µF | – | – | – |
| Capacity | (l) | 1 x 12 litres | 2 x 12 litres | 3 x 12 litres | ||||||
| Dimensions: Height | (mm) | 545 | 545 | 545 | ||||||
| Width | (mm) | 190 | 380 | 570 | ||||||
| Depth | (mm) | 430 | 430 | 430 | ||||||
| Weight: Net weight | (kg) | 15 | 24 | 33 | ||||||
| Packaged weight | (kg) | 17 | 26 | 35 | ||||||
| Noise: (2) LpA uncertainty K pA = 2.5dB | (dBA) | N.A | N.A | N.A | ||||||
| R134a refrigerant charge (do not use any other fluid) | (g) | 60 | 139 | 200 | ||||||
- These values are given as an indication only. The exact electrical specifications for your appliance are given on its identification plate.
- Noise level measured in acoustic pressure with the appliance under load in accordance with standard ISO 11201:1995 and ISO 4871:1996. Appliance positioned on a work surface 75cm from the floor. Microphone turned towards the appliance 1.6m from the floor and 1m from the appliance.
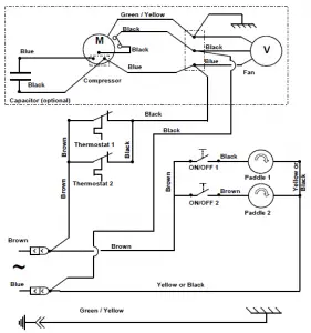
Electrical wiring diagram 110-120V 50/60Hz

Electrical wiring diagram 220-240V 50Hz


Electrical wiring diagram 220-240V 60Hz

Figures

|
| ||
| REF | Description | |
| 1 | Lid | |
| 2 | Juice container | |
| 3 | Paddle | |
| 4 | Evaporator | |
| 5 | Pourer spout | |
| 6 | Distribution nozzle | |
| 7 | Evaporator seal | |
| 8 | Paddle switch | |
| 9 | Side panels | |
| 10 | Base/casing | |
| 11 | Lever | |
| 12 | Thermostat | |
WARRANTY CERTIFICATE
WARRANTY
Since the 01.01.95, all our appliances comply with CE and possess the CE label. Our guarantee is of 24 months from the manufacturing date mentioned on the descriptive plate, except concerning the asynchronous motors (consisting of a rotor and a stator) which are warranted for 5 years from their manufacturing date. Warranty is strictly limited to the free replacement of any part of origin recognized by us as defective due to a defect or building default and identified as belonging to the concerned appliance. Warranty does not apply to damages resulting from installation or use noncomplying with our appliance data sheet (user’s manual) or in case of an evident lack of maintenance or disrespect of elementary security electric rules. It does not apply in case of regular wear and tear. Any replacement of parts under warranty will be realized after return of the
defective part in our workshops, postage paid, supported by a copy of a conformity statement on which appears the serial number of the appliance. Every appliance is equipped with a descriptive plate conforming to the EC recommendations and of which a duplicate exists in the conformity statement (serial number, manufacturing date, electrical characteristics …). In case of serious damage judged repairable only in our workshops, and after prior consent from our departments, any appliance under guarantee is sent by the Distributor, carriage paid. In case of repairs or reconditioning of appliances not under guarantee, the round trip transport is payable by the distributor. The parts and workforce are invoiced at the current rate. A preliminary estimate can be supplied. Coffee grinder not using SANTOS original burrs are not taken under guarantee. The warranty
conditions, repairs, reconditioning, of the espresso coffee grinder are the object of a specific note. Our guarantee does not extend to the payment of penalties, the repair of direct or indirect damages and notably to any loss of income resulting from the nonconformity or the defectiveness of products, SANTOS’s global responsibility being limited to the sale price of the delivered product and to the possible repair of the defective products.
In case of revelation of an imperfection during the warranty period, the Distributor has to, unless a different written agreement of SANTOS, indicate to his customer to stop any use of the defective
product. Such a use would release SANTOS of any responsibility.
APPLIANCE IDENTIFICATION PLATE
SPECIMEN
For all documents not supplied with
the appliance.
Printed, Faxed. Downloaded























