
SANTOS : Instruction and maintenan
SANTOS :
140-150 AVENUE ROGER SALENGRO
69120 VAULX-EN-VELIN (LYON) – FRANCE
TÉL. 33 (0) 472 37 35 29 – FAX 33 (0) 478 26 58 21TELECOPIE 33 (0) 478 26 58 21
E-Mail : [email protected] www.santos.fr
JUICE EXTRACTOR # 50
USER AND MAINTENANCE MANUAL
IMPORTANT: documents included in this manual to be kept:
• “CE” COMPLIANCE DECLARATION
• WARRANTY CERTIFICATE
Translation of the original version
Coffee grinders – Fruit juicers – Mixers – Blenders – Drinks dispensers – Planetary mixers
Cheese graters – Ice crushers – Mincers – Vegetable slicers – Dough mixer
MODELS DEPOSES FRANCE ET INTERNATIONAL INTERNATIONALLY PATENTED, MODELS “CE/UE” COMPLIANCE DECLARATION
THE MANUFACTURER:
SANTOS SAS – 140-150, Av. Roger SALENGRO 69120 VAULX-EN-VELIN (LYON) FRANCE declares that the appliance intended for the professional market described below:
Description: Juice extractor
Type number: 50, 50C
complies with:
- the statutory provisions defined in appendix 1 of the European “machines” directive n°2006/42/CE and the national legislation transposing it
- the statutory provisions of the following European directives and regulations:
- N° 2014/35/UE (low voltage directive)
- N° 2014/30/UE (EMC directive)
- N° 2011/65/UE (RoHS directive)
- N° 2012/19/UE (WEEE directive)
- N° 1935/2004/CE (regulation) relating to materials and articles intended to come into contact with foodstuffs
- N° 10/2011/CE (regulation) plastic materials and articles intended to come into contact with food
Harmonized European standards used to give presumption of conformity with the essential requirements of the above-mentioned directives:
• NF EN 1678+A1: 2010, Food processing machinery – Vegetable cutting machines –
Safety and hygiene requirements.
This European standard is a type-C standard as defined in EN ISO 12100. When the provisions of this type-C standard differ from those stated in the type-A or B standards, the provisions of the type-C standard override the provisions of the other standards. This standard provides the means to comply with the requirements of the “machines” directive n°2006/42/CE, (see appendix ZA)
- NF EN 12547: 2014 Juice extractor. Common safety instructions
- EN ISO 12100: 2010, Safety of machinery – General principles for design
- NF EN 60204-1+A1: 2009, Safety of machinery – Electrical equipment of machines general requirements
- NF EN 1672-2: 2020, Food processing machinery – Basic concepts – Hygiene requirements
- NF EN 60335-1: 2013: Household and similar electrical appliances. Safety.
- NF EN 60335-2-64 :2004: Particular requirements for commercial electric kitchen machines
Drawn up in VAULX-EN-VELIN on 01/03/2021 Signatory’s position: CHIEF EXECUTIVE OFFICER
Signatory’s name: Aurélien FOUQUET
Signature:
IMPORTANT SAFEGUARDS
When using, cleaning or maintaining the machine, always follow these instructions: Read all instructions
Note: You will find it easier to understand the next few paragraphs if you refer to the diagrams at the end of this manual.
INSTALLATION AND HANDLING
CARE: For all handling operations including unpacking the machine, neither the cover clamping handle (1) nor the clamping rods (9) must not be used for holding or lifting the appliance.
The machine can be handled by a single person. It is recommended that the appliance be placed on a table or worktop for more comfortable use, so that the juice outlet spout
and the On / Off switch are in front of you (recommended height: 90 cm, to be adapted as required for the user). Like this, the pulp container is then at the back of the machine.
If however, the worktop is too small, a position can be used with the juice outlet spout on the left and the On / Off switch visible on the front. Like this, the pulp container is then located on the right side.
During cleaning and installation, handle the basket assembly (5) carefully so as not to put it out of shape thus preventing the machine from working properly.
IMPROPER USE![]()
- Do not place food in the channel and press with the plunger before you have started the machine.
- The appliance is not designed for handling frozen foods.
- Remove stones from the fruit before processing it in the machine (e.g.: mangoes, apricots, peaches). Do not let the stones go into the machine.
- The machine must not be left to operate without supervision.
- Neither a hose nor a pressure hose should be used for cleaning.
- Do not use an abrasive sponge for cleaning the basket
- The appliance must not be used on any surface which has a slope of more than 10° relative to horizontal. The machine’s 4 feet must always be resting on that surface.
- Never plunge the base in water or any other liquid for reasons of protection against risks of electrocution.
- The appliance must be unplugged before any intervention on it: cleaning, general care, maintenance.
- Use of spare parts other than certified original SANTOS parts is prohibited.
- Do not use the appliance if the power supply cord is damaged. It must be replaced by either a SANTOS-approved dealer or a person with similar qualifications to avoid
any danger. - Never connect several appliances to the same power socket.
- Never use the appliance outdoors.
- Never place the appliance close to or on a source of heat.
- This appliance is a professional machine designed exclusively for professional use. It is not designed for household use.
- This appliance is not designed for use by people (including children) whose physical, sensorial, or mental capacities are impaired or by people with no experience or knowledge unless they have been supervised or given training in the use of the appliance beforehand by a person responsible for their safety. Supervise children to ensure they do not play with the appliance.
- This appliance is intended for use in communal areas, e.g. in the kitchens restaurants, canteens, hospitals, and artisan trades such as bakeries, butcher’s shops, etc., but not for continuous mass production of food.
ELECTRICAL CONNECTION:
The juice extractor no. 50 is available in two voltages for the electrical power supply
• 220-240V 50/60 Hz single phase
• 110-120V 50/60 Hz single phase
Note: This appliance can operate at both 50Hz and 60Hz without any adjustments.
Line protection: the appliance should be connected to a standard 2-pole + earth electric socket. The installation should be fitted with an RCD and a fuse rated at 16A The appliance must be earthed
CARE:
• Before connecting the machine, check that the mains electrical voltage is the same as the voltage for your appliance. Its value is shown:
➢ either on the identification plate (16) under the machine.
➢ or on the identification plate on the last page of this manual.
• If the power cable (10) is damaged, it should be replaced by a SANTOS-approved dealer, SANTOS or a person with similar qualifications to avoid any danger.
USING FOR THE 1st TIME:
- Remove the plunger (3).
- Turn the clamping handle (1) upwards to release the cover (2), Fig.2
- To be able to remove the cover, turn the clamping handle and clamping rods (9) assembly to the front, Fig.3
- Remove the cover (2), the bowl (4), and the basket assembly (5)
- Remove the basket assembly (5) and wash in clean water
- Wash all the elements in contact with food in clean water: the plunger (3), the cover (2), the bowl (4), and the pulp container (6).
RECYCLING THE PRODUCT AT THE END OF ITS SERVICE LIFE
This equipment is marked with the selective sorting symbol relating to wastes from electrical and electronic equipment. It signifies that this product should be taken over by a selective collection system conforming to the Guideline 2012/19/EU (WEEE) – part Professional Equipment – so that it can be either recycled or dismantled in order to reduce any impact on the environment.
For more information, please contact your Retailer or the SANTOS.
For eliminating or recycling components of equipment, please contact a specialized company or contact SANTOS.
Electronic products not undergoing selective sorting are potentially dangerous for the environment.
The damaging materials should be eliminated or recycled according to the regulations in force.
JUICE EXTRACTOR #50 and basket
- Robust and very well-constructed (components made of cast aluminum, engineered plastic, and 18/10 stainless steel plate), this juice extractor is particularly suitable for extracting the juice and making coulis and sauce juices from fruits or vegetables used by professionals in Restaurants, Pizzerias, Snack Bars, Fast Food Outlets, Special Theme Restaurants, etc.
- It has a powerful motor that drives a centrifugation basket.
- Centrifugation basket: The active, filtering part of the basket is made of stainless steel, the lower part of the basket provides the drive and the locking system is made of food-quality engineered plastic.
- 18/10 press-drawn stainless steel bowl with stainless steel spout for collecting and funneling the product juices.
USING FOR THE FIRST TIME:
USING THE MACHINE FOR THE FIRST TIME:
Assembly and preparation:
- Fit the bowl (4) on the bowl centering device (7) making sure that the juice run-off spout is located in the indent provided for this at the front of the bowl centering device, Fig.4
- Place the basket assembly (5) in the bowl (4), making sure it is located properly on the drive unit (17). It should go into place automatically by gravity but the position of the basket in the bowl should be checked when in place. Fig.5
- Fit the cover (2) on the bowl (4) making sure that when it is fitted the cover outlet is lined up with the bowl outlet. Fig.6
- Turn the cover clamping assembly round towards the feed channel with the clamping handle (1) raised, until it is above the two notches on the side of the cover (2). Fig.7
- Turn the clamping handle round (1) downwards to clamp the cover (2) Fig.8
- Place the fruit plunger (3) in the cover feed channel (2) and check that the underside of the plunger collar rests against the top of the cover feed channel.
- Position the pulp container (6) correctly relative to the cover outlet (2), the bowl (4), and the machine stand (8).
- Connect the supply cord plug (10) to your mains supply socket.
- Withdraw the fruit plunger (3) from the cover feed channel (2).
Using:
1. Start the machine by putting the On / Off switch (11) to the 1 position; the indicator will light up.
2. Place the recipient under the bowl spout (4)
3. Introduce the fruits or vegetables into the cover feed channel (2) and push them onto the rotating grater with the fruit plunger (3).
4. Continue this operation until the juice recipient is full or the quantity of fruit and vegetables to be processed has run out. Also keep an eye on the level of pulp in the pulp container (6).
Stopping the machine:
1. After use, stop the machine:
a. by putting the On / Off switch (11) to the 0 positions,
b. by turning the clamping handle (1) upwards.
c. by unplugging the mains cord plug (10)
2. Turn round the cover clamping assembly (9) on the side opposite the cover feed channel (2) with the clamping handle (1) raised.
3. Take the bowl (4), basket assembly (5), cover (2), and fruit plunger (3) unit to wash them in clean water.
Cleaning:
Handle the basket assembly (5) carefully so as not to put it out of shape thus preventing the machine from working properly.
To clean the basket assembly ( 5), the use of a non-abrasive brush is recommended to clean the filter sieve holes and the grater teeth properly. Cleaning will be easier if you do not wait for the food remains to dry in the bowl, basket, and cover.
Precautions and risks:
During preparation, the level in the pulp container (6) should be monitored to prevent the cover pulp outlet (2) from clogging. Such clogging could result in an imbalance in the basket assembly (5) and thus a risk of damaging the machine.
The quantity of products to be processed before reaching the container (6) maximum filling varies depending on the products being processed. As an indication it corresponds
to approximately 10 kilograms of apples and approximately 6 kilograms of carrots.
If during preparation an imbalance should occur well before the pulp container is full, it is sometimes appropriate to continue adding food for the imbalance to be cleared.
If however, it should persist, the machine should be stopped and the basket assembly (5) cleaned. Certain products have the ability to clog or block the sieve holes, in which case
the basket assembly (5) will need to be cleaned more frequently.
HOW TO STOP THE MACHINE
The machine can be stopped in several ways:
- by using the On / Off switch (11),
- by operating the bowl (4) cover (2) clamping handle (1)
- by unplugging the mains cord plug (10)
CHANGING PRODUCTS DURING JUICE PRODUCTION AND CLEANING IN PLACE
You can change from carrots to apples to prepare an apple/carrot juice You can either mix the fruits and vegetables to prepare the juice required, or change production from one juice to another but without having to remove and clean the elements of the machine.
Simply:
1. place a new recipient under the bowl spout,
2. carry out a quick, automatic basket clean. While the basket is turning, introduce water into the cover channel.
This cleaning can only be contemplated in exceptional cases of small quantities of different juices for individual glass use.
SAFETY / MAINTENANCE
COVER AND BOWL PRESENCE SAFETY DEVICE:
For the juice extractor to be able to start, the cover (2) and the bowl (4) must be centered in position on the bowl centering device (7) and held by the clamping handle (1).
Putting the clamping handle in the vertical position (up) without the bowl or without the cover means that the machine cannot be started.
MOTOR OVERLOAD SAFETY FEATURE:
Should the motor become blocked (foreign body, object that is too hard, too much pressure with the fruit plunger on the products being processed), the On / Off switch (11)
automatically trips to the 0 positions.
Correct the problem and press the On / Off switch (11) (position 1).
If the problem persists, switch off the power supply to the machine (unplug the cord from the mains socket (10)) and call in the maintenance service or contact a SANTOS
approved dealer.
MOTOR OVERHEATING SAFETY FEATURE:
If the motor overheats, the On / Off switch (11) automatically trips to the 0 positions. Wait for the motor to cool (15 to 30 minutes), then push the On / Off switch (11) (position 1).
If the problem persists, switch off the power supply to the machine (unplug the cord from the mains socket (10)) and call in the maintenance service or contact a SANTOS
approved dealer.
TOOL ACCESS SAFETY FEATURE:
The juice extractor can only be started if the cover and bowl are positioned correctly on the motor unit (7) and the clamping handle is in the closed and locked position.
Releasing the cover (2) clamping handle (1) results in the machine stopping and the immobilization of the rotating elements in less than 3 seconds.
Re-starting the juice extractor requires specific operation of the On / Off switch (11) again (position 1).
A cut in the mains power supply results in the On / Off switch (11) stopping (position 0).
MAINTENANCE
Before carrying out any work on the juice extractor, the machine must in all cases be unplugged from the mains power supply and the motor start capacitor discharged:
Discharging the capacitor:
Use a screwdriver with an insulated handle to touch the 2 connectors on the capacitor (13). The appearance of an electric arc shows that the capacitor has discharged.
Spare Parts :
IMPORTANT: Use of spare parts other than certified original SANTOS parts is prohibited This machine requires no particular maintenance because the bearings are lubricated for life.
Work may however be required to change parts subject to wear such as the electrical components like the start capacitor and the start relay. In this case, refer to the list of
components suitable for your machine depending on its operating voltage, (to be found on the warranty sheet supplied with the machine, and on the rating plate underneath the
machine).
The grater (14) and to a lesser extent the basket assembly (5) can be considered as parts subject to wear.
For the machine to operate properly, it is recommended that a check is also made that the locking membrane (15) is in good condition, in particular the absence of any signs of
tearing. Also check that the rubber drive sprockets are in good condition (17), in particular the absence of any signs of wrenching.
For all spare part orders (see references in the exploded view at the end of the manual), state the type, the appliance serial number, and the electrical specifications recorded under the appliance.
Prolonged periods of non-use:
There are no problems with this appliance in the event of prolonged periods of non-use.
You are simply advised to clean it before use and check that the components of the appliance are in good condition (e.g. power cord, seals, and other spare parts).
UPKEEP:
Neither a hose nor a pressure hose should be used for cleaning
• After use, clean the basket assembly, bowl, cover, pulp container, plunger, and bowl centering device in clean water or with a dishwashing detergent product designed for this purpose. Then rinse and dry. Do not use abrasive products or pads to clean the basket assembly.
• The base and the motor unit trim should be cleaned with a soft, damp sponge and then dried.
CARE:
For easier cleaning, do not leave food remains to dry in the bowl (4),
the basket assembly (5), the cover (2), or the fruit plunger (3).
It is recommended that all these parts of the machine are cleaned immediately after the work is finished.
FAULT FINDING
First, identify exactly why the machine stopped.
The machine will not start:
• Check: the mains power supply and the condition of the power supply cord,
• Check: the position of the juice bowl on the motor unit, the position of the cover on the juice bowl, and the locking of the clamping handle on the cover.
The machine stops because the motor has overheated: (the metal casing around the motor unit is hot)
Put the On / Off button (11) to the 0 positions, then remove the plug from the power supply socket and follow the instructions in the section on “motor overheating safety feature”.
The machine stops because of an overload: see the section on “motor overload safety feature”
The machine vibrates when running empty:
This vibration is caused by an imbalance. This imbalance may be caused by:
• The basket being positioned incorrectly: check it is correctly positioned
• Damage to the shape of the basket or its plastic base: check and replace where appropriate.
TECHNICAL SPECIFICATIONS
Mains: | ||
| Power supply voltage (V) | 220-240 | 110-120 |
| Frequency (Hz) | 50 / 60 | 50 / 60 |
Motor: | ||
| Rating (kW) | 0.6 | 0.8 |
| Power requirement (A) | 3.5 | 8.5 |
| Motor speed (rpm) | 3000 / 3600 | 3000 / 3600 |
| Time for the machine to stop | 3 secs max | 3 secs max |
| Operating modes (3) | intermittent cycle 2 min ON / 4 min OFF | |
| Noise (2) (dBA) Measured at 3000 pm LAeq, dB | 65 | 65 |
Dimensions and weight | ||
| Height (mm) | 450 | |
| Width (mm) | 260 | |
| Depth (mm) | 470 | |
| Net weight (kg) | 15.5 | |
| Packaged Weight (kg) | 16.5 | |
| Container capacity (Liters) | 7.5 | |
| The temperature of products processed | Min: 4°C Max: 120°C | |
| Bowl spout height (mm) | 200 | |
(1) These ratings are given for your guidance. The exact electrical specifications of your appliance can be found on the rating plate.
(2) Noise level measured in sound pressure appliance in operation 1 m from its axis in accordance with standard EN 31201.
(3) 2min / 4min cycle: The professional appliance is intended for intermittent use according to 2 minutes ON and 4 minutes OFF cycle. This cycle corresponds to the operating time to perform the function and the stopping time for the preparation and serving of the products processed, in compliance with the instructions of the standard: EN 60335-2-64+A1:2004, Particular requirements for commercial electric kitchen machines.
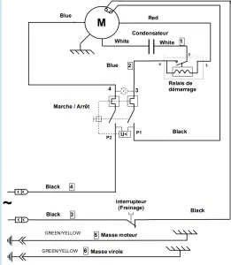
Electrical wiring diagram 110-120V 50/60Hz 
Electrical wiring diagram 220-240V 50/60Hz

TRANSLATION CHART FOR ELECTRICAL COMPONENTS
| Motor |
| Capacitor |
| Start relay |
| Switch (brake) |
| On / Off |
| Motor ground |
| Shell ground |
TRANSLATION CHART FOR WIRE COLORS
| WHITE |
| BLACK |
| BLUE |
| RED |
| GREEN / YELLOW |
TRANSLATION CHART FOR THE MACHINE ELEMENTS
Figures : 




WARRANTY CERTIFICATE
WARRANTY
Since 01.01.95, all our appliances comply with CE and possess the CE label. Our guarantee is of 24 months from the manufacturing date mentioned on the descriptive plate, except concerning the asynchronous motors (consisting of a rotor and a stator) which are warranted for 5 years from their manufacturing date. Warranty is strictly limited to the free replacement of any part of origin recognized by us as defective due to a defect or building default and identified as belonging to the concerned appliance. Warranty does not apply to damages resulting from installation or use non-complying with our appliance data sheet (user’s manual) or in case of an evident lack of maintenance or disrespect of elementary security electric rules. It does not apply in the case of regular wear and tears. Any replacement of parts under warranty will be realized after the return of the defective part in our workshops, postage paid, supported by a copy of a conformity statement on which appears the serial number of the appliance. Every appliance is equipped with a descriptive plate conforming to the EC recommendations and of which a duplicate exists in the conformity statement (serial number, manufacturing date, electrical characteristics …). In case of serious damage judged repairable only in our workshops, and after prior consent from our departments, any appliance under guarantee is sent by the Distributor, carriage paid. In case of repairs or reconditioning of appliances not under guarantee, the round trip transport is payable by the distributor. The parts and workforce are invoiced at the current rate. A preliminary estimate can be supplied.
Coffee grinder not using SANTOS original burrs are not taken under guarantee. The warranty conditions, repairs, reconditioning, of the espresso coffee grinder are the object of a specific note. Our guarantee does not extend to the payment of penalties, the repair of direct or indirect damages, and notably to any loss of income resulting from the nonconformity or the effectiveness of products, SANTOS’s global responsibility being limited to the sale price of the delivered product and to the possible repair of the defective products. In case of revelation of imperfection during the warranty period, the Distributor has to, unless a different written agreement of SANTOS, indicate to his customer to stop any use of the defective product. Such use would release SANTOS of any responsibility.
APPLIANCE IDENTIFICATION PLATE
SPECIMEN
For all documents not supplied with the appliance.
Printed, Faxed, and Downloaded


















