VULCAN 36ESB 36 Inch Electric Salamanander Broiler Oven
IMPORTANT FOR YOUR SAFETY
THIS MANUAL HAS BEEN PREPARED FOR PERSONNEL QUALIFIED TO INSTALL ELECTRICAL EQUIPMENT, WHO SHOULD PERFORM THE INITIAL FIELD START-UP AND ADJUSTMENTS OF THE EQUIPMENT COVERED BY THIS MANUAL.
FOR YOUR SAFETY
- DO NOT STORE OR USE GASOLINE OR OTHER
- FLAMMABLE VAPORS OR LIQUIDS IN THE VICINITY OF
- THIS OR ANY OTHER APPLIANCE.
WARNING: IMPROPER INSTALLATION, ADJUSTMENT, ALTERATION, SERVICE OR MAINTENANCE CAN CAUSE PROPERTY DAMAGE, INJURY OR DEATH. READ THE INSTALLATION, OPERATING AND MAINTENANCE INSTRUCTIONS THOROUGHLY BEFORE INSTALLING OR SERVICING THIS EQUIPMENT.
GENERAL
Your broiler is produced with quality workmanship and material. Proper installation, usage and maintenance of your broiler will result in many years of satisfactory performance. The manufacturer suggests that you thoroughly read this entire manual and carefully follow all of the instructions provided.
INSTALLATION
UNPACKING
Immediately after unpacking, check for possible shipping damage. If the broiler is found to be damaged, save the packaging material and contact the carrier within 7 days of delivery. Before installing, verify that the electrical service agrees with the specifications on the rating plate located under the crumb tray on the right side. If the supply and equipment requirements do not agree, contact your dealer or Hobart Food Equipment Group Canada immediately
INSTALLATION CODES AND STANDARDS
- Your Vulcan broiler must be installed in accordance with:
- State and local codes, or in the absence of local codes, with:
- National Electrical Code ANSI/NFPA-70 (latest edition).
- In Canada refer to Canadian Electrical Code C22.1 Part 1 (latest edition).
LOCATION
The equipment area must be kept free and clear of combustible substances
ELECTRICAL CONNECTIONS
WARNING: ELECTRICAL AND GROUNDING CONNECTIONS MUST COMPLY WITH THE APPLICABLE PORTIONS OF THE NATIONAL ELECTRICAL CODE AND/OR OTHER
LOCAL ELECTRICAL CODES.
WARNING: DISCONNECT THE ELECTRICAL POWER SUPPLY AND PLACE A TAG AT THE DISCONNECT SWITCH TO INDICATE THAT YOU ARE WORKING ON THE CIRCUIT.
ESB36 Broiler
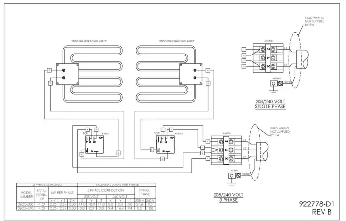
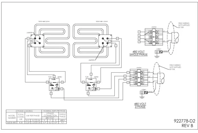
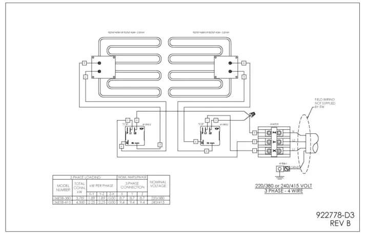
Bring the broiler leads down through the wire chase located on the rear of the range, and connect the terminal as required to the electrical supply. It may be necessary to remove the ¼-20 screw that retains the wire panel to the broiler in order to properly feed the wires through the rear. Refer to the wiring diagram of the broiler. All required broiler wiring diagrams are packaged separately in a clear plastic bag and shipped with the broiler.
ASSEMBLY
- Salamander Broiler Mounted on a Wall
- The separate wall mounting bracket accessory (WALLMNT-CHRBKR) will be needed to wall mount the unit.
- Follow the combustible/non-combustible clearance guidelines that are listed in the “Installation” section in this manual.
- Make sure brackets are level and properly spaced so that bracket holes will align with the threaded holes on the bottom of the unit to be mounted. The short leg of the bracket with the holes that are nearest the elbow bend is to be placed against the wall.
- Secure brackets to wall by means of lag screws or bolts.
- Mount the brackets only in the upside-down “L” position as shown.
- Make sure the lag bolts or screws engage wall studs. Ensure that the wall construction is of the type that will support the salamander weight.
- Place the salamander into position on the brackets, making sure that the unit’s bottom threaded attachment points are aligned with the holes in the brackets
- Secure unit into position with 3/8” bolts at the bottom of the unit.
- Thread the bolts through the holes in the brackets and into the threaded attachment points on the bottom of the unit.
Electric Salamander showed on WALLMNT-CHRBKR Accessory
Assembly over a Gas Range
- If the broiler is to be mounted over a gas range, a reinforced shelf and special mounting brackets are required.
- Use Instructions from the RSHELF Accessory kit to install a reinforced shelf over a range.
- Using the four bolts provided, install mounting brackets on both top corners of the reinforced shelf.
- Place and align the broiler on top of brackets with the back of the unit flush with the rear of the shelf.
- Install 3/8-16 Bolts through underside of the RSHELF
Electric Salamander shown on RSHELF Accessory

OPERATION
WARNING: THE BROILER AND ITS PARTS ARE HOT. BE CAREFUL WHEN OPERATING,
Controls
- Angled Handle — Elevates or lowers the broiling grid to different positions. Grasp the handle and pull towards broiler cavity. This releases the mechanism and allows the lifting handle to move into the desired position.
- Drip Tray — Collects grease and waste which is diverted by the tilt of the drip shield. DO NOT allow the drip tray to overflow. Empty the drip tray when three-quarters full to reduce the possibility of spillage.
- Rack Handle — Glides the grid forward for easy loading and unloading. To operate, pull straight out.
Infinite Load Switches — Two switches independently control the left and right heating elements in 208, 240, 220/380 and 240/415 volt models. Provides a variable range of on time from 22% to 100%. - 3-Heat, 4-Position Switch — Controls both elements on 480 volt models. Provides approximately 100% of total available power (6 KW) at HI position, 50% at MED position, 25% at LO position, and 0% at OFF position. The left side element is slightly longer than the right side element and has a higher KW rating than the right side (3.150 vs. 2.850 KW).

OPERATING THE BROILER
To place 208/240 volt broilers into operation, turn the infinite switch knob to the desired setting. To place 480 volt broilers into operation, turn the 3-heat, 4-position switch knob to the desired setting. Wait 5 minutes for the broiler to preheat, than follow normal cooking procedures.
GRID ADJUSTMENT
Position the grid farther away from the burners for thick meats and for melting cheese or butter to avoid drying the product. Position the grid closer to the burners for bacon, toast and quick heating. Watch carefully to avoid burning.
LOADING AND UNLOADING
Pull the rack out far enough to load product. Push the rack back in place for cooking. Pull the rack out for unloading.
POWER OUTAGE
If a power outage occurs, the broiler will automatically shut down. When power is restored, the broiler will automatically start heating.
FORM F-47201 (06-14)
If the broiler is left unattended during the power outage, turn either the infinite switch knob (220/380 & 208/240 volt) or the 3-heat, 4-position switch knob (480 volt) to the OFF position. When power is restored, turn the control knob back to the ON position. The broiler will be preheated in 5 minutes and normal cooking operation can then be resumed.
CARE AND CLEANING
- Allow the broiler to cool.
- To remove the broiler rack for cleaning, raise the broiler to the center position.
- Position left and right hands simultaneously on the edges of the broiler rack and raise both rack stops.
- Slide broiler rack and drip tray forward past rack stops, holding the tray up against racks.
- Remove broiler rack and drip tray from broiler.
- Let the back of the tray drop down to vertically to allow the front hooks to disengage.
- Remove drip pan from broiler rack and clean as you would any normal utensil.
- To replace, hook the drip tray to the broiler rack while the tray is in a vertical position.
- Replace broiler rack and drip tray in side channels while holding the tray up close to rack.
- 10. Clean the bottom pan. Slide pan out and wash with soap and water. Rinse thoroughly and wipe dry with a soft clean cloth.
- Clean stainless steel surfaces using a damp cloth or with a commercial stainless steel cleaner.
MAINTENANCE
WARNING: THE BROILER AND ITS PARTS ARE HOT. BE CAREFUL WHEN OPERATING, CLEANING OR SERVICING THE BROILER
VENT
Annually, when the broiler is cool, check the flue and clear any obstructions.
SERVICE AND PARTS INFORMATION
Contact your local Service Agency to obtain service and parts information























