RICE LAKE Summit 3000 Low-Profile Floor Scale

Introduction
The Summit 3000 floor scale provides exceptional performance and is an economical solution in light industrial applications. The scale is a fully electronic, low profile floor scale that comes in sizes from 36” x 36” (914 mm x 914 mm) to 60” x 60” (1524 mm x 1524 mm), and capacities from 2000 to 10,000 lb (1000 to 5000 kg). All models use four corner-mounted, NTEP-certified, alloy steel shear beam load cells, with the cells recessed into the frame channels for protection. All models are shipped pre-trimmed, so corner corrections are not needed on arrival. However, the signal trim summing board is enclosed in a durable ABS enclosure that has a convenient top-access for future corner corrections. Other available options include custom frames for pit installations and access ramps for all sizes.
Features
The following are features of the Summit 3000 low-profile floor scale.
- 4 NTEP Certified alloy steel shear-beam load cells
- Top access junction box
- Rugged diamond safety tread plate steel deck
- 4 adjustable rigid polyurethane rubber feet, 3” (76.2 mm) diameter
- Signal trim summing board housed in ABS enclosure
- The threaded eye bolt hole (1/2-20NF) located in the center of the deck for easy lifting
- 20′ of EL147 load cell cable
Options
- Ramps
- Pit Frames
- Mounting Plate
Safety
Safety Signal Definitions
- Indicates an imminently hazardous situation that, if not avoided, will result in death or serious injury. Includes hazards that are exposed when guards are removed.
- Indicates a potentially hazardous situation that, if not avoided, could result in serious injury or death. Includes hazards that are exposed when guards are removed.
- Indicates a potentially hazardous situation that, if not avoided, could result in minor or moderate injury.
- Indicates information about procedures that, if not observed, could result in damage to equipment or corruption to and loss of data.
General Safety
Do not operate or work on this equipment unless this manual has been read and all instructions are understood. Failure to follow the instructions or heed the warnings could result in injury or death. Contact any Rice Lake Weighing Systems dealer for replacement manuals.
WARNING
- Failure to heed could result in serious injury or death.
- Do not allow minors (children) or inexperienced persons to operate this unit.
- Do not operate without all shields and guards in place.
- Do not jump on the scale.
- Do not use for purposes other then weight taking.
- Do not place fingers into slots or possible pinch points.
- Do not use any load bearing component that is worn beyond 5 percent of the original dimension. Do not use this product if any of the components are cracked.
- Do not exceed the rated load limit of the unit.
- Do not make alterations or modifications to the unit.
- Do not remove or obscure warning labels.
- Keep hands, feet and loose clothing away from moving parts.
Installation
The following sections describe the correct installation procedures for the Summit 3000 floor scale.
Scale Location
- The scale must never be loaded beyond its capacity, even momentarily.
- Select a site where overweight loads can maneuver easily without crossing the platform.
- Avoid areas where damage could occur from side impacts of wheels or forklift tines.
- Avoid areas where falling objects could cause shock damage.
- Avoid areas where water may damage a scale not meant for a wash-down environment.
- The scale must be level within 1/4” (6.35 mm). Choose a site where the floor is level to this standard to avoid excessive shimming. The floor may require modification if unable to select an area up to standard.
- For systems where the scale is connected to a 120V AC circuit, the instrument must be directly connected to the earth ground with a ground interface cable of no more than 3 resistance throughout its length.
Unpack Scale
Remove all packing material and inspect the scale for visible damage caused during shipment. Report any damage to the shipping company and Rice Lake Weighing Systems immediately.

- Lift the scale only with a properly designed spreader bar. The lifting force must be vertical to avoid bending the eye bolt.
- Eyebolts must be inserted at the top of the scale. Lifting should always occur with the top plate facing up and the eye-bolts securely attached through the nuts welded to the bottom of the top plate. Lifting from the bottom of the plate could cause nuts to break loose and the scale to fall.
Adjust feet
- The scale feet are secured with a jam nut (located next to each load cell) during shipping to protect the load cells.
- Loosen the jam nut.
- Screw one foot into each load cell and turn until each foot touches either the load cell or the underside of the deck.
- Unscrew each foot for three complete turns.
- Place a spirit level on the deck.
- Adjust any high corners until they just contact the floor surface.
- Recheck the deck with the spirit level, when all feet contact the floor, to ensure it is within 1/4” of level.

Anchor Plate Installation
- Optional floor anchor plates (PN 75819) are available for permanent applications and should be secured to the floor to prevent sideways movement of the scale.
- Using proper lifting technique (Figure 2-1 on page 3), lift the scale so the feet are approximately one inch off the floor.
- Slide mounting plates under two feet, diagonal from each other.
- Lower the scale back to the floor and position the plates so that the bolt-down holes are accessible.
- Using the mounting plates as templates to drill pilot holes into the floor for suitable anchor bolts.
- Bolt the plates to the floor using 1/2” anchor bolts.
- Recheck foot adjustment and deck level.
- For installations using access ramps, mounting plates are not necessary, the ramps have built-in mounting plates.

Electrical Connections
- Electrical Grounding
- For systems where the scale is connected to a 115 or 230 VAC circuit, the indicator must be directly connected to an earth ground with a ground interface cable of no more than 3 resistance throughout its length.
Electrical Interface to Indicator
To connect the scale to the weight indicator, 20′ of 6-wire cable is supplied with each scale. The junction box is accessible through an access plate located on the top of the scale.
Use the following steps to wire the junction box.
- Remove the access plate.
- Remove the four screws using an Allen wrench.
- Lift the junction box assembly out of the scale deck.
- Remove the top of the junction box.

- Push the cable end into the junction box through a cord grip.
- Connect the wires to the indicator terminal (Figure 2-4) as shown in Table 2-1.
- Pull out excess and tighten the cord grip to hold the cable snugly.
| Cable Color Code | Junction Box |
| Red | + Excitation |
| Black | – Excitation |
| Green | + Signal |
| White | – Signal |
| Bare | Shield |
| Yellow | + Sense |
| Blue | – Sense |

- Route the cable so that it is protected from damage. Leave a loose coil of excess cable under the scale to allow for servicing and cleaning.
- Connect the cable to the indicator. See the indicator installation manual for wiring information.
- If necessary, trim corners as described in Section 2.2 on page 3.
- Check all strain relief fittings for tightness.
- Put the cover back onto the junction box assembly and place the junction box back into the floor scale cutout.
- Secure the Summit 3000 floor plate.
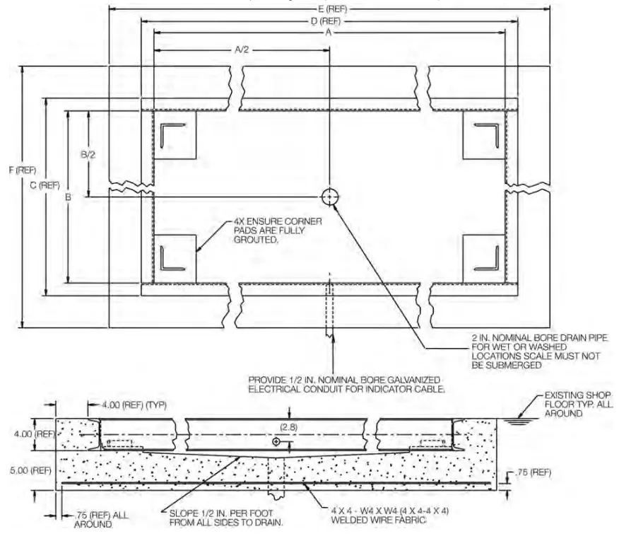
Pit Frame Concrete Details
The Summit 3000 can be installed in a shallow pit using the optional Summit 3000 pit frame.

| Scale Size | 3′ x 3′ | 4′ x 4′ | 4′ x 5′ | 4′ x 6′ | 5′ x 5′ |
| A | 36.75 | 48.75 | 60.75 | 72.75 | 60.75 |
| B | 36.75 | 48.75 | 48.75 | 48.75 | 60.75 |
| C | 39.92 | 51.92 | 51.92 | 51.92 | 63.92 |
| D | 39.92 | 51.92 | 63.92 | 75.92 | 63.92 |
| E | 47.92 | 59.92 | 71.92 | 83.92 | 71.92 |
| F | 47.92 | 59.92 | 59.92 | 59.92 | 71.92 |
- Use concrete with a minimum yield strength of 5,000 PSI or six bags of mix
- Allow seven days to cure (wet concrete periodically during this time)
- Dimensions shown assume firm, stable soil conditions. When soil conditions are not adequate, place the foundation at a sufficient depth
- In wet or washdown applications, it is recommended to use hermetically sealed load cells and the junction box be mounted remotely in a dry location
- Wire mesh to have a minimum of 0.75 in cover bottom and sides
Site Considerations
Debris, floor sweepings, or material spills may accumulate in the pit and interfere with scale operation. The pit should periodically be cleaned. All sizes of the Summit 3000 have a threaded hole centrally located for eye bolts so the scale can be easily lifted from the pit.
Plan the pit location out of main traffic areas to prevent such accidental damaging overloads. Weight overloads, even momentary ones such as driving a loaded forklift over a scale corner, will damage load cells. A 1:24 slope is recommended for the pit, with full grouting under the corner pads as shown in Figures 2-6.

Access Ramps
- Access ramps for Summit 3000 floor scales are designed to bolt to the floor, with built-in mounting plates that attach to the scale feet. When used with access ramps, side movement of the scale is automatically eliminated, and no other mounting plates are necessary.
- Access ramps can only be oriented on the two-scale sides that are perpendicular to the longitudinal axis of the load cells. For example, the scale shown in Figure 2-7 could have an access ramp on the left side as shown, and/or on the right side. The top and bottom sides, however, will not accept the standard ramp mounting plates.

Adjustments and Calibration
The following sections describe adjustments that need to be made to the Summit 3000 floor scale.
Mechanical Adjustments
- To accommodate minor floor unevenness, the scale feet can be used to adjust scale height up or down. Adjust the feet by hand (lift the scale corner slightly with a pry bar) until all feet are contacting the floor equally. Jam nuts are supplied for locking the feet, as there is a slight decrease in accuracy when jam nuts are tightened. However, if the
- the application requires securing the feet, it’s suggested to use Teflon® tape or Loctite®.
- When adjusting scale feet, use care to prevent the scale foot from bottoming out against the underside of the load cell. Also, the foot stem can be damaged by bending or stripping threads if extended beyond the maximum height adjustment.
- When height adjustments are complete, recheck the level of the deck with a spirit level. The deck must be level within 1/4 inch (6.4 mm).
Corner Correction
All assembled Summit 3000 scales are delivered with the junction box corner-trimmed. Corner trimming is only necessary after replacing a load cell.
To calibrate the scale, the output from each load cell must be matched by adjusting the signals with potentiometers at the junction box—a process known as trimming.
- Remove the junction box cover and identify the correct load cell terminal corresponding to each corner (labeled CELL 1, CELL 2, CELL 3 and CELL 4). See Figure 4-3 on page 13 for scale deck corner numbering. The indicator must be connected and calibrated, but it does not need to indicate the exact weight value. A test weight is required. The recommended test weight for all Summit 3000 models is 25% of scale capacity: for example, 500 lb for 2000 lb models, 2500 lb for 10,000 lb models.

- With no weight on the scale, zero the indicator.
- Turn all four potentiometers (Figure 3-1) clockwise to increase the reading until a clicking sound is heard from each potentiometer. This ensures the maximum signal from each load cell.
- With all potentiometers at full signal, place the test weight over one corner and record the indicated weight.
- Repeat this process for each of the other three corners. The load cell with the lowest corner reading is used as a reference point and will not be trimmed.
- Place the test weight over one of the other three corners and use that cell’s potentiometer to adjust the cell output down to match the reference cell output.
- Repeat this procedure with the other two high corners.
Calibration Procedure
- Refer to the indicator manual to determine the correct calibration procedures.
- It is recommended that the scale be exercised before calibration to be certain that everything is seated.
- Load the scale to near capacity two or three times.
- With no load on the scale, place the indicator in its calibration mode and perform a zero calibration.
- Place test weights on the platform equal to 70% – 100% of the scale’s capacity. If several weights are used, they should be evenly distributed around the platform.
- Perform a span calibration.
- Remove the test weights and check the zero reading.
- Repeat the calibration process if necessary.
Maintenance
The following sections describe basic service and maintenance procedures.
Troubleshooting
The following table lists some of the common problems and their suggested solutions.
| Problem | Symptom Description | Solution |
| System does not operate – no display | Power is disconnected | Check power and reconnect |
| Indicator fuse is blown | Replace the fuse and check for the cause | |
| Interface cable is cut or disconnected | Repair the cable | |
| Display stays at zero | Indicator is faulty | Service the indicator |
| Load cell connections are faulty | Check the cable connections in the junction box and at indicator | |
| Erratic weight readings | Vibration is near scale | Remove source of vibration or move scale |
| Platform is not level to within 1/4″ | Level scale by adjusting feet or shimming if necessary | |
| Load cell or cable water damage | Replace load cell cable | |
| Debris under load cells or platform | Clean and remove debris | |
| Indicator is faulty | Use simulator to test indicator for stability; service indicator | |
| Consistently high or low weights | Indicator is not properly adjusted to zero | Zero the indicator according to the indicator manual |
| Platform is binding | Obtain adequate clearance for free platform movement | |
| Indicator is not calibrated | Calibrate according to indicator manual and Section 3.3 on page 10 | |
| Load cells are faulty | Test and replace load cells if necessary | |
| Feet touching deck underside | Adjust feet downward to provide clearance |
Periodic Maintenance
- The space between the platform side, the pit frame, and the surface beneath the platform must be periodically cleaned to prevent debris build-up. More frequent cleaning of these areas is necessary with scales mounted in pits.
- Do not use scales with load cells that are not hermetically sealed in washdown applications. Water damage is a common cause of failure in non-hermetically sealed load cells. Use care with high-pressure steam washdowns for hermetically-sealed load cells. The steam may not damage the load cells, however, the elevated temperatures may cause incorrect readings until the unit cools to room temperature.
Specifications
- End Load Capacity
100% full scale at 2,000 lb and 5,000 lb
80% full scale at 10,000 lb - Load Cell Excitation
Rated Excitation: 10 VDC
Maximum Excitation: 15 VDC - Cable Length
20 ft (6.1 m) (for connecting junction box to indicator - Warranty
Summit 3000 weldment and load cells two years, all other components one year
Approvals


















