STIEBEL ELTRON 073724-G GALAXY M1 Hand Dryer

General Information
This manual must be read carefully before attempting to install the Galaxy™ automatic hand dryer. If you do not follow the safety rules or the instructions outlined in this manual, the unit may not operate properly and it could cause property damage, serious bodily injury and/or death. Stiebel eltron, Inc. Will not be liable for any damages because of failure to comply with the installation and operating instructions outlined in this manual or because of improper use. Failure to comply with the installation and operating instructions or improper use voids the warranty.
Never remove the unit’s cover unless the electricity is turned off. Make sure that air inlet and air exit grills are always kept free of obstructions to ensure proper air flow.
If you have any questions regarding the installation or operation of this hand dryer or if you need a copy of the installation instructions please call our technical service line at 800.582.8423.
NOTE:
Read these instructions carefully before using the appliance and keep them for future reference. Pass on the instructions to a new user if required.
Safety instructions
Structure of safety instructions
KEYWORD: Type of risk
Here, possible consequences are listed that may result from failure to observe the safety instructions.
- Steps to prevent the risk are listed.
Symbols, type of risk
- Injury
- Electrocution
- Burns
Symbol Meaning
- Material losses – damage to the unit and/or installation site
- Appliance disposal
This symbol indicates that you have to do something. The action you need to take is described step by step.
Safety
Intended use
The appliance is intended for drying hands. This appliance is intended for domestic use. It can be used safely by untrained persons. The appliance can also be used in a non-domestic environment, e.g. in a commercial setting, as long as it is used in the same way. Any other use beyond that described shall be deemed inappropriate. Observation of these instructions and of instructions for any accessories used is also part of the correct use of this appliance.
Please read and follow these instructions. Failure to follow these instructions could result in serious bodily injury or death. There are no user-serviceable parts. Service of the unit must be performed by qualified service technicians.
WARNING:
to reduce the risk of fire, electric shock, or injury to persons, observe the following:
- Use the unit only in the manner intended by the manufacturer. If you have questions, contact the manufacturer.
- Before servicing or cleaning the unit, switch power off at the service panel and lock the service disconnecting means to prevent power from being switched on accidentally. When the means of disconnecting the service cannot be locked, securely fasten a prominent warning device, such as a tag, to the service panel.
WARNING:
To reduce the risk of fire, or electric shock, do not use this hand dryer with any solid state speed control device.
DANGER: Electrocution
The following instructions must be observed:
- Before proceeding with any installation, adjustment, alteration, or service of this unit all circuit breakers and disconnect switches servicing the unit must be turned off.
- Never remove the unit’s cover unless the electricity servicing the unit is turned off.
- The unit must be properly grounded. Failure to do so could result in serious personal injury or death.
WARNING: Injury
Where children or persons with limited physical, sensory or mental capabilities are allowed to control this appliance, ensure that this will only happen under supervision or after appropriate instructions by a person responsible for their safety. Children must be supervised to ensure that they never play with the appliance.
WARNING: Fire
Never operate this appliance
- if the minimum clearances to adjacent object surfaces are not maintained, for example to furniture, net curtains, curtains, textiles or other flammable materials (for minimum clearances, see specifi cation/ dimensions chapter).
- in rooms where the appliance is at risk from fire or explosion as a result of chemicals, dust, gases or vapors.
- in the direct proximity of pipes or containers that carry or contain flammable or explosive materials.
- if work such as laying cables, grinding or sealing is carried out in the installation room.
- if sprays, floor polish or similar products containing petroleum are used. Vent the room sufficiently before using unit.
- if an appliance component is damaged, the appliance has fallen over, or already had a fault.
Register your product
You must register this product within 90 days of purchase on our website in order to activate the standard warranty or to be eligible for the extended warranty. Go to our web site at www.stiebel-eltron-usa.com and click on register your product.
Before beginning the registration process, we suggest that you gather the necessary information which will be as follows:
Type, Example: Galaxy 1 (from the white label that is on the side of the unit)
- Number listed after “Nr.”
- Place of Purchase
- Purchase Date
- First & Last Name
- Email address
- Physical Address
- Phone Number
If you have any questions concerning the registration process or warranty op-tions, please contact stiebel eltron usa directly at 800.582.8423.
Appliance description
In order to dry your hands most efficiently, please use the following procedure:
- Shake off excess water over the wash basin
- Place hands underneath the unit at a distance of 4˝ – 7˝
- Rub your hands together as if you were washing them
Your hands will be dry within 25 – 35 seconds.
The Stiebel Eltron Galaxy™ series hand dryers are equipped with an infrared sensor switch. This sensor will activate the unit when hands are placed underneath it. Approximately 7 seconds after the hands have been removed, the unit will automatically shut off.
The sensor is the black rectangle located underneath the unit between the air exit and air inlet grills. The sensor switch will not work properly if it has been covered by gum or dirt. If the sensor is obstructed, the hand dryer will switch off automatically to prevent it from running continuously. Should the unit overheat, a safety high-limit switch will turn off the heating element. The safety high-limit switch resets automatically once the heating element cools down.
Cleaning, care, and maintenance
MATERIAL LOSSES:
The Galaxy™ hand dryer does not contain any parts serviceable by non-licensed people. In case of malfunction please contact a licensed electrician.
To clean the case use a soft cloth with a mild detergent if necessary. Never use any abrasive cleaners since they will scratch the finish of the unit. Never spray water or clean fluids directly on the hand dryer. While cleaning the unit, make sure the electric eye switch is not covered.
INSTALLATION
DANGER: Electrocution
Before beginning any work on the electric installation, be sure the main breaker panel switch is “off” to avoid any danger of electric shock.
NOTE:
The circuit should be equipped with a “ground fault interrupter” where required by local, state or national electrical codes. All electrical work must comply with national and applicable state and local electrical codes.
Only a qualified technician should carry out installation, commissioning, maintenance and repair of the appliance.
General safety instructions
We guarantee trouble-free function and operational reliability only if original accessories and spare parts intended for the appliance are used and if the installation is performed as described in this manual.
Minimum clearances
DANGER: Electrocution
Do not install unit where it can accidentally be splashed with water. Observe all minimum clearance requirements. Failure to do so could result in serious personal injury or death.
Do not install the hand dryer in danger zones 0, 1, or 2. Doing so may allow the unit to be splashed with water which could result in serious personal injury or death.
MINIMUM CLEARANCES

- Danger zone: do not install unit in bathtubs showers, or wash basins.
- Danger zone: do not install directly above bathtubs or showers.
- Danger zone: do not install within 24˝ (600 mm) of bathtubs or showers
- Safe area: unit must be installed in this area, outside of danger zones 2, 1 and 0.

- Before mounting the unit to the wall, ensure all minimum distances are met for safety and performance considerations.
- The unit must be installed at least 4˝ (102 mm) from perpendicular walls.
- The unit must be installed at least 12˝ (305 mm) above countertops to avoid splashing the unit.
- Ensure the air outlet is not obstructed
PREPARATION

Mount the hand dryer at least 48˝ (1219 mm) above the floor.
Preparation
The Galaxy™ hand dryer must have its own independent circuit using 3 wire cable of the appropriate size protected by a correctly rated double-pole circuit breaker. The Galaxy™ 1 unit for 110 – 120 V requires a 20 A circuit breaker and AWG 12 copper wire. The Galaxy™ 2 unit for 220 – 240V or 208 V requires a 15 A circuit breaker and AWG 12 copper wire.
- Transfer the four mounting points to the wall and trace the electrical wiring entry point using the enclosed drilling template.
- Feed the electrical wiring through the entry point traced with the template.
- Remove the two screws at the air outlet grill and the screw on the locking slide.
WALL MOUNTING

- Pull down the locking slide and remove the front cover.
- Cut a hole in the back housing and install a ½˝ strain relief connector for the electric cable. Tighten the strain connector onto the cable.
Wall mounting
- Drill the mounting holes in the wall. Use anchors for securing into drywall or tile. Anchoring to studs is preferred, but not required.

- Secure the unit into the pre-drilled holes.
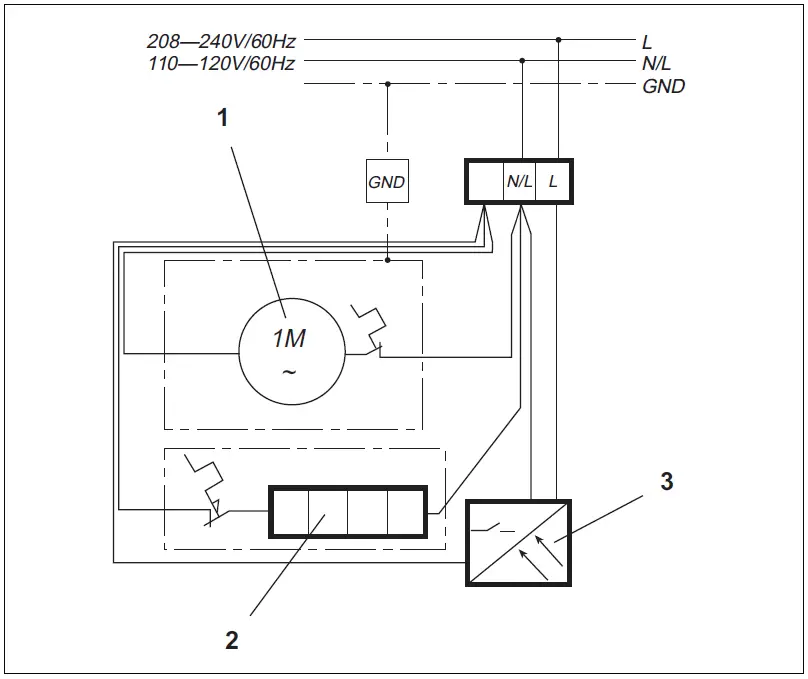
ELECTRICAL INSTALLATION
- Connect the wires to the terminal block connections.

- Fan motor
- Heating element
- Sensor
- Reinstall the front cover. Push up the locking slide and reinstall the three screws that were removed.
SPECIFICATION
Dimensions
Galaxy™ 1 & Galaxy™ 2
Galaxy™ M1 & Galaxy™ M2
Technical data
| Technical data | ||
| Galaxy™ 1 | Galaxy™ M1 | |
| Part number | 073009 | 073724 |
| Electrical data | ||
| Phase | 60/50 Hz – single | |
| Voltage | 120 V | |
| Wattage | 1850 W | 1850 W |
| Amperage | 15.42 A | 15.42 A |
| Required circuit breaker1 | 20 A | |
| Required wire size2 | 12 AWG | |
| Other | ||
| Height | 9 7/8˝ (250 mm) | 10 ½˝ (266 mm) |
| Width | 9 1/16˝ (230 mm) | 9 1/8˝ (232 mm) |
| Depth | 9 1/16˝ (230 mm) | 9 1/16˝ (230 mm) |
| Weight | 5.5 lb (2.5 kg) | 8.8 lb (4.0 kg) |
| Color | Alpine white | Alpine white, charcoal gray, silver |
| Housing | ABS polycarbonate | Cast aluminum |
| Sound level | 53 dB(A) | 53 dB(A) |
| Air volume | 90.0 cfm | |
| Drying time | 30 seconds | |
| Galaxy™ 2 | Galaxy™ M2 | |
| Part number | 073010 | 073725 |
| Electrical data | ||
| Phase | 60/50 Hz – single | |
| Voltage | 240 V 208 V | 240 V 208 V |
| Wattage | 2000 W 1500 W | 2000 W 1500 W |
| Amperage | 8.34 A 7.21 A | 8.34 A 7.21 A |
| Required circuit breaker1 | 15 A | 15 A |
| Required wire size2 | 12 AWG | |
| Other | ||
| Height | 9 7/8˝ (250 mm) | 10 ½˝ (266 mm) |
| Width | 9 1/16˝ (230 mm) | 9 1/8˝ (232 mm) |
| Depth | 9 1/16˝ (230 mm) | 9 1/16˝ (230 mm) |
| Weight | 5.5 lb (2.5 kg) | 8.8 lb (4.0 kg) |
| Color | Alpine white | Alpine white, charcoal gray, silver |
| Housing | ABS polycarbonate | Cast aluminum |
| Sound level | 53 dB(A) | 53 dB(A) |
| Air volume | 95.0 cfm | |
| Drying time | 30 seconds | |
- This is our recommendation for overcurrent protection sized at 100% of load. Check local codes for compliance if necessary.
- Copper must be used. Conductors should be sized to maintain a voltage drop of less than 3% under load.
Warranty
Residential & Commercial Warranty: Stiebel Eltron, Inc. warrants to the original owner that the Galaxy™ touchless automatic hand dryer will be free from defects in workmanship and materials for a period of five (5) years from the date of purchase. Should the part(s) prove to be defective under normal use during this period, Stiebel Eltron, inc. will be responsible for the replacement of the defective part(s) only. Stiebel Eltron, Inc. is not responsible for labor charges to remove and/or replace the defective part(s), or any incidental or consequential expenses.
Should the owner wish to return the hand dryer for repair, the owner must first secure written authorization from Stiebel Eltron, Inc. The owner shall be required to show proof of purchase date, and to pay all transportation costs to return the defective part(s) or hand dryer for repair or replacement. Warranty is void if the water heater has been installed or used improperly or if the design has been altered in any way.
This warranty is valid for U.S.A. & Canada only. Warranties may vary by country. Please consult your local Stiebel Eltron representative for the warranty for your country.
Environment and recycling
Please help us to protect the environment by disposing of the packaging in accordance with the national regulations for waste processing.
Dimension























