CK 20 S Rapid Heater
Installation Guide
» CK 20 S
» CKZ 20 S
» CKR 20 S
» CKT 20 S
SPECIAL INFORMATION
- Keep children under the age of 3 away from the appliance if constant supervision cannot be guaranteed.
- Children from the age of 3 to 7 may switch the appliance on and off, provided they are supervised or have been instructed in the safe operation of the appliance and understand any risks that may result therefrom. This is subject to the appliance having been installed as described. Children from the age of 3 to 7 must not plug the power cable into its socket nor regulate the appliance.
- The appliance may be used by children aged 8 and up and persons with reduced physical, sensory or mental capabilities or a lack of experience and know-how, provided that they are supervised or have been instructed on how to use the appliance safely and have understood the resulting risks.
- Children must never play with the appliance. Children must never clean the appliance or perform user maintenance unless they are supervised.
- The appliance could continue o heat the room unchecked if it is operated on a time switch. Ensure constant supervision if the appliance is used in a small room and the persons within that room cannot leave the room on their own.
- Parts of the appliance can get very hot and result in burns. Particular caution is advised when children or persons in need of protection are present.
OPERATION
GENERAL INFORMATION
- Never cover the appliance.
- Never install the appliance directly below a wall socket.
- Install the appliance in such a way that the control equipment cannot be touched by a person in the bath or shower.
- In the case of a permanent connection, the appliance must be able to be separated from the power supply by an isolator that disconnects all poles with at least 3 mm contact separation.
- The power cable must only be replaced (for example if damaged) with the original spare part by a qualified electrician authorized by the manufacturer.
- Secure the appliance as described in chapter “Installation / Installation”.
General information
Note
Read these instructions carefully before using the appliance and retain them for future reference. Pass on the instructions to a new user if required.
1.1 Safety information
1.1.1 Structure of safety information
KEYWORD Type of risk
Here, possible consequences are listed that may result from non-observation of the safety information.
Steps to prevent the risk are listed.
1.1.2 Symbols, type of risk
| Symbol | Type of risk |
| Injury | |
| Electrocution | |
![]() | Burns or scalding |
| Fire |
1.1.3 Keywords
| KEYWORD | Description |
| DANGER | If this information is not observed, it will result in serious injury or death. |
| WARNING | If this information is not observed, it can result in serious injury or death. |
| CAUTION | If this information is not observed, it can lead to a medium or minor injury. |
SAFETY
1.2 Other symbols in this documentation
Note
Notes are bordered by horizontal lines above and below the text. General information is identified by the symbol shown on the left.
Read these notes carefully.
| Damage to the appliance and environment | |
![]() | Appliance disposal |
| Never cover the appliance |
This symbol indicates that you have to do something. The action you need to take is described step by step.
1.3 Units of measurement
Note
All measurements are given in mm unless stated otherwise.
2. Safety
Observe the following safety information and regulations.
Operate the appliance only when fully installed and with all safety equipment fitted.
2.1 Intended use
This appliance is designed to heat living areas.
Any other use beyond that described shall be deemed inappropriate.
Observation of these instructions and of instructions for any accessories used is also part of the correct use of this appliance. The appliance is intended for domestic use, i.e.
it can be used safely by untrained persons. The appliance can also be used in a non-domestic environment, .g.in a small business, as long as it is used in the same way.
General safety information
DANGER Fire
Never operate this appliance …
– if the minimum clearances to adjacent object surfaces are not maintained, for example to furniture, net curtains, curtains, textiles, or other flammable materials (for minimum clearances, see “Installation / Preparations”).
– in rooms where the appliance is at risk from fire or explosion as a result of chemicals, dust, gases, or vapours.
– in the direct proximity of pipes or receptacles that carry or contain flammable or explosive materials.
– if work such as laying cables, grinding, or sealing is carried out in the installation room.
– if sprays, floor polish, or similar products containing naphtha are used.
Vent the room sufficiently before heating.
– if an appliance component is damaged, the appliance has fallen over or already has a fault.
– outdoors.
DANGER Fire
Never places any flammable, combustible, or insulating objects or materials, such as laundry, blankets, magazines, containers with floor polish or naphtha, spray cans, or similar on the appliance or in direct proximity to it.
WARNING Fire
Ensure that no foreign bodies enter the ventilation and extract air apertures. This could result in electric shock or fire or in damage to the appliance.
WARNING Fire
To prevent fires ensure that the air inlets and outlets are never blocked. Never position the appliance on soft surfaces, such as a bed, as this could result in the apertures becoming blocked.
DANGER Overheating
The appliance could continue to heat the room unchecked if it is operated on a time switch. Ensure constant supervision if the appliance is used in a small room and the persons within that room cannot leave the room on their own. !
WARNING Injury
Keep children under the age of 3 away from the appliance if constant supervision cannot be guaranteed. Children from the age of 3 to 7 may switch the appliance on and off, provided they are supervised or have been instructed in the safe operation of the appliance and understand any risks that may result therefrom. This is subject to the appliance having been installed as described. Children from the age of 3 to 7 must not plug the power cable into its socket nor regulate the appliance. The appliance may be used by children aged 8 and up and persons with reduced physical, sensory or mental capabilities or a lack of experience and know-how, provided that they are supervised or have been instructed on how to use the appliance safely and have understood the resulting risks. Children must never play with the appliance. Children must never clean the appliance or perform user maintenance unless they are supervised.
APPLIANCE DESCRIPTION
CAUTION Burns
Parts of the appliance can get very hot and result in burns. Particular caution is advised when children or persons in need of protection are present.
2.3 General information
Damage to the appliance and environment
– Never cover this appliance.
– Never step on the appliance.
2.4 CE designation
The CE designation shows that the appliance meets all essential requirements according to the:
– Electromagnetic Compatibility Directive
– Low Voltage Directive
2.5 Test symbols
See type plate on the appliance.
Appliance description
This appliance is wall mounted and is particularly suitable for work rooms, kitchens, bathrooms, wash rooms and similar.
The external casing of the appliance is made from stove-enameled sheet steel. The sides are made from plastic. The controls are located on the r.h. side panel.
The quiet fan draws in the ambient air that is heated by a bare wire heater element. The air then exits evenly through the hot air channel and the air outlet grille set into the
bottom of the appliance.
The appliance heats up the ambient air inside the room and maintains it at the selected temperature.
After mounting the appliance on the wall and making the electrical connection using a mains plug, the appliance is ready for operation.
4. Operation CK 20 S
1 Temperature selector
4.1 Starting heating
The temperature is infinitely adjustable. The appliance switches off as soon as the selected room temperature has been reached.
Turn the temperature selector clockwise to the required setting.
4.2 Control with external room temperature controller
In rooms larger than 20 m you can operate the appliance with a conventional external room temperature controller.
To do so, turn the temperature selector fully clockwise.
4.3 Stopping heating / Frost protection
Turn the temperature selector fully anti-clockwise.
This position ensures frost protection. The heater starts automatically if the room temperature drops below the frost protection temperature.
4.4 Taking the appliance out of use
Pull the plug from the power socket.
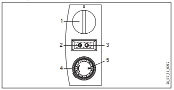
5. Operation CKZ 20 S
- Temperature selector
- Rocker switch position (Operation with the time switch)
- Rocker switch position (Standard operation)
- Time switch
- Marker arrow
5.1 Starting heating
Use the rocker switch to select one of the following operating modes:
– Standard operation
– Operation with the time switch
Standard operation
The temperature is infinitely adjustable. The appliance switches off as soon as the selected room temperature has been reached.
Turn the temperature selector clockwise to the required setting.
Operation with the time switch
The 24-hour time switch has 96-time segments. Every hour is divided into 4-time segments of 15 minutes. The time switch has to be reset when commissioning the appliance and after any power interruption. To do this, turn the time switch clockwise until the marker arrow points to the current time. To select the required heating time, proceed as follows: Press down the time segments around the circumference. Red markings will become visible, indicating the preselected heating time at which the appliance automatically
starts to heat. If the required room temperature has been reached during the heat-up time, the appliance switches off. It starts again if there is a further heat demand and will continue doing so until the selected heating time has elapsed. This process is repeated daily. The heating time can be adjusted at any time if required by pressing time segments up or down.
5.2 Stopping heating / Frost protection
Turn the temperature selector fully anti-clockwise.
In this setting, frost protection is only ensured if the rocker switch is positioned for “Standard operation”. The heater starts automatically if the room temperature drops below
the frost protection temperature.
5.3 Taking the appliance out of use
Pull the plug from the power socket.
6. Operation CKR 20 S 
- Temperature selector
- Rocker switch stage (Base heating stage)
- Rocker switch stage (Quick heating stage)
6.1 Starting heating
Turn the temperature selector clockwise to the required setting.
The temperature is infinitely adjustable. The appliance switches off as soon as the selected room temperature has been reached.
You can use the rocker switch to choose between the following two outputs with matched fan motor speed:
Base heating stage
Set the rocker switch to “I”. Provided that the appliance has been switched on via the temperature selector, it will heat with an output of 1000 W at the slow fan stage.
Note
Never operate the appliance at the standard heating stage
If the room where the appliance has been installed has cooled down severely. f If the room has cooled down severely, switch the appliance to rapid heating stage II in order to ensure normal appliance operation.
Quick heating stage
Set the rocker switch to “II”. Provided that the appliance has been switched on via the temperature selector, it will heat with an output of 2000 W at the quick fan stage.
Select the powerful quick-heating stage if you need to heat up a cold room rapidly to the selected temperature. Afterward, set the rocker switched back to stage “I”.
Once the preselected room temperature has been reached, the appliance switches off. The appliance then starts and stops heating as necessary to keep the room temperature constant.
6.2 Control with external room temperature controller
In rooms larger than 20 m you can operate the appliance with a conventional external room temperature controller.
To do so, turn the temperature selector fully clockwise.
6.3 Stopping heating / Frost protection
Turn the temperature selector fully anti-clockwise and select quick heating stage “II” on the rocker switch.
This position ensures frost protection. The heater starts automatically if the room temperature drops below the frost protection temperature.
6.4 Taking the appliance out of use
Pull the plug from the power socket.
7. Operation CKT 20 S
- Temperature selector
- Time switch
7.1 Starting heating
The temperature is infinitely adjustable. The appliance switches off as soon as the selected room temperature has been reached.
Turn the temperature selector clockwise to the required setting.
7.2 Adjusting the time switch
With the time switch, the appliance heats with full output and without temperature control.
Turn the time switch selector clockwise to set any number of minutes to count down, from 0 – 60 minutes.
7.3 Stopping heating / Frost protection
Turn the temperature selector fully anti-clockwise and ensure that the time switch is set to “0”.
This position ensures frost protection. The heater starts automatically if the room temperature drops below the frost protection temperature.
7.4 Taking the appliance out of use
Pull the plug from the power socket.
Cleaning, care, and maintenance
The appliance contains no user-serviceable parts.
Clean the appliance when cold with ordinary cleaning products.
Avoid abrasive or corrosive cleaning products.
If a pale brownish discoloration appears on the appliance casing, wipe this off as soon as possible with a damp cloth.
Damage to the appliance and environment
Never spray cleaning spray into the air slot.
Storage
When not in use, keep the appliance in a dry place.
Troubleshooting
If the appliance does not heat, check the temperature set at the appliance and the MCB/fuse in your fuse box.
The appliance has a temperature limiter that shuts the appliance down if it overheats. After the cause has been removed (for example air outlet or inlet apertures covered) and
the appliance has cooled down for a few minutes, the operation starts again.
If you cannot remedy the fault, notify your heating contractor. To facilitate and speed up your inquiry, please provide the serialnumber from the type plate (000000-0000-000000).
11. Safety
Only qualified contractors should carry out the maintenance and repair of this appliance.
11.1 General safety information
We guarantee trouble-free operation and operational reliability only if the original accessories and spare parts intended for the appliance are used.
11.2 Instructions, standards, and regulations
Note
Observe all applicable national and regional regulations and instructions.
Appliance description
This appliance is a wall-mounted electric direct heater. This appliance is particularly suitable for heating rooms, such as workrooms, kitchens, bathrooms, washrooms etc.
12.1 Standard delivery
– Wall mounting bracket
– Fixing bracket
13. Preparations
13.1 Minimum clearances 
Assembly
DANGER Electrocution
– If installing the appliance in rooms with a bath and/ or shower, take the relevant safety zone into account in accordance with the information on the appliance type plate.
– Install the appliance in such a way that switching and control equipment cannot be touched by a person in the bath or shower.
DANGER Fire
– Only fit the appliance to a vertical wall that is temperature-resistant to at least 90 °C.
– Maintain minimum clearances to adjacent surfaces.
– Never install the appliance directly below a wall socket.
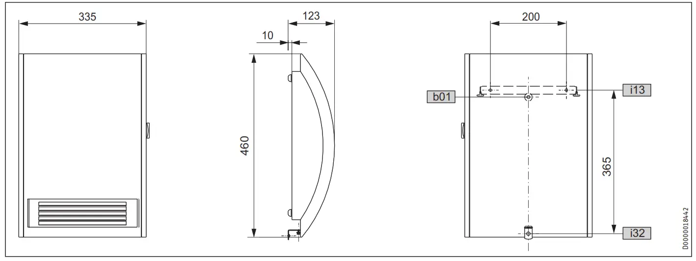
- Check the hole distances for the wall mounting bracket in the dimensioned drawing.
- Secure the wall mounting bracket with suitable fixing materials. The horizontal and vertical slots in the wall mounting bracket enable alignment if drilled holes are not completely accurate.
- Hook in the appliance so that both top protrusions in the back panel are inserted into the slots in the wall mounting bracket.
- Secure the appliance with the fixing bracket and one screw against unintentional unhooking. Hook the fixing bracket from behind into the back panel.
Electrical connection
DANGER Electrocution
Carry out all electrical connection and installation work in accordance with relevant regulations.
Damage to the appliance and environment
– Observe the type plate. The specified voltage must match the mains voltage.
The cable must not touch the appliance.
Ensure the socket or junction box is at least 10 cm from the appliance.
Never install the appliance directly below a wall socket.
If a permanent connection is required, trim the cable (cut off the plug) so that it is routed directly to the junction box.
In the case of a permanent connection, the appliance must be able to be separated from the power supply by an isolator that disconnects all poles with at least 3 mm contact separation.
This appliance is unsuitable for fixed cables.
Appliance handover
Explain the functions of the appliance to users. Draw their attention in particular to the safety information. Hand over the operating and installation instructions to users.
Troubleshooting
The power cable must only be replaced by a qualified contractor using original spare parts supplied by us.
Specification
18.1 Dimensioned connection drawing
b01……………………. Entry electrical cables
i13……………………. Wall mounting bracket
i32 ………………………..Fixing’
18.2 Data table
| CK 20 S | CKR 20 S | CKT 20 S | |||
| CKZ 20 S | |||||
| Part number | 71793 | 71795 | 72633 | 230344 | |
| Electrical details | |||||
| Connection output | W | 2000 | 2000 | 2000 | 2000 |
| Phases | 1/N/PE | 1/N/PE | 1/N/PE | 1/N/PE | |
| Rated voltage | V | 230 | 230 | 230 | 230 |
| Frequency | Hz | 50 | 50 | 50 | 50 |
| Dimensions | |||||
| Height | mm | 460 | 460 | 460 | 460 |
| Width | mm | 335 | 335 | 335 | 335 |
| Depth | mm | 123 | 123 | 123 | 123 |
| Weights Weight | ka | ||||
| 4. | 44 | 4,4 | 44 | ||
| Versions | |||||
| Version | 24 h time switch | 60-minute short-time timer | |||
| Frost protection setting | °C | 7 | 7 | 7 | 7 |
| IP-Rating | IP13B | IP13B | IP13B | IP13B | |
| Protection class | I | I | I | I | |
| Colour | alpine white | alpine white | alpine white | at sine white | |
| Values | |||||
| Output stages | kW | 1,012.0 | |||
| Setting range | °C | 5-30 | 5-30 | 5-30 | 5-30 |
| Operating noise | dB(A) | 53 | 53 | 42/51 | 53 |
SPECIFICATION
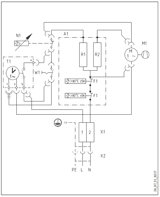
18.3 Wiring diagram CK 20 S
A1 Electric heater element assembly
F1 Overheating protection
M1 Fan
N1 Temperature controller
R1 Heating resistor
R2 Heating resistor
X1 Socket terminal
X2 Plug-in connection
18.4 Wiring diagram CKZ 20 S
A1 Electric heater element assembly
F1 Overheating protection
M1 Fan
N1 Temperature controller
R1 Heating resistor
R2 Heating resistor
T1 Time switch
W1 Rocker switch
X1 Socket terminal
X2 Plug-in connection
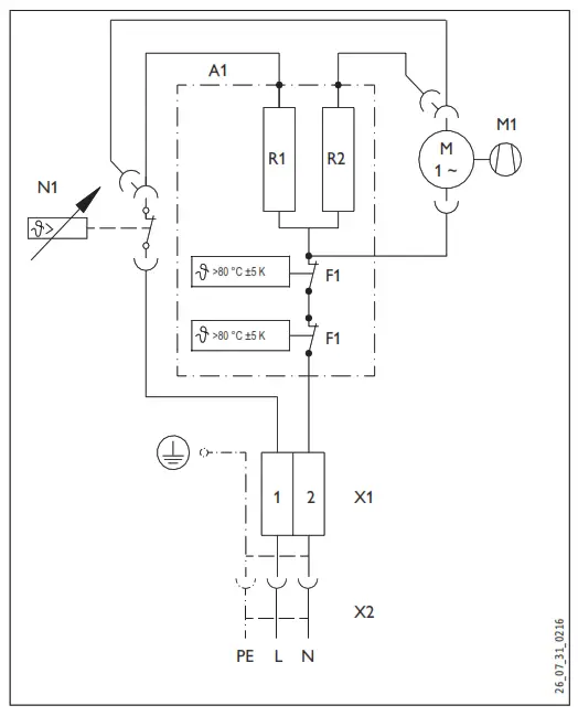
18.5 Wiring diagram CKR 20 S
A1 Electric heater element assembly
F1 Overheating protection
M1 Fan
N1 Temperature controller
R1 Heating resistor
R2 Heating resistor
W1 Rocker switch
X1 Socket terminal
X2 Plug-in connection
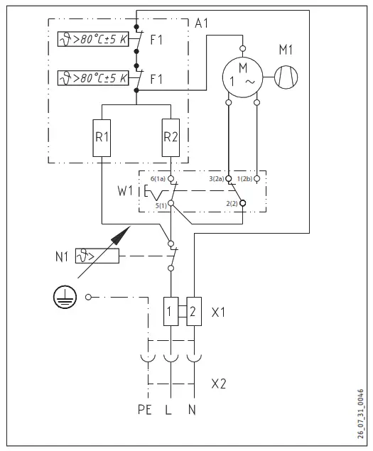
18.6 Wiring diagram CKT 20 S
A1 Electric heater element assembly
F1 Overheating protection
M1 Fan
N1 Temperature controller
R1 Heating resistor
R2 Heating resistor
T1 60-minute time switch
X1 Socket terminal strip
Guarantee
The warranty conditions of our German companies do not apply to appliances acquired outside of Germany. In countries where our subsidiaries sell our products, it is increasingly the case that warranties can only be issued by those subsidiaries. Such warranties are only granted if the subsidiary has issued its own terms of the warranty. No other warranty will be granted. We shall not provide any warranty for appliances acquired in countries where we have no subsidiary to sell our products. This will not affect warranties issued by any importers.
Environment and recycling
We would ask you to help protect the environment. After use, dispose of the various materials in accordance with national regulations.
Australia
STIEBEL ELTRON Australia Pty. Ltd.
4/8 Rocklea Drive
Port Melbourne VIC 3207
Tel. 03 9645-1833
Fax 03 9645-4366
[email protected]
www.stiebel.com.au
The United Kingdom and Ireland
STIEBEL ELTRON UK Ltd.
Unit 12 Stadium Court
Stadium Road
CH62 3RP Bromborough
Tel. 0151 346-2300
Fax 0151 334-2913
[email protected]
www.stiebel-eltron.co.uk
United States of America
STIEBEL ELTRON, Inc.
17 West Street
01088 West Hatfield MA
Tel. 0413 247-3380
Fax 0413 247-3369
[email protected]
www.stiebel-eltron-usa.com
Subject to errors and technical changes!
References
eltron.at
ELTRON • IT-oplossingen op maat. Gespecialiseerd in facturatiesoftware
This domain has been registered for a customer by nicsell
eltron.co.uk
eltron.cz
Sachverständigenbüro ELTRON - Startseite
Norris Print-Tech A/S - Etiketter og stregkoder gennem 30 år
The domain name eltron.nl is available for rent
ELTRON
eltron.ru
Tankless Water Heater | Renewable Energy | Stiebel Eltron USA
STIEBEL ELTRON | Technik zum Wohlfühlen
Warmtepompen - warwater - verwarming | STIEBEL ELTRON
STIEBEL ELTRON | Wärmepumpen-Spezialist
Home - Stiebel Eltron UK
STIEBEL ELTRON International
STIEBEL ELTRON | Tepelná čerpadla | větrání | vytápění | ohřev vody
STIEBEL ELTRON | Technik zum Wohlfühlen
STE - Thermia Redirect | Thermia
STIEBEL ELTRON - Fabricant Allemand de pompes à chaleur
STIEBEL ELTRON - Főoldal
STIEBEL ELTRON
STIEBEL ELTRON | Pompy ciepła | Wentylacja | Ogrzewacze wody i pomieszczeń
STIEBEL ELTRON | Официальный сайт | Интернет-магазин
STIEBEL ELTRON | Ohrev vody, vykurovanie, vetranie, chladenie
Instantaneous Hot Water Systems, Electric Water Heaters - STIEBEL ELTRON
世创电能(原斯宝亚创)| STIEBEL ELTRON CHINA
stiebeleltronasia.com


















