Englander 25-PDVC Pellet Stove User Manual

Introduction
Thank you for purchasing this product from a fine line of heating equipment. We wish you many years of safe heating pleasure with your new heating appliance.
Save These Instructions.
IMPORTANT: IF YOU HAVE A PROBLEM WITH THIS UNIT DO NOT RETURN IT TO THE DEALER. CONTACT TECHNICAL SUPPORT @ 1-800-245-6489.
Mobile Home Use:
These freestanding pellet units are approved for mobile home or doublewide installation with outside combustion air hook-up. See “Flue System” section of manual.
Mobile home installation should be in accordance with the Manufactured Home and Safety Standard (HUD), CFR 3280, Part 24.
WARNING: Do Not Install it in Sleeping Room
CAUTION: The structural integrity of the mobile home floor, wall, and ceiling/roof must be maintained.
Please Note the Following Precautionary Statements:
NOTE: WE DO NOT RECOMMEND PELLET STOVES AS YOUR ONLY SOURCE OF HEAT.
England’s Stove Works highly recommends the use of smoke detectors and Carbon Monoxide detectors with any hearth product, including this unit. Follow all manufacturer’s instructions when using smoke or Carbon Monoxide detectors.
CAUTION: Please read this entire manual before installation and use of this pellet fuel-burning room heater.
Keep children, furniture, fixtures, and all combustible materials away from any heating appliance. Refer to this owner’s manual for all clearances to combustible materials.
WARNING: USE OF OUTSIDE AIR IS MANDATORY WITH THIS UNIT.
DO NOT OPERATE THE UNIT WITH HOPPER OPEN. THE LID MUST BE SHUT AND TIGHTLY SECURED. DO NOT OPERATE WITH DOOR OPEN
SAFETY NOTICE
FAILURE TO FOLLOW THESE INSTRUCTIONS COULD RESULT IN PROPERTY DAMAGE, BODILY INJURY OR EVEN DEATH. FOR YOUR SAFETY AND PROTECTION, FOLLOW ALL THE INSTALLATION INSTRUCTIONS. CONTACT YOUR LOCAL BUILDING OR FIRE OFFICIALS FOR RESTRICTIONS AND INSTALLATION INSPECTION REQUIREMENTS (INCLUDING PERMITS) IN YOUR AREA.
Questions? Need Parts or Options? www.HeatRedefined.com
Thank you for purchasing this fine product from England’s Stove Works!
England’s Stove Works was started, and is still owned by, a family that believes strongly in a “Do It Yourself” spirit – that’s one reason you found this product at your favorite “Do It Yourself” store.
We intentionally design and build our stoves so that any homeowner can maintain his or her unit with basic tools, and we’re always more than happy to show you how to do the job as easily and as inexpensively as possible.
From our free, downloadable service sheets; to our Pellet Service Video; to our new “wizard-style,” click-through Troubleshooting guide on our web site, we have always tried to help our customers stay “heat-ready,” especially when oil and electricity prices continue to skyrocket.
Please look at our vast Help section on our website and call our Technical Support department at (800) 245-6489 if you need any help with your unit. We are nearly always able to help “walk you through” any repairs, problems or questions you may have.
PLEASE NOTE: While the information obtained on our website and through our 800 number is always free of charge, there will be a service charge incurred with any “on-site” repairs or maintenance that we may arrange.
Wishing you years of efficient, quality, and “comfy” heating,
England’s Stove Works
Technical Support Department
www.HeatRedefined.com
CAUTION: The stove is heavy.
In addition, when handling any sheet metal products, be aware that there may be sharp edges or burrs. Although we make every effort to eliminate any sharp edges, please use caution when handling any metal parts. Remember to disconnect (unplug) the stove from the power source and allow it to completely cool down before performing any maintenance.
This manual is available for free download on the manufacturer’s website. It is a copyrighted document and resale is strictly prohibited. The manufacturer may update th is manual occasionally and cannot be responsible for problems including injuries or damages resulting from the use of information found in any manual from unauthorized sources.
PLEASE NOTE: If you purchased this model from certain stores, their model number may end in “L” “LC” “H” “CT”, etc. This manual does apply to those models as well.
IMPORTANT! READ AND FOLLOW ALL INSTALLATION AND MAINTENANCE INSTRUCTIONS, INCLUDING CLEANING THE UNIT AS SPECIFIED, REPLACING GASKETS ANNUALLY, AND PARTS AS NEEDED. ENGLAND’S STOVE WORKS IS NOT RESPONSIBLE FOR ANY DAMAGE OR INJURY INCURRED DUE TO NEGLECT, OR DUE TO UNSAFE INSTALLATION OR USAGE OF THIS PRODUCT. CALL TECHNICAL SUPPORT WITH ANY QUESTIONS.
BEFORE RE-STARTING YOUR UNIT
Every time before pressing “ON” to start your unit – Be sure to remove all ashes (burnt or partially burnt) from your burn pot area! Wearing protective gloves and with the unit cool, remove the Wear Plate and dump the ashes, ensuring that the air holes are clear from debris. Also be sure to follow all other maintenance instructions as outlined in your Owner’s Manual and the Instructional DVD included with the unit. Failure to remove ashes from this area before each burn can cause smoke-back and serious damage to your stove, and can void your warranty. We will not be held responsible for poorly maintained units, including excess ash in the burn pot area.
Burn Safe and Burn Clean –
Clean the burn pot area daily!
A NOTE ON COLD AIR RETURNS AND CENTRAL FURNACES
Some homes, including modern, air-tight homes that are well-insulated, create a negative draft that could cause smoke to be released from your unit, especially if it is too close to your home’s Central Furnace. If you install your stove in the same room as the Cold Air Return from your home’s Central Furnace, you must place your stove at least 20 feet (20’) from the Cold Air Return. We recommend you open an outside window slightly, and never close the door that leads from this room to the rest of your home.
IN THE EVENT OF SMOKE-BACK
- If you see smoke coming out of your unit into the room due to a power failure,
DO NOT OPEN THE HOPPER OR DOOR TO YOUR UNIT!! Remain calm.
DO NOT UNPLUG UNIT!! Open the nearest outside door and windows and wait for all signs of smoke to clear (at least one hour, although the smoke should dissipate quickly once the door and windows are opened). When power is restored, press the ON button to restart your unit, and let the unit run for at least 30 minutes.
— If you see any further signs of smoke-back, press the OFF button and call Technical Support at (800) 245-6489 before restarting your unit, as damage could have occurred due to the power failure. — If you see no more signs of smoke-back, press the OFF button and wait for your unit to completely shut down and cool down, then clean the burn pot area before restarting your unit (see “Before Re-Starting Your Unit,” above). - If you see smoke coming out of your unit into the room and the power has not failed,
DO NOT OPEN THE HOPPER OR DOOR TO YOUR UNIT!! Remain calm.
DO NOT UNPLUG THE UNIT!! Immediately press the OFF button, open the nearest outside door and windows and wait for all signs of smoke to clear (at least one hour, although the smoke should dissipate quickly once the door and windows are opened). Do NOT restart your unit before calling Technical Support at (800) 245-6489.
Please call Technical Support at (800) 245-6489 with any questions. England’s Stove Works, Inc.
IMPORTANT INFORMATION
- Check local installation codes for your area. Call your Homeowner’s Insurance representative for inspection of your stove’s installation.
- Read and comply with the instructions in this manual.
- This unit should be tested (dry run) before loading pellets for 20 minutes. The stove should automatically shut itself off after the 20-minute dry run.
- Your stove is designed to burn Wood Pellets only. Burning pea coal, cherry pits, or anything other than wood pellets will void your warranty. Pellets with high ash content will burn dirty and require the unit to be cleaned more often. This unit is designed for use with ¼” diameter pellet fuel. Using pellets longer than 2” can bind the auger and require frequent manual removal.
- Be sure your pellets are not damp or wet. Keep sawdust out of the unit.
- Use three-inch (3”) U.L.-approved (ULC if Canada) PELLET VENT TWIST-LOCK PIPE when installing this stove and follow the manufacturer’s specifications for installation and clearances (we highly recommend Dura-Vent pellet twist-lock pipe) (AC-3000 kit, AC-33000 if Canada). For installations over 4000 ft. above sea level the exhaust should be vented with 4″pellet vent pipe (AC-3100 kit, AC-33100 if Canada). Even though this pipe interlocks, it is a good idea to seal all connections with high-temperature silicone (AC-RTV3). Use at least three screws to secure the pipe to this unit’s exhaust blower. Also, if you do not use a U.L.-approved twist-lock pellet pipe, be sure to use a U.L.-approved Pellet Vent pipe, and fasten each joint of the pipe with at least three screws (ULC-approved if Canada).
Outside combustion air is mandatory for these units to work properly. Make this connection using a 1 7/8” I.D. metal pipe (steel, aluminum or copper) and coupler. Be sure to secure the pipe to the unit with a clamp or aluminum tape. The outside end should be covered (screened) to prevent any foreign matter from entering the system. Try to keep the number of bends in this pipe to a minimum. Our Part Number PU-OAK (Outside Air Kit with flex pipe) can be used.
NOTE: If an older unit, measure the opening to determine what size pipe to use.
NOTE: If the total run of the intake air connection exceeds 6’, use 3” metal pipe and coupler instead. - Regularly inspect the burn pot area and, if any crust forms, remove it with a poker.
- The ash in the burn pot should be removed regularly, depending on your burn rate. The area to the right and left of the burn pot is for ash storage; keep the air holes in the burn pot clean for a more efficient burn. Check your exhaust system frequently. Refer to the “Ash Removal and Disposal” section.
- Keep pellets and all other combustible materials a safe distance from the unit.
- This unit will require floor protection if installed on a combustible surface. The minimum floor protector should give at least one inch (1”) of protection at the rear, four inches (4”) on each side, and six inches (6”) minimum in the front of the unit.
- Horizontal runs should not exceed four feet (4’) with a maximum vertical flue height of thirty-five feet (35’). At fifteen feet (15’), the pipe should be increased to four inch (4”) pellet vent pipe.
- This unit should be turned off and allowed to cool prior to cleaning. Any ashes should be kept in an airtight metal container and not disposed of until they are completely cooled.
- Read the instructions thoroughly, including instructions concerning the digital control board, and save them for future reference.
- Do not allow paint, chemicals or construction dust on or near your unit. Do not allow liquid or ANY foreign materials on or inside your unit. Shut your unit down and cover it when painting, construction or similar activity is taking place. Wipe and clean your unit after any construction is done in your home, or if any foreign material gets on or inside your unit. You may also need to remove the rear and side cover plates to your unit (unplug unit first) and vacuum and clean the motors and inside of your unit.
- Improper gasket maintenance, including failure to replace gaskets, can cause air leaks resulting in smoke-backs. See Gaskets section of this manual, page 19.
- Remember that, as with any appliance, there is user responsibility involved, including installation, operation and maintenance of this product. Be sure to check local codes, and call Technical Support at (800) 245-6489 if you have any questions.
- Be sure to follow the directions of all manufacturers of third party products that you use, including exhaust pipe, etc. Never use gasoline, lantern fuel, charcoal lighter fluid, diesel fuel or any other flammable liquid to start the fire. If you manually start your unit, recommended fire starter materials are: Wax-impregnated wood chips, cardboard cubes or firestarter chips designed for pellet stoves (see section on Manually Starting Unit). Follow any manufacturer’s directions for these products, and NEVER place any firestarter on any hot surface or hot coals. Never apply any firestarter products of any kind to a hot surface or hot coals.
- Basement Installation: We recommend basement installation be performed only by a professional installer. For basement installations, a 3” (three inch) pipe and coupler must be used for Outside Combustion Air, and a minimum clearance of 3’ (three feet) must be maintained from the ground to the pellet vent exhaust pipe outside the dwelling. Keep in mind that each elbow used reduces draft by 15%; it is good practice to add 3’ (three feet) of vertical rise for each elbow used. Example: After the 2nd elbow used, have 6’ (six feet) of vertical rise before terminating your vent pipe.
UNIT PREPARATION
- Attach the spring handle to the door by turning it counterclockwise.
Important: Also check hopper latches – must be tight so that the top is sealed to prevent back-burn. - Test your 110-volt outlet for current and then plug in the unit. (We highly recommend a surge protector for our pellet unit, as the control panel is electronic).
- It is important to note that this stove is equipped with a dual auger system. The top auger runs intermittently and drops pellets to the bottom auger; the bottom auger runs constantly and simply pushes the pellets forward to the burn pot. The control board (“Heat Range”) setting determines the top auger feed rate.
- The stove has a digital read-out control board and is started by pressing the “ON” touchpad. This will start the upper auger, bottom auger and exhaust blower. The room air blower will start later as the stove reaches the pre-set blower temperature (see “Control Board” section for further explanation).
- Check to be sure both augers and the exhaust blower are operating before connecting the unit to the flue system. Be sure to “dry run” your unit for 20 minutes before connecting it to the flue (it should stop automatically after 20 minutes).
IMPORTANT NOTICE: This unit must be properly installed to prevent the possibility of a house fire or “smoke-back.” The instructions must be strictly adhered to.
Do not use makeshift methods or materials which may compromise the installation. Your unit requires periodic maintenance and cleaning (refer to manual). Failure to maintain your unit may lead to a variety of problems, including but not limited to smoke spillage into the home. England will not be liable for consequential or indirect damages to property or persons resulting from the use of this product.
FLUE SYSTEM
Caution: Follow the pipe manufacturer’s installation instructions and directions for passing through combustible walls and ceilings. Be sure to check local codes in your area. NOTE: See the installation drawing later in this manual (Illustration 1).
This unit is equipped with a negative draft system that pulls combustion air through the burn pot and pushes the exhaust air out of the dwelling. If this unit is connected to the flue system other than the way explained in this manual, it will not function properly. For any of these installations, keep in mind that each elbow used reduces draft by 15%; it is good practice to add 3’ (three feet) of vertical rise for each elbow used. Example: After the 2nd elbow used, have 6’ (six feet) of vertical rise before terminating your vent pipe.
Pellet Vent Pipe
The UL-approved (ULC if Canada) pellet vent pipe that we recommend is a twist lock system; however, it is still recommended that high-temperature silicone (AC-RTV3) be used at each joint. England’s Stove Works recommends the use of Dura-Vent twist-lock pipe (AC-3000 kit, AC-33000 if Canada) – if you use another pipe, consult your local building codes and/or building inspectors, and secure each joint with at least three screws—see Important Information, above. Do not use a “B” vent gas pipe or galvanized pipe with this unit. The pellet pipe is designed to disassemble for cleaning and should be checked several times during the burning season — pellet vent pipe is not furnished with the unit and must be purchased separately. For installations over 4000 ft. above sea level, the exhaust should be vented with a 4″pellet vent pipe (AC-3100 kit, AC-33100 if Canada). Do not install a flue damper of any kind in this system, and do not connect this unit to a flue system serving another heating appliance.
Through the Wall
To vent the unit through the wall, connect the pipe adapter to the exhaust motor adapter. If the exhaust adapter is at least eighteen inches (18”) above ground level, a straight section of pellet pipe can be used to initially pass through the wall (see Illustration 1). Your dealer or our factory should be able to provide you with a kit that will handle most of this installation, which will include a wall thimble that will allow the proper clearances through a combustible wall. Once outside the structure, a three-inch (3”) clearance should be maintained to the outside wall and a clean-out tee should be placed on the pipe that extends through the wall. We recommend a minimum of three feet (3’) of vertical pipe with a 90-degree turn away from the house. At this point, a one-foot (1’) section and horizontal cap will complete the installation (see Illustration 1).
A wall strap should be placed just below the last 90-degree section to make the system more stable. If you live in an area that has heavy snowfall, it is recommended the installation be taller than three feet (3’) to get above the snowdrift line.
The same type of installation can be used if your stove is below ground level by adding the clean-out section and vertical pipe inside until ground level is reached. However, we recommend basement installation be performed only by a professional installer. For basement installations, a 3” (three-inch) pipe and coupler must be used for Outside Combustion Air, and a minimum clearance of 3’ (three feet) must be maintained outside the dwelling from the ground to the Pellet Vent Exhaust Pipe.
The through-the-wall installation is the least expensive and simplest installation. In a through-the-wall installation you should be mindful of the snowdrift line, as well as dead grass and leaves. We recommend a three foot (3’) minimum vertical rise on the inside or the outside of the dwelling.
Through the Ceiling
When venting the stove through the ceiling, the pipe is connected the same as through the wall, except the clean out tee is always on the inside of the house, and a 3” adapter is added before the clean-out tee. You must use the proper ceiling support flanges and roof flashing supplied by the pipe manufacturer — follow the pipe manufacturer’s directions and Illustration 1 in this manual. It is important to note that if your vertical runs of pipe are more than fifteen feet (15’), the pellet vent pipe should be increased to four inches (4”) in diameter. Do not exceed four feet (4’) of pipe on a horizontal run, and do attempt to use the least number of elbows in the flue system. If an offset is used it is better to install a 45-degree elbow whenever possible. NOTE: Installing elbows may inhibit your draft by up to 15% per elbow.
Existing Flue System
If you are replacing a wood stove with a pellet unit the chimney or pipe should be thoroughly cleaned before proceeding with the installation. If connecting this stove to a factory-built chimney, it may ONLY be a 6” flue, UL103 HT venting system (ULC S629 if Canada). Connection to any other factory built chimney may result in a poorly operating or dangerous stove installation. When connecting to an existing masonry chimney, the cross-sectional area of the flue must be considered. A chimney with a flue larger than 6” round (28.27 sq. in.) may require relining with an approved pellet stove chimney lining system. Make sure the chimney meets the minimum standards listed in NFPA 211 (A chimney professional can confirm this upon inspection).
Outside Air (Outside Combustion Air Intake)
Outside air is mandatory for this unit to operate properly. This unit has been designed and tested with this connection, because so many homes are airtight and there is not adequate combustion air available inside the dwelling. The air intake pipe is located on the bottom side of the burn pot (from the rear) and measures 1 ½” inside diameter (I.D.). The connection can be made with a metal 1 7/8 ” I.D. coupler and pipe (see “Important Information” section of manual), and should exit through the wall. Be sure to secure the pipe to the unit with a clamp or aluminum tape. The outside end of the pipe should be covered (screened) to prevent foreign matter from entering the system. Our Outside Air Kit (Part Number PU-OAK) can be used. If the unit is located below ground level, you will need to run the pipe up and then outside the dwelling. NOTE: If the total run of the connection exceeds 6’, if more than 2 elbows are used, or if a basement installation, use 3” metal pipe (and coupler) instead. Note: If an older unit, measure the opening to determine what size pipe to use or couple to.
Mobile Home Installation
Secure the heater to the floor using the two holes in the pedestal. If the unit is on a combustible surface, you will need to drill matching holes in the floor protection that you choose (see Floor Protection section). Do not disturb the structural integrity of the home, be sure the unit is permanently electrically grounded to the chassis of your home and remember that outside combustion air is mandatory.
WARNING: DO NOT INSTALL IN THE SLEEPING ROOM
CAUTION: THE STRUCTURAL INTEGRITY OF THE MANUFACTURED HOME FLOOR, WALL, AND CEILING/ROOF MUST BE MAINTAINED.
IMPROPER INSTALLATION: The manufacturer will not be held responsible for damage caused by the malfunction of a stove due to improper venting or inst allation.
Call 800-245-6489 and/or consult a professional installer if you have any questions.
IMPORTANT: Improper hook-up (too much pipe, too many elbows, etc.) will cause the unit not to operate. Call Technical Support (800-245-6489) if you have questions about your hook-up or if your unit will not operate.
Freestanding Pellet Installation
Caution: Follow the pipe manufacturer’s installation instructions and directions for passing through combustible walls and ceilings. Check local codes in your area.
- If 3” flue pipe exceeds 15’ in length, increase to 4” flue pipe for remaining flue connections.
- Total flue length should not exceed 35’.
- Horizontal run not to exceed 4’.
- The floor protector must extend 6” from the front of the unit, 4” from the sides, and 1” from the rear.
- If the total run of outside air connection exceeds 6’, if more than 2 elbows are used, or if a basement is installed, use 3” metal pipe (and coupler) instead.
- Outside Air is mandatory for proper safe operation.
FLOOR AND WALL PROTECTION
Floor Protection
If your floor is constructed of non-combustible material such as brick or concrete, there is no need for floor protection. If the floor is constructed of combustible material such as hardwood, linoleum, or carpet, then you will be required to use floor protection between the unit and the combustible. The protection should be U.L. approved or equivalent (ULC if Canada) and must be large enough to provide a minimum of one inch (1.0”) behind, four inches (4.0”) on both sides of the stove and at least six inches (6.0”) in the front of the unit. This floor protection is intended as a spark and an ember protection only, therefore it need only be noncombustible (there is no required R value).
INSTALL THE VENT AT CLEARANCES SPECIFIED BY THE VENT MANUFACTURER.
Wall Protection
From the rear and the sides of this stove only six inches (6”) of clearance is required to paneling, wallpaper or drywall. The pellet vent pipe usually requires the standard three inches (3”) of clearance, or as recommended by the manufacturer. Normally additional wall protection is not required with this type unit.
VENT TERMINATION CLEARANCES
- A) MIN. 4-FT CLEARANCE BELOW OR BESIDE ANY DOOR OR WINDOW THAT OPENS.
- B) MIN. 1-FT CLEARANCE ABOVE ANY DOOR OR WINDOW THAT OPENS.
- C) MIN. 2-FT CLEARANCE FROM ANY ADJACENT BUILDING.
- D) MIN. 7-FT CLEARANCE FROM ANY GRADE WHEN ADJACENT TO PUBLIC WALKWAYS.
- E) MIN. 2-FT CLEARANCE ABOVE ANY GRASS, PLANTS, OR OTHER COMBUSTIBLE MATERIALS.
- F) MIN. 3-FT CLEARANCE FROM A FORCED AIR INTAKE OF ANY APPLIANCE.
- G) MIN. 2-FT CLEARANCE BELOW EAVES OR OVERHANG.
- H) MIN. 1-FT CLEARANCE HORIZONTALLY FROM COMBUSTIBLE WALL.
- I) VENTS INSTALLED WITH MECHANICAL EXHAUSTERS SHALL TERMINATE NOT LESS THAN 12 IN.
(305MM) ABOVE THE HIGHEST POINT WHERE THEY PASS THROUGH THE ROOF SURFACE.
Notes on termination of Pellet Vent Pipe from NFPA 211 (2006 ed.) Section 10.4 Termination: 10.4.5 (See also “FLUE SYSTEM” section of manual AND additional notes above):
- Not less than three (3) feet above any forced air inlet located within ten (10) feet.
- Not less than four (4) feet below, four (4) f eet horizontally from, or one (1) foot above any door, window or gravity air inlet into any building.
- Not less than two (2) feet from an adjacent bu ilding, and not less than seven (7) feet above grade where located adjacent to public walkways.
The exhaust exit shall be arranged so that the flue gases are not directed so that it will affect people, overheat combustible structures, or enter buildings. Forced draft systems and all parts of induced draft systems under positive pressure during operation shall be installed gastight or to prevent leakage of combustion products into a building. Through-the-wall vents shall not terminat e over public walkways, or where condensate or vapor could create hazards or a nuisance.
Be sure to follow local codes and all manu facturer’s instructions (including exhaust pipe). Consult a professional installer and/or call Technical Support if you have any questions.
OPERATING INSTRUCTIONS
CAUTION: DO NOT OPERATE WITH THE DOOR OPEN.
If door is left open (approximately) two minutes, unit will stop feeding and fire will go out. Do not burn trash (paper bags, etc.) in this unit.
This stove has an induced draft system and is designed to operate continuously, as the frequent shutdown is not required. The digital control board operates the unit with a time delay-relay system; this system controls the top auger feed rate by operating for a predetermined number of seconds while the bottom auger runs constantly. The setting of the “Heat Range” touchpad will control the heat output and the number of pellets the unit will burn (see “Control Board” section and Illustration 3). Note: This stove is using solid fuel and will not restart automatically.
NOTE: Blower Speed will automatically be adjusted to the desired Heat Range that you select.
Horizontal Feed System
This unit has a top and a bottom auger that are separated by four inches (4”); a 1-RPM motor drives each auger. The top auger intermittently drops pellets to the bottom auger tube, and the bottom auger pushes the pellets forward to the burn pot. This helps prevent build-up of fuel in the bottom auger tube. As pellets enter the burn pot the combustion air is drawn across the fuel.
START-UP PROCEDURE
Caution – Never use gasoline, lantern fuel, charcoal lighter fluid, diesel fuel, or any other flammable liquid to start the fire.
- Be sure the hopper is clean and free from foreign materials. Be sure there is current at your outlet (we do recommend a surge protector with our unit).
- Before your first fire dry run your unit (with no pellets in the hopper) for 20 minutes. Press the “ON” button to begin the dry run. After the 20 minute dry run, the control board will return to “OFF.” An error code will appear in the Heat Range and the Blower Speed windows as “E-2,” which means the unit failed to start normally. After this code is received and you are sure the unit is working properly, fill the hopper with wood pellets. Do not allow any part of the bag or any foreign material in the hopper, as this may jam the augers. Ensure that all pellet matter is cleared from the hopper lid gasket, make sure the hopper lid latches and the door of the unit are securely closed and press the “ON” button; this will clear the error code and restart your unit.
Automatic Start-Up
When the “ON” button is pressed from a cold start, the unit is in “Start-Up” (after 3 seconds, there will be an “S U” in the Heat Range and Blower Speed windows to verify this). While in this mode, the unit has a preset heat range and will remain in this mode for 20 minutes to prevent the unit from over-firing. During this start-up period you can set the Control Board at the setting you desire; after the start-up is complete, the unit will operate at the user setting.
Manually Starting Your Unit
In the event the Auto-Start does not initiate, you may manually start your unit. To manually start your unit, first clean any pellets out of the burn pot (to prevent over-feeding). Place a handful of new pellets in the burn pot, then spread a small amount of pellet fire starter over the pellets and ignite them. After the pellets ignite, close the door to your unit and press the “ON” button (if the door is closed before the pellets fully ignite, the Exhaust Blower could put out the fire). Recommended fire starter materials: Wax-impregnated wood chips, cardboard cubes or firestarter chips designed for pellet stoves. Follow any manufacturer’s directions for these products, and NEVER place any firestarter on any hot surface or hot coals. Never use gasoline, lantern fuel, kerosene, charcoal lighter fluid, diesel fuel or any other flammable liquid to start the fire. Do not use the manual startup method if the igniter is working. NEVER place firestarter near the igniter.If you have continued problems with the Auto-Start Igniter, call Technical Support.
E-Codes
“E-Codes,” or Error Codes, are codes that will appear in the Heat Range and Blower Speed windows of the Control Board if your unit experiences problems. If you receive any of these codes, first attempt to reset your unit by pressing the “ON” button (only once). If the unit continues to display any E-Code(s), please contact Technical Support at (800) 245-6489 before further attempting to restart your unit.
- E-1 = Vacuum Loss
- E-2 = Fail to Start
- E-3 = Over Temperature Limit NOTE: “E-0” indicates “No Error”
First Fire: Adjust the “Heat Range” to a “5” setting and allow the stove to burn in this manner for at least three (3) hours. This will allow the unit to “cure out” as the paint and the oils from the manufacturing process burn off. We recommend you open doors and windows in your dwelling during this process.
Subsequent Cold Starts: In a cold start situation, the unit should be operated at a “5” setting until the room air blower begins to operate.
NOTE: The start-up cycle for this unit with the Auto-Start Igniter is 13 minutes. Press the “ON” button only once on start-up. Pressing the “ON” button a second time during the start-up cycle will cause the start-up cycle to begin again.
IMPORTANT: If the unit fails to start properly, or does not properly complete the Shut-Down procedure, open the closest outside door and a window to eliminate the home’s natural draft BEFORE opening the stove’s door or hopper lid. This will allow any smoke to exit through the external air hook-up instead of spilling into the home.
SHUT-DOWN PROCEDURE
WARNING: NEVER SHUT DOWN THIS UNIT BY UNPLUGGING IT FROM THE POWER SOURCE.
Refer to the following instructions:
Press the “OFF” touch pad to put the stove in the “Shut-Down” mode. There will be an “S D” in the Heat Range and Blower Speed windows while the unit is shutting down to verify this. At this time the red light above the “OFF” pad will illuminate. When the “OFF” pad is touched the top auger will instantly stop feeding pellets to the bottom auger tube, but the room air blower, exhaust blower and bottom auger will continue to operate. When the internal temperature drops to 95 degrees the room air blower will cease to operate, and when the internal temperature drops to 90 degrees the bottom auger and exhaust blower will stop. The red light will then shut off and the entire stove will be shut down. The hotter the unit is operating, the longer it will take for the stove to complete the Shut-Down cycle.
Note: The unit will exit the Shut-Down cycle if you press any buttons during Shut-Down.
Note: If the room temperature stays above 70 degrees the stove will remain in the Shut Down mode for 60 minutes, regardless of the temperature reading at the heat sensor. If the stove stays on longer than 60 minutes the unit will automatically turn off.
DAILY OPERATION
Refueling the Unit
Always press the “OFF” touch pad before refueling. This unit has a 40-lb. hopper, and should be refilled when the hopper level drops to three or four inches.
Note: The hopper lid will be warm; therefore, you should always use some type of hand protection. NEVER place your hand near the auger while the stove is operating.
Note: Always ensure that all pellet matter is cleared from the hopper lid gasket before closing. Be sure to close and latch hopper securely before re-firing. Do not operate this unit with the hopper lid open or unsecured.
Power Outage
If the power to the unit is interrupted for approximately three minutes or less, the unit will resume operation when power is restored according to the following table:
| Unit’s State Before Power Loss | State When Power Returns |
| ON | Start-Up |
| Start-Up | Start-Up |
| Shut-Down | Shut-Down |
| OFF | OFF |
If the power is interrupted for more than (approximately) three minutes, the unit will be “OFF” when power returns.
Important: Do NOT open the hopper lid or the door to the unit during power outage. Open the closest outside door and a window to eliminate the home’s natural draft. Wait for power to be restored and then press the “ON” button to re-start the unit, if necessary.
We highly recommend the use of a surge protector with your unit, as power surges and failures can affect the operation of any electrical appliance.
We do not recommend leaving home with the stove on the higher heat ranges; it is recommended that the stove be left on the lower heat ranges (Heat Range setting 1 or 2).
NOTE: Remember: 1) It is very important for the unit to be vented properly (see instructions on Outside Air), as the natural draft is needed to clear the smoke from the stove. 2) Do not open the hopper lid (or the unit’s door). This may cause fire to burn in the hopper.
Fuel Outage
If the unit should run out of pellets, simply reload the hopper and press the “ON” button (only once) to re-start the unit. If the unit runs without pellets, after one hour the unit will shut down.
NOTE: Even if flames are visible inside the firebox always press the “ON” button to ensure that your unit will restart.
Combustion Blower Failure
If the Combustion (exhaust) Blower should fail on this unit, a Vacuum Shut-Down Switch will automatically stop the stove. This will shut your unit completely off, and there will be an “E-1” code in the Heat Range and Blower Speed windows on the Control Board. At this point you will need to contact Technical Support at (800) 245-6489.
NOTE: It is very important for the unit to be vented properly (see instructions on Outside Air), as the natural draft is needed to clear the smoke from the stove.
As with any maintenance concerning this unit, be su re the unit is “OFF” and has completed the Shut-Down cycle BEFORE beginning. Be aware that metal parts in the firebox can remain HOT long after the fire has gone out and EVEN after the Shut-Down cycle is complete. Always use extreme caution when handling potentially hot stove parts, even if you think they should be cold.
NOTE: The instructions below concerning the cleani ng of the burn pot and wear plate area are especially important to the function of your stove. Failu re to follow them regularly can result in burn-back and can damage your unit and/or void your warranty.
ASH REMOVAL AND DISPOSAL
IMPORTANT: While the amount of ash generated by this unit is not excessive compared to log-burning woodstoves, keeping the unit clean and free of ash is essential for peak performance. Too much ash build-up hampers airflow and reduces the unit’s efficiency, and can cause smoke-back. Follow these directions at least as frequently as the schedule below, or more often if needed.
*Failure to properly clean your stove can cause poor performance and possibly a burn back!*
Daily Ash Maintenance
Press the “OFF” touchpad and allow the stove to burn for five (5) minutes prior to opening the door. A long-handled screwdriver or long-handled putty knife can be used to scrape off any build-up or crust in the burn pot area. This can then be pushed to the left or right into the ash storage area.
Semi-Weekly Ash Removal
Twice each week: Shut the unit down by pressing the “OFF” pad and allowing the unit to go through the complete Shut-Down cycle. Allow the unit to completely cool down and then remove the ashes with a scoop. The ashes should be placed in a non-combustible container with an airtight lid and should always be placed on a non-combustible surface or on the ground until completely cooled and free of hot cinders.
Once the ash is removed, the burn pot should be given a thorough inspection. Remove and clean the burn pot wear plate (refer to the exploded diagram in the rear of this manual – Illustration 6, and the close-up diagram shown here), and remove any ash build-up in the area below the wear plate. Also, be sure there are no ashes or obstructions in the tube under the wear plate. Check for any build-up in the front of the burn area. Clean out all air holes (if necessary a 1/8” drill bit can be used) –these air holes should be kept clean, as they supply combustion air under and around the pellet fuel. The burn pot assembly should also be thoroughly cleaned, including the burn box. When replacing the wear plate, ensure that it lies flat in the firebox and no gaps (from ash residue) are under it.
IMPORTANT: Ash build-up under the wear plate can cause the unit to malfunction.
Disposal of Ashes
Ashes should be placed in a metal container with a tight fitting lid. The closed container of ashes should be placed on a noncombustible floor or on the ground, well away from all combustible materials, pending final disposal. If the ashes are disposed of by burial in soil or otherwise locally dispersed, they should be
retained in the closed container until all 15 cinders have been thoroughly cooled.
IMPORTANT! READ AND FOLLOW ALL INSTALLATION AND MAINTENANCE INSTRUCTIONS, INCLUDING
Monthly Ash Removal
The large baffle plate (12” x 13”) that rests above and behind the burn pot (refer to the exploded diagram in the rear of this manual – Illustration 6) should be removed monthly. This can be done by lifting up the plate and pulling it out. The area behind the plate should then be cleaned thoroughly, and the plate placed back in the original position.
Use a screwdriver or chisel and break any creosote build-up in the front of the unit, where the pellets are fed into the burn pot from the Bottom Auger Tube (see Illustration 2). Moisture in the pellets and resulting build-up in this area can cause the bottom auger to “squeal” or squeak.
Also inspect your flue pipes, and remove ash buildup from the clean-out tee.
Carbon Removal: During normal operation carbon from the combustion of pellet fuel will tend to build up on the tip of the auger, on the wear plate and sides of the fire pot, and in the mouth of the feed tube. It is essential that this residue be removed to ensure trouble free operation of the unit. The frequency with which this carbon must be removed varies with brands of pellets, depending on moisture content, wood type, foreign material (dirt, etc.) in pellets, and other factors.
To remove this carbon, simply scrape it off using the blade of a flat tipped screwdriver or similar instrument; also, to remove it from the feed tube, scrape as much as can be easily reached, then insert an emery board (fingernail file made from a popsicle stick and sandpaper) between the feed auger and the feed tube and sand out any residue not removed from scraping alone. Clearing this carbon residue from the feed tube is essential for proper operation of the feed auger, which is designed to float freely in the feed tube allowing smooth fuel flow, a lesser possibility of a jam, and a quieter unit.
Annual Cleaning
The stove and the flue system should be given a complete cleaning at the end of the heating season. Remove the burn pot assembly, clean it thoroughly, and re-install it (refer to Illustration 6); this will require new gasket for the burn pot. Be sure to tighten the set screws when you replace them, but do not over-tighten. In addition to the cleaning mentioned for semi-weekly and monthly, the Combustion (exhaust) Blower should be removed annually and the blower tube vacuumed of any ash build-up.
Note: There is a Combustion Motor Gasket (Part PU-CBMG), which allows you to remove the motor from the Combustion Blower housing, clean your stove, and replace the motor and gasket without having to remove the entire Combustion Blower. However, if you must remove or replace the entire Combustion Blower, a new blower flange gasket (Part # PU-CBMG) should be added between the blower flange and the steel exhaust tube.
Since the convection (room air) blower does not handle any by-products of combustion, it does not require serious cleaning like the exhaust blower. However, dust from the home and other debris in the air can accumulate on the blades of the convection blower. The convection blower is located on the side of the stove opposite the combustion blower, and should be removed for cleaning. Any dust that has built up on the fan blades can usually be easily removed with a vacuum or a soft paint brush.
Soot and Fly Ash: Formation and Need for Removal
The products of combustion will contain small particles of fly ash. The fly ash will collect in the exhaust venting system and restrict the flow of the flue gases. Incomplete combustion, such as that which occurs during startup, shutdown or incorrect operation of the room heater will lead to some soot formation which will collect in the exhaust venting system. The exhaust venting system should be inspected at least once every year to determine if cleaning is necessary.
MAINTENANCE
CAUTION: UNPLUG THE UNIT PRIOR TO ANY SERVICE WORK!
SEE EXPLODED DIAGRAM (ILLUSTRATION 6) FOR PARTS REFERENCE
Parts Orders: (800) 516-3636 www.HeatRedefined.com Questions: (800) 245-6489
NOTE: Visit our website for downloadable maintenance sheets and/or a service video that detailsand illustrates the following maintenance tasks.
Rear Panel Removal
WARNING: To perform any maintenance inside the rear of the unit, the stove must be out (no fire), cooled down and unplugged. Electrical shock can occur if the unit is not unplugged from power.
To remove the rear panel, simply loosen the eight (8) screws (size 5/16”) and flex the panel. The panel should come off without fully removing the screws.
Instructions for maintenance and part replacement procedures can be found on:
Auger Motors
The Auger Motor and gearbox are one complete assembly (Part # PU-047040), and can be removed by disconnecting the power leads and loosening the (5/16” head) set bolt in front of the assembly. This bolt tightens down on the flat side of the gear shaft and locks the gear shaft and auger shaft together – once the bolt is loosened, the entire assembly will slide from the locking collar. There are two motor assemblies on the unit, and both rest on a shelf when not in operation. When replacing a motor, the assembly should always be placed to rest on this shelf prior to starting the unit.
Auger Bearings and Auger Shafts
The auger bearings (Part # PU-UCF204-12) are a sealed unit and do not require lubrication. To replace the Top Auger, all the fuel must be removed from the hopper as well as from the Top Auger assembly. Once this is done, the four bolts that hold in the bearing can be removed, followed by the complete auger assembly. Loosen the two (2) set screws with a 1/8” Allen wrench, which will disconnect the bearing from the shaft (the bearing assembly and auger assembly can be replaced by reversing this procedure). When placing the auger assemblies in the unit, always tighten the four bolts in a diagonal pattern to ensure the bearings and shafts are aligned properly.
NOTE: Follow the same procedure to work on the bottom auger, with the exception that the pellets do not have to be removed from the hopper.
Convection Blower
The Convection (room air) Blower (Part # PU-4C442) is located on the left side of the unit and can be removed by disconnecting the power leads and removing the four mounting screws. Once this is done, the blower will slide out of the stove. This procedure can be reversed to install a new blower.
Combustion Blower
To replace the Combustion (exhaust) Blower (Part # PU-076002B), the power leads and the pellet vent pipe must be disconnected. Next, remove the screws that hold the blower to the steel exhaust tube and slide the blower from the stove. Note: There is a Combustion Motor Gasket (Part # PU-CBMG), which allows you to remove the motor from the Combustion Blower housing, clean your stove, and replace the motor and gasket without having to remove the entire Combustion Blower. If cleaning your blower, the blower impeller, blower tube and steel blower exhaust tube on the unit should be brushed and vacuumed. However, if you must remove or replace the entire Combustion Blower, a new blower flange gasket (Part # PU-CBMG) should be added between the blower flange and the steel exhaust tube.
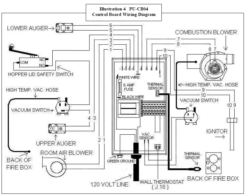
Vacuum Switch
This unit is equipped with Vacuum Shut Down Switches (Part # PU-VS and CU-VS), which help control various functions of the unit. If an operational error occurs in the unit, a switch will either stop the top (feed) auger or shut the unit off; if the unit turns off an E-1 Code (error code) will appear in the Heat Range and Blower Speed windows of the Control Board. Situations which could cause this include power failure, Combustion Blower failure, improper flue installation, a blocked flue (from rodents, nests, etc.), or “dirty burning” from burning improper fuel (see “Important Information” at the beginning of the manual).
NOTE: The “door ajar” vacuum switch port must be kept clean, or the top auger will cease to function. Locate the port hole to the right of the burn pot and, with the stove unplugged and cooled down, use a bru sh or pipe cleaner (not a vacuum) to keep this port clear of ash or other debris (see picture).
Hopper Lid Safety Switch
This unit is equipped with a hopper lid safety switch (Part # AC-HLSB) which is directly connected to the top auger motor. In the event the hopper lid is left open while the stove is in operation, the hopper lid switch will prevent the top auger from turning. This is to prevent byproducts of combustion from entering the home through the open hopper lid and also to simply prevent operation with the hopper lid open.
Improper hopper lid safety switch operation will result in a top auger that will not turn and therefore a stove that will not burn. NEVER place your hand or any object near the auger while the stove is connected to power.
Gaskets
IMPORTANT: IMPROPER GASKET MAINTENANCE, INCLUDING FAILURE TO REPLACE GASKETS, CAN CAUSE AIR LEAKS RESULTING IN SMOKE-BACKS. CHECK GASKETS OFTEN FOR AIRTIGHT SEAL AND REPLACE AS NECESSARY. IT IS MANDATORY TO REPLACE GASKETS ANNUALLY.
This unit comes with a 3/4” rope gasket around the door that should be replaced annually. To replace the door gasket (Part # AC-DGKC), the old gasket must first be removed entirely — prior to adding the new adhesive, you may have to scrape the old cement from the door channel. Once the cement and gasket have been added, the door should be closed and latched for twenty-four hours to allow the cement to harden.
If you are replacing the window gasket (Part # AC-GGK), the new gasket will already have adhesive on one side. Remove the paper on the adhesive side and place the gasket around the outside edge of the glass by forming a “U” with your fingers and placing the gasket around the glass.
It is important to change the hopper lid gasket if it shows any wear. Be sure to replace the hopper lid gasket annually, or sooner if necessary.
Note: There is a Combustion Motor Gasket (Part # PU-CBMG), which allows you to remove the motor from the Combustion Blower housing, clean your stove, and replace the motor and gasket without having to remove the entire Combustion Blower. However, if you must remove or replace the entire Combustion Blower, a new blower flange gasket (Part # PU-CBMG) should be added between the blower flange and the steel exhaust tube.
Finish
This new unit has been painted with High-Temperature Paint that should retain its original look for years. If the unit should get wet and rust spots appear, the spots can be sanded with plain steel wool and repainted. We recommend this paint, as others may not adhere to the surface or withstand the high temperatures.
Glass
This unit has a 9” x 9” ceramic glass (Part # AC-G9, comes with gasket) in the viewing door. Surface scratches are acceptable and normal, but if this glass becomes cracked in any area, the unit should be shut down and the window replaced with this high-temperature ceramic glass.
Control Board
The Control Board (Part # PU-CB04) is a digital read-out board. This board offers a wide variety of settings to operate the unit. This part can be removed from the unit by loosening the two outside screws and pulling the board back to the inside of the stove. The rear access panel should be removed prior to removing the control board. A 6-amp “quick-blow” fuse (Part # PU-CBF6) is used on this Control Board.
NOTE: The bottom three control buttons are preset at the factory and should not require any changes. See “Operating Instructions” and “Daily Operation” section of the manual for instructions on other Control Board settings. 
Caution
Should you see any evidence of smoke in the hopper (smoke back), immediately close and latch the hopper lid and door to the unit. Open the nearest windows and door to the outside, then press the OFF button and let the unit cool for at least 3 hours. Do not open the door or hopper lid. This is a maintenance problem that needs to be addressed.
Call Technical Support at (800) 245-6489
CAUTION: Moving Parts May Cause Injury. Do NOT Operate with Panel(s) Off.
DANGER: Parts May Be Hot. Risk of Electric Shock. Disconnect Power Before Servicing Unit.
IMPORTANT SAFETY NOTE: If the unit or chimney connector pipe “glows” red (or white), the stove is over-fired. This condition could cause a house or chimney fire. Do not operate your unit too hot, or over-firing may result.
Adjusting Hopper Lid Latches
The seals around the top of the pellet hopper are important to safe and efficient operation of the unit. The latches installed on these units are designed to pull the hopper lid tight against this seal. Over the course of operation as these seals “wear in” and compress, the tension of the latches should be tested periodically, and adjusted if necessary.
To adjust the lid latches, the following tools will be needed; two ½ inch wrenches, or a ½ inch wrench and a ½ inch socket.
In order to adjust the latch, first (with the unit unplugged and cooled down) open the hopper lid and then lock the latch in its closed position. Then take the ½ inch wrench and loosen the nut closest to the latch. This nut is then adjusted closer to the lid itself to tighten the latch. After adjusting this nut to the desired location, hold this nut in place with the ½ inch wrench, the tighten down the holding nut on the end of the latch shaft with the ½ inch socket or second wrench to hold the latching assembly in place
After tightening the latches, test the latches for proper tension by locking the lid down and lifting each front corner of the lid. The lid should be firmly held down by the latches. Repeat the same procedure if the latch is still not tight enough.
ACCESSORY ITEMS
The following accessories can be added to your unit at anytime after purchase; however, let the unit cool down before adding any accessories.
Thermostat
An external wall thermostat (such as our Part # PU-DTSTAT) can be used on our pellet units, as long as it is a low-voltage type that works with millivolt systems. After unplugging the unit, locate the jumper wire (J-18) on the bottom of the control panel. The two screws should then be loosened and the jumper wire removed from the board. Next, the two thermostat lead wires should be slipped into these openings and the screws tightened; the jumper wire should be saved for future operation without a thermostat.
The unit will operate differently once the wall thermostat is connected – we recommend the Control Board be set at “9” on Heat Range and Blower Speed while using the thermostat. Refer to the section on “Start-up Procedure” for information on cold starts.
AC-103, AC-103BN Lip Trim
There is one piece of J-Channel trim in this kit that snaps onto the ash apron lip of the stove. Match the channel with the correct edge of the ash apron, then remove the protective covering from the trim and force the piece onto the edge. Although it should stay in place, stove cement can be used to secure it if necessary.
AC-106-P, AC-106-PBN Window Trim
Window trim can be attached by using the provided spring clip(s) and some high-temperature silicone (optional). Insert the tee end of the spring clip into the channel on the edge of the trim – then, turn the clip and set the other end of the clip into the channel. The spring-clip will hold well if it is placed on the top edge of the trim before placing the trim in the window of the stove. Place the top edge with the clip into the window opening, then push the bottom edge of the trim flush with the window. We also suggest that high-temperature silicone be used on the corners, to ensure the trim will stay in place.
Accessories can be ordered from the factory at:
(Parts orders ONLY) — (800) 516-3636, or on our web site: www.HeatRedefined.com.
Questions/Problems: Please call Technical Support at (800) 245-6489.
REPLACEMENT PARTS, ACCESSORIES, AND OPTIONS
- AC-GGK
- Glass Gasket Kit (gasket only, no glass)
- AC-DGKC
- Door Gasket Kit (#2 on diagram)
- AC-G9
- 9” x 9” Glass with Gasket (#3 on diagram)
- AC-SH
- Brass Door Spring Handle
- AC-SHN
- Nickel Door Spring Handle
- AC-MBSP
- Hi-Temperature Black Paint
- PU-AMS
- Auger Motor Support Gasket
- PU-047040
- 1 RPM Auger Motor Assembly (#18 on diagram)
- PU-BP98
- Burn Pot Assembly (#’s 5 and 11 on diagram, call if you need only one part of this 2-piece assembly)
- PU-076002B
- Combustion (Exhaust) Blower (includes 3” adapter) (#’s 8 and 9 on diagram)
- PU-4C442
- Convection (Room Air) Blower (#13 on diagram)
- PU-AF6T
- Top Auger Shaft (#14 on diagram)
- PU-AF11B
- Bottom Auger Shaft (#14 on diagram)
- PU-62-40-151-3
- Hopper Lid Latch (2002 and later Models; for earlier models order PU-103-50) (#25 on diagram)
- PU-UCF204-12
- Auger Bearing (#16 on diagram)
- PU-2X570
- ¾” Locking Collar (#17 on diagram)
- PU-CB04
- Digital Control Board (#12 on diagram)
- PU-VS
- Vacuum Shut-Down Switch (See wiring diagram pg. 19)
- CU-VS
- Second Vacuum Switch (See wiring diagram pg. 19)
- PU-CBMG
- Combustion Blower and Motor Gasket (#10 on diagram)
- PU-BPG
- Burn Pot Gasket (#6 on diagram)
- PU-ABGN
- Auger Bearing Gasket (#15 on diagram)
- PU-HLG
- Hopper Lid Gasket (#22 on diagram)
- PU-CHA
- Cartridge Heater (Igniter) Assembly (#27 on diagram)
- PU-CBF6
- 6 AMP Control Board Fuse
- AC-HLSB
- Hopper Lid Safety Switch (See wiring diagram pg. 19, 09/2008 and later only)
- AC-HP
- Hinge Pin rivet for cast door (not shown)
OPTIONS:
- PU-OAK
- Outside Air Kit
- AC-3000 3”
- Pellet Vent Kit (Through-the-Wall)
- AC-3100 4”
- Pellet Vent Kit (For High Altitudes – 4000+ ft.)
- PU-DTSTAT
- Wall Thermostat
- AC-103
- Brass Lip Trim for Ash Apron
- AC-103BN
- Brushed Nickel Lip Trim for Ash Apron
- AC-106-P
- Brass Window Trim
- AC-106-PBN
- Brushed Nickel Window Trim
If you have any questions or problems contact the Technical Support Department:
Technical Support Department [email protected]
P.O. Box 206 Parts Orders ONLY: 800-516-3636
Monroe, VA 24574 Questions: 800-245-6489 (Fax: 434-929-4810)
Pellet Stove – Exploded View Diagram
- Door (Part # CA-19A)
- Door Gasket (Part # AC-DGKC )
- Glass with Gasket (Part # AC-G9)
- Impingement Plate
- Burn Pot
- Wear Plate for Burn Pot**
- Burn Pot Gasket
- Side Access Panel
- Combustion Blower
- 3″ Blower Adapter
- Gasket for Combustion Blower
Part # PU-CBG - Pellet Feeder Pot
- Digital Control Board
- Convection Blower
- Augers: (Top Auger and Bottom Auger)
- Block Bearing Gaskets Block Bearings Part # PU-UCF204-12
- 3/4″ I.D. Shaft Collars Part # PU-2X570
- Auger Motors
- Rear Access Panel
- Hopper Flange Gasket Part # PU-HFG
- Hopper
- Hopper Lid Gasket Part # PU-HLG
- Hopper Lid
- Vacuum Shut Down Switch(es)
- Hopper Lid Latches
- Brass Louvers
(Certain models only)
NOTE ON PART NUMBERS:
This diagram is a basic England’s Stove Works pellet unit diagram. Your model may vary somewhat. See our online store at www.englanderstoves.com or the parts list in your manual for specific part numbers for your model stove.
If a part is not listed in the manual or on the website, or if you have questions, call (800) 245-6489
TROUBLESHOOTING GUIDE
WARNING: TO AVOID ELECTRICAL SHOCK ALWAYS DISCONNECT THE UNIT FROM THE POWER SOURCE BEFORE ATTEMPTING ANY REPAIR. IF THIS GUIDE DOES NOT CORRECT THE PROBLEM CALL YOUR LOCAL DEALER OR OUR TECHNICAL SUPPORT AT 1-800-245-6489.
| Problem | Cause | Solution | ||
| 1. Auger not turning | 1. | Loose set screw | 1. | Tighten setscrew on collar |
| 2. | Bad gear motor | 2. | Replace auger motor | |
| 3. | Foreign matter in auger | 3. | Remove pellets and object | |
| 4. | Vacuum sensor (Top Auger) | 4. | Check exhaust blower | |
| 5. | Carbon buildup in feed auger tube | 5. | Remove carbon by scraping | |
| 2. Smoke smell or dust in house | 1. | Improper exhaust connection | 1. | Check all connections for leaks, |
| especially the exhaust blower | ||||
| connection; Seal with silicone, | ||||
| hose clamp or aluminum tape | ||||
| 3. Room air blower not operating | 1. | Loose sensor | 1. | Tighten connection on sensor |
| 2. | High “ON” temperature | 2. | Adjust temperature lower | |
| 4. Exhaust blower not operating | 1. | Loose connection | 1. | Check connection at c/board |
| (E-1 on Control Board) 2. Bad blower 2. Replace blower | ||||
| 3. | Bad vacuum sensor | 3. | Replace vacuum sensor | |
| 5. Lazy fire | 1. | Control board settings | 1. | Review board settings |
| 2. | Bad exhaust blower | 2. | Replace blower | |
| 3. | Excessive pellet moisture | 3. | Keep pellets inside | |
| 4. | Excessive ash | 4. | Remove baffles; Clean unit | |
| 5. | Low quality pellets | 5. | Use premium pellets | |
| 6. Blown fuse (6 AMP) | 1. | Power surge | 1. | Replace fuse; use surge protector |
| 2. | Exposed wire | 2. | Check for exposed or frayed wire | |
| and loose connections | ||||
| 3. | Electric motor shorting or bound | 3. | Check motors and blowers for | |
| up | obstructions or lock-up | |||
| 7. High pellet consumption | 1. | Low quality pellets | 1. | Use premium fuel |
| 2. | Board out of adjustment | 2. | Check c/board settings | |
| 8. Squeaking noise | 1. | Build up in tube | 1. | Remove auger and clean |
| 2. | Improper auger alignment | 2. | Re-align auger | |
| 9. Pinging or rattling noise | 1. | Foreign material | 1. | Check blower for material |
| 2. | Loose set screw | 2. | Check impeller blower screw | |
| 10. Unit shuts down in | 1. | Loose heat sensor | 1. | Check stove connection |
| 20 to 30 minutes | 2. | Control board settings | 2. | Check settings; always start unit |
| (E-2 on Control Board) | on “5” to “9”setting | |||
| 3. | Failure to start (E-2) | 3. | Check igniter for buildup | |
| 11. Unit keeps shutting down | 1. | Blocked flue (E-1) | 1. | Check for flue blockage (nests, |
| (“E” codes on control board) | rodents, excess soot, etc.) | |||
| 2. | Blower failure (E-3) | 2. | Check combustion blower wires, | |
| then call Technical Support. | ||||
| 3. | Improper installation* (E-1) | 3. | Check for loose flue/pipe | |
| connections. Also be sure to have | ||||
| proper Outside Air hook-up. | ||||
Improper installation may cause a back draft.
NOTE: Also check for loose or cracked vacuum hose on vacuum switches (see #24 in Illustration 6).
You may write your unit’s Manufacture Date and Serial Number in the blank spaces on this sample tag, for future reference. This sample tag also shows the safety info. such as UL/ULC testing standard, etc. for your local officials, or anyone else who may need reference
Have this information on hand if you phone the factory or your dealer regarding this product.
Retain for your files:
Model Number __________________________
Date of Purchase ________________________
Date of Manufacture _________________ Serial #_____________________
LIMITED 5-YEAR WARRANTY
FROM THE DATE OF PURCHASE TO THE ORIGINAL OWNER
The manufacturer extends the following warranties:
Five-Year Period:
- Carbon steel and welded seams in the firebox are covered for 5 years against splitting.
- The cast iron door and hinges are covered for 5 years against cracking.
One Year Period:
- Component parts such as the hopper, auger burn pot, baffle plate, auger shafts, auger bearings, and fasteners are covered for 1 year against cracking, breakage and welded seams from separating.
- Electrical components, accessory items, glass and the painted surface are covered for 1 year from the date of purchase.
Conditions and Exclusions:
Damage from over-firing will void your warranty.
This warranty does not apply if damage occurs because of an accident, improper handling, improper installation, improper operation, abuse, or unauthorized repair made or attempted to be made.
The manufacturer is not liable for indirect, incidental, or consequential damages in connection with the product including any cost or expense providing substitute equipment or service during periods of malfunction or nonuse.
All liability for any consequential damage for breach of any written or implied warranty is disclaimed and excluded. Some states do not allow the exclusion or limitations of incidental or consequential damages, so the above may not apply to you.
Procedure:
Purchaser must give notice of claim of defect within the warranty period and pay transportation to and from a service center designated by the factory. The dealer from which the unit was purchased or the factory, at our option, will perform the warranty service.
Other Rights:
This warranty gives you specific legal rights, and you may also have other rights, which may vary from state to state.
NOTE: THIS WARRANTY IS NULL AND VOID IF YOU DO NOT RETURN THE ATTACHED WARRANTY REGISTRATION WITH A COPY OF THE SALES RECEIPT WITHIN 30 DAYS FROM THE DATE OF PURCHASE.
THE WARRANTY IS NOT TRANSFERABLE
IMPORTANT NOTICE: THIS REGISTRATION INFORMATION MUST BE ON FILE FOR THIS WARRANTY TO BE VALID. PLEASE MAIL THIS INFORMATION WITHIN THIRTY (30) DAYS FROM THE DATE OF PURCHASE.
Mail To:
England’s Stove Works, Inc.
Technical Support Department
P.O. Box 206
Monroe, VA 24574
Or, Fax To:
(434) 929-4810 – 24 hours a day
Or, now available – Go online to complete your Warranty Registration!
Visit www.HeatRedefined.com if you prefer to register online.
EPA INFORMATION
The following additions to your owner’s manual will enable you to achieve optimal emissions performance from your stove. Important safety tips are also included.
- Proper Installation – Please refer to the Installation section of your owner’s manual and
follow the guidelines listed therein for safety and for optimal emissions performance.
Additional information:
Venting: Be sure to follow your owner’s manual’s recommendation for venting, including the proper types of flue systems and pellet vent pipe.
Also note that Outside Air Connection (combustion air) is MANDATORY for proper safe operation, and to achieve optimal emissions performance.
Observe the vent termination clearances specified in your owner’s manual, and contact our Technical Support if you have any questions. Phone (800) 245‐6489 or email [email protected].
Be certain that all aspects of the venting system are installed to the venting manufacturer’s instructions, particularly the required clearances to combustibles.
Your pellet stove operates on a negative draft system, which pulls combustion air through the burn pot and pushes the exhaust air through the vent pipe and out of the building. This unit must be installed in accordance with your owner’s manual’s detailed descriptions of venting techniques; not installing the stove in accordance with the details listed can result in poor stove performance (including poor emissions), property damage, bodily injury or death. England’s Stove Works is not responsible for any damage incurred due to a poor or unsafe installation.
Additional Venting Information
- Do not mix and match components from different pipe manufacturers when assembling your venting system (i.e. Do NOT use venting pipe from one manufacturer and a thimble from another).
- We require a minimum vertical rise of 36 in. (3 ft.) of pipe to create natural draft in the system, which helps evacuate smoke from the stove in the event of a power failure or combustion blower failure.
- Venting systems 15.0 ft. or shorter may be composed entirely of 3.0 in. pellet pipe; to reduce frictional losses, venting systems longer than 15.0 ft. should be composed of 4.0 in. pellet pipe.
- Do not terminate the venting system directly beneath any combustible structure such as a porch or deck.
- Follow NFPA 211 rules listed below for venting system termination location relative to windows and other openings in the dwelling.
o NFPA 211 (2006 ed.) Section 10.4 Termination: 10.4.5
(1) The exit terminal of a mechanical draft system other than direct vent appliances (sealed combustion system appliances) shall be located in accordance with the following: - (a) Not less than 3 ft. (.91 m) above any forced air inlet located within 10 ft.
(3.0m). - (b) Not less than 4 ft. (1.2 m) below, 4 ft. (1.2 m) horizontally from or 1 ft. (305
mm) above any door, window or gravity air inlet into any building. - (c) Not less than 2 ft. (0.61 m) from an adjacent building and not less than 7 ft.(2.1 m) above grade when located adjacent to public walkways.
- Distance between the termination opening and grade should be a minimum of 2 ft. (24 in.) contingent on the grade surface below the termination. When determining the termination height above grade, consider snow drift lines and combustibles such as grass or leaf accumulation. In areas where significant snowfall is possible, the termination height must be sufficiently high to keep the termination free of snow accumulation.
- Do not use makeshift compromises during installation or install any component of the unit or venting system in such a manner that could result in a hazardous installation.
- A chimney connector shall not pass through an attic or roof space, closet or similar concealed space, or a floor, or ceiling.
- Where passage through a wall or partition of combustible material is desired, the installation shall conform to CAN/CSA‐B365.
OUTSIDE AIR HOOK‐UP
- The use of outside combustion air is mandatory on this pellet stove.
- The outside air connection pipe protrudes from the lower rear center of the stove; use the included outside air kit to attach your stove to outside combustion air.
- Instructions and all the parts needed to make the outside air connection to your pellet stove are included with the outside air kit.
- If it is not feasible to use the included outside air hookup kit in your stove installation, other materials may be used, provided the following rules are followed:
- The pipe used for outside air hookup must be metal, with a minimum thickness of .0209 in. (25 gauge mild steel) or greater and an inside diameter of approximately 2.0 in.
- All pipe joints and connections should be sealed with pipe clamps or other mechanical means, to insure a leak free outside air connection.
- Long runs of pipe and excessive elbows for outside air should be avoided. Due to frictional resistance in pipe, any excessive outside air piping can result in poor stove performance.
- A screen or other protection device must be fitted over the outside air termination point to prevent rain, debris and nuisance animals from entering the piping system.
- Increase the outside air pipe size to 3.0 in. diameter pipe if the outside air connection is more than 6 ft. in length, more than two (2) elbows are used or if the stove is installed in a basement.
- The outside air connection system should be inspected at least annually to be certain it is free from blockage.
Operation and Maintenance – Please refer to the ‘Operation’ (Operating Instructions) and Maintenance (including Ash Removal/Disposal) sections of your owner’s manual and follow the guidelines listed therein for safety and for optimal emissions performance.
Additional Information:
Following the instructions in your owner’s manual for Start‐Up (lighting a fire) will ensure a proper fire, as well as helping minimize visible emissions.
More:
- Fuel loading and re‐loading: Practical Tips for Building a Fire – See your owner’s manual for information on loading (and re‐loading) your fuel, as well as for fire‐starting procedures.
- Fuel Selection: Once your appliance is properly installed, be sure to follow your owner’s manual regarding fuel selection and starting and operating your appliance, including the following practical tips that will help you obtain the best efficiency from your stove.
Daily Operation Notes
- Only high quality, ¼” (.25 in.) diameter wood pellets, should be used in this stove. Using low grade wood pellets with high ash content OR wood pellets with a high moisture content can cause the burn pot to fill with ash at a more rapid pace and can cause intervals between periodic maintenance to become significantly shorter. Please read the “Maintenance” section of this manual thoroughly to understand how fuel selection affects stove operation, maintenance and cleaning.
- Variation in the flame height is normal; not all wood pellet fuel is uniform in size, which can affect the way pellets are fed into the burn pot. Although the flame height may increase and decrease during operation, there is no loss of efficiency.
- Always store wood pellet fuel in a dry location; storing wood pellet fuel in a dry location ensures the fuel will remain pelletized and low in moisture content. Also, be certain that all wood pellet fuel is stored at a safe distance from the pellet heater; storing fuel in close proximity to the stove can result in a fire.
This pellet-burning room heater is equipped with a specially designed burn pot which comes preinstalled from the factory. This burn pot elevates the burning pellets and delivers air at precisely‐required locations. Pellets must only be burned in the factory burn pot; no modifications should be made to this burn pot and no additional grates or other fire elevators should be used.
WHAT FUELS NOT TO USE:
CAUTION
- NEVER USE GASOLINE, GASOLINE‐TYPE LANTERN FUEL, KEROSENE, CHARCOAL LIGHTER FLUID, OR SIMILAR LIQUIDS TO START OR “FRESHEN UP” A FIRE IN THIS HEATER. KEEP ALL SUCH LIQUIDS WELL AWAY FROM THE HEATER WHILE IN USE. ADDITIONALLY, NEVER APPLY THE FIRE‐STARTER TO ANY HOT SURFACE OR EMBERS IN THE STOVE. DO NOT USE CHEMICALS OR FLUIDS TO START THE FIRE.
- DO NOT BURN FLAMMABLE FLUIDS SUCH AS GASOLINE, NAPHTHA OR ENGINE OIL.
- DO NOT BURN GARBAGE; LAWN CLIPPINGS OR YARD WASTE; MATERIALS CONTAINING RUBBER, INCLUDING TIRES; MATERIALS CONTAINING PLASTIC; WASTE PETROLEUM PRODUCTS, PAINT OR PAINT THINNERS, OR ASPHALT PRODUCTS; MATERIALS CONTAINING ASBESTOS; CONSTRUCTION OR DEMOLITION DEBRIS; RAILROAD TIES OR PRESSURETREATED WOOD; MANURE OR ANIMAL REMAINS; SALT WATER DRIFTWOOD OR OTHER PREVIOUSLY SALT WATER SATURATED MATERIALS; UNSEASONED WOOD; PAPER PRODUCTS, CARDBOARD, PLYWOOD OR PARTICLEBOARD. THE PROHIBITION AGAINST BURNING THESE MATERIALS DOES NOT PROHIBIT THE USE OF FIRESTARTERS MADE FROM PAPER, CARDBOARD, SAWDUST, WAX AND SIMILAR SUBSTANCES FOR THE PURPOSE OF STARTING A FIRE IN AN AFFECTED WOOD HEATER. BURNING THESE MATERIALS MAY RESULT IN RELEASE OF TOXIC FUMES OR RENDER THE HEATER INEFFECTIVE AND CAUSE SMOKE.
Air Controls: Your pellet stove is equipped with a control board that automatically adjusts the air to fuel ratio for optimum emissions. See your owner’s manual for information on operating the control board, and for other operational information on achieving the best burn, including these tips:
The control board on this stove allows the user to adjust the heat output and convection blower speed, and turn the unit on and off.
- The lower buttons on the control board (Low Fuel Feed, Low Burn Air, and Air on Temp) are not meant to be adjusted during normal operation of the unit. These buttons are factory preset and should not be adjusted by the user.
- To energize the unit and initiate a fire, press the “On” button. The LED above the button should turn green and the control board should display “S U” shortly after pressing the button.
- To shut the unit down, press the “Off” button. The LED above the button should turn red and the board should display “S d” shortly after pressing the button. This initiates the shut down sequence, and the stove will remain in shut down mode until it has cooled down.
- To increase the heat output of the stove, press the “Up” heat range button. The number in the heat range display window will increase, signifying that the control board is now adjusting the heat output to your desired level. The blower speed will increase the same amount as the heat range, because the stove is designed to operate with the blower speed greater than or equal to the heat range. Pressing the “Down” arrow will decrease the heat range and blower speed.
- To increase the blower speed without increasing the heat range, press the Blower Speed “Up” arrow until the desired blower speed is shown in the display window. Pressing the “Down” arrow will decrease the blower speed; however, the control board will not allow the blower speed to be set lower than the heat range.
Caution
This unit is meant to operate only with the ash pan and main viewing door closed. Smoke spillage and an inefficient, lazy burn will result from attempting to operate the stove with either door open.
In addition, using fuel other than wood pellets can create an unsafe situation and can also generate excess carbon monoxide. Carbon monoxide is an odorless, colorless gas that can be deadly. Be sure to burn only wood pellets. The use of a carbon monoxide detector is strongly recommended.
- ASH REMOVAL – Follow your Owner’s manual’s instructions regarding removal and disposal of ashes. Also be sure to follow ALL Maintenance requirements as listed.
- REPLACEMENT of parts that are critical to emissions performance – Follow your Owner’s manual’s instructions regarding replacement of gaskets and other parts that are critical to emissions performance.
Remember: “This wood heater needs periodic inspection and repair for proper operation. It is against federal regulations to operate this wood heater in a manner inconsistent with operating instructions in this manual.” - Smoke Detectors
England’s Stove Works, Inc. highly recommends the use of smoke detectors in every room of the house. However, locating a smoke detector directly above this unit can result in nuisance alarms. - Compliance: “This non‐catalytic wood heater meets the 2015 U.S. Environmental Protection Agency’s wood emission limits for wood heaters sold after May 15, 2015.”
- Tamper Warning: “This wood heater has a manufacturer‐set minimum low burn rate that must not be altered. It is against federal regulations to alter this setting or otherwise operate this wood heater in a manner inconsistent with operating instructions in this manual.”
- Warranty: See your Owner’s manual for a Warranty Registration instruction page, as well as instructions for warranty procedures. For parts, warranty replacement procedures may be found at our parts store site: www.store.heatredefined.com
IMPORTANT! READ AND FOLLOW ALL INSTALLATION AND MAINTENANCE INSTRUCTIONS, INCLUDING CLEANING THE UNIT AS SPECIFIED, AND REPLACING GASKETS ANNUALLY, AND PARTS AS NEEDED ENGLAND’S STOVE WORKS IS NOT RESPONSIBLE FOR ANY DAMAGE OR INJURY INCURRED DUE TO NEGLECT, OR DUE TO UNSAFE INSTALLATION OR USAGE OF THIS PRODUCT. CALL TECHNICAL SUPPORT WITH ANY QUESTIONS.
Download PDF: Englander 25-PDVC Pellet Stove User Manual
Englander 25-PDVC Pellet Stove User Manual
















