BRECKWELL SP22 Pellet Stove Maverick 
INTRODUCTION
This manual describes the installation and operation of the Breckwell, SP22 wood heater. This heater meets the 2020 U.S. Environmental Protection Agency’s crib wood emission limits for wood heaters sold after May 15, 2020. Under specific test conditions this heater has been shown to deliver heat at rates ranging from 4,814 to 32,788 Btu/hr, 0.49 g/hr, and 63% efficiency.
- Thank you for purchasing the stove, you are now prepared to burn wood in the most efficient, convenient way possible. To achieve the safest, most efficient and most enjoyable performance from your stove, you must do three things: 1) Install it properly; 2) Operate it correctly; and 3) Maintain it regularly. The purpose of this manual is to help you do all three.
- PLEASE read this entire manual before installation and use of this pellet fuel-burning room heater. Failure to follow these instructions could result in property damage, bodily injury or even death.
- Keep this manual handy for future reference.
- This stove has been independently tested to ASTM E1509-12 (2017), Standard Specification for Room Heaters, Pellet Fuel Burning Type 1, ULC-S627 Standard For Space
- Heaters For Use With Solid Fuels, and ULC-628 Standard For Fireplace Inserts.
- This pellet stove, when installed, must be electrically grounded in accordance with local codes, or in the absence of local codes, with the National Electrical Code, ANSI/NFPA 70.
- The authority having jurisdiction (such as municipal building department, fire department, fire prevention bureau, etc.) should be consulted before installation to determine the need to obtain a permit.
- This appliance is designed specifically for use only with pelletized wood. It is designed for residential installation according to current national and local building codes as a freestanding room heater. It is also approved as a mobile home heater which is designed for connection to an outside combustion air source.
- The stove will not operate using natural draft or without a power source for the blower systems and fuel feed system and must not be burned with any type of coal (see PROPER FUEL).
- This stove is designed to provide the optimum proportions of fuel and air to the fire in order to burn free of smoke and soot. Any blockage of the air supply to or from the stove will seriously degrade its performance and will be evidenced by a smoking exhaust and a sooting window. For best operation the ash content of the pellet fuel should be less than 1% and the calorific value approximately 8200 BTU/LB. Avoid high ash content fuels because this will rapidly fill up the burn pot and eventually cut off the combustion air supply.
- Commercial and industrial installations of this stove should not be used since operational control is often not well managed in these settings.
SAFETY PRECAUTIONS
- Do not operate your stove if you smell smoke coming from it. Turn it off, monitor it, and call your dealer.
- Never use gasoline, gasoline-type lantern fuel, kerosene, charcoal lighter fluid, or similar liquids to start or “freshen up” a fire in this stove. Keep all such liquids well away from the stove while in use.
- Never block free airflow through the open vents of the stove.
- Keep foreign objects out of the hopper.
- The stove will not operate during a power outage. If an outage does occur, check the stove for smoke spillage and open a window if any smoke spills into the room.
- Disconnect the power cord before performing any maintenance or repairs on the stove.
- NOTE: Turning the stove “off” does not disconnect all power from the stove.
- During the start up period; 1) DO NOT open the viewing door; 2) DO NOT open the damper more than 1/4” (7 mm); 3) DO NOT add pellets to the burnpot by hand; 4) DO NOT use the Fuel Feed button (unless you are priming the auger after running out of pellets) as a dangerous condition could result.
- Do not unplug the stove if you suspect a malfunction. Turn the stove off, periodically inspect it, and call your dealer.
- Contact your local building officials to obtain a permit and information on any installation restrictions or inspection requirements in your area. Notify your insurance company of this stove as well.
- This unit must be properly installed to prevent the possibility of a house fire. The instructions must be strictly adhered to. Do not use makeshift methods or compromise in the installation.
- Your stove requires periodic maintenance and cleaning. Failure to maintain your stove may lead to smoke spillage in your home.
- This stove must be connected to a standard 120 V., 60 Hz grounded electrical outlet. Do not use an adapter plug or sever the grounding plug. Do not route the electrical cord underneath, in front of, or over the stove.
- The exhaust system should be checked, at a minimum, at least twice a year for any build up of soot or creosote.
- Never try to repair or replace any part of the stove unless instructions are given in this manual. All other work should be done by a trained technician.
- Do not throw this manual away. This manual has important operating and maintenance instructions that you will need at a later time. Always follow the instructions in this manual.
- Do not place clothing or other flammable items on or near the stove.
- The viewing door must be closed and latched during operation.
- Do not operate the stove if the flame becomes dark and sooty or if the burnpot overfills with pellets. Turn the stove off, periodically inspect it, and call your dealer.
- Hot while in operation. Keep children, clothing, and furniture away. Contact may cause skin burns. Educate all children of the danger of a high temperature stove. Young children should be supervised when they are in the same room as the stove.
- If the stove is installed in a room without air conditioning, or in an area where direct sunlight can shine on the unit, it is possible this can cause the temperature of the stove to rise to operational levels; one of the sensors could then make the stove start on its own. It is recommended that the stove be unplugged when not in use for extended amounts of time (i.e. during the summer months).
- The exhaust system must be completely airtight and properly installed. The pellet vent joints must be sealed with RTV 500°F (260°C) silicone sealant, and with UL-181-AP foil tape.
- Allow the stove to cool before carrying out any maintenance or cleaning. Ashes must be disposed in a metal container with a tight lid and placed on a no combustible surface well away from the home structure.
- This stove is designed and approved for pelletized wood fuel only. Any other type of fuel burned in this heater will void the warranty and safety listing.
- When installed in a mobile home, the stove must be bolted to the floor, have outside air, and NOT BE INSTALLED IN A BEDROOM (Per H.U.D. requirements). Check with local building officials.
- Breckwell grants no warranty, implied or stated, for the installation or maintenance of your stove, and assumes no responsibility of any consequential damage(s).
INSTALLATION
| Freestanding | |
| Width | 22-1/2” (572 mm) |
| Height | 28-1/2” (724 mm) |
| Depth | 24” (610 mm) |
| Weight | 185 lbs (84 kg) |
| Pedestal | 40 lbs (18 kg) |
| Legs | 13 lbs (6kg) |
| Flue size | 3” (77 mm) or 4” (102 mm) |
| Hopper Capacity | Up to 45 lbs. (20 kg) (This can vary widely depending on pellet size, length, and diameter) |
| Burn time | 4-1/2 lbs (2 kg) per hour |
| Approved Installations | Mobile Home, Alcove, Conventional |
| Fireplace Insert | |
| Width | 21-1/2” (547 mm) (with flashing: 39” (991 mm)) |
| Height | 20” (508 mm) (with flashing: 30” (762 mm)) |
| Depth | 24” (610 mm) (in fireplace: 10-3/4” (274 mm)) |
| Weight | 185 lbs. (84 kg) |
| Flashing | 13 lbs. (6 kg) |
| Flue size | 3” (77 mm) or 4” (102 mm) |
| Hopper Capacity | Up to 45 lbs. (20 kg) (this can vary widely depending on pellet size, length, and diameter) |
| EPA status | Exempt |
| Burn time | 4-1/2 lbs. (2 kg) per hour |
| Approved Installations | zero-clearance masonry, as a built-in. |
PREPARATION
Factory packaging must be removed, and some minor assembly work is required prior to installation. Access to the rear of the stove is necessary. The circuit board/control panel must be unpacked and installed in the side flashing on the insert or side panel on the freestanding (see installation instructions provided with the circuit board). NOTE: Normally, your dealer will perform these functions.
CLEARANCES


This freestanding unit has been tested and listed for installation in residential, mobile home, and alcove applications. This insert unit is approved for installation into code complying masonry fireplaces. It is also approved for use in listed factory built fireplaces (UL 127) and standard residential built-ins (see “As A Built-In Fireplace” section of this manual), including Mobile Home built-in installations, of the following description: all brands at least 34” (864 mm) wide and 20-1/2” (521 mm) high.
FLOOR PROTECTION
Freestanding Installations – The stove must be placed on a continuous (grouted joints) noncombustible material such as ceramic tile, cement board, brick, 3/8” (10 mm) millboard or equivalent, or other approved or listed material suited for floor protection.
THE MATERIAL(S) USED MUST HAVE, OR COMBINE TO HAVE, A MINIMUM INSULATIVE RATING OF ‘R1’.
NOTE: ceramic tile, or any tile, requires a continuous sheet beneath to prevent the possibility of embers falling through to the combustible floor if cracks or separation should occur in the finished surface, this would include floor protection for Built-in raised hearths. Check local codes for approved alternatives. Clearances are measured from the sides, back and face (door opening) or stove body. DO NOT USE MAKESHIFT MATERIALS OR COMPROMISES IN THE INSTALLATION OF THIS UNIT. INSTALL VENT WITH CLEARANCES SPECIFIED BY THE VENT MANUFACTURER. CAUTION: DO NOT CONNECT TO OR USE IN CONJUNCTION WITH ANY AIR DISTRIBUTION DUCTWORK UNLESS SPECIFICALLY APPROVED FOR SUCH INSTALLATIONS.
COMBUSTION AIR SUPPLY
If outdoor combustion air is supplied the heater must be attached to the structure. For a mobile home installation the stove must be connected to an outside source of combustion air. A 2” (51 mm) inside diameter metallic pipe, either flexible or rigid, may be attached to the inlet at the stove’s rear as shown. A rodent guard (minimum 1/4” (7 mm) wire mesh)/wind hood must be used at the terminus. All connections must be secured and airtight by either using the appropriately sized hose clamp and/or UL-181-AP foil tape. For mobile home installations only: 2” (51 mm) inside diameter pipe may be used for the first 5 feet (1.5 m) of combustion air supply run. From 5 to 10 feet (1.5 m to 3 m) use 2-3/4” (61 mm) inside diameter pipe. No combustion air supply may exceed 10 feet (3 m).
Sources of Outside Combustion Air
- In fireplaces
- Chimney top.
- Ash clean out door.
- For freestanding installations
- A hole in the floor near stove rear terminating only in a ventilated crawl space.
- A hole in the wall behind the stove.

WHEN OUTSIDE AIR IS NOT USED
If outside air is not used, it is important that combustion air is easily available to the air inlet. A closable outside air register can be used in tightly insulated homes.
IMPORTANCE OF PROPER DRAFT
Draft is the force which moves air from the appliance up through the chimney. The amount of draft in your chimney depends on the length of the chimney, local geography, nearby obstructions and other factors. Too much draft may cause excessive temperatures in the appliance. Inadequate draft may cause backpuffing into the room and ‘plugging’ of the chimney. Inadequate draft will cause the appliance to leak smoke into the room through appliance and chimney connector joints. An uncontrollable burn or excessive temperature indicates excessive draft. Take into account the chimney’s location to ensure it is not too close to neighbors or in a valley which may cause unhealthy or nuisance conditions.
VENTING
This freestanding unit is certified for use with listed TYPE PL-Vent, 3” or 4” (77 mm or 102 mm) diameter in size. The stove was tested with Simpson Duravent brand. Class “A” chimney is not required. Refer to the instructions provided by the vent manufacturer, especially when passing through a wall, ceiling or roof. This is a pressurized exhaust system. All vent connector joints must be sealed with 500°F (260°C) RTV silicone sealant to ensure consistent performance and avoid smoke spillage. All horizontal connector joints must be sealed with UL-181-AP foil tape. We recommend that all vertical vent connector joints be secured with a minimum of 3 screws. It is strongly recommended that you have a minimum of 6 feet (1.8 m) of vertical pipe in your exhaust system. For best performance of the stove limit the number of elbows and horizontal pipe as much as possible. A chimney connector shall not pass thorough an attic or roof space, closet or similar concealed space, or a floor, or ceiling. Where passage through a wall, or partition of combustible construction is desired, the installation shall conform to CAN/CSA-B365, installation code for solid-Fuel-Burning appliances and equipment.
DO NOT CONNECT THIS UNIT TO A CHIMNEY FLUE SERVING ANOTHER APPLIANCE. DO NOT INSTALL A FLUE DAMPER IN THE EXHAUST VENTING SYSTEM OF THIS UNIT. INSTALL VENT AT CLEARANCES SPECIFIED BY THE VENT MANUFACTURER.
EQUIVALENT VENT LENGTH (EVL)
The longer the run of pipe in your installation (both with inserts and freestanding), the more restriction there is in the system. Therefore, larger diameter pipe should be used.
- Use 4” (102 mm) pipe if you have more than 15 feet (4.6 m) of equivalent vent length.
- Horizontal runs shall not exceed 10 feet (3 m) of EVL.
- It is recommended that vertical runs be a minimum of 8 feet.
- To calculate EVL, use the following conversions:
- 90º elbow or “T” = 5 equivalent feet
- 45º elbow = 3 equivalent feet
- Horizontal Pipe Run = 1 equivalent foot per actual foot
- Vertical Pipe Run = 0.5 equivalent foot per actual foot
NOTE: At altitudes above 3,000 feet (914.4 m), we suggest the use of 4” (102 mm) diameter vent at an EVL of 7 feet (2.1 m) or more.
FREESTANDING INSTALLATIONS
ASSEMBLING PEDESTAL OR LEG SET
If using a pedestal, follow the instructions inside the units pedestal set. If using cast legs, follow the instructions inside the units leg set. Legs are installed by using the four bolts provided in the kit into the four holes under the stove at each corner, thread on nuts from the top and tighten. Make sure to save the hole plugs. NOTE: If converting from legs to pedestal the hole plugs must be installed in the unused holes.
HORIZONTALLY THROUGH WALL
NOTE: Follow PL-Vent chimney manufacturer’s instructions.
- Position stove, adhering to clearances shown.
- Locate position of hole in wall; directly behind stove exhaust vent.
- Always maintain 3” (77 mm) clearance from combustible materials.
- Install PL-Vent wall thimble per PL-Vent manufacturer’s instructions.
- Attach enough piping to penetrate and extend at least 6” (153
mm) beyond exterior walls. An 8 foot (2.4 m) vertical pipe run is suggested where possible to reduce the possibility of smoke spillage in the event of a loss of negative pressure. - Attach cap and seal outside wall thimbles with non-hardening waterproof mastic.
- Termination should not be located so that hot exhaust gases can ignite trees, shrubs, or grasses or be a hazard to children. Exhaust gases can reach temperatures of 500ºF and cause serious burns if touched.

Locate terminations: a) not less than 3 feet (0.9 m) above any forced air inlet located within 10 feet (3 m); b) not less than 4 feet (1.2 m) below or horizontally from, or one foot above, any door, window or gravity air inlet into any building; c) not less than 2 feet (0.6 m) from an adjacent building and not less than 7 feet (2.1 m) above grade when located adjacent to a public walkway.
VERTICALLY WITH NEW CHIMNEY SYSTEM
NOTE: Follow PL-Vent chimney manufacturer’s instructions.
OPTION: To achieve a center vertical installation a 45º elbow and a clean-out tee can be used to offset the pipe from the exhaust outlet to the rear center of the stove.
OPTION: Install PL-Vent elbow in place of clean-out tee. Locate stove. Drop plumb bob to center of tee outlet, mark point on ceiling. Install ceiling support and PL-Vent pipe per PL-Vent manufacturer’s instructions.
- Always maintain 3” (77 mm) clearance from combustible materials. When passing through additional floors or ceilings, always install firestop spacer.
- After lining up for hole in roof, cut either a round or square hole in roof, always 3” (77 mm) larger all the way around pipe. Install upper edge and sides of flashing under roofing materials, nail to the roof along upper edge. Do not nail lower edge. Seal nail heads with non-hardening waterproof mastic.
- Apply non-hardening, waterproof mastic where the storm collar will meet the vent and flashing. Slide storm collar down until it sits on the flashing. Seal and install cap.
VERTICALLY INTO EXISTING CHIMNEY SYSTEM
Adapters are available to adapt from 3” (77 mm) PL-Vent to 6” or 8” (153 mm or 204 mm) Class-A chimney. As an alternative, 3” or 4” (77 mm or 102 mm) PL-Vent can be run inside existing chimney to termination. This is the preferred method. Follow guidelines for equivalent vent length.
VERTICALLY INTO EXISTING MASONRY FIREPLACE
NOTE: Follow PL-Vent chimney manufacturer’s instructions.
- Have the masonry chimney inspected by a qualified chimney sweep or installer to determine its structural condition.
- You will need a pipe length equal to the chimney height from the hearth. If outside combustion air is to be used, you will need a pipe length equal to the chimney height plus 18” (458 mm).
- Install a blanking plate and the chimney pipe, and if used the outside air pipe, as shown in.
- Attach the PL-Vent adapter, a section of pipe and clean out tee, making sure the clean out tee is centered in the chimney flue area. Use RTV, metallic tape, and a minImum of three self-taping screws at all joint connections to ensure a tight seal.
- Position the stove, adhering to the clearances in.
- Measure and build chimney top plate. Cut out holes for chimney pipe, and if used the outside air pipe. Install and seal with non-hardening mastic to prevent water leakage. Install vent cap.

INSTALLATION THROUGH SIDE OF MASONRY CHIMNEY
NOTE: Follow PL-Vent chimney manufacturer’s instructions.
- Position the stove, adhering to the clearances. Mark the center of the hole where the pipe is to pierce the masonry chimney.
- It will be necessary to break out the masonry around the location of the pipe center mark. Use a 4” (102 mm) diameter hole for 3” (77 mm) pipe and 5” (127 mm) diameter hole for 4” (102 mm) pipe.
- Measure and build chimney top plate. Cut out holes for chimney pipe, and if used the outside air pipe.
- Install the tee on the bottom of the vertical pipe system and lower it down the chimney until the center branch of the tee is level with the center of the hole in the masonry, as shown.

- Install and seal the top plate from step 3 with non-hardening mastic. Slip the storm collar over the pipe, and while holding the pipe at the proper elevation, affix the collar with a mini mum of three 1/4” (7 mm) stainless steel sheet metal screws. Seal all joints and seams around the collar.
- Connect the horizontal pipe by pushing it through the hole in the masonry and lining it up with the branch in the tee. Push the pipe into the tee while twisting it to lock it into the tee.
- If desired, once the horizontal pipe is in place, the space between the pipe and masonry may be filled with high temperature grout.
- Install the trim collar. An adjustable pipe length and adapter may be needed to finish the connection to the stove.
INSERT INSTALLATIONS
Insert installations must be vented with 3” or 4” (77 mm or 102 mm) pipe. Pipe may be single wall stainless steel flexible pipe. Vent may terminate within chimney beyond a blanking plate or extend to the chimney top, see “Combustion Air Supply” for outside air access information. The fireplace and chimney should be cleaned thoroughly before starting the installation. We suggest painting the interior of particularly old and dirty fireplaces to seal any odors. In zero-clearance fireplace installations, when the fireplace opening is above the floor or raised hearth, the adjustable legs” can be used to bridge the gap between the hearth and stove bottom.
ASSEMBLING THE FLASHING SET
Follow the instructions packaged with the flashing set.
WHEN VENT PIPE EXTENDS TO CHIMNEY TOP
- You will need a pipe length equal to the chimney height (from hearth) plus 6” (153 mm). If outside combustion air is to be used, you will need a pipe length (see “Combustion Air Supply” section of this manual) equal to the chimney height plus 12” (305 mm).
- Attach cerablanket wrap (not included) to that end of vent pipe that will connect to the stove. Use 12” (305 mm) lengths of light gauge metal wire (not included) or metallic tape (not included). This is to protect interior components from excess heat.
- Set the insert on the hearth and slide it in far enough to attach the vent pipe (and combustion pipe if used).
- Attach flashing, route power cord out the side nearest a 120V receptacle. Slide the insert in.
- Measure and build chimney top. Cut out hole for vent pipe (and combustion air intake pipe, if used). Install and seal with a non-hardening mastic to prevent water leakage. Install the vent cap.
WHEN VENT PIPE EXTENDS THROUGH CHIMNEY BLANKING PLATE (Masonry Fireplaces Only).
- You will need a pipe length that extends 12” (305 mm) above the blanking plate. NOTE: This installation is optional but not recommended. Outside combustion air cannot be drawn from the chimney cavity in this installation.
- Attach cerablanket wrap (not included) to that end of vent pipe that will connect to the stove. Use 12” (305 mm) lengths of light gauge metal wire (not included) or metallic tape. This is to protect interior components from excessive heat.
- Measure and build blanking plate. Cut out hole for vent pipe (and combustion air intake pipe, if used). Install and carefully seal blanking plate with non-hardening mastic. Failure to properly seal may result in smoke spillage.
- Slide vent pipe (and intake pipe if used) up through the blanking plate hole, leaving enough to pull back down.
- Set the insert on the hearth, adjust the leveling bolts on the rear sides, slide it in far enough to attach the vent pipe (and combustion air pipe if used). Be sure to seal where the pipe passes through the blanking plate.
- Attach flashing, route power cord out the side nearest a 120V receptacle. Slide the insert in.


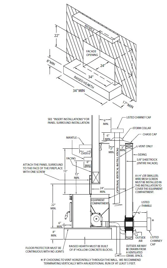
AS A BUILT-IN FIREPLACE
The figures describe this stoves installation vented into either a special chase built outside an outer wall or a false inside wall. This is especially suited for new construction or remodeling. The equipment compartment (sides and rear of the stove in fireplace) must be enclosed per the applicable electrical standards. This can be accomplished by the use of this units panel kit. NOTE: Floor protection for Built-in raised hearths requires a continuous sheet beneath to prevent the possibility of embers falling through to the combustible floor if cracks or separation should occur in the finished surface. This fireplace insert must be installed with a continuous chimney liner of 3” or 4” (77 mm or 102 mm) diameter extending from the fireplace insert to the top of the chimney. The chimney liner must conform to the Class 3 requirements of CAN/ULC-S635, Standard for Lining Systems for Extending Masonry or Factory-Built Chimneys and Vents, or CAN/ULC-S640, Standard for Lining Systems for New Masonry Chimneys. The existing fireplace damper may be removed or locked into the open position. The chase dimensions shown are minimums and must be maintained.
IF THE FIREPLACE HAS BEEN MODIFIED TO ACCOMMODATE THE FIREPLACE INSERT A METAL TAG SHALL BE ATTACHED TO THE FIREPLACE. DO NOT USE MAKESHIFT COMPROMISES DURING INSTALLATION.
INSTALLATION IN TO A FACTORY BUILT (METAL) FIREPLACE
When installing into a factory built fireplace, the firebox must accept the insert without modification other than removing bolted or screwed together pieces such as smoke shelf/deflectors, ash lips, screen or door tracks and damper assemblies. These items must be reinstalled to restore the fireplace to its original operating condition if the insert is removed and not replaced. The removal of any part must not alter the integrity of the listed fireplace in any way. In zero-clearance fireplace installations, when the fireplace opening is above the floor or raised hearth, the adjustable “Z-C Legs” can be used to bridge the gap between the hearth and stove bottom. The factory built fireplace must be listed per UL 127. Installation must include a full height listed chimney liner meeting type HT requirements (2100° F) per 1777 (U.S.). The liner must be securely attached to the insert flue collar and the chimney top. The damper area must be sealed to prevent room air passage to chimney cavity. Alteration of the fireplace in any manner is not permitted except with the following exceptions:
- External trim pieces, which do not affect the operation of the fireplace, may be removed proving they can be stored on or within, the fireplace for re-assembly if the insert is removed.
- The fireplace damper may be removed to install the chimney liner.
Circulating air chambers, louvers or cooling air inlet or outlet ports (i.e. in a steel fireplace liner or metal heat circulator) shall not be blocked. Means must be provided for removal of the insert to clean the chimney flue. A permanent metal warning label must be attached to the back wall of the fireplace opening stating the following:
- “This fireplace has been altered to accommodate a fireplace insert and should be inspected by a qualified person prior to re-use as a conventional fireplace.”
- This label is available upon request.
Final approval is contingent on the authority having jurisdiction.
ELECTRICAL INSTALLATION
This stove is provided with a 6 foot (1.8 m) grounded electrical cord extending from the rear of the stove. We recommend connecting to a good quality surge protector that is plugged into a standard three-prong, 120V, 60hz electrical outlet. Voltage variations can lead to serious performance problems. This stoves electrical system is designed for 120V AC with no more than 5% variation. Breckwell cannot accept responsibility for poor performance or damage due to inadequate voltage. If connected to an older, two-prong outlet, a separate ground wire should be run to a proper ground (refer this to a qualified technician). Always route the electrical cord so that it will not come in contact with any hot part of the stove.
SPECIAL MOBILE HOME REQUIREMENTS
WARNING: DO NOT INSTALL IN A SLEEPING ROOM.
NOTE: Installation should be in accordance with the Manufactured Home and Safety Standard (HUD), CFR 3280, Part 24. Canadian installations require that the heater must be connected to a 3 or 4 inch, factory-built chimney conforming to CAN/ULC-S629. See the installation illustrations in this manual for minimum height above the roof. For installation in a mobile home, an outside source of combustion air must be used (see “Combustion Air Supply”). This unit must be grounded to the steel chassis of the home with 8 Ga.
OPERATION
PANEL CONTROLS
The blowers and automatic fuel supply are controlled from a panel on this unit. The control panel functions are as follows.
copper wire using a serrated or star washer to penetrate paint or protective coating to ensure grounding. This unit must be securely fastened to the floor of the mobile home through the two holes in the rear of the stove using two 1/4” (7 mm) lag bolts that are long enough to go through both a hearth pad, if used, and the floor of the home. Refer to the “Venting” section of this manual for proper exhaust configurations.
CAUTION: THE STRUCTURAL INTEGRITY OF THE MOBILE HOME FLOOR, WALL AND CEILING/ROOF MUST BE MAINTAINED.
ON/OFF SWITCH
- When pushed the stove will automatically ignite. No other firestarter is necessary. The igniter will stay on for at least 10 and up to 15 minutes, depending on when Proof of Fire is reached. The fire should start in about 5 minutes.
- The green light located above the On/Off button (in the On/Off box) will flash during the ignition start-up period.
- The Feed Rate Advance is inoperable during the ignition start period. When the red light continuously stays on the Feed Rate Advance can be adjusted to achieve the desired heat output.
NOTE: If the stove has been shut off, and you want to re-start it while it is still warm, the “On/Off” button must be held down for 2 seconds.
FUEL FEED SWITCH
- When the “Fuel Feed” button is pushed and held down the stove will feed pellets continuously into the burnpot.
- While the stove’s auger system is feeding pellets the amber light (in the “Fuel Feed” box) will be on.
CAUTION: DO NOT USE THIS CONTROL DURING NORMAL OPERATION BECAUSE IT COULD SMOTHER THE FIRE AND LEAD TO A DANGEROUS SITUATION.
HIGH FAN SWITCH
- The room air fan speed varies directly with the feed rate. The “HIGH FAN” switch overrides this variable speed function. It will set the room air blower speed to high at any feed rate setting.
- When the “High Fan” button is pushed the room air fan will switch to its highest setting.
- When this button is pushed again the room air fan will return to its original setting based on the Feed Rate Advance setting.
RESET TRIM
Different size and quality pellet fuel may require adjustment of the “1” feed setting on the Feed Rate Advance bar graph. This is usually a one-time adjustment based on the fuel you are using. The “Reset Trim” button when adjusted will allow for 3 different feed rate settings for the #1 feed setting only. To adjust simply push the “Reset Trim” button while the stove is operating at setting “1” and watch the bar graph.
- When the “1” and “3” lights are illuminated on the bar graph the low feed rate is at its “lowest” setting. (approx. 0.9 pounds per hour)
- When the “1” light is illuminated on the bar graph the low feed rate is at its “normal” setting.
- When the “1” & “4” lights are illuminated on the bar graph the low feed rate is at its “highest” setting.
NOTE: When the stove is set on “1” the “reset trim” values will be shown on the Feed Rate Advance bar graph. For example if the Reset Trim is set to its lowest setting every time the stove is set to low the “1” and “3” lights will be illuminated on the bar graph.
HEAT LEVEL ADVANCE
- This button when pushed will set the pellet feed rate, hence the heat output of your stove. The levels of heat output will incrementally change on the bar graph starting from level “1” to “4”.
NOTE: When dropping more than 2 heat level settings (i.e. 4 to 1) push the ‘High Fan’ button and allow the room air fan to run at that setting for at least 5 minutes to prevent the stove from tripping the high temp thermodisc. If the high temp thermodisc does trip (see “Safety Features” section of this manual).
CAUTION: THE “4” SETTING IS DESIGNED FOR TEMPORARY USE ONLY. IF USED FOR EXTENDED PERIODS, IT CAN SHORTEN THE LIFE EXPECTANCY OF THE UNITS COMPONENTS. AVOID USE AT THIS SETTING FOR MORE THAN ONE HOUR AT A TIME.
PROPER FUEL
This heater is designed to burn only PFI Premium grade pellets. DO NOT BURN:
- Garbage;
- Lawn clippings or yard waste;
- Materials containing rubber, including tires;
- Materials containing plastic;
- Waste petroleum products, paints or paint thinners, or asphalt products;
- Materials containing asbestos;
- Construction or demolition debris;
- Railroad ties or pressure-treated wood;
- Manure or animal remains;
- Salt water driftwood or other previously salt water saturated materials;
- Unseasoned wood; or
- Paper products, cardboard, plywood, or particleboard. The prohibition against burning these materials does not prohibit the use of fire starters made from paper, cardboard, saw dust, wax and similar substances for the purpose of starting a fire in an affected wood heater.
Burning these materials may result in release of toxic fumes or render the heater ineffective and cause smoke.
Longer or thicker pellets sometimes bridge the auger flights, which prevents proper pellet feed. Burning wood in forms other than pellets is not permitted. It will violate the building codes for which the stove has been approved and will void all warranties. The design incorporates automatic feed of the pellet fuel into the fire at a carefully prescribed rate. Any additional fuel introduced by hand will not increase heat output but may seriously impair the stoves performance by generating considerable smoke. Do not burn wet pellets. The stove’s performance depends heavily on the quality of your pellet fuel. Avoid pellet brands that display these characteristics:
- Excess Fines – “Fines” is a term describing crushed pellets or loose material that looks like sawdust or sand. Pellets can be screened before being placed in hopper to remove most fines.
- Binders – Some pellets are produced with materials to hold them together, or “bind” them.
- High ash content – Poor quality pellets will often create smoke and dirty glass. They will create a need for more frequent maintenance. You will have to empty the burnpot plus vacuum the entire system more often. Poor quality pellets could damage the auger. Breckwell cannot accept responsibility for damage due to poor quality pellets. Your dealer can recommend a good quality pellet dealer in your area.
PRE-START-UP CHECK
Remove burnpot, making sure it is clean and none of the air holes are plugged. Clean the firebox, and then reinstall burnpot. Clean door glass if necessary (a dry cloth or paper towel is usually sufficient). Never use abrasive cleaners on the glass or door. Check fuel in the hopper, and refill if necessary.
BUILDING A FIRE
Never use a grate or other means of supporting the fuel. Use only the approved burnpot. CAUTION: DO NOT USE CHEMICALS OR FLUIDS TO START FIRE. DO NOT BURN GARBAGE OR FLAMMABLE FLUIDS SUCH AS GASOLINE, NAPTHA OR ENGINE OIL.
During the start up period:
- DO NOT open the viewing door.
- DO NOT open the damper more than 1/4” (7 mm).
- DO NOT add pellets to the burnpot by hand.
- DO NOT use the Fuel Feed button (unless you are priming the auger after running out of pellets).
A dangerous condition could result.
NOTE: During the first few fires, your stove will emit an odor as the high temperature paint cures or becomes seasoned to the metal. Maintaining smaller fires will minimize this. Avoid placing items on the stove top during this period because paint could be affected.
THE AUTOMATIC FIRESTARTER
- Fill hopper and clean burnpot.
- Press “Power” button. Make sure light is on.
- The damper should be completely closed or open no more than 1/4” (7 mm) during start-up. This will vary depending on your installation and elevation. Once fire is established adjust for desired flame increasing the amount the damper is open as the heat setting is increased (see “Damper Control” section of this manual).
- Adjust feed rate to desired setting by pressing “Feed Rate Advance” button.
If fire doesn’t start in 15 minutes, press “Power”, wait a few minutes and start procedure again.
DAMPER CONTROL
The damper control rod is necessary due to the varied burn characteristics of individual installations, different pellet brands and pellet feed rates. It allows you to improve the efficiency of your stove. Providing correct combustion air will reduce the frequency of cleaning your glass door and prevent the rapid buildup of creosote inside your stove and chimney. You should adjust the damper based on the fire’s appearance. A low, reddish, dirty fire can be improved by pulling the damper out slightly. A “blow torch” fire can be improved by pushing the damper in a bit. As a general rule, on lower feed rate settings, the damper should be in farther. On higher feed rates, the damper should be more open. Through trial and error, you will find the best setting. Consult your dealer if you need help. NOTE: On “1”, damper should be either completely closed or out approximately 1/8” to 1/4” (4 mm to 7 mm). If damper is out too far, it can cause the fire to go out.
OPENING DOOR
If the door is opened while the stove is in operation it must be closed within 30 seconds or the stove will shut down. If the stove shuts down push the “Power” button to continue the operation of your stove.
CONVECTION BLOWER
When starting your stove the convection blower will not come on until the stove’s heat exchanger warms up. This usually takes about 10 minutes from startup.
RE-STARTING A WARM STOVE
If the stove has been shut off, and you want to re-start it while it is still warm, the “On/Off” button must be held down for 2 seconds.
IF STOVE RUNS OUT OF PELLETS
- The fire goes out and the auger motor and blowers will run until the stove cools. This will take 30 to 45 minutes.
- After the stove components stop running the “Power” and the bar graph lights stay on for 10 minutes.
- After the 10 minutes the “3” light on the bar graph will flash and the “Power” light will go off.
- To restart, refill hopper, press “Power” button, and then press “Fuel Feed” button until pellets begin to fall into burnpot.
REFUELING
We recommend that you not let the hopper drop below 1/4 full. KEEP HOPPER LID CLOSED AT ALL TIMES EXCEPT WHEN REFILLING. DO NOT OVERFILL HOPPER. A tool has been provided to help with the following functions:
- Stirring pellets in hopper – unlike liquids in a tank, pellets do not drain evenly into the auger. Bridging across the opening can occur. Pellets can hang up on the sides of the hopper. Occasionally “stirring” the hopper can help. NOTE: To help prevent bridging of pellets, common wax paper can be rubbed on the sidewalls and bottom of the hopper.
- Cleaning heat exchanger tubes (see “Cleaning” section of this manual).
- Scrape ashes from burnpot.
SHUTDOWN PROCEDURE
Turning your stove off is a matter of pressing the “Power” control panel switch. The red light will go out. The blowers will continue to operate until internal firebox temperatures have fallen to a preset level.
TAMPER WARNING
This wood heater has a manufacturer-set minimum low burn rate that must not be altered. It is against federal regulations to alter this setting or otherwise operate this wood heater in a manner inconsistent with operating instructions in this manual.
SAFETY FEATURES
Your stove is equipped with a high temperature thermodisc. This safety switch has two functions.
- To recognize an overheat situation in the stove and shut down the fuel feed or auger system.
- In case of a malfunctioning convection blower, the high-temperature thermodisc will automatically shut down the auger, preventing the stove from overheating.
NOTE: On some units, once tripped, like a circuit breaker, the reset button will have to be pushed before restarting your stove. On other units the thermodisc has no reset button and will reset itself once the stove has cooled. The manufacturer recommends that you call your dealer if this occurs as this may indicate a more serious problem. A service call may be required. - If the combustion blower fails, an air pressure switch will automatically shut down the auger.
NOTE: Opening the stove door for more than 30 seconds during operation will cause enough pressure change to activate the air switch, shutting the fuel feed off. Close the door and press “On/Off” button to continue operation of your stove.
OPTIONAL THERMOSTAT
A thermostat may help you maintain a constant house temperature automatically. A millivolt thermostat is required. The control panel can be set up two ways to operate your stove in thermostat mode.
THERMOSTAT INSTALLATION
- A MILLIVOLT THERMOSTAT IS REQUIRED.
- Unplug stove from power outlet.
- Remove control board from stove.
- The two thermostat wires connect to the terminal block on the lower left side of the back of the control board.
- Insert the wires in the terminal side and tighten the two screws.
MODES
TO SWITCH BETWEEN ANY OF THE THREE MODES THE STOVE MUST BE SHUT OFF, THE NEW MODE SELECTED, AND THE STOVE RESTARTED.
MANUAL MODE
- USE THIS MODE EXCLUSIVELY IF YOU DO NOT CONNECT AN
OPTIONAL THERMOSTAT
- In this mode the stove will operate only from the control panel
as detailed in the “Operation” section of this manual.
HIGH/LOW THERMOSTAT MODE
- USE THIS MODE ONLY IF YOU CONNECT A THERMOSTAT
- When engaged in this mode the stove will automatically switch between two settings. When warm enough, it will switch to the #1 or low setting. The convection blower will also slow to its lowest speed.
- The Heat Level Advance setting on the bar graph will stay where it was initially set. When the house cools below the thermostat setting, the stove will switch to the feed rate of the heat level advance setting.
ON/OFF THERMOSTAT MODE
- USE THIS MODE ONLY IF YOU CONNECT A THERMOSTAT
- In this mode when the home is warm enough the stove will shut off. The blower will continue to run until the stove cools.
- When the home cools below the thermostat setting, the stove will automatically restart and run at the last feed rate setting.
NOTE: When in “High/Low” or “On/Off” thermostat mode – - Do not operate the stove higher than the #3 setting.
- Set damper control rod approximately 1/4” to 1/2” (7 mm to 13 mm) out. This will vary depending on elevation and weather conditions. Observe stoves operation and adjust damper as necessary.
OPERATING SAFETY PRECAUTIONS
PLEASE READ THIS!
- Hot while in operation. Keep children, clothing, and furniture away. Contact may cause skin burns.
- If you notice a smoldering fire (burnpot full but no visible flame) AND a heavy smoke buildup in firebox, immediately TURN OFF the stove, but DO NOT unplug it. Do not open the door, change the damper setting or tamper with any controls on the stove. Wait until firebox clears, and blowers shut down, do as instructed in “Pre-Start-Up Check” and “Building A Fire” sections of this manual, then attempt to restart the fire. If the problem persists contact your dealer.
WARNING: DO NOT ADD PELLETS TO THE BURNPOT BY HAND AT ANY TIME, A DANGEROUS CONDITION COULD RESULT. - Attempts to achieve heat output rates that exceed heater design specifications can result in permanent damage to the heater.
- WARNING: DURING THE START UP CYCLE; 1) DO NOT OPEN THE VIEWING DOOR; 2) DO NOT OPEN THE DAMPER MORE THAN 1/4” (7 mm); 3) DO NOT USE THE FUEL FEED BUTTON (UNLESS PRIMING THE AUGER AFTER RUNNING OUT OF PELLETS). A DANGEROUS CONDITION COULD RESULT.
- Pellets should be stored in a dry place. The pellets should not be stored within 12” (305 mm) of the stove.
- DO NOT STORE OR USE FLAMMABLE LIQUIDS, ESPECIALLY GASOLINE, IN THE VICINITY OF YOUR STOVE. NEVER USE A GAS OR PROPANE TORCH, GASOLINE, GASOLINE-TYPE LANTERN FUEL, KEROSENE, CHARCOAL LIGHTER FLUID OR SIMILAR FLUIDS TO START OR “FRESHEN UP” A FIRE IN THIS HEATER.
- WARNING: DO NOT OVERFIRE THIS STOVE. This may cause serious damage to your stove and void your warranty. It also may create a fire hazard in your home. IF ANY EXTERNAL PART OF THE UNIT BEGINS TO GLOW, YOU ARE OVERFIRING. Immediately press the “Power” switch on the control panel.
- KEEP ALL LOOSE OR MOVEABLE HOUSEHOLD COMBUSTIBLES, SUCH AS FURNITURE, DRAPES, TOYS, ETC. AT LEAST THREE FEET FROM THE OPERATING STOVE.
- Maintain proper ventilation. It is important that adequate oxygen be supplied to the fire for the combustion process. Modern houses are often so well insulated that it may become necessary to open a window slightly or install an outside air vent to provide sufficient combustion air.
- Since heating with a solid fuel is potentially hazardous, even with a well made and thoroughly tested stove, it would be wise to install strategically placed smoke detectors and have a fire extinguisher in a convenient location, near an exit.
- Do not open stove door when operating unless necessary. This will create a dirty, inefficient burn and could allow smoke spillage or sparks to escape.
- Do not permit operation by young children or those unfamiliar with stove’s operation.
- Do not service or clean this appliance without disconnecting the power cord.
- Do not abuse the door glass by striking, slamming or similar trauma. Do not operate the stove with the glass removed, cracked or broken.
- If the stove is installed in a room without air conditioning, or in an area where direct sunlight can shine on the unit, it is possible this can cause the temperature of the stove to rise to operational levels; one of the sensors could then make the stove start on its own. It is recommended that the stove be unplugged when not in use for extended amounts of time (i.e. during the summer months).
- DO NOT USE ABRASIVE CLEANERS AND NEVER CLEAN WHEN HEATER IS HOT.
MAINTENANCE
FAILURE TO CLEAN AND MAINTAIN THIS UNIT AS INDICATED CAN RESULT IN POOR PERFORMANCE AND SAFETY HAZARDS. NEVER CLEAN WHEN HOT.
NOTE: Inspect burn pot periodically to see that holes have not become plugged, if so, clean thoroughly.
ASH REMOVAL
Ashes should be placed in a metal container with a tight fitting id. The closed container of ashes should be placed on a noncombustible floor or on the ground, well away from all combustibles materials, pending final disposal. If the ashes are disposed of by burial in soil or otherwise locally dispersed, they should be retainer in the closed container until all cinders have been thoroughly cooled.
ASH DISPOSAL
Remove ashes periodically as they fill the firebox. To remove ashes:
- Make sure fire is out and firebox is cool.
- Clean heat exchanger tubes (see “Cleaning”section of this manual).

- Remove the burn pots inner section by grasping it and pulling straight up.

- Empty ashes from the inner section and scrape with cleaning tool; make sure holes are not plugged.
- Vacuum to remove ashes from the burn chamber interior and the burnpot shell.
WARNING: Make sure ashes are cool to the touch before using a vacuum. - Dispose of ashes properly (see “Ash Removal”section of this manual).
- Replace inner section into burnpot; make sure it is level and pushed all the way back down and that the igniter hole is to the rear when it is reinstalled.
- Make sure the burnpot is level and pushed all the way in, if the collar on the burnpot attached to the fresh air tube is not pushed back to meet the firebox wall, the automatic igniter will not work properly.
SMOKE AND CO MONITORS
Burning wood naturally produces smoke and carbon monoxide(CO) emissions. CO is a poisonous gas when exposed to elevated concentrations for extended periods of time. While the modern combustion systems in heaters drastically reduce the amount of CO emitted out the chimney, exposure to the gases in closed or confined areas can be dangerous. Make sure your stove gaskets and chimney joints are in good working order and sealing properly to ensure unintended exposure. It is recommended that you use both smoke and CO monitors in areas having the potential to generate CO.
CLEANING
- Heat Exchange Tubes – Your stove is designed with a built-in heat exchange tube cleaner. This should be used every two or three days to remove accumulated ash on the tubes, which reduces heat transfer. Insert the handle end (with hole) of the cleaning tool onto the cleaning rod. The cleaner rod is located in the grill above the stove door. Move the cleaner rod back and forth several times to clean the heat exchanger tubes. Be sure to leave tube cleaner at the rear of the stove.
- Interior Chambers – Four ash doors and two upper baffles in the firebox of this unit can be removed for periodic cleaning. These doors allow access to the chamber surrounding the firebox.

NOTE: When removing the upper baffles do not remove the screws; just loosen them enough to allow the baffles to be removed. Periodically, you must vacuum ashes from this chamber. In some cases you will need to remove creosote, which can accumulate rapidly under certain conditions. A small wire brush can be used. It is important to remove this creosote because it is highly combustible. INSPECT BEHIND THESE CLEANING PLATES AT LEAST ONCE PER TON OF PELLETS BURNED UNTIL YOU ARE FAMILIAR WITH HOW ASHES AND CREOSOTE ACCUMULATE WITH YOUR OPERATING PRACTICES. Use the small wire brush to also clean the inside of the chamber walls, above the access doors.
BLOWERS
DANGER: RISK OF ELECTRIC SHOCK. DISCONNECT POWER BEFORE SERVICING UNIT.
Over a period of time, ashes or dust may collect on the blades of both the combustion blower and convection blower. Periodically the blowers should be vacuumed clean as these ashes can impede performance. Creosote can also accumulate in the combustion blower. This needs to be brushed clean. The convection blower is accessed by removing the stove’s left side panel. The combustion blower can be accessed by removing the stove’s right side panel. The convection blower is on the left (facing stove), and the combustion blower is on the right.
NOTE: When cleaning, be careful not to dislodge balancing clip on convection blower or to bend fan blades. Some stove owners lightly spray an anti-creosote chemical on the fire to help reduce creosote formation within the stove.
CAUTION: This wood heater needs periodic inspection and repair for proper operation. It is against federal regulations to operate this wood heater in a manner inconsistent with operating instructions in this manual.
CHIMNEY CLEANING
- Creosote Formation – When any wood is burned slowly, it produces tar and other organic vapors, which combine with expelled moisture to form creosote. The creosote vapors condense in the relatively cool chimney flue or a newly started fire or from a slow-burning fire. As a result, creosote residue accumulates on the flue lining. When ignited, this creosote makes an extremely hot fire, which may damage the chimney or even destroy the house. Despite their high efficiency, pellet stoves can accumulate creosote under certain conditions.
- Soot and Fly Ash: Formation and Need for Removal – The products of combustion will contain small particles of fly ash. The fly ash will collect in the exhaust venting system and restrict the flow of the flue gases. Incomplete combustion, such as occurs during startup, shutdown, or incorrect operation of the room heater will lead to some soot formation which will collect in the exhaust venting system. The exhaust venting system should be inspected at least once every year or ton of pellets burned to determine if cleaning is necessary.
- Inspection and Removal – The chimney connector and chimney should be inspected annually or per ton to determine if a creosote or fly ash build-up has occurred. If creosote has accumulated, it should be removed to reduce the risk of a chimney fire. Inspect the system at the stove connection and at the chimney top. Cooler surfaces tend to build creosote deposits quicker, so it is important to check the chimney from the top as well as from the bottom.
The creosote should be removed with a brush specifically designed for the type of chimney in use. A qualified chimney sweep can perform this service. It is also recommended that before each heating season the entire system be professionally inspected, cleaned and, if necessary, repaired. To clean the chimney, detach the vent at the combustion blower transition where it is attached to the blower.
RECOMMENDED MAINTENANCE SCHEDULE
Establish a routine for the fuel, wood burner and firing technique. Check daily for creosote buildup until experience shows how often you need to clean to be safe. Be aware that the hotter the fire the less creosote is deposited, and weekly cleaning may be necessary in mild weather even though monthly cleaning may be enough in the coldest months. Contact your local municipal or provincial fire authority for information on how to handle a chimney fire. Have a clearly understood plan to handle a chimney fire. Use this as a guide under average-use conditions.
| Daily | Weekly | Annually or per Ton | |
| Burn Pot | Stirred | Emptied | |
| Glass | Wiped | Cleaned | |
| Combustion Chamber | Brushed | ||
| Ashes | Emptied | ||
| Interior Chambers | Vacuumed | ||
| Heat Exchange Tubes | Two passes | ||
| Combustion Blower Blades | Vacuumed / Brushed | ||
| Convection Blower Impeller | Vacuumed / Brushed | ||
| Vent System | Cleaned | ||
| Gaskets | Inspected | ||
| Hopper (end of season) | Emptied and vacuumed |
Gasket around door and door glass should be inspected and repaired or replaced when necessary (see “Replacement Parts” section of this manual). This unit’s door uses a 3/4” (20 mm) diameter rope gasket.
REMOVAL AND REPLACEMENT OF BROKEN DOOR GLASS
While wearing leather gloves (or any other gloves suitable for handling broken glass), carefully remove any loose pieces of glass from the door frame. Dispose of all broken glass properly. Return the damaged door to your dealer for repair or replacement. Neither the appliance owner nor any other unauthorized person(s) should replace the door glass. An authorized dealer must perform all repairs involving door glass.
TROUBLESHOOTING GUIDE
When your stove acts out of the ordinary, the first reaction is to call for help. This guide may save time and money by enabling you to solve simple problems yourself. Problems encountered are often the result of only five factors: 1) poor fuel; 2) poor operation or maintenance; 3) poor installation; 4) component failure; 5) factory defect. You can usually solve those problems related to 1 and 2. Your dealer can solve problems relating to 3, 4 and 5. Refer to diagrams on page 20 to help locate indicated parts. For the sake of troubleshooting and using this guide to assist you, look at your heat level setting to see which light is flashing.
CAUTION – UNPLUG THE STOVE FROM ALL POWER PRIOR TO ATTEMPTING TO SERVICE THE UNIT!
| STOVE SHUTS OFF AND THE #2 LIGHT FLASHES | |
| Possible Causes: | Possible Remedies: |
| Airflow switch hose or stove attachment pipes for hose are blocked. | Unhook air hose from the air switch and blow through it. If air flows freely, the hose and tubes are fine. If air will not flow through the hose, use a wire coat hanger to clear the blockage. |
| The air inlet, burnpot, interior combustion air chambers, combustion blower, or exhaust pipe are blocked with ash or foreign material. | Follow all clearing procedures in the maintenance section of the owner’s manual. |
| The firebox is not properly sealed. | Make sure the door is closed and that the gasket is in good shape. If the ash door has a latch, make sure the ash door is properly latched and the gasket is sealing good. If the stove has just a small hole for the ashes to fall through under the burnpot, make sure the slider plate is in place to seal off the firebox floor. |
| Vent pipe is incorrectly installed. | Check to make sure vent pipe installation meets criteria in owner’s manual. |
| The airflow switch wire connections are bad. | Check the connectors that attach the gray wires to the air switch. |
| The gray wires are pulled loose at the Molex connector on the wiring harness. | Check to see if the gray wires are loose at the Molex connector. |
| Combustion blower failure | With the stove on, check to see if the combustion blower is running. If it is not, you will need to check for power going to the combustion blower. It should be a full current. If there is power, the blower is bad. If there is not, see #8. |
| Control board not sending power to combustion blower. | If there is no current going to the combustion blower, check all wire connections. If all wires are properly connected, you have a bad control board. |
| Control board not sending power to air switch. | There should be a 5-volt current (approximately) going to the air switch after the stove has been on for 30 seconds. |
|
Air switch has failed (very rare). | To test air switch, you will need to disconnect the air hose from the body of the stove. With the other end still attached to the air switch, very gently suck on the loose end of the hose (you may want to remove the hose entirely off the stove and the air switch first and make sure it is clear). If you hear a click, the air switch is working. BE CAREFUL! TOO MUCH VACUUM CAN DAMAGE THE AIR SWITCH. |
| STOVE SHUTS OFF AND THE #3 LIGHT FLASHES | |
| Possible Causes: | Possible Remedies: (Unplug stove first when possible) |
| The hopper is out of pellets. | Refill the hopper |
| The air damper is too far open for a low feed setting. | If burning on the low setting, you may need to close the damper all the way (push the knob in so it touches the side of the stove). |
| The burnpot is not pushed completely to the rear of the firebox. | Make sure that the air intake collar on the burnpot is touching the rear wall of the firebox. |
| The burnpot holes are blocked. | Remove the burnpot and thoroughly clean it. |
| The air inlet, the interior chambers, or exhaust system has a partial blockage. | Follow all cleaning procedures in the maintenance section of the owner’s manual. |
| The hopper safety switch has failed or hopper is open. | When operating the unit, be sure the hopper lid is closed so that the hopper safety switch will activate. Check the wires leading from the hopper safety switch to the control panel and auger motor for secure connections. Use a continuity tester to test the hopper safety switch, replace if necessary. |
|
The auger is jammed. | Start emptying the hopper. Then remove the auger motor by removing the auger pin. Remove the auger shaft. Gently lift the auger shaft straight up so that the end of the auger shaft comes up out of the bottom auger bushing. Next, remove the two nuts that hold the top auger biscuit in. Then rotate the bottom end of the auger shaft up towards you until you can lift the shaft out of the stove. After you have removed the shaft, inspect it for bent flights, burrs, or broken welds. Remove any foreign material that might have caused the jam. Also, check the auger tube for signs of damage such as burrs, rough spots, or grooves cut into the metal that could have caused a jam. |
| The auger motor has failed. | Remove the auger motor from the auger shaft and try to run the unit. If the motor will turn, the shaft is jammed on something. If the motor will not turn, the motor is bad. |
|
The Proof of Fire (POF) thermodisc has malfunctioned. | Temporarily bypass the POF thermodisc by disconnecting the two brown wires and connecting them with a short piece of wire. Then plug the stove back in. If the stove comes on and works, you need to replace the POF thermodisc. This is for testing only. DO NOT LEAVE THE THERMODISC BYPASSED. Your blowers will never shut off and if the fire went out, the auger will continue to feed pellets until the hopper is empty if you leave the POF thermodisc bypassed. |
| The high limit thermodisc has tripped or is defective | Wait for the stove to cool for about 30-45 minutes. It should now function normally. If not, use the owner’s manual to locate the high limit thermodisc. To test if the thermodisc is bad, you can bypass it as described previously for the POF thermodisc. |
| The fuse on the control board has blown. | Remove the control board. On the back, there is one fuse. If it appears to be bad, replace it with a 5 Amp 125 Volt fuse. Plug the stove back in and try to run the unit. |
| The control board is not sending power to the POF thermodisc or other auger system components. | There should be a 5-volt (approximately) current going to the POF thermodisc after the stove has been on for 10 minutes. |
| SMOKE SMELL COMING BACK INTO THE HOME | |
| Possible Causes: | Possible Remedies: |
| There is a leak in the vent pipe system. | Inspect all vent pipe connections. Make sure they are sealed with RTV silicone that has a temperature rating of 500°F or higher. Also, seal joints with UL-181-AP foil tape. Also, make sure the square to round adapter piece on the combustion blower has been properly sealed with the same RTV. |
| The gasket on the combustion blower has gone bad. | Inspect both gaskets on the combustion blower to make sure they are in good shape. |
| CONVECTION BLOWER SHUTS OFF AND COMES BACK ON | |
| Possible Causes: | Possible Remedies: |
| The convection blower is overheating and tripping the internal temperature shutoff. | Clean any dust off the windings and fan blades. If clearing the blower does not help, the blower may be bad. |
| Circuit board malfunction. | Test the current going to the convection blower. If there is power being sent to the blower when it is shut off, the control board is fine. If there is NOT power being sent to the blower when it shuts off during operation, then you have a bad control board. |
| STOVE WILL NOT FEED PELLETS, BUT FUEL FEED LIGHT COMES ON AS DESIGNED | |
| Possible Causes: | Possible Remedies: |
| Fuse on control board blew. | Remove the control board. On the back, there is one fuse. If it appears to be bad, replace it with a 5 Amp 125 Volt fuse. Plug the stove back in and try to run the unit. |
| High limit switch has tripped or is defective. | Wait for the stove to cool for about 30-45 minutes. It should now function normally. If not, use the owner’s manual to locate the high limit thermodisc. To test if the thermodisc is bad, you can bypass it as described previously for the POF thermodisc. |
| Bad auger motor. | Remove the auger motor from the auger shaft and try to run the unit. If the motor will turn, the shaft is jammed on something. If the motor will not turn, the motor is bad. |
|
Auger jam | Start by emptying the hopper. Then remove the auger motor by removing the auger pin. Remove the auger shaft inspection plate in the hopper so that you see the auger shaft. Gently lift the auger shaft straight up so that the end of the auger shaft comes up out of the bottom auger bushing. Next, remove the two nuts that hold the top auger biscuit in. Then rotate the bottom end of the auger shaft up towards you until you can lift the shaft out of the stove. After you have removed the shaft, inspect it for bent flights, burrs, or broken welds. Remove any foreign material that might have caused the jam. Also, check the auger tube for signs of damage such as burrs, rough spots, or grooves cut into the metal that could have caused a jam. |
| Loose wire or connector | Check all wires and connectors that connect to the auger motor, high limit switch, and the Molex connector. |
| Bad control board | If the fuse is good, the wires and connectors check out good, and the high limit switch did not trip, test fir power going to the auger motor. If there is not a full current going to the auger motor when the fuel feed light is on, you have a bad control board. |
| GLASS “SOOTS” UP AT A VERY FAST RATE FLAME IS LAZY, DARK AND HAS BLACK TIPS AFTER STOVE HAS BEEN ON FOR A WHILE, THE BURNPOT OVERFILLS | |
| Possible Cause: | Possible Remedies: |
| Stove or vent pipe is dirty, which restricts airflow through the burnpot. | Follow all cleaning procedure in the maintenance section of the owner’s manual. |
| Vent pipe installed improperly. | Check to make sure the vent pipe has been installed according to the criteria in the owner’s manual. |
| Air damper is set too far in (closed) for a higher setting. | Put the damper knob farther out away from the side of the stove and try not to burn the unit again. |
| Burnpot holes are blocked. | Remove the burnpot and thoroughly clean it. |
| Air damper is broken. | Visually inspect the damper assembly. Make sure the damper plate is attached to the damper rod. When the damper rod is moved, the plate should move with it. |
| Blockage in air intake pipe. | Visually inspect the air intake pipe that leads into the burnpot for foreign material. |
| Circuit board malfunction. | Time the fuel feed light at each setting (after the stove has completed the startup cycle). Make sure the times match the auger timing chart. If the auger motor runs constantly, the board is bad. |
| Combustion blower is not spinning fast enough. | Test the RPM on the blower after the blades have been cleaned. The RPM should be approximately 3000RPM. |
| Bad Pellets (Applies to “GLASS ‘SOOTS’ UP AT A VERY FAST RATE” only. | The brand of pellets or the batch of pellets that are being used may be of poor quality. If possible, try a different brand of pellets. You might also want to try a brand that is made from a different type of wood (softwood vs. hardwood). Different woods have different characteristics when being burned. |
| The trim setting on the low feed rate is too low. (Applies to “GLASS ‘SOOTS’ UP AT A VERY FAST RATE” only. | Use the “Reset Trim” button to increase the low feed rate setting. If the “1” & “3” lights are on, the stove is currently on the lowest setting. If only the “1” light is on, the stove is in the default (medium) setting. If the “1” & “4” lights are on, the stove is in the high trim setting for the low feed rate. If the stove is being burned on one of the two lower settings, advance to the next trim setting and try burning the stove. |
| HIGH LIMIT SWITCH KEEPS TRIPPING | |
| Possible Causes: | Possible Remedies: |
| The convection blower is overheating and tripping the internal temperature shutoff. | Clean any dust off the windings and fan blades. If oiling the blower does not help, the blower may be bad |
| The stove is being left on the highest setting for extended periods of time. | The highest level setting is designated for use over short periods of time. Burning the stove on the highest setting for longer that 1-2 hours could lead to potential overheating situations. |
| Fuel other than wood pellets is being burned in the stove. | Pellet stoves are designed and tested to use wood pellets. Check for signs of fuel other than wood pellets. No other type of fuel have been approved for this pellet stove. If there are signs of other types of fuel being used, stop using them immediately. |
| Power surge or brown out situation. | A power surge, spike, or voltage drop could cause the high limit switch to trip. Check to see if a surge protector is being used on the stove. If not, recommend one to the consumer. |
| High limit switch is malfunctioning. | If the other items checked out okay, replace the high limit switch. |
| DIGITAL CIRCUIT BOARD TIMING RATES | |
| Heat Level Setting | |
| 1 & 3 | 1.4 seconds |
| 1 | 2 seconds |
| 1 & 4 | 2.5 seconds |
| 2 | 4 seconds |
| 3 | 7 seconds |
| 4 | 9 seconds |
| 5 | 12 seconds |
| Total Cycle Time | 14.5 seconds |
SMOKE SMELL OR SOOT BUILD-UP
Because it is a wood-burning device, your stove may emit a faint wood-burning odor. If this increases beyond normal or is you notice an unusual soot buildup on walls or furniture, check your exhaust system carefully for leaks. All joints should be properly sealed. Also, clean your stove following instructions in “Maintenance.” If problem persists, contact your dealer.
ELECTRICAL DIAGRAM

REPLACEMENT PARTS
| Key | Part # | Description | Qty |
| 1 | 610054 | Top Plate Assembly | 1 |
| 2 | 88217 | Top Insulation | 1 |
| 3 | 27777 | Exhaust Diverter | 2 |
| 4 | 891121 | Pressure Switch Tubing | 1 |
| 5 | 27033 | PSS Fs Side Sheet Left | 1 |
| 6 | 27035 | FS Rear Sheet | 1 |
| 7 | 80549 | Pressure Switch | 1 |
| 8 | 80684 | Circuit Board / Control Panel | 1 |
| 9 | 80647 | Blower, Distribution | 1 |
| 10 | 88205 | Gasket Convection Blower | 1 |
| 11 | 80642 | Auger Motor | 1 |
| 12 | 80491 | Microswitch | 1 |
| 13 | 80462 | Receptacle, 3 Prong | 1 |
| 14 | 80610 | Thermodisc, Surf Mt, Low Limit POF | 1 |
| 15 | 80683 | Thermodisc, Surface Mount, 300° | 1 |
| 16 | 27034 | FS Side Sheet Right | 1 |
| 17 | 80607 | Ignitor Cartridge | 1 |
| 18 | 40494 | Transition, Blower | 1 |
| 19 | 80641 | Blower, Exhaust | 1 |
| 20 | 88100 | Gasket, Exhaust Blower | 1 |
| 21 | 88208 | Blower Blanket | 1 |
| 22 | 69969 | Igniter Housing Assembly | 1 |
| 23 | 80461 | Power Supply Cord | 1 |
| 24 | 88202 | Igniter Housing Gasket | 1 |
| 25 | 610058 | Pedestal Assembly | 1 |
| 26 | 25589 | Poker, Burnpot | 1 |
| 27 | 69964 | Weldment, Burnpot Housing | 1 |
| 28 | 69965 | Weldment, Burnpot | 1 |
| 29 | 26799 | Ash Door | 4 |
| 30 | 891987 | Plastic Knob | 1 |
| 31 | 86848 | Damper Rod | 1 |
| 32 | 86758 | Tube Cleaning Rod | 1 |
| 33 | 610059 | Louver Assembly | 1 |
| 34 | 88174 | Gasket – Flat, Glass (3/16T X 3/8W) | 2.5ft |
| 35 | 893134 | Door Glass | 1 |
| 36 | 26312 | Glass Clamp, Side | 1 |
| 37 | 88082 | 3/4” Rope Gasket | 3.8ft |
| 38 | 40625 | Cast Door | 1 |
| 39 | 26904 | Door Air Wash | 1 |
| 40 | 892696 | Wooden Handle Assembly | 1 |
| 41 | 86755 | Door Handle | 1 |
IN ORDER TO MAINTAIN WARRANTY, COMPONENTS MUST BE REPLACED USING ORIGINAL MANUFACTURERS PARTS PURCHASED THROUGH YOUR DEALER OR DIRECTLY FROM THE APPLIANCE MANUFACTURER. USE OF THIRD PARTY COMPONENTS WILL VOID THE WARRANTY.

SERVICE RECORD
It is recommended that your heating system is serviced regularly and that the appropriate Service Interval Record is completed.
SERVICE PROVIDER
Before completing the appropriate Service Record below, please ensure you have carried out the service as described in fhe manufacturer’s instructions. Always Use fhe manufacfurer’s specified spare part when
replacement is necessary.

HOW TO ORDER REPAIR PARTS
This manual will help you obtain efficient, dependable service from your stove, and enable you to order repair parts correctly. Keep this manual in a safe place for future reference. When writing, always give the full model number which is on the nameplate attached to the stove. When ordering repair parts, always give the following information as shown in this list:
- The part number ______________________________________________________________
- The part description ___________________________________________________________
- The model number ____________________________________________________________
- The serial number ____________________________________________________________
227 Industrial Park Rd. • South Pittsburg, TN 37380 • Phone: 800-750-2723 • Web: www.breckwell.com
BRECKWELL SP22 Pellet Stove Maverick 


























