
MX Series Valves
LARGE FLOW PROPORTIONAL THERMOSTATIC MIXING
OR DIVERTING VALVE
PRODUCT DATA

APPLICATION
Any application requiring accurate control of water temperature based on mixing of hot and cold water, such as Domestic water for hotels, schools, hospitals, nursing homes, offices, public facilities, commercial and industrial buildings, space heating, central distribution systems, heat pump systems, radiant floor heating, combo systems, and industrial applications.
Installer:
- Fill in measured discharge temperature on the CAUTION label.
- Attach CAUTION label to MX series valve.
- Explain the CAUTION label to the owner.
- Leave this instruction sheet with the owner or on the job site.
Benefits
The MX Series thermostatic mixing valve provides energy savings, increased comfort, and safety for the user.
PRODUCT SPECIFICATIONS
- Dual-purpose mixing or diverting valve.
- Constant water temperature under different operating conditions.
- Proportional valve (control of hot and cold water).
- Flow reduction in seconds if the cold water supply is interrupted.
- Temperature adjustable.
- Union NPT models (1 in., 1-1/4 in., 1-1/2 in., and 2 in.).
- Flange connection models (2-1/2 in. and 3 in.).
- Install in any position, heat-trapping is not required.
- Recirculation connection for fast response.
- Brass / stainless steel construction.
- Water surfaces Teflon® coated to prevent calcium and lime deposits.
- Allen wrench for temperature adjustment included.
- The maximum pressure differential between hot and cold ports is 7 psi.
- ASSE 1017 Listed (Union models only).
- CSA approved.

OPERATION
Automatic operation is provided by the thermostatic element. The element will control hot and cold supply based on valve setting. If cold water is shut off, valve reduces mixed flow in seconds (speed/residual flow rates vary by size).
CAUTION
For domestic water applications use the “C” model, set the temperature to not exceed 113° F (45° C) for safety. Do not override calibration. Test temperature with thermometers.

Table 1. MX Series Valve Models.
| Product Number | Size NPT | Cv | Min. Flow (GPM) | GPM @ 30 psi | Temp. Range | Weight in Lbs (kg) | Dimensions in inches (mm) | |||
| A | B | C | D | |||||||
| MX 127 | 1 in. | 4.0 | 1.0 | 22 | 113°149° F (45°-65° C) | 3.6 (1.6) | 2.8 (66) | 3.7 (94) | 6.5 (165) | 6.0 (152) |
| MX 128 | 1-1/4 in. | 9.3 | 2.5 | 50 | 6.4 (2.9) | 3.3 (84) | 4.4 (112) | 7.7 (196) | 6.9 (175) | |
| MX 129 | 1-1/2 in. | 13.5 | 3.5 | 75 | 8.4 (3.8) | 3.6 (91) | 5.0 (127) | 8.6 (218) | 7.0 (178) | |
| MX 130 | 2 in. | 18.0 | 5.0 | 100 | 13.1 (5.9) | 4.2 (107) | 5.8 (147) | 10.0 (254) | 7.3 (185) | |
| MX 127C* | 1 in. | 4.0 | 1.0 | 22 | 86°-113° F (30°-45° C) | 3.7 (1.7) | 2.8 (66) | 3.7 (94) | 6.5 (165) | 6.0 (152) |
| MX 128C* | 1-1/4 in. | 9.3 | 2.5 | 50 | 6.5 (2.9) | 3.3 (84) | 4.4 (112) | 7.7 (196) | 6.9 (175) | |
| MX 129C* | 1-1/2 in. | 13.5 | 3.5 | 75 | 8.5 (3.9) | 3.6 (91) | 5.0 (127) | 8.6 (218) | 7.0 (178) | |
| MX 130C* | 2 in. | 18.0 | 5.0 | 100 | 13.2 (6.0) | 4.2 (107) | 5.8 (147) | 10.0 (254) | 7.3 (185) | |
| MX131** | 2-1/2 in. Flange | 34.0 | 10.5 | 186 | 113°-149° F (45°-65° C) | 51 (23.1) | 5.7 (144.8) | 5.7 (144.8) | 11.4 (289.6) | 4.0 (101.6) |
| MX132** | 3 in. Flange | 50.0 | 15.8 | 274 | 113°-149° F (45°-65° C) | 62 (28.1) | 6.1 (154.9) | 6.1 (154.9) | 12.2 (309.9) | 4.0 (101.6) |
| MX 050-RP Recirculation Adapter Kit | 0.2 (0.1) | |||||||||
| * Union models include 1/2-in. recirculation adapter.** Flange models recirculation adapter size (MX131 1 in. and MX132 1-1/4 in.) Maximum Temperature: MX127, 128, 129, 130, 131, 132: 221° F (105° C) | Maximum working pressure 150 psi (1034 kPa). The minimum temperature difference between hot and mix should be 10° F (6° C). Use C models only for domestic water. | |||||||||
Service
To remove dirt, flush the valve. To remove calcium and lime deposits, soak the valve in vinegar for 24 hours and flush or contact the factory for assistance. Do not attempt to field repair this calibrated valve.
Temperature Selection
The MX Series Valves are made in two ranges: 113°-149° F (45°-65° C) and 86°-113° F (30°-45° C). The factory setting is 130° F (54° C), and 105° F (41° C) respectively. Change temperature setting with an Allen wrench, which is included; 3/16 for MX 127 or a 5/16 for MX 128, MX 129, and MX 130. Punch through the center of the temperature range label. By turning the screw clockwise, the mix temperature increases (counterclockwise, it decreases). Each complete turn with the Allen wrench changes the temperature as follows: MX 127 (1 in.); 11° F (6° C), MX 128 (1-1/4 in.), MX 129 (1-1/2 in.), and MX 130 (2 in.), 7° F (4° C). Do not operate valve at temperatures outside of its calibrated range of 113°-149° F (45°-65°) or 86°-113° F (30°-45° C). Use a thermometer to verify temperature.
TYPICAL INSTALLATION DIAGRAMS
Domestic Water Mixing
Use when water temperature produced by the heater is hotter than desired at the point of use. Many codes require that water supplied to the system be limited to 120° F (49° C) max.


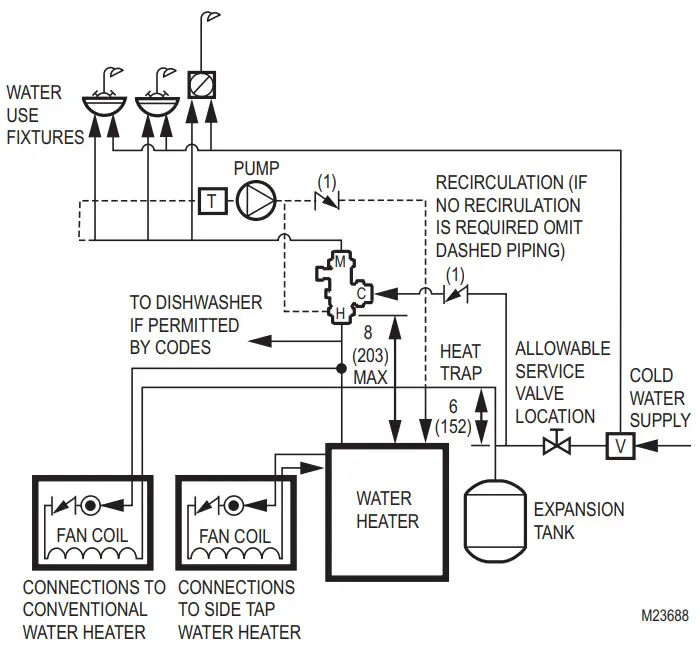
Fig. 5. The water heater is used for domestic water and space heating in inches (mm).
1.= Check Valve.
2. = Alternate Pump Location.
V.= Any device which turns the domestic water system into a closed system, such as backflow preventers, check valves, or pressure reducing valves.
NOTE: “V” is optional depending on local codes. If a “V” type valve is used, it is mandatory that a thermal expansion tank be installed as shown. Otherwise dangerously high pressures could result or water heater safety relief valve will frequently expel water. If a “V” device is not used, a thermal expansion tank is not required.
Space Heating
The boiler must operate at a water temperature higher than the desired temperature in the heating system in order to perform at maximum efficiency. Example: Radiant floor heating.
Mixing Applications (Constant Supply Temper ature)




TEFLON® IS A REGISTERED TRADEMARK OF E.I. DU PONT DE NEMOURS AND COMPANY.

Resideo Technologies, Inc.
1985 Douglas Drive North, Golden Valley, MN 55422
1-800-468-1502
62-3079—04 M.S. Rev. 06-21 | Printed in the United States
© 2021 Resideo Technologies, Inc. All rights reserved.
This product is manufactured by Resideo Technologies, Inc. and its affiliates.



















