YLI Full Automatic Servo Gates

Note: Before operating this unit, please read this instruction completely.
Preface
Thank you for choosing full-automatic servo gates,This is a product with high technology, so please read this manual carefully before operation. Please keep this manual for future reference. Only trained professionals who understand electric and mechanical risk of product are qualified to install and operate gate system so as to avoid unnecessary dangers caused by misoperation. All rights to improve and perfect our products are reserved. We can’t promise this manual is in full accord with the product you receive, but we will check and revise the manual at regular interval. No further notification will be sent in the case of any modifications to the manual.
Product introduction
Brief introduction
The full-automatic servo gates is a kind of 2-way speed access control equipment designed for places with high class security requirements. It is easy to combine IC access control, ID access control, code reader, fingerprint, face recognition and other identification devices,It realizes the intelligent and efficient management of passage.
Product structure
The structure of the product is mainly composed of mechanical system and electric control system. The mechanical system is composed of cabinet and core mechanism. The cabinet is equipped with indicator, infrared sensor and other device. The electric control system consists of access control system, control board, infrared sensor, direction indicator, position sensor, motor, power supply, battery and so on.
| NO | Name | Function |
|
1 | Access control device | IC/ID card access control, fingerprint, face recognition, code reader, access control device send delay signal to the turnstile board door signal(mach) |
|
2 |
Main board | The control center of the system, when receiving the access control device delay signal, it control motor running so that the gate opened, the direction indicator light turns green, while receiving core position sensor, infrared sensor, and judging and processing logic of these signals, keep the gate components of intelligent coordination work |
| 3 | Infrared sensor | Detect the passage of people in the lane, Anti pinch |
| 4 | Indicator | Display the current channel status |
| 5 | Clutch | Lock barrier when force in or alarm |
| 6 | Servo motor | Drive the barrier moving |
| 7 | Servo motor
driver | Control the starting, position, stop, speed of the servo
motor |
| 8 | Power Supply | power supply to control board |
| 9 | Capacitor | Support to automaticlly open gate when power off |

Operation Principle
- Turn on the power, 3 seconds later; the system enters into work mode;
- After swipe legal card or code and fingerprint, Access control device send opening signal to main board.
- The main board receives open signal, control indicator to green, motor acts to open the barrier.
- After the passenger passing through the passage in accordance with the direction indicator mark, the infrared sensor detects the complete process of the passenger passing through the passage, and issues signal continuously to the main controller board, until the passenger passes through the passage completely.
- After the passenger passes through the passage completely, the main controller board delivers a signal to the counter, which will increase 1 automatically, ending the passing process.
- If the passenger forgets to swipe card when go into the passage, sound/light alarm signal will be given from main board. The alarm signal will not be cancelled until the passenger retreats from the passage and the passing is only allowed after reading again the effective card
Function Features
- Varied pass mode can be chosen flexibly;
- Standard signal input port, can be connected with most of the access control board, fingerprint device and scanner other equipment;
- The turnstile has automatic reset function, if people swipe the authorized card, but don’t pass through within the settled time, it need to swipe card again for entry;
- Card-reading recording function: single-directional or bi-directional access can be set by the users
- Automatic opening after emergency fire signal input
- Physical and infrared double anti pinch technology;
- Anti-tailgating control technology
- Automatic detection, diagnosis and alarm, sound and light alarm, including trespassing alarm, anti-pinch alarm and anti-tailgating alarm.
- High light LED indicator , displaying passing status.
- Self diagnostic and alarm function for convenient maintenance and use
- Gate will automatic open when power failure
Technical parameter
| Housing Material | 304 stainless steel |
| Power | AC100~240 V、50/60HZ |
| Working voltage | DC 24V |
| Rated power | 140W |
| Motor | Servo motor |
| Working temperature | -20 ℃ – 60 ℃ |
| Work environment | Indoor |
| Open signal | Passive signals (relay signals, dry
contact signals,) |
| Communication | RS485 |
| Pass rate | ≦35 person/min |
| Passage width | 600mm |
Mark:The temperature control device should be installed when work temperature it is below 5 ℃.

Equipment Installations
Installation notes
- Please read this manual carefully before install it;
- The gates must be correctly arranged in order, and the left and right gates of each lane should be aligned;
- If the equipment is used outdoors, equipment should be installed at the establishment of 100-200mm high cement platform, so as to prevent moisture, and install ceilings and other sunscreen, rain protection facilities;
- Protective earth wire must be connected;
- Please confirm each RJ45 cable straight through;
- Please check all wires has been properly connected before power on;
- Please test all function before using
Equipment Installation
- Tool preparations
1
A set of hexagon spanner
5
Screw driver and other common wiring tool
2 Cross screwdriver 6mm 6 Millimeter 3 Open spanner 17-19mm 7 M10x90 Expansion screws 8pcs 4 Impact drill( D14 drills) 8 Cable Tester - Ensure the installation location and the system composition ,prepare to install after carrying out the system planning;
- Make well of installation of equipment foundation base
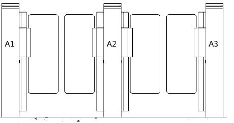
- Put the turnstile in order and alignment .We have mark on the turnstile for the multichannel, please install the turnstile in order, such as A1-A2-A3 on one side, a1-a2-a3 on the other side.

- Mark the fixing position of expansion bolts according to fixing plate on the bottom of each turnstile.
- Move turnstile and drill hole by impact drill, fix Expansion screws
- Tighten the expansion screw after the functional test is complete

- Confirm the lane lines, dig line pipe diameter into the appropriate PVC line pipe, each lane will AC220V power line RVV3*1.5mm ,1pcs 8*0.3mm connect wires ,1 pcs CAT 5 cable for connect servo motor driver , 1 PCS network cable for access control system (if install other control system according to the actual situation of laying related field the wire)
- Move each machine to the corresponding mounting position and point to the expansion bolt position;
- Check again;
- Check each gate alignment, all lane are completed debugging and function test, then tighten the nut
Connection
- Connect Cable between the master and the vice machine One lane be control by one control board,Use 1PCS Eight core wires cable connect the vice machine to master machine (the same lane the same sign,such as 1–1,2–2,3–3,)please connect the related line according the mark

- Connecting AC220V power input

- Access control device connect Access control device send open signal to control board , gate will open immediately ,The relay time of access control device must be set to 0-1 seconds.

Debugging instruction
- Check wire:Check whether the connection wire of the gate and the power line are properly connected before power on. If there is any abnormality on the power supply process, check the connection wires firstly;
- Function test:After power on the barrier will go to close position ,this process is machine self-check, after the sound from buzzer means finish self-check. Don’t stand in the lane in the process of self-check;
- The control board will give alarm if stand in the lane without swipe card ;if no response when infrared sensor be block, please check if the infrared sensors are aligned,Under normal circumstances, the red led of receive sensor is no bright when no blocked .If the red led of receive sensor is always bright ,that means the sensors no shoot well ,please adjust to aligned.
- The relay time of access control device must be set to 0-1 seconds.
- When the valid card is swiped, the indicator light turn green,If the indicator indicates incorrect or turn off and alarm immediately when go into first sensor, This means that the signal connection is opposite, exchange the open signal connect terminal of SW1 Gnd to SW2 Gnd
- Check and test carefully, running smoothly, no abnormal condition, no impact sound, etc; Confirm motor is no idle; the indicator light is correct and the infrared pinch function is normal before putting into use
Notice of use
- If it tests well before installation, then fixed it; before you install and maintain it, please cut off the power;
- The product must be earthed, and an earth leakage breaker is necessary on the power supply;
- The depth of buried PVC tube should be greater than 60mm, and the exposed height above the ground should be greater than 50mm. The exit mouth should be bending back to avoid water dipping inside the tube;
- Don’t change the inside wire of the turnstile casually;
- Please don’t open the turnstile when it is under the working status;
- In installation, please make each door of the lane are in alignment;
- If you use the turnstile outdoor, it need to add a 100-200mm cement platform for the turnstile to do damp proof, also need to add a canopy to protect the turnstile from sun and rain;
- Please keep the control button or remote control far away from the children;
- Please don’t use the turnstile under the thunder and lightning condition to get rid of damage to the equipment.
Board and parameter instruction
Board instruction

Main board
| Port | Instruction | mark | ||||||
| (1)PWR OUTPUT | 1 | +24V | 24VDC power output to the driver | Connect supply | to | 24V | DC | power |
| 2 | GND | |||||||
| (2)PWR IN | 3 | +24V | 24VDC power supply | Connect supply | to | 24V | DC | power |
| 4 | GND | |||||||
| (3)BAT IN | 5 | 24V | Standby 24V power output | |||||
| 6 | GND | |||||||
| (4)Indicator1 | 7 | +12V | Output for indicator of vice machine D1 for enter direction | |||||
| 8 | GND | |||||||
| 9 | D1 | |||||||
| 10 | D2 | D2 for exit direction | ||||
| (5)Man Gnd Sec | 11 | Man | Normally open input Fire alarm input | Short for normally open , Close immediately when cancel | ||
| 12 | Gnd | |||||
| 13 | Sec | |||||
| (6)Enter SW1 | 14 | SW1 | Enter open signal input | Connect to access device NO-SW1 COM-Gnd | ||
| 15 | Gnd | |||||
| (7)EXit SW2 | 16 | SW2 | Exit open signal input | Connect to access device NO-SW1 COM-Gnd | ||
| 17 | Gnd | |||||
| (8)COM1(485) | 18 | A+ | RS485 communication | Communication motor driver | for | servo |
| 19 | B- | |||||
| (9)COM2(485) | 20 | A+ | RS485 communication | Communication for access device | ||
| 21 | B- | |||||
|
(10)IR Sensor | 22 | IR1 | Enter infrared sensor Pinch infrared sensor Exit infrared sensor | Control board sensor be block | alarm | when |
| 23 | IR2 | |||||
| 24 | IR3 | |||||
| 25 | +12V | 12V output for infrared | ||||
| 26 | GND | |||||
|
(11)RGB LED | 27 | R | Negative of LED red Negative of LED green Negative of LED blue +12V for LED bar |
Connect to LED bar | ||
| 28 | G | |||||
| 29 | B | |||||
| 30 | +12V | |||||
|
(12) Indicator 2 | 31 | +12V | Output for indicator of vice machine(auxiliary engine) D1 for enter direction D2 for exit direction | |||
| 32 | GND | |||||
| 33 | D1 | |||||
| 34 | D2 | |||||
| 34 | COM1 | |||||
| (13)Speaker | 35 | Expand the voice horn | ||||
| 36 | ||||||
| (14)Counter | 37 | NO1 | Relay output for enter | |||
| 38 | COM1 | |||||
| (15)Counter | 39 | NO2 | Relay output for exit | |||
| 40 | COM2 | |||||
Wiring diagram

Parameter instruction
Description: the factory has been set up parameters, please do not modify, if you need to modify the parameters, please proceed under technical guidance. 一、 The display screen is refers to the main control board of 3 LED display from left to right. Four buttons: up and down for switch, ENT for sub-menu, ESC for previous menu.long press right 3 seconds unlock into the menu

Menu setting
| Item | Explain |
| 1. Parameters | |
| 1.1 Counter | Display pass through count |
|
1.2 Gate Mode | Set Gate Mode(NO, NC and card, free or reject) of enter and exit 1.NC both Rej 2 .NC both free 3.NC both card (default) 4 NC Card Free 5 .NC Card Rej 6. NC Free card 7.NC Free Rej 8.NC Rej Free 9.NC Rej Card 10.NO Both Free 11.NO Both Card 12.NO Card Free 13.NO Free Card |
| 1.3 PassTimeout | Set maximum waiting time 10-255, unit 0.1s, (default 5seconds) |
| 1.4 Memory | Set Scan Card With Memory Mode 0 two-way disable(default),1. enter allow,2. exit allow,3. two-way allow |
| 1.5 ReadIn Lane | Set Can Scan Card After Entry Lane,Please do not modify 1. disable (default), 2. allow |
| 1.6 Open Delay | Set Authorized Open Door Delay 0-255, unit 0.1s, (default 0) |
| 1.7 CLS. Delay | Set Close Door Delay After Passage Finish0-255, unit0.1s, (default 0) |
| 1.8 Open SPD. | Set master Motor basic speed 1-100 |
| 1.9 Close SPD. | Set vice motor basic speed 1-100 |
| 1.10 Pass End | Set IR Check passage end position 1. exit (default), 1 safety |
| 1.11 Intrude Set | Set Intrude Alarm Mode 1.no alarm, 2 .alarm (default), 3. alarm and close |
| 1.12 Reverse Set. | Set Passage From Reverse Alarm Mode 1 no alarm, 2. alarm, 3 alarm and close (default), |
| 1.13 Tail-Gating | Set Tail-Gating Alarm Mode 1 no alarm, 2. alarm, 3 alarm and close (default), |
| 1.14 Entry-Voice | |
| 1.15 Exit -Voice | |
| 1.15 Alarm-Voice | |
| 1.14 Adv. Param. | |
| .1 Reserved | |
| .2 Reserved | |
| .3 Reserved | |
| .4 Reserved | |
| .5 Reserved | |
| .6 Reserved | |
| .7 Reserved | |
| .8 Reserved | |
| .9 Save Fact. | Save the current parameter to factory default |
| .10 Relay Mode | Set add relay use for passed counter 1. disable,(default),2.Enter allow, 3.Exit allow ,4. both ballow |
| .11 Auto Report | Set automatic report gate status when on change 1 disable (default), 2 allow |
| .12 NO Direction | Set the normally open the gate opening direction , the default enter |
| .13 Power Lost | Set the normally open the gate opening direction when Power failure , the default enter |
| .14 Barriers | signal or double machine work 1 double (default) , 2 signal |
| .15 IR Speed | Set IR Sensor Sensitivity(1-100) 0-100(default 100) |
| .16 IR Type | Set infrared sensor type 1 PNP (default), 2 NPN |
| .17 IR Logic | Set Use Local IR Sensor Logic |
| .18 Motor Pro. | Set the motor over current protection threshold, the default 2.5A |
| .19 Self Check | Set use self check when power on, disabled by default |
| .20 LED Mode | Set LED indicator default parameter 1 Static LED,2 Square LED |
| .21 Set DevType | Set Controller Device Type 1 Tripod 2 Flap gate, 3 Swing gate |
| 2. System Set | |
| 2.1 Language | Set Menu Display Language |
| 2.2 Device Type | Display Controller Device Type |
| 2.3 Version | Display hardware and firmware version information |
| 2.4 Set Address | Set Device Logic Address |
| 2.5 RS485 Baud | Set the baud rate of the RS485 |
| 2.6 Reset | Reset all setting to factory default. |
| 2.7 Restart | Restart controller |
| 3. Factory Test |
| 3.1 Cycle Test | Open and close door cycle test |
| 3.2 Input Check | Check input interface status |
| 3.3 Output Test | Output interface test |
| 3.4 Set Zero | Set barrier close position |
| 3.5 Set Ent Pos | Set barrier position of entry open in place |
| 3.6 Set Ext Pos | Set barrier position of exit open in place |
Trouble shooting and maintenance
Trouble shooting
- Fault 1: board sound alarm when power on ,and the LCD dispal self -check fail?
Answer:Check the connect RJ45 wires of two servo motor driver , Check RS485 connect wire from servo motor driver to main board - Fault 2: Gate automatically open when people in to first sensor?
Answer:Change pass mode two way free to two way card in the menu. - Fault 3: swipe into the first sensor, Gate give alarm and close immediately?
Answer:This means that the signal connection is opposite, exchange the open signal connect terminal of SW1 Gnd to SW2 Gnd. - Fault 4: indicator light is not bright?
Answer:Take the other indicator or control board from other lane and check it - Fault 5: One side of the barrier does not work?
Answer:- Check whether the connection wires is loose
- heck the motor driver
- Fault 6: Barriers not are alignment?
Answer:Reset barriers colse position parameter of main board
Maintenance
Sliding gates require regular maintenance by professionals and daily cleaning to ensure long-term stability and extended equipment life
Maintenance Content:
- Keep the turnstile housing and card reader panels of turnstile gates clean;
- Fasten and lubricate the internal movement structure;
- Check the dust of the driver board and make it cleans.
- Check the connectors and wiring points to ensure the reliability of the connection.
Maintenance Methods:
- Cleaning: Check the housing and card reader panels of the gate, and remove the dust and other dirt to make them clean;
- Rust removal and Lubrication: Check the movement of the sliding gate , remove rust with sand paper and spread with anti-rust oil if corroded;
- Screws fastening: Check the connection of the various moving parts, fasten the screws where they are loose to avoid causing fault for long-running;
- Circuit board cleaning: Cut off the power, and wipe dust of the board by using a clean brush;
- Lines Checking: Check the connecting lines and solder reinforcement if they are loose off.
Note: This product is the strong professional technical equipment. In addition to daily maintenance, please do not feel free to disassemble it. If a fault occurs while running, Please notify our service departments or the authorized service agencies
promptly to have it maintained. Do not disassemble it at random to avoid damaging the internal structure or even damaging your interests because of your improper operation.
Guarantee Instruction
Our company products are guaranteed for one year, from date of sale, providing free maintenance based on not being damaged by any man-made
- During the warranty period, all faults caused by the product itself can be maintained for free. Please carry the filled warranty card and the purchase invoice to the authorized service centers across the country or return the machine to our company for free repair.
- Within the period of free maintenance, faults or damages caused by man-made or natural disasters can be maintained with additional charge.
- Over the period of free maintenance, faults or damages can be maintained with additional charge. The following conditions are not under warranty:
- Damages caused by abnormal operation, man-made or natural disasters;
- Damages after disassembling any portion of the machine (lines, components etc.) ;
- Damages caused by wrong guide of non-professional technicians;
- Damages caused by adding other functions with unauthorized modification or installation with other equipment.
Note: The warranty card and purchase invoice are used as warranty certificates to maintain the machine. Please reserve them carefully. Lose won’t repair
User Data Card
| User Name | User Contact | Postcode | |||
| User Address | |||||
| Machine
Model | |||||
| Seller Unit | Seller Contact | Postcode | |||
| Seller Address | |||||
| Sell Date | |||||
Maintenance Records
| Maintenance
Date | Fault Description | Maintenance
Method | Maintenance
Man | Maintenance Unit
Seal |






















