TAJFUN 1000 Power Linear Amplifier

Acknowledgment Thank you for purchasing Power linear amplifier TAJFUN 1000 50/70 from VH Electronics. During its production, we used the latest knowledge in the field of VHF Power amplifiers and the most advanced technology in the management, communication and display systems. We believe that our product will exceed your expectations and will be working properly to your satisfaction. Please take a few moments to read this manual and get acquainted with this device.
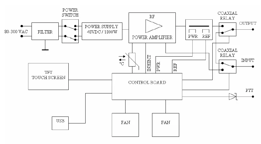
GENERAL INFORMATION
Description
TAJFUN 1000 is a small, lightweight but robust LDMOS VHF Power Amplifier (hereafter PA) working in amateur 50/70 MHz band with output power up to 1kW.
Technical parameters
- Frequency Coverage 50 – 54 MHz and 69,5 – 71,5 MHz Amateur band
- Operating Mode FM, SSB, CW, DIGI
- Output Power 1000W / 650W CW, 800 / 520W SSB 700W / 450W @ 21°C FM and DIGI 50% duty cycle
- Input Power 11 – 15W ( Inside 6dB hybrid attenuator )
- Power Gain Typically 23dB
- LDMOS MRFE6VP61K25 ( 1200W ) PUSH PULL Configuration
- Class Operating AB
- Input / Output Impedance 50 Ω Connector 2 x N-female
- Suppression of harmonics ≤70 dBc (Low Pass Filter)
- Intermodulation distortion -32 dBc
- Cooling Robust heatsinks, 3 fans PA + 1 fan Power Supply
- Communication ports USB, LAN
- Coaxial Relay CX600NC – CX140D
- Power Supply Inside Input: 195 – 277VAC, 45 – 66Hz Output: 53VDC / 1800W
- Working temperature 0 – 45°C, Max. Humidity 90%
- Dimension 266 x 105 x 294mm ( width x height x depth )
- Weight 6,2kg
Protection, measurements and display
- Protection PWR, REF, Temperature, Imax, Umax/Umin
- Control / Display Colour TFT display
- Measurements and display:
- Drain Current
- DC Voltage
- Output Power PWR
- Reflected Power REF
- Peak Power PEP
- Temperature
Put into operation
If your device was transported or stored in a cool or cold environment, it is necessary to unzip it first and let it dry in a warm enviroment (by doing this you will protect your device against a possible water condensation). Then you should connect the connecting coaxial cable to the RF INPUT and RF OUTPUT jacks on the rear panel (N-female connector) and attach the PTT RCA (CINCH) connector. Broadcasting (Tx) is active when connected to GND.

Insert a supplied power cord into the POWER. Then turn on the power switch. Initializing and control equipment starts. After a short time the fans will start, initialize the TFT touch screen and display:

By pressing an icon on the screen we select:
Mode Home QSO
This mode is suitable for the standard operation of the Home for the occasional QSO with less demand for cooling of the PA. Speed cooling fans are continuously controlled (PWM) according to the temperature of the LDMOS transistor independently of the control of the PTT (Rx/Tx mode). Advantage – quiet operation.
Mode Contest QSO
This mode is suitable for the Contest, eventually for DIGI operation with high demands on cooling of the PA. After switching of the PTT (Tx mode) it switches the maximum speed of the cooling fans. After switching off the PTT (mode Rx) the speed is continuously controlled (PWM) according to the temperature of the LDMOS transistor. Advantage – powerful cooling for demanding operations. After selecting the operating mode we will get to the menu for Display operation.

In this menu, the PA does not respond to control PTT. Coaxial relays RF INPUT linking directly to the RF OUTPUT connector (bypass the amlifier). This mode ideal for local QSOs at low power wihout having to disconnect the PA.
By pressing on the Icon, you can choose from the following views:
- Standard
- Bargraph
- Peak
- All values
Standard
It shows the performance of the Output Power – PWR, Reflected Power – REF, both appears in a bargraph and their values are represented in a numerical form + it shows the values of the Temperature, Current and Voltage

Bargraph
It shows the performance of the Output Power – PWR, Reflected Power – REF and the Temperature – TEMP; they are all shown in a bargraph and their values appear in numerical form

Peak
It displays values as Standard, but PWR PEP and REF PEP are displayed in the peek values and the maximum values are represented during the hold of the PTT (Tx mode)

All values
It displays values as Standard. PWR PEP and REF PEP are displayed in the peak value and the maximum value are represented during the hold of the PTT (Tx mode) + it shows the values of the Coupler U PWR and U REF [mV] for servicing.
Output Power PWR Alert
when crossing PWR above the set value (≥1000W) it gets into a red bargraph, the numeric value turns red and the buzzer beeps Block – when crossing PWR above critical value (≥1100W) it declares “Warning” on the display and it blocks the LDMOS (Inhibit -5V), it turns the coax relay off and it blocks the PTT. In order to restore operation it is necessary to “Restart“ – confirm “Warning“ and return to the Display operation

Reflected Power REF Alert
when crossing PWR above the set value (≥100W) it gets into a red bargraph, the numeric value turns red and the buzzer beeps Block – when crossing REF above critical value (≥110W) it declares “Warning” on the display and it blocks the LDMOS (Inhibit -5V), it turns the coax relay off and it blocks the PTT. In order to restore operation it is necessary to “Restart“ – confirm “Warning“ and return to the Display operation

Temperature Alert
when crossing the temperature above the set value (≥65°C) it gets into a red bargraph, the numeric value turns red and the buzzer beeps Block – when crossing PWR above critical value (≥70°C ) it declares “Warning” on the display and it blocks the LDMOS (Inhibit -5V), it turns the coax relay off and it blocks the PTT. In order to restore operation it is necessary to “Restart“ – confirm “Warning“ and return to the Display operation

DC Voltage Alert
when crossing DC Voltage above the set value (≥50V) the numeric value turns red and the buzzer beeps Block – when crossing DC Voltage above critical value (≥55V ) it declares “Warning” on the display and it blocks the LDMOS (Inhibit -5V), it turns the coax relay off and it blocks the PTT. In order to restore operation it is necessary to “Restart“ – confirm “Warning“ and return to the Display operation
Drain Current Alert
when crossing Current above the set value (≥31A) the numeric value appears red and the buzzer beeps Block – when crossing Current above the critical value (≥35A ) it declares “Warning” on the display and it blocks the LDMOS (Inhibit -5V), it turns the coax relay off and it blocks the PTT. In order to restore the operation it is necessary to “Restart“ – confirm “Warning“ and return to the Display operation


Sequencer
Time control
coaxial relay Control unit „Control Board“ switch input and output coaxial relays in the correct time sequence according to the PTT signal. Time T1 and T2 can be changed using the software Service Tajfun 1000 via USB port PA.
http://vhelectronics.sk/index.php/en/ham-radio-vhf-uhf/big-tajfun-1000-144-mhz-detail Normally set times: T1 (Relay IN) …… 20ms T2 (Relay OUT)… 25ms
ATTENTION Carefully consider any change in these times not to cause destruction LDMOS or accident PA.



















