EXCEL XL-BW XLERATOR and Xleratoreco Hand Dryer

RECEIVING SHIPMENT
- Unpack all items from the shipping box.
- Review items against the following list:
- Hand Dryer
- Tamper-Proof Wrench
- Installation and Owner’s Manual
- Report any missing or damaged items.
- Locate the Dryer Model Number and Serial Number on the Dryer nameplate and record the date below.
- Read and save these instructions.

MODEL INFORMATION
Dryer Model
Serial Number
Date Of Purchase
IMPORTANT SAFETY INSTRUCTIONS
WARNING:
For proper electrical connections, check your local building codes. Your unit must be installed by a qualified, licensed electrician
WARNING:
To reduce risk of fire, electric shock or injury to persons, observe the following:
A Use this unit only in the manner intended by the manufacturer.
B Before servicing or cleaning unit, switch power off at service panel and lock the service disconnecting means to prevent power from being switched on accidentally.
When the service disconnecting means cannot be locked, securely fasten a prominent warning device, such as a tag to the service panel.
GENERAL SAFETY INSTRUCTIONS
- Troubleshooting and internal maintenance must be performed by qualified service personnel.
- Do not use any power wash equipment for cleaning on or near this unit.
- Do not use the XLERATOR dryer for drying hair.
- Do not obstruct air inlets or outlets
PRE INSTALLATION WIRING SAFETY INSTRUCTIONS
- Check that the electrical supply corresponds to that shown on the rating sticker of unit. Do not connect the dryer to any electrical supply other than that stated on the rating sticker of the unit. Permanent damage or improper, unsafe operation of the unit may result.
- Make sure electricity is switched off at the main panel before installing, maintaining or cleaning this hand dryer.
- The Dryer must be installed in accordance with current local wiring and building regulations.
- The Dryer is intended to be permanently connected to the power supply, and must be properly grounded.
PLEASE SEE OUR WEBSITE, www.exceldryer.com FOR WARRANTY, TROUBLESHOOTING, AND PARTS INFORMATION
READ AND SAVE THESE INSTRUCTIONS
INSTALLATION INSTRUCTIONS
- Disconnect the power source previously brought to the hand dryer location (see pre installation wiring).
- Remove the 2 cover mounting screws using the Tamper-Proof
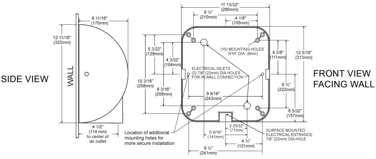
Wrench supplied. Lift the cover to remove from base plate. - If electrical wiring entry is to be made from the rear, remove the appropriate pre-formed knockout on the base plate. If entry is to be made from the bottom, knock out the pre-formed area on the cover for your supply connection. A rigid conduit must be used for the electrical wiring to the unit.
- Select the appropriate mounting height for the dryer (Table 1). Select the recommended fastener (Table 2). There should be no obstruction between the hand dryer and the floor. If mounting over a countertop, distance from counter to dryer must be 15” (381 mm) minimum.
CAUTION: Do not use the Base Plate as a guide when drilling. Make sure no pipe work (gas, water, air) or any electrical cables or wires are located directly behind the area to be drilled. - Attach Base Plate at the four corners to a smooth wall. For most secure installation, use 2 additional mounting holes as shown in drawing. For non-HEPA units, remove Control Assembly to access the right side mounting hole. For HEPA units, remove filter only to access the right side mounting hole
- Identify the voltage of your dryer from the rating sticker of the unit. Then connect to a circuit per your local wiring and building regulations.
- Secure electrical wiring to terminals as indicated by the schematic affixed to blower housing. An identified ground connection point is supplied on the Base Plate for your equipment ground wire. Dryers should be installed per local code requirements.
- Carefully replace Cover using the 2 screws previously removed in step 2. Restore power and test for proper operation. In multiple installations, make sure the serial number marked on the inside matches the cover number.
- It is highly recommended that a bead of silicone sealant be placed around the outside of the cover at the wall to protect dryer from internal corrosion caused by wash water and cleaning solutions.
- Return Tamper-Proof Wrench to owner.

TABLE 1
1 SUGGESTED MOUNTING HEIGHT
from floor to bottom of dryer:
| Men | 45″ (114 cm) |
| Women | 43″ (109 cm) |
| Teenagers | 41″ (104 cm) |
| Small Children | 35″ (89 cm) |
| Accessible | 37″ (94 cm) |
TABLE 2
2 MOUNTING HARDWARE
Recommended Fastener (not supplied):
| Masonry Wall | ½” Expansion Sleeve with ¼” Lag Bolt |
| Hollow Wall | ¼” Wing Type Toggle Bolt |
| Wooden Wall | ¼” Lag Screw With Washer |
EXCEL DRYER, INC 1.413.525.4531 1.800.255.9235 (US/CN) EXCELDRYER.COM
[email protected] 357 CHESTNUT STREET, EAST LONGMEADOW, MA 01028



















