EXCELL XL XLERATOReco Hand Dryer Models

RECEIVING SHIPMENT
- Unpack all items from the shipping box.
- Review items against the following list:
- Hand Dryer
- Tamper-Proof Wrench
- Installation and Owner’s Manual
- Report any missing or damaged items.
- Locate the Dryer Model Number and Serial Number on the Dryer nameplate and record the date below.
- Read and save these instructions.

IMPORTANT SAFETY INSTRUCTIONS
![]() | WARNING: For proper electrical connections, check your local building codes. Your unit must be installed by a qualified, licensed electrician. |
![]() | WARNING: To reduce risk of fire, electric shock or injury to persons, observe the following: A Use this unit only in the manner intended by the manufacturer. B Before servicing or cleaning unit, switch power off at service panel and lock the service disconnecting means to prevent power from being switched on accidentally. When the service disconnecting means cannot be locked, securely fasten a prominent warning device, such as a tag to the service panel. |
GENERAL SAFETY INSTRUCTIONS
- Troubleshooting and internal maintenance must be performed by qualified service personnel.
- Do not use any power wash equipment for cleaning on or near this unit.
- Do not use the XLERATOR dryer for drying hair.
- Do not obstruct air inlets or outlets.
PRE INSTALLATION WIRING SAFETY INSTRUCTIONS
- Check that the electrical supply corresponds to that shown on the rating sticker of unit. Do not connect the dryer to any electrical supply other than that stated on the rating sticker of the unit. Permanent damage or improper, unsafe operation of the unit may result.
- Make sure electricity is switched off at the main panel before installing, maintaining or cleaning this hand dryer.
- The Dryer must be installed in accordance with current local wiring and building regulations.
- The Dryer is intended to be permanently connected to the power supply, and must be properly grounded.
INSTALLATION INSTRUCTIONS
- Disconnect the power source previously brought to the hand dryer location (see pre installation wiring).
- Remove the 2 cover mounting screws using the Tamper-Proof Wrench supplied. Lift the cover to remove from base plate.
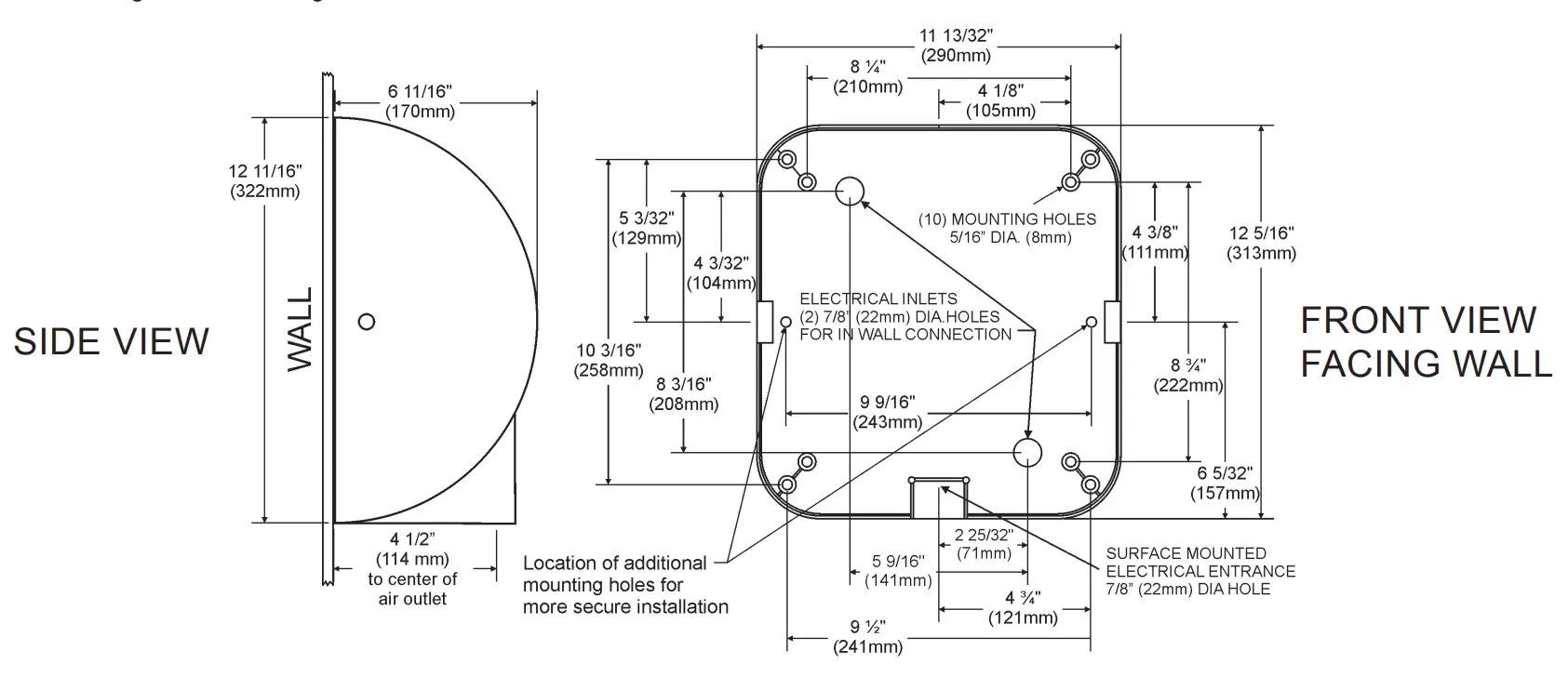
- If electrical wiring entry is to be made from the rear, remove the appropriate pre-formed knockout on the base plate. If entry is to be made from the bottom, knock out the pre-formed area on the cover for your supply connection. A rigid conduit must be used for the electrical wiring to the unit.
- Select the appropriate mounting height for the dryer (Table 1). Select the recommended fastener (Table 2). There should be no obstruction between the hand dryer and the floor. If mounting over a countertop, distance form counter to dryer must be 15” (381 mm) minimum.
CAUTION: Do not use the Base Plate as a guide when drilling. Make sure no pipe work (gas, water, air) or any electrical cables or wires are located directly behind the area to be drilled. - Attach Base Plate at the four corners to a smooth wall. For most secure installation, use 2 additional mounting holes as shown in drawing. For non-HEPA units, remove Control Assembly to access the right side mounting hole. For HEPA units, remove filter only to access the right side mounting hole.
- Identify the voltage of your dryer from the rating sticker of the unit.
- Secure electrical wiring to terminals as indicated by the schematic affixed to blower housing. An identified ground connection point is supplied on the Base Plate for your equipment ground wire. Dryers should be installed per local code requirements.
- Carefully replace Cover using the 2 screws previously removed in step 2. Restore power and test for proper operation. In multiple installations, make sure the serial number marked on the inside matches the cover number.
- It is highly recommended that a bead of silicone sealant be placed around the outside of the cover at the wall to protect dryer from internal corrosion caused by wash water and cleaning solutions.
- Return Tamper-Proof Wrench to owner.

TABLE 1
SUGGESTED MOUNTING HEIGHT from floor to bottom of dryer:
| Men | 45″ (114 cm) |
| Women | 43″ (109 cm) |
| Teenagers | 41″ (104 cm) |
| Small Children | 35″ (89 cm) |
| Accessible | 37″ (94 cm) |
TABLE 1 TABLE 2
MOUNTING HARDWARE Recommended Fastener (not supplied)
| Masonry Wall | ½” Expansion Sleeve with ¼” Lag Bolt |
| Hollow Wall | ¼” Wing Type Toggle Bolt |
| Wooden Wall | ¼” Lag Screw With Washer |
WARNING: TO REDUCE THE RISK OF FIRE, ELECTRIC SHOCK OR INJURY TO PERSONS, OBSERVE THE FOLLOWING:
A. Use this unit only in the manner intended by the manufacturer.
B. Before servicing or cleaning unit, switch power off at service panel and lock the service disconnecting means to prevent power from being switched on accidentally. When the service disconnecting means cannot be locked, securely fasten a prominent warning device, such as a tag, to the service panel.
CLEANING / MAINTENANCE
OUTSIDE
Gently wash Cover (including air inlet holes) using a soft cloth or sponge and a mild soap or detergent with lukewarm water to loosen dirt and grime.
INSIDE
Excel recommends inspecting the inside of the dryer and cleaning as required at least once per year, or if performance diminishes. Heavier usage, or an environment that contains excessive lint, dust or other particles, requires more frequent cleaning. Lint on the air inlet, the Pre-Filters (Dryer or HEPA if so equipped), or other internal parts of dryer will reduce efficiency and shorten the life of the working parts.
To clean, shut off power to dryer at service connection. Remove Cover by unscrewing the 2 Tamper-Proof Bolts from side of Cover with the special Tamper-Proof Wrench provided with each dryer. Use a small, soft brush to gently clean all parts. If your unit contains a dryer Pre-filter or HEPA Filtration System, unclip the Pre-Filter, rinse the Pre-Filter with water and dry. Re-install.
DO NOT CLEAN THE HEPA FILTER OR ALLOW IT TO COME INTO CONTACT WITH WATER.
7-YEAR LIMITED WARRANTY
- This product is warranted to be free of manufacturing defects for seven (7) years (one [1] year on HEPA Filter & Pre-Filter) from the date of shipment from the Manufacturer’s factory at 357 Chestnut St., East Longmeadow, Massachusetts 01028. This warranty explicitly excludes normal wear and tear on the Filter or Pre-Filter, as well as faulty installation, accident, misuse, or vandalism. In the event of a breach of the warranty described above, the Owner shall have either one of the following remedies:
a. The Owner shall return the defective product to the Manufacturer, postage prepaid, and the Manufacturer shall repair said product within a reasonable time and free of charge, provided that said product is returned within the stated period above from the date of original shipment from the Manufacturer’s factory in East Longmeadow, Massachusetts; and, provided further that said defect is not due to faulty installation, accident, misuse, or vandalism; or
b. The Owner may notify the Manufacturer by telephone or in writing of the defect and, within a reasonable time, the Manufacturer shall send a suitable replacement part to remedy said defect, and Owner shall be charged for said part at the current price level. The Owner may return the defective part to the Manufacturer, postage prepaid, along with the serial number of the defective product and the Manufacturer will then issue to the Owner a full credit for the repair part, including outgoing postage (within the Continental U.S. only). Said remedy is available only within the stated period stated above from the date of original shipment of the product from the Manufacturer’s factory in East Longmeadow, Massachusetts, and provided further that said defect is not due to faulty installation, accident, misuse, or vandalism. - Any implied warranties of merchantability or fitness for a particular purpose are hereby limited to the duration of the express written warranty contained in paragraph one (1); namely, seven (7) years (one [1] year on HEPA Filter & Pre-Filter) from the date of shipment from the Manufacturer’s factory in East Longmeadow, Massachusetts.
- There are no other warranties and remedies except as contained herein. This warranty shall inure to the benefit of the Owners, Successors and Assigns.
TROUBLESHOOTING
Dryer does not turn on
- Check power to the unit and connections. Verify dryer is receiving correct voltage at Terminal Block.
- Check RED service LED light next to air outlet on bottom of dryer for
Light is ON – Place hands under Sensor. If light stays on, then replace Sensor. If light goes off, check to make sure wiring is correct. If OK, check wire connecting to Motor. If both are OK, replace Motor.
Light is OFF – Check for loose, disconnected or improper wiring (See wiring schematic inside dryer Cover), or replace Control Assembly.
Light is FLASHING – See error codes in CODE chart
SENSOR RANGE ADJUSTMENT: If dryer will not turn on, stays on, or stops working, it may be mounted too close to a counter or object and has gone into lockout. If relocating appliance is not possible, adjust the range of the Sensor. Turn off power to dryer then turn the range adjustment on the Control Assembly counterclockwise towards L (-) low to decrease Sensor range.
Dryer does not shut off
- May be mounted too close to a counter or object (adjust Sensor range).
- Check for loose, disconnected or improper wiring at Control Assembly (refer to wiring schematic affixed to blower housing).
- Replace Control Assembly.
Dryer does not always turn on, or turns on by itself
- May be mounted too close to counter or object (adjust Sensor range).
- Check for foreign material on Optical Sensor next to Air Outlet.
- Check for loose wires on Control Assembly.
- Replace Control Assembly
Dryer blows only cold air (non-ECO dryers)
- Check heat setting on control.
- Check for loose connections to Heating Element.
- Replace Heating Element.
Dryer has loss of air volume
- Check motor speed setting on control.
- Check for slow running Motor or burning smell. If so, replace Motor.
- Check Pre-Filter for lint buildup. Clean by removing Pre-Filter and rinse in warm water then dry Pre-Filter before reinstalling.
ADJUSTING THE HEAT OUTPUT, MOTOR SPEED AND SENSOR RANGE
The dryer is shipped with maximum heat and maximum motor speed.
To adjust, turn the corresponding knob COUNTERCLOCKWISE to reduce.
H = HEAT M = MOTOR R = RANGE
Note: XLERATOReco models have no heating element and are set with heat at minimum.
CODE CHART
Codes are displayed by the flashing of the red LED light in the sensor behind air outlet.
Normal operation will be indicated by the red LED being on when not drying and off when hands are under the sensor.
Dryer Maintenance Codes
| 1 Short / 1 Long flash | Clogged Pre-Filter | Remove and clean Pre-Filter | Dryer will still run |
| 1 Short / 2 Long flash | Severely Clogged Filter | Remove and clean Pre-Filter | Dryer will stop |
| 2 Short / 1 Long flash | In lockout mode | Remove obstruction or adjust sensor range | Dryer stops until obstruction cleared or sensor range is adjusted |
Motor Problem Codes
| 1 Long / 3 Short flashes | Motor over current | Measure voltage across the terminal block. If OK, replace motor | Dryer will stop |
| 1 Long / 4 Short flashes | Motor under current | Measure voltage across the terminal block. If OK, replace motor | Dryer will stop |
Heater Problem Codes
| 2 Long / 3 Short flashes | Shorted or incorrect heater | Replace heating element | Dryer will stop |
If problem cannot be resolved with the above, please call the manufacturer at 1-800-255-9235 and one of our trained technicians will be happy to assist you.
PARTS LIST
| XL 1 | Cover (includes Nameplate) |
| XL 2 | Nameplate |
| XL 3 | Tamper-Proof Bolt |
| XL 4 | Tamper-Proof Wrench |
| XL 5 | Air Outlet (includes gasket) |
| XL 6 | Terminal Block (includes screws) |
| XL 7 | Control Assembly & Sensor |
| XL 8 | Heating Element Assembly* |
| XL 9 | Motor |
| XL 10 | Base Plate Assembly |
| XL 11 | Cover Mounting Brackets |
| XL 12 | Housing Grommet |
| XL 13 | Housing Retainer |
| XL 15 | Optics Assembly (Sensor) |
| XL 16 | Fuseholder (if so equipped) |
| XL 17 | Fuse (if so equipped) |
| XL 18 | HEPA Pre-Filter** |
| XL 19 | HEPA Filter Adapter** |
| XL 20 | HEPA Filter** |
| XL 21 | Pre-Filter |

CUSTOMER SUPPORT
EXCEL DRYER INC • 1.413.525.4531 • 1.800.255.9235 (US/CN) • EXCELDRYER.COM
HandDryerSupply.com | 804-859-2498 | [email protected]




















