EASYCUT K25
EASYCUT K35F
User Manual
EASYCUT K25 Plasma Cutting Machine
EASYCUT K25 / EASYCUT K35F
FIG-1
EASYCUT K25

EASYCUT K35F

FIG-2
EASYCUT K25

EASYCUT K35F

SAFETY INSTRUCTIONS
GENERAL INSTRUCTIONS
Read and understand the following safety instructions before use.
Any modification or updates that are not specified in the instruction’s manual should not be undertaken.
The manufacturer is not liable for any injury or damage due to a non-compliance with the instructions featured in this manual.
In the event of problems or uncertainties, please consult a qualified person to handle the installation properly.
ENVIRONMENT
This equipment must be used for cutting operations in accordance with the limits indicated on the descriptive panel and/or in the user manual. Safety instructions must be followed. In case of improper or unsafe use, the manufacturer cannot be held liable.
This equipment must be used and stored in a room free from dust, acid, flammable gas or any other corrosive agent. Operate the machine in an open, or well-ventilated area.
Operating temperature:
Use between -10 and +40°C (+14 and +104°F).
Storage between -20 and +55°C (-4 and 131°F).
Air humidity:
Lower or equal to 50% at 40°C (104°F).
Lower or equal to 90% at 20°C (68°F).
Altitude:
Up to 1000 meters above sea level (3280 feet).
INDIVIDUAL PROTECTION & OTHERS
Cutting can be dangerous and cause severe injuries.
Cutting exposes individuals to a dangerous source of heat, arc rays, electromagnetic fields (special precautions need to be taken by people that have a pacemaker), risk of electrocution, noise and gas fumes.
To protect oneself as well as others, ensure the following safety precautions are taken:
| In order to protect you from burns and radiations, wear clothing without turn-ups or cuffs. These clothes must be insulating, dry, fireproof, in good condition and cover the whole body. | |
| Wear protective gloves whichprovide electrical and thermal insulation. | |
| Use sufficient cutting protective gear for the whole body: hood, gloves, jacket, trousers…(varies depending on the application/operation) Protect the eyes during cleaning operations. Contact lenses are prohibited during use. It may be necessary to install fireproof welding curtains in order to protect against safety hazards such as arc rays, weld spatters and sparks. Ensure that people around the cutting area do not look at the arc or the molten metal and wear protective clothes. | |
| Ensure ear protection is worn by the operator if the work exceeds the authorised noise limit (the same applies to any person in the cutting area). Keep hands, hair and clothes away from moving parts such as fans, and motors. Never remove the safety covers from the cooling unit when the machine is plugged in. The manufacturer is not liable for any injury or damage caused due to non-compliance with the safety precautions. | |
| Parts that have previously been cut will be hot and may cause burns if touched. If maintenance of the torch is required, ensure that it is given sufficient time to cool down by waiting at least 10 minutes. When using a water-cooled torch, make sure that the cooling unit is switched on to avoid any burns that could potentially be caused by the liquid. It is important to secure the working area before leaving it to ensure protection of the goods and the safety of people. |
WELDING FUMES AND GAS
The fumes, gas and dust generated by cutting are a potential health hazard. It is mandatory to ensure adequate ventilation and/or extraction to keep fumes and gas away from the work area. Using an air fed welding helmet is recommended in case of insufficient ventilation in the workplace.
Check that the air supply is effective by referring to the recommended safety regulations.
When cutting in small areas, operators must be supervised from a safe distance. Cutting certain materials containing lead, cadmium, zinc, mercury or beryllium can be particularly hazardous. It is also recommended to degrease the parts before cutting them.
Gas cylinders must be stored in an open or ventilated area. They must be stored vertically and held by a support or trolley to limit the risk of fall. Do not cut in areas where grease or paint are stored.
FIRE AND EXPLOSION RISKS
Protect the entire working area and ensure that flammable items are stored at a distance of at least 11 meters.
Fire extinguishing equipment must be kept in close proximity when cutting materials.
Be careful of weld spatter and sparks, even through cracks. If not careful then this could potentially lead to a fire or an explosion.
Keep people, flammable materials/objects and containers that are under pressure at a safe distance.
Cutting in containers or pipes should be avoided and, if they are open, then flammable or explosive materials must be removed (oil, fuel, gas…).
Grinding operations should not be carried out close to the power supply or flammable materials.
ELECTRICAL SAFETY
The electrical mains used must have an earth terminal. Use the recommended fuse size.
An electric shock could cause serious injuries or potentially even deadly accidents.
Do not touch any live part of the machine (inside or outside) when it is plugged in (Torches, cables, clamps) because they are connected to the cutting circuit.
Before opening the device, it is imperative to disconnect it from the mains and wait 2 minutes, so that all the capacitors are discharged. Do not touch the torch or electrode holder and earth clamp at the same time.
Damaged cables and torches must be changed by a qualified technician. Make sure that the cable cross section is adequate with the usage (extensions and welding cables). Always wear clothing that is dry and in good condition in order to shield yourself from the cutting circuit. Wear insulating shoes, regardless of the workplace/environment in which you work in.
EMC CLASSIFICATION
These Class A devices are not intended to be used on a residential site where the electric current is supplied by the public network, with a low voltage power supply. There may be potential difficulties in ensuring electromagnetic compatibility on these sites, because of the interferences, as well as radio frequencies.
PLASMA EASYCUT K25 :
This equipment complies with the IEC 61000-3-11 standard.
This equipment does not comply with IEC 61000-3-12 and is intended to be connected to private low-voltage systems interfacing with the public supply only at the medium- or high-voltage level. On a public low-voltage power grid, it is the responsibility of the installer or user of the device to ensure, by checking with the operator of the distribution network, which device can be connected.
PLASMA EASYCUT K35F :
This equipment complies with the IEC 61000-3-12 standard.
ELECTROMAGNETIC INTERFERENCES
The electric current flowing through any conductor causes electrical and magnetic fields (EMF). The cutting current generates an EMF around the cutting circuit and the cutting equipment.
The EMF electromagnetic fields can interfere with certain medical implants, such as pacemakers. Protective measures must be taken for people having medical implants. For example, by restricting access to passers-by or conducting an individual risk evaluation for the users.
All users should take the following precautions in order to minimise exposure to the electromagnetic fields (EMF) generated by the cutting circuit:
- position the cutting cables together – if possible, attach them;
- keep your head and upper body as far as possible from the cutting circuit;
- never wrap the cable around your body;
- Never position your body between the cables. Hold both cutting cables on the same side of your body;
- Connect the earth clamp as close as possible to the area being cut;
- do not work too close to, do not lean and do not sit on the cutting machine ;
- do not cut when you’re carrying the machine.
People wearing pacemakers are advised to consult their doctor before using this device.
Exposure to electromagnetic fields while welding may have other health effects which are not yet identified.
RECOMMENDATIONS FOR WELDING AREA ASSESSMENT AND CUTTING
General points
The user is responsible for the installation and use of the arc cutting equipment according to the manufacturer’s instructions. If electromagnetic disturbances are detected, the user is responsible for resolving the situation with the manufacturer’s technical support. In certain cases, this corrective action may be as simple as earthing the cutting circuit. In other cases, it may be necessary to construct an electromagnetic shield around the cutting power source and around the entire piece by fitting input filters. In all cases, electromagnetic interferences must be reduced until they are no longer an issue.
Cutting area assessment
Before installing the machine, the operator must evaluate the possible electromagnetic problems that may arise in the area where the installation is planned. The following elements should be considered:
a) the presence (above below and next to the arc cutting machine) of other power cables, remote cables and telephone cables;
b) television transmitters and receivers;
c) computers and other hardware
d) critical safety equipment such as industrial machine protection;
e) the health and safety of the people in the area such as people with pacemakers or hearing aids;
f) calibration and measuring equipment;
g) the isolation of other pieces of equipment which are in the same area.
The operator has to ensure that the devices and equipment used in the same area are compatible with each other. This may require extra precautions;
h) the time of day during the cutting or other activities have to be performed.
The dimension of the cutting area that has to be considered depends on the size and shape of the building and the type of work undertaken. The area taken into consideration might go beyond the limits of the installation.
Cutting installation assessment
Besides the welding area, the assessment of the arc cutting system installation itself can be used to identify and resolve cases of distrubances The assessment of emissions must include in situ measurements as specified in Article 10 of CISPR 11. In situ measurements can also be used to confirm the effectiveness of mitigation measures.
RECOMMENDED METHODS TO REDUCE ELECTROMAGNETIC EMISSIONS
a. National power grid: the plasma cutting machine must be connected to the national power grid in accordance with the manufacturer’s recommendation. In case of interferenc, it may be necessary to take additional precautions such as the filtering of the power supply network.
Consideration should be given to shield the power supply cable in a metal frame or equivalent from a permanent cutting installation. It is necessary to ensure the electrical continuity of the frame along its entire length. The frame should be connected to the cutting machine to ensure good electrical contact between the conduct and the casing of the cutting machine.
b. Maintenance of the arc cutting equipment: the arc cutting machine should be subject to a routine maintenance check according to the recommendations of the manufacturer. All accesses, service doors and covers should be closed and properly locked when the arc welding equipment is on. The arc cutting equipment must not be modified in any way, except for the changes and settings outlined in the manufacturer’s instructions.
The spark gap of the arc starts and arc stabilization devices must be adjusted and maintained according to manufacturer’s recommendations.
c. Cutting cables: cables must be as short as possible, close to each other and close to the ground, if not on the ground.
d. Equipotential bonding: consideration should be given to bond all metal objects in the surrounding area. However, metal objects connected to the workpiece increase the risk of electric shock if the operator touches both the metal parts and the electrode. It is necessary to insulate the operator from such metal objects.
e. Earthing of the metal part to be cut : When the part is not earthed – due to electrical safety reasons or because of its size and its location (e.g. ship hulls or metallic building structures), the earthing of the part can, in some cases but systematically, reduce emissions. It is preferable to avoid the earthing of parts that could increase the risk of injury to the users or damage other electrical equipment. If necessary, it is appropriate that the earthing of the part is done directly, but in some countries that do not allow such direct connection, it is appropriate for the connection to be made with a capacitor selected according to national regulations.
f. Protection and shielding: The selective protection and shielding of other cables and devices in the area can reduce perturbation issues. The protection of the entire cutting area can be considered for specific situations.
TRANSPORT AND TRANSIT OF THE CUTTING MACHINE
The machine is equipped with a handle for easy transportation. Be careful not to underestimate the weight of the machine. The handle cannot be used to hang or attach the machine on something else.
Do not use the cable or torch to move the machine. The welding equipment must be moved in an upright position.
Do not place/carry the unit over people or objects.
EQUIPMENT INSTALLATION
- Put the machine on the floor (maximum incline of 10°.)
- Ensure the work area has sufficient ventillation for cutting, and that there is easy access to the control panel.
- The machine must not be used in an area with conductive metal dusts.
- The machine must be placed in a sheltered area away from rain or direct sunlight.
EASYCUT K25 :
- The machine protection level is IP21S, which means :
– Protection against acess to dangerous parts from solid bodies of a ≥12.5mm diameter and,
– A protection against vertical rainfall when its moving parts (fan) are not in motion.
EASYCUT K35F :
- The machine protection level is IP21, which means :
– Protection against acess to dangerous parts from solid bodies of a ≥12.5mm diameter and,
– Protection against vertically falling drops.
The power cables, extensions and welding cables must be fully uncoiled to prevent overheating.
The manufacturer does not incur any responsability regarding damages to both objects and persons that result from an incorrect and/or dangerous use of the machine.
MAINTENANCE / RECOMMENDATIONS
Ensure the machine is unplugged from the mains, and wait for two minutes before carrying out maintenance work. DANGER High Voltage and Currents inside the machine.
Maintenance should only be carried out by a qualified person. Annual maintenance is recommended.
- Air filter maintenance (K35F) :
• It is necessary to periodically purge the air filter. In order to do so, loosen the grey tap located under the tank and press it to start the purge. Tighten the tap when finished.
• Disassembly :
– Unplug the air supply.
– Unscrew the tank.
– Pull the cube downwards and then put it down.
– The filtering part is white, clean or replace if necessary. - Periodical maintenance:
• Periodically remove the cover and dust with an air gun. Take this opportunity to have the electrical connections checked by a qualified person, with an insulated tool.
• Regularly check the condition of the power supply cable. If the power cable is damaged, it must be replaced by the manufacturer, its after sales service or an equally qualified person to prevent danger.
• Do not obstruct the machine’s air intakes for a good air circulation.
• Check that the torch does not have any cracks or exposed wires.
• Check that the consumables are installed properly and not worn.
• Do not use this cutting power source to thaw pipes, recharge batteries/accumulators or start motors.
INSTALLATION – PRODUCT OPERATION
Only qualified personnel authorized by the manufacturer should perform the installation of the cutting equipment. During set up, the operator must ensure that the machine is unplugged. Connecting generators in a series or a parallel circuit is forbidden. It is recommended to use the cutting cables supplied with the unit in order to obtain the optimum product settings.
MACHINE SUPPLIED WITH
| EASYCUT K25 Ref. 068063 | EASYCUT K35F Ref. 031036 | |
| Starting kit |
The accessories supplies with the machine are to be used only with the same models.
HARDWARE DESCRIPTION (FIG-1)
- Control board
- Earth cable connector
- Torch
- Air filter (K35F)
- Power supply cable
CONTROL BOARD (IHM) (FIG-2)
- Power indicator (green)
- Thermal protection and over current protection indicator (yellow)
- Current setting
- Error indicator (red) (K35F)
POWER SUPPLY – STARTING UP
PLASMA EASYCUT is supplied with a 16 A plug, type CEE7/7. Such 16A is suffcient for most of applications. However, for an optimal use of this cutting machine, it can be necessary to replace this 16 A plug by a 25 A model.
They are power supplied by a 230V +/- 15% (50 – 60 Hz) EARTHED installation and are protected to work with generators. This hardware must only be used with a one phase electricity supply protected by a earthing wire.
The absorbed effective current (I1eff) is displayed on the machine, for optimal use. Check that the power supply and its protection (fuse and/or circuit breaker) are compatible with the current needed by the machine.
CONNECTION ON A GENERATOR
The machine can work with generators as long as the auxiliary power matches these requirements :
– The voltage must be AC, always set as specified, and the peak voltage below 400V,
– The frequency must be between 50 and 60 Hz.
It is imperative to check these requirements as several generators generate high voltage peaks that can damage these machines.
USE WITH EXTENSION CABLES
All extension cables must have an adequate size and section, relative to the machine’s voltage.
Use an extension that complies with national safety regulations.
| Voltage input | Section of extension cable (<45m) |
| 230 V | 6 mm² |
TORCH SETUP
The torches are cooled with ambient air and do not require any special cooling.
1 – CONSUMABLES LIFE CYCLE
The replacement frequency of the Plasma’s consumables depends on several factors:
- The metal thickness.
- The average cutting time
- The air quality (presence of oil, humidity or other contaminants).
- The metal piercing or the cut from the edge.
- The adequate distance between the torch and the part when cutting.
In normal conditions :
– During manual cutting, the electrode wears out first.
Torch consumables :

2 – INSTALLATION OF THE TORCH CONSUMABLES :
Unplug the unit before changing consumables.
To use the torch, a complete set of consumables must be installed in the correct order: electrode, diffuser, tip and nozzle.

MACHINE OPERATION
- PLACE THE EARTH CLAMP ON THE PART TO CUT
Ensure proper electrical contact and do not to put the cable on the cutting trajectory.
Warning: painting prevents contact between the metal part and the earth clamp, do not forget to sand. - CHECK THE PRESENCE OF ALL THE CONSUMABLES ON THE TORCH AND CONNECT AS FOLLOWS :
- START THE MACHINE and check that the power light (1) is on.
- SETTINGS PANEL (FIG-2)

Green indicator (1)
When the machine is powered, the indicator is on. In case of power cut, the green indicator switches off and the machine switches off.
Yellow indicator (2)
Overheating : in this case, the yellow indicator lights up. Wait for a few minutes for the indicator to switch off and the machine will be functioning.
Overheating of the power supply : in this case the yellow indicator flashes. Unplug the machine (using the power cable) and reconnect.
Red indicator(3) (K35F)
Error : in this case the red indicator comes up. Check the torch is connected properly and restart the machine. - CURRENT SETTING (FIG-2)
Use the adjuster
to set the current relative to the thickness and type of the metal sheet. Adjusting the pressure at maximum power should cover all other normal cutting situations. - STARTING THE CUTTING MODE (FIG-2)
The PLASMA cutting machine is equipped with pilot arc system. This system allows starting the arc without touching the piece to cut. You have 2 ways to cut your piece:
▪ Press the trigger > pilot arc formation > cutting by contact with the piece.
▪ Contact with the piece > press on the trigger > immediate cutting
▪ During the cutting, make sure to maintain the contact between the nozzle and the piece to cut.
> Problem solving on page 11.
SAFETY TRIGGER
The torch is equipped with a safety latch to prevent accidental use: Unlock it and pull the trigger as below:

Wear appropriate protective equipment. Stay away from the tip of the torch. Keep your hands away from the cutting trajectory. Never point the torch towards you or another person.
TIPS FOR CUTTING
- Lightly drag the tip on the part for an even cut. This will guarantee a constant, adapted distance.
- When cutting, ensure that the sparks come from the bottom of the part . The sparks should lag slightly behind the torch when cutting (angle of 15 ° to 30 ° from the vertical).
- If the sparks fly from the top of the part, slow the movement, or set the output current to a higher level.
- For straight cuts, use a ruler as a guide.
MANUAL CUT FROM THE EDGE OF THE PART
- With the earth clamp is fastened to the part, maintain the torch’s tip perpendicularly (90°) to the edge of the part.

- Press the torch’s trigger to start the arc until this one has completely cut into the part.

- Once the part is cut, slightly drag the tip on the part to continue the cut. Try to maintain a regular rythmn.

PART PIERCING / CUT IN THE MIDDLE OF THE PART
- With the earth clamp is fastened to the part, maintain the torche at an angle of roughly 30° to the part.

- Press the torch’s trigger to start the arc while maintaining an angle of 30° to the part. Slowly rotate the torch towards a perpendicular position (90°).

- Immobilise the torch while keeping the trigger pressed. If the sparks come from below the part, the arc has cut the material.

- Once the part is cut, slightly drag the tip on the part to continue the cut. Try to maintain a regular rythmn.
CONSUMABLES INSPECTION (ASSEMBLY AND DISASSEMBLY, SEE P.16)
| Parts | Actions | Solutions | ||
| Check the for damage and surface wear. | Replace the nozzle when it looks damaged (traces of burns). | |||
| Visually check the tip’s internal hole. | Replace the tip if the inner diameter is enlarged or distorted. | |||
| Check for damage and wear on the surface and inside the diffuser. Check that the fumes’ exhausts are not obstructed. | Replace the diffuser if the surface is damaged or worn, or if fume exhausts are obstructed. | |||
| Visually check the electrode’s internal hole. | Replace electrode when the insert is used (removal of 1.5 mm). | |||
TROUBLESHOOTING
| Anomalies | Causes | Remedies |
| The machine delivers no power. The green working indicator is on. The thermal protection indicator is conti- nuously on. | The thermal protection of the welding unit is on. | Wait until the end of the cooling phase. |
| The machine delivers no power. The green working indicator is on. The thermal protection ondicator blinks 2 times then lights off (K35F). The error indicator blinks quickly (K35F) | The input voltage is higher than 230V + 15% for plasma K25 and K35F. | Check your electrical network or your electric generator then switch off and on your machine. |
| The machine delivers no power. The green working indicator is on. The thermal protection indicator blinks quickly (K35F). The error indicator blinks quickly (K35F). | Torch defect. | Check your torch assembly. |
| By pressing the trigger, the air flows but the pilot arc is not working. | Consumables shabby. | Check and change the consumables, then switch off and on your machine. |
| The electrical arc switches off after about 3 seconds. | Earth problem. Check the earth clamp is well connected to | a clean area (not painted and not fat) of the part to cut. |
| If you feel tingling sensation, when the unit is on and you put your hand on the welding unit’s body. | The welding unit is not correctly connected to the earth. | Check the plug and the earth of your electrical network. |
| The unit does not supply power. The three lights flash when switching on the unit (K35F) | The unit is switched on with the trigger pressed | Release the trigger. If the problem remains send back the machine |
WARRANTY
The warranty covers faulty workmanship for 2 years from the date of purchase (parts and labour).
The warranty does not cover:
- Transit damage.
- Normal wear of parts (eg. : cables, clamps, etc..).
- Damages due to misuse (power supply error, dropping of equipment, disassembling).
- Environment related failures (pollution, rust, dust).
In case of failure, return the unit to your distributor together with:
– The proof of purchase (receipt etc …)
– A description of the fault reported.
SPARE PARTS
EASYCUT K25

| 1 | Potentiometer Button | 73099 |
| 2 | Electronic card | E0070C |
| 3 | Power cord 3 x 1,5 mm² | 21468 |
| 4 | Fan | 51048 |
| 5 | Protective screen | 51011 |
| 6 | feet | 56061 |
| 7 | Connector | 71969 |
| 8 | handle | 56048 |
| 9 | Compressor | F0382 |
| 10 | Output self | 63690 |
| 11 | Easycut K25 faceplate | 75760 |
| 12 | Texas socket | 51469 |
| – | torche TPT25 | 68087 |
| – | Earth cable | 71941 |
EASYCUT K35F

| 1 | handle | 56014 |
| 2 | Control circuit | 97213C |
| 3 | Power supply circuit | 97207C |
| 4 | EMC board | 97212C |
| 5 | Power circuit board | 97272C |
| 6 | Potentiometer circuit | 972540 |
| 7 | transformer | 96084 |
| 8 | Self PFC | 63691 |
| 9 | Fan | 51021 |
| 10 | Filter | 71462 |
| 11 | Protective screen | 51011 |
| 12 | Fan | 51048 |
| 13 | Switch | 52467 |
| 14 | Compressor | 51801 |
| 15 | Self | 96085 |
| 16 | Feet | 71143 |
| 17 | Potentiometer Button | 73009 |
| 18 | cable gland | 43121 |
| 19 | Texas socket | 51469 |
| 20 | Power cord | 21487 |
| 21 | Torche | 71239 |
| – | Earth cable | 71941 |
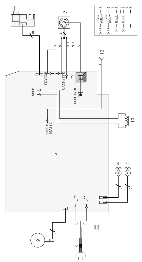
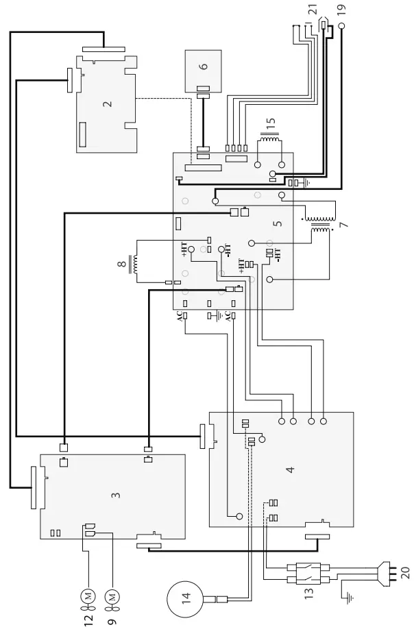
CIRCUIT DIAGRAM
EASYCUT K25

EASYCUT K35F

TECHNICAL SPECIFICATIONS
PLASMA EASYCUT
| PLASMA EASYCUT | EASYCUT K25 | EASYCUT K35F | |
| Primary | |||
| Power supply voltage | 230 V +/- 15% | 230 V +/- 15% | |
| Mains frequency | 50 / 60 Hz | 50 / 60 Hz | |
| Fuse | 16 A | 16 A | |
| Secondary | |||
| No load voltage | 429 V | 460 V | |
| Normal current output (I2) | 10 25 A | 10 35 A | |
| Conventional voltage output (U2) | 84 90 V | 84 94 V | |
| 40°C (10 min)* Norme EN60974-1. Duty cycle at 40°C (10 min)* Standard EN60974-1. Einschaltdauer @ 40°C (10 min)* (10 min)* EN60974-1 -Norm. | Imax | 35% | 30% |
| 60% | 15 A | 26 A | |
| 100% | – | 20 A | |
| Service pressure | included | included | |
| Air debit | included | included | |
| Functionning temperature | -10° +40°C | -10° +40°C | |
| Storage temperature | -20° +55°C | -20° +55°C | |
| Protection level | IP21S | IP21 | |
| Dimensions (Lxlxh) | 41 x 20 x 36 cm | 28 x 52 x 46 cm | |
| Weight | 15 kg | 30 kg | |
*The duty cycles are measured according to standard EN60974-1 à 40°C and on a 10 min cycle.
While under intense use (> to duty cycle) the thermal protection can turn on, which switches the arc off and the icon
appears on the screen.
Keep the machine’s supply on, to enable cooling until protection cancellation.
The machine has a specification with a “dropping current output”
SYMBOLS
| – Caution ! Read the user manual. | |
| – Single phase inverter, converter-rectifier | |
| – Plasma cutting | |
| – Suitable for welding in environment with an increased risk of electric shock. Such a current source must not however be placed in the welding room or in the surroundings. | |
| IP21 | – Protected against rain and against fingers access to dangerous parts. |
| – Direct welding current. | |
| U0 | – Off load voltage |
| X(40°C) | – Duty cycle according to standard EN 0974-1 (10 minutes – 40°C). |
| I2 | I2: corresponding conventional welding current |
| A | Amperes |
| U2 | U2: Conventional voltage in corresponding loads |
| V | Volt |
| Hz | Hertz |
| – Single phase power supply 50 or 60Hz | |
| U1 | – Rated power supply voltage. |
| I1max | – Maximum rated power supply current (effective value). |
| I1eff | – Maximum effective rated power supply current. |
| – Device(s) compliant with European directives. The certificate of compliance is available on our website. | |
| – Equipment in compliance with British requirements. The British Declaration of Conformity is available on our website (see home page). | |
| EN60974-1 EN60974-10 Class A | – The device is compliant with standard EN60974-1 and EN60971-10 class A device. |
| – EAC Conformity marking (Eurasian Economic Community). | |
| – Equipment in conformity with Moroccan standards. The declaration C م (CMIM) of conformity is available on our website (see cover page). | |
| – This hardware is subject to waste collection according to the European directives 2002/96/UE. Do not throw out in a domestic bin ! | |
| – This product should be recycled appropriately | |
| – Temperature information (thermal protection). |
MADE IN FRANCE
SAS GYS
1, rue de la Croix des Landes
CS 54159
53941 SAINT-BERTHEVIN Cedex
FRANCE























