Installation Guide
Float valve
Type SV 4, 5, 6
ENGINEERING
TOMORROW![]()
027R9508
Refrigerant,
HCFC, HFC, R717
Drehmoment,,
Max. working pressure,
PB = 28 bar (Pe) (MWP= 400 psig),
Max. test pressure,p’ = max 32 bar (Pe) (465 psig)
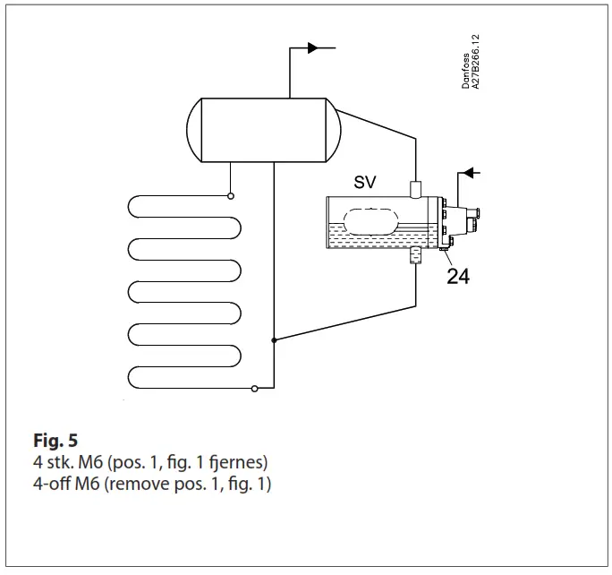
Fig. 1 + Fig. 2
Note: Pos.1 and 2 when connecting
Setting:
- Turn the spindle (pos. 3) counter-clockwise until the valve is closed (audible)
- Turn the spindle (pos. 3) clockwise until the valve opens (audible and perceptible).
Then turn once more ½ rotation and the floais set. The setting can be marked on the spindle
Cleaning of strainer:
- Turn the spindle (pos. 3) counter-clockwise until the valve is closed (audible)
- Close liquid inlet
- Cover (pos. 4) can be dismounted and the strainer (pos. 5) can be cleaned
- Change of orifice and Teflon valve plate:
- Follow the above-mentioned points 1-3
- Spring (pos. 6) and orifice (pos. 7) can be removed
- If the change of the Teflon valve plate(pos. 8) is required, please contact Danfoss
Manual opening:
The spindle (pos. 3) is turned clockwise as far as possible and the valve is forced-opened.
Manual closing: The spindle (pos.3) is turned counter-clockwise until the valve is closed (audible).
![]() | ![]() |
![]() | ![]() |
Spare parts:
– Seal kit: 027B2070
– Other spare parts, see Spare Parts catalog
Info for UK customers only:Danfoss Ltd. Oxford Road, UB9 4LH Denham, UK
© Danfoss | climate solutions | 2021.07
2 | AN14948641678901-000701























