GARNET 672-H Truck Grounding Controller

FEATURES AND OPERATION
Congratulations on purchasing the Garnet Instruments Model 672-H SeeLeveL PosiGround Truck Grounding Control System. The 672-H represents the state of the art in truck mounted grounding control systems, and will enhance safety in the handling of flammable products by providing a positive indication of proper grounding.
The SeeLeveL PosiGround system consists of four main components: the controller mounted either inside or outside the cab of the truck, the PTO engagement or loading sensing switch, the grounding fault warning horn, and the ground connectors, which consists of the clamp module, a pair of ground cables, and a pair of ground clamps.
SeeLeveL PosiGround System

The PosiGround Controller is the “brains” of the system. It determines, displays, and transmits the operational status of the system and whether the ground clamps are properly connected. It also controls the warning alarm and final alarm outputs. The system is powered from 12V truck power, so there are no batteries to wear out or change. The controller scans the grounding circuit and PTO input 16 times per second to determine the system status.
Electrical Connections
There are these electrical connections on the main connector:
- 12V power, this is connected to switched 12V truck power and operates the entire system.
WARNING: All power circuits must be fused. Although there is an internal 10A fuse in the controller the wire to the controller must be fused to prevent
fires or electrical damage. It is the installer’s responsibility to install a fuse with a
maximum rating of 10 amps. • Ground, this is connected to truck ground and the grounded grounding reel. - Ground sense, this is connected to the insulated grounding reel and the clamp module.
- PTO input, this is connected to the PTO or engagement sensor to determine the truck status. The controller can be programmed to accept a variety of inputs for this, see Chapter 4 under the sections “To program the engagement sensor pullup” and “To program the engagement sensor polarity”.
- Warning alarm low output – this provides ground and is connected to the ground side of the warning device. The power side of the device must be connected to 12V truck power.
- Warning alarm high output – this provides 12V power and is connected to the 12V power side of the warning device. The ground side of the device must be connected to ground. This output is not provided at this time.
- Final alarm low output – this provides ground and is connected to the ground side of the device. The power side of the device must be connected to 12V truck power. This output is not provided at this time.
- Final alarm high output – this provides 12V power and is connected to the 12V power side of the warning device. The ground side of the device must be connected to ground.
The two connections (provides ground and provides 12V power) are provided to accommodate any type of warning or final alarm/shutdown device, normally only one of these connections is used. For example, some horns or lights will automatically ground one side when mounted, so the provides 12V power connection would have to be used in this case. All of the alarm outputs are internally protected from short circuits and voltage spikes.
In addition, the controller also has a serial port connector for RS-232 communications with a computer or PLC. The controller can be remotely monitored and configured via the serial port with an appropriate software application.
The controller can be set for either a 250-ohm high resistance range or a 10-ohm low resistance range, depending on the application. See the details of this in Chapter 4 under the section “To program the range”.
The front panel of the controller has two LCD displays which are a reflective and backlit format, so that they can be seen under all lighting conditions, whether bright sunlight or total darkness. The top display shows the actual resistance of the ground connection, and the bottom display shows the truck grounding status (left side) and the PTO status (right side). For the 250-ohm high range, the system will show the resistance between 50 ohms and 1000 ohms, with the controller designating any resistance less than 250 ohms to be a good ground, and any resistance greater than 250 ohms to be an open circuit. If the resistance is greater than 1000 ohms, the top display will show “^999”, and if the resistance is less than 50 ohms it will show “u 50”. Similarly, for the 10-ohm low range, the system will show the resistance between 1.0 ohms and 99.9 ohms, with the controller designating any resistance less than 10.0 ohms to be a good ground, and any resistance greater than 10.0 ohms to be an open circuit. If the resistance is greater than 99.9 ohms, the top display will show “^99.9”, and if the resistance is less than 1.0 ohms it will show “u1.0”.
The bottom display shows one of these six conditions for the ground and PTO status:
- Loading Disengaged: If the controller senses that the PTO (or other suitable loading signal) is disengaged, it displays “D“ (Disengaged) on the right side of the bottom display, indicating that loading is disengaged. The warning horn will be off, and the final alarm will be disabled so that the truck engine will be allowed to run. The left side of the bottom display will show the grounding connection, as described below.
- Loading Engaged: If the controller senses that the PTO (or other suitable loading signal) is engaged, it displays ”E“(Engaged) on the right side of the bottom display, indicating that loading is engaged. It controls the warning horn and final alarm outputs in accordance with the grounding connection, as described below.
- Open Circuit: If the controller determines that the ground resistance is greater than either 10 or 250 ohms (depending on the range selected), it designates this condition as an open circuit. This indicates that the truck is not grounded. The bottom display will show “OP” (Open) on the left side. If loading is engaged, the warning alarm will activate for a set time, and after that the final alarm will activate.
- 4. Short Circuit: If the controller determines that there is an electrical connection between the ground sense line and ground that does not go through the clamp module, indicating a short circuit between the grounding cables, it displays “SH“ (SHort) on the left side of the bottom display. The top display will be blank. If loading is engaged, the warning alarm will activate for a set time, and after that the final alarm will activate.
- Reversed Clamp Module: If the controller determines that there is an electrical connection between the ground sense line and ground, but that it is backwards, indicating that the clamp module is reversed or in the ground line, it displays “rE” (Reversed) on the bottom display. The top display will be blank. If loading is engaged, the warning alarm will activate for a set time, and after that the final alarm will activate.
- Good Ground Connection: If the controller determines that the ground resistance is less than either 10 or 250 ohms (depending on the range selected), and there is not a short circuit or reversed clamp module, it designates this condition as a good ground (the truck is properly grounded). The bottom display will show “6O” (Good) on the left side. Both the warning alarm and the final alarm will be inactive.
The following image shows the front panel of the controller:

The clamp module is used to determine that the only electrical connection between the ground sense line and ground is through the sense line clamp. This ensures that a short circuit in the cabling prior to the clamps does not fool the system into thinking that the truck is grounded when in fact it may not be.
The cables and clamps are used to make the actual connections to ground. The proper procedure is to connect one clamp to a metal object which looks like it should be grounded, and to connect the other clamp to another metal object which also looks like it should be grounded. If they are both grounded, then there will be an electrical connection between them which the PosiGround will detect. If one or both of the objects is not grounded, then there should not be any connection between them, so the PosiGround will indicate that the truck is ungrounded. See Chapter 2 on “Clamp Placement Guidelines”.
GENERAL MECHANICAL ASSEMBLY

CLAMP PLACEMENT GUIDELINES
Principle of grounding verification using the PosiGround:
A major hazard in pumping liquids or granular solids is that an electrical charge can be built up on the truck due to the moving product being pumped. If this charge is allowed to build up high enough, then an electrical spark can result which can ignite a fire or cause an explosion. By grounding the truck, this charge is being constantly bled off so that it can never build up to dangerous levels.
The key to proper grounding is to ensure that the truck is electrically connected to the source location of the product or material being pumped. This could be a tank, or the ground itself if material is being vacuumed up from the ground.
The PosiGround helps to verify that the truck is grounded by sending out a small signal from one clamp to the other. If this signal is properly conducted from one clamp to the other, then the PosiGround shows a good ground. It is very important to properly connect the two clamps so that the PosiGround can give accurate results. When properly used, the PosiGround is very effective at verifying ground, much more so than relying on a visual inspection of a single ground cable.
In order to verify that the truck is grounded, the PosiGround clamps must be connected so that the PosiGround signal is forced to travel through the ground to get from one clamp to the other. Alternatively, if a metal tank is being pumped to or from, then the clamps must be connected so that the PosiGround signal is forced to travel through the tank wall to get from one clamp to the other. The other situation is when a designated (often labelled as such) ground connection is provided, then the clamps must be connected so that the PosiGround signal is forced to travel through the metal of the ground terminal to get from one clamp to the other.
It is NEVER sufficient to just have conductivity between the clamps if the PosiGround signal does not have to travel through the ground or the tank/ground point in question to show conductivity.
To further illustrate this, what follows is a series of examples showing both good and bad practices.
PosiGround Ground Clamp Operation:
Good Situation #1

The distance between Clamp 1 and Clamp 2 is large enough to verify that there is good underground conductivity between the ground rod and the material being pumped. This ensures that there cannot be a significant voltage created on the truck by the moving pumped material. An excessive voltage on the truck can result in a spark between the truck and ground, which could ignite a fire or explosion.
The conductivity drains off the voltage being developed on the truck by the moving material.
Good Situation #2

Good Situation #3

Good Situation #4

If pumping from a metal tank, verifying connection to the tank is sufficient. In this case, the clamps must be on two separate fittings, pipes, or brackets to ensure that the signal has to travel from one clamp through the tank wall to the other clamp.
Good Situation #5

Do NOT drive a ground rod inside the berm unless it is verified that the containment area does NOT have a liner.
Good Situation #6

Use a provided ground spot (typically labelled as such) and another metal spot close by. This verifies that the clamp has contacted the ground spot.
DO NOT allow the clamps to touch each other!
Good Situation #7

Extremely Bad Situation #1
Never do this!

This truck is not grounded!
Extremely Bad Situation #2

The truck is connected to the metal structure but the structure is not grounded.
Extremely Bad Situation #3

Bad Situation #1

The local conductivity will show as a good ground but there is actually poor ground between the rods and the material being pumped.
Bad Situation #2

The clamps are connected to the pipes, but the pipes may be insulated (coated) from the ground, through the ground. The PosiGround signal is not forced to go as it should be to verify ground conductivity.
Bad Situation #3

This verifies that the clamps are connected to the pipe, but if the pipe is insulated or coated it may not be grounded.
OPERATIONAL PROCEDURES
- When the operator is ready to begin handling, loading, or unloading flammable material, the truck must be grounded.
- Connect one clamp to a metal object which looks like it should be grounded, and connect the other clamp to another metal object at least 20 feet away which also looks like it should be grounded. Ideally, both objects should have a buried portion. See Chapter 2 on “Clamp Placement Guidelines”.
- Check the display, it should show “6O d”, indicating that the ground is good but that loading or unloading has not been started. The actual ground resistance in ohms can be recorded from the top display if desired.
- Loading or unloading can now be started. If loading is attempted before the ground connection is made, the warning horn will sound for a set time, and then the final alarm will activate unless the ground connection is made within the set time period.
- If the ground connection is lost during loading, the warning horn will sound for a set time, and the final alarm will activate unless the ground connection is remade within the set time period.
- When loading is complete, shut down the loading system and then disconnect the grounds.
- If the ground has been lost and the warning horn is sounding, shutting down the loading system will silence the warning horn.
- If the PosiGround shows “SH” or “rE“ when the cables are connected, then there is a defect in the wiring of the ground cables which must be corrected before the PosiGround can be used.
- Each time a proper grounding connection is established, or the loading system is shut down, the timer is reset.
- The PosiGround system must be tested periodically to make sure that the warning horn sounds and that the final alarm activates. The system must also be tested by any new operator to ensure that he is familiar with PosiGround operation for that particular vehicle.
WARNING:
- The PosiGround is intended as an emergency backup system only, and is not intended as a substitute for operator diligence during the loading or unloading process.
- It is the operator’s responsibility to properly connect the ground cables to ensure correct PosiGround operation. Simply hooking the ground clamps together and laying them on the ground does NOT constitute a proper ground connection.
- Do NOT travel with the ground clamps hooked together, or with the ground sense clamp connected to the truck frame. This may result in the operator forgetting to properly connect the ground clamps since no warning will be given when loading or unloading is started.
- It is the installer’s responsibility to properly connect and test the warning horn and final alarm features of the PosiGround. If these systems are not all connected, the truck operator MUST be made aware of exactly what the PosiGround does control, if anything.
IMPORTANT
In the unlikely event that the PosiGround system should fail and the truck is disabled due to engine shut down, the dash mounted PosiGround switch can be selected to OVERRIDE from the NORMAL position. This switch position completely disables the engine shutdown feature of the PosiGround system. All other features, such as the warning horn, may still be functional.
WARNING: When the PosiGround switch is in the OVERRIDE position, engine shutdown is disabled and grounding protection is eliminated.
PROGRAMMING INSTRUCTIONS
The PosiGround needs to have seven options programmed for any particular application. There are two buttons on the back of the display panel which are used to set the options.

To program the time that the warning horn sounds before final alarm:
- Hold down the SELECT button to enter the programming mode. Once the top display shows “HndE” to show that you have entered the programming mode, release the button.
- Press the SET button repeatedly to obtain the desired delay. The delay can be set in 2 second increments below 10 seconds, in 5 second increments from 10 to 30 seconds, and in 10 second increments from 30 to 60 seconds. When the delay has reached 60, pressing the SET button again returns the delay to 0.
- Press the SELECT button repeatedly to scroll through the remaining programming options. After the last option, the display will show “donE” while the button is held down. When the button is released, the system will return to normal operation within a second. If at any time no button is pressed for 5 minutes, the system will return to normal operation. If you wish to remain in the programming mode, press the SET button while still holding down the SELECT button when the display shows “donE”. This returns you to the first programming menu item.
To program the warning horn for steady or oscillating sound:
The horn warning can be set to sound steady or to turn on and off every second. The oscillating on and off sound is more attention getting, but some sounders already oscillate and should be provided with steady power.
- Hold down the SELECT button to enter the programming mode. Once the top display shows “HndE” to show that you have entered the programming mode, release the button.
- Press the SELECT button again so the top display shows “Horn” and the bottom display “StEd” or “OSCL”.
- Press the SET button to change the mode between steady “StEd” and oscillating ““OSCL”.
- Press the SELECT button repeatedly to scroll through the remaining programming options. After the last option, the display will show “donE” while the button is held down. When the button is released, the system will return to normal operation within a second. If at any time no button is pressed for 5 minutes, the system will return to normal operation. If you wish to remain in the programming mode, press the SET button while still holding down the SELECT button when the display shows “donE”. This returns you to the first programming menu item.
To program the warning horn to turn off or stay on after the warning time has expired:
The horn warning can be set to turn off after the warning time has expired, or to stay on and continue indefinitely.
- Hold down the SELECT button to enter the programming mode. Once the top display shows “HndE” to show that you have entered the programming mode, release the button.
- Press the SELECT button again until the top display shows “Horn” and the bottom display shows “On” or “Off”.
- Press the SET button to change the mode between staying on “On” and turning off “OFF”.
- Press the SELECT button repeatedly to scroll through the remaining programming options. After the last option, the display will show “donE” while the button is held down. When the button is released, the system will return to normal operation within a second. If at any time no button is pressed for 5 minutes, the system will return to normal operation. If you wish to remain in the programming mode, press the SET button while still holding down the SELECT button when the display shows “donE”. This returns you to the first programming menu item.
To program the final alarm:
When ground is lost and the warning horn has timed out, the final alarm will be activated. This output can be programmed to go to an open or closed circuit when activated.
- Hold down the SELECT button to enter the programming mode. Once the top display shows “HndE” to show that you have entered the programming mode, release the button.
- Press the SELECT button again until the top display shows “FinL”.
- Press the SET button to change the mode between open circuit “OPEn” and closed circuit “CLOS”.
- Press the SELECT button repeatedly to scroll through the remaining programming options. After the last option, the display will show “donE” while the button is held down. When the button is released, the system will return to normal operation within a second. If at any time no button is pressed for 5 minutes, the system will return to normal operation. If you wish to remain in the programming mode, press the SET button while still holding down the SELECT button when
the display shows “donE”. This returns you to the first programming menu item.
To program the range:
The PosiGround can be set to determine the grounding status at a resistance of either 250 ohms (high range) or 10 ohms (low range). Typically, the high range is used when grounding is being measured through the earth, such as between two ground rods or equivalent unconnected metal structures.
Specifications normally call for this resistance to be less than 1000 ohms to be effective, the PosiGround uses 250 ohms as the decision point to allow for margin.
The low range is used when grounding to metal structures that are in turn properly grounded, these are commonly provided at loading facilities. In this case specifications normally call for metal to metal resistance to be less than 10 ohms. The PosiGround uses this value.
It is up to the operator and/or equipment installer to determine which range is appropriate for the application.
- Hold down the SELECT button to enter the programming mode. Once the top display shows “HndE” to show that you have entered the programming mode, release the button.
- Press the SELECT button again until the top display shows “rAng”.
- Press the SET button to change the range between 10 ohms (r10) and 250 ohms (r250).
- Press the SELECT button repeatedly to scroll through the remaining programming options. After the last option, the display will show “donE” while the button is held down. When the button is released, the system will return to normal operation within a second. If at any time no button is pressed for 5 minutes, the system will return to normal operation. If you wish to remain in the programming mode, press the SET button while still holding down the SELECT button when the display shows “donE”. This returns you to the first programming menu item.
To program the engagement sensor pullup:
When the system is engaged, there will need to be some sort of signal to indicate this engagement. If the signal is just a switch connected to ground, with no light or any other connection to the switch, the pullup will need to be turned on in order to detect the switch. If the signal is a switch connected to 12 volts, or a voltage on a light bulb, then the pullup is not needed.
- Hold down the SELECT button to enter the programming mode. Once the top display shows “HnDE” to show that you have entered the programming mode, release the button.
- Press the SELECT button again until the top display shows “PToP.
- Press the SET button to change the pullup between on “On” and off “OFF”.
- Press the SELECT button to scroll through the remaining programming option. After the last option, the display will show “donE” while the button is held down. When the button is released, the system will return to normal operation within a second. If at any time no button is pressed for 5 minutes, the system will return to normal operation. If you wish to remain in the programming mode, press the SET button while still holding down the SELECT button when the display shows “donE”. This returns you to the first programming menu item.
To program the engagement sensor polarity:
When the system is engaged, there will need to be some sort of signal to indicate this engagement. If the signal is a ground to indicate engagement, then the polarity will need to be set to ground. If the signal is 12 volts to indicate engagement, then the polarity will need to be set to power.
- Hold down the SELECT button to enter the programming mode. Once the top display shows “HndE” to show that you have entered the programming mode, release the button.
- Press the SELECT button again until the top display shows “PtoE”.
- Press the SET button to change the polarity between ground “6nD” and 12V power “12V”.
- On the right side of the bottom display, the engagement sensor status is shown. As the polarity is changed, this will update immediately to confirm that the correct setting is being used.
- Press the SELECT button, the display will show “donE” while the button is held down. When the button is released, the system will return to normal operation within a second. If at any time no button is pressed for 5 minutes, the system will return to normal operation. If you wish to remain in the programming mode, press the SET button while still holding down the SELECT button when the display shows “donE”. This returns you to the first programming menu item.
To check the software version:
To verify which revision of software the system is running, press the SET button during normal (not programming) operation. For as long as the SET button is held down, the display will show “672H” and “r1.09” for example, indicating revision 1.09.
INSTALLATION GUIDE
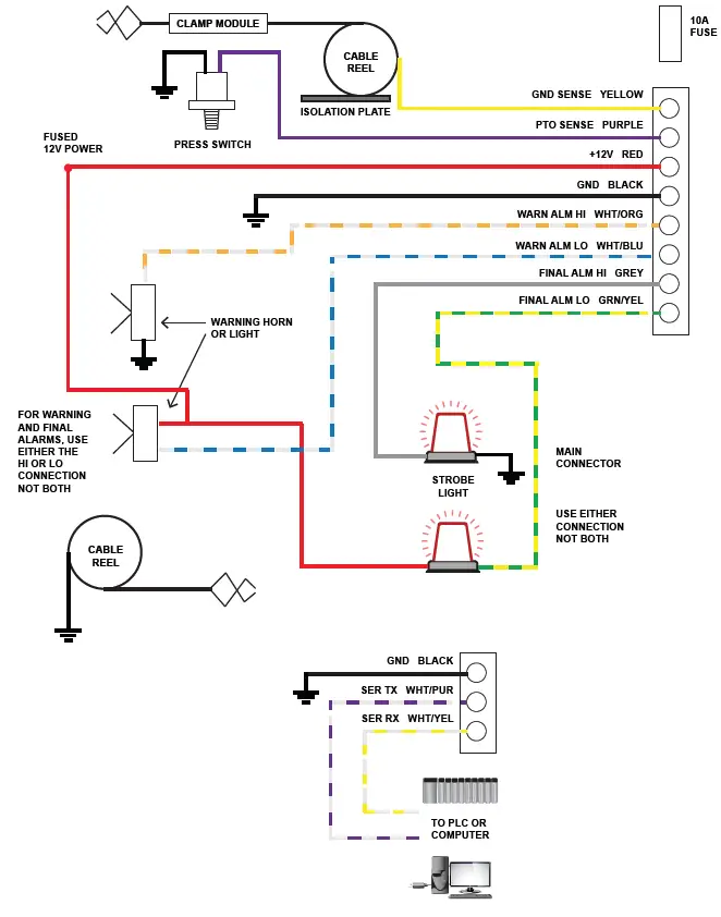
Refer to the wiring diagram in section D during installation of the PosiGround system.
- Pick a spot for the PosiGround controller box to be mounted. Do not mount the controller where it can be kicked, or where it will likely be struck by tools or equipment, or where it will be exposed to road wind and spray. It should be mounted where its face can be easily seen by the operator. The controller must be not be mounted on a separate vehicle from the loading system that it is controlling, for example, if the PosiGround is shutting down a truck engine which drives a PTO pump, the controller must be mounted on the truck and not the trailer.
- Install the wiring fittings into the enclosure and mount the display enclosure using the mounting flange holes.
- If applicable to your installation, connect the pressure port of the pneumatic switch to the appropriate sensing point for loading control. Contact Garnet if you are unsure about how to sense when loading is activated.
- If the truck does not have an existing ground cable and clamp, install one now. Mount a second cable and clamp for the ground sense line. In order for the first grounding reel to function correctly it must be mounted to a clean, conductive surface using the four mounting holes provided in the reel’s base. The second grounding reel, for the ground sense line, must be isolated which can be achieved with an isolation plate and shoulder washers (supplied). See wiring diagram on page 15.
- Connect the clamp module between the end of the ground sense cable and the ground sense clamp. The RED wire from the module goes to the cable, and the BLACK wire from the module goes to the clamp.
- The system can now be wired. Refer to the wiring diagram in Section D. Connect the controller black GROUND wire to ground, and the controller yellow GROUND SENSE wire to the ground sense cable.
- Connect the controller red 12V DISPLAY LIGHT wire to a 12 volt source. This 12 volt source should be an ignition source so the truck battery is not drained when the truck is off.
- If applicable to your installation, connect the controller orange HORN wire to an electrical warning horn. The controller completes a circuit to ground when the warning horn is to sound, so one side of the warning horn needs 12 volts provided to it, and the other side goes to the HORN wire.
- Locate an electrical shutoff switch for the loading system. Break the connection to the switch and connect the two wire ends to the contact terminals (#30 and #87) of the auxiliary shut down (SD) relay (supplied). Connect one of the auxiliary SD relay coil terminals (#86) to a 12 volt ignition source, and the other coil terminal (#85) to the green SHUTDOWN wire from the PosiGround controller. It is a good idea to mount the auxiliary ESD relay close to the existing shutoff wiring to minimize any extra wire length in the shutoff circuit.
- Connect the controller purple PTO loading sense wire as required.
- Program the controller for the functions required, refer to the programming section for details.
- If the PosiGround is set up to shut down the truck engine, connect the emergency bypass switch across the auxiliary SD relay terminals to allow emergency engine starting in the event of a failure of the PosiGround system. This switch should be located in a spot where it cannot be accidentally flipped. Be sure to install a label showing the switch position (this label is available from Garnet if needed).
- Test the system for proper operation (see section B for operational procedures). If the loading system is shut down and the clamps are not connected, the PosiGround should show “OP d“. Engaging the loading system at this point should show “OP E“ and the warning horn should start sounding. After the set amount of warning time the warning horn should stop and the final alarm should activate. Connecting the ground clamps together at this point should show “6O E“ and the loading system should be allowed to start. If the controller shows “rE E“ or “SH E“ then the clamp module is not properly wired. MAKE SURE that the horn warning and final alarm systems work properly.
- If either the final alarm or warning horn features are not connected, MAKE SURE that this is indicated in the owners manual and that the operator is aware of what the system does.
WIRING DIAGRAM
SeeLeveL PosiGround 672-H WIRING DIAGRAM

TROUBLESHOOTING GUIDE
There are only 3 serviceable components in the PosiGround system: the controller, the clamp module, and the pneumatic switch. Each part can be tested independently.
To test the pneumatic switch, disconnect the terminals and connect a continuity tester across the terminals. When there is no pressure to the switch, there should be continuity. Applying more than about 4 PSI of air pressure should cause the switch to open.
To test the clamp module, connect the red wire to the yellow ground sense wire of a PosiGround controller (one that you know is good), and the black wire to the black ground wire of the controller. The controller should show “6O“, if not then the module is defective.
To test the controller, connect test lights between +12 volts and the warning horn and final alarm wires. Connect a known good clamp module (CM red to controller yellow, CM black to controller black). The display should read “6O E“ and the final alarm light should be on and the warning horn or light should be off. Note that it may take 1 to 2 seconds for the display to respond. Shorting the ground sense and ground wires together should show “SH E“ and the final alarm light should stay on and the warning horn or light should flash for a set time, and then both lights should go out. Shorting the final alarm and ground wires together should turn on the final alarm light, and the display should show “SH d”. Removing this short should start the warning horn or light flashing and the final alarm light should stay on for a set time. Remove the short between the ground sense and ground wires, the display should read “6O E“ again. Removing the clamp module should show “OP E“ and the final alarm light should stay on and the warning horn or light should flash for a set time, and then both lights should go out.
If all components check out but problems are still encountered, check the wiring for faults by starting at the controller and working out from there.
SPECIFICATIONS
| CONTROLLER | |
| Material | Enclosure: cast aluminum enclosure |
| Size | 226 mm (8 ⅞”) wide, 143 mm (5 ⅝”) high, 92 mm (3 ⅝”) deep |
| Display type | Wide temperature LCDs, 4 digit, 7 segment with backlight |
| Display size | 12.7 mm (½”) high digits |
| System power requirements | 12 V truck power required, current drain less that 20 mA (not including alarm outputs) |
| Accuracy | Ground resistance measurement accuracy is ±2% at the switching point (10 ohms or 250 ohms). Accuracy is ±5% at measurement extremes. |
| Ambient temperature range | -40°C to +60°C (-40°F to +140°F) |
| Alarm output ratings | Both alarm outputs can provide at least 2 amps to the load. Maximum voltage is 16 V. Outputs are internally protected from short circuits and voltage spikes. |
| SAFETY INFORMATION | |
| Compliance and Certifications | CAN ICES-001(A)/NMB-001(A) This device complies with part 15 of the FCC Rules. Operation is subject to the following two conditions: (1) This device may not cause harmful interference, and (2) this device must accept any interference received, including interference that may cause undesired operation. Changes or modifications not expressly approved by the party responsible for compliance could void the user’s authority to operate the equipment. This product can expose you to chemicals including Nickel and Lead, which are known to the State of California to cause cancer, and lead which is known to the State of California to cause birth defects or other reproductive harm. For more information go to www.P65Warnings.ca.gov |
SERVICE AND WARRANTY INFORMATION
Find warranty claim process information refer to our support page on our website: www.garnetinstruments.com/support/
DISCLAIMER OF WARRANTY ON HARDWARE
Garnet Instruments warrants equipment manufactured by Garnet to be free from defects in material and workmanship under normal use and service for a period of one year from the date of sale from Garnet or an Authorized Dealer. The warranty period will start from the date of purchase or installation as indicated on the warranty card. Under these warranties, Garnet shall be responsible only for actual loss or damage suff ered and then only to the extent of Garnet’s invoiced price of the product. Garnet shall not be liable in any case for labor charges for indirect, special, or consequential damages. Garnet shall not be liable in any case for the removal and/or reinstallation of defective Garnet equipment. These warranties shall not apply to any defects or other damages to any Garnet equipment that has been altered or tampered with by anyone other than Garnet factory representatives. In all cases, Garnet will warrant only Garnet products which are being used for applications acceptable to Garnet and within the technical specifi cations of the particular product. In addition, Garnet will warrant only those products which have been installed and maintained according to Garnet factory specifi cations.
LIMITATION ON WARRANTIES
These warranties are the only warranties, expressed or implied, upon which products are sold by Garnet and Garnet makes no warranty of merchantability or fi tness for any particular purpose in respect to the products sold. Garnet products or parts thereof assumed to be defective by the purchaser within the stipulated warranty period should be returned to the seller, local distributor, or directly to Garnet for evaluation and service. Whenever direct factory evaluation, service or replacement is necessary, the customer must fi rst, by either letter or phone, obtain a Returned Material Authorization (RMA) from Garnet Instruments directly. No material may be returned to Garnet without an RMA number assigned to it or without proper factory authorization. Any returns must be returned freight prepaid to: Garnet Instruments, 286 Kaska Road, Sherwood Park, Alberta, T8A 4G7. Returned warranted items will be repaired or replaced at the discretion of Garnet Instruments. Any Garnet items under the Garnet Warranty Policy that are deemed irreparable by Garnet Instruments will be replaced at no charge or a credit will be issued for that item subject to the customer’s request.
If you do have a warranty claim or if the equipment needs to be serviced, contact the installation dealer. If you do need to contact Garnet, we can be reached as follows:
CANADA
Garnet Instruments
286 Kaska Road
Sherwood Park, AB T8A 4G7 CANADA



















