
USER MANUAL
Monotig 160i Basic

DC INVERTER TIG WELDING MACHINE
(+90) 444 93 53
magmaweld.com
[email protected]
(+90) 538 927 12 62
Customer Service / Müşteri Hizmetleri: (+90) 444 93 53
E-Mail / E-Posta: [email protected] Organize Sanayi Bölgesi, 5. Kısım 45030 Manisa / TURKEY
All rights reserved. It is prohibited to reproduce this documentation or any part thereof, without the prior written authorisation of Magma Mekatronik Makine Sanayi ve Ticaret A.Ş. Magma Mekatronik may modify the information and the images without any prior notice.
SAFETY PRECAUTIONS
Be Sure To Follow All Safety Rules In This Manual!
Explanation Of Safety Information
- Safety symbols found in the manual are used to identify potential hazards.
- When any one of the safety symbols are seen in this manual, it must be understood that there is a risk of injury and the following instructions should be read carefully to avoid potential hazards
- The possessor of the machine is responsible for preventing unauthorized persons from accessing the equipment.
- Persons using the machine must be experienced or fully trained in welding; they have to read the user manual before operation and follow the safety instructions.
Explanation Of Safety Symbols
ATTENTION
Indicates a potentially hazardous situation that could cause injury or damage. In case if no precaution is taken, it may cause injuries or material losses / damages.
IMPORTANT
Specifies notifications and alerts on how to operate the machine.
DANGER
Indicates a serious danger. In case if not avoided, severe or fatal injuries may occur.
Comprehending Safety Precautions
- Read the user manual, the label on the machine, and the safety instructions carefully.
- Make sure that the warning labels on the machine are in good condition. Replace missing and damaged labels.
- Learn how to operate the machine, how to make the checks in a correct manner.
- Use your machine in suitable working environments.
- Improper changes made in your machine will negatively affect the safe operation and its longevity.
- The manufacturer is not responsible for the consequences resulting from the operation of the device beyond the specified conditions.
Electric Shocks May Kill
Make certain that the installation procedures comply with national electrical standards and other relevant regulations, and ensure that the machine is installed by authorized persons.
![]()
- Wear dry and sturdy insulated gloves and working apron. Never use wet or damaged gloves and working aprons.
- Do not work alone. In case of a danger make sure you have someone for help in your working environment.
- Do not touch the electrode with the bare hand. Do not allow the electrode holder or electrode to come in contact with any other person or any grounded object.

- Never touch parts that carry electricity.
- Never touch the electrode if you are in contact with the electrode attached to the work surface, floor, or another machine.
- By isolating yourself from the work surface and the floor, you can protect yourself from possible electric shocks. Use a non-flammable, electrically insulating, dry, and undamaged insulation material that is large enough to cut off the operator’s contact with the work surface.

- Do not connect more than one electrode to the electrode holder.
- Clamp work cable with good metal-to-metal contact to workpiece or worktable as near the weld as practical.
- Do not touch electrode holders connected to two welding machines at the same time since double open-circuit voltage will be present.

- Keep the machine turned off and disconnect cables when not in use.
- Before repairing the machine, remove all power connections and/or connector plugs or turn off the machine.
- Be careful when using a long mains cable.
- Make sure all connections are tight, clean, and dry.
- Keep cables dry, free of oil and grease, and protected from hot metal and sparks.
- Bare wiring can kill. Check all cables frequently for possible damage. If a damaged or an uninsulated cable is detected, repair or replace it immediately.
- Insulate work clamp when not connected to workpiece to prevent contact with any metal object.
- Make sure that the grounding of the power line is properly connected.
- Do not use AC weld output in damp, wet, or confined spaces, or if there is a danger of falling.
- Use AC output ONLY if required for the welding process.
- If AC output is required, use remote output control if present on unit. Additional safety precautions are required when any of the following electrically hazardous conditions are present:
- in damp locations or while wearing wet clothing,
- on metal structures such as floors, gratings, or scaffolds,
- when in cramped positions such as sitting, kneeling, or lying,
- when there is a high risk of unavoidable or accidental contact with the workpiece or ground. For these conditions, use the following equipment in order presented:
- Semiautomatic DC constant voltage (CV) MIG welding machine,
- DC manual MMA welding machine,
- DC or AC welding machine with reduced open-circuit voltage (VRD), if available.
Procedures for Electric Shock
- Turn off the electric power.
- Use non-conducting material, such as dry wood, to free the victim from contact with live parts or wires.
- Call for emergency services. If you have first aid training;
- If the victim is not breathing, Administer cardiopulmonary resuscitation (CPR) immediately after breaking contact with the electrical source. Continue CPR (cardiac massage) until breathing starts or until help arrives.
- Where an automatic electronic defibrillator (AED) is available, use according to instructions.
- Treat an electrical burn as a thermal burn by applying sterile, cold (iced) compresses. Prevent contamination, and cover with a clean, dry dressing.
Moving Parts May Cause Injuries
- Keep away from the moving parts.
- Keep all protective devices such as covers, panels, flaps, etc., of machinery and equipment closed and in locked position.
- Wear metal toe shoes against the possibility of heavy objects falling on to your feet.
Fumes and Gases May Be Harmful To Your Health
Long-term inhalation of fumes and gases released from welding and cutting is very dangerous.
- Burning sensations and irritations in the eyes, nose and throat are signs of inadequate ventilation. In such a case, immediately boost the ventilation of the work area, and if the problem persists, stop the welding process completely.

- Create a natural or artificial ventilation system in the work area.
- Use a suitable fume extraction system where welding and cutting works are being carried out. If necessary, install a system that can expel fumes and gases accumulated in the entire workshop. Use a suitable filtration system to avoid polluting the environment during discharge.
- If you are working in narrow and confined spaces or if you are welding lead, beryllium, cadmium, zinc, coated or painted materials, use masks that provide fresh air in addition to the above precautions.

- If the gas tanks are grouped in a separate zone, ensure that they are well ventilated, keep the main valves closed when gas cylinders are not in use, pay attention to possible gas leaks.
- Shielding gases such as argon are denser than air and can be inhaled instead of air if used in confined spaces. This is dangerous for your health as well.
- Do not perform welding operations in the presence of chlorinated hydrocarbon vapors released during lubrication or painting operations.

| Arc Light May Damage Your Eyes and Skin
| • Use a suitable protective mask and glass filter (4 to 13 according to EN 379) suitable for that to protect your eyes and face. • Protect other naked parts of your body (arms, neck, ears, etc.) with suitable protective clothing from these rays. • Enclose your work area with flame-resistant folding screens and hang warning signs at eye level so that people around you will not sustain injuries from arc rays and hot metals. • This machine is not used for heating of icebound pipes. This operation performed with the welding machine causes explosion, fire or damage to your installation. |
| Sparks and Spattering Particles May Get Into Eyes and Cause Damage
| • Performing works such as welding, surface grinding, and brushing cause sparks and metal particles to splatter. Wear approved protective work goggles which have edge guards under the welding masks to prevent sustaining possible injuries |
| Hot Parts May Cause Severe Burns
| • Do not touch the hot parts with bare hands. • Wait until the time required for the machine to cool down before working on its parts. • If you need to hold hot parts, use suitable tools, welding gloves with high-level thermal insulation and fire-resistant clothes. |
| Noise May Cause Damage To Your Hearing Ability
| • The noise generated by some equipment and operations may damage your hearing ability. • Wear approved personal ear protective equipment if the noise level is high. |
| Welding Wires Can Cause Injuries
| • Do not point the torch towards any part of the body, other persons, or any metal while unwrapping the welding wire. • When welding wire is run manually from the roller especially in thin diameters the wire can slip out of your hand, like a spring or can cause damage to you or other people around, therefore you must protect your eyes and face while working on this. |
| Welding Operations May Cause Fire and Explosion ![]()
| • Never perform welding work in places near flammable materials. There may be fire or explosions. • Before starting the welding work, remove these materials form the environment or cover them with protective covers to prevent combustions and flaring. • National and international special rules apply in these areas. |
| • Do not apply welding or cutting operations into completely closed tanks or pipes. • Before welding to tanks and closed containers, open them, completely empty them, and clean them. Pay the greatest attention possible to the welding operations you will perform in such places. • Do not weld in tanks and pipes which might have previously contained substances that may cause explosions, fires or other reactions. • Welding equipment heats up. For this reason, do not place it on surfaces that could easily burn or be damaged ! | |
| • Welding sparks can cause fire. For this reason, keep materials such as fire extinguishers tubes, water, and sand in easily accessible places. • Use holding valves, gas regulators and valves on flammable, explosive and compressed gas circuits. Make sure that they are periodically inspected and pay attention that they run reliably. | |
| Maintenance Work Performed by Unauthorized Persons To Machines and Apparatus May Cause Injuries | • Electrical equipment should not be repaired by unauthorized persons. Errors occurred if failed to do so may result in serious injury or death when using the equipment. • The gas circuit elements operate under pressure; explosions may occur as a result of services provided by unauthorized persons, users may sustain serious injuries. • It is recommended to perform technical maintenance of the machine and its auxiliary units at least once a year. |
| Welding In Small Sized and Confined Spaces
| • Take all necessary precautions when moving the machine. The areas where the machine to be transported, parts to be used in transportation and the physical conditions and health of the person carrying out the transportation works should be suitable for the transportation process. • Some machines are extremely heavy; therefore, make sure that the necessary environmental safety measures are taken when changing their places. • If the welding machine is to be used on a platform, it must be checked that this platform has suitable load bearing limits. • If it is to be transported by means of a haulage vehicle (transport trolley, forklift etc.), make ure of the durableness of the vehicle, and the connection points (carrying suspenders, straps, bolts, nuts, wheels, etc.) that connect the machine to this vehicle. • If the machine will be carried manually, make sure the durableness of the machine apparatuses (carrying suspenders, straps, etc.) and connections. • Observe the International Labor Organization’s rules on carriage weights and the transport regulations in force in your country in order to ensure the necessary transport conditions. • Always use handles or carrying rings when relocating the power-supply sources. • Never pull from torches, cables or hoses. Be absolutely sure to carry gas cylinders separately. • Remove all interconnections before transporting the welding and cutting equipment, each being separately, lift and transport small ones using its handles, and the big ones from its handling rings or by using appropriate haulage equipment, such as forklifts. |
| Falling Parts May Cause Injuries
| Improper positioning of the power-supply sources or other equipment can cause serious injury to persons and physical damage to other objects. • Place your machine on the floor and platforms with a maximum tilt of 10° so that it does not fall or tip over. Choose places that do not interfere with the flow of materials, where there is no risk of tripping over on cables and hoses; yet, large, easily ventilatable, dust-free areas. To prevent gas cylinders from tipping over, on machines with a gas platform suitable for the tanks, fix the tanks on to the platform; in stationary usage applications, fix them to the wall with a chain in a way that they would not tip over for sure. • Allow operators to easily access settings and connections on the machine. |
| Excessive Use Of The Machine Causes Overheating
| • Allow the machine to cool down according to operation cycle rates. • Reduce the current or operation cycle rate before starting the welding again. • Do not block the fronts of air vents of the machines. • Do not put filters that do not have manufacturer approvals into the machine’s ventilation ports. |
| Excessive Use Of The Machine Causes Overheating
| • This device is in group 2, class A in EMC tests according to TS EN 55011 standard. • This class A device is not intended for use in residential areas where electrical power is supplied from a low-voltage power supply. There may be potential difficulties in providing electromagnetic compatibility due to radio frequency interference transmitted and emitted in such places. connection or the person who will use the machine must be aware that the machine has been connected in such a manner; in this case the responsibility belongs to the user. • Make sure that the work area complies with electromagnetic compatibility (EMC). electromagnetic interferences during welding or cutting operations may cause undesired effects on your electronic devices and network; and the effects of these interferences that may occur during these operations are under the responsibility of the user. • If there is any interference, to ensure compliance; extra measures may be taken, such as the use of short cables, use of shielded (armored) cables, transportation of the welding machine to another location, removal of cables from the affected device and/or area, use of filters or taking the work area under protection in terms of EMC. • To avoid possible EMC damage, make sure to perform your welding operations as far away from your sensitive electronic devices as possible (100m). • Ensure that your welding and/or cutting machine has been installed and situated in its place according to the user manual. |
Electromagnetic Interferance Reduction Methods
- The appliance must be connected to the electricity supply in the recommended manner by a competent person. If interference occurs, additional measures may be applied, such as filtering the network. The supply of the fixed-mounted arc welding equipment must be made in a metal tube or with an equivalent shielded cable. The housing of the power supply must be connected and a good electrical contact between these two structures has to be provided.
- The recommended routine maintenance of the appliance must be carried out. All covers on the body of the machine must be closed and/or locked when the device is in use. Any changes, other than the standard settings without the written approval of the manufacturer, cannot be modified on the appliance. therwise, the user is responsible for any consequences that may possibly occur.
- Welding cables should be kept as short as possible. They must move along the floor of the work area, in a side by side manner. Welding cables should not be wound in any way.
- A magnetic field is generated on the machine during welding. This may cause the machine to pull metal parts on to itself. To avoid this attraction, make sure that the metal materials are at a safe distance or fixed. The operator must be insulated from all these interconnected metal materials.
- In cases where the workpiece cannot be connected to the ground due to electrical safety, or because of its size and position (for example, in building marine vessel bodies or in steel construction manufacturing), a connection between the workpiece and the grounding may reduce emissions in some cases, it should be kept in mind that grounding of the workpiece may cause users to sustain injuries or other electrical equipment in the environment to break down. In cases where necessary, the workpiece and the grounding connection can be made as a direct connection, but in some countries where direct connection is not permissible, the connection can be established using appropriate capacity elements in accordance with local regulations and ordinances.
- Screening and shielding of other devices and cables in the work area can prevent aliasing effects. Screening of the entire welding area can be evaluated for some specific applications.
Arc Welding May Cause Electromagnetic Field (EMF)
The electrical current passing through any conductor generates zonal electric and magnetic fields (EMF). All welders must follow the following procedures to minimize the risk of exposure to EMF from the welding circuit;
- In the name of reducing the magnetic field, the welding cables must be assembled and secured as far as possible with the joining materials (tape, cable ties etc.).
- The welder’s/worker’s body and head should be kept as far away from the welding machine and cables as possible,
- Welding and electric cables should not be wrapped around the body of the machine in any way,
- The body of the machine should not get caught between the welding cables. The source cables must be kept away from the body of the machine, both being placed side by side,
- The return cable must be connected to the workpiece as close as possible to the welded area,
- The welding machine should not rest against the power unit, ensconce on it and not work too close to it,
- Welding work should not be performed when carrying the welding wire supply unit or welding power unit. EMF may also disrupt the operation of medical implants (materials placed inside the body), such as pacemakers. Protective measures should be taken for people who carry medical implants. For example, access limitation may be imposed for passers-by, or individual risk assessments may be conducted for welders. Risk assessment should be conducted and recommendations should be made by a medical professional for users who carry medical implants.
Protection
- Do not expose the machine to rain, prevent the machine from splashing water or pressurized steam.
Energy Efficiency
- Choose the welding method and welding machine for the welding work you are to perform.
- Select the welding current and/or voltage to match the material and thickness you are going to weld.
- If you have to wait for a long time before you start your welding work, turn off the machine after the fan has cooled it down. Our machines (our products) with smart fan control will turn off on their own.
Waste Procedure
- This device is not domestic waste. It must be directed to recycling within the framework of the European Union directive and national laws.
- Obtain information from your dealer and authorized persons about the waste management of your used machines.
TECHNICAL INFORMATION
General Information
Monotig 160i Basic, is an inverter type portable, mono-phase DC MMA welding machine designed to weld Rutile and Basic electrodes up to 3.25 mm. This unit can also be used as a DC TIG* power source for touchstart applications. Even though the machine is mono-phase, due to the inverter technology it provides stable arc and good re-striking performance, Monotig 160i Basic, proved well that it can work between 185 to 250 V 50/60 Hz line voltages. and the machine welds with generator sets. Due to antistick option welding machine cuts the output current off. In case of adhesion between alactrode and surface and it provides to separate, electrode from the surface easily. Monotig 160i Basic, can also be used with long welding cables up to 25 mt. The machine is fan cooled and thermally protected against over heating.
Machine Components

| 1- Line Cable Inlet 2- Power Switch 3- Gas Inlet 4- Gas Outlet 5- Earth Cable and Welding Cable Socket (-) 6- Earth Cable and Welding Cable Socket (+) | 7- Torch Control Connections 8- Welding Select Switch 9- MMA Welding LED 10- TIG welding LED 11- Multifunctional Adjustment Knob 12- Thermic / Error LED |
Product Label

As defined in the standard EN 60974-1, the operating cycle rate includes a time period of 10 minutes. For example, if a machine specified as 250A at %60 is to be operated at 250A, the machine can weld without interruption in the firs 6 minutes of the 10 minute period(zone 1). However, the following 4 minutes should be kept idle for the machine cool down (zone 2).
Technical Data
| TECHNICAL DATA | UNIT | VALUE |
| Line Voltage (1 phase 50-60Hz) | V | 230 |
| Input Power – TIG (20%) | kVA | 5,2 |
| Input Power – MMA (20%) | kVA | 7,8 |
| Input Current – TIG (20%) | A | 22,4 |
| Input Current – MMA (20%) | A | 34 |
| Power Factor | 0,66 | |
| Open Circuit Voltage | 65 | |
| Welding Current Range – TIG | VDC | 10-160 |
| Welding Current Range – MMA | ADC | 10-160 |
| Rated Welding Current – TIG (20%) | ADC | 160 |
| Rated Welding Current – MMA (20%) | ADC | 160 |
| Protection Class | IP23S | |
| Cooling Method | Air | |
| Dimensions (LxWxH) | mm | 450x160x312 |
| Weight | kg | 9.5 |
| Standards and Approvals | CE, EN60974-1, EN60974-10 |
Accessories
| STANDARD ACCESSORIES | QTY | PRODUCT CODE |
| Workpiece Clamp and Cable | 1 | 7905201603 |
| Electrode Clamp and Cable | 1 | 7906201603 |
| Gas Hose | 1 | 7907000002 |
| Torch (Air Cooled 4m) | 1 | 7011100004 |
| OPTIONAL ACCESSORIES | QTY | PRODUCT CODE |
| Water Cooling Unit (CSP 40) | 1 | 7910005200 |
| Gas Regulator | 1 | 7020001004 |
| Foot Pedal (On/Off) | 1 | 7910000130 |
| Trolley | 1 | 7910000100 |
INSTALLATION
Delivery Control
To unpack your purchased welding machine to comply with the truck transport regulations, first tear the cutter, then cut the ring and lift the machine down the pallet to comply with the truck transport regulations. Make sure you receive your order in full. If any material is missing or damaged, contact your place of purchase immediately. The standard pallet includes:
| • Power Source • Electrode Holder Cable • Earth Clamp Cable | • TIG Torch Plug • Transportation Belt • User Manual |
In the case of a damaged delivery, draw up a record, take a picture of the damage and report to the transport company together with a photocopy of the delivery note. If the problem persists, contact the customer service.
Symbols and their meanings on the device;
| Welding process is dangerous. Proper working conditions should be ensured and necessary precautions should be taken. Specialists are responsible for the machine and have to be equipped with the necessary equipment. Irrelevant persons should be kept away from the welding area. | |
| This device is not compatible with IEC 61000-3-12. If it is desired to connect to the low voltage mains used in homes, it is essential that the installer or the person who will operate the machine to make the electrical connection has information on the machine’s connectivity. In this case the responsibility will be assumed by the person who will perform the installation or by the operator. | |
| The safety symbols and warning notes on the device and in the operating instructions must be observed and the labels must not be removed. | |
| Grids are intended for ventilation. The openings should not be covered in order to provide good cooling and no foreign objects should be inserted. |
Installation And Operation Recommendations
- Necessary precautions should be taken during transportation of the machine. Do not lift the machine with the gas cylınder. Place the power supply on a hard, level and level surface where it will not fall or tip over.
- For better performance, place the machine at least 30 cm away from surrounding objects. Pay attention to overheating, dust and moisture around the machine. Do not operate the machine in direct sunlight. When the ambient temperature exceeds 40°C, operate the machine at a lower current or at a lower cycle rate.
- Avoid welding with wind and rain outdoors. If welding is required in such cases, protect the welding area and the welding machine with curtains and awnings.
- When positioning the machine, make sure that materials such as walls, curtains, panels, etc. do not impede easy access to the controls and connections of the machine.
- If welding inside, use a suitable smoke extraction system. Use breathing apparatus if there is a risk of inhaling welding fumes and gas indoors.
- Observe the duty cycle rates specified on the product label. Frequent exceeding duty cycle rates can damage the machine and void the warranty.
- Use the appropriate fuse for your system.
- Connect the ground wire as close to the welding area as possible. Do not allow welding current to pass through elements other than welding cables, eg the machine itself, the gas cylinder, the chain, the bearing.
- When the gas cylinder is placed on the machine, immediately fasten the chain to secure the gas cylinder. If you do not place the gas cylinder on the machine, fasten it to the wall with a chain.
- The electrical outlet on the back of the machine is for the CO₂ heater. NEVER connect a device other than a CO₂ heater to the CO₂ socket!
Connections For TIG Welding
Mains Connection and Switching ON
Before plugging your machine to the electrical line, check the line voltage [230 VAC].
- Switch the machine to the position “OFF” “0” and insert the plug into the socket.
- SWITCH ON the machine via power switch (2). Observe that the switch itself and the led displays in the front panel lits, also you should hear the sound of the cooler fan.
Figure 2: Gas and Mains Connections
Mains Connection and Switching ON
- Secure the gas cylinder (11) to a wall by a chain. To operate safely and get best results, use approved regulators.
- Open the gas cylinder valve (13) few times in order to blow out any possible dirt or partic less.
- Connect the gas regulator to the cylinder, make sure that the threading of the gas outlet of the cylinder and the nut of the regulator match.
Figure 3: Gas Cylinder – Regulator – Hose Connections
Torch Connections
- Screw the TIG torchs ring nut (17) to the TIG welding connector (4).
- Connect torch connector (19) to the trigger control connector (7).
Earth Clamp Connection
- Insert the earth clamp socket (20) through the Plus signed plug (6) and turn it right tightly.
- To improve the quality of welding procces tie earth clamp (21) as close as and tightly to the working piece.
Figure 4: TIG Welding Connections
Welding Adjustments
- Select Tig welding position from welding mode selection switch (8).
- Adjust welding current, using welding current adjustment pot (11).
- Adjust flow rate for the gas with using pressure adjustement valve (15).
- Its ready for tig welding process.
![]()
Changing Tungsen Electrode
- Unscrew the clamping cap (23).
- Remove the existing tungsten electrode (22) from the collet (24) and insert the new electrode in.
- Insert the collet (24) into the torch.
- Screw the clamping cap (23) tightly.
- The ceramic gas nozzle (22) and the tungsten electrode (22) diameters should be selected according to the working current and the shape of the work-piece. Therefore the collet (24), the collet body (25) must be matched with the diameter of the tungsten electrode (22).
Figure 5: Changing the Tungsten Electrode
Connections For MMA Welding
- Switch ON the machine by following the steps 2.3.1.
- According to the polarity of the electrode to be used, insert the electrode holder cable and the earth clamp cable plugs into their appropriate sockets (5-6) and tighten them by turning clockwise.
- Connect the earth clamp tightly to the work-piece as close as possible to the welding area.
- Adjust the desired current and the machine is ready to weld.
- Below table is given as a reference for current adjustment of mild steel electrodes, please refer to the electrode manufacturer’s recommendations.
| Diameter | Rutile | Basic | Cellulosic |
| 2.0 | 40-60 A | – | – |
| 3. | 60-90 A | 60-90 A | 60-100 A |
| 3. | 100-140 A | 100-130 A | 70-130 A |
| 4.0 | 140-180 A | 140-180 A | 120-170 A |
MAINTENANCE AND SERVICE
- Strictly follow the instructions contained in safety rules while servicing the machine.
- Before removing any screw on the machine for maintenance, power supply must be disconnected from the electric lines and enough time should be allowed for capacitor discharging.

Maintenance
Every 3 Months
- Do not remove the warning labels on the device. Replace the worn/torn labels with the new ones. Labels can be obtained from the authorized service.
- Check your clamps and cambles. Pay attention to the connections and the durableness of the parts. Replace the damaged/defective parts with the new ones. Do not ever make aditions to/repair the cables.

Every 6 Months
- Clean and tighten fasteners such as bolts and nuts.
- Check the electrode clamp and grounding clamp cables.
- Open the side covers of the machine and clean with low pressure dry air. Do not apply compressed air to electronic components at close distance

Non-Periodic Maintenance
The consumables on the torch should be cleaned regularly. It should be replaced if necessary. Make sure that these materials are original products for long-term use.

NOTE: The above mentioned periods are the maximum ones that should be applied if no problems are encountered in your device. Depending on the work load and contamination of your work environment, you can repeat the above processes more frequently.
Never operate the machine when covers are open.
Troubleshooting
- If the Thermal Protection LED (10) lights up while cooling fan is working and the machine doesn’t weld; machine maybe overheated and stopped for auto protection due to overheat. Hot weather or working in high current values for long time may cause this. Let the machine on for a while in order to cool down itself with the cooling fan. After it cools enough, Thermal Protection LED (10) fades away and the machine can weld.
- When the lamp of power switch (2) is lighting, cooling fan is working but the machine does not weld; turn off the machine for 1 minute then turn it on again and try to weld. If it still doesn’t weld, contact to your authorized technical service.
ANNEX 1 – SPARE PARTS LIST

| NO | Electronic Card – Power | CIRCUIT CHART | MATERIAL CODE |
| 1 | DEFINITION | E203A PWR | K405000178 |
| 2 | Electronic Card – Relay Card | E203A | K405000220 |
| 3 | Electronic Card – Panel | E502A-4 | K405000148 |
| 4 | Electronic Card – Control | TIG BASIC E213A CNT | K405000239 |
| 5 | Electronic Card – Capacitor | E203A PWR PFC | K405000222 |
| 6 | Electronic Card – Filter | E201B-FLT | K405000101 |
| 7 | Source Mode Select Button | Rocker Switch | A310100009 |
| 8 | On / Off Switch | Power | A310100008 |
| 9 | Fan | Fan | A250200026 |
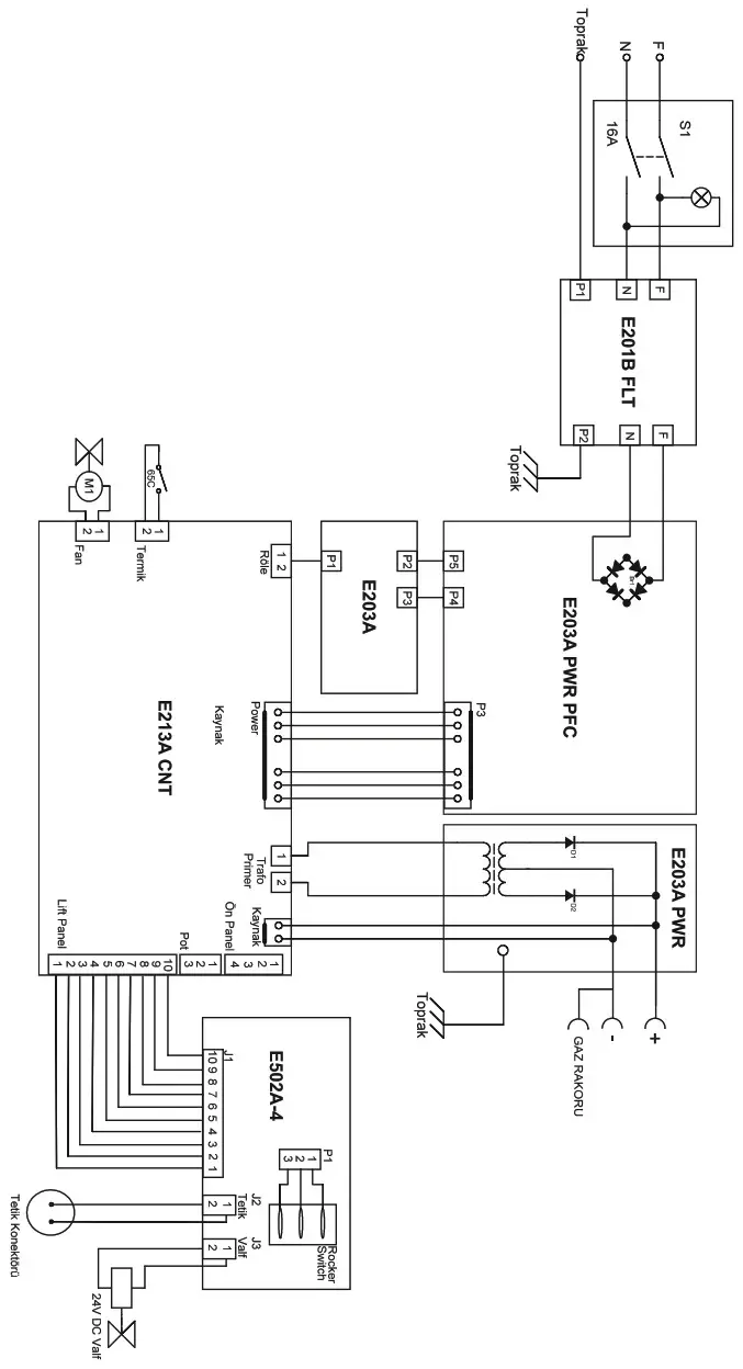
ANNEX 2 – ELECTRICAL DIAGRAM


(+90) 444 93 53
magmaweld.com
[email protected]



























