CHAMPION 500319-N Parallel Kit

INTRODUCTION
Congratulations on your purchase of a Champion Power Equipment product. Champion Power Equipment and Champion Engine Technology designs, builds, and supports all of our products to strict specifications and guidelines. With proper product knowledge, safe use, and regular maintenance, this product should bring years of satisfying service.
Every effort has been made to ensure the accuracy and completeness of the information in this manual, and we reserve the right to change, alter and/or improve the product and this document at any time without prior notice.
Since CPE/CET highly value how our products are designed, manufactured, operated and are serviced, and also highly value your safety and the safety of others, we would like you to take the time to review this product manual and other product materials thoroughly and be fully aware and knowledgeable of the assembly, operation, dangers and maintenance of the product before use. Fully familiarize yourself, and make sure others who plan on operating the product fully familiarize themselves too, with the proper safety and operation procedures before each use. Please always exercise common sense and always error on the side of caution when operating the product to ensure no accidents, property damage, or injury occurs. We want you to continue to use and be satisfied with your CPE/CET product for years to come. Record the model and serial numbers as well as date and place of purchase for future reference. Have this information available when ordering parts and when making technical or warranty inquiries.

CONTROLS AND FEATURES

- 230 Volt, 32 Amp Receptacle –
This receptacle powers 230 Volt AC, 50 Hz, single phase loads. - Circuit Breaker 32 Amp –
Protects against electrical overload. - Circuit Breaker 30 Amp –
Protects against electrical overload. - 230 Volt, 30 Amp Receptacle –
This receptacle powers 230 Volt AC, 50 Hz, single phase loads.
DANGER
Generators produces powerful voltage.
- DO NOT touch bare wires or receptacles.
- DO NOT use electrical cords that are worn, damaged or frayed.
- DO NOT operate generator in wet weather.
- DO NOT allow children or unqualified persons to operate or service the generator
- Always inspect your parallel kit, outlets, wires, parts prior to use.
- DO NOT use if any part or wire is frayed, exposed, or broken.
OPERATION
This kit is intended for the use with Champion Power Equipment inverters with a least one inverter being 2800W or larger (2800+), and with the ability to parallel. Please refer to your inverter Owner’s Manual for safety rules, start up, and shut down procedures, specifications, and troubleshooting. The total output of this kit will depend on the size of the inverters connected to it. The maximum output of the parallel kit is the total amperage of the circuit breakers.
WARNING
If not spaced apart, the exhaust heat from one unit may discolor or melt the plastic on the other unit.
Paralleling Two 2800W+ Inverters
- Inverters to be turned off and all electrical loads disconnected before installing parallel kit.
- Align the inverters in the same direction in a “V” configuration at a minimum of 18 in. [45 cm] apart.
- Clamp the parallel kit to the left handle of the inverter on the left of the “V”.
- On each inverter, remove the connector end cap and insert the RED power lead into the RED receptacle and the BLACK power lead into the BLACK receptacle.
- On each inverter, connect the grounding wire to the grounding terminal on the inverter.
- Start engine of both inverters according to inverter Owner’s Manual. Observe the green output indicator light on both inverter panels. The light will blink during start up and will be solid when loads may be connected.
- Connect devices to parallel or inverter panels up to the receptacles rated amperage. Never exceed the specified capacity of the receptacle.
- Follow the instructions in the inverter Owner’s Manual for turning off the inverter.
Paralleling One 2800W+ Inverter and One 2000W Inverter
- Inverters to be turned off and all electrical loads disconnected before installing parallel kit.
- Align the inverters in the same direction in a “V” configuration at a minimum of 18 in. [45 cm] apart.
- Clamp the parallel kit to the left handle of the inverter on the left of the “V”.
- Connect the 2800W+ inverter.
- Connect the 2000W inverter by removing the connector end cap and insert the RED power lead into the RED receptacle and the BLACK power lead into the BLACK receptacle.
- Start engine of both inverters according to inverter Owner’s Manual. Observe the green output indicator light on both inverter panels. The light will blink during start up and will be solid when loads may be connected.
- Connect electrical loads to parallel or inverter panels up to the receptacles rated amperage. Never exceed the specified capacity of the receptacle.
- Follow the instructions in the inverter Owner’s Manual for turning off the inverter.
NOTICE
This parallel kit is meant to parallel two ParaLINK compatible inverters together. Both inverters must have ParaLINK parallel receptacles:

NOTICE
This unit should NOT be used to connect inverters without ParaLINK receptacles:

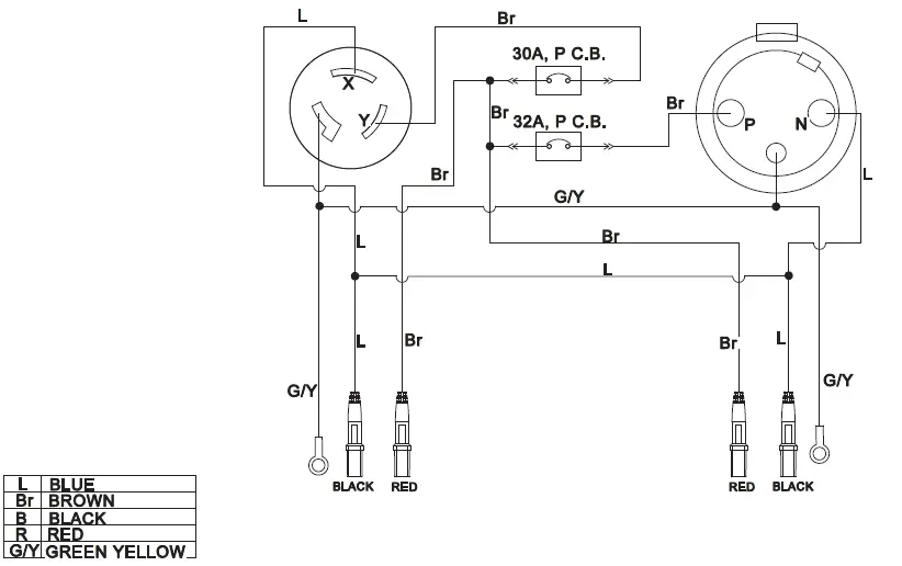
Wiring Diagram

SPECIFICATION
Parts Diagram

Parts List
| # | Part Number | Description | Qty |
| 1 | 83 .210003 .01 | Plug, Wire | 2 |
| 2 | 83 .213001 .00 | Control Box | 1 |
| 3 | 5 .1900 .176 | Plug, Parallel, Wire 1800 mm | 1 |
| 4 | 5 .1900 .175 | Plug, Parallel, Wire 1000 mm | 1 |
| 5 | 1 .9074 .4 .0414 .1 | Screw/Washer Assembly M4×14 | 6 |
| 6 | 5 .1120 .065 | Receptacle 32A/250V | 1 |
| 7 | 1 .823 .0325 | Screw, M3×25 | 4 |
| # | Part Number | Description | Qty |
| 8 | 1 .6170 .03 | Nut M3 | 4 |
| 9 | 5 .1220 .320 | 32 Amp Circuit Breaker, Single Pole | 1 |
| 10 | 1 .9074 .4 .0306 .1 | Screw/Washer Assembly, M3 x 6 | 4 |
| 11 | 5 .1220 .300 | 30 Amp Circuit Breaker, Single Pole | 1 |
| 12 | 5 .1120 .000 | Receptacle | 1 |
| 13 | 83 .213100 .11 .2 | Control Panel | 1 |
| 14 | 83 .213004 .00 | Rubber Insert | 1 |



















